Next Article in Journal
Understanding the Effects of Plastic Fines as a Bitumen Modifier on the Performance Properties of Hot Mix Asphalt
Previous Article in Journal
Isothermal and Thermo-Mechanical Fatigue Life Prediction Using the Total Strain Energy Density-Based Approach
 
 
Font Type:
Arial Georgia Verdana
Font Size:
Aa Aa Aa
Line Spacing:
Column Width:
Background:
Proceeding Paper

Obtaining Red Phosphate Coatings on Steel at Room Temperature †

by
Viktoriya S. Konovalova
1,* and
Varvara E. Rumyantseva
1,2
1
Department of Natural Sciences and Technosphere Safety, Ivanovo State Polytechnic University, Sheremetevsky Ave., 21, 153000 Ivanovo, Russia
2
Department of Natural Sciences, Ivanovo Fire Rescue Academy of State Firefighting Service of Ministry of Russian Federation for Civil Defense, Emergencies and Elimination of Consequences of Natural Disasters, Stroiteley Ave., 33, 153040 Ivanovo, Russia
*
Author to whom correspondence should be addressed.
Presented at the 4th International Electronic Conference on Applied Sciences, 27 October–10 November 2023; Available online: https://asec2023.sciforum.net/.
Eng. Proc. 2023, 56(1), 54; https://doi.org/10.3390/ASEC2023-15378
Published: 26 October 2023
(This article belongs to the Proceedings of The 4th International Electronic Conference on Applied Sciences)

Abstract

:
The article discusses the aspects of obtaining red-colored phosphate coatings on the surface of steel at low temperatures. The solution for color phosphating is based on a modified composition based on the chemical «Majef» with sodium nitrite as an accelerator, organic additives of glycerin and Trilon B to improve the quality of precipitated phosphate coatings, and the preparation of OS-20 for emulsifying and wetting the surface. To precipitate red phosphate coatings, it is proposed to introduce copper salt into the composition of the phosphating solution. In the phosphating solution with the addition of copper salt, contact deposition of copper occurs before the formation of a phosphate film on the surface of the steel. This copper layer stains the resulting phosphate coating but does not adhere to the steel surface. To obtain a red phosphate coating of satisfactory quality, it is recommended to first soak the steel product in a modified cold phosphating solution for 15 min, and after the formation of a thin layer of phosphate film on the surface of the steel, introduce copper salt into the solution. Red phosphate coatings are inferior in their protective abilities to unpainted phosphate films; they have greater roughness and high porosity. Although red phosphate coatings have a protective ability, their anticorrosive properties should be improved by additional varnish treatment.

1. Introduction

Phosphate coatings are formed on the surface of steel products due to the reaction between the metal surface and solutions of phosphoric acid or phosphates [1,2,3,4,5]. Phosphoric acid (H3PO4) forms three types of salts: dihydrophosphates, hydrophosphates, and phosphates. The properties of the formed phosphate salts determine the protective effect of the film formed on the metal surface.
Dihydrophosphates Me(H2PO4)2 are monosubstituted salts, where Me is a divalent metal. They are formed immediately after the initial contact of the metal with phosphoric acid. The interaction is described by the chemical reaction (1). With further interaction of acid with metal, at which the acid concentration decreases, two-substituted (MeHPO4) and three-substituted (Me3(PO4)2) salts are formed (chemical reactions (2) and (3)).
Hardly soluble iron phosphates are the main component of phosphate coatings [4,6,7]. Its quality is determined by the free and basic acidity of the solution, the nature of metal cations, and the concentration of monophosphates [8,9,10,11].
Me + 2H3PO4 → Me(H2PO4)2 + H2.
Me(H2PO4)2 ↔ MeHPO4 + H3PO4,
3Me(H2PO4)2 ↔ Me3(PO4)2 + 2H3PO4.
When phosphating on the metal surface, two main processes are observed: the precipitation of phosphates and the dissolution of the base metal. During phosphating, the surface layer of the metal is etched as a result of an interaction with the phosphating solution. The surface of the steel turns into a crystalline layer consisting of insoluble secondary and tertiary phosphates that adhere to the base metal and are an integral part of it [12,13,14]. The main advantages of phosphate films include good adhesion to the metal surface and high protective properties [15,16,17,18,19].
Three types of phosphate coatings are widely used: based on iron, manganese, and zinc phosphates [1,2,3,4,20]. Phosphate coatings consisting of iron phosphates were the first to be developed. Such phosphate films are dark gray. They have found wide applications for the surface treatment of steel products before painting [21,22]. Coatings consisting of manganese phosphates have a dark gray color and black color. Manganese phosphate coatings are used to reduce the friction of products in conjunction with lubrication [23,24]. The color of phosphate films based on zinc phosphate can vary from light gray to dark gray. The difference in the shades of the coating is caused not only by the chemical composition of the phosphating solution but also by the chemical composition of the steel and the method of preparing the metal surface before the precipitation of the phosphate film. This type of phosphate coating is applied to the surface of steel products not only as anticorrosive protection but also to increase their wear resistance and improve workability, as well as before painting or oiling [25,26,27].
Phosphate coatings are obtained by immersing a steel product in a solution, spraying a phosphating solution on the surface of the product, and applying the solution to the surface using a tampon or sponge [1,4,10,12,13]. The choice of method depends on the size of the product and the complexity of its profile.
The correct composition of phosphating solutions allows coatings to form quickly at low temperatures on the cleaned steel surface. When oxidizing anions (for example, ClO3, NO2, and NO3) are introduced into the phosphating solution, the process of forming a protective film is significantly accelerated [4,28,29,30,31]. Traditional cold phosphating solutions consist of the drug «Majef», Zn(NO3)2, and a small amount of NaNO2 as an accelerator of the phosphating process [1,2,3]. In our studies, as modifying additives that improve the structure of phosphate coatings and increase their protective properties, the following chemicals were proposed to be introduced into the composition of phosphating solutions: Trilon A, Trilon B, saccharin, glucose, and glycerin [15,32]. Gray or dark gray phosphate coatings are obtained from modified solutions. For coloring phosphate coatings, it is proposed to introduce copper salts into modified solutions of cold phosphating to obtain red shades.

2. Materials and Methods

The deposition of phosphate coatings was carried out using the cold method (at a temperature of 20 °C) for 20 min on the surface of carbon steel samples. The sample surface was pre-treated with sandpaper, degreased first in a hot alkaline solution then with alcohol. The coatings were obtained from a modified cold phosphating solution containing [g/L]: «Majef» 35–40, Zn(NO3)2 55–60, NaNO2 3–4, glycerin 1–2, Trilon B 6–8, and OS-20 5–7. To obtain red phosphate coatings, 20 g/L of CuSO4 was added to this solution.
The surfaces of phosphate coatings were studied using a scanning atomic force microscope Solver R47-pro (NT-MDT, Moscow, Russia). On this device, it is possible to conduct a comprehensive study of various surfaces and obtain high-resolution images. With this microscope, it is possible to study surface areas up to 50 × 50 μm in size. The average grain size of the investigated phosphate coatings was determined using the divisions on the axes of the images obtained on an atomic force microscope.
To determine the porosity of phosphate coatings, a reagent was applied to their surface, which, when chemically interacting with the metal of the substrate, forms colored substances. To study the porosity of coatings deposited on a steel surface, the following solution is used: potassium hexacyanoferrate (III) 3 g/L; sodium chloride 10 g/L. This solution was applied to the surface of the investigated phosphate coatings at room temperature for 5 min. After a time, the number of blue-colored pores was calculated on the surface of the samples.
The average number of pores (Nav) is calculated using Equation (4):
N a v = N t o t a l S ,
where Ntotal is the total number of pores on the controlled surface, and S is the area of the controlled surface [cm2].
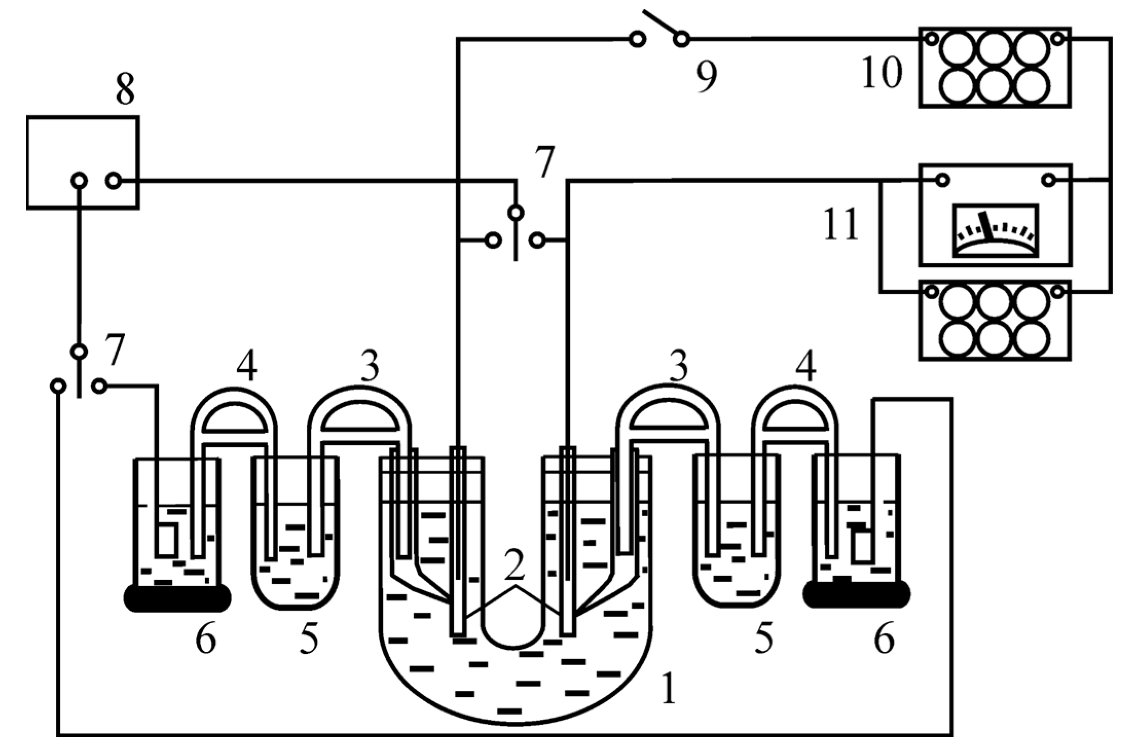
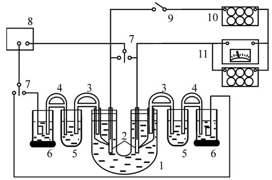
To conduct corrosion tests and establish the corrosion rate of steel samples protected by phosphate coatings, a model corrosion element was compiled (Figure 1). The electrodes in this element were the studied samples made of steel grade St3 and graphite. The measurements were carried out relative to a saturated silver chloride reference electrode. The surface of the steel sample in a solution was measured. A 3% sodium chloride solution was used as a corrosive medium.
The potentials of the electrodes were measured with a digital voltmeter. The values of the electrode potentials and the achieved current were measured at the following values of resistance applied using the resistance box: 50,000, 10,000, 5000, 1000, 500, and 100 Ohm.
For the highest value of the achieved current, corrosion rate indicators are calculated using Equation (5) [33]:
K m = j · A z · 26.8 ,
where K m is the rate of change of the sample mass, [g/(m2·h)]; j is the corrosion current density, [A/m2]; A is the atomic weight of the metal, [g/mol]; and z is the valence of the metal.

3. Results and Discussion

Figure 2 shows the appearance of the obtained phosphate coatings.
Images of phosphate coating surfaces from an atomic force microscope allowed us to assess changes in the crystal structure of films and grain sizes. Based on the images, it can be seen that phosphate coatings from a solution with modifying additives have an average grain size of 165 nm (Figure 3a). Figure 3b shows that a snapshot of a phosphate coating deposited from a solution with copper salts does not provide information about the structure of the film surface. This phenomenon is possible due to the contact deposition of copper on a steel sample.
To prevent the contact deposition of copper, it is proposed to pre-soak the sample in a modified cold phosphating solution without adding copper salt for 15 min. With this treatment, if copper is deposited, it will only be in the pores of the existing phosphate coating. The color of the coating becomes lighter, closer to dark red.
Figure 3 shows a strong difference in the structure of red phosphate coatings obtained using the two methods. However, the introduction of copper salt into the cold phosphating solution negatively affects the microrelief of the resulting coating: the surface becomes rougher, and the porosity of the red film is higher than that of the simple modified ones. The average diameter of the grains of the red phosphate coating is 186 nm. It was found that the number of pores (per 1 m2) on the surface of the modified phosphate coating is 5–6, and on the surface of the red phosphate coating is 15.
To establish the anticorrosive properties of phosphate coatings, the method of contact corrosion was used. According to the data obtained during corrosion tests (Table 1), it can be seen that the steel surface protected by modified phosphate films corrodes slowly. This is due to the fine-crystalline structure of these coatings. As can be seen from the data from Table 1, red phosphate coatings have worse protective properties compared to modified phosphate films, so they are not suitable as an independent protection of the product from corrosion. However, this can be corrected by applying a paint coating on them. This treatment also helps to improve the appearance of the coating.

4. Conclusions

When metal salts are added to phosphating solutions, coatings of various colors can be obtained. When copper salts of different concentrations are added, coatings from burgundy to brown shades are formed. However, it should be remembered that the contact deposition of copper on steel negatively affects the corrosion resistance of such phosphate coatings. This undesirable effect can be avoided by adding copper salt to the phosphating solution not immediately but 12–15 min after the start of tightening the surface of the steel with a phosphate film. Red phosphate coatings from solutions with the addition of complexing agents, emulsifiers, and other modifiers are obtained quite finely crystalline, but they have high porosity and roughness and low anticorrosive properties. Such films are not recommended to be used as independent coatings for the corrosion protection of steel products. They have sufficient corrosion resistance and a more saturated color after applying a varnish layer on them.

Author Contributions

Conceptualization, V.S.K. and V.E.R.; methodology, V.S.K.; software, V.S.K.; validation, V.S.K. and V.E.R.; formal analysis, V.S.K. and V.E.R.; investigation, V.S.K., and V.E.R.; data curation, V.S.K. and V.E.R.; writing—original draft preparation, V.S.K.; writing—review and editing, V.S.K.; visualization, V.S.K.; supervision, V.E.R.; project administration, V.E.R. All authors have read and agreed to the published version of the manuscript.

Funding

This research received no external funding.

Institutional Review Board Statement

Not applicable.

Informed Consent Statement

Not applicable.

Data Availability Statement

Data sharing is not applicable to this article.

Conflicts of Interest

The authors declare no conflict of interest.

References

  1. Khain, I.I. Theory and Practice of Metal Phosphating; Khimiya: Leningrad, Russia, 1973; p. 312. [Google Scholar]
  2. Lapatukhin, V.S. Phosphating Metals. Research of Processes of Accelerated and Cold Phosphating; MASHGIZ: Moscow, Russia, 1958; p. 264. [Google Scholar]
  3. Griliches, S.Y. Oxide and Phosphate Coatings of Metals; Mashinostroenie: Leningrad, Russia, 1985; 96p. [Google Scholar]
  4. Sankara Narayanan, T.S.N. Surface pretreatment by phosphate conversion coatings—A review. Rev. Adv. Mater. Sci. 2005, 9, 130–177. [Google Scholar]
  5. Jiang, C.-C.; Xiao, G.-Y.; Zhang, X.; Zhu, R.-F.; Lu, Y.-P. Formation and corrosion resistance of a phosphate chemical conversion coating on medium carbon low alloy steel. New J. Chem. 2016, 40, 1347–1353. [Google Scholar]
  6. Ahmad, Z. Chapter 7—Coatings, In Principles of Corrosion Engineering and Corrosion Control; Ahmad, Z., Ed.; Butterworth-Heinemann: Burlington, UK, 2006; pp. 382–437. [Google Scholar]
  7. Bay, N. Metal forming and lubrication. In Encyclopedia of Materials: Science and Technology; Buschow, K.H.J., Cahn, R.W., Flemings, M.C., Ilschner, B., Kramer, E.J., Mahajan, S., Veyssière, P., Eds.; Elsevier: Oxford, UK, 2001; pp. 5377–5380. [Google Scholar]
  8. Manna, M. Effect of steel substrate for phosphate treatment: An option to simulate TMT rebar surface. Corros. Sci. 2009, 51, 451–457. [Google Scholar] [CrossRef]
  9. Tamilselvi, M.; Kamaraj, P.; Arthanareeswari, M.; Devikala, S.; Arockia Selvi, J. Progress in Zinc Phosphate Conversion Coatings: A Review. Int. J. Adv. Chem. Sci. Appl. 2015, 3, 25–41. [Google Scholar]
  10. Rausch, W. The Phosphating of Metals; Finishing Publications & ASM International: Teddington, UK, 1990; p. 416. [Google Scholar]
  11. Ghali, E.I.; Potvin, R.J.A. The mechanism of phosphating of steel. Corros. Sci. 1972, 12, 583–594. [Google Scholar] [CrossRef]
  12. Machu, W. Die Phosphatierung; Verlag-Chemie: Weinheim/Bergstrasse, Germany, 1950; p. 306. [Google Scholar]
  13. Freeman, D.B. Phosphating and Metal Pretreatment; Industrial Press: New York, NY, USA, 1986; p. 229. [Google Scholar]
  14. Manna, M. Characterization of phosphate coatings obtained using nitric acid free phosphate solution on three steel substrates: An option to simulate TMT rebars surfaces. Surf. Coat. Technol. 2009, 203, 1913–1918. [Google Scholar] [CrossRef]
  15. Fedosov, S.V.; Roumyantseva, V.E.; Konovalova, V.S. Phosphate coatings as a way to protect steel reinforcement from corrosion. MATEC Web Conf. 2019, 298, 00126. [Google Scholar]
  16. Fedrizzi, L.; Deflorian, F.; Rossi, S.; Fambri, L.; Bonora, P.L. Study of the corrosion behaviour of phosphatized and painted industrial water heaters. Prog. Org. Coat. 2001, 42, 65–74. [Google Scholar]
  17. Samardžija, M.; Alar, V.; Špada, V.; Kapor, F. Phosphating Modification with Metal Ions of Carbon Steel Surface to Improve the Influence of Anticorrosion Properties. Technologies 2022, 10, 3. [Google Scholar] [CrossRef]
  18. Weng, D.; Jokiel, P.; Uebleis, A.; Boehni, H. Corrosion and protection characteristics of zinc and manganese phosphate coatings. Surf. Coat. Technol. 1997, 88, 147–156. [Google Scholar] [CrossRef]
  19. Debnath, N.C. Importance of Surface Preparation for Corrosion Protection of Automobiles. J. Surf. Eng. Mater. Adv. Technol. 2013, 3, 94–105. [Google Scholar] [CrossRef]
  20. Ogle, K.; Wolpers, M. Phosphate conversion coatings. In ASM Handbook. Volume 13A—Corrosion: Fundamentals, Testing, and Protection; Cramer, S.D., Covino, B.S., Eds.; ASM International: Materials Park, OH, USA, 2003; pp. 712–719. [Google Scholar]
  21. Popić, J.P.; Jegdić, B.V.; Bajat, J.B.; Veljović, Đ.; Stevanović, S.I.; Mišković-Stanković, V.B. The effect of deposition temperature on the surface coverage and morphology of iron-phosphate coatings on low carbon steel. Appl. Surf. Sci. 2011, 257, 10855–10862. [Google Scholar] [CrossRef]
  22. Albu-Yaron, A.; Aravot, Y.M. Iron phosphate coatings on cold-rolled steel: Morphology formation and intrinsic adhesion mechanisms. Thin Solid Film. 1993, 232, 208–214. [Google Scholar] [CrossRef]
  23. Alvarado-Macías, G.; Fuentes-Aceituno, J.C.; Salinas-Rodríguez, A.; Rodríguez-Varela, F.J. Understanding the Nature of the Manganese Hot Dip Phosphatizing Process of Steel. J. Mex. Chem. Soc. 2013, 57, 328–336. [Google Scholar] [CrossRef]
  24. Ilaiyavel, S.; Venkatesan, A. Experimental investigation of wear characteristics on manganese phosphate coated AISI D2 steel. Int. J. Precis. Eng. Manuf. 2012, 13, 581–586. [Google Scholar] [CrossRef]
  25. Al-Swaidani, A.M. Modified zinc phosphate coatings: A promising approach to enhance the anti-corrosion properties of reinforcing steel. MOJ Civ. Eng. 2017, 3, 370–374. [Google Scholar]
  26. Donofrio, J. Zinc phosphating. Met. Finish. 2000, 98, 57–58, 60–73. [Google Scholar] [CrossRef]
  27. Fachikov, L.; Ivanova, D.; Dimov, D. Zinc-manganese phosphating of carbon steels: Characteristics of solutions and coatings. J. Univ. Chem. Technol. Metall. 2006, 41, 15–20. [Google Scholar]
  28. Sankara Narayanan, T.S.N. Optimizing Sodium Nitrite Concentration in Surfactant Modified Phosphating Baths: A Critical Perspective. Prod. Finish. 1994, 47, 14–16. [Google Scholar]
  29. Orlov, A.G.; Antonova, I.G.; Grechishkin, N.N. The rapid, low-temperature phosphating of steel items for consumer goods. Prot. Met. 1998, 34, 62–65. [Google Scholar]
  30. Kuang, J. Phosphatization Coating-Forming Mechanism Based on Green Phosphating Accelerator Rare Earth Nitrate. Adv. Mater. Res. 2013, 838–841, 2806–2810. [Google Scholar] [CrossRef]
  31. Alizadeh, H.; Hanaei, A.; Heidarshenas, B.; Shahbazkhan, A.; Ahmadi, N.P.; Pakseresht, A. The effect of accelerator types on the phosphate Zn-%12Ni electrodeposite coating. Mater. Sci. Eng. 2018, 2, 224–229. [Google Scholar]
  32. Konovalova, V.S.; Rumyantseva, V.E. Corrosion Protection of Reinforcement with Phosphate Coatings. IOP Conf. Ser. Mater. Sci. Eng. 2020, 890, 012091. [Google Scholar] [CrossRef]
  33. ASTM Standard G102-23; Standard Practice for Calculation of Corrosion Rates and Related Information from Electrochemical Measurements. ASTM International: West Conshohocken, PA, USA, 2023.
Figure 1. Installation for studying the contact corrosion of metals: 1—U-shaped vessel; 2—test samples; 3—electrolytic keys with the test solution; 4—electrolytic keys with a saturated KCl solution; 5—intermediate glasses with the test solution; 6—saturated silver chloride electrodes; 7—switches; 8—potentiometer; 9—knife switch; 10—resistance box; and 11—microammeter with a shunt resistance box.
Figure 1. Installation for studying the contact corrosion of metals: 1—U-shaped vessel; 2—test samples; 3—electrolytic keys with the test solution; 4—electrolytic keys with a saturated KCl solution; 5—intermediate glasses with the test solution; 6—saturated silver chloride electrodes; 7—switches; 8—potentiometer; 9—knife switch; 10—resistance box; and 11—microammeter with a shunt resistance box.
Engproc 56 00054 g001
Figure 2. Images of the obtained phosphate coatings on steel samples: (a) modified; (b) red.
Figure 2. Images of the obtained phosphate coatings on steel samples: (a) modified; (b) red.
Engproc 56 00054 g002
Figure 3. Images of the surface of phosphate coatings from the Solver P47-Pro atomic force microscope: (a) modified; (b) red obtained without exposure; (c) red obtained after exposure.
Figure 3. Images of the surface of phosphate coatings from the Solver P47-Pro atomic force microscope: (a) modified; (b) red obtained without exposure; (c) red obtained after exposure.
Engproc 56 00054 g003
Table 1. Values of the mass change index of steel samples, [g/(m2·h)], coated with various phosphate coatings, in case of corrosion in 3% NaCl solution.
Table 1. Values of the mass change index of steel samples, [g/(m2·h)], coated with various phosphate coatings, in case of corrosion in 3% NaCl solution.
Modified Phosphate CoatingRed Phosphate Coating
0.230.557
Disclaimer/Publisher’s Note: The statements, opinions and data contained in all publications are solely those of the individual author(s) and contributor(s) and not of MDPI and/or the editor(s). MDPI and/or the editor(s) disclaim responsibility for any injury to people or property resulting from any ideas, methods, instructions or products referred to in the content.

Share and Cite

MDPI and ACS Style

Konovalova, V.S.; Rumyantseva, V.E. Obtaining Red Phosphate Coatings on Steel at Room Temperature. Eng. Proc. 2023, 56, 54. https://doi.org/10.3390/ASEC2023-15378

AMA Style

Konovalova VS, Rumyantseva VE. Obtaining Red Phosphate Coatings on Steel at Room Temperature. Engineering Proceedings. 2023; 56(1):54. https://doi.org/10.3390/ASEC2023-15378

Chicago/Turabian Style

Konovalova, Viktoriya S., and Varvara E. Rumyantseva. 2023. "Obtaining Red Phosphate Coatings on Steel at Room Temperature" Engineering Proceedings 56, no. 1: 54. https://doi.org/10.3390/ASEC2023-15378

APA Style

Konovalova, V. S., & Rumyantseva, V. E. (2023). Obtaining Red Phosphate Coatings on Steel at Room Temperature. Engineering Proceedings, 56(1), 54. https://doi.org/10.3390/ASEC2023-15378

Article Metrics

Back to TopTop