An Emergency Response Framework Design and Performance Analysis for Ship Fire Incidents in Waterway Tunnels
Abstract
1. Introduction
2. Materials and Methods
2.1. BPMN
- (1)
- Flow Objects: Represent the overall workflow. The three primary flow objects are: Events: Triggers that initiate, modify, or complete a process. Activities: Tasks performed by individuals or technology. Gateways: Decision points within the workflow.
- (2)
- Swim lanes: Illustrate the activities assigned to each participant.
- (3)
- Connecting Objects: Describe how the elements of the process are related. There are three types of connecting objects: Sequence Flows: Indicate the order in which activities are executed. Message Flows: Represent communication between departments. Associations: Link artifacts to events, activities, or gateways.
- (4)
- Artifacts: Provide supplementary information about the process. Artifacts include: Data Objects: Represent the data required for activities. Groups: Indicate logical groupings of activities. Annotations: Clarify various aspects of the diagram.
2.2. Petri Net
2.3. Fire Development Process in Waterway Tunnel
3. Results
3.1. BPMN Overall Emergency Framework
3.2. Emergency Response Framework for Each Stage of Incident
3.2.1. Pre-Incident Stage—Monitoring and Early Warning
3.2.2. Incident Stage—Emergency Handling
- (1)
- Emergency Command Center: Upon confirming that all teams have entered fire emergency mode, the command center formulates evacuation, ventilation, and rescue plans. Based on analyses of evacuation routes and times, it identifies the optimal evacuation paths and exits to avoid fire and toxic smoke as much as possible. The ventilation plan adjusts fan directions based on the fire’s location to control smoke spread. The rescue plan selects firefighting equipment and protective gear according to the fire type, monitors the incident in real time, and activates contingency plans in case of secondary accidents.
- (2)
- Waterway Tunnel Monitoring Team: Following decisions from the command center, the monitoring team activates the ventilation system, issues evacuation notices, switches to firepower and emergency lighting systems, and monitors the fire’s development in real time.
- (3)
- Navigation Scheduling Team: The team directs vessels on the unaffected side to evacuate, assists rescue boats in entering the tunnel, halts external vessel traffic, and adjusts traffic signals in real time.
- (4)
- On-Site Emergency Response Team: This team is divided into firefighting and rescue groups. The firefighting group enters the fire site, uses on-site equipment to control the fire, and advances further once visibility improves. The rescue group searches for trapped individuals and assists with evacuation.
- (5)
- Medical Rescue Team: This team provides on-site medical assistance to those with minor injuries and uses emergency equipment to treat severely injured individuals. If necessary, they transfer critically injured persons to external rescue medical institutions.
- (6)
- Logistics Support Team: Responsible for supplying firefighting and medical materials, the team reports supply status to the command center and requests external support when resources are insufficient.
- (7)
- External Rescue Forces: These forces, varying in arrival times, deliver rescue personnel and materials via waterways. The rescue group prioritizes treating severely injured individuals and transferring them to medical institutions, while the firefighting group assists in extinguishing the fire on-site.
3.2.3. Post-Incident Stage—Emergency Recovery
3.3. Mapping and Representation of the Emergency Response CHTPN Model
3.3.1. Construction of Petri Net Model for Emergency Response
3.3.2. Emergency Response CHTPN Model Extension
- (1)
- Emergency response Petri net coloring expression
- (2)
- Emergency response Petri net hierarchical expression
- (3)
- Emergency response Petri net time expression
4. Discussion
4.1. Model Effectiveness Analysis
4.2. Model Performance Analysis
- (1)
- Place Occupancy Rate
- (1)
- Places m11, m12, m13: These are associated with the on-site firefighting team. They represent the team’s ability to control the fire size and coordinate with external firefighting forces. The high occupancy rate suggests that a significant amount of network resources is allocated to fire suppression efforts. This highlights the need to provide ample operational time and firefighting materials to the team.
- (2)
- Places m16, m17: These are linked to the on-site rescue team. They signify the team’s responsibility to promptly reach evacuation exits, assess whether any individuals remain trapped, and allocate substantial manpower, materials, and time to assist with evacuation and provide medical aid until confirming that no one is left behind in the tunnel.
- (2)
- Transition Utilization Rate
- (1)
- The highest utilization rate is observed for Group1, which corresponds to the emergency decisions made by the emergency command center based on the incident scenario. This underscores the critical role of decision-making in the emergency response process. It directly affects the efficiency of subsequent teams in receiving fire incident information and commands. Emergency commanders should focus on minimizing delays in this step, ensuring that instructions are communicated to all emergency teams quickly, clearly, and effectively.
- (2)
- b7 and b8: These transitions are associated with the on-site firefighting team. The high utilization rates indicate: Transition b7: Represents the time required for the fire’s intensity to decrease, which incurs a time cost. Transition b8: Represents taking firefighting actions that require external firefighting forces to assist before progressing to the next phase. Both transitions are frequently accessed in the emergency network, highlighting the need to confirm fire reduction time and the arrival of external firefighting forces before proceeding. These observations align with the conclusions derived from the high occupancy rates of m10, m12, and m13.
- (3)
- b11 and b12: These transitions are linked to the on-site rescue team. The high utilization rates indicate: Transition b11: Represents entering the accident site to rescue trapped individuals. This transition requires confirmation that all trapped personnel have been rescued before moving to the next phase. Transition b12: Represents transferring evacuees to the medical assistance team. This requires the presence of evacuees, the rescue team, and the medical team before proceeding to the next phase. These frequent accesses align with the high occupancy rates of m16 and m17.
5. Conclusions
Author Contributions
Funding
Institutional Review Board Statement
Informed Consent Statement
Data Availability Statement
Conflicts of Interest
References
- Xie, C.; Huang, L.W.; Wang, R.; Deng, J.; Shu, Y.Q. Ship fire modelling and evacuation simulation in navigation tunnel. Tunn. Undergr. Space Technol. 2022, 126, 104546. [Google Scholar] [CrossRef]
- Yu, Y.R.; Liu, K.Z.; Wei Kong, W.; Xin, X.R. Time-evolving graph-based approach for multi-ship encounter analysis: Insights into ship behavior across different scenario complexity levels. Transp. Res. A Policy Pract. 2025, 194, 104427. [Google Scholar] [CrossRef]
- Díaz, R.S.; Lantsoght, E.; Hendriks, M.A.N. Structural behaviour of tunnels exposed to fire using numerical modelling strategies. Fire Safety J. 2025, 152, 104335. [Google Scholar] [CrossRef]
- Hu, P.; Xu, T.; Liu, C.; Wang, K.; Chong, F.; Shang, F.; Wu, J. Study on Smoke Characteristics in Cavern Complexes of Pumped-Storage Power Stations. Fire 2024, 7, 453. [Google Scholar] [CrossRef]
- Luan, D.; Chu, T.Y.; Bielawski, J.; Fan, C.G.; Węgrzyński, W.; Huang, X.Y. Smoke movement and stratification of tunnel fires under coupled effects of rainfall and ventilation. Fire Saf. J. 2025, 152, 104323. [Google Scholar] [CrossRef]
- Liu, Q.L.; Xu, Z.S.; Zhang, Y.C.; Xie, B.C.; Yin, Y.L. Study on the effect of centralized smoke exhaust on the heat release rate of tunnel fire. Int. J. Therm. Sci. 2025, 210, 109627. [Google Scholar] [CrossRef]
- Li, Q.M.; Deng, Y.L.; Liu, C.; Zeng, Q.T.; Lu, Y. Modeling and analysis of subway fire emergency response: An empirical study. Saf. Sci. 2016, 84, 171–180. [Google Scholar] [CrossRef]
- Bjelland, H.; Njå, O.; Heskestad, A.W.; Braut, G.S. Emergency preparedness for tunnel fires—A systems-oriented approach. Saf. Sci. 2021, 143, 105408. [Google Scholar] [CrossRef]
- Njå, O.; Svela, M. A review of competencies in tunnel fire response seen from the first responders’ perspectives. Fire Saf. J. 2018, 97, 137–145. [Google Scholar] [CrossRef]
- Chen, Z.H.; Zhou, X. Emergency Rescue Scheme of Super Long Lake Tunnel. Traffic Transp. 2021, 37, 34–38. [Google Scholar] [CrossRef]
- Zhou, J.F.; Reniers, G. Petri-net based evaluation of emergency response actions for preventing domino effects triggered by fire. J. Loss Prev. Process Ind. 2018, 51, 94–101. [Google Scholar] [CrossRef]
- Zhou, J.F.; Reniers, G. Probabilistic Petri-net addition enabling decision making depending on situational change: The case of emergency response to fuel tank farm fire. Reliab. Eng. Syst. Saf. 2020, 200, 106880. [Google Scholar] [CrossRef]
- Zhou, J.F.; Peng, L. Reversed Fuzzy Petri nets based Accident Causation Analysis under Emergency Response. J. Catastrophol. 2015, 30, 124–126. [Google Scholar] [CrossRef]
- Pan, W.J.; Wang, L.; Yin, H.R.; Zhu, X.P. Modeling and Analysis of Airport Emergency Rescue Plan Based on Petri Net. Aeronaut. Comput. Tech. 2021, 51, 6–9. [Google Scholar] [CrossRef]
- Xu, C.C.; Shao, Q. Optimization of Emergency Resource Allocation Super—High Plateau Airport Based on Timed Petri Net. Aeronaut. Comput. Tech. 2019, 49, 67–72. [Google Scholar] [CrossRef]
- Wu, X.D.; Miao, X.M.; Gong, M.; Su, J.P.; Zhu, Y.Q.; Chen, X.L. Vibration Safety Threshold and Control Technology for Blasting to Prevent Seawater Intrusion in Coastal Tunnel Sections Near Faults. J. Mar. Sci. Eng. 2024, 12, 1646. [Google Scholar] [CrossRef]
- Nils, J.; Enrico, R.; Rugiada, S.; Michele, F. The use of multi-zone modelling for tunnel fires. Tunneling Undergr. Space Technol. 2023, 134, 104996. [Google Scholar] [CrossRef]
- Cai, J.T.; Wu, J.S.; Yuan, S.Q.; Reniers, G.; Bai, Y.P. Risk-based optimization of emergency response systems for accidental gas leakage in utility tunnels. Reliab. Eng. Syst. Saf. 2024, 244, 109947. [Google Scholar] [CrossRef]
- Zhang, Z.Y.; Yao, X.W.; Xing, Z.Y.; Zhou, X.Y. Simulation on passenger evacuation of metro train fire in the tunnel. Chaos Solitons Fractals 2024, 187, 115429. [Google Scholar] [CrossRef]
- Guo, C.; Hu, L.F.; Zhang, Y.X.; Zhu, H.H.; Yan, Z.G. Study on the general framework for real-time heat release rate inversion of tunnel fires with deep learning and transfer learning. Tunn. Undergr. Space Technol. 2024, 148, 105751. [Google Scholar] [CrossRef]
- Yang, Q.T.; Guo, W.Y.; Ni, W.N.; Zeng, Q.T. Automatic extraction method and implementation of BPMN model for emergency plan response process. Comput. Integr. Manuf. Syst. 2022, 28, 3212–3224. [Google Scholar] [CrossRef]
- Zhou, J.F.; Reniers, G. Petri-net based cooperation modeling and time analysis of emergency response in the context of domino effect prevention in process industries. Reliab. Eng. Syst. Saf. 2022, 223, 108505. [Google Scholar] [CrossRef]
- Brozovic, V.; Kezic, D.; Bosnjak, R.; Krile, S. Implementation of International Regulations for Preventing Collisions at Sea Using Coloured Petri Nets. J. Mar. Sci. Eng. 2023, 11, 1322. [Google Scholar] [CrossRef]
- Liang, W.T.; Gaosheng Yang, G.S. Modeling and analysis on emergency management process of metro system during operation period based on colored Petri net. J. Saf. Sci. Technol. 2023, 19, 179–185. [Google Scholar] [CrossRef]
- Zhang, X.C.; Chen, L.J.; Jiang, J.H.; Ji, Y.X.; Han, S.Y.; Zhu, T.; Xu, W.B.; Tang, F. Risk analysis of people evacuation and its path optimization during tunnel fires using virtual reality experiments. Tunn. Undergr. Space Technol. 2023, 137, 105133. [Google Scholar] [CrossRef]
- Wang, X.; Liu, B.; Ma, W.; Feng, Y.; Li, Q.; Sun, T. Simulations on Evacuation Strategy and Evacuation Process of the Subway Train Under the Fire. Fire 2024, 7, 464. [Google Scholar] [CrossRef]
- Zhu, R.; Zhang, D.M.; Huang, Z.K.; Guo, X.Y.; Gan, B.L.; Zhou, W.D. Traffic-based resilience assessment on urban road tunnel affected by fire accident. Tunn. Undergr. Space Technol. 2025, 161, 106543. [Google Scholar] [CrossRef]
- Maria, D.; Panagiotis, T. A colored petri net-based modeling method for supply chain inventory management. Simulation 2022, 98, 257–271. [Google Scholar] [CrossRef]
- Mecheraoui, K.; Lomazova, I.A.; Nabil Belala, N. A Petri net extension for systems of concurrent communicating agents with durable actions. J. Parallel Distrib. Comput. 2021, 155, 14–23. [Google Scholar] [CrossRef]
- Cherif, G.; Leclercq, E.; DLefebvre, D. Scheduling of a class of partial routing FMS in uncertain environments with beam search. J. Intell. Manuf. 2023, 34, 493–514. [Google Scholar] [CrossRef]
- Sholiq, S.; Yaqin, M.A. BPMN diagram dataset: Comprehensive collection of functional requirements. Data Brief 2024, 57, 110882. [Google Scholar] [CrossRef] [PubMed]
- Su, Y.; Qi, L.; Zhou, M.C. A Backward Algorithm to Determine the Existence of Legal Firing Sequences in Ordinary Petri Nets. IEEE Robot. Autom. Lett. 2023, 8, 1–8. [Google Scholar] [CrossRef]
- Zhang, Y.X.; Zhang, X.N.; Huang, X.Y. Design a safe firefighting time (SFT) for major fire disaster emergency response. Int. J. Disaster Risk Reduct. 2023, 88, 103606. [Google Scholar] [CrossRef]
- Fabio, B.; Alessio, F.; Marco, D.; Igino, L.; Cristian, T. Road Tunnels Operation: Effectiveness of Emergency Teams as a Risk Mitigation Measure. Sustainability 2022, 14, 15491. [Google Scholar] [CrossRef]
- Bai, J.Y.; Liao, H.M.; Xia, Y.Y. Study on Fire Accidents in Tunnels. IOP Conf. Ser. Mater. Sci. Eng. 2020, 741, 012095. [Google Scholar] [CrossRef]











| Petri Net Is Formally Defined as a 5-Tuple | Petri Net = <P, T, A, W, M0> |
|---|---|
| P: A finite set of places. | P = {p1, p2, … pm} |
| T: A finite set of transitions. | T = {t1, t2, … tn} |
| A: A set of arcs, representing the flow relation between places and transitions. | A ⊆ (P*T) ∪ (T*P) |
| W: A weight function that assigns a positive integer weight to each arc. | W: A → {1, 2, 3, …} |
| M0: The initial marking, representing the initial distribution of tokens across the places. | M0: P → {0, 1, 2, 3, …} |
| No intersection between places and transitions | P∩T = ∅ and T∩P = ∅ |
| Event Types | BPMN | Petri Net |
|---|---|---|
| Start Event | ![]() | ![]() |
| End Event | ![]() | ![]() |
| Activity | ![]() | ![]() |
| Inclusive Fork Gateway | ![]() | ![]() |
| Inclusive Join Gateway | ![]() | ![]() |
| Parallel Fork Gateway | ![]() | ![]() |
| Parallel Join Gateway | ![]() | ![]() |
| Place | Definition | Transition | Definition |
|---|---|---|---|
| Pre-Incident Stage—Monitoring and Early Warning | |||
| f1 | Ship fire detector detects fire signal | a1 | Alarm triggered by ship fire detector |
| f2 | Fire observed by human eye | a2 | Fire signal received by human eye |
| f3 | Tunnel fire detector detects fire signal | a3 | Alarm triggered by tunnel fire detector |
| f4 | Evacuees confirm fire occurrence | a4 | Notify the tunnel emergency command center |
| f5 | Monitoring team confirms fire | a5 | Notify the tunnel emergency command center |
| f6 | Emergency command center receives fire information | Group1 | Develop emergency response strategy |
| m1 | Tunnel monitoring team has received information | b1 | Activate fire-fighting electromechanical equipment |
| m2 | Fire-fighting equipment activated | b2 | Initiate traffic control |
| m3 | Traffic dispatch team has received information | b3 | Evacuate personnel |
| m4 | Irrelevant vessels have departed | b4 | Assign tasks by group |
| m5 | Evacuation commander has received instructions | b5 | Equip with fire-fighting tools and supplies |
| m6 | (Some) personnel have evacuated safely | b6 | Monitor key scene parameters |
| m7 | (Some) personnel trapped in the tunnel | b7 | Wait for fuel to burn out and fire to subside |
| m8 | On-site emergency team has received instructions | b8 | Conduct fire-fighting |
| m9 | Fire-fighting team is in position | b9 | Cool the vessel and tunnel structure |
| m10 | Entered fire scene | b10 | Equip with fire-fighting and first-aid supplies |
| m11 | Fire is uncontrollable | b11 | Enter scene to rescue trapped personnel |
| m12 | Fire is under control | b12 | Transfer trapped personnel to medical team |
| m13 | Fire extinguished | b13 | Assess injury severity |
| m14 | Fire scene cooled down | b14 | Provide medical services |
| m15 | Rescue team is in position | b15 | Perform emergency medical treatment |
| m16 | Positioned at tunnel evacuation exit | b16 | External rescue forces proceed to tunnel |
| m17 | No trapped personnel confirmed | b17 | Settle critically injured personnel |
| m18 | Medical aid team has received instructions | b18 | Transfer treated personnel to local hospitals |
| m19 | For minor injuries | b19 | Deliver supplies to scene |
| Incident Stage—Emergency Handling | |||
| m20 | Initial medical aid completed | ||
| m21 | For serious injuries | ||
| m22 | Treatment of critical injuries effective | ||
| m23 | Treatment of critical injuries ineffective | ||
| m24 | External rescue team in position | ||
| m25 | External emergency team arrived at rescue site | ||
| m26 | Critically injured personnel received | ||
| m27 | Critically injured personnel transferred | ||
| m28 | External fire team arrived at accident site | ||
| m29 | Logistics team in position | ||
| m30 | Continued monitoring of supply consumption | ||
| Post-Incident Stage—Emergency Recovery | |||
| l1 | Measuring equipment in position | c1 | Declare entry into emergency recovery phase |
| l2 | Measurement parameters confirmed | c2 | Measure residual fuel and explosive gas concentration |
| l3 | Engineers completed assessment | c3 | Estimate tunnel structural damage and follow-up risks |
| l4 | Investigation team in position | c4 | Count casualties and property loss |
| l5 | Relevant experts in position | c5 | Investigate cause of fire |
| l6 | Damage assessment completed | c6 | Compile accident report |
| l7 | Cause of accident investigated | c7 | Conclude emergency response process |
| l8 | Emergency recovery phase concluded | ||
| Place | Definition | Transition | Definition |
|---|---|---|---|
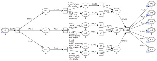
| mi1 | Information on the Location of the Burning Vessel | bi1 | Analysis of Incident Data |
| mi2 | Burning Vessel in the Upper Tunnel | bi2 | Analyzing the Location of the Burning Vessel |
| mi3 | Burning Vessel in the Middle and Lower Tunnel | bi3 | Fan Direction Set to Reverse (Downstream to Upstream) |
| mi4 | Determining Ventilation Fan Direction | bi4 | Fan Direction Set to Forward (Upstream to Downstream) |
| mi5 | Fire Condition Information | bi5 | Analysis of Fire Conditions |
| mi6 | Fire Occurring in the Bridge | bi6 | Selection of Firefighting Equipment for Electrical Fires |
| mi7 | Fire Occurring in the Engine Room or Cargo Tank of an Oil Tanker | bi7 | Selection of Firefighting Equipment Suitable for Oil Fires, with Increased Deployment of Firefighting Personnel |
| mi8 | Determining Firefighting Equipment Types | bi8 | Analysis of Navigation Information |
| mi9 | Navigation Information | bi9 | Evacuating via Climbing Escape Ladders to the Exit After Docking |
| mi10 | Tunnel with Mid-Upper Water Level | bi10 | Evacuating via Lifeboat to the Tunnel Entrance |
| mi11 | Tunnel with Mid-Lower Water Level | bi11 | Transmitting Instructions and Information to Emergency Teams |
| mi12 | Determining Evacuation Plans for Escaping Personnel |
| Transition Time | Mean
μ (s) | Standard Deviation
σ2 | Transition Time | Mean
μ (s) | Standard Deviation
σ2 | Transition Time | Mean
μ (s) | Standard Deviation
σ2 |
|---|---|---|---|---|---|---|---|---|
| Ta1 | 60 | 10 | Tb7 | 600 | 100 | Tb18 | 300 | 50 |
| Ta2 | 60 | 10 | Tb8 | 600 | 100 | Tb19 | 600 | 100 |
| Ta3 | 120 | 20 | Tb9 | 300 | 50 | Tc1 | 30 | 5 |
| Ta4 | 38 | 5 | Tb10 | 120 | 20 | Tc2 | 120 | 20 |
| Ta5 | 10 | 2 | Tb11 | 900 | 150 | Tc3 | 600 | 100 |
| Tgroup1 | 120 | 20 | Tb12 | 600 | 150 | Tc4 | 600 | 100 |
| Tb1 | 30 | 5 | Tb13 | 30 | 5 | Tc5 | 600 | 100 |
| Tb2 | 30 | 5 | Tb14 | 60 | 10 | Tc6 | 600 | 100 |
| Tb4 | 30 | 5 | Tb15 | 600 | 100 | Tc7 | 60 | 10 |
| Tb5 | 120 | 20 | Tb16 | 1800 | 300 | |||
| Tb6 | 10 | 2 | Tb17 | 300 | 50 |
| Token | Probability of Stability | Token | Probability of Stability | Token | Probability of Stability | Token | Probability of Stability |
|---|---|---|---|---|---|---|---|
| M1 | 0.021857 | M9 | 0.031860 | M17 | 0.001122 | M25 | 0.274051 |
| M2 | 0.013842 | M10 | 0.022302 | M18 | 0.002039 | M26 | 0.054810 |
| M3 | 0.069025 | M11 | 0.005576 | M19 | 0.001143 | M27 | 0.054810 |
| M4 | 0.005576 | M12 | 0.022302 | M20 | 0.000093 | M28 | 0.274051 |
| M5 | 0.005576 | M13 | 0.000183 | M21 | 0.001066 | M29 | 0.038367 |
| M6 | 0.005576 | M14 | 0.000558 | M22 | 0.000650 | ||
| M7 | 0.004460 | M15 | 0.022430 | M23 | 0.000065 | ||
| M8 | 0.000372 | M16 | 0.011430 | M24 | 0.054810 |
Disclaimer/Publisher’s Note: The statements, opinions and data contained in all publications are solely those of the individual author(s) and contributor(s) and not of MDPI and/or the editor(s). MDPI and/or the editor(s) disclaim responsibility for any injury to people or property resulting from any ideas, methods, instructions or products referred to in the content. |
© 2025 by the authors. Licensee MDPI, Basel, Switzerland. This article is an open access article distributed under the terms and conditions of the Creative Commons Attribution (CC BY) license (https://creativecommons.org/licenses/by/4.0/).
Share and Cite
Deng, J.; Liu, S.; Zeng, X. An Emergency Response Framework Design and Performance Analysis for Ship Fire Incidents in Waterway Tunnels. Fire 2025, 8, 278. https://doi.org/10.3390/fire8070278
Deng J, Liu S, Zeng X. An Emergency Response Framework Design and Performance Analysis for Ship Fire Incidents in Waterway Tunnels. Fire. 2025; 8(7):278. https://doi.org/10.3390/fire8070278
Chicago/Turabian StyleDeng, Jian, Shaoyong Liu, and Xiaohan Zeng. 2025. "An Emergency Response Framework Design and Performance Analysis for Ship Fire Incidents in Waterway Tunnels" Fire 8, no. 7: 278. https://doi.org/10.3390/fire8070278
APA StyleDeng, J., Liu, S., & Zeng, X. (2025). An Emergency Response Framework Design and Performance Analysis for Ship Fire Incidents in Waterway Tunnels. Fire, 8(7), 278. https://doi.org/10.3390/fire8070278















