LVRT and Stability Enhancement of Grid-Tied Wind Farm Using DFIG-Based Wind Turbine
Abstract
1. Introduction
2. Design of the Power System
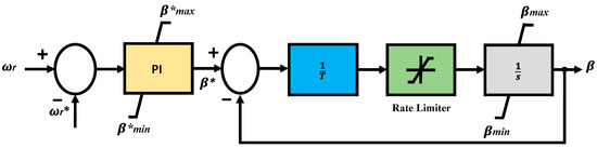
3. Design of the Wind Turbine and Drive Train Model
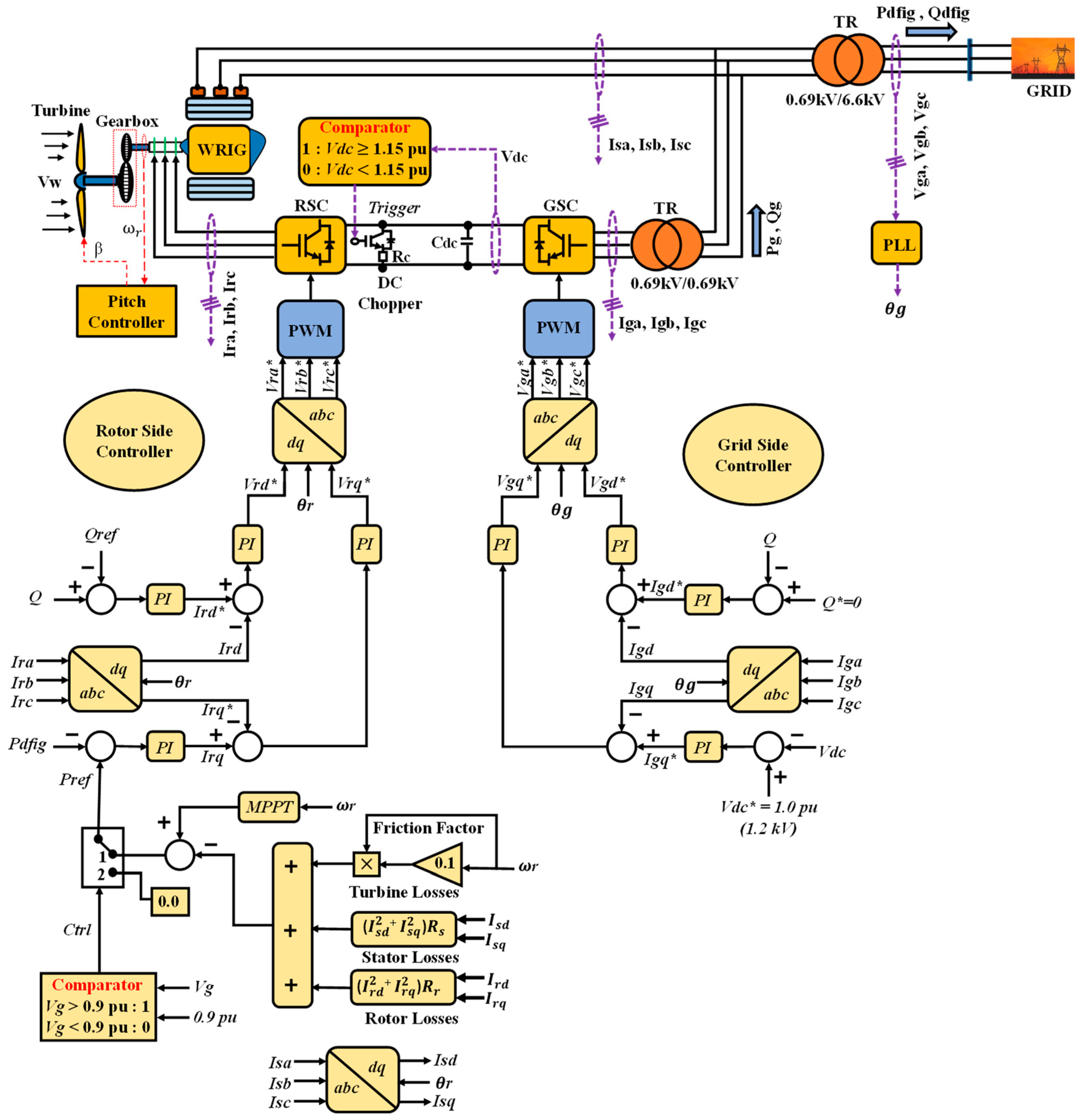
4. Design of the DFIG System
4.1. DFIG Model
4.2. Proposed Rotor-Side Converter (RSC) Control Scheme
4.3. Grid-Side Converter (GSC) Control Scheme
5. Simulation Results
6. Conclusions
- (1)
- The proposed controller of DFIG with a minimum power rating could stabilize the SCIG with a higher power rating during a fault state.
- (2)
- The implementation expense could be minimized by integrating a limited number of DFIGs with the suggested control scheme and a wide scale of SCIGs into a WF.
- (3)
- The proposed RSC controller of the DFIG system could keep the terminal voltage at the rated condition during the transient state by transferring an adequate amount of reactive power into the grid.
Author Contributions
Funding
Conflicts of Interest
References
- Global Wind Energy Council (GWEC). Annual Market Update 2019, Global Wind Report. 2019. Available online: http://www.gwec.net/ (accessed on 25 February 2021).
- Global Wind Energy Council (GWEC). Global Wind Energy Outlook 2016: Wind Power to Dominate Power Sector Growth 2016. Available online: http://www.gwec.net/ (accessed on 27 February 2021).
- Rezaie, H.; Kazemi-Rahbar, M.H. Enhancing voltage stability and LVRT capability of a wind-integrated power system using a fuzzy-based SVC. Eng. Sci. Technol. Int. J. 2019, 22, 827–839. [Google Scholar] [CrossRef]
- Ali, M.A.S.; Mehmood, K.K.; Baloch, S.; Kim, C.H. Modified rotor-side converter control design for improving the LVRT capability of a DFIG-based WECS. Electr. Power Syst. Res. 2020, 186, 106403. [Google Scholar] [CrossRef]
- Heydari-Doostabad, H.; Khalghani, M.R.; Khooban, M.H. A novel control system design to improve LVRT capability of fixed speed wind turbines using STATCOM in presence of voltage fault. Int. J. Electr. Power Energy Syst. 2016, 77, 280–286. [Google Scholar] [CrossRef]
- Abo-Khalil, A.G. Impacts of Wind Farms on Power System Stability. In Wind Farm; Intechopen: London, UK, 2013; ISBN 980-953-307-562-9. [Google Scholar]
- Ahsan, S.; Siddiqui, A.S. Dynamic compensation of real and reactive power in wind farms using STATCOM. Perspect. Sci. 2016, 8, 519–521. [Google Scholar] [CrossRef]
- Muyeen, S.M.; Tamura, J.; Murata, T. Stability Augmentation of a Grid-Connected Wind Farm; Springer Science & Business Media: Berlin/Heidelberg, Germany, 2008. [Google Scholar]
- Mahela, O.P.; Gupta, N.; Khosravy, M.; Patel, N. Comprehensive Overview of Low Voltage Ride Through Methods of Grid Integrated Wind Generator. IEEE Access 2019, 7, 99299–99326. [Google Scholar] [CrossRef]
- Muyeen, S.M.; Mannan, M.A.; Ali, M.H.; Takahashi, R.; Murata, T.; Tamura, J. Stabilization of wind turbine generator system by STATCOM. IEEJ Trans. Power Energy 2006, 126, 1073–1082. [Google Scholar] [CrossRef]
- Shi, J.; Furness, I.; Kalam, A.; Shi, P. On low voltage ride-through and stability of wind energy conversion systems with FACTS devices. In Proceedings of the 2013 Australasian Universities Power Engineering Conference (AUPEC), Hobart, TAS, Australia, 29 September–3 October 2013; IEEE: New York, NY, USA; pp. 1–6. [Google Scholar]
- Aly, M.M.; Mohamed, E.A.; Salama, H.S.; Said, S.M.; Abdel-Akher, M.; Qudaih, Y. A developed voltage control strategy for unbalanced distribution system during wind speed gusts using SMES. Energy Procedia 2016, 100, 271–279. [Google Scholar] [CrossRef]
- Muyeen, S.M.; Takahashi, R.; Ali, M.H.; Murata, T.; Tamura, J. Transient stability augmentation of power system including wind farms by using ECS. IEEE Trans. Power Syst. 2008, 23, 1179–1187. [Google Scholar] [CrossRef]
- Rashad, A.; Kamel, S.; Jurado, F. Stability improvement of power systems connected with developed wind farms using SSSC controller. Ain Shams Eng. J. 2018, 9, 2767–2779. [Google Scholar] [CrossRef]
- Ananth, D.V.N.; Kumar, G.N. Fault ride-through enhancement using an enhanced field oriented control technique for converters of grid connected DFIG and STATCOM for different types of faults. ISA Trans. 2016, 62, 2–18. [Google Scholar] [CrossRef]
- Kartijkolaie, H.S.; Radmehr, M.; Firouzi, M. LVRT capability enhancement of DFIG-based wind farms by using capacitive DC reactor-type fault current limiter. Int. J. Electr. Power Energy Syst. 2018, 102, 287–295. [Google Scholar] [CrossRef]
- Zhu, D.; Zou, X.; Dong, W.; Jiang, C.; Kang, Y. Disturbance feedforward control for type-3 wind turbines to achieve accurate implementation of transient control targets during LVRT. Int. J. Electr. Power Energy Syst. 2020, 119, 105954. [Google Scholar] [CrossRef]
- Zribi, M.; Alrifai, M.; Rayan, M. Sliding mode control of a variable-speed wind energy conversion system using a squirrel cage induction generator. Energies 2017, 10, 604. [Google Scholar] [CrossRef]
- Duong, M.Q.; Leva, S.; Mussetta, M.; Le, K.H. A comparative study on controllers for improving transient stability of DFIG wind turbines during large disturbances. Energies 2018, 11, 480. [Google Scholar] [CrossRef]
- Okedu, K.; Muyeen, S.M.; Takahashi, R.; Tamura, J. Wind Farm Stabilization by using DFIG with Current Controlled Voltage Source Converter taking Grid Codes into Consideration. IEEJ Trans. Power Energy 2012, 132, 251–259. [Google Scholar] [CrossRef]
- Abdeddaim, S.; Betka, A. Optimal Tracking and Robust Power Control of the DFIG Wind Turbine. Int. J. Electr. Power Energy Syst. 2013, 49, 234–242. [Google Scholar] [CrossRef]
- Mohammadi, J.; Vaez-Zadeh, S.; Afsharnia, S.; Daryabeigi, E.A. Combined Vector and Direct Power Control for DFIG-Based Wind Turbines. IEEE Trans. Sustain. Energy 2014, 5, 767–775. [Google Scholar] [CrossRef]
- Gebru, F.M.; Khan, B.; Alhelou, H.H. Analyzing low voltage ride through capability of doubly fed induction generator based wind turbine. Comput. Electr. Eng. 2020, 86, 106727. [Google Scholar] [CrossRef]
- Hossain, M.E. Low voltage ride-through capability improvement methods for DFIG based wind farm. J. Electr. Syst. Inf. Technol. 2018, 5, 550–561. [Google Scholar] [CrossRef]
- Jaladi, K.K.; Sandhu, K.S. Real-time simulator based hybrid controller of DFIG-WES during grid faults design and analysis. Int. J. Electr. Power Energy Syst. 2020, 116, 105545. [Google Scholar] [CrossRef]
- Hu, S.; Lin, X.; Kang, Y.; Zou, X. An improved low-voltage ride-through control strategy of doubly fed induction generator during grid faults. IEEE Trans. Power Electron. 2011, 26, 3653–3665. [Google Scholar] [CrossRef]
- Ibrahim, A.O.; Nguyen, T.H.; Lee, D.C.; Kim, S.C. A fault ride-through technique of DFIG wind turbine systems using dynamic voltage restorers. IEEE Trans. Energy Convers. 2011, 26, 871–882. [Google Scholar] [CrossRef]
- Jin, J.X.; Yang, R.H.; Zhang, R.T.; Fan, Y.J.; Xie, Q.; Chen, X.Y. Combined low voltage ride through and power smoothing control for DFIG/PMSG hybrid wind energy conversion system employing a SMES-based AC-DC unified power quality conditioner. Int. J. Electr. Power Energy Syst. 2021, 128, 106733. [Google Scholar] [CrossRef]
- Manohar, G.; Venkateshwarlu, S.; Laxmi, A.J. A DFIG-based wind energy conversion system (WECS) for LVRT enhancement using a hybrid approach: An efficient MEHRFA technique. Soft Comput. 2021, 25, 2559–2574. [Google Scholar] [CrossRef]
- Gounder, Y.K.; Nanjundappan, D.; Boominathan, V. Enhancement of transient stability of distribution system with SCIG and DFIG based wind farms using STATCOM. IET Renew. Power Gener. 2016, 10, 1171–1180. [Google Scholar] [CrossRef]
- Lu, Y. Adaptive-Fuzzy Control Compensation Design for Direct Adaptive Fuzzy Control. IEEE Trans. Fuzzy Syst. 2018, 26, 3222–3231. [Google Scholar] [CrossRef]
- Errouissi, R.; Al-Durra, A.; Muyeen, S.M.; Leng, S.; Blaabjerg, F. Offset-Free Direct Power Control of DFIG Under Continuous-Time Model Predictive Control. IEEE Trans. Power Electron. 2017, 32, 2265–2277. [Google Scholar] [CrossRef]
- Rosyadi, M.; Umemura, A.; Takahashi, R.; Tamura, J.; Uchiyama, N.; Ide, K. Simplified Model of Variable Speed Wind Turbine Generator for Dynamic Simulation Analysis. IEEJ Trans. Power Energy 2015, 135, 538–549. [Google Scholar] [CrossRef]
- Matlab Documentation Center. Available online: https://www.mathworks.com/help/ (accessed on 23 April 2021).
- Liu, J.; Rosyadi, M.; Umemura, A.; Takahashi, R.; Tamura, J. A control method of permanent magnet wind generators in grid connected wind farm to damp load frequency oscillation. IEEJ Trans. Power Energy 2014, 134, 393–398. [Google Scholar] [CrossRef]
- Rashid, G.; Ali, M.H. Fault ride through capability improvement of DFIG based wind farm by fuzzy logic controlled parallel resonance fault current limiter. Electr. Power Syst. Res. 2017, 146, 1–8. [Google Scholar] [CrossRef]
- Yagami, M.; Ichinohe, M.; Tamura, J. Enhancement of Power System Transient Stability by Active and Reactive Power Control of Variable Speed Wind Generators. Appl. Sci. 2020, 10, 8874. [Google Scholar] [CrossRef]
- Jozuka, T.; Iriguchi, T.; Komami, S. Value Comparison Between FRT and DVS Functions on Renewable Energy. Electr. Eng. Jpn. 2018, 205, 33–40. [Google Scholar] [CrossRef]

















| Doubly Fed Induction Generator (DFIG) | Squirrel Cage Induction Generator (SCIG) | ||
|---|---|---|---|
| MVA | 15 | MVA | 35 |
| (pu) | 0.007 | (pu) | 0.01 |
| (pu) | 0.005 | (pu) | 0.1 |
| (pu) | 0.171 | (pu) | 3.5 |
| (pu) | 0.156 | (pu) | 0.035 |
| (pu) | 2.9 | (pu) | 0.014 |
| - | - | (pu) | 0.03 |
| - | - | (pu) | 0.089 |
| - | - | H (s) | 1 |
Publisher’s Note: MDPI stays neutral with regard to jurisdictional claims in published maps and institutional affiliations. |
© 2021 by the authors. Licensee MDPI, Basel, Switzerland. This article is an open access article distributed under the terms and conditions of the Creative Commons Attribution (CC BY) license (https://creativecommons.org/licenses/by/4.0/).
Share and Cite
Akanto, J.M.; Hazari, M.R.; Mannan, M.A. LVRT and Stability Enhancement of Grid-Tied Wind Farm Using DFIG-Based Wind Turbine. Appl. Syst. Innov. 2021, 4, 33. https://doi.org/10.3390/asi4020033
Akanto JM, Hazari MR, Mannan MA. LVRT and Stability Enhancement of Grid-Tied Wind Farm Using DFIG-Based Wind Turbine. Applied System Innovation. 2021; 4(2):33. https://doi.org/10.3390/asi4020033
Chicago/Turabian StyleAkanto, Jannatul Mawa, Md. Rifat Hazari, and Mohammad Abdul Mannan. 2021. "LVRT and Stability Enhancement of Grid-Tied Wind Farm Using DFIG-Based Wind Turbine" Applied System Innovation 4, no. 2: 33. https://doi.org/10.3390/asi4020033
APA StyleAkanto, J. M., Hazari, M. R., & Mannan, M. A. (2021). LVRT and Stability Enhancement of Grid-Tied Wind Farm Using DFIG-Based Wind Turbine. Applied System Innovation, 4(2), 33. https://doi.org/10.3390/asi4020033

