Supervisory Power Coordination Scheme to Mitigate Power Curtailment in the Application of a Microgrid
Abstract
:1. Introduction
2. System Descriptions
- A.
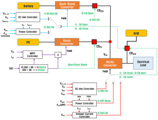
- System Configuration
- B.
- Point of Common Coupling (PCC)
- C.
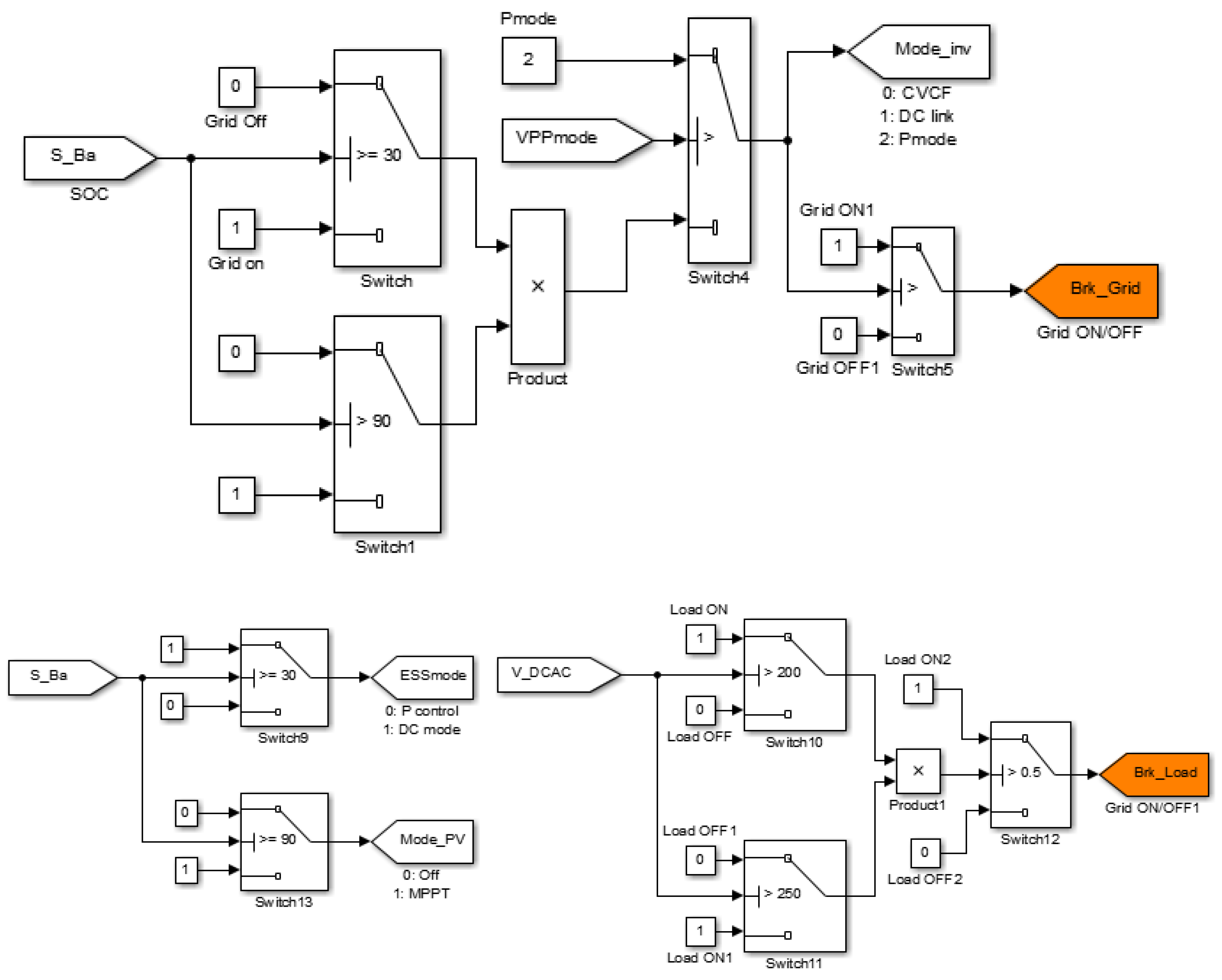
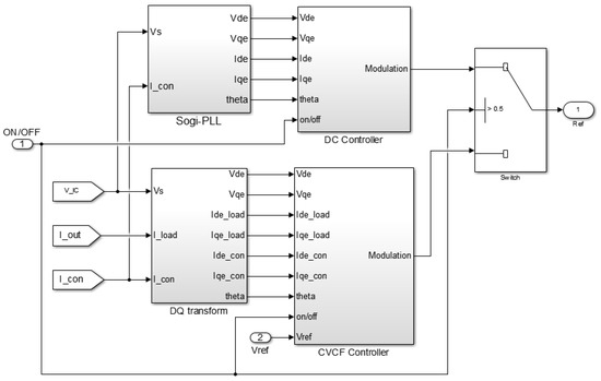
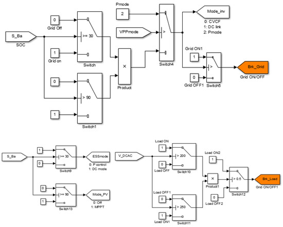
- AC/DC Interlinking Converter (IC)
- (1)
- If : the ESS charges until the SOC reaches its pre-defined value (e.g., 50% in this paper), and the DC link voltage is controlled by the IC.
- (2)
- If : the DC link voltage is controlled by the ESS, and the constant voltage-constant frequency (CVCF) is controlled by the IC.
- (3)
- If VPP’s request: the DC link voltage is controlled by the ESS, and the active power is controlled by the IC.
- D.
- Energy Storage System (ESS)
- (1)
- If : the DC link voltage is controlled by the ESS, PV MPPT ON, and the CVCF is controlled by the IC, Grid OFF.
- (2)
- If : PV MPPT ON, the DC link voltage is controlled by the IC, and the active power is controlled by the ESS until the SOC reaches its pre-defined value.
- (3)
- If : this defines the emergency situation; thus, the ESS is set to STOP.
- E.
- Photovoltaic System (PV)
- (1)
- If : PV MPPT ON, the DC link voltage is controlled by the ESS; Grid OFF, the CVCF is controlled by the IC.
- (2)
- If : PV OFF, the ESS discharges until the SOC reaches the pre-defined value; Grid OFF, the CVCF is controlled by the IC.
- (3)
- If : PV OFF, the ESS charges until the SOC reaches the pre-defined value, and the DC link voltage is controlled by the IC, Grid ON.
- F.
- Virtual Power Plant (VPP)
3. Supervisory Power Coordination Scheme
4. Case Studies
5. Discussion
6. Conclusions
Author Contributions
Funding
Institutional Review Board Statement
Informed Consent Statement
Data Availability Statement
Acknowledgments
Conflicts of Interest
Appendix A
| ESSs | |
| Nominal power | 15 kWh |
| Nominal discharging current | 18 A |
| Cut-off voltage | 262 V |
| Maximum SOC | 90% |
| Fully charged battery voltage | 407 V |
| Nominal voltage | 350 V |
| Emergency maximum SOC | 95% |
| PWM generator | |
| (Boost and buck) | |
| PI controller integral gain | 2 |
| PI controller proportional gain | 50 |
| (DC control) | |
| PI controller proportional gain | 20 |
| PI controller integral gain | 150 |
| (Power control) | |
| PI controller proportional gain | 0.5 |
| PI controller integral gain | 5 |
| PWM switching frequency | 20 kHz |
| AC/DC interlinking converter | |
| Nominal power | 15 kW |
| Nominal frequency | 60 Hz |
| DC rated voltage | 1000 V |
| (DC link controller) | |
| DC voltage controller PI proportional gain | 2 |
| DC voltage controller PI integral gain | 5 |
| Current controller PI proportional gain | 10 |
| Current controller PI integral gain | 50 |
| (CVCF controller) | |
| Voltage controller PI proportional gain | 5 |
| Voltage controller PI integral gain | 10 |
| Current controller PI proportional gain | 10 |
| Current controller PI integral gain | 50 |
| Inductance of LCL filter at the converter side | 300 × 10−6 H |
| Inductance of LCL filter at the AC subgrid side | 10 × 10−6 H |
| Capacitance of LCL filter | 110 × 10−6 F |
| Capacitance of DC link | 8800 × 10−6 F |
| PWM switching frequency | 20 kHz |
| DC/DC converter at the PV side | |
| Capacitance at the DC subgrid side | 1500 × 10−6 F |
| Capacitance of LC filter | 500 × 10−6 F |
| Inductance of LC filter at the DC subgrid side | 0.2 × 10−3 H |
| DC/DC converter at the battery side | |
| Capacitance at the DC subgrid side | 500 × 10−6 F |
| Capacitance of LC filter | 300 × 10−6 F |
| Inductance of LC filter at the DC subgrid side | 0.2 × 10−3 H |
Appendix B







References
- Patterson, P.T. Dc, come home: Dc microgrids and the birth of the “enernet”. IEEE Power Energy Mag. 2012, 10, 60–69. [Google Scholar] [CrossRef]
- Zhang, L.; Liang, J.; Tang, W.; Li, G.; Cai, Y.; Sheng, W. Converting AC distribution lines to DC to increase transfer capacities and DG penetration. IEEE Trans. Smart Grid 2018, 10, 1477–1487. [Google Scholar] [CrossRef]
- Wu, T.F.; Chang, C.H.; Lin, L.C.; Yu, G.R.; Chang, Y.R. DC-bus voltage control with a three-phase bidirectional inverter for DC distribution systems. IEEE Trans. Power Electron. 2013, 28, 1890–1899. [Google Scholar] [CrossRef]
- Nguyen, T.T.; Yoo, H.J.; Kim, H.M. A comparison study of MVDC and MVAC for deployment of distributed wind generations. In Proceedings of the 2016 IEEE International Conference on Sustainable Energy Technologies (ICSET), Hanoi, Vietnam, 14–16 November 2016; pp. 138–141. [Google Scholar]
- Wang, P.; Goel, L.; Liu, X.; Choo, F.H. Harmonizing AC and DC: A hybrid AC/DC future grid solution. IEEE Power Energy Mag. 2013, 11, 76–83. [Google Scholar] [CrossRef]
- Guerrero, J.M.; Vasquez, J.C.; Matas, J.; De Vicuña, L.G.; Castilla, M. Hierarchical control of droop-controlled ac and dc microgridsła general approach toward standardization. IEEE Trans. Ind. Electron. 2011, 58, 158–172. [Google Scholar] [CrossRef]
- Guerrero, J.M.; Chandorkar, M.; Lee, T.L.; Loh, P.C. Advanced control architectures for intelligent microgrids, part i: Decentralized and hierarchical control. IEEE Trans. Ind. Electron. 2013, 60, 1254–1262. [Google Scholar] [CrossRef] [Green Version]
- Mahmood, H.; Michaelson, D.; Jiang, J. Accurate reactive power sharing in an islanded microgrid using adaptive virtual impedances. IEEE Trans. Power Electron. 2015, 30, 1605–1617. [Google Scholar] [CrossRef]
- Bidram, A.; Davoudi, A.; Lewis, F.L. A multiobjective distributed control framework for islanded ac microgrids. IEEE Trans. Ind. Inform. 2014, 10, 1785–1798. [Google Scholar] [CrossRef]
- Nasirian, A.; Shafiee, Q.; Guerrero, J.; Lewis, F.; Davoudi, A. Droopfree distributed control for ac microgrids. IEEE Trans. Power Electron. 2016, 31, 1600–1617. [Google Scholar] [CrossRef] [Green Version]
- Guo, F.; Wen, C.; Mao, J.; Song, Y.D. Distributed secondary voltage and frequency restoration control of droop-controlled inverterbased microgrids. IEEE Trans. Ind. Electron. 2015, 62, 4355–4364. [Google Scholar] [CrossRef]
- Bidram, A.; Davoudi, A.; Lewis, F.L.; Guerrero, J.M. Distributed cooperative secondary control of microgrids using feedback linearization. IEEE Trans. Power Syst. 2013, 28, 3462–3470. [Google Scholar] [CrossRef] [Green Version]
- Sun, Q.; Han, R.; Zhang, H.; Zhou, J.; Guerrero, J. A multiagent-based consensus algorithm for distributed coordinated control of distributed generators in the energy internet. IEEE Trans. Smart Grid 2015, 6, 3006–3019. [Google Scholar] [CrossRef] [Green Version]
- Schiffer, J.; Seel, T.; Raisch, J.; Sezi, T. Voltage stability and reactive power sharing in inverter-based microgrids with consensusbased distributed voltage control. IEEE Trans. Control Syst. Technol. 2016, 24, 96–109. [Google Scholar] [CrossRef] [Green Version]
- Shafiee, Q.; Guerrero, J.M.; Vasquez, J.C. Distributed secondary control for islanded microgridsła novel approach. IEEE Trans. Power Electron. 2014, 29, 1018–1031. [Google Scholar] [CrossRef] [Green Version]
- Lu, L.Y.; Chu, C.C. Consensus-based droop control synthesis for multiple dics in isolated micro-grids. IEEE Trans. Power Syst. 2015, 30, 2243–2256. [Google Scholar] [CrossRef]
- Simpson, J.W.; Orfler, M.P.; Bullo, F. Synchronization and power sharing for droop-controlled inverters in islanded microgrids. Automatica 2013, 49, 2603–2611. [Google Scholar] [CrossRef] [Green Version]
- Wu, X.; Shen, C.; Iravani, R. Feasible range and optimal value of the virtual impedance for droop-based control of microgrids. IEEE Trans. Smart Grid 2016, 8, 1242–1251. [Google Scholar] [CrossRef]
- Li, Y.W.; Kao, C.N. An accurate power control strategy for power-electronics-interfaced distributed generation units operating in a low-voltage multibus microgrid. IEEE Trans. Power Electron. 2009, 24, 2977–2988. [Google Scholar]
- O’Shaughnessy, E.; Cruce, J.R.; Xu, K. Too much of a good thing? Global trends in the curtailment of solar PV. Sol. Energy 2020, 208, 1068–1077. [Google Scholar] [CrossRef] [PubMed]
- Pollefliet, J. Power Electronics: Switches and Converters, 1st ed.; Academic Press: Cambridge, MA, USA, 2018. [Google Scholar]
- Ko, H.S.; Jang, M.S.; Ryu, K.S.; Kim, D.J.; Kim, B.K. Supervisory Power Quality Control Scheme for a Grid-Off Microgrid. IEEE Trans. Sustain. Energy 2017, 9, 1003–1010. [Google Scholar] [CrossRef]
- Perez, G.; Gandiaga, I.; Garmendia, M.; Reynaud, J.F.; Viscarret, U. Modelling of Li-ion batteries dynamics using impedance spectroscopy and pulse fitting: EVs application. World Electr. Veh. J. 2013, 6, 644–652. [Google Scholar] [CrossRef] [Green Version]
- The Math-Works Inc. Matlab/Simulink Toolbox; The Math-Works Inc.: Natick, MA, USA, 2016. [Google Scholar]











| Items | Parameters |
|---|---|
| Grid voltage | AC 220 V |
| Single-phase PCC voltage | AC 220 V |
| PCC voltage | AC 220 V |
| DC link voltage | DC 1000 V |
| ESS capacity | 15 kWh |
| PV capacity | 11 kW |
| Initial SOC | 50% |
| Rated battery voltage | DC 350 V |
| AC load time step variation | 1 s, 2 s, 3 s, 4 s, 5 s, 6 s |
Publisher’s Note: MDPI stays neutral with regard to jurisdictional claims in published maps and institutional affiliations. |
© 2021 by the authors. Licensee MDPI, Basel, Switzerland. This article is an open access article distributed under the terms and conditions of the Creative Commons Attribution (CC BY) license (https://creativecommons.org/licenses/by/4.0/).
Share and Cite
Ko, H.; Kim, G.; Nam, Y.; Ryu, K. Supervisory Power Coordination Scheme to Mitigate Power Curtailment in the Application of a Microgrid. Processes 2021, 9, 1998. https://doi.org/10.3390/pr9111998
Ko H, Kim G, Nam Y, Ryu K. Supervisory Power Coordination Scheme to Mitigate Power Curtailment in the Application of a Microgrid. Processes. 2021; 9(11):1998. https://doi.org/10.3390/pr9111998
Chicago/Turabian StyleKo, Heesang, Gihoon Kim, Yanghyun Nam, and Kyungsang Ryu. 2021. "Supervisory Power Coordination Scheme to Mitigate Power Curtailment in the Application of a Microgrid" Processes 9, no. 11: 1998. https://doi.org/10.3390/pr9111998
APA StyleKo, H., Kim, G., Nam, Y., & Ryu, K. (2021). Supervisory Power Coordination Scheme to Mitigate Power Curtailment in the Application of a Microgrid. Processes, 9(11), 1998. https://doi.org/10.3390/pr9111998

