Industrial Investigation of the Combined Action of Vacuum Residue Hydrocracking and Vacuum Gas Oil Catalytic Cracking While Processing Different Feeds and Operating under Distinct Conditions
Abstract
:1. Introduction
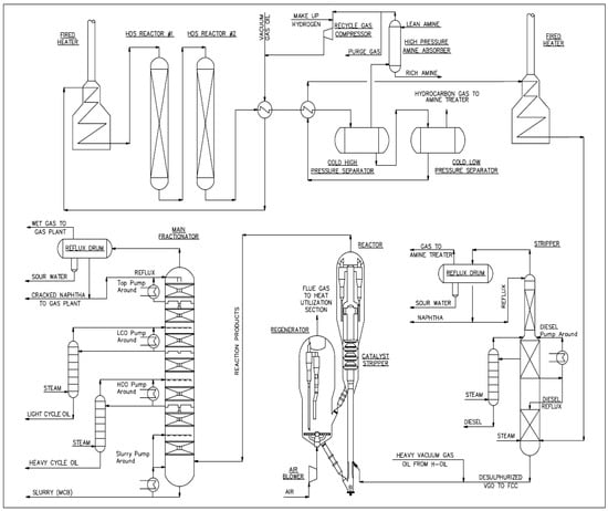
2. Materials and Methods
3. Results
3.1. Investigation of H-Oil Vacuum Residue Hydrocracking
3.2. Investigation of Fluid Catalytic Cracking (FCC)
4. Discussion
4.1. Discussion of the Results of the Investigation of H-Oil Vacuum Residue Hydrocracking
4.2. Discussion the Results from the Investigation of the Fluid Catalytic Cracking (FCC)
5. Conclusions
Supplementary Materials
Author Contributions
Funding
Data Availability Statement
Conflicts of Interest
Nomenclature
| AR | Atmospheric residue |
| ATB | Atmospheric tower bottom product |
| BBF | Butane–butylene fraction |
| Basrah H | Basrah Heavy crude oil |
| CAS | Computer algebra system |
| CII | Colloidal instability index |
| CN | Cracked naphtha (gasoline) |
| CPC | Caspian pipeline consortium |
| CSTR | Continuous stirred tank reactor |
| D15 | Density at 15 °C, g/cm3 |
| FCC | Fluid catalytic cracking |
| FCCPT | Fluid catalytic cracking pretreater (feed hydrotreater) |
| HAGO | Heavy atmospheric gas oil |
| HCO | Heavy cycle oil |
| HDAs | Hydrodeasphaltization |
| HDAs (C5) | Extent of removal of C5 asphaltenes, % |
| HDAs (C7) | Extent of removal of C7 asphaltenes, % |
| HDM | Hydrodemetallization |
| HDS | Hydrodesulfurization |
| HVGO | Heavy vacuum gas oil |
| IBP | Initial boiling point |
| ICrA | Intercriteria analysis |
| LCO | Light cycle oil |
| LHSV | Liquid hourly space velocity |
| LSCO | Light Siberian crude oil |
| LNB | LUKOIL Neftohim Burgas |
| LVGO | Light vacuum gas oil |
| MNA | Mono-nuclear aromatics |
| MW | Molecular weight |
| PBFO | Partially blended fuel oil |
| PPF | Propane–propylene fraction |
| Sat. | Saturate content |
| SLO | Slurry oil |
| SRVGO | Straight run vacuum gas oil |
| SRVR | Straight run vacuum residue |
| Sul. | Sulphur content |
| T50 | Temperature at 50% evaporate |
| T-R1001 | Temperature in the first ebullated bed reactor |
| T-R1002 | Temperature in the second ebullated bed reactor |
| TSE | Total sediment existent, wt.% |
| TSP | Total sediment potential, wt.% |
| TBP | True boiling point distillation |
| VDU | Vacuum distillation unit |
| VGO | Vacuum gas oil |
| VR | Vacuum residue |
| VTB | Vacuum tower bottom product = hydrocracked vacuum residue |
| WABT | Weighted average bed temperature |
References
- Wang, Z.; Li, S.; Jin, Z.; Li, Z.; Liu, Q.; Zhang, K. Oil and gas pathway to net-zero: Review and outlook. Energy Strategy Rev. 2023, 45, 101048. [Google Scholar] [CrossRef]
- Gautam, R.; AlAbbad, M.; Guevara, E.R.; Sarathy, S.M. On the products from the pyrolysis of heavy fuel and vacuum residue oil. JAAP 2023, 173, 106060. [Google Scholar] [CrossRef]
- Bozuwa, J.; Burke, M.; Cox, S.; Skandierd, C.S. Chapter 8. Democratic governance of fossil fuel decline. In Book Energy Democracies for Sustainable Futures, 1st ed.; Nadesan, M., Pasqualetti, M.J., Keahey, J., Eds.; Elsevier Inc.: Amsterdam, The Netherlands, 2022; pp. 73–82. [Google Scholar]
- Merdrignac, I.; Espinat, D. Physicochemical characterization of petroleum fractions: The state of the art. Oil Gas Sci. Technol.-Rev. IFP 2007, 62, 8–29. [Google Scholar] [CrossRef]
- Refined Petroleum Products Market Size Share and COVID-19 Impact Analysis by Product Type (Diesel, Gasoline, Fuel Oils, Kerosene, and Others by Application (Automobile Power Generation), Chemicals and Others) by Fraction (Light Distillates, Middle Distillates, and Heavy Oils), and Regional Forecast, 2021–2028. Available online: https://www.fortunebusinessinsights.com/refined-petroleum-products-market-106456 (accessed on 7 August 2023).
- Sharikov, F.Y.; Rudko, V.A.; Smyshlyaeva, K.I. Oxidation thermolysis kinetics of asphaltenes with various chemical prehistory. Thermochim. Acta 2023, 726, 179550. [Google Scholar] [CrossRef]
- Iusovskii, A.; Boldushevskii, R.; Mozhaev, A.; Shmelkova, O.; Pavlycheva, E.; Koklyukhin, A.; Nikulshin, P. Tailoring NiMo-Based Catalysts for Production of Low-Viscosity Sustainable Hydrocarbon Bases for Drilling Muds from Secondary Gas Oils. Energies 2023, 16, 5859. [Google Scholar] [CrossRef]
- Sultanbekov, R.; Denisov, K.; Zhurkevich, A.; Islamov, S. Reduction of Sulphur in Marine Residual Fuels by Deasphalting to Produce VLSFO. J. Mar. Sci. Eng. 2022, 10, 1765. [Google Scholar] [CrossRef]
- Rudko, V.A.; Derkunskii, I.O.; Gabdulkhakov, R.R.; Konoplin, R.R.; Pyagay, I.N. Kinetics of various hydrocarbon groups formation in distillates obtained during the production of needle coke via the delayed coking of decant oil. Egypt. J. Pet. 2022, 31, 33–38. [Google Scholar] [CrossRef]
- Kaiser, M.J.; De Klerk, A.; Gary, J.H.; Handwerk, G.E. Petroleum Refining: Technology, Economics, and Markets, 6th ed; CRC Press: Boca Raton, FL, USA, 2020. [Google Scholar]
- Rana, M.S.; Samano, V.; Ancheyta, J.; Diaz, J.A.I. A review of recent advances on process technologies for upgrading of heavy oils and residua. Fuel 2007, 86, 1216–1231. [Google Scholar] [CrossRef]
- Istadi, I.; Amalia, R.; Riyanto, T.; Anggoro, D.D.; Jongsomjit, B.; Putranto, A.B. Acids treatment for improving catalytic properties and activity of the spent RFCC catalyst for cracking of palm oil to kerosene-diesel fraction fuels. Mol. Catal. 2022, 527, 112420. [Google Scholar] [CrossRef]
- Xiong, P.; Yang, H.; Wu, P.; Liao, Y.; Tan, D.; Ma, Z.; Yan, X. Study on catalytic aquathermolysis of heavy oil by simple synthesis of highly dispersed nickel-loaded nitrogen-doped carbon catalysts. Mol. Catal. 2022, 529, 112528. [Google Scholar] [CrossRef]
- Vakhin, A.V.; Aliev, F.A.; Mukhamatdinov, I.I.; Sitnov, S.A.; Pyataev, A.V.; Kudryashov, S.I.; Afanasiev, I.S.; Solovev, A.V.; Sansiev, G.V.; Antonenko, D.A.; et al. Catalytic activity of bimetallic nanoparticles based on iron and nickel sulfides for hydrogenolysis of heavy oil in case of Boca de Jaruco reservoir. Mol. Catal. 2023, 546, 113261. [Google Scholar] [CrossRef]
- Efimov, I.; Smyshlyaeva, K.I.; Povarov, V.G.; Buzyreva, E.D.; Zhitkov, N.V.; Vovk, M.A.; Rudko, V.A. UNIFAC residual marine fuels stability prediction from NMR and elemental analysis of SARA components. Fuel 2023, 352, 129014. [Google Scholar] [CrossRef]
- Iuzmukhametova, R.; Boldushevskii, R.; Shmelkova, O.; Khamzin, Y.; Minaev, A.; Nikulshin, P. Adsorptive Treatment of Residues on Macroporous Adsorbent for Marine Fuel Production Scheme on Refinery. J. Mar. Sci. Eng. 2023, 11, 525. [Google Scholar] [CrossRef]
- Smyshlyaeva, K.I.; Rudko, V.A.; Kuzmin, K.A.; Povarov, V.G. Asphaltene genesis influence on the low-sulfur residual marine fuel sedimentation stability. Fuel 2022, 328, 125291. [Google Scholar] [CrossRef]
- Gabdulkhakov, R.R.; Rudko, V.A.; Povarov, V.G.; Ugolkov, V.L.; Pyagay, I.N.; Smyshlyaeva, K.I. Technology of Petroleum Needle Coke Production in Processing of Decantoil with the Use of Polystyrene as a Polymeric Mesogen Additive. ACS Omega 2021, 6, 19995–20005. [Google Scholar] [CrossRef] [PubMed]
- Li, L.; Yuan, X.; Wang, Y.; Sun, B.; Wu, D. A two-layer fuzzy synthetic strategy for operational performance assessment of an industrial hydrocracking process. Control Eng. Pract. 2019, 93, 104187. [Google Scholar] [CrossRef]
- Vivas-Baez, J.C.; Servia, A.; Pirngruber, G.D.; Anne-Claire Dubreuil, A.-C.; Perez-Martínez, D.J. Insights in the phenomena involved in deactivation of industrial hydrocracking catalysts through an accelerated deactivation protocol. Fuel 2021, 303, 120681. [Google Scholar] [CrossRef]
- Panariti, N.; Rispoli, G. The first EST Commercial Unit: Achieving the goal of residue conversion. In Proceedings of the 13th International Bottom of the Barrel Conference, Istanbul, Turkey, 13–14 May 2015. [Google Scholar]
- Konovnin, A.A.; Presnyakov, V.V.; Shigabutdinov, R.A.; Ahunov, R.N.; Idrisov, M.R.; Novikov, M.A.; Hramov, A.A.; Urazaikin, A.S.; Shigabutdinov, A.K. Deep Processing of Vacuum Residue on the Basis of Heavy Residue Conversion Complex of TAIF-NK JSC. Chem. Technol. 2023, 59, 1–6. [Google Scholar] [CrossRef]
- Stratiev, D.; Shishkova, I.; Dinkov, R.; Dobrev, D.; Argirov, G.; Yordanov, D. The Synergy between Ebullated Bed Vacuum Residue Hydrocracking and Fluid Catalytic Cracking Processes in Modern Refining—Commercial Experience; Professor Marin Drinov Publishing House of Bulgarian Academy of Sciences: Sofia, Bulgaria, 2022; ISBN 978-619-245-234-6. [Google Scholar]
- Dreillard, M.; Marques, J.; Barbier, J.; Feugnet, F. Deep conversion of vacuum residue while limiting sediment formation. In Proceedings of the 19th Annual Conference on Petroleum Phase Behavior and Fouling, Park City, UT, USA, 8–12 July 2018. [Google Scholar]
- Akhunov, R.N.; Idrisov, M.R.; Presnyakov, V.V.; Shigabutdinov, R.A.; Novikov, M.A.; Khramov, A.A.; Konovnin, A.A.; Urazaikin, A.S.; Shigabutdinov, A.K. Effect of Hydrocracking of Oil Distillation Heavey Residues on Production Efficiency of TAIF-NK JSC. Chem. Technol. 2023, 59, 7–10. [Google Scholar] [CrossRef]
- Bellussi, G.; Rispoli, G.; Landoni, A.; Millini, R.; Molinari, D.; Montanari, E.; Moscotti, D.; Pollesel, P. Hydroconversion of heavy residues in slurry reactors: Developments and perspective. J. Catal. 2013, 308, 189–200. [Google Scholar] [CrossRef]
- Stratiev, D.; Dinkov, R.; Shishkova, I.; Sharafutdinov, I.; Ivanova, N.; Mitkova, M.; Yordanov, D.; Rudnev, N.; Stanulov, K.; Artemiev, A.; et al. What is behind the high values of hot filtration test of the ebullated bed residue H-Oil hydrocracker residual oils? Energy Fuels 2016, 30, 7037–7054. [Google Scholar] [CrossRef]
- Stratiev, D.; Sotirov, S.; Sotirova, E.; Nenov, S.; Dinkov, R.; Shishkova, I.; Kolev, I.V.; Yordanov, D.; Vasilev, S.; Atanassov, K.; et al. Prediction of Molecular Weight of Petroleum Fluids by Empirical Correlations and Artificial Neuron Networks. Processes 2023, 11, 426. [Google Scholar] [CrossRef]
- Stratiev, D.; Ivanov, M.; Chavdarov, I.; Argirov, G.; Strovegli, G. Revamping Fluid Catalytic Cracking Unit, and Optimizing Catalyst to Process Heavier Feeds. Appl. Sci. 2023, 13, 2017. [Google Scholar] [CrossRef]
- Stratiev, D.; Shishkova, I.; Nikolova, R.; Tsaneva, T.; Mitkova, M.; Yordanov, D. Investigation on precision of determination of SARA analysis of vacuum residual oils from different origin. Pet. Coal 2016, 58, 109–119. [Google Scholar]
- Georgiev, B.E.; Stratiev, D.S.; Argirov, G.S.; Nedelchev, A.; Dinkov, R.; Shishkova, I.K.; Ivanov, M.; Atanassov, K.; Ribagin, S.; Nikolov Palichev, G.; et al. Commercial Ebullated Bed Vacuum Residue Hydrocracking Performance Improvement during Processing Difficult Feeds. Appl. Sci. 2023, 13, 3755. [Google Scholar] [CrossRef]
- Stratiev, D.; Shishkova, I.; Dinkov, R.; Kolev, I.; Argirov, G.; Ivanov, V.; Ribagin, S.; Atanassova, V.; Atanassov, K.; Stratiev, D.; et al. Intercriteria analysis to diagnose the reasons for increased fouling in a commercial ebullated bed vacuum residue hydrocracker. ACS Omega 2022, 7, 30462–30476. [Google Scholar] [CrossRef]
- Martinez, J.; Sanchez, J.L.; Ancheyta, J.; Ruiz, R.S. A review of process aspects and modeling of ebullated bed reactors for hydrocracking of heavy oils. Catal. Rev.-Sci. Eng. 2010, 52, 60–105. [Google Scholar] [CrossRef]
- Castañeda, L.C.; Muñoz, J.A.D.; Ancheyta, J. Chapter 10 Experimentation in Continuous Stirred Tank Reactors. In Experimental Methods for Evaluation of Hydrotreating Catalysts; Wiley: Hoboken, NJ, USA, 2020. [Google Scholar] [CrossRef]
- Schweitzer, J.M.; Kressmann, S. Ebullated bed reactor modeling for residue conversion. Chem. Eng. Sci. 2004, 59, 5637–5645. [Google Scholar] [CrossRef]
- Stanislaus, A.; Hauser, A.; Marafi, M. Investigation of the mechanism of sediment formation in residual oil hydrocracking process through characterization of sediment deposits. Catal Today 2005, 109, 167–177. [Google Scholar] [CrossRef]
- García, F.O.; Mar-Juárez, E.; Hernández, P.S. Controlling Sediments in the Ebullated Bed Hydrocracking Process. Energy Fuels 2012, 26, 2948–2952. [Google Scholar] [CrossRef]
- Sundaram, K.M.; Mukherjee, U.; Baldassari, M. Thermodynamic Model of Sediment Deposition in the LC-FINING Process. Energy Fuels 2008, 22, 3226–3236. [Google Scholar] [CrossRef]
- Rogel, E.; Ovalles, C.; Pradhan, A.; Leung, P.; Chen, N. Sediment formation in residue hydroconversion processes and its correlation to asphaltene behavior. Energy Fuels 2013, 27, 6587–6593. [Google Scholar] [CrossRef]
- Manek, E.; Haydary, J. Hydrocracking of vacuum residue with solid and dispersed phase catalyst: Modeling of sediment formation and hydrodesulfurization. FPT 2017, 159, 320–327. [Google Scholar] [CrossRef]
- Bannayan, M.A.; Lemke, H.K.; Stephenson, W.K. Fouling mechanisms and effect of process conditions on deposit formation in H-Oil. Stud. Surf. Sci. Catal. 1996, 100, 273–281. [Google Scholar]
- Kunnas, J.; Ovaskainen, O.; Respini, M. Mitigate fouling in ebullated-bed hydrocrackers. Hydrocarb. Process. 2010, 10, 59–64. [Google Scholar]
- Respini, M.; Ekres, S.; Wright, B.; Žajdlík, R. Strategies to Control Sediment and Coke in a Hydrocracker. PTQ 2013, Q2. Available online: www.digitalrefining.com/article/1000794 (accessed on 2 October 2023).
- Kolev, I.; Stratiev, D.; Shishkova, I.; Atanassov, K.; Ribagin, S.; Sotirov, S.; Sotirova, E.; Stratiev, D.D. Effect of Crude Oil Quality on Properties of Hydrocracked Vacuum Residue and Its Blends with Cutter Stocks to Produce Fuel Oil. Processes 2023, 11, 1733. [Google Scholar] [CrossRef]
- Corma, A.; Corresa, E.; Mathieu, Y.; Sauvanaud, L.; Al-Bogami, S.; Al-Ghrami, M.S.; Bourane, A. Crude oil to chemicals: Light olefins from crude oil. Catal. Sci. Technol. 2017, 7, 12–46. [Google Scholar] [CrossRef]
- Marques, J.; Maget, S.; Verstraete, M.J.J. Improvement of ebullated-bed effluent stability at high conversion operation. Energy Fuels 2011, 25, 3867–3874. [Google Scholar] [CrossRef]
- Alonso, F.; Ancheyta, J.; Centeno, G.; Marroquín, G.; Rayo, P.; Silva-Rodrigo, R. Effect of Reactor Configuration on the Hydrotreating of Atmospheric Residue. Energy Fuels 2019, 33, 1649–1658. [Google Scholar] [CrossRef]
- Guzmán, R.; Rodríguez, S.; Torres-Mancera, P.; Ancheyta, J. Evaluation of Asphaltene Stability of a Wide Range of Mexican Crude Oils. Energy Fuels 2021, 35, 408–418. [Google Scholar] [CrossRef]
- Stratiev, D.; Shishkova, I.; Nedelchev, A.; Kirilov, K.; Nikolaychuk, E.; Ivanov, A.; Sharafutdinov, I.; Veli, A.; Mitkova, M.; Tsaneva, T.; et al. Investigation of relationships between petroleum properties and their impact on crude oil compatibility. Energy Fuels 2015, 29, 7836–7854. [Google Scholar] [CrossRef]
- Prakoso, A.; Punase, A.; Rogel, E.; Ovalles, C.; Hascakir, B. Effect of Asphaltene Characteristics on Its Solubility and Overall Stability. Energy Fuels 2018, 32, 6482–6487. [Google Scholar] [CrossRef]
- Cui, Q.; Ma, X.; Nakabayashi, K.; Nakano, K.; Miyawaki, J.; Al-Mutairi, A.; Marafi, A.M.; Al-Otaibi, A.M.; Yoon, S.H.; Mochida, I. Changes in Composition and Molecular Structures of Atmospheric Residues during Hydrotreating. Energy Fuels 2019, 33, 10787–10794. [Google Scholar] [CrossRef]
- Chacón-Patiño, M.L.; Gray, M.R.; Rüger, C.; Smith, D.F.; Glattke, T.J.; Niles, S.F.; Neumann, A.; Weisbrod, C.R.; Yen, A.; McKenna, A.M.; et al. Lessons learned from a decade-long assessment of asphaltenes by ultrahigh-resolution mass spectrometry and implications for complex mixture analysis. Energy Fuels 2021, 35, 16335–16376. [Google Scholar] [CrossRef]
- Gray, M.R.; Chacón-Patiño, M.L.; Rodgers, R.P. Structure–reactivity relationships for petroleum asphaltenes. Energy Fuels 2022, 36, 4370–4380. [Google Scholar] [CrossRef]
- Gray, M.R.; Yarranton, H.W. Quantitative modeling of formation of asphaltene nanoaggregates. Energy Fuels 2019, 33, 8566–8575. [Google Scholar] [CrossRef]
- Gray, M.R.; Yarranton, H.W.; Chacón-Patiño, M.L.; Rodgers, R.P.; Bouyssiere, B.; Giusti, P. Distributed properties of asphaltene nanoaggregates in crude oils: A review. Energy Fuels 2021, 35, 18078–18103. [Google Scholar] [CrossRef]
- Chacón-Patiño, M.L.; Heshka, N.; Alvarez-Majmutov, A.; Hendrickson, C.L.; Rodgers, R.P. Molecular Characterization of Remnant Polarizable Asphaltene Fractions Upon Bitumen Upgrading and Possible Implications in Petroleum Viscosity. Energy Fuels 2022, 36, 7542–7557. [Google Scholar] [CrossRef]
- Li, M.; Ren, T.; Sun, Y.; Xiao, S.; Wang, Y.; Zhang, S.; Lu, M. Applicability and structural relevance of Hansen solubility parameters for asphaltenes. Fuel 2023, 333, 126436. [Google Scholar] [CrossRef]
- Punase, A.; de Aguiar, J.S.; Mahmoudkhani, A. Impact of Inorganic Salts and Minerals on Asphaltene Stability and Inhibitor Performance. In Proceedings of the SPE-193559-MS, SPE International Conference on Oilfield Chemistry, Galveston, TX, USA, 8–9 April 2019. [Google Scholar]
- Zhang, Y.; Siskin, M.; Gray, M.R.; Walters, C.C.; Rodgers, R.P. Mechanisms of Asphaltene Aggregation: Puzzles and a New Hypothesis. Energy Fuels 2020, 34, 9094–9107. [Google Scholar] [CrossRef]
- Zheng, F. Molecular Composition and Structure of Metal Compounds in Asphaltene. Ph.D. Thesis, Université de Pau et des Pays de l’Adour, Pau, France, 2020. [Google Scholar]
- Zheng, F.; Zhang, Y.; Zhang, Y.; Han, Y.; Zhang, L.; Bouyssiere, B.; Shi, Q. Aggregation of petroporphyrins and fragmentation of porphyrin ions: Characterized by TIMS-TOF MS and FT-ICR MS. Fuel 2021, 289, 119889. [Google Scholar] [CrossRef]
- van den Berg, F.G.A. History and Review of Dual Solvent Titration Methods. Energy Fuels 2022, 36, 8639–8648. [Google Scholar] [CrossRef]
- Powers, D.P.; Sadeghi, H.; Yarranton, H.W.; van den Berg, F.G.A. Regular solution based approach to modeling asphaltene precipitation from native and reacted oils: Part 1, molecular weight, density, and solubility parameter distributions of asphaltenes. Fuel 2016, 178, 218–233. [Google Scholar] [CrossRef]
- Rodriguez, S.; Baydak, E.N.; Schoeggl, F.F.; Taylor, S.D.; Hay, G.; Yarranton, H.W. Regular solution based approach to modeling asphaltene precipitation from native and reacted oils: Part 3, visbroken oils. Fuel 2019, 257, 116079. [Google Scholar] [CrossRef]
- Hernández, E.A.; Lira-Galeana, C.; Ancheyta, J. Analysis of Asphaltene Precipitation Models from Solubility and Thermodynamic-Colloidal Theories. Processes 2023, 11, 765. [Google Scholar] [CrossRef]
- Guerrero-Martin, C.A.; Montes-Pinzon, D.; Meneses Motta da Silva, M.; Montes-Paez, E.; GuerreroMartin, L.E.; Salinas-Silva, R.; Camacho-Galindo, S.; Fernandes Lucas, E.; Szklo, A. Asphaltene Precipitation/Deposition Estimation and Inhibition through Nanotechnology: A Comprehensive Review. Energies 2023, 16, 4859. [Google Scholar] [CrossRef]
- Fakher, S.; Ahdaya, M.; Elturki, M.; Imqam, A. Critical review of asphaltene properties and factors impacting its stability in crude oil. J. Petrol. Explor. Prod. Technol. 2020, 10, 1183–1200. [Google Scholar] [CrossRef]
- Abutaqiya, M.I.L.; Alhammadi, A.A.; Sisco, C.J.; Vargas, F.M. Aromatic Ring Index (ARI): A characterization factor for nonpolar hydrocarbons from molecular weight and refractive index. Energy Fuels 2021, 35, 1113–1119. [Google Scholar] [CrossRef]
- Tirado, A.; Ancheyta, J. A batch reactor study of the effect of aromatic diluents to reduce sediment formation during hydrotreating of heavy oil. Energy Fuels 2018, 32, 60–66. [Google Scholar] [CrossRef]
- Fisher, L.P. Effect of feedstock variability on catalytic cracking yields. Appl Catal. 1990, 65, 189–210. [Google Scholar] [CrossRef]

















| Indices | Urals | Basrah Heavy | LSCO | Kirkuk | Arab Light | Arab Medium | Johan Sverdrup | Western Desert | CPC | |
|---|---|---|---|---|---|---|---|---|---|---|
| Density at 15 °C | g/cm3 | 0.877 | 0.905 | 0.854 | 0.8799 | 0.8592 | 0.8761 | 0.8867 | 0.8208 | 0.805 |
| Kinematic viscosity at 40 °C | mm2/s | 12.6 | 37.2 | 10.8 | 11.8 | 10.1 | 13.8 | 12.3 | 4.4 | 6.9 |
| Sulphur | wt.% | 1.53 | 3.86 | 0.57 | 2.88 | 1.94 | 2.6 | 0.82 | 0.26 | 0.63 |
| Saturates | wt.% | 58.4 | 46.5 | 62.3 | 57.7 | 58.0 | 56.5 | 53.5 | 75.1 | 79.3 |
| Aromatics | wt.% | 35.2 | 38.7 | 31.4 | 34.2 | 37.7 | 37.1 | 41.6 | 23.0 | 18.5 |
| Resins | wt.% | 2.6 | 5.1 | 3.1 | 2.2 | 2.9 | 3.3 | 4.1 | 1.5 | 1.2 |
| Aspaltenes (C7) | wt.% | 3.8 | 9.7 | 3.2 | 6 | 4.7 | 5.6 | 4.2 | 1.0 | 1.0 |
| Aspaltenes (C5) | wt.% | 6.3 | 14.8 | 6.3 | 8.1 | 7.6 | 8.9 | 8.3 | 2.5 | 2.0 |
| TBP yields | ||||||||||
| IBP-180 °C | wt.% | 15 | 15.7 | 20 | 20.9 | 20.9 | 19.0 | 15.14 | 32.28 | 38.64 |
| 180–240 °C | wt.% | 8.7 | 7.8 | 9.1 | 9.0 | 10.1 | 9.0 | 8.51 | 10.44 | 13.78 |
| 240–360 °C | wt.% | 21 | 17.7 | 23.1 | 19.5 | 21.6 | 19.7 | 22.77 | 23.55 | 23.6 |
| 360–550 °C | wt.% | 30.3 | 25.9 | 29.6 | 24.5 | 25.7 | 25.0 | 29.33 | 23.18 | 17.9 |
| >550 °C | wt.% | 23.9 | 31.9 | 17.3 | 25.1 | 20.7 | 26.3 | 23.25 | 9.55 | 5.56 |
| Indices | Urals | Basrah Heavy | LSCO | Kirkuk | Arab Light | Arab Medium | Johan Sverdrup | Western Desert | CPC | |
|---|---|---|---|---|---|---|---|---|---|---|
| Density at 15 °C | g/cm3 | 0.997 | 1.071 | 0.993 | 1.054 | 1.0290 | 1.031 | 1.023 | 1.011 | 0.981 |
| Kinematic viscosity * | mm2/s | 220.9 | 731.9 | 149.1 | 308 | 192 | 338.3 | 386 | 65 | |
| Softening point, °C | wt.% | 40.1 | 68.6 | 28.9 | 58.1 | 32.3 | 44.7 | 48.3 | 40.2 | 25.2 |
| Molecular weight ** | g/mol | 784 | 764 | 741 | 725 | 745 | 759 | 782 | 729 | 684 |
| T50 (high temperature simulated distillation) | °C | 636 | 646 | 622 | 630 | 631 | 636 | 641 | 622 | 600.5 |
| Concarbon content | wt.% | 17.5 | 28.9 | 14 | 25.2 | 18.7 | 20.7 | 19.9 | 18.1 | 15.2 |
| Sulphur | wt.% | 3 | 7.1 | 1.58 | 5.9 | 4.9 | 5.4 | 1.77 | 1.78 | 2.10 |
| Saturates | wt.% | 25.6 | 12.3 | 25 | 15.2 | 15.9 | 11.8 | 19 | 23.1 | 44.6 |
| Aromatics | wt.% | 52.5 | 54.1 | 61.1 | 55.4 | 64.7 | 68.3 | 53.6 | 52.2 | 40.8 |
| Resins | wt.% | 7.8 | 5.8 | 6.1 | 5 | 7.3 | 5.3 | 11.0 | 6.8 | 10.3 |
| C7 asphaltenes | wt.% | 14.1 | 27.7 | 7.8 | 24.3 | 12.1 | 14.6 | 16.4 | 17.9 | 3.4 |
| C5 asphaltenes | wt.% | 17.6 | 37 | 15.5 | 33.1 | 18.8 | 25.5 | 27.4 | 24.7 | 11 |
| Indices | Urals | Basrah Heavy | LSCO | Kirkuk | Arab Light | Arab Medium | Johan Sverdrup | Western Desert | CPC | |
|---|---|---|---|---|---|---|---|---|---|---|
| Density at 15 °C | g/cm3 | 0.9203 | 0.9491 | 0.9083 | 0.9337 | 0.9212 | 0.9253 | 0.9229 | 0.8841 | 0.8930 |
| Sulphur | wt.% | 2.01 | 4.20 | 0.82 | 3.16 | 2.54 | 2.94 | 0.93 | 0.43 | 1.26 |
| Saturates | wt.% | 51.9 | 40.9 | 56.9 | 46.5 | 51.5 | 49.8 | 50.8 | 68.2 | 63.9 |
| Aromatics | wt.% | 48.1 | 59.1 | 43.1 | 53.5 | 48.5 | 50.2 | 49.2 | 31.8 | 36.1 |
| Saturates + MNA * | wt.% | 70.9 | 61.1 | 74.9 | 66.3 | 70.6 | 69.2 | 70.0 | 83.1 | 80.1 |
| Kinetic Equation (2) (CSTR) | Kinetic Equation (8) (Plug Flow) | Regression Equation (9) | |
|---|---|---|---|
| Standard Error | 41.1 | 10.7 | 11.9 |
| Relative standard error | 56.7 | 14.7 | 16.4 |
| Sum of squared errors (SSE) | 0.949 | 0.208 | 0.201 |
| Relative average absolute deviation (%AAD) | 5.0 | 3.2 | 3.6 |
| Sum of relative errors (SRE) | 248.4 | 61.4 | 49.8 |
| Average absolute deviation (AAD) | 3.21 | 2.23 | 2.52 |
| Density at 15 °C, g/cm3 | Conradson Carbon Content, wt.% | C7 Asphaltene Content, wt.% | Sulphur Content, wt.% | Reactivity Index | |
|---|---|---|---|---|---|
| min | 0.995 | 15.8 | 13.6 | 2.4 | 0.96 |
| max | 1.011 | 18.2 | 19.7 | 3.7 | 0.94 |
| HAGO Density at 15 °C, g/cm3 | LVGO Density at 15 °C, g/cm3 | HVGO Density at 15 °C, g/cm3 | |
|---|---|---|---|
| min | 0.9107 | 0.9184 | 0.9272 |
| max | 0.9504 | 0.9752 | 0.9846 |
Disclaimer/Publisher’s Note: The statements, opinions and data contained in all publications are solely those of the individual author(s) and contributor(s) and not of MDPI and/or the editor(s). MDPI and/or the editor(s) disclaim responsibility for any injury to people or property resulting from any ideas, methods, instructions or products referred to in the content. |
© 2023 by the authors. Licensee MDPI, Basel, Switzerland. This article is an open access article distributed under the terms and conditions of the Creative Commons Attribution (CC BY) license (https://creativecommons.org/licenses/by/4.0/).
Share and Cite
Stratiev, D.; Toteva, V.; Shishkova, I.; Nenov, S.; Pilev, D.; Atanassov, K.; Bureva, V.; Vasilev, S.; Stratiev, D.D. Industrial Investigation of the Combined Action of Vacuum Residue Hydrocracking and Vacuum Gas Oil Catalytic Cracking While Processing Different Feeds and Operating under Distinct Conditions. Processes 2023, 11, 3174. https://doi.org/10.3390/pr11113174
Stratiev D, Toteva V, Shishkova I, Nenov S, Pilev D, Atanassov K, Bureva V, Vasilev S, Stratiev DD. Industrial Investigation of the Combined Action of Vacuum Residue Hydrocracking and Vacuum Gas Oil Catalytic Cracking While Processing Different Feeds and Operating under Distinct Conditions. Processes. 2023; 11(11):3174. https://doi.org/10.3390/pr11113174
Chicago/Turabian StyleStratiev, Dicho, Vesislava Toteva, Ivelina Shishkova, Svetoslav Nenov, Dimitar Pilev, Krassimir Atanassov, Vesselina Bureva, Svetlin Vasilev, and Danail Dichev Stratiev. 2023. "Industrial Investigation of the Combined Action of Vacuum Residue Hydrocracking and Vacuum Gas Oil Catalytic Cracking While Processing Different Feeds and Operating under Distinct Conditions" Processes 11, no. 11: 3174. https://doi.org/10.3390/pr11113174
APA StyleStratiev, D., Toteva, V., Shishkova, I., Nenov, S., Pilev, D., Atanassov, K., Bureva, V., Vasilev, S., & Stratiev, D. D. (2023). Industrial Investigation of the Combined Action of Vacuum Residue Hydrocracking and Vacuum Gas Oil Catalytic Cracking While Processing Different Feeds and Operating under Distinct Conditions. Processes, 11(11), 3174. https://doi.org/10.3390/pr11113174

