A Quasi-Z-Source-Based Inductive Power Transfer System for Constant Current/Constant Voltage Charging Applications
Abstract
:1. Introduction
- Unlike [21], the receiver side buck converter is removed to keep the design as simple as possible;
- Use of a single control scheme for the implementation of CC/CV phases, achieving a smooth transition between the two modes;
- Implementation of an innovative modulation scheme that allows the qZS converter to easily change between boost and buck modes.

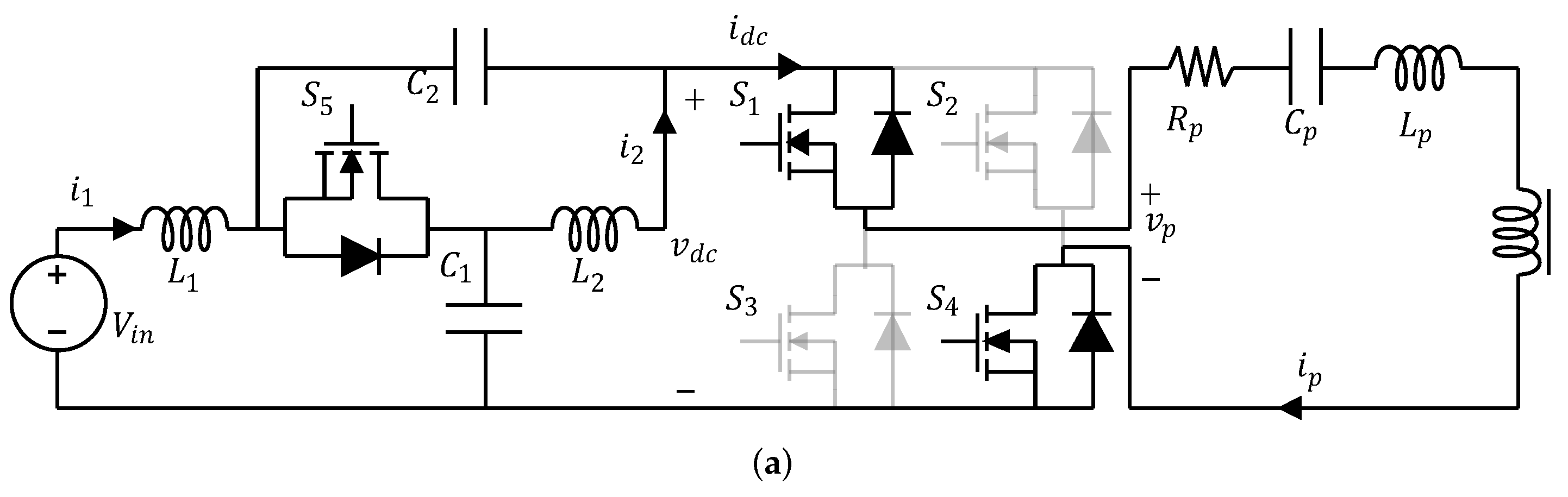
2. System Analysis and Modeling
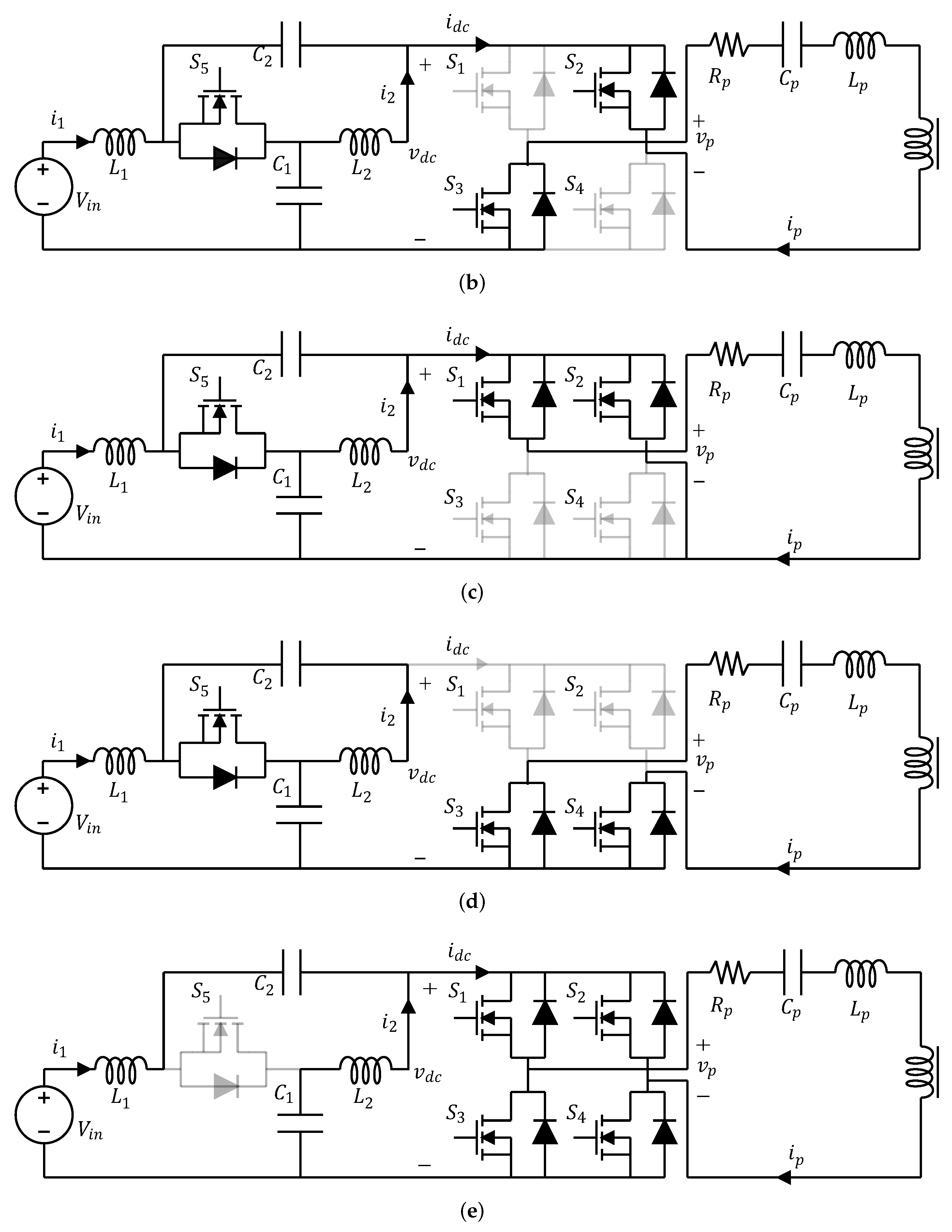
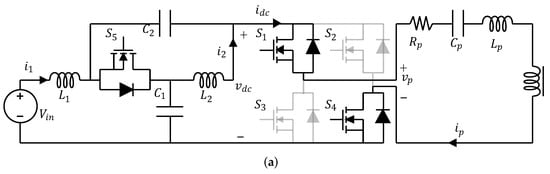
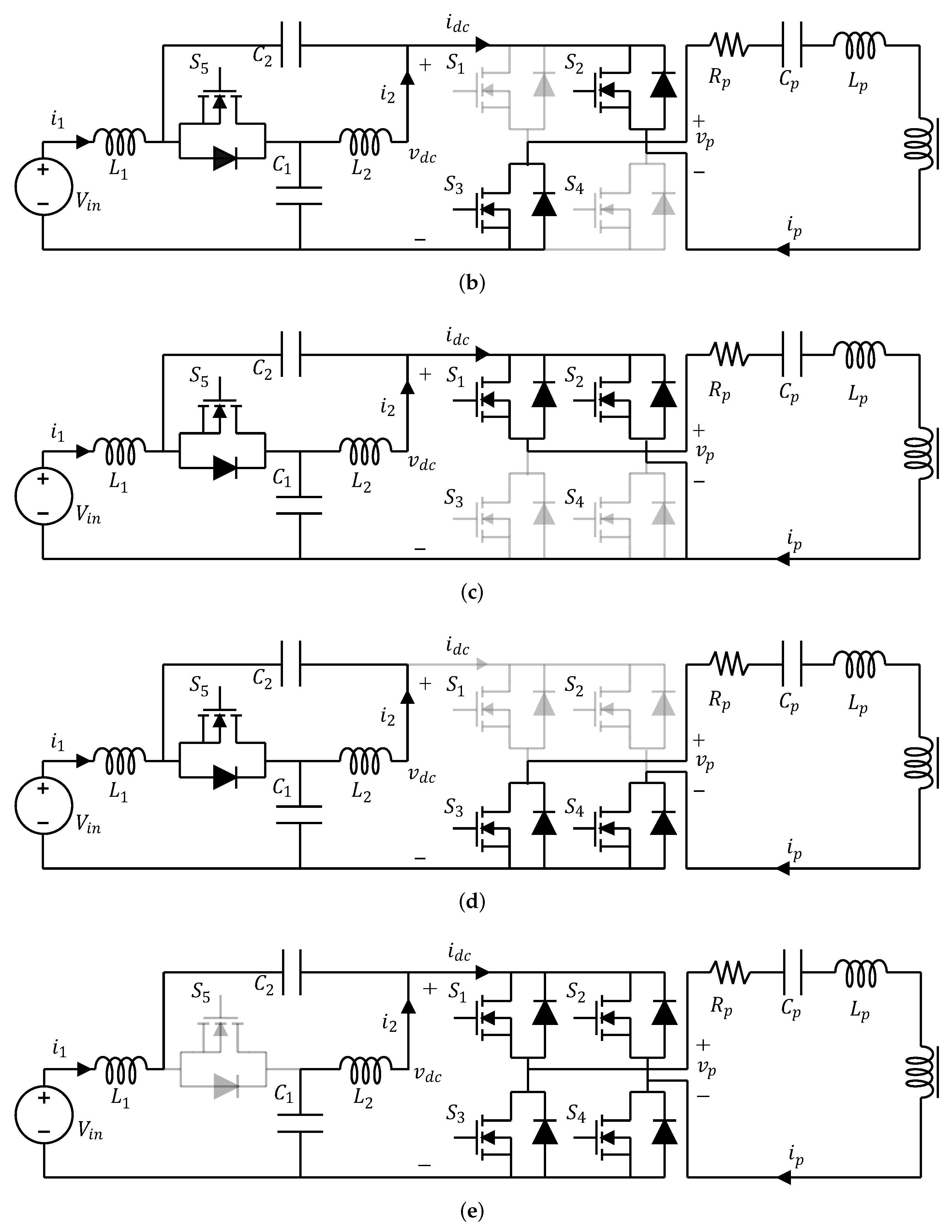
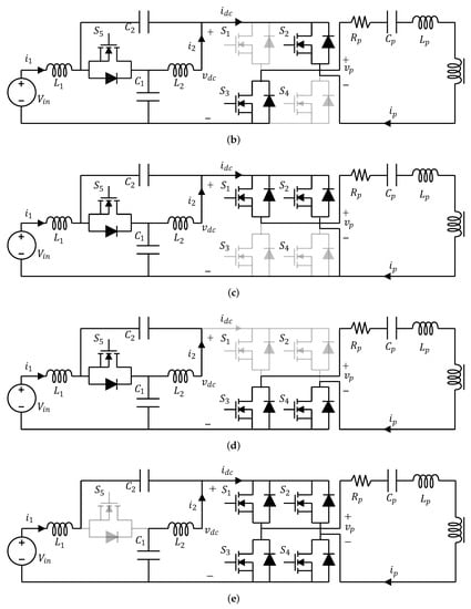
- Active State: During the AS, the diagonal switches ( and or and ) are ON and the switch is ON (see Figure 3a,b). The capacitors and are connected in series through and supply current to the load along with the DC source.
- Zero State: During the ZS, the upper ( and ) or lower ( and ) switches are ON and the switch is ON (see Figure 3c,d). The transmitter current is freewheeling, the Z-network inductors and the source charge the Z-network capacitors.
- Shoot-Through State: During the ST state, the switches to are ON and is OFF (see Figure 3e). The inductors are charged both by the DC source and the Z-network capacitors. Thanks to this ST state, the Z-network output voltage is boosted. Using the voltage-second balance across one of the Z-network inductors, the DC-link peak voltage can be obtained as:where D is the duty cycle.
2.1. Buck Mode
2.2. Boost Mode
2.3. Buck-Boost Mode
3. CC/CV Charging Implementation
4. Simulation Results
5. Experimental Results
- A PED-board, used to acquire voltages and currents, implement the control algorithm and generate the control signals for the inverter;
- The proposed qZS-IPT system, whose parameters are summarized in Table 3;
- An Agilent 6672A DC Power Supply (0–20 V/0–100 A, 2 kW), used as the input source;
- An Agilent 6060B Single Input Electronic Load (3–60 V/0–60 A, 300 W), used as a load in voltage mode for open-loop tests;
- A lithium-ion battery, whose parameters are reported in Table 4, used for the CC-CV charging demonstration;
- A Lecroy WavePro 7200A oscilloscope with two differential voltage probe and two current probe.

6. Conclusions
Author Contributions
Funding
Conflicts of Interest
Abbreviations
| [V] | input voltage |
| [A] | input current |
| , [H] | Z-network inductors |
| [F] | Z-network capacitors |
| [V] | DC-link voltage |
| [A] | DC-link current |
| qZS converter switches | |
| [V] | Primary side voltage |
| [A] | Primary side current |
| [H] | Primary self-inductance |
| [F] | Primary compensation capacitor |
| [] | Primary coil resistance |
| M [H] | Mutual inductance |
| [H] | Secondary self-inductance |
| [F] | Secondary compensation capacitor |
| [] | Secondary coil resistance |
| [V] | Secondary side voltage |
| [A] | Secondary side current |
| Rectifier diodes | |
| [F] | Output capacitor |
| [] | Load resistance |
| [V] | Output voltage |
| [A] | Output current |
References
- Liao, Y.T.; Lu, C.N. Dispatch of EV Charging Station Energy Resources for Sustainable Mobility. IEEE Trans. Transp. Electrif. 2015, 1, 86–93. [Google Scholar] [CrossRef]
- Khaligh, A.; Li, Z. Battery, Ultracapacitor, Fuel Cell, and Hybrid Energy Storage Systems for Electric, Hybrid Electric, Fuel Cell, and Plug-In Hybrid Electric Vehicles: State of the Art. IEEE Trans. Veh. Technol. 2010, 59, 2806–2814. [Google Scholar] [CrossRef]
- Li, S.; Mi, C.C. Wireless Power Transfer for Electric Vehicle Applications. IEEE J. Emerg. Sel. Top. Power Electron. 2015, 3, 4–17. [Google Scholar] [CrossRef]
- Márquez-Fernández, F.J.; Bischoff, J.; Domingues-Olavarría, G.; Alaküla, M. Assessment of future EV charging infrastructure scenarios for long-distance transport in Sweden. IEEE Trans. Transp. Electr. 2021. [Google Scholar] [CrossRef]
- Chan, C.C. The State of the Art of Electric, Hybrid, and Fuel Cell Vehicles. Proc. IEEE 2007, 95, 704–718. [Google Scholar] [CrossRef]
- He, P.; Khaligh, A. Comprehensive Analyses and Comparison of 1 kW Isolated DC–DC Converters for Bidirectional EV Charging Systems. IEEE Trans. Transp. Electrif. 2017, 3, 147–156. [Google Scholar] [CrossRef]
- Patil, D.; McDonough, M.K.; Miller, J.M.; Fahimi, B.; Balsara, P.T. Wireless Power Transfer for Vehicular Applications: Overview and Challenges. IEEE Trans. Transp. Electrif. 2018, 4, 3–37. [Google Scholar] [CrossRef]
- Vincent, D.; Huynh, P.S.; Azeez, N.A.; Patnaik, L.; Williamson, S.S. Evolution of Hybrid Inductive and Capacitive AC Links for Wireless EV Charging—A Comparative Overview. IEEE Trans. Transp. Electrif. 2019, 5, 1060–1077. [Google Scholar] [CrossRef]
- Lu, F.; Zhang, H.; Hofmann, H.; Mi, C. A Double-Sided LCLC-Compensated Capacitive Power Transfer System for Electric Vehicle Charging. IEEE Trans. Power Electron. 2015, 30, 6011–6014. [Google Scholar] [CrossRef]
- Theodoridis, M.P. Effective Capacitive Power Transfer. IEEE Trans. Power Electron. 2012, 27, 4906–4913. [Google Scholar] [CrossRef]
- Zhong, W.; Hui, S.Y.R. Maximum Energy Efficiency Operation of Series-Series Resonant Wireless Power Transfer Systems Using On-Off Keying Modulation. IEEE Trans. Power Electron. 2018, 33, 3595–3603. [Google Scholar] [CrossRef]
- Liu, J.; Chan, K.W.; Chung, C.Y.; Chan, N.H.L.; Liu, M.; Xu, W. Single-Stage Wireless-Power-Transfer Resonant Converter With Boost Bridgeless Power-Factor-Correction Rectifier. IEEE Trans. Ind. Electron. 2018, 65, 2145–2155. [Google Scholar] [CrossRef]
- Li, H.; Wang, K.; Fang, J.; Tang, Y. Pulse Density Modulated ZVS Full-Bridge Converters for Wireless Power Transfer Systems. IEEE Trans. Power Electron. 2019, 34, 369–377. [Google Scholar] [CrossRef]
- Yilmaz, M.; Krein, P.T. Review of Battery Charger Topologies, Charging Power Levels, and Infrastructure for Plug-In Electric and Hybrid Vehicles. IEEE Trans. Power Electron. 2013, 28, 2151–2169. [Google Scholar] [CrossRef]
- Esteban, B.; Sid-Ahmed, M.; Kar, N.C. A Comparative Study of Power Supply Architectures in Wireless EV Charging Systems. IEEE Trans. Power Electron. 2015, 30, 6408–6422. [Google Scholar] [CrossRef]
- Ahmad, A.; Alam, M.S.; Chabaan, R. A Comprehensive Review of Wireless Charging Technologies for Electric Vehicles. IEEE Trans. Transp. Electrif. 2018, 4, 38–63. [Google Scholar] [CrossRef]
- Feng, H.; Tavakoli, R.; Onar, O.C.; Pantic, Z. Advances in High-Power Wireless Charging Systems: Overview and Design Considerations. IEEE Trans. Transp. Electrif. 2020, 6, 886–919. [Google Scholar] [CrossRef]
- Mohammad, M.; Onar, O.C.; Su, G.J.; Pries, J.; Galigekere, V.P.; Anwar, S.; Asa, E.; Wilkins, J.; Wiles, R.; White, C.P.; et al. Bidirectional LCC-LCC Compensated 20 kW Wireless Power Transfer System for Medium-Duty Vehicle Charging. IEEE Trans. Transp. Electr. 2021. [Google Scholar] [CrossRef]
- Wang, C.-S.; Stielau, O.H.; Covic, G.A. Design considerations for a contactless electric vehicle battery charger. IEEE Trans. Ind. Electron. 2005, 52, 1308–1314. [Google Scholar] [CrossRef]
- Mahdavi, M.S.; Gharehpetian, G.B. A New Wireless Power Transfer Topology based on Quasi-Z-Source and LLC Resonant Network with Low Input Current THD. In Proceedings of the 2019 10th International Power Electronics, Drive Systems and Technologies Conference (PEDSTC), Shiraz, Iran, 12–14 February 2019; pp. 373–376. [Google Scholar] [CrossRef]
- Iqbal, A.; Al-Hitmi, M.A.; Maroti, P.K.; Daula, M.; Meraj, M.; Rahman, S. A Quasi Impedance Source Inverter based Wireless Power Transfer System for Battery Charging Applications for Electric Vehicle. In Proceedings of the 2019 International Conference on Electrical, Electronics and Computer Engineering (UPCON), Aligarh, India, 8–10 November 2019; pp. 1–6. [Google Scholar] [CrossRef]
- Zeng, H.; Wang, X.; Peng, F.Z. High Power Density Z-Source Resonant Wireless Charger With Line Frequency Sinusoidal Charging. IEEE Trans. Power Electron. 2018, 33, 10148–10156. [Google Scholar] [CrossRef]
- Wang, T.; Liu, X.; Tang, H.; Ali, M. Modification of the Wireless Power Transfer System with Z-source Inverter. Electron. Lett. 2016, 53. [Google Scholar] [CrossRef]
- Pakhaliuk, B.; Husev, O.; Strzelecki, R.; Tytelmaier, K.; Zakis, J.; Stepins, D. Optimal Multivariable Control for Modified Z-source Based IPT. In Proceedings of the 2018 IEEE 59th International Scientific Conference on Power and Electrical Engineering of Riga Technical University (RTUCON), Riga, Latvia, 12–14 November 2018; pp. 1–6. [Google Scholar] [CrossRef]
- Zeng, H.; Peng, F.Z. SiC-Based Z-Source Resonant Converter With Constant Frequency and Load Regulation for EV Wireless Charger. IEEE Trans. Power Electron. 2017, 32, 8813–8822. [Google Scholar] [CrossRef]
- González-Santini, N.S.; Zeng, H.; Yu, Y.; Peng, F.Z. Z-Source Resonant Converter With Power Factor Correction for Wireless Power Transfer Applications. IEEE Trans. Power Electron. 2016, 31, 7691–7700. [Google Scholar] [CrossRef]
- Kim, B.; Lavrova, O. Quasi-Z-Source Resonant Full Bridge Converter for Wireless Power Transfer with Sliding Mode Model Predictive Control. In Proceedings of the 2020 IEEE Power and Energy Conference at Illinois (PECI), Champaign, IL, USA, 27–28 February 2020; pp. 1–6. [Google Scholar] [CrossRef]
- Castiglia, V.; Miceli, R.; Blaabjerg, F.; Yang, Y. A Quasi-Z-Source based Hybrid Energy Storage System with Battery and Ultracapacitor Integration. In Proceedings of the 2020 IEEE 9th International Power Electronics and Motion Control Conference (IPEMC2020-ECCE Asia), Nanjing, China, 31 May–3 June 2020; pp. 768–773. [Google Scholar] [CrossRef]
- Battiston, A.; Miliani, E.H.; Pierfederici, S.; Meibody-Tabar, F. Efficiency Improvement of a Quasi-Z-Source Inverter-Fed Permanent-Magnet Synchronous Machine-Based Electric Vehicle. IEEE Trans. Transp. Electrif. 2016, 2, 14–23. [Google Scholar] [CrossRef]
- Cuenot, J.; Zaim, S.; Nahid-Mobarakeh, B.; Pierfederici, S.; Monmasson, E.; Meuret, R.; Meibody-Tabar, F. Overall Size Optimization of a High-Speed Starter Using a Quasi-Z-Source Inverter. IEEE Trans. Transp. Electrif. 2017, 3, 891–900. [Google Scholar] [CrossRef]
- Moghaddam, Z.; Ahmad, I.; Habibi, D.; Phung, Q.V. Smart Charging Strategy for Electric Vehicle Charging Stations. IEEE Trans. Transp. Electrif. 2018, 4, 76–88. [Google Scholar] [CrossRef]
- Chung, C.H.; Jangra, S.; Lai, Q.; Lin, X. Optimization of Electric Vehicle Charging for Battery Maintenance and Degradation Management. IEEE Trans. Transp. Electrif. 2020, 6, 958–969. [Google Scholar] [CrossRef]
- Stocker, R.; Mumtaz, A.; Braglia, M.; Lophitis, N. Universal Li-Ion Cell Electrothermal Model. IEEE Trans. Transp. Electrif. 2021, 7, 6–15. [Google Scholar] [CrossRef]
- Hu, X.; Liu, W.; Lin, X.; Xie, Y. A Comparative Study of Control-Oriented Thermal Models for Cylindrical Li-Ion Batteries. IEEE Trans. Transp. Electrif. 2019, 5, 1237–1253. [Google Scholar] [CrossRef]
- Tu, H.; Feng, H.; Srdic, S.; Lukic, S. Extreme Fast Charging of Electric Vehicles: A Technology Overview. IEEE Trans. Transp. Electrif. 2019, 5, 861–878. [Google Scholar] [CrossRef]
- Vu, V.; Tran, D.; Choi, W. Implementation of the Constant Current and Constant Voltage Charge of Inductive Power Transfer Systems With the Double-Sided LCC Compensation Topology for Electric Vehicle Battery Charge Applications. IEEE Trans. Power Electron. 2018, 33, 7398–7410. [Google Scholar] [CrossRef] [Green Version]
- Song, K.; Li, Z.; Jiang, J.; Zhu, C. Constant Current/Voltage Charging Operation for Series–Series and Series–Parallel Compensated Wireless Power Transfer Systems Employing Primary-Side Controller. IEEE Trans. Power Electron. 2018, 33, 8065–8080. [Google Scholar] [CrossRef]
- Chen, Y.; Yang, B.; Kou, Z.; He, Z.; Cao, G.; Mai, R. Hybrid and Reconfigurable IPT Systems With High-Misalignment Tolerance for Constant-Current and Constant-Voltage Battery Charging. IEEE Trans. Power Electron. 2018, 33, 8259–8269. [Google Scholar] [CrossRef]
- Chen, C.; Zhou, H.; Deng, Q.; Hu, W.; Yu, Y.; Lu, X.; Lai, J. Modeling and Decoupled Control of Inductive Power Transfer to Implement Constant Current/Voltage Charging and ZVS Operating for Electric Vehicles. IEEE Access 2018, 6, 59917–59928. [Google Scholar] [CrossRef]















| T | T | ||||||
|---|---|---|---|---|---|---|---|
| 0 | 0 | 1 | 1 | 0 | 0 | 1 | 0 |
| 0 | 1 | 1 | 1 | 0 | 1 | 1 | 1 |
| 0 | 0 | 0 | 0 | 0 | 0 | 0 | 0 |
| 0 | 1 | 0 | 0 | 0 | 1 | 0 | 1 |
| 1 | 0 | 1 | 1 | 1 | 0 | 1 | 0 |
| 1 | 1 | 1 | 0 | 1 | 1 | 1 | 0 |
| 1 | 0 | 0 | 1 | 1 | 0 | 0 | 1 |
| 1 | 1 | 0 | 0 | 1 | 1 | 0 | 1 |
| Parameter | Unit | Symbol | Value |
|---|---|---|---|
| Output power | (kW) | 25 | |
| Input DC Voltage | (V) | 330 | |
| Nominal Battery Voltage | (V) | 200 | |
| Maximum Battery Voltage | (V) | 225 | |
| Maximum Battery Current | (A) | 125 | |
| Minimum Battery Current | (A) | 5 | |
| Coil Inductance | (H) | 13.6 | |
| Compensation Capacitance | (nF) | 286 | |
| Coil ESR | () | 0.1 | |
| Z-Network Inductance | (H) | 100 | |
| Z-network Capacitance | (mF) | 1.5 | |
| Output Capacitance | (mF) | 2 | |
| Duty Cycle | (-) | D | to |
| Switching Frequency | (kHz) | 85 |
| Parameter | Unit | Symbol | Value |
|---|---|---|---|
| Output power | (W) | 250 | |
| Input DC voltage | (V) | 20 | |
| Coil inductance | (H) | 13.6 | |
| Compensation capacitance | (nF) | 286 | |
| Coil ESR | () | 0.1 | |
| Z-Network inductance | (H) | 10 | |
| Z-network capacitance | (mF) | 150 | |
| Output capacitance | (F) | 200 | |
| Duty cycle | (-) | D | |
| Switching frequency | (kHz) | 85 |
| Parameter | Unit | Symbol | Value |
|---|---|---|---|
| Nominal battery voltage | (V) | 14.8 | |
| Maximum battery voltage | (V) | 16.8 | |
| Maximum battery current | (A) | 8 | |
| Minimum battery current | (A) | 0.2 | |
| Maximum capacity | (Ah) | 6 | |
| Configuration | - | - | 4S2P |
| Cell brand | - | - | LGHG2 |
| Format | - | - | 186520 |
Publisher’s Note: MDPI stays neutral with regard to jurisdictional claims in published maps and institutional affiliations. |
© 2021 by the authors. Licensee MDPI, Basel, Switzerland. This article is an open access article distributed under the terms and conditions of the Creative Commons Attribution (CC BY) license (https://creativecommons.org/licenses/by/4.0/).
Share and Cite
Castiglia, V.; Campagna, N.; Miceli, R.; Viola, F.; Blaabjerg, F. A Quasi-Z-Source-Based Inductive Power Transfer System for Constant Current/Constant Voltage Charging Applications. Electronics 2021, 10, 2900. https://doi.org/10.3390/electronics10232900
Castiglia V, Campagna N, Miceli R, Viola F, Blaabjerg F. A Quasi-Z-Source-Based Inductive Power Transfer System for Constant Current/Constant Voltage Charging Applications. Electronics. 2021; 10(23):2900. https://doi.org/10.3390/electronics10232900
Chicago/Turabian StyleCastiglia, Vincenzo, Nicola Campagna, Rosario Miceli, Fabio Viola, and Frede Blaabjerg. 2021. "A Quasi-Z-Source-Based Inductive Power Transfer System for Constant Current/Constant Voltage Charging Applications" Electronics 10, no. 23: 2900. https://doi.org/10.3390/electronics10232900
APA StyleCastiglia, V., Campagna, N., Miceli, R., Viola, F., & Blaabjerg, F. (2021). A Quasi-Z-Source-Based Inductive Power Transfer System for Constant Current/Constant Voltage Charging Applications. Electronics, 10(23), 2900. https://doi.org/10.3390/electronics10232900

