Next Article in Journal
RT-DETR-MCDAF: Multimodal Fusion of Visible Light and Near-Infrared Images for Citrus Surface Defect Detection in the Compound Domain
Previous Article in Journal
Transcriptomics Uncovers Pathways Mediating Low-Nitrogen Stress Tolerance in Two Foxtail Millet Varieties
 
 
Font Type:
Arial Georgia Verdana
Font Size:
Aa Aa Aa
Line Spacing:
Column Width:
Background:
Article

Design and Test of a Baling Compression and Net-Wrapping Device for Self-Propelled Straw-Harvesting and -Baling Machines

1
School of Agricultural Engineering and Food Science, Shandong University of Technology, Zibo 255000, China
2
Shandong Province Key Laboratory of Smart Agricultural Technology and Intelligent Agricultural Machinery Equipment for Field Crops, Zibo 255000, China
3
Institute of Agricultural Mechanization, Ministry of Agriculture and Rural Affairs, Nanjing 210014, China
*
Author to whom correspondence should be addressed.
Agriculture 2025, 15(6), 629; https://doi.org/10.3390/agriculture15060629
Submission received: 26 January 2025 / Revised: 5 March 2025 / Accepted: 10 March 2025 / Published: 16 March 2025
(This article belongs to the Section Agricultural Technology)

Abstract

To address the issues of large turning radius, low mechanical compression bale density, and high requirements for knotters in existing towed straw balers, a self-propelled straw-harvesting and -baling machine has been developed. The machine can perform multiple tasks in one pass, including the harvesting, chopping, dust removal, compression bale, and net-wrapping of corn straws. By utilizing a hydraulic closed-compression system, the straw naturally binds together and is wrapped in netting, eliminating the need for knotters, thereby reducing operational costs and increasing bale density. This study focused on designing a baling compression and net-wrapping device, calculating the parameters of the compression hydraulic cylinder and hydraulic system, designing the control system, and conducting field tests. The results show that the finisher baling rate reached 99%, the regular bale rate reached 100%, the bale density was 264.77 kg/m3, the bale drop resistance rate was 94%, and the pure working hour productivity was 4.03 t/h. This research provides a reference for the design of straw-harvesting balers.

1. Introduction

China is a major country in animal husbandry. As the main feed for herbivores, the annual demand for straw is approximately 310 million tons, but the total amount of straw used for feed is 160 million tons, meaning that there is still a shortfall of 150 million tons [1,2]. In this context, the insufficient supply of feed and the continuous increase in import prices have led to the rising costs of animal husbandry [3]. The mechanization level of straw harvesting is relatively underdeveloped, and traditional straw harvesters have problems such as low efficiency, long operating cycles, and low bale density, which restrict the utilization of straw as feed [4,5]. Therefore, optimizing straw-harvesting machinery and equipment is of great significance for improving the utilization of straw as feed and reducing the costs of livestock production.
Straw-harvesting balers are mainly divided into round balers and square balers according to the shape of the bales. Compared to round balers, square balers have higher working efficiency and bale density. Additionally, square bales can be tightly stacked, occupying less storage space and making transportation and storage more convenient [6]. In developed countries in Europe and America, straw-harvesting and -baling technologies are relatively mature, mainly using towed large square balers. These machines compress straw with a piston and tie the bales with a knotter, achieving high operational efficiency and bale density [7]. The NEW HOLLAND 1290PLUS large square baler achieves high-density large square bales through pre-compression of the material, with adjustable density [8]. The AGCO MF 2200 series large square baler dynamically controls bale density using three-way compression density cylinders, ensuring a consistent bale density, which is also adjustable [9]. However, balers in European and American countries are relatively large in size, expensive, and not applicable in some regions of China. The balers developed in China are mainly small square balers. They mostly adopt the open compression of the crank–slider mechanism to compress straw, and the bale density is relatively low [10]. The 4YF-1300 square baler designed by Wang Fengde et al. uses an offset crank–slider mechanism for compression, achieving a bale density of 190–210 kg/m3 [11]. The straw pickup baler designed by Wang Haoyang et al. employs a concentric crank–slider mechanism for compression, with a bale density of 137.42 kg/m3 [12]. The square baler designed by Shen Congju et al. integrates functions such as picking, crushing, shredding, dust removal, compression, and baling of crop straw, achieving a bale density of 119.67 kg/m3 [13]. All the above models adopt the mechanical open-compression baling method, which has the problem of intermittent pressure supply and cannot ensure a stable compression force. The density of straw bales is low and uneven, requiring multiple compressions and consuming more energy. Most of the equipment uses knotters for tying after compression. The knotter has a complex structure and is essentially dependent on imports. In addition, problems such as loose tying or rope breaking may occur during the tying process, which increase the operational costs and maintenance workload. Small closed balers are applied in some areas of Northeast China, but most of them are of the towed type, with a large turning radius and a low production efficiency.
To solve the problems of the overly large turning radius of towed straw-harvesting and -baling machines, the low bale density, and the high requirements for the knotter in binding, this research innovatively designs a self-propelled straw-harvesting and -baling machine. The baling compression device adopts hydraulic closed-compression technology. Compared to mechanical open compression, closed compression can provide continuous high pressure. It applies pressure in a relatively sealed chamber, avoiding pressure loss during the compression process and suppressing the springback of straw. This effectively improves the density and uniformity of straw bales. Only one compression is required to form a product, reducing energy consumption. After baling, the net-wrapping device is used for net-wrapping to avoid using the knotter for tying, reducing the operational costs and achieving the uniform and tight wrapping of the bales. Compared with the towed baler, the self-propelled one has a smaller turning radius, which can effectively reduce the turning time and empty driving distance during operation and is convenient for integrated control. In this article, the structural and parametric design of the baling compression and net-wrapping device is carried out, and a theoretical analysis is performed to determine the optimal structural parameters. A control system of baling compression and net-wrapping is designed to achieve automatic baling during the straw-harvesting process. This research provides new ideas for the development of straw-harvesting and -baling machine technology, as well as efficient and reliable equipment support for the utilization of straw as feed (Table 1).

2. Materials and Methods

2.1. Overall Structure and Working Principle

2.1.1. Overall Structure

The overall structure of the self-propelled straw-harvesting and -baling machine (Zibo Yuhan Technology Co., Ltd., Zibo, China) is shown in Figure 1. It mainly consists of a straw pickup device, a feeding device, a primary chopping device, a throwing device, a secondary chopping device, a dust removal device, a baling compression device, and a net-wrapping device. The straw pickup device is of the hammer-claw type. The feeding device uses double-row feeding rollers with the gaps between the rollers gradually decreasing from front to back. The upper-row feeding rollers are float-mounted to prevent feeding blockages. The primary chopping device uses a drum chopper, which also serves a throwing function. The secondary shredding device adopts a disc-type shredder and achieves the throwing function through a blade fan. The baling compression device uses a closed compression chamber, where three hydraulic cylinders compress the straw to achieve high-density square baling. The net-wrapping device is driven by a hydraulic motor and utilizes a planetary gear system to complete 360° net-wrapping.

2.1.2. Working Principle

During the operation of the self-propelled straw-harvesting and -baling machine, the straw is thrown up by the high-speed rotating hammer-claws of the pickup device, falls into the augers on both sides, and converges to the middle. It is conveyed into the primary chopping device through the feeding device, chopped under the action of the feeding roller’s clamping and the moving and fixed knives of the primary chopping device, and then thrown to the dust removal device for dust removal. Then, it falls into the bottom screen, is conveyed by the auger to the secondary chopping device for secondary chopping, and is then thrown to the dust removal device above the baling compression device for secondary dust removal. Subsequently, it falls into the pre-compression chamber of the baling compression device. After reaching a certain weight, it is compressed into a block by the compression hydraulic cylinder and then pushed into the shaping chamber by the pushing hydraulic cylinder. When the following straw block is compressed and enters the shaping chamber, the previous straw block is pushed out. After being netted, it forms a straw bale and falls to the ground. The main parameters of this self-propelled straw-harvesting and -baling machine are shown in Table 2.

2.2. Design of the Baling Compression and Net-Wrapping Device

The baling compression and net-wrapping device works in coordination based on the principles of hydraulic transmission and mechanical transmission. The hydraulic system provides power for the hydraulic cylinders of the baling compression device and the hydraulic motor of the net-wrapping device. During the baling process, the hydraulic system can supply a stable pressure to drive the piston movement of the compression hydraulic cylinders, ensuring that the straw is uniformly stressed during the compression process, thus achieving high-density square baling with the compression speed being adjustable. Meanwhile, the control system precisely controls the action sequence and working state of each hydraulic cylinder according to the sensor signals, further enhancing the automation and precision of the compression process. The net-wrapping device is driven by the hydraulic motor to rotate the net-wrapping gears. Through the precise control of the hydraulic motor, the net rope can be evenly and tightly wound around the straw bales. In addition, the net-clamping and -cutting assembly can automatically complete the clamping and cutting of the net rope, ensuring the continuity and reliability of the net-wrapping operation.

2.2.1. Design of the Baling Compression Device

The baling compression device mainly consists of a frame, three compression hydraulic cylinders, a storage bin, a pre-compression chamber, a weighing platform, a compression chamber, a shaping chamber, and a control system, as shown in Figure 2. Power is provided through the hydraulic system to drive the piston rod of the compression hydraulic cylinder to move, and then the piston is pushed to compress the straw. During the compression process, the push plates in all directions work together to gradually squeeze the materials into a square block. The control system adopts a PLC control system, in which the input part mainly includes the weighing sensor on the weighing platform and the proximity switches of each compression hydraulic cylinder at the corresponding stroke positions.
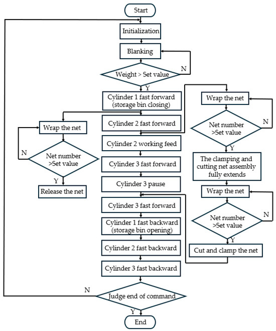
The self-propelled straw-harvesting and -baling machine chops the harvested straw twice and removes dust twice. Then, the straw passes through the storage bin and falls into the pre-compression chamber of the baling compression device. There is a weighing sensor on the bottom of the pre-compression chamber. When the straw reaches the pre-set weight, under the action of the control system, the first hydraulic cylinder starts to push the straw into the compression chamber and conduct preliminary compression. After the first hydraulic cylinder reaches the end of its stroke, in order to maintain stability when the second hydraulic cylinder performs compression in the vertical direction, the first hydraulic cylinder keeps the pressure. Then, the second hydraulic cylinder further compresses the straw in the vertical direction. In the early stage of compression, the material is loose, and the load borne by the piston of the hydraulic cylinder is relatively small. To improve operational efficiency, it first advances at a relatively fast speed. As the material is gradually compressed and the load gradually increases, the second hydraulic cylinder switches to the working feed mode to ensure a stable compression force. When the compression action is completed, the second hydraulic cylinder enters the pressure-holding state. Subsequently, the third hydraulic cylinder quickly pushes the compressed, straw block into the shaping chamber for stress relaxation. After the non-net-wrapped straw bale enters the shaping chamber, the hydraulic cylinders are reset in sequence. A baffle plate is welded on the upper part of the piston of the first hydraulic cylinder. It closes the opening of the storage bin when going fast in a forward direction and opens the storage bin when retreating, so that the stored material falls into the pre-compression chamber. The above process is repeated. When the following straw block is pushed into the shaping chamber, the previous straw block is pushed out (Figure 3).
(1)
Design of the Compression and Shaping Chamber
The compression chamber provides space for the compression and shaping of the loose straw that is pushed from the pre-compression chamber into the compression chamber. The compression piston is connected to the compression hydraulic cylinder. When the piston of the first hydraulic cylinder pushes the straw into the compression chamber, the piston of the first hydraulic cylinder, the piston of the third hydraulic cylinder, and the steel plates on the sides and at the bottom jointly form the compression chamber. Since the material requires a relatively large space for preliminary shaping in the early stage of compression, the stroke of the first hydraulic cylinder is rather long, and the area of its piston is relatively large. Two guide plates are welded on both sides of the piston, and rollers are installed on both the upper and lower sides of the guide plates to ensure that the piston can reciprocate in the correct direction. Based on the size requirements of the straw bales, the size of the compression chamber is 755 × 300 × 500 mm. Shaping the compressed straw bales can effectively suppress the springback effect of the straw blocks. Therefore, a shaping chamber is installed at the rear of the compression chamber, and the compressed straw block is pushed into the shaping chamber by the third hydraulic cylinder for shaping. To facilitate the pushing out of the straw block, the shaping chamber is designed with a flared opening. The cross-sectional size of the entrance is 300 × 360 mm, the cross-sectional size of the exit is 313 × 374 mm, and the length is 600 mm.
(2)
Parameter Design of Hydraulic Cylinder
The first hydraulic cylinder has a relatively long stroke and the smallest load. Also, it needs to quickly push the materials into the compression chamber, and its structural parameters can be selected according to the actual design requirements and experience at hand [14].
According to the compression characteristics of straw, the hydraulic cylinder load, which the second cylinder acting as the main compression cylinder to provide the maximum compression force of the system, can be calculated using the compression force quantization model proposed by Kanawoyski [15] to facilitate the analysis and calculation, obtaining the maximum compression force F of the second cylinder:
p = c α β k γ m α = [ 1 0.02 ( w 15.3 ) ] β = 0.084 v 5.5 F = p · S ,
where α is the humidity coefficient of the material, and w is the moisture content of the material. According to the JB/T5166-1991 square straw bale press test method, a corn stover moisture content between 17 and 20% is more conducive to the compression molding of straw, so this study’s w was 20% [16]. β is the influence coefficient of compression speed during compression; v is the compression speed, taken as 0.07 m/s; γ is the density of the material after compression; k is the hardness coefficient of the material, which is 0.58 for forage; c and m are experimental coefficients, generally taken as 1.92 × 10−5 and 2.178, respectively; p is the pressure on the piston, MPa; and S is the piston area, 0.2265 m2.
Based on the load of the hydraulic cylinder and considering factors such as the assembly space and economy of the actuating elements, the size parameters of the hydraulic cylinder can be selected and the structural parameters of the second hydraulic cylinder can be determined [17].
D = 4 F π η m p 1 p 2 1 φ 2 ,
where D is the inner diameter of the hydraulic cylinder barrel, mm; F is the hydraulic cylinder thrust, N; η m is the mechanical efficiency of the hydraulic cylinder, 0.8; p 1 is the working pressure of the hydraulic cylinder, according to the type of equipment, load pressure, and potential pressure losses, taken as 16 MPa [18]; p 2 is the back pressure of the return oil circuit, as the circuit contains a speed control valve, 0.4 MPa [19]; and φ is the rod diameter ratio, according to the stability requirements of the hydraulic system, taken as 0.64.
The function of the third hydraulic cylinder is to transfer the compressed, straw block from the compression chamber to the shaping chamber and expel the previous straw block from the shaping chamber. Considering the compression chamber and the shaping chamber as a continuous rectangular channel, a force analysis of the two straw blocks after compression was conducted, as illustrated in Figure 4. In addition to the thrust of the piston of the third hydraulic cylinder, the friction force of the steel plate, and the supporting force of the bottom surface, due to the springback of the straw block, there is also the pressure exerted by the steel plate to suppress the springback of the straw block, and its magnitude is equal to the elastic recovery force of the straw block. According to the reference [19], the springback mainly occurs in the compression direction; thus, this study only considered the pressure in the compression direction. The essence of stress relaxation is the process in which the elastic recovery force diminishes over time [20]. The stress relaxation rate refers to the percentage of the decrease in compressive stress to the initial stress value after a certain period [20]. The initial stress value in this paper is the piston pressure P during the compression process. Based on the references [19,21,22], with a stress relaxation rate of 30%, the compressive stress on the straw block during the pushing process can be calculated. During the operation, when the thrust F S on the straw block is greater than the friction force F f , the straw block is pushed out, and the thrust of the third hydraulic cylinder is calculated according to Equation (3).
F S > F f F f = μ 1 F N 1 + μ 2 F N 2 + μ 1 F N 3 + μ 2 F N 4
where μ 1 is the dynamic friction coefficient between the straw and the steel plate, 0.44 [23]; μ 2 is the static friction coefficient between the straw and the steel plate, 0.53 [23]; F N 1 and F N 2 are, respectively, the pressures of the steel plate to suppress the springback of the straw, N; and F N 3 and F N 4 are the supporting forces of the straw block on the bottom surface, and their values are equal to the gravity of the straw block, N.
Based on the above calculations, the selected hydraulic cylinder parameters are shown in Table 3.
(3)
Design of the Hydraulic System
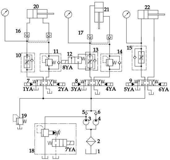
The schematic diagram of the hydraulic system drawn up according to the action sequence and work requirements is shown in Figure 5. This hydraulic system is mainly composed of three compression hydraulic cylinders, a pump, a speed-regulating valve, a check valve, a hydraulic lock, a relief valve, a sequence valve, and a directional control valve. From the operational requirements of the hydraulic system, it is known that the hydraulic system is a stroke-controlled sequential action circuit, where precise motion control is achieved through the coordinated work of each component. The three hydraulic cylinders require a large flow rate when advancing and retreating quickly, and they are relatively close. To improve the efficiency of the system and save energy, the system adopts a double-pump oil supply circuit. During fast forward motion, the double pumps supply oil simultaneously to meet the flow demand for the rapid movement of the hydraulic cylinder. When the second hydraulic cylinder is in working feed, the auxiliary pump is unloaded, and only the main pump supplies oil. This not only ensures a stable pressure supply during the working feed of the second hydraulic cylinder but also avoids energy waste, making the system operate more efficiently and economically [24]. To avoid the impact of fast forward movement on the load speed, a one-way speed control valve is set in the circuit. The flow is controlled by changing the flow area of the throttle orifice, thus adjusting the speed of the hydraulic cylinder. The speed adjustment between the fast forward movement and working feed of the second hydraulic cylinder does not have high requirements for the switching position. Therefore, a two-position two-way electromagnetic directional control valve controlled by a travel switch is used to achieve speed switching. To avoid the impact of gravity and load fluctuations, a hydraulic check valve is used in the circuits of the first hydraulic cylinder and the second hydraulic cylinder for self-locking of the hydraulic cylinders. The return line is stabilized by a sequence valve to maintain system stability [25]. This system achieves the control of various actions of the hydraulic cylinder through the cooperation of different directional control valves and proximity switches. The proximity switch generates an electrical signal by detecting the stroke position of the hydraulic cylinder. After being transmitted to the control system for processing, it controls the electromagnetic state of the solenoid of the electromagnetic valve, drives the spool to act, switches the hydraulic oil path, and precisely controls the working state of the actuating elements of the hydraulic system.
When the material enters the pre-compression chamber, the weighing sensor on the weighing platform detects that the material has reached the set weight and sends out a signal. Then, the first hydraulic cylinder starts to move fast in the forward direction. The double pumps send the oil supply through the directional valve to the hydraulic cylinder rodless cavity by a one-way speed control valve to adjust the flow of propulsion. The first hydraulic cylinder stroke end triggers the proximity switch and enters the pressure-holding state. Subsequently, the second hydraulic cylinder starts to move fast in a forward direction. The hydraulic oil enters the rodless cavity through the two-position two-way electromagnetic directional control valve. When the stroke reaches a specific position, the auxiliary pump is unloaded, and the main pump supplies oil. After the flow is adjusted by the speed control valve, the second hydraulic cylinder enters the working feed stage. When the piston of the second hydraulic cylinder reaches the end of the stroke, it triggers the proximity switch to achieve pressure holding. Then, the third hydraulic cylinder quickly pushes the straw block into the shaping chamber. Since the net-wrapping speed and the pushing speed of the straw bale are not synchronized, a proximity switch is set at the rear end of the third hydraulic cylinder’s stroke, and it pauses here to wait for the completion of the net-wrapping. After the net-wrapping is completed, the third hydraulic cylinder continues to push the straw block until it is completely pushed out. When the third hydraulic cylinder reaches the end of the stroke, it stops. Then, the first hydraulic cylinder starts to move fast in a backward direction. When the first hydraulic cylinder returns to the starting point, the second and third hydraulic cylinders successively move fast in a backward direction. When the third hydraulic cylinder returns to the starting point, one working cycle is completed, and the system is ready for the next working cycle. The working sequence of the hydraulic cylinders and electromagnets is shown in Figure 6.
The system must have sufficient pressure to successfully complete the action of each hydraulic cylinder. The maximum system pressure p S is calculated according to Equation (4):
p S p 1 + p ,
where p is the pressure loss during the working process. The hydraulic system includes a speed control valve, but the pipeline is relatively simple, so it is taken as 0.5 MPa [18].
According to the actual production requirements, the time required for a single cycle of the hydraulic system is approximately 20 s. Based on the time requirements of the actions of each cylinder, the flow rate required for each cylinder to perform the corresponding action is calculated using Equation (5) [26]:
Q F = π D 2 4 v × 60 × 1000 Q B = π ( D 2 d 2 ) 4 v × 60 × 1000 ,
where Q F is the flow rate required for the piston to move forward, L/min; Q B is the flow rate required for the piston to retract, L/min; D is the inner diameter of the hydraulic cylinder, m; d is the diameter of the piston rod, m; and v is the working speed of the piston of the hydraulic cylinder, v = L t , m/s.
In the hydraulic system, each cylinder works in sequence, and the working processes do not affect each other. The maximum flow rate Q S of the hydraulic pump is determined by the maximum flow rate Q m a x of the system and the leakage coefficient. The maximum flow rate is
Q S = K · Q m a x ,
where K is the leakage coefficient, generally ranging from 1.1 to 1.3 [27]. In this study, K = 1.2.
According to the characteristics and working requirements of the hydraulic system, the hydraulic pump is required to supply a continuous flow. In the working feed state of the second hydraulic cylinder, the load increases, the movement speed of the hydraulic cylinder slows down, and the flow required by the system decreases accordingly. It is necessary to switch to different working modes to adapt to the changing working conditions. Therefore, a high-pressure double-gear pump is selected to supply oil to the hydraulic system of the baling compression device. When the second hydraulic cylinder is in the working feed state, the auxiliary pump unloads to reduce the flow [28].
The actual output flow of the hydraulic pump is calculated as shown in Equation (6):
Q T = V n η V 1000 ,
where Q T is the hydraulic pump oil supply, which needs to be greater than Q S , L/min; V is the hydraulic pump displacement, mL/r; n is the hydraulic pump speed, r/min; and η V is the hydraulic pump volumetric efficiency, which is 92%.
Based on the calculation, using Equation (7) and considering the leakage of the hydraulic system, a high-pressure double-gear pump of model CBGJ2100/2080 is selected to supply oil to the hydraulic system. The volumetric efficiency is ≥92%, and the overall efficiency is ≥83%. The displacement of the main pump is 80 mL/r, with a working flow rate of 129.536 L/min. The displacement of the auxiliary pump is 100 mL/r, and its working flow rate is 161.92 L/min. When both pumps operate simultaneously, the combined flow rate is 291.456 L/min, meeting the operational requirements.

2.2.2. Design of the Net-Wrapping Device

The net-wrapping device is installed at the discharge outlet of the shaping chamber of the baling compression device. It mainly consists of the discharge outlet sleeve, the net-wrapping hydraulic motor, the driving gear, the net-wrapping gear, the net roll bracket, the net guide rod, the pulley block, and the net-clamping and -cutting assembly, as shown in Figure 7. The net-wrapping hydraulic motor rotates according to the pre-set speed and direction. The driving gear drives the net-wrapping gear ring to rotate in the opposite direction. The net roll bracket with the net rope installed on it rotates synchronously with the net-wrapping gear ring. The net rope bypasses the net guide rod and is wrapped around the bale. The net-clamping and -cutting assembly is installed on one side of the shaping chamber outlet. It clamps the net with the clamping knife and rubber plate. When the net-wrapping gear rotates, it provides a pulling force to enable the net rope to wind around the bale surface and cut the net rope in a timely manner, ensuring the continuity and reliability of the operation [29]. The control system adopts a PLC control system. Among them, the input part mainly includes proximity switches on the net-wrapping gear and the net-clamping and -cutting assembly.
During operation, the already compressed and formed straw block is pushed out of the shaping chamber by the third hydraulic cylinder. Under the action of the control system, the net-wrapping motor drives the driving gear to rotate, which, in turn, drives the net-wrapping gear to rotate. One end of the net rope bypasses the net guide rod and is fixed by the clamping and cutting assembly. The net roll rotates along with the net-wrapping gear, thus winding the net around the surface of the straw block. Before the straw block is pushed out of the shaping chamber, it is necessary to perform pre-net-wrapping for two turns. After pre-net-wrapping is completed, the clamping and cutting assembly extends a certain displacement to release the net. Net-wrapping is carried out during the process of pushing out the straw block. When net-wrapping is completed, the clamping and cutting assembly is fully extended, and the net-wrapping gear bypasses the clamping and cutting assembly and the straw bale to perform one more step of net-wrapping. Finally, the clamping and cutting assembly retracts to cut off the net rope and clamp it.
(1)
Design of Net-Wrapping Motion Parameters
Based on the size of the straw bale, the pitch circle diameter of the net-wrapping gear is determined to be 960 mm. During the process of the baling compression device pushing the straw block out of the shaping chamber, the net-wrapping device wraps the net around it. The number of net-wrapping turns is set to 4. According to Table 3, the time for the straw block to be pushed out is approximately 4.5 s. To save time, the net-wrapping device is designed to complete one turn of wrapping in approximately 0.8 s, considering that clamping and cutting actions are required after net-wrapping is finished. Thus, the angular velocity ω 2 of the net-wrapping gear is approximately 7.85 rad/s. Taking the transmission ratio between the driving gear and the net-wrapping gear as 5.65, the required angular velocity of the driving gear is calculated to be 44.35 rad/s. From this, the rotational speed of the net-wrapping motor is determined to be 423.6 rpm.
(2)
Design of Structural Parameters for Net-Wrapping Attachments
During operation, the net roll bracket is mainly subjected to the pulling force of the net rope and the gravity of accessories such as the net roll. When the pulling force and the gravity coincide, the moment is at its largest, and it is regarded as a cantilever beam structure in mechanical calculations [30], as shown in Figure 8.
The maximum bending moment M m a x received by the net roll bracket at this time is
M m a x = F 0 × l 2 F 0 = G + F T ,
where F 0 is the resultant force of the gravity of the net-wrapping attachments and the pulling force of the net rope, N; l is the length of the net roll bracket, 0.34 m; G is the weight of accessories such as the net roll, approximately 60 N; F T is the pulling force of the net rope; and the limit is taken as the maximum breaking force of the net rope, 440 N [31].
The maximum bending moment M m a x can be calculated as 85 N·m. Then, the bending stress σ received is
σ = M m a x r I = 4 M m a x π r 3 [ σ ] ,
The following can be obtained:
r 4 M m a x π σ 3 ,
where r is the radius of the net roll bracket, m; I   is the area moment of inertia of the cross-section, m4; a n d   [ σ ] is the permissible bending stress of 45 steel.
The reasonable design of the installation angle between the net guide rod and the net roll bracket can ensure that the net rope can be smoothly and tightly wound around the straw bale during the winding process. The range of the installation angle θ between the net guide rod and the net roll bracket is as follows [32]:
θ > 180 π ( a r c s i n R W m a x R + a r c s i n R d R ) ,
where R W m a x is the maximum diameter of the net roll, mm; R d is the radius of the net guide rod; and R is the rotary radius of the net roll bracket, mm.
(3)
Design of the Net-Clamping and -Cutting Assembly
The net-clamping and -cutting device is a key working part of the net-wrapping device. It is mainly used to cut and clamp the net. It mainly consists of a clamping and cutting hydraulic cylinder, a telescopic bracket, a clamping knife, and a cutting knife. One end of the telescopic bracket is connected to the clamping knife, and the other end is connected to the clamping and cutting hydraulic cylinder through a pin shaft. By making use of the rotation of the net-wrapping gear, the net is placed on the telescopic bracket. The proximity switch controls the extension and retraction of the clamping and cutting hydraulic cylinder according to the position, driving the clamping knife to extend or retract. In the initial position, the clamping and cutting hydraulic cylinder is in a fully extended state, and the net is clamped by the clamping knife and the rubber pad. As net-wrapping progresses, the clamping and cutting hydraulic cylinder successively retracts for a certain distance, then fully retracts, and fully extending.

2.2.3. Design of the Control System

(1)
Control System Structure and Hardware Selection
The control system of the baling compression and net-wrapping device aims to achieve automated baling compression and net-wrapping operations by orderly connecting each working section. This system mainly consists of a programmable logic controller (PLC), proximity switches, weighing sensors, a human–machine interaction terminal, and actuators. Functionally, it is divided into three modules: information acquisition, information processing, and execution [33]. During the information acquisition stage, high-precision weighing sensors are used to monitor the quality of straw in real time, and proximity switches are used to detect the stroke of the hydraulic cylinder and the number of net-wrapping turns. After analyzing and processing the received data, the PLC sends instructions to the actuators. The actuators complete operations such as opening and closing the storage bin, controlling the actions of the hydraulic cylinder, starting and stopping the net-wrapping motor, and extending and retracting the clamping and cutting hydraulic cylinder according to the instructions, ensuring the high efficiency and accuracy of the system [34]. The human–machine interaction terminal, as the host computer of the system, allows the operator to set basic operational parameters, such as straw quality and the number of net-wrapping turns, and displays the working state of the system in real time, improving the intuitiveness and convenience of the operation.
In terms of hardware selection, to meet the need of the self-propelled straw-harvesting and -baling machine to adjust the mass of the bale, three DYX-301 [35] weighing sensors are installed at the bottom of the weighing platform in the pre-compression chamber. This type of sensor has high-precision characteristics and can accurately monitor the quality of straw. When the material reaches the pre-set weight, it automatically triggers the subsequent baling process. The NJK-8002A [36] Hall-effect proximity switches are used for position information transmission, and the output mode is PNP normally open. The CPU uses the Siemens S7-200 CPU224XP controller [37], a network-type model which supports complex logical operations and network communication. It can effectively meet the control requirements under different working conditions and ensure the stable and efficient operation of the system. The control block diagram of the baling compression and net-wrapping device is shown in Figure 9 [38].
(2)
Design of the Software for the Control System
Use STEP 7-MicroWIN SMART V02.05.00.00 00.02.00.01 software for programming. According to the sequential and logical nature of the working process of the baling compression and net-wrapping device, programming is carried out using a sequential control method. The program has an automatic initialization function and carries out strict logical control and interlocking functions in the program [39]. The flow of the PLC control program is shown in Figure 10.
(3)
Design of the Human–Machine Interaction Terminal
To enhance the operational convenience of the system and the visualization of the operational state, this model adopts a high-performance HMI touch screen as the human–machine interaction terminal, and the Siemens SMART 1000 IE V4 intelligent screen is used for development. This intelligent screen communicates with the CPU through an Ethernet interface and has multiple functions, including equipment parameter adjustment, control process visualization, and alarm functions [40].
The automatic/manual mode interface is shown in Figure 11. The automatic mode interface can display the operating status of the system and the change in straw weight, facilitating the operator monitoring the operating status of the system and ensuring the stable and reliable operation of the system. In addition, the trigger weight of the weighing sensor and the start/stop actions of the equipment can be adjusted through the corresponding buttons on the interface. When an error occurs during operation, the button of the corresponding device turns red as a warning, and the system pauses its operation. The operator can perform inching operations of the equipment and system debugging on the manual-mode interface.

2.3. Test Trial

2.3.1. Materials and Conditions for the Test

The performance test of the self-propelled straw-harvesting and -baling machine was carried out in Dashitai town, Bayannur city, Inner Mongolia Autonomous Region, at an altitude of 1100 m. The test site was flat and open. The plant spacing of corn planting was 18 cm, the row spacing of the large row was 60 cm, and the row spacing of the small row was 40 cm. Moreover, the distribution of corn straw in the site was relatively uniform and had certain representativeness. The test material was corn straw of the Xianyu 1483 variety, with an average moisture content of 17.5%. After the corn ear was harvested, the straw was bent and lodged, and the average height of the vertical part was 775 mm. The thickness uniformity of the straw was moderate. The net-wrapping material was a 0.12 mm special net for baling.

2.3.2. Test Method

Based on previous research on the demand for straw feed utilization and the bearing capacity of common straw bale collection and transportation tools in the region, after comprehensive consideration, the mass of the straw bale was set to 25 kg. The forward movement speed of the machine was 4 km/h, and the number of net-wrapping turns was set to 4. The pressure of the hydraulic system of the baling compression device was set to 18 MPa. The hydraulic system used L-HM46 anti-wear lubricating oil. The working oil temperature was set to not exceed 90 °C. Before refueling, we checked whether the hydraulic oil was clean. If the hydraulic oil was insufficient, it was replenished immediately. Performance tests were carried out in combination with the test methods stipulated in GB/T 25423-2023 [41]. The test selected bale density, finisher baling rate, regular bale rate, bale drop resistance rate, and pure working hour productivity as the testing indicators. At the same time, the working operation conditions of the baling compression device, the net-wrapping device, and other structures, as well as the stability of the whole vehicle, were observed. The picture of the performance test is shown in Figure 12.
After the unit worked stably, a stopwatch was used to start timing the process after the last bale was unloaded, counting the number of completed bales until the 20th bale was unloaded, after which point the stopwatch was stopped. The pure working time required for 20 bales was recorded, and the number of scattered bales during the working time was counted. Ten regular bales completed within the optional working period in the test area were selected and weighed, and the equivalent mass was calculated according to Formula (12). The pure working hour productivity was calculated three times according to Formula (13), and the results were averaged.
m 1 = m ( 1 H c ) 1 0.2 ,
E c x = m 1 ( 20 I c ) 10 3 t c ,
where m 1 is the average equivalent mass of the measured bales, kg; m is the average quality of the measured bales, kg; H c is the material’s moisture content; E c x is the pure working hour productivity, t/h; I c is the cumulative number of loose bundles in pure working time; and t c is the pure working time, h.
Ten straw bales were taken from the above straw bales, their length, width, and height were measured along the midline position of each side along the length direction, and the same straw bales were weighed. The density of the straw bales was calculated according to Formula (14), and the results were averaged.
ρ = m 2 ( 1 H c ) 1 0.2 a b h ,
where ρ is the straw bale density, kg/m3; m 2 is the quality of the measured bales, kg; a is the length of the measured bales, m; b is the width of the measured bales, m; and h is the height of the measured bales, m.
The unit worked continuously for two hours, and the number of bales and loose bales was recorded. The baling rate was calculated according to Formula (15).
S k = I d I s I d × 100 % ,
where S k is the baling rate, %; I d is the cumulative number of bales; and I s is the cumulative number of loose bales.
We took 50 formed straw bales and freely dropped them on the ground after cutting from a height of 5 m. Each bale was dropped continuously for 3 times, and the number of loose bales was recorded. The bale drop resistance rate was calculated according to Formula (16).
S k c = I k c I k s I k c × 100 % ,
where S k c is the bale drop resistance rate, %; I k s is the cumulative number of loose bales after dropping; and I k c is the number of measured straw bales.
The lengths of the four long sides of the straw bales were measured along the length direction. If the difference between the maximum value and the minimum value was not greater than 10% of the average value, it was a regular straw bale; otherwise, it was an irregular bale. No less than 10 bales were measured in total, and the regular bale rate was calculated according to Formula (17).
S g = I g c I g b I g c × 100 % ,
where S g is the regular bale rate, %; I g c is the number of bales measured; and I g b is the number of irregular bales.

3. Results and Discussion

The machine worked for 2 h continuously and created 304 bales in total. An example of the product is shown in Figure 13. The test results are shown in Table 4.
By comparing the test results with relevant research, the operational performance of the self-propelled straw-harvesting and -baling machine designed in this paper can be analyzed. The towed straw square baler designed by Shen Congju et al. [13] adopts open compression driven by a crank–slider mechanism and uses a knotter for tying. Its overall dimensions are 6450 × 3170 × 1870 mm (L × W × H), with a bale density of 119.67 kg/m3 and a bale drop resistance rate of 91.66%. The average productivity is 3.36 t/h. The machine in this study employs hydraulic closed compression and net-wrapping, showing significant advantages in bale density and bale drop resistance rate. Moreover, the self-propelled design enables more flexible steering and better adaptation to small-plot operations. The towed square baler with net-wrapping designed by Yang Jie et al. [42] adopts open compression and net-wrapping. It has a bale density of 170 kg/m3 and a bale drop resistance rate of 96%. Although its performance is improved to some extent compared to using a knotter for tying, the bale density and baling rate are still lower than those recorded using the machine in this study. The turning radius of our machine, measured through tests, was 6.68 m. According to reference [6], reducing the turning radius is beneficial for improving the machine’s flexibility; due to the need for tractor towing, the turning radius of towed balers is significantly larger than that of self-propelled ones. According to actual investigations, the turning radius of common towed balers is generally between 7 and 10 m.
The self-propelled straw-harvesting and -baling machine designed in this paper can effectively perform operations such as harvesting, chopping, rubbing, dust removal, baling, and net-wrapping of straw in actual work, forming regular high-density straw bales with good flexibility and trafficability. The designed baling compression and net-wrapping device and control system can effectively ensure a high baling rate, a high straw bale density, and relatively high productivity. However, there were still three bales that remained loose in our experiments. Our analysis shows that the dust generated by the dust removal device on the upper part of the baling compression device clogs the air filter, affecting the normal operation of the hydraulic system. Although measures such as cleaning and adding baffles were taken, the equipment layout still needs to be further optimized. At the same time, the use of a more efficient filter to improve the filtration accuracy and dust-holding capacity should also considered. In addition, this design was only tested under a single condition of straw moisture content, straw bale weight, and net-wrapping turns. The relationships between test parameters such as bale density and bale drop resistance rate and factors such as straw moisture content, straw mass, and net-wrapping turns remain to be further determined.
The future improvement directions for this machine should mainly focus on the following points:
(1)
In follow-up studies, further research and improvement should be carried out on the hydraulic system of the baling compression device. The non-linear friction effect in the system should be analyzed, and a non-linear friction model should be introduced for research to improve the system efficiency and performance [43]. At the same time, more advanced variable-displacement pump technology should be adopted to adjust pump displacement in real time according to different working conditions, further improving the energy utilization efficiency and reducing energy consumption.
(2)
Based on the existing PLC control system, an adaptive control algorithm should be introduced, enabling the device to automatically adjust parameters such as compression force and compression speed according to different working conditions.
(3)
A comprehensive real-time monitoring system should be integrated into the equipment. Pressure sensors and displacement sensors should be installed on the piston of the compression hydraulic cylinder, and a flow sensor should be installed inside the hydraulic system to monitor the flow changes, piston pressure changes, and displacement in real time during the compression process, ensuring the stability and reliability of the compression process.

4. Conclusions

(1)
This study designed a self-propelled straw-harvesting and -baling machine, which can complete the operations of harvesting, chopping, dust removal, baling compression, and net-wrapping of straw in one pass, reducing the number of operation steps, lowering the transportation and storage costs, achieving a high baling rate, a high straw bale density, and good quality, and providing effective equipment support for the utilization of straw as feed.
(2)
The baling compression device is driven by a hydraulic system and achieves the compression of high-density square bales through the coordinated work of three hydraulic cylinders. The designed compression chamber, shaping chamber, and hydraulic system ensure the high efficiency and reliability of the compression process. The net-wrapping device is driven by a hydraulic motor and gear transmission to achieve automatic net-wrapping. The parameters of the net-wrapping gear and key components are reasonably designed to ensure the quality of the operation. The control system based on PLC and the human–machine interaction terminal achieve automatic control and intelligent operation, improving the convenience and visualization of machine operation.
(3)
The results of the field performance test showed that the baling rate of the self-propelled straw-harvesting and -baling machine reached 99%, the regular bale rate reached 100%, the bale density was 264.77 kg/m3, the bale drop resistance rate was 94%, and the pure working hour productivity was 4.03 t/h. All indicators met the design requirements and the actual production needs, and the overall performance of the whole machine was excellent. At the same time, the problems found in the test provided a basis for further improvement and optimization of the equipment.

Author Contributions

Conceptualization, Z.H. and P.F.; methodology, L.J. and Y.Z.; validation, L.J. and Z.W.; investigation, Y.Z. and Z.H.; data curation, L.J. and H.Z.; writing—original draft preparation, L.J.; writing—review and editing, Y.Z.; visualization, L.J.; supervision, Z.H.; project administration, Y.Z.; and funding acquisition, Y.Z. All authors have read and agreed to the published version of the manuscript.

Funding

This research was funded by the Integrated Pilot Project for Agricultural Machinery Research, Development, Manufacturing, and Promotion in the Shandong Province, China, with grant number NJYTHSD-202313.

Institutional Review Board Statement

Not applicable.

Data Availability Statement

The data presented in this study are available upon request from the corresponding author.

Acknowledgments

The authors would like to thank the technical editor and anonymous reviewers for their constructive comments and suggestions related to this study.

Conflicts of Interest

This research was conducted in the absence of any commercial or financial relationships that could be construed as potential conflicts of interest.

References

  1. National Bureau of Statistics of China. China Statistical Yearbook 2024; China Statistics Press: Beijing, China, 2024; Chapter 12. [Google Scholar]
  2. Huo, L.L.; Zhao, L.X.; Meng, H.B.; Yao, Z.L. Study on straw multi-use potential in China. Trans. CSAE 2019, 35, 218–224. [Google Scholar] [CrossRef]
  3. Li, X.F.; Wang, Y.S.; Sun, Y.; Sun, C.Y. Present situation of corn straw resources in China and research progress in feed conversion. Feed Res. 2022, 45, 129–132. [Google Scholar] [CrossRef]
  4. Zhong, L.Y.; Sun, H.Z.; Wu, G.Z.; Liu, J.X. Restrictive Factors and Countermeasures for Use of Cereal Byproducts as Feeds. Chin. J. Anim. Sci. 2023, 59, 61–66. [Google Scholar] [CrossRef]
  5. Zhang, J.; Han, C.J.; Guo, H.; Tang, X.P.; Liu, J.J. Research status and prospect of corn straw harvesting machinery. J. Chin. Agric. Mech. 2020, 41, 209–214, 236. [Google Scholar] [CrossRef]
  6. Duan, X.; Duan, J.; Zhang, H. Research status and development trend of corn straw baler in China. Agric. Eng. 2022, 12, 15–19. [Google Scholar] [CrossRef]
  7. Wang, J.X. Simulation Analysis and Experimental Research on the Pick-Up Mechanism of Stalk Baler. Master’s Thesis, Jilin University, Changchun, China, 2018. [Google Scholar]
  8. New Holland. Bigbaler Plus Big Baler. Available online: https://agriculture.newholland.com/apac/zh-cn/equipment/products/balers/bigbaler (accessed on 2 July 2024).
  9. AGCO. MF 2200 Series Large Square Baler. Available online: https://www.agcocorp.cn/products/hay-tools/MF-2200-large-square-baler.html (accessed on 2 July 2024).
  10. Cheng, C. Design and Experiment of Self-Propelled Pickup, High Stubble Cutting Device. Master’s Thesis, Jiangsu University, Zhenjiang, China, 2016. [Google Scholar]
  11. Wang, F.D.; Chen, Z.; Wang, J.Y.; Wang, X.W.; Chen, F. Design and Experiment of 4YF-1300 Large Rectangular Baler. Trans. Chin. Soc. Agric. Mach. 2009, 40, 37–41. [Google Scholar]
  12. Wang, H.Y.; Jing, T.T.; Tang, Z.; Wang, G.Q.; Chen, S.R. Structural design and experiment of picking and baling machine for wasted straw in field. Acta Agric. Zhejiang 2024, 36, 2368–2378. [Google Scholar] [CrossRef]
  13. Shen, C.J.; Tan, X.Y.; Dai, Y.H.; Li, F.; Zhang, J.X.; Wang, X.H.; Shen, L. Design and test of 9YQ-2200S crop straw square baler. J. Gansu Agric. Univ. 2024, 59, 287–294. [Google Scholar] [CrossRef]
  14. Wang, B. Study on Compression Experiment of the Maize Straw After Being Rubbed and Cut. Master’s Thesis, Shandong Agricultural University, Tai’an, China, 2005. [Google Scholar]
  15. Kanawoyski, C. Harvesting Machinery; China Agricultural Machinery Press: Beijing, China, 1983. [Google Scholar]
  16. JB/T 5166-1991; Testing Methods for Square Balers. Ministry of Machinery and Electronics Industry: Beijing, China, 1991.
  17. Wang, L.C. The Density Control System and Experimental Research of Forage Baler. Master’s Thesis, Beijing Forestry University, Beijing, China, 2020. [Google Scholar]
  18. Zuo, J.M. Hydraulic and Pneumatic Transmission, 5th ed.; Machinery Industry Press: Beijing, China, 2016. [Google Scholar]
  19. Chen, T.Y.; Jia, H.L.; Li, M.W.; Zhao, J.L.; Deng, J.Y.; Fu, J.; Yuan, H.F. Mechanism of restraining maize stalk block springback under pressure maintenance/strain maintenance. Trans. CSAE 2021, 37, 51–58. [Google Scholar] [CrossRef]
  20. Ma, Y.H.; Xuan, C.Z.; Wu, P.; Yang, J.N.; Su, H.; Zhang, Y. Experiment on stress relaxation of corn stover during compression with assisted vibration. Trans. CSAE 2016, 32, 88–94. [Google Scholar] [CrossRef]
  21. Turner, A.P.; Sama, M.P.; Bryson, L.S.; Montross, M.D. Effect of stem crushing on the uniaxial bulk compression behaviour of switch grass and miscanthus. Biosyst. Eng. 2018, 175, 52–62. [Google Scholar] [CrossRef]
  22. Talebi, S.J.; Tabil, L.G.; Opoku, A.; Shaw, M.D. Compression and relaxation properties of timothy hay. Int. J. Agric. Biol. Eng. 2011, 4, 69–78. [Google Scholar]
  23. Zhang, R.Y. Research on the Compression Mechanism and Optimisation of Compression Processing Parameters of Chopped Corn Stalk Based on the Discrete Element Method. Master’s Thesis, Jilin University, Changchun, China, 2023. [Google Scholar]
  24. Zhou, P. Design on hydraulic pressure boosting system for forging press. Forg. Stamp. Technol. 2024, 49, 189–195. [Google Scholar] [CrossRef]
  25. Zhao, Y.L.; Diao, P.S.; Lu, Z.T.; Li, X.H.; Li, S.C.; Wang, S.S. Design and Test of a Traction Side-Pull Square Straw Bale Pick-Up-and-Stack Truck. Agriculture 2024, 14, 1978. [Google Scholar] [CrossRef]
  26. Zhang, Z.Y. Design of Two-Anvil Press Frame and Hydraulic System. Master’s Thesis, Anhui University of Science and Technology, Huainan, China, 2019. [Google Scholar]
  27. Liu, X. Design and Research of Multi-Functional Hydraulic Experiment Platform. Master’s Thesis, Shandong University, Jinan, China, 2021. [Google Scholar]
  28. Zhang, B. Design of High-Density Forage Baler. Master’s Thesis, Shanxi Agricultural University, Jinzhong, China, 2013. [Google Scholar]
  29. Cui, H.; Yu, X.C. Design and Finite Element Analysis of a Rocker Arm Type Film Wrapping Machine. Mach. Build. Autom. 2019, 9, 115–117. [Google Scholar] [CrossRef]
  30. Akinsade, A.; Eiche, J.F.; Akintunlaji, O.A.; Olusola, E.O.; Morakinyo, K.A. Development of a Mobile Hydraulic Lifting Machine. Saudi J. Eng. Technol. 2024, 9, 257–264. [Google Scholar] [CrossRef]
  31. Jiang, Y.J. Design and Experimental Study on the Net-Wrapping Device of Self-Propelled Straw Harvester Baler. Master’s Thesis, Hebei Normal University of Science & Technology, Qinhuangdao, China, 2022. [Google Scholar]
  32. Chen, T.Y. Research on Rheological Properties of Corn Stalk Compression and Key Technology of Baling. Ph.D. Thesis, Jilin University, Changchun, China, 2021. [Google Scholar]
  33. Mao, X.; Zhang, L.; Zhou, L. System Design of Mold Opening and Closing Device of Hollow Blow Molding Machine Based on PLC. Mach. Tool Hydraul. 2024, 52, 100–107. [Google Scholar] [CrossRef]
  34. Shi, M.Q.; Li, Y.Z.; Pan, Y.C.; Jin, W. Design of an Adaptive Height Control System for Sugarcane Harvester Header. Agronomy 2024, 14, 1644. [Google Scholar] [CrossRef]
  35. Bengbu Dayang Sensing System Engineering Co., Ltd. DYX-301 Cantilever Beam Type Load Cell. Available online: https://www.dysensor.com/Product/105.html (accessed on 2 July 2024).
  36. Hugong Group Co., Ltd. NJK-8002. Available online: http://www.chlrd.com/cn/product-show.asp?id=111&tt=30 (accessed on 2 July 2024).
  37. Siemens. CPU224 XP High-Speed I/O. Available online: https://mall.industry.siemens.com/mall/zh/cn/Catalog/Products/10233724 (accessed on 2 July 2024).
  38. Zhang, Y.L.; Cai, S.K.; Shan, S.Z.; Li, Y.J. Development of modular backpack silage equipment control system. J. Phys. Conf. Ser. 2023, 2581, 012006. [Google Scholar] [CrossRef]
  39. Xiao, Z.; Liu, L.D.; Wang, G.H.; Gao, D.M.; Bai, Y.; Wang, D.C. Control system design of silage round baler based on PLC. J. China Agric. Univ. 2013, 18, 175–179. [Google Scholar]
  40. Yin, X.; Yang, T.X.; Jin, C.Q.; Du, J. Development of an Intelligent Control System for Precision Corn Seeding. J. Agric. Mech. Res. 2018, 40, 125–128. [Google Scholar] [CrossRef]
  41. GB/T 25423-2023; Rectangular Bale Baler. AQSIQ-SAC: Beijing, China, 2023.
  42. Yang, J.; Wang, Y.; Zhu, Y.; Gu, D.; Li, Z. Design and test of wrapping net mechanism of square bale straw baler. J. Chin. Agric. Mech. 2024, 45, 36–40. [Google Scholar] [CrossRef]
  43. Ben Hazem, Z.; Fotuhi, M.J.; Bingul, Z. A Comparative Study of the Joint Neuro-Fuzzy Friction Models for a Triple Link Rotary Inverted Pendulum. IEEE Access 2020, 8, 49066–49078. [Google Scholar] [CrossRef]
Figure 1. Overall structure diagram of self-propelled straw-harvesting and -baling machine, where 1 is the straw pickup device; 2 is the feeding device; 3 is the primary chopping device; 4 is the throwing device; 5 is the net-wrapping device; 6 is the baling compression device; 7 is the dust removal device; and 8 is the secondary chopping device.
Figure 1. Overall structure diagram of self-propelled straw-harvesting and -baling machine, where 1 is the straw pickup device; 2 is the feeding device; 3 is the primary chopping device; 4 is the throwing device; 5 is the net-wrapping device; 6 is the baling compression device; 7 is the dust removal device; and 8 is the secondary chopping device.
Agriculture 15 00629 g001
Figure 2. Structure diagram of baling compression device, where 1 is the frame; 2 is the first hydraulic cylinder (cylinder 1); 3 is the fuel tank; 4 is the storage bin; 5 is the second hydraulic cylinder (cylinder 2); 6 is the third hydraulic cylinder (cylinder 3); 7 is the stroke gauge (each cylinder has one); 8 is the compression chamber; 9 is the shaping chamber; 10 is the weighing platform; and 11 is the pre-compression chamber.
Figure 2. Structure diagram of baling compression device, where 1 is the frame; 2 is the first hydraulic cylinder (cylinder 1); 3 is the fuel tank; 4 is the storage bin; 5 is the second hydraulic cylinder (cylinder 2); 6 is the third hydraulic cylinder (cylinder 3); 7 is the stroke gauge (each cylinder has one); 8 is the compression chamber; 9 is the shaping chamber; 10 is the weighing platform; and 11 is the pre-compression chamber.
Agriculture 15 00629 g002
Figure 3. Hydraulic cylinder and its action diagram, where 1 is the first hydraulic cylinder; 2 is the piston of cylinder 1; 3 is the second hydraulic cylinder; 4 is the third hydraulic cylinder; 5 is the piston of cylinder 3; 6 is the piston of cylinder 2; 7 is the compression chamber; and 8 is the shaping chamber.
Figure 3. Hydraulic cylinder and its action diagram, where 1 is the first hydraulic cylinder; 2 is the piston of cylinder 1; 3 is the second hydraulic cylinder; 4 is the third hydraulic cylinder; 5 is the piston of cylinder 3; 6 is the piston of cylinder 2; 7 is the compression chamber; and 8 is the shaping chamber.
Agriculture 15 00629 g003
Figure 4. The force analysis of the two straw bales.
Figure 4. The force analysis of the two straw bales.
Agriculture 15 00629 g004
Figure 5. Hydraulic system schematic diagram of baling compression device, where 1 is the oil tank; 2 is the filter; 3 is the auxiliary pump; 4 is the main pump; 5 and 6 are the check valves; 7, 8, and 9 are the three-position four-way electro-hydraulic directional control valves; 10, 13, and 15 are the speed control valves; 11 and 14 are the sequence valves; 12 is the two-position two-way electromagnetic directional control valve; 16 and 17 are the hydraulic control check valves; 18 is the electromagnetic relief valve; 19 is the relief valve; 20 is the first hydraulic cylinder; 21 is the second hydraulic cylinder; and 22 is the third hydraulic cylinder.
Figure 5. Hydraulic system schematic diagram of baling compression device, where 1 is the oil tank; 2 is the filter; 3 is the auxiliary pump; 4 is the main pump; 5 and 6 are the check valves; 7, 8, and 9 are the three-position four-way electro-hydraulic directional control valves; 10, 13, and 15 are the speed control valves; 11 and 14 are the sequence valves; 12 is the two-position two-way electromagnetic directional control valve; 16 and 17 are the hydraulic control check valves; 18 is the electromagnetic relief valve; 19 is the relief valve; 20 is the first hydraulic cylinder; 21 is the second hydraulic cylinder; and 22 is the third hydraulic cylinder.
Agriculture 15 00629 g005
Figure 6. Working sequence diagram of the hydraulic cylinders and electromagnets, where FB is fast backward movement; P is pause; and FF is fast forward movement.
Figure 6. Working sequence diagram of the hydraulic cylinders and electromagnets, where FB is fast backward movement; P is pause; and FF is fast forward movement.
Agriculture 15 00629 g006
Figure 7. Structure diagram of net-wrapping device, where 1 is the driving gear; 2 is the net-wrapping hydraulic motor; 3 is the hydraulic valve group; 4 is the clamping knife; 5 is the cutter; 6 is the clamping and cutting hydraulic cylinder; 7 is the telescopic bracket; 8 is the net roll bracket; 9 is the net guide rod; 10 is the discharge outlet sleeve; 11 is the pulley block; and 12 is the net-wrapping gear.
Figure 7. Structure diagram of net-wrapping device, where 1 is the driving gear; 2 is the net-wrapping hydraulic motor; 3 is the hydraulic valve group; 4 is the clamping knife; 5 is the cutter; 6 is the clamping and cutting hydraulic cylinder; 7 is the telescopic bracket; 8 is the net roll bracket; 9 is the net guide rod; 10 is the discharge outlet sleeve; 11 is the pulley block; and 12 is the net-wrapping gear.
Agriculture 15 00629 g007
Figure 8. Force analysis diagram of the net-wrapping device, where 1 is the net roll bracket; 2 is the net roll; 3 is the net rope; and 4 is the net guide rod.
Figure 8. Force analysis diagram of the net-wrapping device, where 1 is the net roll bracket; 2 is the net roll; 3 is the net rope; and 4 is the net guide rod.
Agriculture 15 00629 g008
Figure 9. The control block diagram of the baling compression and net-wrapping device.
Figure 9. The control block diagram of the baling compression and net-wrapping device.
Agriculture 15 00629 g009
Figure 10. Flowchart of the control system.
Figure 10. Flowchart of the control system.
Agriculture 15 00629 g010
Figure 11. Automatic/manual-mode interface: (a) automatic-mode interface; and (b) manual-mode interface.
Figure 11. Automatic/manual-mode interface: (a) automatic-mode interface; and (b) manual-mode interface.
Agriculture 15 00629 g011
Figure 12. Field test of self-propelled straw-harvesting and -baling machine: (a) diagram of the whole machine; (b) diagram of the test field; (c,d) diagram of the working process.
Figure 12. Field test of self-propelled straw-harvesting and -baling machine: (a) diagram of the whole machine; (b) diagram of the test field; (c,d) diagram of the working process.
Agriculture 15 00629 g012
Figure 13. Example of straw bales.
Figure 13. Example of straw bales.
Agriculture 15 00629 g013
Table 1. Comparison table of key technologies.
Table 1. Comparison table of key technologies.
Key TechnologiesThis MachineCommon Models
Travel modeSelf-propelledTowed
Compression methodClosed-type compressionOpen-type compression
Power source of baling compression deviceHydraulicMechanical
Bundling deviceNet-wrapping deviceKnotter
Table 2. Main parameters of self-propelled straw-harvesting and -baling machine.
Table 2. Main parameters of self-propelled straw-harvesting and -baling machine.
ItemValue
Over size (L × W × H mm)8460 × 3070 × 3400
Working width (mm)2800
Engine power (kw)191
Bale size (before expansion) (L × W × H mm)755 × 300 × 360
Bale density (kg/m3)≥200
Table 3. The main parameters of the hydraulic cylinder.
Table 3. The main parameters of the hydraulic cylinder.
NameCylinder Diameter D/mmRod Diameter d/mmTravel L/mm
Cylinder 112580960
Cylinder 2180115500
Cylinder 3160125900
Table 4. Results of field test.
Table 4. Results of field test.
Test ParametersValueStandard Value
Pure working hour
Productivity (t/h)
4.03/
Number of bales304/
Number of loose bales3/
Baling rate (%)99%98%
Regular bale rate (%)100%95%
Bale density (kg/m3)264.77200
Bale drop resistance rate (%)94%93%
Disclaimer/Publisher’s Note: The statements, opinions and data contained in all publications are solely those of the individual author(s) and contributor(s) and not of MDPI and/or the editor(s). MDPI and/or the editor(s) disclaim responsibility for any injury to people or property resulting from any ideas, methods, instructions or products referred to in the content.

Share and Cite

MDPI and ACS Style

Jiao, L.; Hao, Z.; Zhang, Y.; Wang, Z.; Zhou, H.; Fu, P. Design and Test of a Baling Compression and Net-Wrapping Device for Self-Propelled Straw-Harvesting and -Baling Machines. Agriculture 2025, 15, 629. https://doi.org/10.3390/agriculture15060629

AMA Style

Jiao L, Hao Z, Zhang Y, Wang Z, Zhou H, Fu P. Design and Test of a Baling Compression and Net-Wrapping Device for Self-Propelled Straw-Harvesting and -Baling Machines. Agriculture. 2025; 15(6):629. https://doi.org/10.3390/agriculture15060629

Chicago/Turabian Style

Jiao, Lihang, Zehua Hao, Yinping Zhang, Zhenwei Wang, Hua Zhou, and Peng Fu. 2025. "Design and Test of a Baling Compression and Net-Wrapping Device for Self-Propelled Straw-Harvesting and -Baling Machines" Agriculture 15, no. 6: 629. https://doi.org/10.3390/agriculture15060629

APA Style

Jiao, L., Hao, Z., Zhang, Y., Wang, Z., Zhou, H., & Fu, P. (2025). Design and Test of a Baling Compression and Net-Wrapping Device for Self-Propelled Straw-Harvesting and -Baling Machines. Agriculture, 15(6), 629. https://doi.org/10.3390/agriculture15060629

Note that from the first issue of 2016, this journal uses article numbers instead of page numbers. See further details here.

Article Metrics

Back to TopTop