Contribution of Acid Additive to Co-Composting of Chicken Manure: Gas Emission Reduction and Economic Assessment
Abstract
1. Introduction
2. Materials and Methods
2.1. Test Materials
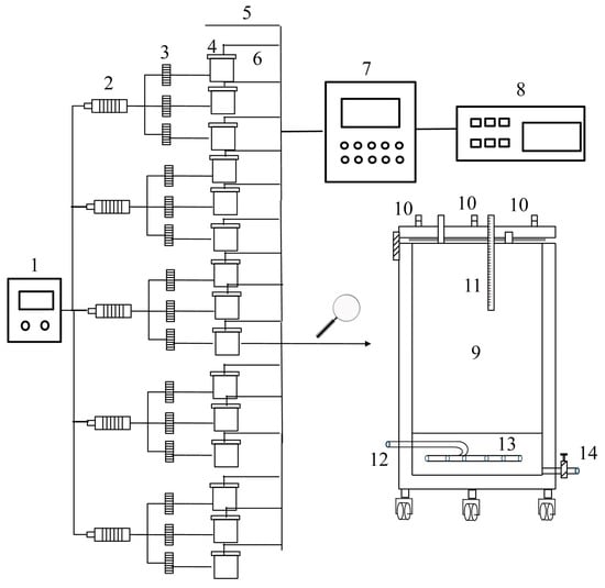
2.2. Experimental Design
2.3. Compost Sample Collection and Analysis
2.4. Gas Sample Collection and Analysis
2.5. Microbial Community Analysis
2.6. Economic Evaluation Methods
2.7. Analytical Methods
2.8. Data Analysis
3. Results and Discussion
3.1. Maturity Parameters
3.2. Dynamic Changes in Nitrogen Composition and Loss
3.2.1. Total Nitrogen
3.2.2. NH4+-N
3.2.3. NO3−-N
3.2.4. NH3 Emission
3.2.5. Nitrogen Loss
3.3. Dynamic Changes in Sulfur Composition and Emission Reduction
3.3.1. H2S Emission
3.3.2. Water-Soluble Sulfate
3.3.3. Sulfur Loss
3.4. Microbial Correlation Analysis
3.5. Economic Analysis
4. Conclusions
Supplementary Materials
Author Contributions
Funding
Institutional Review Board Statement
Data Availability Statement
Conflicts of Interest
References
- Yang, X.; Mazarji, M.; Li, M.; Li, A.; Li, R.; Zhang, Z.; Pan, J. Mechanism of magnetite-assisted aerobic composting on the nitrogen cycle in pig manure. Bioresour. Technol. 2024, 391, 129985. [Google Scholar] [CrossRef]
- Yao, X.; Zhou, H.; Meng, H.; Ding, J.; Shen, Y.; Cheng, H.; Zhang, X.; Li, R.; Fan, S. Amino acid profile characterization during the co-composting of a livestock manure and maize straw mixture. J. Clean. Prod. 2021, 278, 123494. [Google Scholar] [CrossRef]
- Chen, H.; Awasthi, M.K.; Liu, T.; Zhao, J.; Ren, X.; Wang, M.; Duan, Y.; Awasthi, S.K.; Zhang, Z. Influence of clay as additive on greenhouse gases emission and maturity evaluation during chicken manure composting. Bioresour. Technol. 2018, 266, 82–88. [Google Scholar] [CrossRef] [PubMed]
- Xu, Z.; Xue, J.; Liu, L.; Liu, J.; Li, Y.; Chang, R. Effect of fermentation materials reflux on gaseous emissions during perishable waste composting. Environ. Technol. Innov. 2024, 33, 103530. [Google Scholar] [CrossRef]
- Hou, T.; Zhou, Y.; Cao, X.; Li, W.; Zhang, S.; Zhao, Y.; Chen, L.; An, Q.; Meng, L. Effects of microbial inoculum on microbial community and enzyme activity involved in nitrogen-sulfur metabolism during sewage sludge composting. Sci. Total Environ. 2023, 858, 159954. [Google Scholar] [CrossRef] [PubMed]
- Cao, Y.; Wang, X.; Bai, Z.; Chadwick, D.; Misselbrook, T.; Sommer, G.S.; Qin, W.; Ma, L. Mitigation of ammonia, nitrous oxide and methane emissions during solid waste composting with different additives: A meta-analysis. J. Clean. Prod. 2019, 235, 626–635. [Google Scholar] [CrossRef]
- Li, Y.B.; Liu, T.T.; Song, J.L.; LV, J.H.; Jiang, J.S. Effects of chemical additives on emissions of ammonia and greenhouse gas during sewage sludge composting. Process Saf. Environ. 2020, 143, 129–137. [Google Scholar] [CrossRef]
- Pan, J.; Cai, H.; Zhang, Z.; Liu, H.; Li, R.; Mao, H.; Awasthi, M.K.; Wang, Q.; Zhai, L. Comparative evaluation of the use of acidic additives on sewage sludge composting quality improvement, nitrogen conservation, and greenhouse gas reduction. Bioresour. Technol. 2018, 270, 467–475. [Google Scholar] [CrossRef] [PubMed]
- Wu, J.; He, S.; Liang, Y.; Li, G.; Li, S.; Chen, S.; Nadeem, F.; Hu, J. Effect of phosphate additive on the nitrogen transformation during pig manure composting. Environ. Sci. Pollut. Res. Int. 2017, 24, 17760–17768. [Google Scholar] [CrossRef]
- Wu, J.; Zhang, A.; Li, G.; Wei, Y.; He, S.; Lin, Z.; Shen, X.; Wang, Q. Effect of different components of single superphosphate on organic matter degradation and maturity during pig manure composting. Sci. Total Environ. 2019, 646, 587–594. [Google Scholar] [CrossRef]
- Li, R.; Xu, K.; Ali, A.; Deng, H.; Cai, H.; Wang, Q.; Pan, J.; Chang, C.-C.; Liu, H.; Zhang, Z. Sulfur-aided composting facilitates ammonia release mitigation, endocrine disrupting chemicals degradation and biosolids stabilization. Bioresour. Technol. 2020, 312, 123653. [Google Scholar] [CrossRef] [PubMed]
- Wang, K.; Wei, B.; Huang, D.; Li, H.; Ye, Z.A. Case Study of effects of sulfuric acid sprayon ammonia and odor emissions from swine manure composting. Appl. Eng. Agric. 2014, 30, 267–276. [Google Scholar] [CrossRef]
- Varghese, E.M.; Kour, B.; Ramya, S.; Krishna, P.D.; Nazla, K.A.; Sudheer, K.; Anith, K.N.; Jisha, M.S.; Ramakrishnan, B. Rice in acid sulphate soils: Role of microbial interactions in crop and soil health management. Appl. Soil Ecol. 2024, 196, 105309. [Google Scholar] [CrossRef]
- Nie, E.; Gao, D.; Zheng, G. Effects of lactic acid on modulating the ammonia emissions in co-composts of poultry litter with slaughter sludge. Bioresour. Technol. 2020, 315, 123812. [Google Scholar] [CrossRef]
- Jiao, M.; Yang, Z.; Xu, W.; Zhan, X.; Ren, X.; Zhang, Z. Elucidating carbon conversion and bacterial succession by amending fenon-like systems during co-composting of pig manure and branch. Sci. Total Environ. 2024, 917, 170279. [Google Scholar] [CrossRef]
- Kootstra, A.M.J.; Beeftink, H.H.; Scott, E.L.; Sanders, J.P.M. Comparison of dilute mineral and organic acid pretreatment for enzymatic hydrolysis of wheat straw. Biochem. Eng. J. 2009, 46, 126–131. [Google Scholar] [CrossRef]
- Deng, Z.; Geng, X.; Shi, M.; Chen, X.; Wei, Z. Effect of different moisture contents on hydrogen sulfide malodorous gas emission during composting. Bioresour. Technol. 2023, 380, 129093. [Google Scholar] [CrossRef] [PubMed]
- Li, D.; Yuan, J.; Ding, J.; Wang, H.; Shen, Y.; Li, G. Effects of carbon/nitrogen ratio and aeration rate on the sheep manure composting process and associated gaseous emissions. J. Environ. Manag. 2022, 323, 116093. [Google Scholar] [CrossRef] [PubMed]
- Ouyang, X.; Lin, H.; Hu, Z.; Zheng, Y.; Li, P.; Huang, W. Effect of biochar structure on H2S emissions during sludge aerobic composting: Insights into microscale characterization and microbial mechanism. Biomass Convers. Biorefin. 2022, 14, 12469–12482. [Google Scholar] [CrossRef]
- NY/T 525; Organic Fertilizer. Industry Standard—Agriculture: Beijing, China, 2021.
- GB/T 19524.1; Determination of Fecal Coliforms in Fertilizers. Standardization Administration of China: Beijing, China, 2004.
- GB/T 19524.2; Determination of Mortality of Ascarid Egg in Fertilizers. Standardization Administration of China: Beijing, China, 2004.
- Wang, Y.; Guo, H.; Wang, S.; Zhang, J.; Zhu, Z.; Li, X.; Dong, H. Sulfuric acid modified expanded vermiculite cover for reducing ammonia emissions from animal slurry storage. J. Hazard. Mater. 2021, 403, 123954. [Google Scholar] [CrossRef]
- Wang, Y.; Liu, S.; Xue, W.; Guo, H.; Li, X.; Zou, G.; Zhao, T.; Dong, H. The Characteristics of carbon, nitrogen and sulfur transformation during cattle manure composting—Based on different aeration strategies. Int. J. Environ. Res. Public Health 2019, 16, 3930. [Google Scholar] [CrossRef] [PubMed]
- Aguilera, P.G.; Gutiérrez Ortiz, F.J. Techno-economic assessment of biogas plant upgrading by adsorption of hydrogen sulfide on treated sewage–sludge. Energy Convers. Manag. 2016, 126, 411–420. [Google Scholar] [CrossRef]
- Zhang, X.; Gu, B.; van Grinsven, H.; Lam, S.K.; Liang, X.; Bai, M.; Chen, D. Societal benefits of halving agricultural ammonia emissions in china far exceed the abatement costs. Nat. Commun. 2020, 11, 4357. [Google Scholar] [CrossRef] [PubMed]
- Zhou, S.; He, Y.; Jiao, M.; Li, Q.; Ren, X.; Awasthi, M.K.; Li, R.; Zhang, Z. Simultaneous mitigation of greenhouse gases and ammonia by boric acid during composting: Emission reduction potentials and microbial mechanisms. J. Clean. Prod. 2024, 451, 142139. [Google Scholar] [CrossRef]
- Wang, Q.; Awasthi, M.K.; Ren, X.; Zhao, J.; Li, R.; Wang, Z.; Wang, M.; Chen, H.; Zhang, Z. Combining biochar, zeolite and wood vinegar for composting of pig manure: The effect on greenhouse gas emission and nitrogen conservation. Waste Manag. 2018, 74, 221–230. [Google Scholar] [CrossRef] [PubMed]
- Yang, F.; Li, G.; Shi, H.; Wang, Y. Effects of phosphogypsum and superphosphate on compost maturity and gaseous emissions during kitchen waste composting. Waste Manag. 2015, 36, 70–76. [Google Scholar] [CrossRef] [PubMed]
- GB/T 36195; Technical Specification for Sanitation Treatment of Livestock and Polutry Manure. Standardization Administration of China: Beijing, China, 2018.
- Sun, J.; Wang, G.; Liu, H.; Zhang, Y.; Sun, H.; Dai, X. Influence of thermally activated peroxodisulfate pretreatment on gaseous emission, dissolved organic matter and maturity evolution during spiramycin fermentation residue composting. Bioresour. Technol. 2022, 363, 127964. [Google Scholar] [CrossRef] [PubMed]
- Tong, B.; Wang, X.; Wang, S.; Ma, L.; Ma, W. Transformation of nitrogen and carbon during composting of manure litter with different methods. Bioresour. Technol. 2019, 293, 122046. [Google Scholar] [CrossRef]
- Zhan, Y.; Wei, Y.; Zhang, Z.; Zhang, A.K.; Li, Y.; Li, J. Effects of different C/N ratios on the maturity and microbial quantity of composting with sesame meal and rice straw biochar. Biochar 2021, 3, 557–564. [Google Scholar] [CrossRef]
- Yang, Y.; Kumar Awasthi, M.; Du, W.; Ren, X.; Lei, T.; Lv, J. Compost supplementation with nitrogen loss and greenhouse gas emissions during pig manure composting. Bioresour. Technol. 2020, 297, 122435. [Google Scholar] [CrossRef]
- Wang, Y.; Wang, J.; Wu, X.; Zhao, R.; Zhang, Z.; Zhu, J.; Azeem, M.; Xiao, R.; Pan, J.; Zhang, X.; et al. Synergetic effect and mechanism of elementary sulphur, MgSO4 and KH2PO4 progressive reinforcement on pig manure composting nitrogen retention. Environ. Pollut. 2023, 331, 121934. [Google Scholar] [CrossRef]
- Kai, P.; Pedersen, P.; Jensen, J.E.; Hansen, M.N.; Sommer, S.G. A whole-farm assessment of the efficacy of slurry acidification in reducing ammonia emissions. Eur. J. Agron. 2008, 28, 148–154. [Google Scholar] [CrossRef]
- Ren, X.; Wang, Q.; Zhang, Y.; Awasthi, M.K.; He, Y.; Li, R.; Zhang, Z. Improvement of humification and mechanism of nitrogen transformation during pig manure composting with black tourmaline. Bioresour. Technol. 2020, 307, 123236. [Google Scholar] [CrossRef]
- Luo, W.H.; Yuan, J.; Luo, Y.M.; Li, G.X.; Nghiem, L.D.; Price, W.E. Effects of mixing and covering with mature compost on gaseous emissions during composting. Chemosphere 2014, 117, 14–19. [Google Scholar] [CrossRef] [PubMed]
- Zhao, S.; Yang, X.; Zhang, W.; Chang, J.; Wang, D. Volatile sulfide compounds (VSCs) and ammonia emission characteristics and odor contribution in the process of municipal sludge composting. J. Air Waste Manag. Assoc. 2019, 69, 1368–1376. [Google Scholar] [CrossRef] [PubMed]
- Zhang, L.; Gao, X.; Li, Y.; Li, G.; Luo, W.; Xu, Z. Optimization of free air space to regulate bacterial succession and functions for alleviating gaseous emissions during kitchen waste composting. Bioresour. Technol. 2023, 387, 129682. [Google Scholar] [CrossRef] [PubMed]
- Xia, F.F.; Su, Y.; Wei, X.M.; He, Y.H.; Wu, Z.C.; Ghulam, A.; He, R. Diversity and activity of sulphur-oxidizing bacteria and sulphate-reducing bacteria in landfill cover soils. Lett. Appl. Microbiol. 2014, 59, 26–34. [Google Scholar] [CrossRef] [PubMed]
- Gao, X.; Xu, Z.; Zhang, L.; Li, G.; Nghiem, L.D.; Luo, W. Assimilatory sulphate reduction by acidogenesis: The key to prevent H2S formation during food and green waste composting for sustainable urbanization. Chem. Eng. J. 2024, 499, 156149. [Google Scholar] [CrossRef]
- Zang, B.; Li, S.; Michel, F., Jr.; Li, G.; Luo, Y.; Zhang, D.; Li, Y. Effects of mix ratio, moisture content and aeration rate on sulfur odor emissions during pig manure composting. Waste Manag. 2016, 56, 498–505. [Google Scholar] [CrossRef] [PubMed]
- Wei, Y.; Zhang, Y. Glycyl radical enzymes and sulfonate metabolism in the microbiome. Annu. Rev. Biochem. 2021, 90, 817–846. [Google Scholar] [CrossRef]
- Jiao, M.; Ren, X.; Zhan, X.; Hu, C.; Wang, J.; Syed, A.; Bahkali, A.H.; Zhang, Z. Exploring gaseous emissions and pivotal enzymatic activity during co-composting of branch and pig manure: The effect of particle size of bulking agents. Bioresour. Technol. 2023, 382, 129199. [Google Scholar] [CrossRef] [PubMed]
- Xi, B.; Zhao, X.; He, X.; Huang, C.; Tan, W.; Gao, R.; Zhang, H.; Li, D. Successions and diversity of humic-reducing microorganisms and their association with physical-chemical parameters during composting. Bioresour. Technol. 2016, 219, 204–211. [Google Scholar] [CrossRef]
- Liu, N.; Liu, Z.; Wang, K.; Zhao, J.; Fang, J.; Liu, G.; Yao, H.; Pan, J. Comparison analysis of microbial agent and different compost material on microbial community and nitrogen transformation genes dynamic changes during pig manure compost. Bioresour. Technol. 2024, 395, 130359. [Google Scholar] [CrossRef] [PubMed]
- Wang, N.; Bai, X.; Huang, D.; Shao, M.; Chen, Q.; Xu, Q. Insights into the influence of digestate-derived biochar upon the microbial community succession during the composting of digestate from food waste. Chemosphere 2023, 316, 137786. [Google Scholar] [CrossRef]
- Li, L.; Liu, Y.; Kong, Y.; Zhang, J.; Shen, Y.; Li, G.; Wang, G.; Yuan, J. Relating bacterial dynamics and functions to greenhouse gas and odor emissions during facultative heap composting of four kinds of livestock manure. J. Environ. Manag. 2023, 345, 118589. [Google Scholar] [CrossRef]
- Wang, C.; Wu, M.; Peng, C.; Yan, F.; Jia, Y.; Li, X.; Li, M.; Wu, B.; Xu, H.; Qiu, Z. Bacterial dynamics and functions driven by a novel microbial agent to promote kitchen waste composting and reduce environmental burden. J. Clean. Prod. 2022, 337, 130491. [Google Scholar] [CrossRef]
- Tian, X.; Qin, W.; Zhang, Y.; Liu, Y.; Lyu, Q.; Chen, G.; Feng, Z.; Ji, G.; Yan, Z. The inoculation of thermophilic heterotrophic nitrifiers improved the efficiency and reduced ammonia emission during sewage sludge composting. Chem. Eng. J. 2024, 479, 147237. [Google Scholar] [CrossRef]
- Wang, J.; Pan, J.; Ma, X.; Li, S.; Chen, X.; Liu, T.; Wang, Q.; Wang, J.J.; Wei, D.; Zhang, Z.; et al. Solid digestate biochar amendment on pig manure composting: Nitrogen cycle and balance. Bioresour. Technol. 2022, 349, 126848. [Google Scholar] [CrossRef] [PubMed]
- Zhu, L.; Li, W.; Huang, C.; Tian, Y.; Xi, B.; Wu, W.; Yan, Y. Contribution of sulfur-containing precursors to release of hydrogen sulfide in sludge composting. J. Environ. Manag. 2024, 353, 120195. [Google Scholar] [CrossRef]
- Guerin, T.F. Prototyping of co-composting as a cost-effective treatment option for full-scale on-site remediation at a decommissioned refinery. J. Clean. Prod. 2021, 302, 127012. [Google Scholar] [CrossRef]





| Treatment | Nitrogen Balance (g) | Nitrogen Loss Rate (%) | ||||
|---|---|---|---|---|---|---|
| Initial N | Final N | Total N Loss | NH3-N Loss | Total N Loss | NH3-N | |
| CK | 161.8 ± 4.53 a | 137.1 ± 5.44 b | 24.63 ± 0.98 a | 17.56 ± 1.44 a | 15.25 ± 1.01 a | 10.86 ± 0.92 a |
| OA1 | 159.4 ± 10.27 a | 139.4 ± 7.99 b | 19.96 ± 6.42 ab | 13.30 ± 0.50 b | 12.45 ± 3.61 ab | 8.36 ± 0.53 b |
| OA2 | 160.9 ± 5.52 a | 147.5 ± 8.63 ab | 14.98 ± 3.18 bc | 9.97 ± 1.30 c | 8.38 ± 2.67 bc | 6.21 ± 0.96 c |
| OA3 | 166.7 ± 4.16 a | 154.5 ± 4.14 a | 12.24 ± 2.13 c | 6.74 ± 0.27 d | 7.34 ± 1.24 c | 4.05 ± 0.26 d |
| SA1 | 167.4 ± 4.95 a | 149.1 ± 6.31 ab | 16.13 ± 1.06 abc | 11.62 ± 0.70 bc | 10.97 ± 1.13 bc | 6.94 ± 0.36 c |
| Treatment | Sulfur Balance (g) | Sulfur Loss Rate (%) | ||||
|---|---|---|---|---|---|---|
| Initial S | Final S | Total S Loss | H2S-S Loss | Total S Loss | H2S-S | |
| CK | 19.03 ± 0.69 b | 16.51 ± 0.45 c | 2.52 ± 0.42 ab | 0.15 ± 0.02 b | 13.22 ± 1.85 ab | 0.79 ± 0.07 b |
| OA1 | 19.21 ± 0.75 b | 17.83 ± 0.78 b | 1.39 ± 0.51 b | 0.08 ± 0.01 c | 7.20 ± 2.58 b | 0.43 ± 0.06 c |
| OA2 | 18.82 ± 1.52 b | 17.04 ± 0.95 bc | 1.79 ± 0.58 ab | 0.08 ± 0.01 c | 9.37 ± 2.48 ab | 0.45 ± 0.07 c |
| OA3 | 19.67 ± 1.34 b | 17.7 ± 0.57 bc | 1.97 ± 0.93 ab | 0.11 ± 0.01 c | 9.87 ± 4.07 ab | 0.54 ± 0.08 c |
| SA1 | 23.68 ± 0.95 a | 20.29 ± 0.47 a | 3.39 ± 1.37 a | 0.32 ± 0.02 a | 14.19 ± 5.11 a | 1.36 ± 0.13 a |
| OA1 | OA2 | OA3 | SA1 | 0.4% LA | 0.7% LA | 1.0% LA | 1% CA | |
|---|---|---|---|---|---|---|---|---|
| Additive amount/kg·t−1 DM | 9.59 | 31.71 | 47.69 | 9.12 | 4.00 | 7.00 | 10.00 | 10.00 |
| Additive cost/USD·t−1 DM | 4.32 | 14.29 | 21.46 | 0.71 | 4.72 | 8.26 | 11.80 | 5.76 |
| Nitrogen retention/kg·t−1 DM | 0.66 | 1.57 | 1.80 | 1.01 | 1.00 | 2.48 | 4.42 | 0.85 |
| Nitrogen retention benefits/USD·t−1 DM | 0.47 | 1.13 | 1.29 | 0.72 | 0.72 | 1.78 | 3.17 | 0.61 |
| NH3 emission reduction/kg·t−1 DM | 0.73 | 1.29 | 1.84 | 0.97 | 0.40 | 0.94 | 1.74 | 0.84 |
| NH3 emission reduction benefits/USD·t−1 DM | 0.91 | 1.61 | 2.30 | 1.21 | 0.50 | 1.18 | 2.18 | 1.05 |
| H2S emission reduction/g·t−1 DM | 10.25 | 9.90 | 7.32 | −19.25 | / | / | / | / |
| H2S emission reduction benefits/USD·t−1 DM | 14.56 | 14.06 | 10.39 | −27.34 | / | / | / | / |
| Nitrogen conversion benefit/USD·t−1 DM | −2.94 | −11.55 | −17.87 | 1.22 | −3.50 | −5.30 | −6.45 | −4.10 |
| Total benefits/USD·t−1 DM | 11.62 | 2.58 | −7.48 | −26.08 | / | / | / | / |
Disclaimer/Publisher’s Note: The statements, opinions and data contained in all publications are solely those of the individual author(s) and contributor(s) and not of MDPI and/or the editor(s). MDPI and/or the editor(s) disclaim responsibility for any injury to people or property resulting from any ideas, methods, instructions or products referred to in the content. |
© 2025 by the authors. Licensee MDPI, Basel, Switzerland. This article is an open access article distributed under the terms and conditions of the Creative Commons Attribution (CC BY) license (https://creativecommons.org/licenses/by/4.0/).
Share and Cite
Xue, W.; Li, M.; Zhang, L.; Sun, Q.; Liu, S.; Sun, H.; Wu, R.; Zou, G.; Duan, N. Contribution of Acid Additive to Co-Composting of Chicken Manure: Gas Emission Reduction and Economic Assessment. Agriculture 2025, 15, 425. https://doi.org/10.3390/agriculture15040425
Xue W, Li M, Zhang L, Sun Q, Liu S, Sun H, Wu R, Zou G, Duan N. Contribution of Acid Additive to Co-Composting of Chicken Manure: Gas Emission Reduction and Economic Assessment. Agriculture. 2025; 15(4):425. https://doi.org/10.3390/agriculture15040425
Chicago/Turabian StyleXue, Wentao, Mao Li, Ling Zhang, Qinping Sun, Shanjiang Liu, Hao Sun, Rong Wu, Guoyuan Zou, and Na Duan. 2025. "Contribution of Acid Additive to Co-Composting of Chicken Manure: Gas Emission Reduction and Economic Assessment" Agriculture 15, no. 4: 425. https://doi.org/10.3390/agriculture15040425
APA StyleXue, W., Li, M., Zhang, L., Sun, Q., Liu, S., Sun, H., Wu, R., Zou, G., & Duan, N. (2025). Contribution of Acid Additive to Co-Composting of Chicken Manure: Gas Emission Reduction and Economic Assessment. Agriculture, 15(4), 425. https://doi.org/10.3390/agriculture15040425

