Revisiting the Effect of the Resistance to Gas Accumulation in Constant Volume Systems on the Membrane Time Lag
Abstract
1. Introduction
2. Theoretical Background
- Mainline tubes:
3. Materials and Methods
3.1. Materials
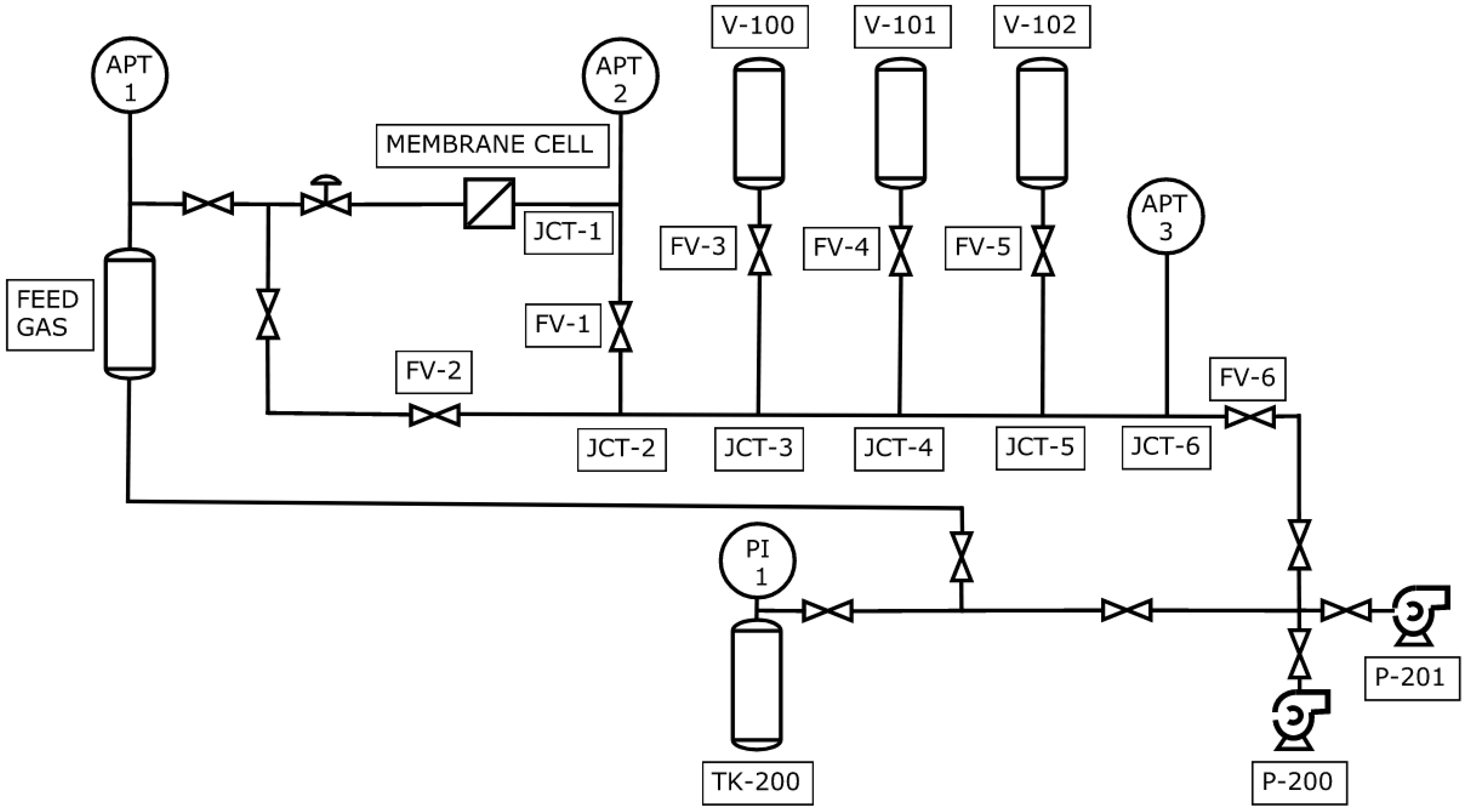
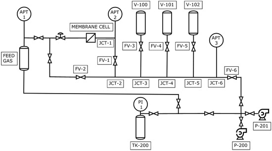
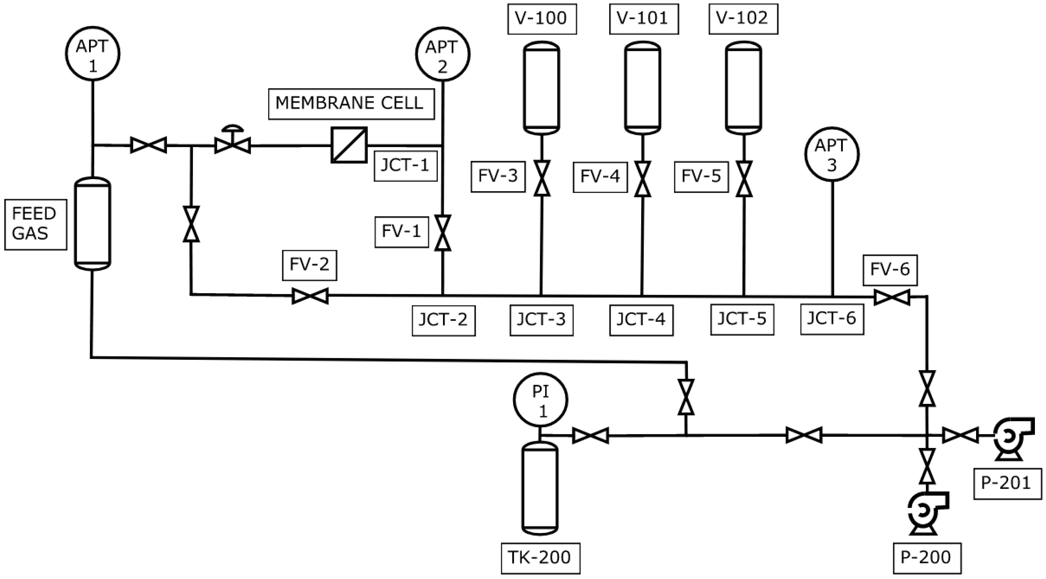
3.2. CV System and the Experimental Protocol
3.3. Determination of the Time Lag
3.4. Statistical Analysis
- The effects of each level of factor A on the observed time lag are equal to zero.
- The effects of each level of factor B on the observed time lag are equal to zero.
- The effect of the interaction between factors A and B on the observed time lag equals zero.
4. Results
5. Discussion
6. Conclusions
Author Contributions
Funding
Institutional Review Board Statement
Data Availability Statement
Conflicts of Interest
References
- Daynes, H.A. The Process of Diffusion through a Rubber Membrane. Proc. R. Soc. A Math. Phys. Eng. Sci. 1920, 97, 286–307. [Google Scholar] [CrossRef]
- Mizrahi Rodriguez, K.; Wu, W.N.; Alebrahim, T.; Cao, Y.; Freeman, B.D.; Harrigan, D.; Jhalaria, M.; Kratochvil, A.; Kumar, S.; Lee, W.H.; et al. Multi-Lab Study on the Pure-Gas Permeation of Commercial Polysulfone (PSf) Membranes: Measurement Standards and Best Practices. J. Memb. Sci. 2022, 659, 120746. [Google Scholar] [CrossRef]
- Barrer, R.M. Permeation, Diffusion and Solution of gases in Organic Polymers. Trans. Faraday Soc. 1939, 35, 628–643. [Google Scholar] [CrossRef]
- Al-Ismaily, M.; Wijmans, J.G.; Kruczek, B. A Shortcut Method for Faster Determination of Permeability Coefficient from Time Lag Experiments. J. Memb. Sci. 2012, 423–424, 165–174. [Google Scholar] [CrossRef]
- Kruczek, B.; Lashkari, S. Challenges in Microflow Measurements. In Flow Measurement; Urquiza, G., Castro Gómez, L., Eds.; IntechOpen: London, UK, 2012; pp. 1–34. ISBN 978-953-51-0390-5. [Google Scholar]
- Sadrzadeh, M.; Rezakazemi, M.; Mohammadi, T. Fundamentals and Measurement Techniques for Gas Transport in Polymers; Elsevier Inc.: Amsterdam, The Netherlands, 2017; ISBN 9780128098844. [Google Scholar]
- Chapanian, R.; Shemshaki, F.; Kruczek, B. Flow Rate Measurement Errors in Vacuum Tubes: Effect of Gas Resistance to Accumulation. Can. J. Chem. Eng. 2008, 86, 711–718. [Google Scholar] [CrossRef]
- Kruczek, B.; Frisch, H.L.; Chapanian, R. Analytical Solution for the Effective Time Lag of a Membrane in a Permeate Tube Collector in Which Knudsen Flow Regime Exists. J. Memb. Sci. 2005, 256, 57–63. [Google Scholar] [CrossRef]
- Kruczek, B.; Shemshaki, F.; Lashkari, S.; Chapanian, R.; Frisch, H.L. Effect of a Resistance-Free Tank on the Resistance to Gas Transport in High Vacuum Tube. J. Memb. Sci. 2006, 280, 29–36. [Google Scholar] [CrossRef]
- Lashkari, S.; Kruczek, B.; Frisch, H.L. General Solution for the Time Lag of a Single-Tank Receiver in the Knudsen Flow Regime and Its Implications for the Receiver’s Configuration. J. Memb. Sci. 2006, 283, 88–101. [Google Scholar] [CrossRef]
- Lashkari, S.; Kruczek, B. Effect of Resistance to Gas Accumulation in Multi-Tank Receivers on Membrane Characterization by the Time Lag Method. Analytical Approach for Optimization of the Receiver. J. Memb. Sci. 2010, 360, 442–453. [Google Scholar] [CrossRef]
- Lashkari, S.; Kruczek, B. Reconciliation of Membrane Properties from the Data Influenced by Resistance to Accumulation of Gasses in Constant Volume Systems. Desalination 2012, 287, 178–189. [Google Scholar] [CrossRef]
- Al-Qasas, N.; Thibault, J.; Kruczek, B. The Effect of the Downstream Pressure Accumulation on the Time-Lag Accuracy for Membranes with Non-Linear Isotherms. J. Memb. Sci. 2016, 511, 119–129. [Google Scholar] [CrossRef]
- Montgomery, D.C.; Runger, G.C. Design of Experiments with Several Factors. In Applied Statistics and Probability for Engineers, 5th ed.; John Wiley & Sons, Inc.: Hoboken, NJ, USA, 2011; pp. 558–566. ISBN 978-0-470-05304-1. [Google Scholar]
- Wu, H.; Kruczek, B.; Thibault, J. Impact of Measuring Devices and Data Analysis on the Determination of Gas Membrane Properties. J. Membr. Sci. Res. 2018, 4, 4–14. [Google Scholar] [CrossRef]
- Aguilar-Vega, M.; Paul, D.R. Gas Transport Properties of Polyphenylene Ethers. J. Polym. Sci. Part B Polym. Phys. 1993, 31, 1577–1589. [Google Scholar] [CrossRef]
- Zhang, J.; Hou, X. The Gas Permeation Property in Trimethylsilyl-Substituted PPO and Triphenylsilyl-Substituted PPO. J. Memb. Sci. 1994, 97, 275–282. [Google Scholar] [CrossRef]
- Lokaj, J.; Sikora, A.; Pientka, Z.; Bleha, M. Membranes based on poly(styrene-N-phenylmaleimide)/poly(2,6-dimethyl-1,4-phenylene oxide) blends. J. Appl. Polym. Sci. 1995, 58, 1485–1490. [Google Scholar] [CrossRef]
- Polotskaya, C.A.; Acranova, S.A.; Cazdina, N.V.; Kuznetsov, Y.U.P.; Nesterov, V.V. Effect of molecular weight parameters on gas transport properties of poly(2,6-dimethyl-1,4-phenylene oxide). J. Appl. Polym. Sci. 1996, 62, 2215–2218. [Google Scholar] [CrossRef]
- Chowdhury, G.; Vujosevic, R.; Matsuura, T.; Laverty, B. Effects of Polymer Molecular Weight and Chemical Modification on the Gas Transport Properties of Poly(2,6-Dimethyl-1,4-Phenylene Oxide). J. Appl. Polym. Sci. 2000, 77, 1137–1143. [Google Scholar] [CrossRef]
- Yoshimune, M.; Fujiwara, I.; Suda, H.; Haraya, K. Novel Carbon Molecular Sieve Membranes Derived from Poly(Phenylene Oxide) and Its Derivatives for Gas Separation. Chem. Lett. 2005, 34, 958–959. [Google Scholar] [CrossRef]
- Polotskaya, G.A.; Penkova, A.V.; Toikka, A.M.; Pientka, Z.; Brozova, L.; Bleha, M. Transport of Small Molecules through Polyphenylene Oxide Membranes Modified by Fullerene. Sep. Sci. Technol. 2007, 42, 333–347. [Google Scholar] [CrossRef]
- Rybak, A.; Dudek, G.; Krasowska, M.; Strzelewicz, A.; Grzywna, Z.J. Magnetic Mixed Matrix Membranes Consisting of PPO Matrix and Magnetic Filler in Gas Separation. Sep. Sci. Technol. 2014, 49, 1729–1735. [Google Scholar] [CrossRef]
- Bissadi, G.; Santos, T.M.; Kruczek, B. Synthesis and Gas Transport Properties of Poly(2,6-Dimethyl-1,4-Phenylene Oxide)-Silica Nanocomposite Membranes. Membranes 2018, 8, 125. [Google Scholar] [CrossRef] [PubMed]
- Rybak, A.; Rybak, A.; Kaszuwara, W.; Boncel, S. Poly(2,6-Dimethyl-1,4-Phenylene Oxide) Hybrid Membranes Filled with Magnetically Aligned Iron-Encapsulated Carbon Nanotubes (Fe@MWCNTs) for Enhanced Air Separation. Diam. Relat. Mater. 2018, 83, 21–29. [Google Scholar] [CrossRef]
- Benedetti, F.M.; De Angelis, M.G.; Esposti, M.D.; Fabbri, P.; Masili, A.; Orsini, A.; Pettinau, A. Enhancing the Separation Performance of Glassy PPO with the Addition of a Molecular Sieve (ZIF-8): Gas Transport at Various Temperatures. Membranes 2020, 10, 56. [Google Scholar] [CrossRef] [PubMed]
- Alentiev, A.Y.; Levin, I.S.; Buzin, M.I.; Belov, N.A.; Nikiforov, R.Y.; Chirkov, S.V.; Blagodatskikh, I.V.; Kechekyan, A.S.; Kechekyan, P.A.; Bekeshev, V.G.; et al. Gas Transport Parameters, Density and Free Volume of Nanocrystalline Poly-2,6-Dimethylphenylene Oxide. Polymer 2021, 226, 123804. [Google Scholar] [CrossRef]
- Wijmans, J.G.; Baker, R.W. The Solution-Diffusion Model: A Review. J. Memb. Sci. 1995, 107, 1–21. [Google Scholar] [CrossRef]
- Alentiev, A.Y.; Levin, I.S.; Belov, N.A.; Nikiforov, R.Y.; Chirkov, S.V.; Bezgin, D.A.; Ryzhikh, V.E.; Kostina, J.V.; Shantarovich, V.P.; Grunin, L.Y. Features of the Gas-Permeable Crystalline Phase of Poly-2,6-Dimethylphenylene Oxide. Polymers 2022, 14, 120. [Google Scholar] [CrossRef]





| Configuration | Open Valves | Closed Valves | Volume [m3] |
|---|---|---|---|
| R1 | FV-1 | FV-2,3,4,5,6 | 8.1 × 10−5 |
| R2 | FV-1,3 | FV-2,4,5,6 | 3.8 × 10−4 |
| R3 | FV-1,4 | FV-2,3,5,6 | 5.8 × 10−4 |
| R4 | FV-1,3,4 | FV-2,5,6 | 8.8 × 10−4 |
| Source of Variation | SS | DF | MS | F | p-Value | F Crit. |
|---|---|---|---|---|---|---|
| Factor A | 642.98 | 3 | 214.33 | 108.31 | 7.69 × 10−11 | 5.29 |
| Factor B | 220.59 | 1 | 220.59 | 111.47 | 1.28 × 10−8 | 8.53 |
| Interaction | 115.81 | 3 | 38.60 | 19.51 | 1.36 × 10−5 | 5.29 |
| Within | 31.66 | 16 | 1.98 | |||
| Total | 1011.05 | 23 |
| Downstream Receiver Configuration | θ (APT2) [s] | θ (APT3) [s] |
|---|---|---|
| R1 | 92.66 | 93.18 |
| R2 | 84.15 | 89.01 |
| R3 | 81.15 | 87.10 |
| R4 | 72.08 | 84.87 |
| Downstream Receiver Configuration | Simulated | Experimental | ||
|---|---|---|---|---|
| θ (APT2) [s] | θ (APT3) [s] | Δθ [s] | Δθ [s] | |
| R1 | −0.09 | 0.04 | 0.13 | 0.52 ± 0.58 |
| R2 | −1.21 | −0.60 | 0.61 | 4.86 ± 0.47 |
| R3 | −2.32 | −1.16 | 1.16 | 5.94 ± 4.72 |
| R4 | −2.66 | −1.04 | 1.63 | 12.79 ± 0.63 |
| Downstream Receiver Configuration | Transport Properties | Relative Error | ||||
|---|---|---|---|---|---|---|
| P mol·m/s·m2·Pa | D m2/s | S mol/m3·Pa | P % | D % | S % | |
| APT2 | ||||||
| R1 | 1.08 × 10−15 | 4.07 × 10−12 | 2.66 × 10−4 | 1.42 | 0.56 | 0.85 |
| R2 | 1.09 × 10−15 | 4.48 × 10−12 | 2.43 × 10−4 | 1.92 | 10.73 | −7.95 |
| R3 | 1.09 × 10−15 | 4.65 × 10−12 | 2.35 × 10−4 | 2.32 | 14.96 | −10.90 |
| R4 | 1.10 × 10−15 | 5.23 × 10−12 | 2.11 × 10−4 | 3.50 | 29.27 | −19.93 |
| APT3 | ||||||
| R1 | 1.07 × 10−15 | 4.04 × 10−12 | 2.64 × 10−4 | 0.00 | 0.00 | 0.00 |
| R2 | 1.07 × 10−15 | 4.23 × 10−12 | 2.53 × 10−4 | 0.58 | 4.68 | −3.91 |
| R3 | 1.08 × 10−15 | 4.33 × 10−12 | 2.49 × 10−4 | 1.20 | 7.01 | −5.41 |
| R4 | 1.09 × 10−15 | 4.44 × 10−12 | 2.45 × 10−4 | 1.91 | 9.78 | −7.17 |
| P mol·m/s·m2·Pa | D m2/s | S mol/m3·Pa | Comments | Ref. |
|---|---|---|---|---|
| 1.17 × 10−15 | 6.68 × 10−12 | 4.41 × 10−4 | @1.5 atm and 35 °C | [16] |
| 0.87 × 10−15 | 8.41 × 10−12 | 1.04 × 10−4 | @30 °C | [17] |
| 1.57 × 10−15 | - | - | @100 kPa and 25 °C | [18] |
| 1.34–2.01 × 10−15 | - | - | @100 kPa and 25 °C; P increases with MW of PPO | [19] |
| 1.00–1.30 × 10−15 | - | - | @6.58 atm and 22–24 °C; P increases with MW of PPO | [20] |
| 0.44 × 10−15 | - | - | @1 atm and 25 °C | [21] |
| 1.56 × 10−15 | - | - | @30 °C | [22] |
| 1.27 × 10−15 | 8.41 × 10−12 | 1.59 × 10−4 | @300–900 kPa | [23] |
| 1.04 × 10−15 | - | - | @4–8 atm and 22–23 °C | [24] |
| 1.22 × 10−15 | 7.80 × 10−12 | 1.56 × 10−4 | @300–900 kPa and 25 °C | [25] |
| 1.00 × 10−15 | - | - | @1300 kPa and 35 °C | [26] |
| 1.04–5.36 × 10−15 | 6.40–11.0 × 10−12 | 1.61–5.02 × 10−4 | @0.7–0.9 atm and 35 °C; P, D, S increase with the degree of crystallinity of PPO | [27] |
| 1.07 × 10−15 | 4.04 × 10−12 | 2.64 × 10−4 | @2.11 atm and 30 °C | This work |
Disclaimer/Publisher’s Note: The statements, opinions and data contained in all publications are solely those of the individual author(s) and contributor(s) and not of MDPI and/or the editor(s). MDPI and/or the editor(s) disclaim responsibility for any injury to people or property resulting from any ideas, methods, instructions or products referred to in the content. |
© 2024 by the authors. Licensee MDPI, Basel, Switzerland. This article is an open access article distributed under the terms and conditions of the Creative Commons Attribution (CC BY) license (https://creativecommons.org/licenses/by/4.0/).
Share and Cite
Leszczynski, P.J.; Lashkari, S.; Kruczek, B. Revisiting the Effect of the Resistance to Gas Accumulation in Constant Volume Systems on the Membrane Time Lag. Membranes 2024, 14, 167. https://doi.org/10.3390/membranes14080167
Leszczynski PJ, Lashkari S, Kruczek B. Revisiting the Effect of the Resistance to Gas Accumulation in Constant Volume Systems on the Membrane Time Lag. Membranes. 2024; 14(8):167. https://doi.org/10.3390/membranes14080167
Chicago/Turabian StyleLeszczynski, Peter Jr., Siamak Lashkari, and Boguslaw Kruczek. 2024. "Revisiting the Effect of the Resistance to Gas Accumulation in Constant Volume Systems on the Membrane Time Lag" Membranes 14, no. 8: 167. https://doi.org/10.3390/membranes14080167
APA StyleLeszczynski, P. J., Lashkari, S., & Kruczek, B. (2024). Revisiting the Effect of the Resistance to Gas Accumulation in Constant Volume Systems on the Membrane Time Lag. Membranes, 14(8), 167. https://doi.org/10.3390/membranes14080167

