Composite Geosynthetics for Climate-Resilient Slope Stability: A Comprehensive Review
Abstract
1. Introduction
2. Geosynthetics
2.1. Comparisons Between Biodegradable and Non-Biodegradable Geosynthetics
2.2. Categories of Geosynthetics
- 1.
- Woven Geotextile: Geo-textiles are produced by interweaving two threads at 90 degrees.
- 2.
- Non-Woven Geotextile: A non-woven geotextile is made of fibers stretched using a procedure known as needle punching.
- 3.
- Knitted Geotextile: A knitted geotextile is created by connecting two particles with a knitting machine.
- 4.
- Stitched Geotextile: Stitched geotextiles are those in which fibers and yarns are linked together through stitching or sewing.
- 1.
- Uniaxial Geogrid: Uniaxial geogrid is formed by stretching in a particular direction, allowing it to achieve a high tensile strength in that direction compared to other directions of elongation.
- 2.
- Biaxial Geogrid: A polymer is stretched in both directions to create a biaxial geogrid, which has a comparable tensile strength in all directions.
3. Functions and Mechanisms of Geosynthetics
3.1. Drainage
3.2. Protection
3.3. Filtration
3.4. Separation
3.5. Tensile Member
4. Performance in High and Low-Temperature Environments
5. Hydrological Effects on Geosynthetic-Reinforced Soil (GRS) Structures
6. Emerging Geo-Composite
6.1. Material Properties and Characteristics of Geotextile Geogrid Composite
6.2. Moisture Diversion Mechanisms for Geotextile Geogrid Composites
6.2.1. Mechanistic Details and Evidence
6.2.2. Laboratory Characterization Methods
6.3. Solution for Tackling the Emerging Climatic Conditions for Slope Stability
7. Synergistic Significance of Geogrid-Geotextile Composites
7.1. Mechanically Stabilized Earth (MSE) Walls
7.1.1. The Marginal Backfill Challenge
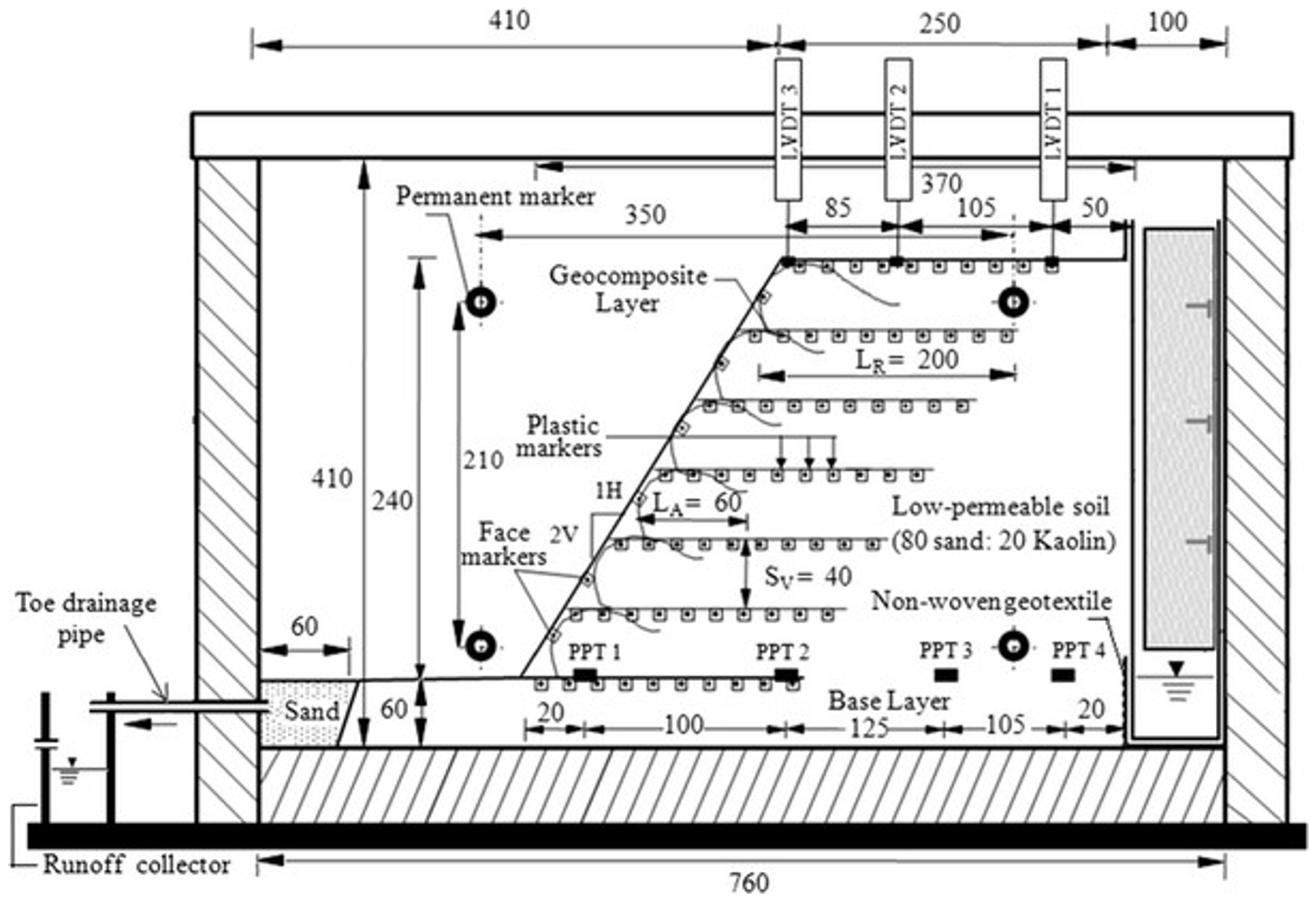
7.1.2. Case Study
7.2. Pavement Applications
7.2.1. Subgrade Protection and Moisture-Related Distress
7.2.2. Frost Protection and Thaw-Weakening Mitigation
7.2.3. Case Study
7.3. Railway Embankment on Soft Subgrade
Case Study
7.4. Hydraulic Stability Performance in Levee Systems
Case Study
7.5. Performance in Rainfall-Induced Slope Instability
Case Study
7.6. Slope Built on Expansive Soil
8. Performance and Sustainability Evaluation of Geogrid Geotextile Geocomposite
8.1. Recommended Testing Methodologies and Key Metrics
8.2. Key Performance Indicators
- Mechanical & stability indicators: Concurrently, mechanical improvements are demonstrated by the reduction in surface or facing displacements and, most critically, by calculated improvements in the factor of safety during and in the aftermath of severe infiltration or freeze-thaw cycles [156,200,202].
9. Challenges and Limitations
9.1. Specific Challenges and Research Needs
9.2. Future Research Directions
- Composite-specific unsaturated hydraulic characterization: Establish repeatable laboratory protocols to quantify the Geosynthetic Water Retention Curve (GWRC) for bonded systems and to define key thresholds such as capillary-barrier “breakthrough” and the onset of lateral drainage, which control wetting-response under extreme precipitation.
- Standardized multi-scale performance testing under realistic climate sequences: Develop standardized procedures that evaluate the combined hydraulic-mechanical behavior under representative loading histories (e.g., prolonged rainfall, wetting-drying cycling, freeze-thaw), rather than isolated index tests. This should integrate pore-pressure/suction evolution, discharge capacity, and deformation/factor-of- safety outcomes.
- Long-term field monitoring and field-to-lab translation: Implement long-duration instrumented field sections to quantify in-situ coupled performance and to validate lab-derived parameters, particularly considering heterogeneity, preferential flow, and installation damage that can shift real behavior away from idealized tests.
- Coupled seepage-stability models that honor slope-specific composite layouts: Advance coupled modeling frameworks that explicitly represent the composite geometry and routing (location of drains, outlets, continuity), and that link transient suction/pore-pressure to stability metrics. The objective is to enable a design that jointly satisfies hydraulic and reinforcement demands.
- Design integration and reliability-based guidance: Convert research outcomes into design tools that jointly size transmissivity and tensile reinforcement, including uncertainty quantification (e.g., SWCC/GWRC variability), given evidence that hydraulic parameters can strongly influence failure probability.
- Durability, clogging, and maintenance in climate-stressed environments: Establish performance retention models that include temperature, freeze-thaw, chemical exposure, interface bond degradation, and clogging evolution, and translate these into inspection/maintenance provisions for long-term functionality.
10. Conclusions
Author Contributions
Funding
Institutional Review Board Statement
Informed Consent Statement
Data Availability Statement
Conflicts of Interest
References
- Berg, R.R.; Christopher, B.R.; Samtani, N.C.; Associates, I.R.R.B. Design of Mechanically Stabilized Earth Walls and Reinforced Soil Slopes—Volume I; Federal Highway Administration: Washington, DC, USA, 2009.
- Hou, C.Q.; Xu, Q.; Li, Y.X.; Sun, Z.B. Reliability analysis of geosynthetic-reinforced slopes under rainfall infiltration. Geotext. Geomembr. 2024, 52, 156–165. [Google Scholar] [CrossRef]
- Fredlund, D.G. The 1999 R.M. Hardy Lecture: The implementation of unsaturated soil mechanics into geotechnical engineering. Can. Geotech. J. 2011, 37, 963–986. [Google Scholar] [CrossRef]
- Seiphoori, A.; Ferrari, A.; Laloui, L. Water retention behaviour and microstructural evolution of MX-80 bentonite during wetting and drying cycles. Géotechnique 2015, 64, 721–734. [Google Scholar] [CrossRef]
- Zhang, Z.; Ma, W.; Feng, W.; Xiao, D.; Hou, X. Reconstruction of Soil Particle Composition During Freeze-Thaw Cycling: A Review. Pedosphere 2016, 26, 167–179. [Google Scholar] [CrossRef]
- Malusis, M.A.; Yeom, S.; Evans, J.C. Hydraulic conductivity of model soil-bentonite backfills subjected to wet-dry cycling. Can. Geotech. J. 2011, 48, 1198–1211. [Google Scholar] [CrossRef]
- Liu, J.; Chang, D.; Yu, Q. Influence of freeze-thaw cycles on mechanical properties of a silty sand. Eng. Geol. 2016, 210, 23–32. [Google Scholar] [CrossRef]
- Luo, J.; Tang, L.; Ling, X.; Geng, L. Experimental and analytical investigation on frost heave characteristics of an unsaturated moderately expansive clay. Cold Reg. Sci. Technol. 2018, 155, 343–353. [Google Scholar] [CrossRef]
- Wang, S.; Yang, Z.J.; Yang, P. Structural change and volumetric shrinkage of clay due to freeze-thaw by 3D X-ray computed tomography. Cold Reg. Sci. Technol. 2017, 138, 108–116. [Google Scholar] [CrossRef]
- Tang, L.; Cong, S.; Geng, L.; Ling, X.; Gan, F. The effect of freeze-thaw cycling on the mechanical properties of expansive soils. Cold Reg. Sci. Technol. 2018, 145, 197–207. [Google Scholar] [CrossRef]
- Lu, Y.; Liu, S.; Alonso, E.; Wang, L.; Xu, L.; Li, Z. Volume changes and mechanical degradation of a compacted expansive soil under freeze-thaw cycles. Cold Reg. Sci. Technol. 2019, 157, 206–214. [Google Scholar] [CrossRef]
- Seyfi, S. Numerical Prediction of Expansive Soil Behavior in Changing Climate. Master’s Thesis, York University, Toronto, ON, Canada, 2022. [Google Scholar]
- Vahedifard, F.; Williams, J.M.; AghaKouchak, A. Geotechnical engineering in the face of climate change: Role of multi-physics processes in partially saturated soils. In Proceedings of the IFCEE 2018; American Society of Civil Engineers: Reston, VA, USA, 2018; pp. 353–364. [Google Scholar] [CrossRef]
- Karim, M.R.; Rahman, M.M.; Nguyen, H.B.K.; Kazmi, S.; Devkota, B.; Karim, R.; Rahman, M.; Bao, H.; Nguyen, K. Accounting for Expansive Soil Movement in Geotechnical Design-A State-of-the-Art Review. Sustainability 2022, 14, 15662. [Google Scholar] [CrossRef]
- Li, P.Y.; Dou, H.Q.; Nie, W.F. Stability Analysis of Geosynthetic-Reinforced Slopes Considering Multiple Potential Failure Mechanisms Based on the Upper Bound Theorem. Int. J. Geomech. 2024, 24, 04023286. [Google Scholar] [CrossRef]
- Zhang, P. Study on Slope Stability Analysis and Reinforcement Technology Based on Geosynthetics. Acad. J. Archit. Geotech. Eng. 2024, 6, 61–65. [Google Scholar] [CrossRef]
- Wang, Y.; Fu, H.; Wan, Y.; Yu, X. Reliability and parameter sensitivity analysis on geosynthetic-reinforced slope with considering spatially variability of soil properties. Constr. Build. Mater. 2022, 350, 128806. [Google Scholar] [CrossRef]
- Hassan, W.; Alshameri, B.; Nawaz, M.N.; Qamar, S.U. Experimental study on shear strength behavior and numerical study on geosynthetic-reinforced cohesive soil slope. Innov. Infrastruct. Solut. 2022, 7, 349. [Google Scholar] [CrossRef]
- Hesari, S.A.; Javankhoshdel, S.; Payan, M.; Chenari, R.J. Pseudo-static internal stability analysis of geosynthetic-reinforced earth slopes using horizontal slices method. Geomech. Geoengin. 2022, 17, 1417–1442. [Google Scholar] [CrossRef]
- Peng, M.; Sun, R.; Chen, J.F.; Rajesh, S.; Zhang, L.M.; Yu, S.B. System reliability analysis of geosynthetic reinforced soil slope considering local reinforcement failure. Comput. Geotech. 2020, 123, 103563. [Google Scholar] [CrossRef]
- Keskin, M.S.; Kezer, S. Stability of MSW Landfill Slopes Reinforced with Geogrids. Appl. Sci. 2022, 12, 11866. [Google Scholar] [CrossRef]
- Melo, M.T.; Palmeira, E.M.; Santos, E.C.; Luz, M.P.D. Geosynthetic performance against slope erosion caused by high intensity rainfall. Geosynth. Int. 2021, 28, 421–434. [Google Scholar] [CrossRef]
- Lin, C.; Zhang, X.; Galinmoghadam, J.; Guo, Y. Working mechanism of a new wicking geotextile in roadway applications: A numerical study. Geotext. Geomembr. 2022, 50, 323–336. [Google Scholar] [CrossRef]
- Biswas, N.; Puppala, A.J.; Khan, M.A.; Congress, S.S.C.; Banerjee, A.; Chakraborty, S. Evaluating the Performance of Wicking Geotextile in Providing Drainage for Flexible Pavements Built over Expansive Soils. Transp. Res. Rec. 2021, 2675, 208–221. [Google Scholar] [CrossRef]
- Lin, C.; Galinmoghadam, J.; Han, J.; Liu, J.; Zhang, X. Quantifying and Incorporating the Benefits of Wicking Geotextile into Pavement Design. J. Transp. Eng. Part B Pavements 2021, 147, 04021044. [Google Scholar] [CrossRef]
- Galinmoghadam, J.; Zhang, X. Use of Wicking Fabric to Reduce Pavement Pumping. In Proceedings of the Geo-Congress 2020; American Society of Civil Engineers: Reston, VA, USA, 2020; pp. 630–639. [Google Scholar] [CrossRef]
- Wang, F.; Han, J.; Zhang, X.; Guo, J. Laboratory tests to evaluate effectiveness of wicking geotextile in soil moisture reduction. Geotext. Geomembr. 2017, 45, 8–13. [Google Scholar] [CrossRef]
- Wu, H.; Yao, C.; Li, C.; Miao, M.; Zhong, Y.; Lu, Y.; Liu, T. Review of Application and Innovation of Geotextiles in Geotechnical Engineering. Materials 2020, 13, 1774. [Google Scholar] [CrossRef]
- Zhang, X.; Presler, W.; Li, L.; Jones, D.; Odgers, B. Use of Wicking Fabric to Help Prevent Frost Boils in Alaskan Pavements. J. Mater. Civ. Eng. 2014, 26, 728–740. [Google Scholar] [CrossRef]
- Mozumder, R.S.; Aggarwal, M.; Alam, M.J.B.; Rahman, N. Probabilistic analysis of soil moisture variability of engineered turf cover using high-frequency field monitoring. Geotechnics 2025, 5, 64. [Google Scholar] [CrossRef]
- von Maubeuge, K.P.; Tanner, T.; Hunter, E. Advantages of Firmly Bonded Nonwoven/Geogrid Composites in Roadway and Pavement Systems. In Proceedings of the Geo-Frontiers 2011; American Society of Civil Engineers: Reston, VA, USA, 2011; pp. 2917–2927. [Google Scholar] [CrossRef]
- Vibha, S.; Divya, P.V. Performance of Geosynthetic Reinforced Steep Soil Slopes at the Onset of Rainfall Infiltration. In Proceedings of the Indian Geotechnical Conference 2019; Lecture Notes in Civil Engineering LNCE; Springer: Singapore, 2021; Volume 137, pp. 167–176. [Google Scholar] [CrossRef]
- Bhattacherjee, D.; Viswanadham, B.V. Effect of Geocomposite Layers on Slope Stability Under Rainfall Condition. Indian Geotech. J. 2018, 48, 316–326. [Google Scholar] [CrossRef]
- Zhu, D.; Griffiths, D.; Fenton, G.A.; Huang, J. Probabilistic stability analyses of two-layer undrained slopes. Comput. Geotech. 2025, 182, 107178. [Google Scholar] [CrossRef]
- Hasheminezhad, A.; Ceylan, H.; Kim, S.; Tutumluer, E. Geosynthetics for resilient geotechnics: A review of applications and innovations. Transp. Geotech. 2025, 55, 101676. [Google Scholar] [CrossRef]
- Raju, J.; Ramesh, B. Performance assessment of geosynthetic reinforced soil slopes of different slope angles for sustainable construction. In AIP Conference Proceedings; AIP Publishing LLC: New York, NY, USA, 2025; Volume 3270, p. 020078. [Google Scholar] [CrossRef]
- Ji, W.; Zhang, F.; Jia, S.; Sun, Y.; Xiao, F. Stability Analysis of Geosynthetic Reinforced Soil Slopes Under Varying Groundwater Level and Rapid Drawdown Conditions. Transp. Infrastruct. Geotechnol. 2026, 13, 22. [Google Scholar] [CrossRef]
- Alielahi, H.; Derakhshan, A.; Kalhor, M. Efficacy Assessment of Geosynthetic Liners on Seismic Response Mitigation of Slopes. Transp. Infrastruct. Geotechnol. 2025, 12, 57. [Google Scholar] [CrossRef]
- Chen, X.; Zhou, Z.; Zhu, Y.; Pu, S.; Zhang, D.; Li, E. Evaluating seismic stability of reinforced soil slopes using the limit equilibrium method: Influence of geosynthetic strength indicators. Front. Phys. 2025, 12, 1526223. [Google Scholar] [CrossRef]
- Hsieh, C.W. Ongoing Geosynthetics Researches of GSI-Taiwan. In Geosynthetics Research and Development in Progress; American Society of Civil Engineers: Reston, VA, USA, 2005; pp. 1–7. [Google Scholar] [CrossRef]
- Shukla, S.K. An Introduction to Geosynthetic Engineering; CRC Press: Boca Raton, FL, USA, 2017. [Google Scholar]
- Berg, R.R.; Suits, L.D. Geosynthetics; Transportation in the New Millennium; Transportation Research Board: Washington, DC, USA, 2000. [Google Scholar]
- Kim, M.J.; Oh, T.H.; Han, S.S.; Joo, S.W.; Jeon, H.Y.; Chang, D.W. Preparation of poly(vinyl alcohol)/silver-zeolite composite hydrogels by UV-irradiation. Fibers Polym. 2014, 15, 101–107. [Google Scholar] [CrossRef]
- Müller-Rochholz, J.; Kirscher, R. Creep of geotextiles at different temperatures. In Proceedings of the Fourth International Conference on Geotextiles; AA Balkema: Rotterdam, The Netherlands, 1990; pp. 657–659. [Google Scholar]
- Becker, L.D. Creep of Geotextiles Confined in Experimental Fill; Federal University of Rio Grande do Sul: Porto Alegre, Brazil, 2001. [Google Scholar]
- Dąbrowska, J.; Kiersnowska, A.; Zięba, Z.; Trach, Y. Sustainability of Geosynthetics-Based Solutions. Environments 2023, 10, 64. [Google Scholar] [CrossRef]
- Shukla, S.K. Geosynthetics and Ground Engineering: Sustainability Considerations. Int. J. Geosynth. Ground Eng. 2021, 7, 17. [Google Scholar] [CrossRef]
- Cislaghi, A.; Sala, P.; Borgonovo, G.; Gandolfi, C.; Bischetti, G.B. Biodegradable geosynthetics for geotechnical and geo-environmental engineering. In Proceedings of the International Mid-Term Conference of the Italian Association of Agricultural Engineering; Springer: Berlin/Heidelberg, Germany, 2019; pp. 49–57. [Google Scholar] [CrossRef]
- Ogbobe, O.; Essien, K.S.; Adebayo, A. A Study of Biodegradable Geotextiles Used for Erosion Control. Geosynth. Int. 2015, 5, 545–553. [Google Scholar] [CrossRef]
- Holtz, R.D.; Christopher, B.R.; Berg, R.R. Geosynthetic Design And Construction Guidelines. Participant Notebook. Nhi Course No. 13213 (Revised April 1998); National Highway Institute: Washington DC, USA, 1998.
- Day, R.W. Geotechnical Engineer’s Portable Handbook; McGraw Hill: New York, NY, USA, 2000. [Google Scholar]
- Liu, C.; Xing, L.; Liu, H.; Quan, Z.; Fu, G.; Wu, J.; Lv, Z.; Zhu, C. Numerical Study of Bond Slip between Section Steel and Recycled Aggregate Concrete with Full Replacement Ratio. Appl. Sci. 2020, 10, 887. [Google Scholar] [CrossRef]
- McCartney, J.S.; Zornberg, J.G. Effects of infiltration and evaporation on geosynthetic capillary barrier performance. Can. Geotech. J. 2010, 47, 1201–1213. [Google Scholar] [CrossRef]
- Lin, C.; Zhang, X. A bio-wicking system to dehydrate road embankment. J. Clean. Prod. 2018, 196, 902–915. [Google Scholar] [CrossRef]
- Han, J.; Guo, J. Geosynthetics used to stabilize vegetated surfaces for environmental sustainability in civil engineering. Front. Struct. Civ. Eng. 2017, 11, 56–65. [Google Scholar] [CrossRef]
- Leshchinsky, D.; Kang, B.; Han, J.; Ling, H. Framework for Limit State Design of Geosynthetic-Reinforced Walls and Slopes. Transp. Infrastruct. Geotechnol. 2014, 1, 129–164. [Google Scholar] [CrossRef]
- Koerner, R.; Hwu, B. Geocomposite Drainage Systems: Highway Edge Drains And Retaining Wall Sheet Drains. Final Report; Technical report; Pennsylvania Department of Transportation: Harrisburg, PA, USA, 1989.
- Malik, P.; Mishra, S.K. A comprehensive review of soil strength improvement using geosynthetics. Mater. Today Proc. 2023; in press. [Google Scholar] [CrossRef]
- Palmeira, E.M.; Galvis, H.L.T. Evaluation of predictions of nonwoven geotextile pore size distribution under confinement. Geosynth. Int. 2018, 25, 230–241. [Google Scholar] [CrossRef]
- Koerner, R. Geotextiles: From Design to Applications; Woodhead Publishing: Cambridge, UK, 2016. [Google Scholar]
- Koerner, R.M. Designing with Geosynthetics; Xlibris Corporation: Bloomington, IN, USA, 2012; Volume 1. [Google Scholar]
- Palmeira, E.M.; Gardoni, M.G.; da Luz, D.W.B. Soil-geotextile filter interaction under high stress levels in the gradient ratio test. Geosynth. Int. 2015, 12, 162–175. [Google Scholar] [CrossRef]
- Lawson, C.F. Filter Criteria for Geotextiles: Relevance and Use. J. Geotech. Eng. Div. 1982, 108, 1300–1317. [Google Scholar] [CrossRef]
- Keller, G.R. Application of geosynthetics on low-volume roads. Transp. Geotech. 2016, 8, 119–131. [Google Scholar] [CrossRef]
- Zornberg, J.G. Functions and Applications of Geosynthetics In Roadways. Procedia Eng. 2017, 189, 298–306. [Google Scholar] [CrossRef]
- Holtz, R.; Christopher, B.; Berg, R. Geosynthetic Engineering; Bitech Publishers Ltd.: Richmond, BC, Canada, 1997; p. 452. [Google Scholar]
- Babu, G.L.S. An Introduction to Soil Reinforcement and Geosynthetics; Universities Press: Madison, CT, USA, 2006. [Google Scholar]
- Binal, A. The Effects of High Alkaline Fly Ash on Strength Behaviour of a Cohesive Soil. Adv. Mater. Sci. Eng. 2016, 2016, 3048716. [Google Scholar] [CrossRef]
- Anjos, R.; Carlos, D.M.; Gouveia, S.; Pinho-Lopes, M.; Powrie, W. Soil-Geosynthetic Interaction Under Triaxial Conditions: Shear Strength Increase and Influence of the Specimen Dimensions. Int. J. Geosynth. Ground Eng. 2023, 9, 83. [Google Scholar] [CrossRef]
- EL-Hanafy, A.M. Shear Strength Behavior for Reinforced Soil with Geosynthetic at Different Inclination Angles. JES J. Eng. Sci. 2024, 52, 1–16. [Google Scholar] [CrossRef]
- Kim, Y.J.; Kotwal, A.R.; Cho, B.Y.; Wilde, J.; You, B.H. Geosynthetic Reinforced Steep Slopes: Current Technology in the United States. Appl. Sci. 2019, 9, 2008. [Google Scholar] [CrossRef]
- Zhang, R.; Lan, T.; Zheng, J.L.; Gao, Q.F. Field performance of a geogrid-reinforced expansive soil slope: A case study. Bull. Eng. Geol. Environ. 2024, 83, 7. [Google Scholar] [CrossRef]
- Simonini, P.; Gottardi, G. The viscoplastic behaviour of a geogrid-reinforced model wall. Geosynth. Int. 2015, 10, 34–46. [Google Scholar] [CrossRef]
- Viebke, J.; Gedde, U.W. Antioxidant diffusion in polyethylene hot-water pipes. Polym. Eng. Sci. 1997, 37, 896–911. [Google Scholar] [CrossRef]
- Viebke, J.; Gedde, U.W. Assessment of lifetime of hot-water polyethylene pipes based on oxidation induction time data. Polym. Eng. Sci. 1998, 38, 1244–1250. [Google Scholar] [CrossRef]
- Zweifel, H. Stabilization of Polymeric Materials; Springer Science & Business Media: Norwell, MA, USA, 2012. [Google Scholar]
- Viebke, J.; Elble, E.; Ifwarson, M.; Gedde, U.W. Degradation of unstabilized medium-density polyethylene pipes in hot-water applications. Polym. Eng. Sci. 1994, 34, 1354–1361. [Google Scholar] [CrossRef]
- Gugumus, F. Effect of temperature on the lifetime of stabilized and unstabilized PP films. Polym. Degrad. Stab. 1999, 63, 41–52. [Google Scholar] [CrossRef]
- Jeon, H.Y.; Jeon, H.Y. Review of Long-Term Durable Creep Performance of Geosynthetics by Constitutive Equations of Reduction Factors. In Creep; InTechOpen: Rijeka, Croatia, 2017. [Google Scholar] [CrossRef]
- Han, J.; Jiang, Y. Use of geosynthetics for performance enhancement of earth structures in cold regions. Sci. Cold Arid Reg. 2013, 5, 517–529. [Google Scholar] [CrossRef]
- Henry, K.S.; Stormont, J.C.; Barna, L.; Solano, D. Geocomposite Capillary Barrier Drain for Limiting Moisture Changes in Pavement Subgrades and Base Courses; Innovations Deserving Exploratory Analysis Programs: Washington, DC, USA, 2002. [Google Scholar]
- Ghazavi, M.; Roustaei, M. Freeze-thaw performance of clayey soil reinforced with geotextile layer. Cold Reg. Sci. Technol. 2013, 89, 22–29. [Google Scholar] [CrossRef]
- Wang, D.; Wang, S.L.; Tighe, S.; Bhat, S.; Yin, S. Construction of Geosynthetic-Reinforced Pavements and Evaluation of Their Impacts. Appl. Sci. 2023, 13, 10327. [Google Scholar] [CrossRef]
- Vahedifard, F.; Tehrani, F.S.; Galavi, V.; Ragno, E.; AghaKouchak, A. Resilience of MSE Walls with Marginal Backfill under a Changing Climate: Quantitative Assessment for Extreme Precipitation Events. J. Geotech. Geoenviron. Eng. 2017, 143, 04017056. [Google Scholar] [CrossRef]
- Koerner, R.M.; Koerner, G.R. A data base, statistics and recommendations regarding 171 failed geosynthetic reinforced mechanically stabilized earth (MSE) walls. Geotext. Geomembr. 2013, 40, 20–27. [Google Scholar] [CrossRef]
- Kim, W.S.; Borden, R.H. Numerical Simulation of MSE Wall Behavior Induced by Surface-Water Infiltration. J. Geotech. Geoenviron. Eng. 2013, 139, 2110–2124. [Google Scholar] [CrossRef]
- Yang, K.H.; Thuo, J.N.; Chen, J.W.; Liu, C.N. Failure Investigation of a Multi-tier Geosynthietc-Reinforced Soil Slope with Marginal Backfill Subject to Heavy Rainfall. In Geotechnical Hazard Mitigations: Experiment, Theory and Practice—Proceedings of the 5th International Conference on Geotechnical Engineering for Disaster Mitigation and Rehabilitation; Airiti Press Inc.: Taipei, China, 2017; pp. 23–36. [Google Scholar] [CrossRef]
- Bhattacherjee, D.; Viswanadham, B.V. Numerical studies on the performance of hybrid-geosynthetic-reinforced soil slopes subjected to rainfall. Geosynth. Int. 2015, 22, 411–427. [Google Scholar] [CrossRef]
- Portelinha, F.H.; Zornberg, J.G. Effect of infiltration on the performance of an unsaturated geotextile-reinforced soil wall. Geotext. Geomembr. 2017, 45, 211–226. [Google Scholar] [CrossRef]
- Bouazza, A.; Freund, M.; Nahlawi, H. Water retention of nonwoven polyester geotextiles. Polym. Test. 2006, 25, 1038–1043. [Google Scholar] [CrossRef]
- Bathurst, R.J.; Siemens, G.; Ho, A.F. Experimental investigation of infiltration ponding in one-dimensional sand-geotextile columns. Geosynth. Int. 2015, 16, 158–172. [Google Scholar] [CrossRef]
- Knight, M.A.; Kotha, S.M. Measurement of Geotextile-Water Characteristic Curves Using a Controlled Outflow Capillary Pressure Cell. Geosynth. Int. 2015, 8, 271–282. [Google Scholar] [CrossRef]
- McCartney, J.S.; Zornberg, J.G. Hydraulic Interaction between Geosynthetic Drainage Layers and Unsaturated Low Plasticity Clay. In Proceedings of the GeoDenver 2007; American Society of Civil Engineers: Reston, VA, USA, 2007; pp. 1–10. [Google Scholar] [CrossRef]
- Yang, K.H.; Nguyen, T.S.; Li, Y.H.; Leshchinsky, B. Performance and design of reinforced slopes considering regional hydrological conditions. Geosynth. Int. 2019, 26, 451–473. [Google Scholar] [CrossRef]
- Portelinha, F.H.; Bueno, B.S.; Zornberg, J.G. Performance of nonwoven geotextile-reinforced walls under wetting conditions: Laboratory and field investigations. Geosynth. Int. 2015, 20, 90–104. [Google Scholar] [CrossRef]
- Zornberg, J.G.; Christopher, B.R. Chapter 37: Geosynthetics. The Handbook of Groundwater Engineering, 2nd ed.; Delleur, J.W., Ed.; CRC Press Taylor Francis Group: Boca Raton, FL, USA, 2007; Volume 2. [Google Scholar]
- Koerner, R.M.; Koerner, G.R. Lessons Learned Regarding Exit Strategies from Geosynthetic Drainage Composites. In Proceedings of the Geo-Congress 2019; American Society of Civil Engineers: Reston, VA, USA, 2019; pp. 364–375. [Google Scholar] [CrossRef]
- Ramsey, B.; Narejo, D. Using Woven and Heat-Bonded Geotextiles in Geonet Geocomposites. In Proceedings of the GeoFrontiers 2005; American Society of Civil Engineers: Reston, VA, USA, 2005; pp. 1–8. [Google Scholar] [CrossRef]
- Kim, S.H.; Choi, S.W.; Cho, S.H. New Concept of Reinforced Geonet Drainage; Korean Geosynthetics Society: Seoul, Republic of Korea, 2008; pp. 157–161. [Google Scholar]
- Eissa, A.; Alfaro, M.; Bartz, J.R.; Bassuoni, M.T.; Bhat, S. Soil-Reinforcement Interaction of a Geogrid-Geotextile Composite. Int. J. Geosynth. Ground Eng. 2023, 9, 85. [Google Scholar] [CrossRef]
- Adesokan, D.; Crutchlow, T. The use of a geogrid-geotextile geo-composite to improve soft soils for construction works at a facility expansion site in Western Canada. E3S Web Conf. 2024, 569, 24002. [Google Scholar] [CrossRef]
- Tiwari, N.; Satyam, N.; Puppala, A.J. Effect of Synthetic Geotextile on Stabilization of Expansive Subgrades: Experimental Study. J. Mater. Civ. Eng. 2021, 33, 04021273. [Google Scholar] [CrossRef]
- Jarjour, J.; Meguid, M.; Bhat, S. Water retention characterization of non-woven geotextiles: An application for wicking materials. E3S Web Conf. 2024, 569, 12003. [Google Scholar] [CrossRef]
- Mankodi, H. Geocomposite Manufactured from PP Nonwoven/HDPE Geonet. Adv. Mater. Res. 2013, 622–623, 1310–1313. [Google Scholar] [CrossRef]
- Liu, Z.; Shi, J.; Lin, H.; Zhang, Y.; Liu, Z.; Shi, J.; Lin, H.; Zhang, Y. Strength Characteristics of a Smooth HDPE Geomembrane/Nonwoven Geotextile Interface Based on a Novel Ring Shear Apparatus. Polymers 2023, 15, 2497. [Google Scholar] [CrossRef]
- Jeon, H.Y.; Kim, S.H.; Chung, Y.I.; Yoo, H.K.; Mlynarek, J. Assessments of long-term filtration performance of degradable prefabricated geotextile drains. Polym. Test. 2003, 22, 779–784. [Google Scholar] [CrossRef]
- Abdelaal, F.B.; Rowe, R.K.; Brachman, R.W. Brittle rupture of an aged HPDE geomembrane at local gravel indentations under simulated field conditions. Geosynth. Int. 2014, 21, 1–23. [Google Scholar] [CrossRef]
- Bacas, B.M.; Cañizal, J.; Konietzky, H. Shear strength behavior of geotextile/geomembrane interfaces. J. Rock Mech. Geotech. Eng. 2015, 7, 638–645. [Google Scholar] [CrossRef]
- Adeleke, D.; Kalumba, D.; Oriokot, J. Asperities effect on polypropylene & polyester geotextile-geomembrane interface shear behaviour. E3S Web Conf. 2019, 92, 13017. [Google Scholar] [CrossRef]
- Sobti, J.; Singh, S.K. Techno-economic analysis for barrier materials in landfills. Int. J. Geotech. Eng. 2017, 11, 467–478. [Google Scholar] [CrossRef]
- Jeon, H.Y. Geotextile composites having multiple functions. In Geotextiles: From Design to Applications; Woodhead Publishing: Cambridge, UK, 2016; pp. 413–425. [Google Scholar] [CrossRef]
- Heerten, G. Geosynthetic clay liner performance in geotechnical applications. In Clay Geosynthetic Barriers; CRC Press: Boca Raton, FL, USA, 2022; pp. 3–19. [Google Scholar]
- Gartung, E.; Koerner, R.M.; Zanzinger, H. Geosynthetic Clay Liners: Proceedings of the International Symposium, Nuremberg, Germany, 16–17 April 2002; CRC Press: Boca Raton, FL, USA, 2020. [Google Scholar]
- Herlin, B.; Maubeuge, K.V. Geosynthetic Clay Liners (GCLs). In Proceedings of the 4th International Pipeline Conference, Parts A; American Society of Mechanical Engineers: New York, NY, USA, 2002; pp. 211–216. [Google Scholar] [CrossRef]
- Keerthana, S.; Arnepalli, D.N. Hydraulic Performance of Polymer-Modified Bentonites for Development of Modern Geosynthetic Clay Liners: A Review. Int. J. Geosynth. Ground Eng. 2022, 8, 24. [Google Scholar] [CrossRef]
- Sukarno, D.H.; Aji, B.; Pramono, Y.; Jin, S.M.; Kim, D.W.; Kim, H.J.; Shankar, U.M. Comprehensive review of geosynthetic clay liner and compacted clay liner. IOP Conf. Ser. Mater. Sci. Eng. 2017, 263, 032026. [Google Scholar] [CrossRef]
- Kong, D.J.; Wu, H.N.; Chai, J.C.; Arulrajah, A. State-Of-The-Art Review of Geosynthetic Clay Liners. Sustainability 2017, 9, 2110. [Google Scholar] [CrossRef]
- Scalia, J.; Bohnhoff, G.L.; Shackelford, C.D.; Benson, C.H.; Sample-Lord, K.M.; Malusis, M.A.; Likos, W.J. Enhanced bentonites for containment of inorganic waste leachates by GCLs. Geosynth. Int. 2018, 25, 392–411. [Google Scholar] [CrossRef]
- Li, X.; Zhang, Y. Study on the effect of hydration on the shear strength of the interface between geosynthetic clay liner (GCL) and geomembrane. E3S Web Conf. 2020, 194, 05059. [Google Scholar] [CrossRef]
- Renken, K.; Mchaina, D.; Yanful, E. Geosynthetics research and applications in the mining and mineral processing environment. In Proceedings of the North American Geosynthetic Society (NAGS)-Geosynthetic Institute (GSI) Conference, Las Vegas, NV, USA, 14–16 December 2005; pp. 14–16. [Google Scholar]
- Dixon, J.; Bentley, S. Stability considerations in landfill lining design. Geol. Soc. London, Eng. Geol. Spec. Publ. 1996, 11, 153–157. [Google Scholar] [CrossRef]
- Huo, W.; Zhu, Z.; Hao, J.; Zhang, W.; Peng, Y. Experimental study and numerical simulation on effectiveness of different capillary barriers in silt low subgrade. Bull. Eng. Geol. Environ. 2022, 81, 246. [Google Scholar] [CrossRef]
- Blight, G.E. Failures during construction of a landfill lining: A case analysis. Waste Manag. Res. 2007, 25, 327–333. [Google Scholar] [CrossRef] [PubMed]
- Kief, O.; Toan, B.T.D. Neoweb® 3D Cellular Confinement System for Structural Pavement Reinforcement of Roads & Railways. In Proceedings of the Geotec Hanoi 2011; FECON Joint Stock Company: Hanoi, Vietnam, 2011. [Google Scholar]
- Sitharam, T.; Hegde, A.M.; Kolathayar, S. Geocells; Springer: Berlin/Heidelberg, Germany, 2020. [Google Scholar]
- Emersleben, A.; Meyer, N. Bearing capacity improvement of gravel base layers in road constructions using geocells. In Proceedings of the 12th International Conference of International Association for Computer Methods and Advances in Geomechanics (IACMAG’08); Curran Associates, Inc.: Nice, France, 2008; pp. 3538–3545. [Google Scholar]
- Latha, G.M.; Venkateswarlu, H.; Krishna, A. Geocell Anchor Cage for enhanced load support in soil structures. Constr. Build. Mater. 2024, 425, 135998. [Google Scholar] [CrossRef]
- Lee, J.; Kim, H.; Lim, H.R.; Kim, Y.S.; Hoang, T.T.T.; Choi, J.; Jeong, G.J.; Kim, H.; Herbert, R.; Soltis, I.; et al. Large-scale smart bioreactor with fully integrated wireless multivariate sensors and electronics for long-term in situ monitoring of stem cell culture. Sci. Adv. 2024, 10, eadk6714. [Google Scholar] [CrossRef] [PubMed]
- Song, G.; Song, X.; He, S.; Kong, D.; Zhang, S. Soil Reinforcement with Geocells and Vegetation for Ecological Mitigation of Shallow Slope Failure. Sustainability 2022, 14, 11911. [Google Scholar] [CrossRef]
- Li, V.C. Engineered Cementitious Composites (ECC) Material, Structural, and Durability Performance; CRC Press: Boca Raton, FL, USA, 2008. [Google Scholar]
- Prakash, B.; Tiwari, A.K.; Dash, S.R. Bridge Approach Settlement and its Mitigation Schemes: A Review. Transp. Res. Rec. 2024, 2678, 660–689. [Google Scholar] [CrossRef]
- Emara, M.; Salem, M.A.; Mohamed, H.A.; Shehab, H.A.; El-Zohairy, A. Shear Strengthening of Reinforced Concrete Beams Using Engineered Cementitious Composites and Carbon Fiber-Reinforced Polymer Sheets. Fibers 2023, 11, 98. [Google Scholar] [CrossRef]
- Jongvivatsakul, P.; Ramdit, T.; Ngo, T.P.; Likitlersuang, S. Experimental investigation on mechanical properties of geosynthetic cementitious composite mat (GCCM). Constr. Build. Mater. 2018, 166, 956–965. [Google Scholar] [CrossRef]
- Li, Z.; Zhao, Z.; Shi, H.; Li, J.; Zhao, C.; Wang, P. Experimental Study on PVA-MgO Composite Improvement of Sandy Soil. Materials 2022, 15, 5609. [Google Scholar] [CrossRef]
- Sariosseiri, F.; Razavi, M.; Carlson, K.; Ghazvinian, B. Stabilization of Soils with Portland Cement and CKD and Application of CKD on Slope Erosion Control. In Proceedings of the Geo-Frontiers 2011; American Society of Civil Engineers: Reston, VA, USA, 2011; pp. 778–787. [Google Scholar] [CrossRef]
- Ma, H.; Yi, C.; Wu, C. Review and outlook on durability of engineered cementitious composite (ECC). Constr. Build. Mater. 2021, 287, 122719. [Google Scholar] [CrossRef]
- Jamalpour, R.; Hossain, K.M. Torsion and Combined Torsion-Axial Load Behaviour of Concrete Filled Steel Tube Columns with and without ECC/CFRP Wrap. J. Earthq. Eng. 2024, 28, 3744–3773. [Google Scholar] [CrossRef]
- Zhou, Y.; Xi, B.; Sui, L.; Zheng, S.; Xing, F.; Li, L. Development of high strain-hardening lightweight engineered cementitious composites: Design and performance. Cem. Concr. Compos. 2019, 104, 103370. [Google Scholar] [CrossRef]
- Singh, M.; Saini, B.; Chalak, H.D. Performance and composition analysis of engineered cementitious composite (ECC)—A review. J. Build. Eng. 2019, 26, 100851. [Google Scholar] [CrossRef]
- Singh, S.B.; Munjal, P. Engineered cementitious composite and its applications. Mater. Today Proc. 2020, 32, 797–802. [Google Scholar] [CrossRef]
- Li, V.C. On Engineered Cementitious Composites (ECC) A Review of the Material and Its Applications. J. Adv. Concr. Technol. 2003, 1, 215–230. [Google Scholar] [CrossRef]
- Ferrara, M.; Trovato, F. The use of drainage geocomposites in cold regions. E3s Web Conf. 2024, 569, 02004. [Google Scholar] [CrossRef]
- Jiang, Y.; Alajlan, Z.; Zapata, C.; Yu, X. A Multiphysics Simulation of the Effects of Wicking Geotextile on Mitigating Frost Heave under Cold Region Pavement. Geosciences 2024, 14, 34. [Google Scholar] [CrossRef]
- Greer, D.J.; Sun, C. Stabilizing Embankments Using Geosynthetic Reinforcement; University of Kentucky Transportation Center: Lexington, KY, USA, 2025. [Google Scholar]
- Chinkulkijniwat, A.; Horpibulsuk, S.; Bui Van, D.; Udomchai, A.; Goodary, R.; Arulrajah, A. Influential factors affecting drainage design considerations for mechanical stabilised earth walls using geocomposites. Geosynth. Int. 2016, 24, 224–241. [Google Scholar] [CrossRef]
- Rowe, R.K.; Rimal, S. Depletion of antioxidants from a HDPE geomembrane in a composite liner. J. Geotech. Geoenviron. Eng. 2008, 134, 68–78. [Google Scholar] [CrossRef]
- Fu, H.; Ullah, S.; Tian, K. Depletion of Antioxidants in Tensioned HDPE Geomembranes Exposed to Synthetic MSW Leachate. J. Geotech. Geoenviron. Eng. 2026, 152, 04025179. [Google Scholar] [CrossRef]
- Setnescu, R.; Lungulescu, M.; Bara, A.; Caramitu, A.; Mitrea, S.; Marinescu, V.; CULICOV, O.A. Thermo-Oxidative Behavior of Carbon Black Composites for Self-Regulating Heaters. Adv. Eng. Forum 2019, 34, 66–80. [Google Scholar] [CrossRef]
- Lin, C.; Zhang, X. Laboratory drainage performance of a new geotextile with wicking fabric. J. Mater. Civ. Eng. 2018, 30, 04018293. [Google Scholar] [CrossRef]
- Desbrousses, R.L.; Meguid, M.A.; Bhat, S. Effect of temperature on the mechanical properties of two polymeric geogrid materials. Geosynth. Int. 2022, 29, 326–336. [Google Scholar] [CrossRef]
- Han, H.; Xiao, C.; Zhu, N.; Ding, L. Effect of temperature on geogrid-soil interface performance based on pullout test. Geosynth. Int. 2025, 32, 791–807. [Google Scholar] [CrossRef]
- Jarjour, J.; Meguid, M.A. Investigating the effect of temperature and water freezing on the response of geogrid composite. Geosynth. Int. 2024, 31, 670–679. [Google Scholar] [CrossRef]
- Derksen, J.; Fuentes, R.; Ziegler, M. Geogrid-soil interaction: Experimental analysis of factors influencing load transfer. Geosynth. Int. 2023, 30, 315–336. [Google Scholar] [CrossRef]
- Zaman, M.W.; Han, J.; Zhang, X. Technical Review of Development and Applications from Wicking Fabric to Wicking Geotextile. In Proceedings of the Geo-Congress 2022; American Society of Civil Engineers (ASCE): Reston, VA, USA, 2022; pp. 587–596. [Google Scholar] [CrossRef]
- Liu, J.; Lin, C.; Liu, M.; Bhat, S. Repeated load triaxial tests of WickGridTM stabilized base materials. E3S Web Conf. 2024, 569, 21006. [Google Scholar] [CrossRef]
- Bahador, M.; Evans, T.M.; Asce, A.M.; Gabr, M.A.; Asce, F. Modeling Effect of Geocomposite Drainage Layers on Moisture Distribution and Plastic Deformation of Road Sections. J. Geotech. Geoenviron. Eng. 2013, 139, 1407–1418. [Google Scholar] [CrossRef]
- Henry, K.S.; Stormont, J.C.; Holtz, R.D. Geosynthetic Capillary Barriers in Pavements. In Proceedings of the Performance Confirmation of Constructed Geotechnical Facilities; American Society of Civil Engineers: Reston, VA, USA, 2000; Volume 300, pp. 350–364. [Google Scholar] [CrossRef]
- Azevedo, M.; Zornberg, J. Parameters affecting the development of capillary barriers due to conventional geotextiles. E3S Web Conf. 2024, 569, 06003. [Google Scholar] [CrossRef]
- García-Aristizábal, E.F.; Vega-Posada, C.A.; Gallego-Hernández, A.N. Experimental study of water infiltration on an unsaturated soil-geosynthetic system. Rev. Fac. Ing. Univ. Antioq. 2016, 2016, 105–111. [Google Scholar] [CrossRef]
- Bathurst, R.J.; Ho, A.F.; Siemens, G. A Column Apparatus for Investigation of 1-D Unsaturated-Saturated Response of Sand-Geotextile Systems. Geotech. Test. J. 2007, 30, 433–441. [Google Scholar] [CrossRef]
- Bai, M.; Liu, Z.; Zhang, S.; Liu, F.; Lu, L.; Zhang, J. Experimental Study on the Effect of Fabric Parameter on Drainage Performance of Wicking Geotextile. Fibers Polym. 2021, 22, 2044–2051. [Google Scholar] [CrossRef]
- Bai, M.; Liu, Z.; Zhang, S.; Liu, F.; Lei, S. Drainage performance and capillary rise restraint effect of wicking geotextile. J. Cent. South Univ. 2021, 28, 3260–3267. [Google Scholar] [CrossRef]
- Özer, A.T.; Akay, O. Investigation of drainage function of geosynthetics for basal-reinforced embankments. Int. J. Phys. Model. Geotech. 2022, 22, 260–278. [Google Scholar] [CrossRef]
- Viswanadham, B. Centrifuge model studies on the performance of geosynthetic-reinforced soil structures. In Frontiers in Geotechnical Engineering; Springer: Berlin/Heidelberg, Germany, 2019; pp. 157–182. [Google Scholar] [CrossRef]
- Nourmohamadi, M.; Abtahi, S.M.; Hashemolhosseini, H.; Hejazi, S.M. Control of frost effects in susceptible soils using a novel sandwich geocomposite composed of geotextile-soil-nano silica aerogel-geotextile liners. Transp. Geotech. 2022, 33, 100718. [Google Scholar] [CrossRef]
- Nimbalkar, S.; Indraratna, B. Improved Performance of Ballasted Rail Track Using Geosynthetics and Rubber Shockmat. J. Geotech. Geoenviron. Eng. 2016, 142, 04016031. [Google Scholar] [CrossRef]
- Ngo, N.T.; Indraratna, B.; Rujikiatkamjorn, C. Stabilization of track substructure with geo-inclusions-experimental evidence and DEM simulation. Int. J. Rail Transp. 2017, 5, 63–86. [Google Scholar] [CrossRef]
- Kumar, P.; Viswanadham, B.V. Centrifuge model studies on the performance of earthen dams with geocomposite internal drain subjected to pseudostatic seismic loading. Soil Dyn. Earthq. Eng. 2023, 170, 107907. [Google Scholar] [CrossRef]
- Re, G. Clay Mineralogy, 2nd ed.; McGraw-Hill: New York, NY, USA, 1986. [Google Scholar]
- Guo, Z.; Zhao, Z. Numerical analysis of an expansive subgrade slope subjected to rainfall infiltration. Bull. Eng. Geol. Environ. 2021, 80, 5481–5491. [Google Scholar] [CrossRef]
- Khan, M.S.; Hossain, S.; Ahmed, A.; Faysal, M. Investigation of a shallow slope failure on expansive clay in Texas. Eng. Geol. 2017, 219, 118–129. [Google Scholar] [CrossRef]
- Villar, M.V.; Lloret, A. Influence of dry density and water content on the swelling of a compacted bentonite. Appl. Clay Sci. 2008, 39, 38–49. [Google Scholar] [CrossRef]
- Fredlund, D.G.; Rahardjo, H.; Fredlund, M.D. Unsaturated Soil Mechanics in Engineering Practice; John Wiley & Sons, Inc.: New York, NY, USA, 2012. [Google Scholar] [CrossRef]
- Konrad, J.M.; Samson, M. Hydraulic conductivity of kaolinite-silt mixtures subjected to closed-system freezing and thaw consolidation. Can. Geotech. J. 2011, 37, 857–869. [Google Scholar] [CrossRef]
- Albrecht, B.A.; Benson, C.H. Effect of Desiccation on Compacted Natural Clays. J. Geotech. Geoenviron. Eng. 2001, 127, 67–75. [Google Scholar] [CrossRef]
- Wang, T.; Liu, Y.; Yan, H.; Xu, L. An experimental study on the mechanical properties of silty soils under repeated freeze-thaw cycles. Cold Reg. Sci. Technol. 2015, 112, 51–65. [Google Scholar] [CrossRef]
- Yang, Z.; Lv, J.; Shi, W.; Jia, C.; Wang, C.; Hong, Y.; Ling, X. Experimental study of the freeze thaw characteristics of expansive soil slope models with different initial moisture contents. Sci. Rep. 2021, 11, 23177. [Google Scholar] [CrossRef]
- Banerjee, A.; Puppala, A.J.; Congress, S.S.; Chakraborty, S.; Pedarla, A. Recent Advancements in Predicting the Behaviour of Unsaturated and Expansive Soils. In Indian Geotechnical Conference 2019; series Lecture Notes in Civil Engineering LNCE; Springer: Singapore, 2021; Volume 140, pp. 1–21. [Google Scholar] [CrossRef]
- Kumar, P.; Banerjee, A.; Congress, S.S.C.; Puppala, A.J. Effect of Future Extreme Precipitation on Expansive Soil Embankments. In Proceedings of the IFCEE 2021; American Society of Civil Engineers: Reston, VA, USA, 2021; pp. 255–266. [Google Scholar] [CrossRef]
- Qi, S.; Vanapalli, S.K. Numerical study on expansive soil slope stability considering the cracks and coupling effects. In Proceedings of the 2015 Asia-Pacific Conference on Unsaturated Soils; CRC Press/Balkema: Leiden, The Netherlands, 2015. [Google Scholar]
- Ghosh, D.; Banerjee, A.; Puppala, A.J.; Kumar, P. Exploring the Influence of Climate Change on Earthen Embankments with Expansive Soil. Geosciences 2024, 14, 37. [Google Scholar] [CrossRef]
- Luo, Y.; Zhang, J.; Zhou, Z.; Shen, Z.; Chong, L.; Victor, C. Investigation and prediction of water infiltration process in cracked soils based on a full-scale model test. Geoderma 2021, 400, 115111. [Google Scholar] [CrossRef]
- Zhou, Z.; Zhang, J.; Ning, F.; Luo, Y.; Chong, L.; Sun, K. Large-Scale Test Model of the Progressive Deformation and Failure of Cracked Soil Slopes. J. Earth Sci. 2020, 31, 1097–1108. [Google Scholar] [CrossRef]
- Cho, S.E.; Lee, S.R. Evaluation of Surficial Stability for Homogeneous Slopes Considering Rainfall Characteristics. J. Geotech. Geoenviron. Eng. 2002, 128, 756–763. [Google Scholar] [CrossRef]
- Rahardjo, H.; Lim, T.T.; Chang, M.F.; Fredlund, D.G. Shear-strength characteristics of a residual soil. Can. Geotech. J. 1995, 32, 60–77. [Google Scholar] [CrossRef]
- Dai, Z.; Huang, K.; Chi, Z.; Chen, S. Model test study on the deformation and stability of rainfall-induced expansive soil slope with weak interlayer. Bull. Eng. Geol. Environ. 2024, 83, 76. [Google Scholar] [CrossRef]
- Saleh, A.; Wright, S.G. Shear Strength Correlations and Remedial Measure Guidelines for Long-Term Stability of Slopes Constructed of Highly Plastic Clay Soils; Technical report; Texas Department of Transportation: Austin, TX, USA, 1997. [Google Scholar]
- Alonso, E.E.; Gens, A.; Delahaye, C.H. Influence of rainfall on the deformation and stability of a slope in overconsolidated clays: A case study. Hydrogeol. J. 2003, 11, 174–192. [Google Scholar] [CrossRef]
- Puppala, A.J.; Banerjee, A.; Congress, S.S. Geosynthetics in geo-infrastructure applications. In Durability of Composite Systems; Woodhead Publishing: Cambridge, UK, 2020; pp. 289–312. [Google Scholar] [CrossRef]
- Caballero, S.; Acharya, R.; Banerjee, A.; Bheemasetti, T.V.; Puppala, A.; Patil, U. Sustainable Slope Stabilization Using Biopolymer-Reinforced Soil. In Proceedings of the Geo-Chicago 2016; American Society of Civil Engineers: Reston, VA, USA, 2016; pp. 116–126. [Google Scholar] [CrossRef]
- Samuel, R.; Puppala, A.J.; Banerjee, A.; Huang, O.; Radovic, M.; Chakraborty, S. Improvement of Strength and Volume-Change Properties of Expansive Clays with Geopolymer Treatment. Transp. Res. Rec. 2021, 2675, 308–320. [Google Scholar] [CrossRef]
- Acharya, R.; Pedarla, A.; Bheemasetti, T.V.; Puppala, A.J. Assessment of Guar Gum Biopolymer Treatment toward Mitigation of Desiccation Cracking on Slopes Built with Expansive Soils. Transp. Res. Rec. 2019, 2657, 78–88. [Google Scholar] [CrossRef]
- Puppala, A.J.; Punthutaecha, K.; Vanapalli, S.K. Soil-Water Characteristic Curves of Stabilized Expansive Soils. J. Geotech. Geoenviron. Eng. 2006, 132, 736–751. [Google Scholar] [CrossRef]
- Khan, M.A.; Biswas, N.; Banerjee, A.; Puppala, A.J. Performance of Geocell-Reinforced Recycled Asphalt Pavement (RAP) Bases in Flexible Pavements Built on Expansive Soils. In Proceedings of the Geo-Congress 2020; American Society of Civil Engineers: Reston, VA, USA, 2020; pp. 488–497. [Google Scholar] [CrossRef]
- Palmeira, E.M.; Gardoni, M.G. The Influence of Partial Clogging and Pressure on the Behaviour of Geotextiles in Drainage Systems. Geosynth. Int. 2015, 7, 403–431. [Google Scholar] [CrossRef]
- Thuo, J.N.; Yang, K.H.; Huang, C.C. Infiltration into unsaturated reinforced slopes with nonwoven geotextile drains sandwiched in sand layers. Geosynth. Int. 2015, 22, 457–474. [Google Scholar] [CrossRef]
- Trovato, F.; Jayakrishnan, P.V. Life cycle assessment and design methodology of sustainable grs structures using marginal fill and high performances draining geogrids. E3s Web Conf. 2025, 662, 05003. [Google Scholar] [CrossRef]
- Yoo, C. Geosynthetic solutions for sustainable transportation infrastructure development. Sustainability 2023, 15, 15772. [Google Scholar] [CrossRef]
- Grandclerc, A.; Joussellin, T. Technical solutions for reducing CO2 footprint in MSE wall constructions. In Geotechnical Engineering Challenges to Meet Current and Emerging Needs of Society; CRC Press: Boca Raton, FL, USA, 2024; pp. 2931–2934. [Google Scholar]
- Yoo, C.; Tabish, A.; Yang, J.W.; Abbas, Q.; Song, J.S. Effect of internal drainage on deformation behavior of GRS wall during rainfall. Geosynth. Int. 2022, 29, 137–150. [Google Scholar] [CrossRef]
- Showkat, R.; Babu, G.L.S. Reliability analysis of compacted embankment with geocomposite under infiltration. Geosynth. Int. 2024, 31, 455–468. [Google Scholar] [CrossRef]
- Yasuoka, T.; Ishikawa, T.; Luo, B.; Wu, Y.; Maruyama, K.; Ueno, C. Coupled Analysis on Frost-Heaving Depression Effect of Geosynthetics Drainage Material for Road Pavement. Lect. Notes Civ. Eng. 2022, 165, 509–520. [Google Scholar] [CrossRef]
- Bouazza, A. Experimental evaluation of salinity geosynthetics capillary barriers. Geosynth. Int. 2022, 29, 547–554. [Google Scholar] [CrossRef]






| Geosynthetic Type | Weight (G/M2) | Ultimate Tensile Strength (kN/M) | Strain at Ultimate Tensile Strength (%) | Secant Modulus at 10% Strain (KN/M) | Grab Strength (N) | Puncture Strength (N) | Burst Strength (kPa) | Tear Strength (N) | Equivalent Darcy Permeability (M/S) |
|---|---|---|---|---|---|---|---|---|---|
| Monofilament Polypropylene Geotextile | 120–240 | 16–70 | 20–40 | 70–260 | 700–2300 | 320–700 | 2700–4800 | 200–440 | – |
| Silt Film Geotextile | 50–170 | 12–45 | 20–40 | 50–260 | 32–1600 | 80–600 | 1400–4800 | 200–1600 | – |
| Fibrillated Tape and Multifilament Polypropylene Geotextile | 240–760 | 35–210 | 15–40 | 175–700 | 700–6200 | 700–1100 | 4100–10,400 | 440–1800 | – |
| Multifilament Polyester Geotextile | 140–710 | 25–350 | 10–30 | 175–10,500 | 700–9000 | 200–1400 | 3400–10,400 | 360–2300 | – |
| Polypropylene Geogrid | 140–240 | 8–35 | 10–20 | 90–230 | n/a | n/a | n/a | n/a | >10 |
| High Density Polyethylene Geogrid | 240–710 | 8–90 | 10–20 | 55–700 | n/a | n/a | n/a | n/a | >10 |
| Polyester Geogrid | 240–710 | 35–140 | 5–15 | 350–2600 | n/a | n/a | n/a | n/a | >10 |
| Type of Geosynthetic | Separation | Filtration | Drainage | Reinforcement | Erosion Protection | Barrier |
|---|---|---|---|---|---|---|
| Geotextile | ✔ | ✔ | ✔ | ✔ | ✔ | |
| Geogrid | ✔ | |||||
| Geonet | ✔ | |||||
| Geomembrane | ✔ | |||||
| Geosynthetic clay liner | ✔ | |||||
| Geocell | ✔ | |||||
| Geofiber | ✔ | |||||
| Geocomposite | ✔ | ✔ | ✔ | ✔ |
| Composite Type | Component Materials | Integrated Functions | Primary Applications | Key References |
|---|---|---|---|---|
| Geotextile Geonet Composite | Geotextile (Filter) + Geonet/Polymer Core (Drainage) | Filtration, Separation, Drainage | Retaining wall drainage; landfill leachate collection; pavement edge drains; foundation drains; plaza decks and green roofs. | [61,96,97,98,99] |
| Geotextile Geogrid Composite | Geotextile (Separator/Filter/Drainage) + Geogrid (Reinforcement) | Reinforcement, Separation, Drainage, Filtration | Roadway base reinforcement over soft subgrades; subgrade stabilization; railroad ballast separation and reinforcement. | [31,100,101,102,103,104] |
| Geotextile Geomembrane Composite | Geotextile (Protection/Friction) + Geomembrane (Barrier) | Barrier, Protection, Friction | Landfill liners and covers; pond liners; canals; tunnels and underground structures (waterproofing). | [105,106,107,108,109,110,111] |
| Geosynthetic Clay Liner (GCL) | Geotextile(s) (Containment) + Bentonite Clay (Barrier) | Barrier, Separation, Protection | Landfill liners (primary or secondary); pond liners; mining applications; structural waterproofing. | [112,113,114,115,116,117,118,119] |
| Geomembrane Geogrid Composite | Geogrid (Reinforcement) + Geomembrane (Barrier) | Reinforcement, Barrier | Reinforcement of liner systems on steep slopes (e.g., landfills, reservoirs); high-stress containment applications. | [61,120,121,122,123] |
| Smart Geocells with Sensors | Geocells embedded with sensors enabling real-time monitoring and reinforcement | Reinforcement, erosion control | Slope stabilization; road and railway embankment monitoring; erosion control on riverbanks, shorelines, and landfills. | [124,125,126,127,128,129] |
| Engineered Cementitious Composite (ECC) Wraps | Fiber-reinforced cementitious matrix bonded with mesh/geogrid and adhesives | Reinforcement, sealing, erosion control | Slope and rock-face stabilization; erosion and surface protection; seepage and crack control. | [130,131,132,133,134,135,136,137,138,139,140,141] |
| Property | Test Method | Unit | Average Roll Value | Tested Value |
|---|---|---|---|---|
| Tensile modulus @ 2% Strain | ||||
| (CD = Cross-machine Direction) | ASTM D4595 (ASTM 2017a) | kN/m | 657 | — |
| Permittivity | ASTM D4491 (ASTM 2017b) | 0.24 | — | |
| Flow rate | ASTM D4491 (ASTM 2017b) | L/min/m2 | 611 | — |
| Pore size (O50) | ASTM D6767 (ASTM 2016b) | m | 85 | — |
| Pore size (O95) | ASTM D6767 (ASTM 2016b) | m | 195 | — |
| Apparent opening size (AOS) | ASTM D4751 (ASTM 2016a) | mm | 0.43 | — |
| Wet front movement (24 min) | ASTM C1559 (ASTM 2015) | in. | — | 6.0 (vertical direction) |
| Wet front movement (983 min) zero gradient | ASTM C1559 (ASTM 2015) | in. | — | 73.3 (horizontal direction) |
| Destabilizing Factor | Geocomposite Mechanism | Action | Impact on Soil Mechanics | Governing Design Parameter |
|---|---|---|---|---|
| Increased Pore Water Pressure () | High In-Plane Flow/Transmissivity | Intercepts and rapidly conveys infiltrated water away from the potential failure plane. | Prevents reduction in effective stress, maintains higher soil shear strength. | Required Transmissivity |
| Loss of Matric Suction | Rapid Drainage and Dewatering | Removes water from the soil pores, preventing full saturation and preserving negative pore pressures. | Maintains the “apparent cohesion” component of shear strength in unsaturated soils. | Permittivity of Geotextile Filter |
| Development of Seepage Forces | Hydraulic Gradient Control | Provides a low-resistance pathway for water, preventing the buildup of hydraulic head within the soil mass. | Eliminates or drastically reduces the additional downslope forces exerted by flowing water. | Transmissivity |
| Veneer Sliding Failure | High Interface Friction | Provides sufficient shear resistance between the geocomposite surface and the overlying soil cover. | Ensures the stability of the cover soil system on top of the drainage layer. | Interface Friction Angle |
Disclaimer/Publisher’s Note: The statements, opinions and data contained in all publications are solely those of the individual author(s) and contributor(s) and not of MDPI and/or the editor(s). MDPI and/or the editor(s) disclaim responsibility for any injury to people or property resulting from any ideas, methods, instructions or products referred to in the content. |
© 2026 by the authors. Licensee MDPI, Basel, Switzerland. This article is an open access article distributed under the terms and conditions of the Creative Commons Attribution (CC BY) license.
Share and Cite
Mozumder, R.S.; Yadav, S.; Alam, M.J.B. Composite Geosynthetics for Climate-Resilient Slope Stability: A Comprehensive Review. Appl. Sci. 2026, 16, 2276. https://doi.org/10.3390/app16052276
Mozumder RS, Yadav S, Alam MJB. Composite Geosynthetics for Climate-Resilient Slope Stability: A Comprehensive Review. Applied Sciences. 2026; 16(5):2276. https://doi.org/10.3390/app16052276
Chicago/Turabian StyleMozumder, Robi Sonkor, Siddhant Yadav, and Md Jobair Bin Alam. 2026. "Composite Geosynthetics for Climate-Resilient Slope Stability: A Comprehensive Review" Applied Sciences 16, no. 5: 2276. https://doi.org/10.3390/app16052276
APA StyleMozumder, R. S., Yadav, S., & Alam, M. J. B. (2026). Composite Geosynthetics for Climate-Resilient Slope Stability: A Comprehensive Review. Applied Sciences, 16(5), 2276. https://doi.org/10.3390/app16052276

