Next Article in Journal
Analysis of the Influence of RTK Observations on the Accuracy of UAV Images
Previous Article in Journal
P-HNSW: Crash-Consistent HNSW for Vector Databases on Persistent Memory
Previous Article in Special Issue
Numerical Calculation Optimization for Particulate Matter Trapping and Oxidation of Catalytic Diesel Particulate Filter
 
 
Font Type:
Arial Georgia Verdana
Font Size:
Aa Aa Aa
Line Spacing:
Column Width:
Background:
Article

Evaluation of the Relationship Between Straw Fouling Tendencies and Fuel Indices in CFB

Department of Advanced Energy Technologies, Czestochowa University of Technology, Dabrowskiego 69, 42-201 Czestochowa, Poland
*
Author to whom correspondence should be addressed.
This author has passed away.
Appl. Sci. 2025, 15(19), 10558; https://doi.org/10.3390/app151910558
Submission received: 31 August 2025 / Revised: 22 September 2025 / Accepted: 24 September 2025 / Published: 29 September 2025
(This article belongs to the Special Issue Novel Advances of Combustion and Its Emissions)

Abstract

Featured Application

The findings of this article contribute to the advancement of predictive methods for ash-related challenges in biomass combustion, supporting design and operational strategies in CFB systems that utilize agricultural feedstocks.

Abstract

Biomass combustion for the production of electricity and heat remains one of the most widespread renewable energy technologies. Biomass is commonly utilized in fluidized bed combustion systems. Over the years, numerous issues related to the preparation and combustion of biomass in fluidized beds have been identified, including fouling and slagging, which involve the formation of deposits. These phenomena can be mitigated through various methods, including design modifications to boilers, the application of additives, and the careful selection and classification of fuel. Several fuel indices have been proposed to predict the behavior of fuels in terms of their tendency to cause fouling and slagging. Most of these indices were developed for fossil fuels, and the discrepancies between them suggest that although these indices are widely applied, their applicability to agricultural residues, such as straw, remains uncertain. Researchers working in this field emphasize the need for further research, particularly focusing on the comparison of developed indices with the results of biomass combustion at both laboratory and industrial scales. In this study, ten assortments of straw sourced from Poland were selected, and chemical composition analyses were conducted to determine selected fuel indices. The analyzed straw samples were then combusted in a 100 kWₜₕ laboratory-scale circulating fluidized bed unit. Using a specialized austenitic steel probe, the growth rate of the deposit was measured. The collected deposit masses for each straw type were then compared with the calculated fuel indices. The best correlation between the interpretation of the index values and the deposit mass on the probe was observed for the Rs index. However, due to the low sulfur content of straw, Rs numerical interpretation was not adequate. Overall, the indices indicating both good correlation coefficients and an appropriate numerical interpretation for fouling tendency were B/A, Fu, and Cl.

1. Introduction

The energy transition and climate change necessitate a continuous increase in the share of renewable energy sources (RESs) in the energy generation process. Among the most significant RES is biomass which, with an estimated contribution of 9–11% to global primary energy supply, ranks as the leading renewable energy source. The combustion of biomass in power boilers is a well-established process that enables the efficient generation of substantial energy in a relatively straightforward manner. Moreover, biomass-derived energy is readily available and independent of weather conditions, unlike some other renewable sources [1]. The utilization of biomass should increasingly focus on waste biomass or agricultural residues. For example, Europe generates around 100 thousand tons of agro-industrial waste annually [2]. This approach enables the large-scale acquisition of biomass without adverse impacts on forest ecosystems.
Biomass is predominantly combusted using fluidized bed technology, a process that has been extensively documented in the scientific literature, with key challenges already identified [3]. However, not all of these challenges have been fully resolved. One of the most significant issues, particularly concerning agricultural biomass, is the occurrence of fouling and slagging. These phenomena are primarily caused by the specific chemical properties of biomass, leading to operational inefficiencies and maintenance challenges in combustion systems [4,5,6,7].
Fuel indices are used for a quick pre-evaluation of combustion-related problems that may arise from utilizing new biomass fuels or fuel blends. These indices are derived from chemical fuel analyses and evaluated for their applicability through measurements at laboratory and real-scale combustion plants. Fuel indices can help in decision making concerning the application of new biomass fuels or fuel blends in existing combustion plants, as well as for the preliminary design and engineering of new combustion plants tailored to specific fuel needs [8,9,10,11,12,13,14,15,16,17]. The selected fuel indices utilized in this study are discussed below.
The Basic-to-acidic index (B/A), sometimes also referred to as Base-to-acidic [18], is frequently used for predicting the fouling and slagging behavior of biomass fuels. It is given in the following form:
B/A = (Fe2O3 + CaO + MgO + Na2O + K2O + P2O5)/(SiO2 + Al2O3 + TiO2)
and interpreted as B/A < 0.5—low fouling, B/A = (0.5–1.0)—medium fouling, B/A = (1.0–1.75)—high fouling, and B/A > 1.75—very high fouling tendency [8,9,10,11].
The B/A is also used in a simplified form called B/A simple [9,10,11]:
B/A simple = (Fe2O3 + CaO + MgO)/(SiO2 + Al2O3)
The Fouling index (Fu) is also a modified B/A index. The Fu value is interpreted as follows: Fu ≤ 0.6—fuel with no fouling tendency, 0.6 ≤ Fu ≤ 40—high fouling tendency, Fu > 40—very high fouling tendency [8,9,10,14].
Fu = (Fe2O3 + CaO + MgO + Na2O + K2O + P2O5)/(SiO2 + Al2O3 + TiO2) ∗ (Na2O + K2O)
Another modification of the B/A is the Babcock index (Rs), with the following interpretation: Rs < 0.6—low fouling and slagging tendency, Rs = (0.6–2.0)—medium, and Rs = (2.0–2.6)—high [9,10,11];
Rs = (Fe2O3 + CaO + MgO + Na2O + K2O + P2O5)/(SiO2 + Al2O3 + TiO2) ∗ Sd
The Molar ratio index (Mr) was introduced to predict ash melting tendency [15,16]:
Mr = (Si + P + K)/(Ca + Mg)
In the case of Mr, no interpretative ranges for slagging phenomena have been provided. However, related publications indicate that the higher the Mr value, the greater the likelihood of fouling on heat transfer surfaces. For example, Mr values determined for spruce pellets and bark were below 1.0, whereas those for straw pellets exceeded 5.0.
An alternative to fuel indices based on the chemical composition of the fuel is the Ash fusibility index (AFI), which has a close correspondence to the real ash melting behavior of fuels. The AFI is based on ash fusion temperatures, including IDT—initial deformation temperature and HT—hemisphere temperature, which are determined under oxidizing or reducing conditions for biomass ashes. The unit of measurement is °C. The categorization of the AFI is as follows: AFI below 1052 °C—extremely high fouling tendency, AFI = (1052–1232 °C)—high fouling tendency, AFI = (1232–1342 °C)—medium fouling tendency, and AFI above 1342 °C—low fouling tendency [14].
AFI = (4 ∗ IDT + HT)/5
Individual biomass parameters are also used to predict fouling and slagging processes. The most commonly utilized parameters include chlorine content (Cl) and the previously mentioned IDT. The following interpretation has been proposed: Cl below 0.2%—a low probability of fouling, between 0.2 and 0.3%—a moderate probability of fouling, and Cl above 0.3%—a high probability of fouling. IDT: below 900 °C—intensive fouling, between 900 and 1100 °C—moderate fouling, and IDT above 1100 °C—low fouling [14].
Recently, a new index, In, has been proposed to predict the slagging propensity of woody biomass, with categorization as follows: In < 0.55—low slagging, In = (0.55–2.10)—moderate slagging, and In > 2.10—high slagging [17]:
In = [0.43 − 0.2476 ∗ (MgO + CaO) + 0.7147 ∗ SiO2 + 0.3674 ∗ (K2O + Na2O) + 1.8875 ∗ Fe2O3 +
1.1306 ∗ P2O5] ∗ Ash content(%)
Although empirical fuel indices can provide a convenient framework for classifying slagging and fouling tendencies, their application to biomass combustion presents several limitations. The B/A is also used in a simplified form (B/A simple); however, its usefulness for biomass combustion is limited, as this form excludes alkali oxides (Na2O and K2O) that play a dominant role in the formation of low-melting phases during straw combustion [8,9]. Fu is essentially a modified B/A ratio, incorporating an additional alkali component (Na2O + K2O) to better reflect the influence of alkali metals. Another modification of B/A is the Rs, which considers the sulfur content (Sd, expressed as wt.% of dry fuel). The Rs was originally developed for fossil fuels, primarily coal, under the assumption of relatively high sulfur contents—conditions not representative for solid biomass, where sulfur levels are usually low. The In index was elaborated for woody biomass and incorporates ash content into its formula [17]. Since forest biomass typically has very low ash content (<1%), the predictive power of the In index is highly affected by the higher and more variable ash contents typical of straw-based fuels. The AFI, on the other hand, is based on ash fusion temperatures determined under standardized laboratory conditions, which may deviate considerably from actual boiler operation, where chemical interactions and local oxygen-rich or oxygen-lean zones can significantly affect melting behavior [13]. Finally, the Cl index relies solely on chlorine content, neglecting the influence of the overall ash chemistry on deposit formation.
Overall, these discrepancies suggest that although these indices are widely applied, their applicability to agricultural residues, such as straw, remains uncertain. The present study, therefore, addresses this gap by comparing index-based predictions with experimentally measured deposit masses obtained under controlled fluidized bed combustion conditions. The large number of developed fuel indices indicates ongoing efforts to identify a formula which is capable of predicting the fouling and slagging tendencies of various types of biomass under different technological conditions. Consequently, further research is needed to create and validate indices in the context of different combustion technologies and operating conditions, while also considering the specifics of the raw materials used [14,17,19].
In this study, the amount of deposit formed on the fouling probe during the combustion of ten straw samples under circulating fluidized bed conditions was determined. Focusing on a single fuel type enabled a reduction in uncertainties related to variations in chemical composition among different types of biomass. The selected straw samples were subjected to proximate analysis, ultimate analysis, ash chemical composition analysis, and characteristic ash temperature analysis. Based on these investigations, selected fuel indices were calculated and subsequently compared with the deposit masses obtained on the fouling probe. The relationships derived from these analyses were used to assess the suitability of each index for predicting fouling tendencies.

2. Materials and Methods

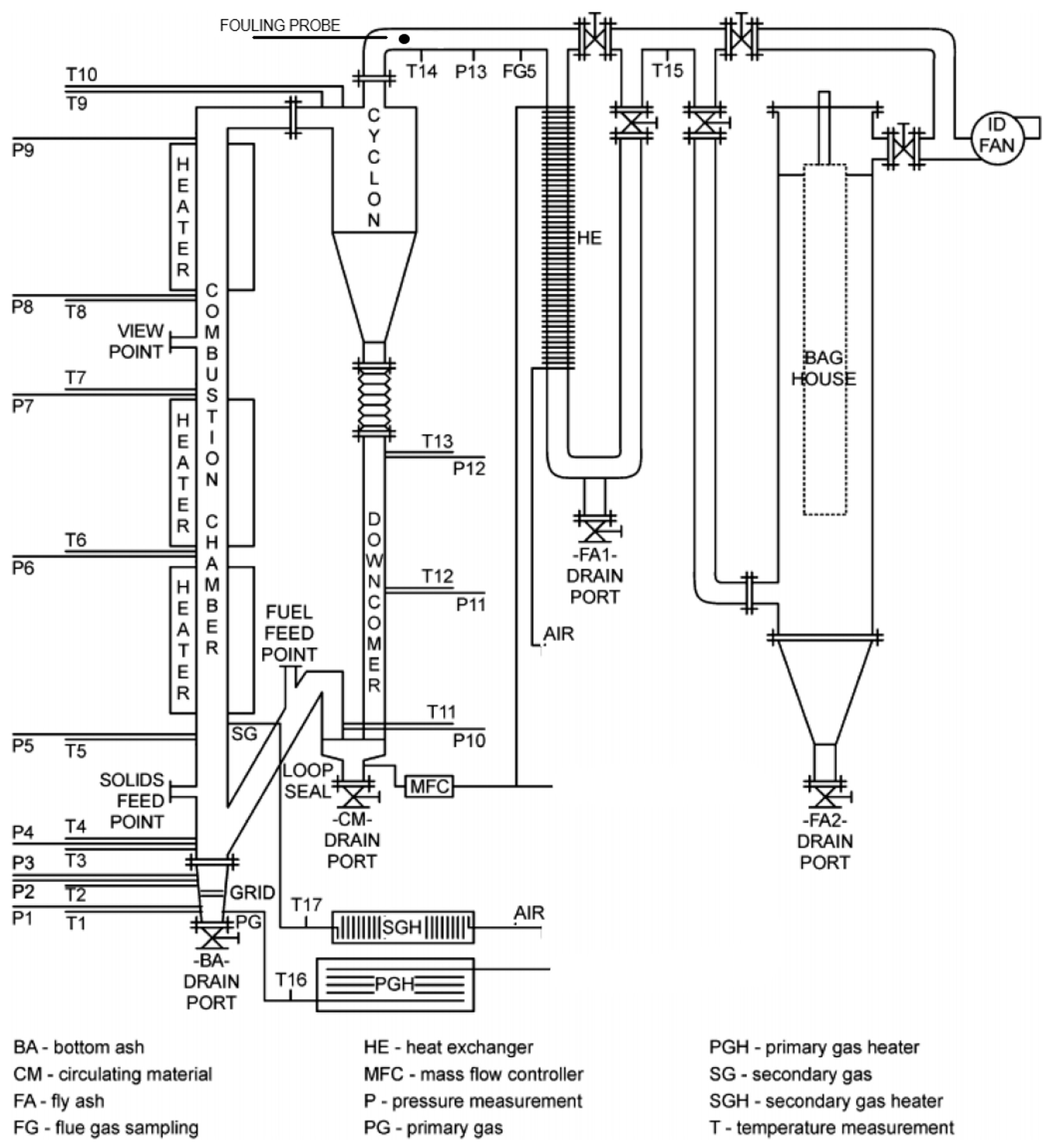
Combustion experiments were performed in a large laboratory-scale fluidized bed facility, hereinafter referred to as CFB100. The name of the unit refers to the circulating fluidized bed technology and has a roughly estimated thermal power of 100 kW, including 75 kW from electrical heaters and 25 kW from fuel. The experimental setup used has been described in detail in [20]; however, it is worth noting that its configuration has undergone modifications over the years of research, including changes to the placement of heating elements and the points of fuel and bed material injection, among others. The main element of the CFB100 is a hot loop system: combustion chamber—cyclone—loopseal—downpipe (Figure 1). The CFB100 consists of a 0.1 m internal diameter (I.D.) and 5.7 m high combustion chamber (riser), connected through a crossover section to a 0.25 m I.D. hot cyclone. Solids separated in the cyclone return to the combustion chamber via a 0.075 m I.D. downcomer and a non-mechanical loopseal.
The CFB100 is equipped with four heaters, three of which are located around the combustion chamber and one around the downcomer. These furnaces are used to heat the unit beyond the ignition point of the fuel being used. Moreover, the CFB100 is also equipped with an air preheater consisting of two sections, which is used to preheat the air supply up to 300 °C. The first section (PGH) preheats the primary gas introduced below the grid, and the second one (SGH) is used to preheat the secondary air supplied to the combustion chamber at a level of 0.55 m above the grid. Fluidizing air (PA) is supplied through a common rail fitted at the bottom of the combustion chamber. The fuel is fed continuously from a pressurized fuel tank by a vertical screw conveyor. The fuel feeding point is located on the upper side of the loopseal return leg. Such a location prevents fuel from ignition in the fuel feeding system. The exhaust gases are discharged through a connector above the cyclone (the so-called vortex finder). Bed material is fed using a screw conveyor with an inlet located above the grid. Quartz sand was used as a fluidized bed material with a particle size within the range of 70–300 μm, Sauter diameter of 188 μm, and an absolute density of 2500 kg/m3. Owing to its relatively large size for a laboratory-scale installation, the accurate reproduction of the key components of a fluidized bed boiler, and comprehensive instrumentation and high fuel flexibility, the CFB100 facility is particularly well suited for studying the combustion of biomass, alternative fuels, and operation under modified atmospheres, as has been demonstrated in previous studies [20,21,22].
The deposition propensity of the straw fuels was studied with an austenitic steel fouling probe, made of EN X15CrNiSi20.12, also known as EN.14828. The probe was placed over the vortex finder near thermocouple No. 14, where the temperature during the test was approximately 600 °C, corresponding to the usual temperature at the outlet of the convective superheater or reheater in biomass-fired fluidized bed boilers. The probe location is marked in Figure 1. During previous experiments conducted on the CFB100 test facility, when maintaining the riser temperature at around 850 °C, the temperature at the fouling probe insertion point reached or slightly exceeded 600 °C. This temperature was reached by partially removing the insulation from the section between thermocouples T9 and T10. Whenever the temperature measured by thermocouple T14 exceeded 600 °C, a pump was activated to supply ambient air through a tube placed inside the probe (Figure 2) until the temperature decreased back to 600 °C. The outer diameter of the fouling probe was 12 mm and, considering the penetration depth of 5 cm into the flue gas channel, the total active surface area of the probe was approximately 20 cm2. The probe diameter was slightly smaller than the tube diameters of superheaters typically found in full-scale boilers (30–60 mm). The flue gas velocity in the area of the fouling probe during the tests was approximately 2.1 m/s.
Ten tests were conducted, burning each type of straw separately. All fractions of the tested straw were in pellet form, which enabled precise fuel dosing. The pellets were stored in plastic bags to prevent changes in moisture content. Visual inspection confirmed their good quality, i.e., no visible impurities and a low amount of fines. Between tests, the CFB100 was roughly cleared of residual ash and fluidized bed material. Each test lasted approximately 10 h, during which deposits accumulated on the fouling probe. At the end of each test, the probe was removed and the collected material was extracted and weighed, using an analytical balance with a precision of ±0.0001 g. As a result, the deposit growth rate was determined in g/h. A general view of the fouling probe is shown in Figure 2. The collected deposit mass was insufficient to conduct chemical composition analyses.

3. Results and Discussion

Figure 3 presents the combustion chamber temperature values of the CFB100 test rig, averaged across all ten straw combustion tests. The average temperature in the combustion chamber was 843 °C, while individual tests exhibited mean temperature variations within a range of ±12 °C.
The temperature conditions were reproduced well in relation to the target temperature of 850 °C, which is characteristic of fluidized bed combustion. Analyzing the temperature profile presented in Figure 3, it is notable that the temperature drop observed at the thermocouple located at a height of 1.49 m indicates the cooling effect of the secondary air, which was introduced at a level of 0.55 m above the grate. Subsequently, the temperature increases before decreasing again in the upper section of the combustion chamber, replicating the behavior observed in a full-scale boiler. In all ten combustion tests with straw, an effort was made to reproduce comparable operating conditions, both in terms of temperature and in the primary-to-secondary air distribution. A constant air flow rate of 20 m3/h was supplied, of which 16 m3/h was introduced below the grate as primary air and 4 m3/h as secondary air, corresponding to a 4:1 primary-to-secondary air ratio.
To determine the fouling and slagging tendencies of ash, its composition and melting characteristics are crucial [18]. For each type of straw, analyses of technical properties were conducted (Table 1), along with oxide composition analyses of the ash using the ICP-OES method (Table 2).
As observed in the data presented in Table 1, the parameters of all ten straw samples were very similar in terms of calorific value, moisture content, and low sulfur content. However, the ash content exhibited significant variations, ranging from 2.0% to 5.7%. Additionally, chlorine content differed considerably, ranging from 0.007% to 0.647 wt.% (Table 1).
The results presented in Table 2 reveal significant differences in the oxide composition of straw ash, particularly with respect to elements that have a substantial impact on fouling processes. This is especially evident for potassium, where the K2O content in the analyzed straw samples varied widely, ranging from 5.16% to 48.50 wt.%. Substantial differences were also observed in the CaO contents (Table 2), which is particularly relevant since a higher concentration of CaO can neutralize low-melting phases mainly associated with potassium and sodium [10,11]. Significant variations were observed for SiO2 contents as well.
Additionally, characteristic ash temperatures were determined (Table 3). Based on the fuel characterization, selected fuel indices were calculated and compiled in Table 4, alongside the deposit growth rate determined from combustion experiments conducted on the CFB100 test rig.
As expected, given the data from Table 2, the characteristic ash temperatures determined for the straw samples also exhibited variations. For instance, the IDT of the most thermally resistant ash, derived from straw #4, was 1105 °C, whereas for straw samples #1, #5 and #9, it was significantly lower, at 740 °C, as shown in Table 3.
Based on the data presented in Table 4, it is notable that significant deposit masses were only obtained for five straw samples, while for straw samples #2, #3, #4, #7, and #8, the accumulated deposit mass was minimal or close to zero. The highest deposit mass increase on the probe was observed during the combustion of straw #1, which also had the highest chlorine content (0.647 wt.%, Table 1) and a K2O content in the ash of 43.30 wt.% (Table 2). A slightly lower deposit mass was obtained for straw #5, which contained significantly less chlorine (0.227 wt.%) but had the highest K2O content among all tested fuels (48.50 wt.%). For the investigated indices, a graphical interpretation and correlation is presented in Figure 4, Figure 5 and Figure 6 supplemented with Cl (values available in Table 1) and IDT (values provided in Table 3).
Figure 4 presents fuel indices based on the Basic-to-acidic ratio (B/A, Fu, B/A simple, and Rs).
As observed, the B/A, Fu, and Rs values produced very similar distributions of points on the graph. The best correlation between index values and deposit mass was obtained for Rs (R2 = 0.8751). However, the numerical interpretation of Rs is less reliable. All the tested straw samples exhibited Rs values below 0.6, indicating a low probability of fouling. This discrepancy can be attributed to the low sulfur content in the straw samples (Table 1), which resulted in an underestimation of the calculated Rs values. This index was originally developed for fossil fuels (primarily coal), where higher sulfur contents are typically assumed—unlike the low sulfur levels characteristic of solid biomass [10,14].
The second-best correlation was observed for Fu, with an R2 value of 0.8616 (Figure 4). According to the interpretation of Fu values, straw samples #1, #2, and #9 exhibited very high fouling tendencies, and these were also the samples that generated the largest amounts of deposit. However, the results are less consistent for samples with lower Fu values, as all tested straw samples had Fu values above 0.6—a threshold indicating a high fouling tendency. Nevertheless, five of these samples did not generate significant deposit amounts, highlighting limitations in the predictive capability of Fu for certain straw types [14].
According to the B/A interpretation, straw samples #1 and #5 were characterized by a high probability of fouling, and these samples also produced the largest deposit masses on the probe. Subsequently, straw samples #6, #7, #8, and #9 were classified as having a high fouling tendency, while straw samples #2, #3, and #10 exhibited a medium tendency. Only straw sample #4 was classified as having a low fouling tendency, which was confirmed experimentally, as it produced the lowest deposit mass (below 0.001 g/h; Table 4). Despite the observed differences among straw samples characterized by B/A values ranging from 0.5 to 1.75 (medium to high fouling tendency), together with a fairly good R2 value of 0.763, this index best reflected the experimental results among all those used in the study.
In contrast, the B/A simple values did not adequately reflect the experimental results (Figure 4).
As shown in Figure 5, the plotted values for the IDT and AFI indices are similar, with some differences in the ranges expressed in degrees Celsius. The IDT showed a stronger correlation (R2 = 0.733) compared to AFI (R2 = 0.6182). However, both indices demonstrated only moderate applicability, primarily due to straw sample #9. Despite having the lowest IDT (740 °C, equal to straws #1 and #5) and AFI (770 °C) values, this sample produced a deposit mass approximately half of that generated by straws #1 and #5, which had higher index values. Moreover, the interpretation of these indices did not align well with the combustion results. The AFI classified all straw samples—except for straw #4—as having an extreme fouling probability (values below 1052 °C), while straw #4 was characterized as having a high fouling tendency (Table 2, Table 4). Similar outcomes were obtained using the IDT index: straws #1, #2, #3, #5, #6, #8, #9, and #10 were classified as intensive fouling, straw #7 was classified as moderate fouling, and only straw #4 was classified as low fouling.
The Cl index showed good agreement with the experimental results, both in terms of correlation (R2 = 0.7416) and interpretation (Figure 5). Straw #1, with a Cl index value above 0.3 (indicating a high fouling probability), produced the largest deposit mass on the probe. Straws #9 and #5, which had the next-highest chlorine contents, also generated significant deposits. In light of these experiments, the Cl index can be regarded as particularly valuable, alongside the B/A.
The Mr, which is interpreted as indicating a higher fouling probability with increasing values, showed poor correlation with the experimental results (Figure 5).
Similarly, the In did not yield convincing results (Figure 6). As previously explained, the In was developed for forest biomass and incorporates ash content into its formula [17]. Since forest biomass typically has very low ash content (<1%), the index was strongly influenced by the higher and more variable ash content of straw, which ranged from 2.0 to 5.7 wt.%.
The limitations of this study should also be acknowledged: (1) the collected deposit mass was relatively small, which did not allow for chemical analysis of the deposits; (2) only a single repetition was performed for each tested fuel, due to the labor-intensive nature of operating the CFB100 facility; and (3) the fuel indices applied in this work were originally developed for fuels other than straw and, therefore, do not fully account for the specific ash chemistry of straw.

4. Conclusions

This study systematically evaluated the fouling behavior of ten Polish straw assortments under circulating fluidized bed combustion conditions, with a focus on correlating deposit formation and selected fuel indices. By restricting the analysis to a single biomass category—agricultural straw—uncertainties arising from inter-fuel chemical variability were effectively minimized. The deposition rate on an austenitic steel probe served as a robust experimental metric for fouling propensity.
The findings highlight that among the evaluated indices, the Babcock index showed the best quadratic correlation (R2 = 0.8751); however, its interpretation was not appropriate due to the low sulfur content of the tested straw.
The Basic-to-acidic ratio demonstrated good correlation with the measured deposit mass (R2 = 0.763), effectively differentiating between fuels with low and high fouling potential. The Fouling index (R2 = 0.8616) and chlorine content (R2 = 0.7416) also provided valuable predictive capabilities, particularly for fuels with elevated potassium and chlorine content. In contrast, the simplified Basic-to-acidic and Molar ratio indices showed limited applicability, primarily due to their simplified formulations being inadequate to represent the ash chemistry of straw. Indices derived from ash fusion temperatures, including the Ash fusibility index and Initial deformation temperature, offered moderate predictive relevance, with notable inconsistencies—particularly for fuels with low-temperature melting constituents. The In index, originally proposed for woody biomass, failed to correlate meaningfully with fouling trends in straw due to its dependence on ash content, which is significantly higher and more variable in agricultural residues.
This research reinforces the value of fuel indices as pre-screening tools for biomass selection in combustion systems. However, it also underscores the need for fuel-specific calibration and technology-specific validation of these indices. The findings contribute to the advancement of predictive methods for ash-related challenges in biomass combustion, supporting design and operational strategies in CFB systems that utilize agricultural feedstocks.

Author Contributions

Conceptualization and methodology, R.R.; investigation, R.R. and T.I.; resources, T.I.; formal analysis, R.R.; writing, R.R.; visualization, R.R.; supervision and funding acquisition, R.R. All authors have read and agreed to the published version of the manuscript.

Funding

This research was co-financed by the statutory subsidy of the Czestochowa University of Technology, the Faculty of Infrastructure and Environment. The support is gratefully acknowledged.

Institutional Review Board Statement

Not applicable.

Data Availability Statement

All data essential for the preparation of this article are included in the text.

Acknowledgments

In this article, generative artificial intelligence (GPT—5) was used for translation from Polish to English and for improving the English language.

Conflicts of Interest

The authors declare no conflicts of interest. The funders had no role in the design of the study; in the collection, analyses, or interpretation of data; in the writing of the manuscript; or in the decision to publish the results.

Abbreviations

The following abbreviations are used in this manuscript:
AFIAsh fusibility index
B/ABasic-to-acidic index
B/A simpleBasic-to-acidic simplified index
CFBCirculating fluidized bed
CFB100Laboratory CFB rig used in measurements
ClChlorine content
FTFlow temperature
FuFouling index
HTHemisphere temperature
IDTInitial deformation temperature
InFuel index
MrMolar ratio index
RsBabcock index

References

  1. Antar, M.; Lyu, D.; Nazari, M.; Shah, A.; Zhou, X.; Smith, D.L. Biomass for a sustainable bioeconomy: An overview of world biomass production and utilization. Renew. Sustain. Energy Rev. 2021, 139, 110691. [Google Scholar] [CrossRef]
  2. Sant’ Ana, L.H.; Oliveira, J.R.P.; Gonçalves, G.; Tusset, A.M.; Lenzi, G.G. Circular Economics in Agricultural Waste Biomass Management. Biomass 2024, 4, 29. [Google Scholar] [CrossRef]
  3. Khan, A.A.; de Jong, W.; Jansens, P.J.; Spliethoff, H. Biomass combustion in fluidized bed boilers: Potential problems and remedies. Fuel Process. Technol. 2009, 90, 21–50. [Google Scholar] [CrossRef]
  4. Niu, Y.; Tan, H.; Hui, S. Ash-related issues during biomass combustion: Alkali-induced slagging, silicate melt-induced slagging (ash fusion), agglomeration, corrosion, ash utilization, and related countermeasures. Prog. Energy Combust. Sci. 2016, 52, 1–61. [Google Scholar] [CrossRef]
  5. Wang, Y.; Tan, H.; Wang, X.; Du, W.; Mikulčić, H.; Duić, N. Study on extracting available salt from straw/woody biomass ashes and predicting its slagging/fouling tendency. J. Clean. Prod. 2017, 162, 990–1000. [Google Scholar] [CrossRef]
  6. Wnorowska, J.; Gądek, W.; Kalisz, S. Statistical Model for Prediction of Ash Fusion Temperatures from Additive-Doped Biomass. Energies 2020, 13, 6543. [Google Scholar] [CrossRef]
  7. Wnorowska, J.; Tymoszuk, M.; Kalisz, S. Fuel Features of Straw Biomass Valorized with Aluminosilicates. Energies 2025, 18, 3302. [Google Scholar] [CrossRef]
  8. Pronobis, M. Evaluation of the influence of biomass co-combustion on boiler furnace slagging by means of fusibility correlations. Biomass Bioenergy 2005, 28, 375–383. [Google Scholar] [CrossRef]
  9. Zhu, H.; Liao, Q.; Hu, L.; Xie, L.; Qu, B.; Gao, R. Effect of removal of alkali and alkaline earth metals in cornstalk on slagging/fouling and co-combustion characteristics of cornstalk/coal blends for biomass applications. Renew. Energy 2023, 207, 275–285. [Google Scholar] [CrossRef]
  10. Król, K.; Nowak-Woźny, D.; Moroń, W. Study of ash sintering temperature and ash deposition behavior during co-firing of Polish bituminous coal with barley straw using non-standard tests. Energies 2023, 16, 4424. [Google Scholar] [CrossRef]
  11. Król, K.; Nowak-Woźny, D. Application of the Mechanical and Pressure Drop Tests to Determine the Sintering Temperature of Coal and Biomass Ash. Energies 2021, 14, 1126. [Google Scholar] [CrossRef]
  12. Beber, R.C.; Turini, C.d.S.; Beber, V.C.; Nogueira, R.M.; Pires, E.M. Effect of Plant Part and Age on the Proximate, Chemical, and Elemental Characteristics of Elephant Grass Cultivar BRS Capiaçu for Combustion-Based Sustainable Bioenergy. Sustainability 2025, 17, 2741. [Google Scholar] [CrossRef]
  13. Santos, F.H.B.; Moreira, J.V.R.; Soares, G.C.P.; Carneiro, A.N.; Guerra, D.R.S.; Nogueira, M.F.M.; Tarelho, L.A.C. Maximum Fluidized Bed Boiler Temperature Determination for Coal–Biomass Combustion Condition Through Ash Area Reduction Technique. Energies 2025, 18, 1662. [Google Scholar] [CrossRef]
  14. Garcia-Maraver, A.; Mata-Sanchez, J.; Carpio, M.; Perez-Jimenez, J.A. Critical review of predictive coefficients for biomass ash deposition tendency. J. Energy Inst. 2017, 90, 214–228. [Google Scholar] [CrossRef]
  15. Sommersacher, P.; Brunner, T.; Obernberger, I.; Kienzl, N.; Kanzian, W. Application of novel and advanced fuel characterization tools for the combustion-related characterization of different wood/kaolin and straw/kaolin mixtures. Energy Fuels 2013, 27, 5192–5206. [Google Scholar] [CrossRef]
  16. Sommersacher, P.; Brunner, T.; Obernberger, I. Fuel indexes: A novel method for the evaluation of relevant combustion properties of new biomass fuels. Energy Fuels 2012, 26, 380–390. [Google Scholar] [CrossRef]
  17. Nik Norizam, N.N.A.; Yang, X.; Ingham, D.; Szuhánszki, J.; Yang, W.; Rezende, J.; Ma, L.; Pourkashanian, M. An improved index to predict the slagging propensity of woody biomass on high-temperature regions in utility boilers. J. Energy Inst. 2023, 109, 101272. [Google Scholar] [CrossRef]
  18. Kaniowski, W.; Taler, J.; Wang, X.; Kalemba-Rec, I.; Gajek, M.; Mlonka-Mędrala, A.; Nowak-Woźny, D.; Magdziarz, A. Investigation of Biomass, RDF and Coal Ash-Related Problems: Impact on Metallic Heat Exchanger Surfaces of Boilers. Fuel 2022, 326, 125122. [Google Scholar] [CrossRef]
  19. Niu, Y.; Zhu, Y.; Tan, H.; Hui, S.; Jing, Z.; Xu, W. Investigations on biomass slagging in utility boiler: Criterion numbers and slagging growth mechanisms. Fuel Process. Technol. 2014, 128, 499–508. [Google Scholar] [CrossRef]
  20. De Fusco, L.; Defoort, F.; Rajczyk, R.; Jeanmart, H.; Blondeau, J.; Contino, F. Ash characterization of four residual wood fuels in a 100 kWth circulating fluidized bed reactor including the use of kaolin and halloysite additives. Energy Fuels 2016, 30, 8304–8315. [Google Scholar] [CrossRef]
  21. Rajczyk, R.; Idziak, T. Evaluation of the Relationship Between Straw Fouling Tendencies and Fuel Indices in CFB. In Proceedings of the 25th International Conference on Fluidized Bed Conversion, Nanjing, China, 6–10 April 2025. [Google Scholar]
  22. Bień, J.D.; Bień, B.; Czakiert, T. Research on Co-Combustion of Sewage Sludge and Coal in Oxy-Fuel Conditions. Ecol. Chem. Eng. A 2019, 26, 7–18. [Google Scholar] [CrossRef]
Figure 1. The scheme of the CFB100 laboratory rig.
Figure 1. The scheme of the CFB100 laboratory rig.
Applsci 15 10558 g001
Figure 2. A general view of the fouling probe.
Figure 2. A general view of the fouling probe.
Applsci 15 10558 g002
Figure 3. The average 10-straw combustion temperature profile along the CFB100 riser with standard deviations.
Figure 3. The average 10-straw combustion temperature profile along the CFB100 riser with standard deviations.
Applsci 15 10558 g003
Figure 4. The correlation between selected fuel indices (B/A, Fu, B/A simple, and Rs) and deposit masses with R2 values.
Figure 4. The correlation between selected fuel indices (B/A, Fu, B/A simple, and Rs) and deposit masses with R2 values.
Applsci 15 10558 g004
Figure 5. The correlation between selected fuel indices (IDT, AFI, Cl, and Mr) and deposit masses with R2 values.
Figure 5. The correlation between selected fuel indices (IDT, AFI, Cl, and Mr) and deposit masses with R2 values.
Applsci 15 10558 g005
Figure 6. The correlation between the In index and deposit masses with R2 values.
Figure 6. The correlation between the In index and deposit masses with R2 values.
Applsci 15 10558 g006
Table 1. Fuel properties (as received).
Table 1. Fuel properties (as received).
FuelHHV,
MJ/kg
LHV,
MJ/kg
Moisture,
wt.%
Ash,
wt.%
Cl,
wt.%
S,
wt.%
Straw #116.2314.868.45.70.6470.08
Straw #216.4515.098.25.40.0930.05
Straw #317.4416.037.93.00.0280.05
Straw #416.2814.918.25.50.0070.10
Straw #516.7615.397.75.20.2270.09
Straw #616.8815.497.92.00.0170.04
Straw #716.8315.428.12.60.0290.02
Straw #816.8814.487.72.80.020.05
Straw #916.4015.057.95.50.2310.07
Straw #1016.3715.027.14.80.0370.05
Table 2. The oxide composition of fuel ashes (wt.%).
Table 2. The oxide composition of fuel ashes (wt.%).
FuelNa2OK2OCaOMgOFe2O3P2O5SiO2Al2O3TiO2
Straw #10.9643.3011.803.790.353.8116.700.380.03
Straw #20.2123.008.452.820.436.0452.900.960.07
Straw #30.3418.2013.104.540.665.9550.100.930.07
Straw #40.255.168.742.481.352.3873.102.360.17
Straw #50.1148.505.951.960.292.9224.900.350.02
Straw #60.4319.6019.003.890.379.0537.500.480.02
Straw #70.3117.8017.804.300.756.9542.400.950.06
Straw #80.1627.1012.603.740.575.3041.900.620.04
Straw #90.1536.408.912.620.352.3235.800.510.02
Straw #100.1423.508.922.800.293.6253.800.350.02
Table 3. The characteristic temperatures of fuel ashes.
Table 3. The characteristic temperatures of fuel ashes.
FuelIDT, °CST, °CHF, °CFT, °C
Straw #174089011251140
Straw #284098011851240
Straw #384094011001205
Straw #41105118012951340
Straw #5740830960990
Straw #6890100011601210
Straw #7940101011301160
Straw #888095010601140
Straw #9740800890950
Straw #1084093010601125
Table 4. The deposit mass collected on the fouling probe vs. selected fuel indices.
Table 4. The deposit mass collected on the fouling probe vs. selected fuel indices.
FuelDeposit Mass,
g/h
B/A,
-
B/A Simple, -Fu,
-
Rs,
-
Mr,
-
In,
-
IDT,
°C
Straw #10.0463.740.93165.580.334.114.12817
Straw #20.0020.760.2217.620.046.595.09909
Straw #30.0010.840.3615.520.053.772.68892
Straw #40.0000.270.171.460.036.265.481143
Straw #50.0442.360.32114.900.239.614.19784
Straw #60.0151.380.6127.590.062.681.65944
Straw #70.0011.100.5319.990.022.792.18978
Straw #80.0011.160.4031.690.064.252.41916
Straw #90.0221.400.3351.060.116.264.53770
Straw #100.0180.720.2217.140.046.334.41884
Disclaimer/Publisher’s Note: The statements, opinions and data contained in all publications are solely those of the individual author(s) and contributor(s) and not of MDPI and/or the editor(s). MDPI and/or the editor(s) disclaim responsibility for any injury to people or property resulting from any ideas, methods, instructions or products referred to in the content.

Share and Cite

MDPI and ACS Style

Rajczyk, R.; Idziak, T. Evaluation of the Relationship Between Straw Fouling Tendencies and Fuel Indices in CFB. Appl. Sci. 2025, 15, 10558. https://doi.org/10.3390/app151910558

AMA Style

Rajczyk R, Idziak T. Evaluation of the Relationship Between Straw Fouling Tendencies and Fuel Indices in CFB. Applied Sciences. 2025; 15(19):10558. https://doi.org/10.3390/app151910558

Chicago/Turabian Style

Rajczyk, Rafał, and Tomasz Idziak. 2025. "Evaluation of the Relationship Between Straw Fouling Tendencies and Fuel Indices in CFB" Applied Sciences 15, no. 19: 10558. https://doi.org/10.3390/app151910558

APA Style

Rajczyk, R., & Idziak, T. (2025). Evaluation of the Relationship Between Straw Fouling Tendencies and Fuel Indices in CFB. Applied Sciences, 15(19), 10558. https://doi.org/10.3390/app151910558

Note that from the first issue of 2016, this journal uses article numbers instead of page numbers. See further details here.

Article Metrics

Back to TopTop