Next Article in Journal
Kohonen Mapping of the Space of Vibration Parameters of an Intact and Damaged Wheel Rim Structure
Previous Article in Journal
Quality Evaluation of Effective Abrasive Grains Micro-Edge Honing Based on Trapezoidal Fuzzy Analytic Hierarchy Process and Set Pair Analysis
 
 
Font Type:
Arial Georgia Verdana
Font Size:
Aa Aa Aa
Line Spacing:
Column Width:
Background:
Article

Trajectory Control Approach for Single-Stage Soft-Switching Grid-Tied Inverters

Department of Electronic Engineering, College of Engineering, Keimyung University, Daegu 42601, Republic of Korea
Appl. Sci. 2024, 14(23), 10940; https://doi.org/10.3390/app142310940
Submission received: 18 September 2024 / Revised: 9 November 2024 / Accepted: 12 November 2024 / Published: 25 November 2024
(This article belongs to the Section Electrical, Electronics and Communications Engineering)

Abstract

This paper presents a trajectory control model using finite state machines for a single-stage soft-switching grid-tied inverter designed with a fast dynamic response. The targeted application is a module-integrated inverter for a single photovoltaic (PV) panel which interfaces distributed energy sources with the grid. To minimize switching lossd provide advanced grid-connected functionality, the soft-switching operation is achieved through a resonant filter using a trajectory control scheme. In recent years, controllers based on digital signal processing platforms have been able to handle complex and high-speed control algorithms with precision for real-time control. In real-time control applications, the finite state machine (FSM) approach enhances responsiveness by minimizing latency with limited memory resources by executing rapid state transitions. The proposed model effectively manages the switching states of the single-stage soft-switching inverters during complex DC/AC bidirectional operations. By directly controlling the energy within the series resonant circuit, the model delivers a fast transient response while minimizing switching actions across all quadrants of operation. The control scheme has been digitally implemented on a Texas Instruments (TI) digital signal processor and validated through Hardware-In-the-Loop (HIL) testing.

1. Introduction

With the increasing adoption of local and distributed energy sources, as well as energy storage devices, there is growing interest in developing miniaturized and lightweight modular Power Conditioning Systems (PCS). Photovoltaic (PV) energy and energy storage systems (ESS) are among the most important and widely used applications. When these direct current (DC)-based systems connect to alternating current (AC)-based legacy grids, critical interoperability issues arise, necessitating advanced control capabilities [1,2]. In addition to achieving high power density, grid-tied inverters should offer advanced controls, such as volt-VAR compensation, voltage ride-through, anti-islanding protection, etc. To achieve such complex control, this paper employs a finite state machine (FSM) model on digital signal processing platforms for single-stage soft-switching grid-tied inverters.
Grid-tied inverters are typically categorized into three types depending on the PV module arrangement: centralized inverters, string inverters, and module-integrated inverters, commonly known as microinverters [3,4,5,6,7,8]. Microinverters for single PV modules with power capacities ranging from 300 to 400 W have become increasingly popular in grid-connected PV systems. This increased adoption is largely due to their elimination of bulky low-frequency transformers, maximum power point tracking (MPPT), low installation costs, and user-friendly ‘plug-and-play’ configuration, which is enhanced by their modular and flexible structure with communication capabilities. Over the past decade, microinverters have rapidly evolved, becoming a distinct category in grid-tied applications due to their advantages compared to conventional PV inverters [9,10]. Microinverters are installed on each individual solar panel to enable panel-level efficiency optimization. While the relatively high price was initially a barrier to widespread adoption, the benefits of mass production have helped to offset this cost. Recently, single-stage soft-switching topologies with high-frequency transformers have gained popularity and are widely used in microinverter applications.
Grid-connected PV systems are required to comply with stringent international standards and regulatory requirements. In many countries, galvanic isolation is mandated for distribution grid connections [3]. The large input-to-output voltage ratio to interface between a single PV module and grid presents challenges for achieving high efficiency without a transformer. Additionally, the high parasitic capacitance between the PV panel and the ground can lead to significant current leakage and potentially severe oscillations, which are also associated with electromagnetic interference (EMI) issues and safety concerns [11]. Therefore, the use of a transformer becomes almost essential for both international compliance and market viability.
Power decoupling in the grid-tied inverter is necessary to compensate the mismatch between the instantaneous power of the PV panel and the AC grid, typically achieved through large power decoupling capacitors. These capacitors can be positioned either on the PV side or within the circuitry as a DC-link. The DC-link decoupling method facilitates the use of well-established control techniques in traditional circuit topologies; however, this approach typically necessitates a multi-stage structure [12]. Alternatively, four-quadrant switching circuits can be employed in a single-stage topology with a compact high frequency transformer. Recently, advanced commercial microinverters using a single-stage topology with four-quadrant switches and PV-side decoupling capacitors have gained popularity (Figure 1). This design offers a modular circuit with a simplified structure with galvanic isolation and fewer components. The use of a compact high-frequency transformer combined with four-quadrant semiconductor switches employing soft-switching techniques has become a highly attractive approach, widely adopted in commercial products in recent years [13,14,15]. This paper also uses this structure to analyze the control methodology.
In typical energy conversion circuit controller designs, the dynamic response is analyzed based on the averaged value of the switching period. This allows the application of frequency-domain analysis methods through linearization. While frequency-domain analysis is highly effective for designing dynamic response and stability, it is applicable only at or near a specific operating point. Therefore, conventional approaches limit the performance of microinverters, as they operate over a wide range of grid voltages and currents and must handle diverse operational conditions. To achieve enhanced performance, an advanced approach is required for more effective management of these complex conditions. The state-trajectory control method employed in this paper directly controls the voltage and current in the resonant circuit within the time domain, allowing immediate response to the conditions within the circuit. This method also achieves steady-state operation with minimal switching actions, offering a more effective approach for resonant circuits.
In this study, a state trajectory control using a finite state machine model is used to manage grid-side current and achieve the advanced functions for a single-stage soft-switching grid-tied inverter. Advances in digital signal processing platform-based controllers enable real-time signal processing, significantly enhancing response times and supporting complex, high-speed control algorithms. When these controllers are implemented, the same logic configuration can be replicated with minimal per-unit cost, making them highly cost-effective for large-scale production. This scalability, combined with parallel processing and fast response times, makes them suitable for applications such as microinverters. The state trajectory control method directly regulates the energy state of the resonant filter circuit on the state plane, resulting in low sensitivity to circuit parameter variations and enabling a fast dynamic response. The proposed soft-switching control algorithm applied to a module-integrated microinverter is implemented using a finite state machine model to efficiently execute the digital control logic.
The control algorithm was implemented on a Texas Instruments (TI) 28379D digital controller, and the validity of the model was further confirmed through Hardware-In-the-Loop (HIL) testing using PLECXIM RT-box.

2. Single-Stage Soft-Switching Module-Integrated Grid-Tied Inverters

2.1. The Structure of the the Single-Stage Soft-Switching Microinverter

Figure 2 illustrates the structure of the single-stage soft-switching grid-tied inverter, which incorporates a high-frequency isolation transformer and a series resonant filter. The switching bridge connected to the DC distributed power generation, such as PV systems, is referred to as the DC side, while the bridge connected to the grid is referred to as the AC side in this paper. The DC side of the topology is implemented as a full-bridge (FB) topology using four MOSFETs (S1, S2, S3, S4) along with their body diodes, which are the two-quadrant switches depicted in Figure 3. The two-quadrant switches operate with positive voltage and allow bidirectional current flow. Switching modes are determined by the gating of the MOSFET or its body diode, based on current direction on DC side.
The grid-side bridge structure depicted in Figure 3 adopts a half-bridge (HB) topology. The four-quadrant switch, which consists of two MOSFETs with internal diodes, is connected in series in opposite directions, is capable of blocking both positive and negative voltages while allowing bidirectional current flow. The four-quadrant switch is an essential component in advanced AC-AC conversion applications, such as matrix converters and microinverters (see Figure 3) [14,15,16,17]. The common-source configuration, employing enhancement-mode MOSFETs and utilizing their inherent body diodes, is selected in this structure. These switches provide fully controllable turn-on and turn-off characteristics, resulting in more flexible control.
The single-phase grid voltage v a c t   and current i a c t   are expressed as follows:
v a c t = V m c o s ( ω g r i d t ) ,     i a c t = I m c o s ( ω g r i d t Φ )
where ω g r i d is the grid frequency.
The instantaneous power p t is expressed by Equation (2):
p t = 1 2 V m I m + 1 2 V m I m c o s ( 2 ω g r i d t )
where ω g r i d is the grid frequency.
The pulsating power must be handled by PV-side decoupling capacitors. In the first and third quadrants on the v a c i a c plane depicted in Figure 4, energy is transferred from the DC side to the grid, while in the second and fourth quadrants, energy flows from the grid to the DC side. When the DC side is relatively stationary at a specific operating point in steady state, the AC side operates by rotating on v a c i a c plane according to the real and reactive power demands, while synchronizing with the grid frequency.
By using a series resonance filter network and high frequency (HF) transformer, the introduced control scheme achieves zero-voltage switching (ZVS) on the DC side and zero-current switching (ZCS) on the AC side. On the DC side, switching losses are reduced through ZVS using the internal parallel diodes in the MOSFETs. On the AC side, bidirectional rectification is performed by four-quadrant switches. The HF transformer is as a key component in the circuit that delivers galvanic isolation and voltage amplification, which reduces EMI and resolves grounding issues.

2.2. Switch Operation Sequences

The switching sequence depends on the ratio between the switching frequency and the resonant frequency of the filter. The control strategy in this paper operates under continuous conduction mode (DDM) above the resonant frequency of the series resonant filter, using zero-voltage switching on the DC side and zero-current switching on the AC side, functioning as a two-quadrant rectifier. The circuit operation is determined by the state of specific eight MOSFETs, S1, S2, S3, and S4 of the two-quadrant switches on the DC side and St1, St2, Sb1, and Sb2 on the AC side. The upper switches (St1, Sb1) operate during positive grid voltage, while the lower switches are conducting through MOSFET gating or the anti-parallel diode based on operating conditions. During negative grid voltage, the roles are reversed. This switching sequence on the AC side is similar to a cycloconverter, converting high-frequency AC to low-frequency AC. When operating first and fourth quadrants on the v a c i a c plane, MOSFETs St2 and Sb2 on the AC side bridge can remain in a conducting state to minimize switching and conduction losses. Similarly, when operating in the second and third quadrants, the switching operation is applied in the reverse manner.
The grid frequency, typically ranging from 50 Hz to 60 Hz, is considerably lower than the switching frequency. Therefore, the circuit operation and the control schemes can be analyzed under quasi-static conditions. This assumption simplifies the modeling process by treating the DC and AC-side voltages as nearly constant relative to the fast-switching dynamics. The switching modes and the trajectories on the v C i L   state plane where energy is transferred from the DC side to the AC side in the first quadrant align with the structure of a series resonant converter at the specific operating point [18,19,20,21,22]. The steady-state switching characteristics and operational modes are initially analyzed based on the behavior of the series resonant converter.
The six parameters v C ,   i L ,     v d c ,   i d c ,   v a c ,   a n d   i d c are used to determine the switching modes. In order to simplify the analysis, the parameters are normalized and expressed according to Table 1. The v d c and v a c are considered constant in this analysis under quasi-static conditions. The v d c is represented by a voltage source, k d c V d c , and v a c is represented by a current-controlled voltage source, k a c V a c 2 N . The k d c varies by controlling the two-quadrant switches on the DC side and the k a c is determined by the polarity of the inductor current.
Figure 5 shows the simplified equivalent circuit of the microinverter with the normalized parameters. The control strategy employs a time-domain based state-plane representation of state variables m C and j L . Variables m d c and m a c change with k d c and k a c depending on the operating conditions in a piece-wise linear manner in Equation (3).
m d c = k d c M d c ,     m a c = k a c M a c 2 N         k d c ,   k a c = 1 , 1
In Equation (3), k d c and k a c are 1 or −1, which shift the operational pivots on the m C j L plane and divide the steady-state operation into four distinct switching modes. Figure 6 shows the inductor current and capacitor voltage waveforms for one cycle in the first quadrant of m a c j a c . When switching from operation mode 4 to mode 1 for the F < 1 CCM operation, the current i L lags the voltage, so ZVS is achieved by soft-turning on after the anti-parallel diode conducts. As the resonance current increases, energy is accumulated in the resonant filter inductor and the capacitor. When the energy in the filter network reaches a set value, it is hard-turned off and switched to mode 2. In steady-state operation, modes 1 and 3, as well as modes 2 and 4, are mirrored. The switching order of the switching mode changes depending on their operating quadrant on the v a c i a c plane. The DC-side MOSFET operates soft turn-on/hard-turn-off in all four quadrants and the AC-side MOSFETs operate in the zero current, performing rectifier operations.

3. State Trajectory Control

3.1. Steady State Operation

Resonant operations in the filter were analyzed using the state equations in the m C j L state plane. The trajectory control method directly controls the energy state of the resonant filter circuit in the time domain to reach a steady state with minimal switching. In switching using the trajectory control method, a steady state is reached with minimal switching, and the energy amount of the resonance circuit is directly controlled so that it is possible to respond immediately to the situation in the resonance circuit.
The state differential equation obtained from the equivalent is as follows:
L d i L d t = k d c V d c k a c V a c 2 N v C ,       C d v C   d t = i L
The state-transition matrix is derived as follows.
d X d t = 0 1 / L 1 / C 0 X + 1 / L 1 / 2 N L 0 0 U
where X = i L v C T is the state vector and U = k d c V d c k a c V a c T is the source vector.
The initial conditions of the current of the filter inductor and the voltage of the filter capacitor are defined as follows:
i L t 0 = I L 0 ,       v c t 0 = V C 0
The AC-side bridge switches when the inductor current is zero, so I L 0 is negligible in the equation. Using the defined initial conditions, the normalized filter inductor current j L and capacitor voltage m C expressions are derived as Equations (7) and (8).
m C t = M F + ( M C 0 M F ) c o s ( ω 0 ( t t 0 ) ) + J L 0 sin ω 0 t t 0
j L t = J L 0 cos ω 0 t t 0 + ( M C 0 M F ) sin ω 0 t t 0
where M F = k d c k a c M a c 2 N .
The state plane trajectory of the j L and m c in the resonant filter forms circular trajectory centered at the pivots P = ( M F ,   0 ) at each switching mode. The pivots of the circular motion move four times during one switching cycle.
The radius of the circle R d is determined by the initial conditions and remain constant during the switching mode. R d on the state plane can be derived as follows:
R d 2 = M C 0 M F 2 + J L 0 2
Depending on the switching mode, ( k d c ,   k a c ) and the location of the pivot in the m C j L state plane is determined as shown in Table 2. In Figure 7, the m C j L state plane trajectories are seen during the steady-state operation in the first and third quadrants. In the first and third quadrants of the v a c i a c state plane, energy is transferred from the DC side to the AC side, with the pivot circulating in the sequence P 1 P 2 P 3 P 4 . In the second and fourth quadrants of the v a c i a c state plane, energy is transferred from the AC side to the DC side, and the pivot circulates in the reverse sequence, P 4 P 3 P 2 P 1 .
The amount of change in the capacitor voltage v C represents the charge stored in the capacitor, and this is directly related to the load current which is the average value of the inductor current in a series resonant configuration. The exact closed-form solution of the angle γ between the state planes when operating in the first quadrant follows.
γ = π cos 1 4 R r e f M a c 2 R r e f 2 2 ( R r e f M a c ) R r e f
The grid side voltage and the inductor current are in phase, and the AC side current i a c coincides with the half-cycle average of the inductor filter current during steady state operation.
The i a c considered as a stationary value in this calculation, are defined as follows:
i a c = 4 C R r e f 1 M a c 2 V b 2 γ / ω 0
The command radius R r e f   in the m C j L state plane is determined by Equations (10) and (11).

3.2. Transient Operation

Figure 8 illustrates an example of transient state transitions in the first quadrant of the v a c i a c plane for the DC-side bridge, where energy is transferred from the DC side to the grid. The distance from the origin to the current location ( m C ,   j L ) in the state plane represents the amount of energy in the resonant filter, and the amount of energy in the filter and the AC-side current are controlled by trajectory control scheme in the state plane.
During the initial energy buildup in the resonant filter to reach the desired steady-state operation, the state variables of the resonant filter may not achieve the target trajectory within a half-cycle period. In such cases, the circuit continues to build up energy in the resonant filter and operates as a rectifier on the AC side without switching on the DC side, following the shortest path, as shown in Figure 8. Once a steady state is reached, the system proceeds with the regular four-mode switching sequence.

4. Finite State Machine Modeling

To efficiently implement the complex operating states of a single-stage soft-switching grid-tied inverter, this paper employs a finite state machine (FSM). FSMs are mathematical models used to represent sequential systems. FSMs are defined by a finite set of states and transitions between those states are determined by inputs and current states. FSM-based control approaches are well-suited for digital signal processing platforms, enabling efficient and reliable management of states and transitions with limited memory resources. The v C , i L ,   a n d   v a c values measured by sensor are used as an input for state trajectory control using FSM.

Finite State Machines

When current state in the state plane reaches the command radius R r e f , the DC switches are turned off to control the amount of energy in the filter and generate the required grid current i a c . A finite set of states, inputs, and outputs of finite state machine for DC side bridge is defined as follows in Table 3:
States {DC_P1, DC_P2, DC_P3, DC_P4}
Inputs { m C , j L , R r e f }
Outputs {1001, 0110}.
The four output bits represent the gate signals S4, S3, S2, and S1, respectively. Inputs required for control are m C ,     j L and R r e f to control the grid-side current. The switching state of the main MOSFET is determined by comparing the reference radius R r e f with the radius R on the state plane.
The DC-side bridge operates in four distinct states based on the operating conditions. When the R reaches the command radius R r e f , the system transitions to the next state, and the output gate signal of the DC-side bridge is updated accordingly. During steady-state operation, the state circulates D C _ P 1 D C _ P 2 D C _ P 3 D C _ P 4 in the first and third quadrants, and the state circulates in the reverse order D C _ P 4 D C _ P 3 D C _ P 2 D C _ P 1 in the second and fourth quadrants (Figure 9). Although the voltage and current waveforms have opposite polarities in the first and third quadrants, the finite state machine remains the same. If the R is smaller than R r e f , the state variable cannot reach the desired values, so the system oscillates between the DC_P1 and DC_P3 states to build up the radius until it reaches the R r e f .
A finite set of states, inputs, and outputs of Finite state machine for DC side bridge is defined as follows in Table 4. Inputs required for control require grid voltage, filter inductor current, and filter capacitor voltage:
State {AC_1, AC_2, AC_3, AC_4}
Input { m a c , j L , m C }
Output {1101, 0111, 1011, 1110}
When the grid voltage is positive, the state changes between the AC_1 and AC_2 states depending on the polarity of j L , and when the grid voltage is negative, it changes between the AC_3 and AC_4 states. These two operation patterns switch twice per grid voltage period in Figure 10.

5. Simulation and HIL Test Results

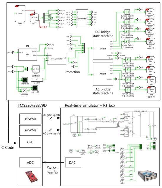
Hardware-In-the-Loop (HIL) enables real-time testing and validation of control systems using high-level programming in a fast and user-friendly environment. This approach allows validation of control algorithms without a fully constructed physical power stage, significantly reducing risks and costs associated with potential hardware failures. The PLEXIM RT-Box is a cost-effective HIL solution particularly well-suited for this study [23,24].
The control algorithm for the single-stage soft-switching grid-tied inverter, using trajectory control and a finite state machine, was initially analyzed through circuit simulation and subsequently verified via HIL experiments. Figure 11 provides an overview of the HIL setup. The plant model, based on the single-stage soft-switching topology, was developed using a GUI-based editor and uploaded to the PLEXIM RT-Box. The control algorithm was coded in C, then uploaded to the TI 28379D digital signal processor, which enabled real-time interaction with the plant model in the RT Box.
In the HIL plant, the resonance filter voltage, current v C ,   i L , DC side voltage, current v d C , i d c , grid side voltage, and current v a c , i d c were generated by DAC and transmitted to the ADC in TI 28379D. In order to obtain the phase and zero crossing point of the grid voltage, a single-phase phase-locked-loop (PLL) was used [25]. According to the command radius and the measured input values, the DC side FSM and the AC side FSM generate gate signals using ePWM (Enhanced Pulse Width Modulation) modules in the TI 28379D. The input voltage was set to 38 V with power transfer of 340 W and the output bridge is connected to the 120 Vrms, 50 Hz grid with LCL filter. The resonant frequency of the series filter was set to 100 kHz and the switching was designed to operate above the resonant frequency for soft-switching specified in Table 5. In cases where the response of the RT Box HIL plant could not meet the required speed, the resonant frequency and switching frequency were adjusted by the same ratio to emulate the switching sequence and validate the control algorithm.
A power factor correction mode (CASE 1) and reactive power control mode were executed in HIL. The measured waveforms and simulation results are presented in Figure 12 and Figure 13.

6. Conclusions and Future Work

This paper presented a trajectory control model using finite state machines (FSMs) for a single-stage soft-switching grid-tied inverter. By using a series resonance filter network and high frequency (HF) transformer in the grid-tied inverter, the introduced control scheme provided zero-voltage switching (ZVS) on the DC side and zero-current switching (ZCS) on the AC side. By employing the FSM model, the control of complex switching operations was efficiently managed on a digital signal processing platform. By directly controlling the energy within the series resonant circuit, the model delivers a fast transient response while minimizing switching actions across all quadrants of operation. The control scheme was implemented on a TI 28379D digital signal processor and validated through PLEXIM RT-BOX Hardware-In-the-Loop testing. This is expected to lead to higher efficiency and improved grid synchronization for module-integrated photovoltaic inverters. Future work will focus on implementing the control scheme in a physical prototype, leveraging FPGAs which supports simultaneous parallel processing of signals to enhance response times and high-speed control. This development aims to address practical challenges and hardware limitations in single-stage soft-switching grid-tied inverters.

Funding

This research was supported by the Bisa Research Grant of Keimyung University in 2021 (Project No: 20210721).

Institutional Review Board Statement

Not applicable.

Informed Consent Statement

Not applicable.

Data Availability Statement

The original contributions presented in the study are included in the article, further inquiries can be directed to the corresponding author.

Conflicts of Interest

The author declares no conflict of interest.

References

  1. IEC/TR 61850-90-7; Communication Networks and Systems for Power Utility Automation—Part 90-7: Object Models for Power Converters in Distributed Energy Resources (DER) Systems. International Electrotechnical Commission: Geneva, Switzerland, 2023.
  2. IEEE Standard 1547-2003; IEEE Standard for Interconnecting Distributed Resources with Electric Power Systems. IEEE Standards Association: Piscataway, NJ, USA, 2003.
  3. Kouro, S.; Leon, J.I.; Vinnikov, D.; Franquelo, L.G. Grid-connected photovoltaic systems: An overview of recent research and emerging pv converter technology. IEEE Ind. Electron. Mag. 2015, 9, 47–61. [Google Scholar] [CrossRef]
  4. Kjaer, S.; Pedersen, J.; Blaabjerg, F. A review of single-phase grid-connected inverters for photovoltaic modules. IEEE Trans. Ind. Appl. 2005, 41, 1292–1306. [Google Scholar] [CrossRef]
  5. Lai, J.-S. Power conditioning circuit topologies. IEEE Ind. Electron. Mag. 2009, 3, 24–34. [Google Scholar] [CrossRef]
  6. Spagnuolo, G.; Petrone, G.; Araujo, S.V.; Cecati, C.; Friis-Madsen, E.; Gubia, E.; Hissel, D.; Jasinski, M.; Knapp, W.; Liserre, M.; et al. Renewable energy operation and conversion schemes: A summary of discussions during the seminar on renewable energy systems. IEEE Ind. Electron. Mag. 2010, 4, 38–51. [Google Scholar] [CrossRef]
  7. Romero-Cadaval, E.; Spagnuolo, G.; Franquelo, L.G.; Ramos-Paja, C.A.; Suntio, T.; Xiao, W.M. Grid-connected photovoltaic generation plants: Components and operation. IEEE Ind. Electron. Mag. 2013, 7, 6–20. [Google Scholar] [CrossRef]
  8. Xue, Y.; Chang, L.; Kjaer, S.B.; Bordonau, J.; Shimizu, T. Topologies of single-phase inverters for small distributed power generators: An overview. IEEE Trans. Power Electron. 2004, 19, 1305–1314. [Google Scholar] [CrossRef]
  9. Alluhaybi, K.; Batarseh, I.; Hu, H. Comprehensive Review and Comparison of Single-Phase Grid-Tied Photovoltaic Microinverters. IEEE J. Emerg. Sel. Top. Power Electron. 2020, 8, 1310–1329. [Google Scholar] [CrossRef]
  10. Chiu, H.J.; Lo, Y.K.; Yang, C.Y.; Cheng, S.J.; Huang, C.M.; Chuang, C.C.; Kuo, M.C.; Huang, Y.M.; Jean, Y.B.; Huang, Y.C. A module-integrated isolated solar microinverter. IEEE Trans. Ind. Electron. 2012, 60, 781–788. [Google Scholar] [CrossRef]
  11. Calais, M.; Myrzik, J.; Spooner, T.; Agelidis, V. Inverters for single-phase grid connected photovoltaic systems—An overview. In Proceedings of the 2002 IEEE 33rd Annual IEEE Power Electronics Specialists Conference. Proceedings (Cat. No. 02CH37289), Cairns, QLD, Australia, 23–27 June 2002; Volume 2, pp. 1995–2000. [Google Scholar]
  12. Quan, L.; Wolfs, P. A review of the single phase photovoltaic module integrated converter topologies with three different dc link configurations. IEEE Trans. Power Electron. 2008, 23, 1320–1333. [Google Scholar] [CrossRef]
  13. Trubitsyn, A.; Pierquet, B.J.; Hayman, A.K.; Gamache, G.E.; Sullivan, C.R.; Perreault, D.J. High-efficiency inverter for photovoltaic applications. In Proceedings of the 2010 IEEE Energy Conversion Congress and Exposition, Atlanta, GA, USA, 12–16 September 2010. [Google Scholar]
  14. Nayanasiri, D.R.; Vilathgamuwa, D.M.; Maskell, D.L. Half-Wave Cycloconverter-Based Photovoltaic Microinverter Topology With Phase-Shift Power Modulation. IEEE Trans. Power Electron. 2013, 28, 2700–2710. [Google Scholar] [CrossRef]
  15. Garrity, P. Solar Photovoltaic Power Conditioning Unit. U.S. Patent 8,391,031B2, 5 March 2013. [Google Scholar]
  16. Anurag, N.; Nath, S. Switching Investigation of SiC MOSFET Based 4-Quadrant Switch. IEEE Access 2022, 11, 1094–1103. [Google Scholar] [CrossRef]
  17. Ammar, A.; Kanaan, H.Y.; Moubayed, N.; Hamouda, M.; Al-Haddad, K. A technology survey of matrix converters in power generation systems. In Proceedings of the IECON 2017—43rd Annual Conference of the IEEE Industrial Electronics Society, Beijing, China, 29 October–1 November 2017. [Google Scholar]
  18. Sendanyoye, V.; Al-Haddad, K.; Rajagopalan, V. Optimal trajectory control strategy for improved dynamic response of series resonant converter. In Proceedings of the Conference Record of the 1990 IEEE Industry Applications Society Annual Meeting, Seattle, WA, USA, 7–12 October 1990. [Google Scholar]
  19. Oruganti, R.; Yang, J.; Lee, F. Implementation of optimal trajectory control of series resonant converter. IEEE Trans. Power Electron. 1988, 3, 318–327. [Google Scholar] [CrossRef]
  20. Corradini, L.; Seltzer, D.; Bloomquist, D.; Zane, R.; Maksimović, D.; Jacobson, B. Minimum Current Operation of Bidirectional Dual-Bridge Series Resonant DC/DC Converters. IEEE Trans. Power Electron. 2012, 27, 3266–3276. [Google Scholar] [CrossRef]
  21. Yeh, C.-S.; Chen, C.-W.; Lee, M.; Lai, J.-S. A hybrid modulation method for single-stage soft-switching inverter based on series resonant converter. IEEE Trans. Power Electron. 2020, 35, 5785–5796. [Google Scholar] [CrossRef]
  22. AG, V.A.; Kundu, U.; Gurunathan, R.; Basu, K. Small Signal Modeling of Series Resonant Converter based on State-plane Analysis. In Proceedings of the IECON 2021—47th Annual Conference of the IEEE Industrial Electronics Society, Toronto, ON, Canada, 13–16 October 2021. [Google Scholar]
  23. Aravena, J.; Carrasco, D.; Diaz, M.; Uriarte, M.; Rojas, F.; Cardenas, R.; Travieso, J.C. Design and Implementation of a Low-Cost Real-Time Control Platform for Power Electronics Applications. Energies 2020, 13, 1527. [Google Scholar] [CrossRef]
  24. Herrera, L.; Li, C.; Yao, X.; Wang, J. FPGA-Based Detailed Real-Time Simulation of Power Converters and Electric Machines for EV HIL Applications. IEEE Trans. Ind. Appl. 2015, 51, 1702–1712. [Google Scholar] [CrossRef]
  25. Silva, S.M.; Lopes, B.M.; Campana, R.P.; Bosventura, W.C. Performance Evaluation of PLL Algorithms for Single-phase Grid-connected Systems. In Proceedings of the Conference Record of the 2004 IEEE Industry Applications Conference, San Diego, CA, USA, 6–9 June 2004. [Google Scholar]
Figure 1. Single-stage soft-switching module-integrated inverters.
Figure 1. Single-stage soft-switching module-integrated inverters.
Applsci 14 10940 g001
Figure 2. A simplified circuit structure used for the single-stage soft-switching microinverter with a high-frequency transformer and a series resonant filter.
Figure 2. A simplified circuit structure used for the single-stage soft-switching microinverter with a high-frequency transformer and a series resonant filter.
Applsci 14 10940 g002
Figure 3. Semiconductor switch configurations.
Figure 3. Semiconductor switch configurations.
Applsci 14 10940 g003
Figure 4. Grid voltage v a c and current i a c waveforms; the four quadrants on v a c i a c plane.
Figure 4. Grid voltage v a c and current i a c waveforms; the four quadrants on v a c i a c plane.
Applsci 14 10940 g004
Figure 5. Simplified equivalent circuit of the microinverter operating in the first quadrant.
Figure 5. Simplified equivalent circuit of the microinverter operating in the first quadrant.
Applsci 14 10940 g005
Figure 6. Filter voltage and current m C ,   j L waveforms in first quadrant; the m C j L plane.
Figure 6. Filter voltage and current m C ,   j L waveforms in first quadrant; the m C j L plane.
Applsci 14 10940 g006
Figure 7. (a) Trajectory in the m C j L state plane first and third quadrants ( P 1 P 2 P 3 P 4 ); (b) Trajectory in the m C j L state plane second and fourth quadrants ( P 4 P 3 P 2 P 1 ).
Figure 7. (a) Trajectory in the m C j L state plane first and third quadrants ( P 1 P 2 P 3 P 4 ); (b) Trajectory in the m C j L state plane second and fourth quadrants ( P 4 P 3 P 2 P 1 ).
Applsci 14 10940 g007
Figure 8. Initial trajectory transition in the m C j L state plane in the first quadrant.
Figure 8. Initial trajectory transition in the m C j L state plane in the first quadrant.
Applsci 14 10940 g008
Figure 9. DC-side state diagram, first and third quadrants (solid line), second and fourth quadrants (dotted line).
Figure 9. DC-side state diagram, first and third quadrants (solid line), second and fourth quadrants (dotted line).
Applsci 14 10940 g009
Figure 10. AC-side state diagram.
Figure 10. AC-side state diagram.
Applsci 14 10940 g010
Figure 11. Hardware-In-the-Loop set-up, Controller (TI28379D), Plant (PLEXIM RT—box).
Figure 11. Hardware-In-the-Loop set-up, Controller (TI28379D), Plant (PLEXIM RT—box).
Applsci 14 10940 g011
Figure 12. Waveforms, Case 1.
Figure 12. Waveforms, Case 1.
Applsci 14 10940 g012
Figure 13. Waveforms, Case 2.
Figure 13. Waveforms, Case 2.
Applsci 14 10940 g013
Table 1. Base parameters and PU quantities.
Table 1. Base parameters and PU quantities.
ImpedanceVoltageCurrentPowerFrequency
Z b = L C V b = V d c I b = V b Z b P b = V b I b f b = ω 0 2 π = 1 2 π L C
m C j L m d c m a c F
v C V b i L I b v d c V b v a c V b f s f b
Table 2. Switching modes and normalized pivots ( k d c ,     k a c ) .
Table 2. Switching modes and normalized pivots ( k d c ,     k a c ) .
Mode 1Mode 2Mode 3Mode 4
(1, 1)
P 1 :   1 M a c 2 N
(−1,1)
P 2 : 1 M a c 2 N
(−1,−1)
P 3 : 1 + M a c 2 N
(1,−1)
P 4 :   1 + M a c 2 N
Table 3. Switching states-DC side.
Table 3. Switching states-DC side.
DC-Side Switching StatePivotOutput
DC_P1 P 1 1001
DC_P2 P 2 0110
DC_P3 P 3 0110
DC_P4 P 4 1001
Table 4. Switching states—AC side.
Table 4. Switching states—AC side.
AC-Side Switching StateOutput
AC_11101
AC_20111
AC_31110
AC_41011
Table 5. Specifications and parameters.
Table 5. Specifications and parameters.
CASE 1 (P.F. = 1)CASE 2
P340 W340 W
Q0150 var
Vdc36 V
Vgrid120 Vrms
fgrid50 Hz
Lr3.3 μH
Cr750 nF
Transformer turns ratio6
Disclaimer/Publisher’s Note: The statements, opinions and data contained in all publications are solely those of the individual author(s) and contributor(s) and not of MDPI and/or the editor(s). MDPI and/or the editor(s) disclaim responsibility for any injury to people or property resulting from any ideas, methods, instructions or products referred to in the content.

Share and Cite

MDPI and ACS Style

Baek, S. Trajectory Control Approach for Single-Stage Soft-Switching Grid-Tied Inverters. Appl. Sci. 2024, 14, 10940. https://doi.org/10.3390/app142310940

AMA Style

Baek S. Trajectory Control Approach for Single-Stage Soft-Switching Grid-Tied Inverters. Applied Sciences. 2024; 14(23):10940. https://doi.org/10.3390/app142310940

Chicago/Turabian Style

Baek, Seunghun. 2024. "Trajectory Control Approach for Single-Stage Soft-Switching Grid-Tied Inverters" Applied Sciences 14, no. 23: 10940. https://doi.org/10.3390/app142310940

APA Style

Baek, S. (2024). Trajectory Control Approach for Single-Stage Soft-Switching Grid-Tied Inverters. Applied Sciences, 14(23), 10940. https://doi.org/10.3390/app142310940

Note that from the first issue of 2016, this journal uses article numbers instead of page numbers. See further details here.

Article Metrics

Back to TopTop