Research on Multi-Optimal Project of Outlet Guide Vanes of Nuclear Grade Axial Flow Fan Based on Sensitivity Analysis
Abstract
:1. Introduction
2. Numerical Simulation Calculation Methods and Model Validation
2.1. Numerical Simulation Calculation Methods
2.1.1. Meshing
2.1.2. Aerodynamic Performance Calculation Method
2.1.3. Calculation Method of Sound Field Prediction
2.2. Model Accuracy Verification
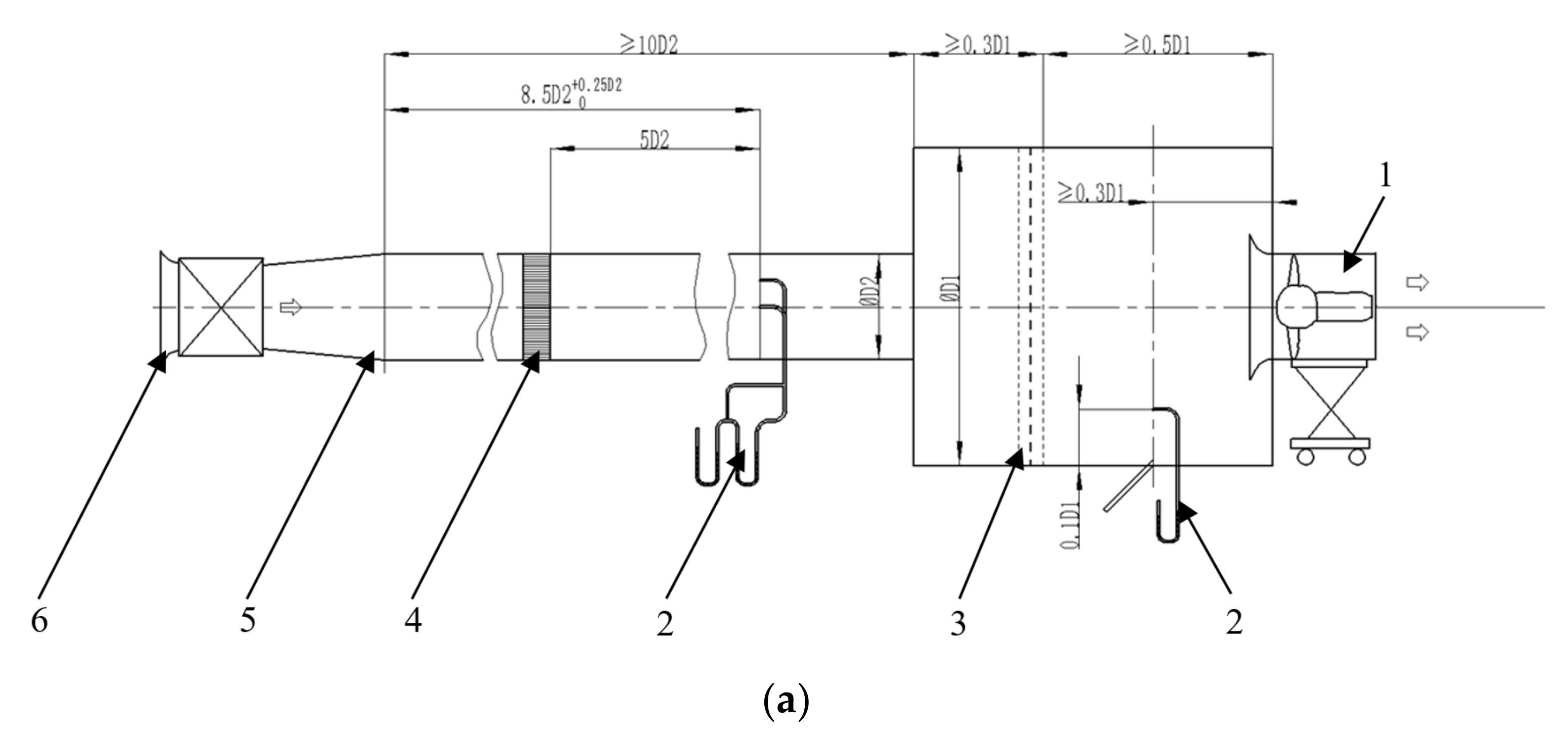
2.2.1. Verification of Aerodynamic Performance
2.2.2. Sound Field Verification
2.2.3. Summary
3. Prototype Performance Analysis
4. OGVs Parameterisation and Its Optimisation Method
4.1. OGVs Parameterisation
4.2. Optimal Design of MRGP Combined with Sobol Method
4.3. Optimal Results
5. Result Analysis
5.1. Numerical Analysis before and after Optimisation
5.2. Experimental Result Analysis
6. Conclusions
- (1)
- Through the experimental and numerical simulation analysis of the nuclear grade axial flow fan before and after optimisation, the fan’s total pressure and noise performances were effectively improved under different operating conditions. At the design working point, the total pressure was increased by 154 Pa, the noise was reduced by 4.1 dB, and the noise was significantly reduced.
- (2)
- The parametric method combined with the MRGP model approach was applied to the optimised design of the OGVs of a nuclear grade axial flow fan to verify the feasibility of coupling the multiple Gaussian model with a multi-objective algorithm for the design of a nuclear grade axial flow fan. Furthermore, the Sobol method is used to determine the weight of each influencing factor on the noise and total pressure, clarify the coupling between parameters and response with fewer design variables, and provide a focused design direction for the optimised design of nuclear class axial fans. The optimisation process is simple, has fewer variables, and has applications that extend to similar fluid machinery optimisation.
Author Contributions
Funding
Institutional Review Board Statement
Informed Consent Statement
Data Availability Statement
Conflicts of Interest
References
- Ling, J.; Jun, W.; Yan, D.; Qian, X.; Hua, W. Optimization of Rear Guide Vane of Axial Flow Fan Based on Genetic Algorithm. Chin. J. Turbomach. 2021, 63, 33–37. [Google Scholar]
- Canepa, E.; Cattanei, A.; Jafelice, F.; Zecchin, F.M.; Parodi, D. Effect of rotor deformation and blade loading on the leakage noise in low-speed axial fans. J. Sound Vib. 2018, 433, 99–123. [Google Scholar] [CrossRef]
- Li, J.; Feng, Z.; Tsukamoto, H. Hydrodynamic optimization design of low solidity vane diffuser for a centrifugal pump using genetic algorithms. J. Hydrodyn. Ser. B 2004, 16, 186–193. [Google Scholar]
- Zhang, Y.; Lu, Z.H. The design and numerical simulation of aminitype axial water turbine. Chin. Ournal. Hydrodyn. 2005, 20, 822–828. [Google Scholar]
- Liu, Y.Z.; Cao, Z.M. Recent progress on particle image velocimetry in China. J. Hydrodyn. Ser. B 2006, 18, 11–19. [Google Scholar]
- Cai, N.; Xu, J.; Benaissa, A. Aerodynamic and aeroacoustic performance of a skewed rotor. In Proceedings of the ASME International Gas Turbine Institute, Turbo Expo (Publication) IGTI, Atlanta, GA, USA, 16–19 June 2003; Volume 6, pp. 497–504. [Google Scholar]
- Corsini, A.; Rispoli, F. The role of forward sweep in subsonic axial fan rotor aerodynamics at design and off-design operating conditions. In Proceedings of the ASME International Gas Turbine Institute, Turbo Expo (Publication) IGTI, Atlanta, GA USA, 16–19 June 2003; Volume 6, pp. 543–553. [Google Scholar]
- Corsini, A.; Rispoli, F. Using sweep to extend the stall-free operational range in axial fan rotors. Proc. Inst. Mech. Eng. Part A J. Power Energy 2004, 218, 129–139. [Google Scholar] [CrossRef]
- Beiler, M.G.; Carolus, T.H. Computation and Measurement of the Flow in Axial Flow Fans with Skewed Blades. J. Turbomach. 1999, 121, 59–66. [Google Scholar] [CrossRef]
- Benedek, T.; Vad, J. Beamforming based extension of semi-empirical noise modelling for low-speed axial flow fans. Appl. Acoust. 2021, 178, 108018. [Google Scholar] [CrossRef]
- Sharland, I. Sources of noise in axial flow fans. J. Sound Vib. 1964, 1, 302–322. [Google Scholar] [CrossRef]
- Amiet, R. Noise due to turbulent flow past a trailing edge. J. Sound Vib. 1976, 47, 387–393. [Google Scholar] [CrossRef]
- Zenger, F.J.; Herold, G.; Becker, S.; Sarradj, E. Sound source localization on an axial fan at different operating points. Exp. Fluids 2016, 57, 136. [Google Scholar] [CrossRef]
- Liu, F.; Wu, K.-Q. Numericalanalysis of internal flow effect from inlet flow conditions in large axial fan. J. Eng. Thermophys. 2006, 27, 145–148. [Google Scholar]
- Rui, Z. Research on the Stall and Cavitation Flow Characteristics and the Performance Improvement of Axial-Flow Pump; Shanghai University: Shanghai, China, 2014. [Google Scholar]
- Seo, S.-J.; Choi, S.-M.; Kim, K.-Y. Design optimization of a low-speed fan blade with sweep and lean. Proc. Inst. Mech. Eng. Part A J. Power Energy 2008, 222, 87–92. [Google Scholar] [CrossRef]
- Huang, Y.-G.; Liu, H.; Wang, J.; Bin, L. Analysis of Multi-Points Optimization Design of Axial Flow Fan Based on the Fuzzy Set Theory. J. Eng. Thermophys. 2015, 36, 1000–1004. [Google Scholar]
- Cheng, I.; Iang, C.; Hang, X.A. surface parametric control and global optimization method for axial flow compressor blades. Chin. J. Aeronaut. 2019, 32, 1618–1634. [Google Scholar] [CrossRef]
- Ma, P. Optimization Desigin and Flow Characteristics Research of Bi-Directional Axial-Flow Pump; Huazhong University of Science & Technology: Wuhan, China, 2016. [Google Scholar]
- Fan, C.; Adjei, R.A.; Wu, Y.; Wang, A. Parametric study on the aerodynamic performance of a ducted-fan rotor using free-form method. Aerosp. Sci. Technol. 2020, 101, 105842. [Google Scholar] [CrossRef]
- Li, X.; Jiang, J.; Du, W. Numerical Simulation of Large Axial-flow Fan with Adjustable Vanes. Turbine Technol. 2018, 60, 175–178. [Google Scholar]
- Yao, F. Simulation Modeling and State Analysis of Axial Flow Fan of Large Thermal Power Unit; Southeast University: Dhaka, Bangladesh, 2017. [Google Scholar]
- Wang, H.-Y. Reliability Analysis and Optimization of Industrial Robot Drivers with Multiple Failure Modes; School of Mechanical and Electrical Engineering: Sichuan, China, 2020. [Google Scholar]
- Menter, F.R. Zonal Two Equation k-ω Turbulence Models for Aerodynamic Flows; American Institute of Aeronautics and Astronautics, Inc.: Reston, VA, USA, 1993. [Google Scholar]
- Menter, F.R. Two-equation eddy-viscosity turbulence models for engineering applications. AIAA J. 1994, 32, 1598–1605. [Google Scholar] [CrossRef] [Green Version]
- Li, W.; Yue, W.; Huang, T.; Ji, N. Optimizing the aerodynamic noise of an automobile claw pole alternator using a numerical method. Appl. Acoust. 2021, 171, 107629. [Google Scholar] [CrossRef]
- GB/T 1236-2017; Standard Airway Performance Test for Industrial Fans. China Standard Press: Beijing, China, 2017.
- GB/T 2888-2008; Methods of Noise Measurement for Fans Blowers Compressors and Roots Blowers. China Standard Press: Beijing, China, 2008.
- Zhen, A.; Arendt, P.D.; Apley, D.W.; Chen, W. Multi-Response Approach to Improving Identifiability in Model Calibration; Springer International Publishing: Berlin/Heidelberg, Germany, 2017. [Google Scholar]
- GB/T 3767-1996; Acoustics–Determination of Sound Power Levels of Noise Sources Using Sound Pressure-Engineering Method in an Essentially Free Field over a Reflecting Plane. China Standard Press: Bejing, China, 1996.





























| Group | 1 | 2 | 3 | 4 | 5 | 6 | 7 | 8 | 9 |
|---|---|---|---|---|---|---|---|---|---|
| Q (m3/h) | 40,516.5 | 57,319.8 | 65,316.5 | 67,684.8 | 70,263.1 | 73,718.2 | 77,661.4 | 81,414.0 | 84,769.2 |
| ptf (Pa) | 1432.7 | 1747.5 | 1978.4 | 1895.4 | 1781.7 | 1582.1 | 1143.2 | 442.7 | 207.5 |
| Group | 1 | 2 | 3 | 4 | 5 | 6 | 7 | 8 | 9 | 10 |
|---|---|---|---|---|---|---|---|---|---|---|
| pi | 1780.7 | 1779.2 | 1783.9 | 1785.7 | 1781.3 | 1781.1 | 1778.9 | 1784.7 | 1781.0 | 1780.4 |
| 2 | 0.98 | 6.35 | 4.90 | 16.37 | 0.15 | 0.37 | 7.98 | 9.32 | 0.47 | 1.68 |
| Q (m3/h) | 40,516.5 | 57,319.8 | 65,316.5 | 67,684.8 | 70,263.1 | 73,718.2 | 77,661.4 | 81,414.0 | 84,769.2 |
|---|---|---|---|---|---|---|---|---|---|
| Simulated value (dB) | 107.7 | 109.4 | 109.9 | 110.2 | 109.5 | 109.4 | 109.8 | 109.5 | 109.4 |
| Experimental value (dB) | 108.5 | 110.3 | 110.8 | 110.9 | 110.4 | 110.3 | 110.5 | 110.6 | 111.2 |
| Difference (%) | 0.74 | 0.82 | 0.81 | 0.63 | 0.82 | 0.81 | 0.63 | 0.99 | 0.72 |
| Point | σa (mm) | R (mm) | x (mm) | y (mm) |
|---|---|---|---|---|
| 1 | 100.00 | 214.10 | 0.00 | 0.00 |
| 2 | 114.1 | 205.08 | −7.06 | −5.67 |
| 3 | 85.13 | 212.64 | 14.76 | −2.92 |
| 4 | 131.26 | 187.35 | −6.99 | −11.41 |
| ····· | ····· | ····· | ····· | ····· |
| Variable Name | First-Order Sensitivity | Overall Sensitivity | Absolute Difference |
|---|---|---|---|
| σa | 0.456899 | 0.498651 | 0.041752 |
| R | 0.169560 | 0.185055 | 0.015495 |
| x | 0.195959 | 0.213866 | 0.017907 |
| y | 0.086202 | 0.094079 | 0.007877 |
| Variable Name | First-Order Sensitivity | Overall Sensitivity | Absolute Difference |
|---|---|---|---|
| σa | 0.235408 | 0.242367 | 0.006959 |
| R | 0.087362 | 0.089945 | 0.002583 |
| x | 0.100964 | 0.103948 | 0.002984 |
| y | 0.044414 | 0.045727 | 0.001313 |
| Parameter | σa (mm) | R (mm) | x (mm) | y (mm) | Total Pressure (Pa) | Noise (dB) |
|---|---|---|---|---|---|---|
| Original | 100 | 214.1 | 0 | 0 | 1488 | 110.4 |
| Optimised | 145.37 | 197.4 | −19.31 | 8.49 | 1642 | 106.3 |
| Δ | 45.37 | −16.7 | −19.31 | 8.49 | 154 | −4.1 |
| Working Condition | Volume Flow (m3/h) | Original SPL (dB) | Optimised SPL (dB) | Optimisation Percentage (%) |
|---|---|---|---|---|
| 1 | 41,341.5 | 108.5 | 104.8 | 3.4 |
| 2 | 57,821.7 | 110.3 | 106.4 | 3.5 |
| 3 | 65,617.4 | 110.8 | 106.7 | 3.7 |
| 4 | 67,842.4 | 110.9 | 106.7 | 3.8 |
| 5 | 70,661.5 | 110.4 | 106.3 | 3.7 |
| 6 | 74,354.8 | 110.3 | 106.0 | 3.9 |
| 7 | 78,423.4 | 110.5 | 106.3 | 3.8 |
| 8 | 81,935.4 | 110.6 | 106.5 | 3.7 |
| 9 | 85,241.2 | 111.2 | 107.0 | 3.8 |
Publisher’s Note: MDPI stays neutral with regard to jurisdictional claims in published maps and institutional affiliations. |
© 2022 by the authors. Licensee MDPI, Basel, Switzerland. This article is an open access article distributed under the terms and conditions of the Creative Commons Attribution (CC BY) license (https://creativecommons.org/licenses/by/4.0/).
Share and Cite
Jin, W.; Mao, Z.; Zhou, S.; Zhang, T.; Hu, Y.; Wu, Z. Research on Multi-Optimal Project of Outlet Guide Vanes of Nuclear Grade Axial Flow Fan Based on Sensitivity Analysis. Appl. Sci. 2022, 12, 3029. https://doi.org/10.3390/app12063029
Jin W, Mao Z, Zhou S, Zhang T, Hu Y, Wu Z. Research on Multi-Optimal Project of Outlet Guide Vanes of Nuclear Grade Axial Flow Fan Based on Sensitivity Analysis. Applied Sciences. 2022; 12(6):3029. https://doi.org/10.3390/app12063029
Chicago/Turabian StyleJin, Weiya, Zijian Mao, Shuiqing Zhou, Tianle Zhang, Yinjie Hu, and Zhenghui Wu. 2022. "Research on Multi-Optimal Project of Outlet Guide Vanes of Nuclear Grade Axial Flow Fan Based on Sensitivity Analysis" Applied Sciences 12, no. 6: 3029. https://doi.org/10.3390/app12063029
APA StyleJin, W., Mao, Z., Zhou, S., Zhang, T., Hu, Y., & Wu, Z. (2022). Research on Multi-Optimal Project of Outlet Guide Vanes of Nuclear Grade Axial Flow Fan Based on Sensitivity Analysis. Applied Sciences, 12(6), 3029. https://doi.org/10.3390/app12063029
