On the Seismic Evaluation of Steel Frames Laterally Braced with Perforated Steel Plate Shear Walls Considering Semi-Rigid Connections
Abstract
:1. Introduction
2. Method of Study
3. Numerical Model Verification
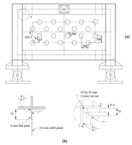
3.1. Single-Story SPSW
3.2. Semi-Rigid Connection
4. Results
4.1. Time–History of Roof Displacement
4.2. Maximum Inter-Story Drift and Residual Displacement
4.3. Maximum Acceleration
4.4. Maximum Base Shear
4.5. Moment–Rotation of Semi-Rigid Connections
5. Conclusions
- Maximum story acceleration, story drift and the base shear significantly decrease by reducing the capacity of semi-rigid connections and increasing the perforation diameter in the SPSWs.
- When the connection flexibility is considered in the structural behavior of frames, the stiffness and strength of structure decreased, while the flexibility, energy dissipation and tolerance against large deformations increased. By assuming a fully rigid connection, the notable ratio of the flexibility and hysteresis behavior that is able to dissipate energy is overseen. This issue leads to overdesigning the frames and unrealistically predicting the structure’s response.
- The results illustrate that the inter-story drifts of the low-rise, mid-rise and high-rise frames play an important role in the design process of frames with semi-rigid connections and SPSW lateral bracing systems. Moreover, the limiting criteria for inter-story drift cause a number of frames with lower connection rigidities and SPSWs with larger-diameter holes to be unacceptable.
- In the low-rise steel frames, as the rigidity of connections decreased and the diameter of holes in the SPSW lateral bracing systems increased, the stories’ residual displacement enhanced considerably. Therefore, by using the most optimal design in terms of connection capacity and the diameter of holes in the SPSW, the maximum story acceleration and base shear reduced by the amounts of 27.7% and 18.8%, respectively.
- The mid-rise frames experienced the highest story acceleration at the third floor. Moreover, by paying attention to the 2.4% inter-story drift limit as one of the most important controlling criteria, the mid-rise steel frames did not experience a significant reduction in terms of maximum story acceleration and base shear.
- For the high-rise steel frames, the highest inter-story drift was observed at the 14th floor. Additionally, by considering the 2.4% inter-story drift limit, the high-rise steel frames could have a maximum story acceleration and base shear reduction of 10.6% and 9.1%, respectively.
- It was understood from the results that the best combination of SPSW lateral systems and semi-rigid connections should be obtained by performing further analysis in order to reach the best design of an SPSW system.
- Once base shear decreases by using semi-rigid connections and SPSWs with higher flexibility, designers will be able to use smaller sections for beams and columns resulting in lighter frames and cost reduction. Moreover, a structural system that has a combination of semi-rigid connections and SPSWs helps to limit the inter-story drift and satisfy the strong-column weak-beam criteria.
- The present study provides engineers with a new efficient structural system that could be used for the design of low-rise, mid-rise and high-rise structures.
- Scholars and engineers are encouraged to further investigate the applicability of such a system that implements both SPSWs and semi-rigid connections. This includes providing designers with a simple method rather than complex nonlinear dynamic models to find the best configuration for a structure that is aiming to implement SPSWs.
- Further study is required to understand the performance of such a dual system (with a combination of SPSWs and semi-rigid connections) with different types of openings implemented in the SPSWs.
Author Contributions
Funding
Conflicts of Interest
References
- Valente, M.; Castiglioni, C.A.; Kanyilmaz, A. Welded fuses for dissipative beam-to-column connections of composite steel frames: Numerical analyses. J. Constr. Steel Res. 2017, 128, 498–511. [Google Scholar] [CrossRef]
- Ozcelik, Y.; Clayton, P.M. Seismic design and performance of SPSWs with beam-connected web plates. J. Constr. Steel Res. 2018, 142, 55–67. [Google Scholar] [CrossRef]
- Jin, S.; Du, H.; Bai, J. Seismic performance assessment of steel frame structures equipped with buckling-restrained slotted steel plate shear walls. J. Constr. Steel Res. 2021, 182, 106699. [Google Scholar] [CrossRef]
- Azandariani, A.G.; Gholhaki, M.; Azandariani, M.G. Assessment of damage index and seismic performance of steel plate shear wall (SPSW) system. J. Constr. Steel Res. 2022, 191, 107157. [Google Scholar] [CrossRef]
- Paslar, N.; Farzampour, A.; Hatami, F. Investigation of the infill plate boundary condition effects on the overall performance of the steel plate shear walls with circular openings. In Structures; Elsevier: Amsterdam, The Netherlands, 2020; pp. 824–836. [Google Scholar]
- Bai, J.; Huang, J.; Chen, H.; Xu, L.; Wang, Y.-H.; Jin, S. Loading protocols for seismic qualification of steel plate shear walls. In Structures; Elsevier: Amsterdam, The Netherlands, 2022; pp. 848–860. [Google Scholar]
- Tan, J.-K.; Su, M.-N.; Wang, Y.-H.; Wang, K.; Cao, Y.-Q.; Li, P. Experimental study on cyclic shear performance of steel plate shear wall with different buckling restraints. In Structures; Elsevier: Amsterdam, The Netherlands, 2022; pp. 469–482. [Google Scholar]
- Jin, S.; Yang, C.; Bai, J. Experimental and numerical investigation of a novel PBL connection between the RC frame and corrugated steel plate shear wall. In Structures; Elsevier: Amsterdam, The Netherlands, 2022; pp. 1235–1246. [Google Scholar]
- Jones, S.W.; Kirby, P.A.; Nethercort, D.A. The analysis of frames with semi-rigid connections—a state-of-the-art report. J. Constr. Steel Res. 1983, 3, 2–13. [Google Scholar] [CrossRef]
- Mahmoud, H.N.; Elnashai, A.S.; Spencer, B.F., Jr.; Kwon, O.-S.; Bennier, D.J. Hybrid simulation for earthquake response of semirigid partial-strength steel frames. J. Struct. Eng. 2013, 139, 1134–1148. [Google Scholar] [CrossRef]
- Kishi, N.; Chen, W.F. Steel Construction Data Bank Program. Struct. Eng. Rep. No. CE-STR 1986, 86, 18. [Google Scholar]
- Nader, M.N.; Astaneh, A. Dynamic behavior of flexible, semirigid and rigid steel frames. J. Constr. Steel Res. 1991, 18, 179–192. [Google Scholar] [CrossRef]
- Bernuzzi, C.; Zandonini, R.; Zanon, P. Experimental analysis and modelling of semi-rigid steel joints under cyclic reversal loading. J. Constr. Steel Res. 1996, 38, 95–123. [Google Scholar] [CrossRef]
- Shi, Y.; Shi, G.; Wang, Y. Experimental and theoretical analysis of the moment–rotation behaviour of stiffened extended end-plate connections. J. Constr. Steel Res. 2007, 63, 1279–1293. [Google Scholar] [CrossRef]
- Abidelah, A.; Bouchaïr, A.; Kerdal, D.E. Experimental and analytical behavior of bolted end-plate connections with or without stiffeners. J. Constr. Steel Res. 2012, 76, 13–27. [Google Scholar] [CrossRef]
- Kim, S.-E.; Choi, S.-H. Practical advanced analysis for semi-rigid space frames. Int. J. Solids Struct. 2001, 38, 9111–9131. [Google Scholar] [CrossRef]
- Aksoylar, N.D.; Elnashai, A.S.; Mahmoud, H. The design and seismic performance of low-rise long-span frames with semi-rigid connections. J. Constr. Steel Res. 2011, 67, 114–126. [Google Scholar] [CrossRef]
- Aksoylar, N.D.; Elnashai, A.S.; Mahmoud, H. Seismic performance of semirigid moment-resisting frames under far and near field records. J. Struct. Eng. 2012, 138, 157–169. [Google Scholar] [CrossRef]
- Bayat, M.; Zahrai, S.M. Seismic performance of mid-rise steel frames with semi-rigid connections having different moment capacity. Steel Compos. Struct. 2017, 25, 1–17. [Google Scholar]
- Munesi, A.; Gholhaki, M.; Sharbatdar, M. Numerical study on seismic behaviour of buckling-restrained steel plate shear walls. Proc. Inst. Civ. Eng. Build. 2020, 175, 537–550. [Google Scholar]
- Shahi, N.; Adibrad, M.H. Finite-element analysis of steel shear walls with low-yield-point steel web plates. Proc. Inst. Civ. Eng. Build. 2018, 171, 326–337. [Google Scholar] [CrossRef]
- Tan, J.-K.; Wang, Y.-H.; Nie, X.; Wang, K.; Tian, Z. Numerical modelling and equivalent brace model of cold-formed steel buckling-restrained steel plate shear walls. J. Constr. Steel Res. 2022, 193, 107289. [Google Scholar] [CrossRef]
- Shahzad, M.M.; Wang, X.; Abdulhadi, M. Comparative response assessment of different steel plate shear walls (SPSWs) under near-field ground motion. J. Constr. Steel Res. 2022, 190, 107147. [Google Scholar] [CrossRef]
- Jalali, S.A.; Darvishan, E. Seismic demand assessment of self-centering steel plate shear walls. J. Constr. Steel Res. 2019, 162, 105738. [Google Scholar] [CrossRef]
- Thorburn, L.J.; Montgomery, C.J.; Kulak, G.L. Analysis of Steel Plate Shear Walls; Structural Engineering Report No. 107; Department of Civil Engineering: Ota City, Tokyo, Japan; University of Alberta: Edmonton, AB, Canada, 1983. [Google Scholar]
- Driver, R.G.; Kulak, G.L.; Kennedy, D.J.L.; Elwi, A.E. Cyclic test of four-story steel plate shear wall. J. Struct. Eng. 1998, 124, 112–120. [Google Scholar] [CrossRef]
- Rezai, M. Seismic Behaviour of Steel Plate Shear Walls by Shake Table Testing. Ph.D. Thesis, University of British Columbia, Vancouver, Canada, 1999. [Google Scholar]
- Elgaaly, M.; Caccese, V.; Du, C. Postbuckling behavior of steel-plate shear walls under cyclic loads. J. Struct. Eng. 1993, 119, 588–605. [Google Scholar] [CrossRef]
- Timler, P.A.; Kulak, G.L. Experimental Study of Steel Plate Shear Walls; Structural Engineering Report No. 114; Department of Civil Engineering: Ota City, Tokyo, Japan; University of Alberta: Edmonton, AB, Canada, 1983. [Google Scholar]
- Roberts, T.M.; Sabouri-Ghomi, S. Hysteretic characteristics of unstiffened perforated steel plate shear panels. Thin-Walled Struct. 1992, 14, 139–151. [Google Scholar] [CrossRef]
- Lubell, A.S.; Prion, H.G.L.; Ventura, C.E.; Rezai, M. Unstiffened steel plate shear wall performance under cyclic loading. J. Struct. Eng. 2000, 126, 453–460. [Google Scholar] [CrossRef]
- Vian, D.; Bruneau, M.; Tsai, K.-C.; Lin, Y.-C. Special perforated steel plate shear walls with reduced beam section anchor beams. I: Experimental investigation. J. Struct. Eng. 2009, 135, 211–220. [Google Scholar] [CrossRef]
- Kharrazi, M.H.K.; Ventura, C.E.; Prion, H.G.L.; Sabouri-Ghomi, S. Bending and shear analysis and design of ductile steel plate walls. In Proceedings of the 13th World Conference on Earthquake Engineering, Vancouver, BC, Canada, 1–6 August 2004. [Google Scholar]
- Bhowmick, A.K.; Driver, R.G.; Grondin, G.Y. Seismic analysis of steel plate shear walls considering strain rate and P–delta effects. J. Constr. Steel Res. 2009, 65, 1149–1159. [Google Scholar] [CrossRef]
- Jadhav, M.B.; Patil, G.R. Review on steel plate shear wall for tall buildings. Int. J. Sci. Res. 2014, 3. [Google Scholar]
- Ghassemieh, M.; Bamshad, O. Deterioration hystersis model for steel plated shear wall system. Modares Civ. Eng. J. 2019, 19, 15–28. [Google Scholar]
- Maddahi, M.; Gerami, M.; Naderpour, H. Numerical study of reliability index of structure rehabilitated with steel shear wall. Proc. Inst. Civ. Eng. Build. 2021, 1–16. [Google Scholar] [CrossRef]
- Berman, J.; Bruneau, M. Plastic analysis and design of steel plate shear walls. J. Struct. Eng. 2003, 129, 1448–1456. [Google Scholar] [CrossRef]
- Vatansever, C.; Berman, J.W. Analytical investigation of thin steel plate shear walls with screwed infill plate. Steel Compos. Struct. 2015, 19, 1145–1165. [Google Scholar] [CrossRef]
- Qin, Y.; Lu, J.-Y.; Huang, L.-C.-X.; Cao, S. Flexural behavior of beams in steel plate shear walls. Steel Compos. Struct. 2017, 23, 473–481. [Google Scholar] [CrossRef]
- Bamshad, O.; Ghassemieh, M. Development of modified Ibarra–Krawinkler deterioration model for one-story steel plate shear wall. Int. J. Steel Struct. 2020, 20, 1730–1754. [Google Scholar] [CrossRef]
- ANSI/AISC 360–10; AISC. Specification for Structural Steel Buildings. American Institute of Steel Construction: Chicago, IL, USA, 2010.
- ASCE 7. Minimum Design Loads for Buildings and Other Structures; American Society of Civil Engineers: Reston, VA, USA; Structural Engineering Institute: Weston, FL, USA, 2016. [Google Scholar]
- Epstein, H.I.; D’Aiuto, C. Using moment and axial interaction equations to account for moment and shear lag effects in tension members. Eng. J. 2002, 39, 91–99. [Google Scholar]
- FEMA. FEMA 356: Prestandard and Commentary for the Seismic Rehabilitation of Buildings; Federal Emergency Management Agency: Washington, DC, USA, 2000. [Google Scholar]
- Stelmack, T.W.; Marley, M.J.; Gerstle, K.H. Analysis and tests of flexibly connected steel frames. J. Struct. Eng. 1986, 112, 1573–1588. [Google Scholar] [CrossRef]
- Vasdravellis, G.; Valente, M.; Castiglioni, C.A. Dynamic response of composite frames with different shear connection degree. J. Constr. Steel Res. 2009, 65, 2050–2061. [Google Scholar] [CrossRef]
- ANSI/AISC 341–10; AISC. Seismic Provisions for Structural Steel Buildings. American Institute of Steel Construction: Chicago, IL, USA, 2010.
- A572-15; ASTM. Standard Specification for High-Strength Low-Alloy Columbium-Vanadium Structural Steel. ASTM: West Conshohocken, PA, USA, 2015.
- Shishkin, J.J.; Driver, R.G.; Grondin, G.Y. Analysis of steel plate shear walls using the modified strip model. J. Struct. Eng. 2009, 135, 1357–1366. [Google Scholar] [CrossRef]
- Krawinkler, H. Guidelines for Cyclic Seismic Testing of Components of Steel Structures; Applied Technology Council: Redwood City, CA, USA, 1992. [Google Scholar]
- Dubina, D.; Ciutina, A.; Stratan, A.; Dinu, F. Ductility demand for semi-rigid joint frames. Moment Resist. Connect. Steel Fram. Seism. Areas. 2000, 371–408. [Google Scholar]
- Cheikh, B.; Moussa, L.; Zerzour, A.; Mehani, Y. Inelastic Response and Ductility Demand of Structures. In Proceedings of the 15th World Conference of Earthquake Engineering, Lisbon, Portugal, 24–28 September 2012. [Google Scholar]
- Lopez, O.A.; Cruz, M. Number of modes for the seismic design of buildings. Earthq. Eng. Struct. Dyn. 1996, 25, 837–855. [Google Scholar] [CrossRef]





























| Number of Stories | Stories | Beam Sections (AB–BC–FG–GH) | Column Sections (A–B–G–H) | Beam Sections (CD–EF) | Column Sections (C–F) | HBE | VBE | Shear Wall Thickness (mm) |
|---|---|---|---|---|---|---|---|---|
| 5 | 1–2 | W16 × 26 | W14 × 43 | W18 × 46 | W14 × 74 | W24 × 76 | W14 × 370 | 5 |
| 3–4 | W16 × 26 | W14 × 30 | W18 × 40 | W14 × 74 | W24 × 76 | W14 × 370 | 4 | |
| 5 | W16 × 26 | W14 × 30 | W18 × 40 | W14 × 74 | W30 × 116 | W14 × 342 | 3 | |
| 10 | 1–3 | W16 × 26 | W14 × 43 | W18 × 46 | W14 × 132 | W30 × 116 | W14 × 455 | 6 |
| 4–6 | W16 × 26 | W14 × 43 | W18 × 40 | W14 × 132 | W30 × 108 | W14 × 398 | 5 | |
| 7–9 | W16 × 26 | W14 × 30 | W18 × 35 | W14 × 74 | W30 × 108 | W14 × 342 | 4 | |
| 10 | W16 × 26 | W14 × 30 | W18 × 35 | W14 × 74 | W30 × 116 | W14 × 342 | 3 | |
| 15 | 1–3 | W16 × 26 | W14 × 48 | W18 × 46 | W14 × 132 | W30 × 116 | W14 × 500 | 7 |
| 4–6 | W16 × 26 | W14 × 48 | W18 × 40 | W14 × 132 | W30 × 116 | W14 × 455 | 6 | |
| 7–9 | W16 × 26 | W14 × 43 | W18 × 40 | W14 × 132 | W30 × 108 | W14 × 398 | 5 | |
| 10–12 | W16 × 26 | W14 × 30 | W18 × 35 | W14 × 74 | W30 × 99 | W14 × 342 | 4 | |
| 13–14 | W16 × 26 | W14 × 30 | W18 × 35 | W14 × 74 | W30 × 99 | W14 × 311 | 3 | |
| 15 | W16 × 26 | W14 × 30 | W18 × 35 | W14 × 74 | W30 × 116 | W14 × 311 | 3 |
| Earthquake Name | PGA (/g) | Intensity (Richter) | Distance to Fault (km) | D5–75 (s) | D5–95 (s) |
|---|---|---|---|---|---|
| Bam | 0.29 | 6.6 | 47 | 11.5 | 19.4 |
| Chi-Chi | 0.41 | 6.2 | 25 | 9.3 | 18.6 |
| Imperial Valley | 0.35 | 6.5 | 25 | 8.9 | 21.6 |
| Kobe | 0.31 | 6.9 | 21 | 8.2 | 13.2 |
| Northridge | 0.42 | 6.7 | 31 | 9.4 | 20.1 |
| Hinge | Tension Strip | Compression Strip | ||
|---|---|---|---|---|
| P/Py | Δ/Δy | P/Py | Δ/Δy | |
| A | 0 | 0 | 0 | 0 |
| B | 1.0 | 1.0 | 0 | −1.0 |
| C | 1.0 | 50.0 | −1.0 | −20.0 |
| Cycle | Drift (%) | Base Shear (kN) | Energy Absorption (kN/mm2) | Reloading Rigidity (kN/mm) | Unloading Rigidity (kN/mm) | |||||
|---|---|---|---|---|---|---|---|---|---|---|
| Num | Exp | Num | Exp | Num | Exp | Num | Exp | Num | Exp | |
| 2 | 0.101 | 0.101 | 348 | 323 | 0 | 0 | 140.05 | 135.3 | 140.05 | 135.3 |
| 2 | −0.103 | −0.103 | −355 | −325 | 140.05 | 135.3 | 140.05 | 135.3 | ||
| 5 | 0.202 | 0.202 | 710 | 686 | 0 | 0 | 140.05 | 135.3 | 140.05 | 135.3 |
| 5 | −0.204 | −0.204 | −721 | −692 | 140.05 | 135.3 | 140.05 | 135.3 | ||
| 8 | 0.302 | 0.295 | 982 | 1002 | 5269 | 0 | 122.52 | 135.3 | 128.65 | 135.3 |
| 8 | −0.311 | −0.300 | −976 | −1015 | 121.84 | 135.3 | 127.93 | 135.3 | ||
| 10 | 0.615 | 0.610 | 1306 | 1255 | 23,589 | 24,768 | 99.92 | 107.91 | 109.92 | 113.77 |
| 10 | −0.619 | −0.608 | −1286 | −1245 | 98.59 | 106.48 | 108.45 | 112.24 | ||
| 14 | 0.922 | 0.918 | 1530 | 1470 | 72,254 | 75,866 | 78.35 | 82.27 | 103.09 | 106.70 |
| 14 | −0.928 | −0.905 | −1523 | −1476 | 77.27 | 81.13 | 101.67 | 105.23 | ||
| 16 | 1.1234 | 1.224 | 1695 | 1629 | 101,351 | 105,405 | 55.03 | 59.78 | 99.05 | 102.52 |
| 16 | −1.290 | −1.228 | −1701 | −1643 | 54.27 | 57.98 | 97.68 | 103.1 | ||
| 18 | 1.485 | 1.495 | 1755 | 1698 | 135,227 | 142,589 | 44.52 | 48.75 | 97.96 | 103.39 |
| 18 | −1.470 | −1.476 | −1750 | −1685 | 44.07 | 48.27 | 96.95 | 102.34 | ||
| 20 | 1.995 | 2.03 | 1811 | 1736 | 169,901 | 162,968 | 43.6 | 47.34 | 95.93 | 101.28 |
| 20 | −2.015 | −2.02 | −1810 | −1730 | 43.00 | 46.72 | 94.61 | 99.92 | ||
| 22 | 2.48 | 2.50 | 1813 | 1736 | 170,001 | 186,801 | 31.51 | 35.46 | 94.71 | 100.02 |
| 22 | −2.50 | −2.53 | −1812 | −1730 | 31.13 | 34.65 | 93.40 | 98.67 | ||
| 24 | 2.87 | 2.86 | 1776 | 1735 | 203,125 | 193,452 | 30.84 | 34.69 | 92.51 | 95.44 |
| 24 | −2.92 | −2.89 | −1773 | −1738 | 30.41 | 33.93 | 91.23 | 94.14 | ||
| 26 | 3.83 | 3.86 | 1775 | 1731 | 256,985 | 224,747 | 28.46 | 31.88 | 85.39 | 87.82 |
| 26 | −3.80 | −3.78 | −1777 | −1729 | 28.07 | 31.47 | 84.21 | 87.05 | ||
| 28 | 4.61 | 4.65 | 1766 | 1720 | 333,279 | 294,414 | 26.2 | 29.25 | 78.59 | 79.81 |
| 28 | −4.43 | −4.41 | −1763 | −1722 | 25.83 | 28.86 | 77.5 | 78.73 | ||
| Number of Stories | Connection Capacity (%) | Steel Plate Shear Wall Hole Diameter (mm) | ||
|---|---|---|---|---|
| 100 | 200 | 300 | ||
| 5 | 0 | 0.86 | 0.91 | 0.98 |
| 30 | 0.82 | 0.87 | 0.93 | |
| 60 | 0.79 | 0.83 | 0.89 | |
| 80 | 0.77 | 0.81 | 0.86 | |
| 100 | 0.75 | 0.79 | 0.83 | |
| 10 | 0 | 1.53 | 1.64 | 1.72 |
| 30 | 1.45 | 1.59 | 1.66 | |
| 60 | 1.39 | 1.56 | 1.62 | |
| 80 | 1.34 | 1.53 | 1.59 | |
| 100 | 1.32 | 1.51 | 1.57 | |
| 15 | 0 | 2.76 | 2.89 | 3.01 |
| 30 | 2.65 | 2.82 | 2.94 | |
| 60 | 2.58 | 2.79 | 2.90 | |
| 80 | 2.53 | 2.76 | 2.87 | |
| 100 | 2.51 | 2.74 | 2.84 | |
| Number of Stories | Connection Capacity (%) | Steel Plate Shear Wall Hole Diameter (mm) | ||
|---|---|---|---|---|
| 100 | 200 | 300 | ||
| 5 | 0 | 94.7 | 94.2 | 93.6 |
| 30 | 95.1 | 94.6 | 94.0 | |
| 60 | 95.4 | 95.0 | 94.4 | |
| 80 | 95.6 | 95.2 | 94.7 | |
| 100 | 95.7 | 95.4 | 95.0 | |
| 10 | 0 | 88.4 | 87.3 | 86.6 |
| 30 | 89.1 | 87.8 | 87.1 | |
| 60 | 89.7 | 88.1 | 87.5 | |
| 80 | 90.2 | 88.4 | 87.8 | |
| 100 | 90.3 | 88.6 | 88.0 | |
| 15 | 0 | 76.7 | 75.5 | 74.4 |
| 30 | 77.8 | 76.2 | 75.0 | |
| 60 | 78.4 | 76.4 | 75.4 | |
| 80 | 78.9 | 76.7 | 75.7 | |
| 100 | 79.1 | 76.9 | 76.0 | |
| Earthquake | Connection Capacity (%) | Steel Plate Shear Wall Hole Diameter (mm) | ||
|---|---|---|---|---|
| 100 | 200 | 300 | ||
| Bam | 0 | 2.37 | 2.58 | 2.85 |
| 30 | 2.34 | 2.48 | 2.72 | |
| 60 | 2.34 | 2.41 | 2.48 | |
| 80 | 2.24 | 2.31 | 2.36 | |
| 100 | 2.19 | 2.22 | 2.25 | |
| Chi-Chi | 0 | 2.77 | 2.95 | 3.18 |
| 30 | 2.73 | 2.86 | 3.13 | |
| 60 | 2.69 | 2.78 | 2.86 | |
| 80 | 2.58 | 2.65 | 2.70 | |
| 100 | 2.54 | 2.57 | 2.60 | |
| Imperial | 0 | 2.44 | 2.65 | 2.80 |
| 30 | 2.40 | 2.50 | 2.74 | |
| 60 | 2.37 | 2.45 | 2.48 | |
| 80 | 2.22 | 2.35 | 2.40 | |
| 100 | 2.20 | 2.25 | 2.27 | |
| Kobe | 0 | 2.31 | 2.47 | 2.82 |
| 30 | 2.28 | 2.39 | 2.62 | |
| 60 | 2.24 | 2.34 | 2.43 | |
| 80 | 2.15 | 2.22 | 2.27 | |
| 100 | 2.13 | 2.15 | 2.17 | |
| Northridge | 0 | 2.71 | 2.94 | 3.11 |
| 30 | 2.72 | 2.88 | 3.05 | |
| 60 | 2.60 | 2.84 | 2.93 | |
| 80 | 2.50 | 2.73 | 2.82 | |
| 100 | 2.48 | 2.56 | 2.60 | |
| Earthquake | Connection Capacity (%) | Steel Plate Shear Wall Hole Diameter (mm) | ||
|---|---|---|---|---|
| 100 | 200 | 300 | ||
| Bam | 0 | 2.30 | 2.43 | 2.70 |
| 30 | 2.27 | 2.41 | 2.57 | |
| 60 | 2.17 | 2.23 | 2.29 | |
| 80 | 2.12 | 2.12 | 2.14 | |
| 100 | 2.07 | 2.08 | 2.11 | |
| Chi-Chi | 0 | 2.62 | 2.80 | 3.04 |
| 30 | 2.59 | 2.67 | 2.96 | |
| 60 | 2.49 | 2.57 | 2.63 | |
| 80 | 2.44 | 2.44 | 2.47 | |
| 100 | 2.39 | 2.38 | 2.40 | |
| Imperial | 0 | 2.32 | 2.48 | 2.65 |
| 30 | 2.27 | 2.37 | 2.54 | |
| 60 | 2.22 | 2.33 | 2.36 | |
| 80 | 2.08 | 2.16 | 2.19 | |
| 100 | 2.06 | 2.12 | 2.12 | |
| Kobe | 0 | 2.22 | 2.33 | 2.50 |
| 30 | 2.17 | 2.23 | 2.48 | |
| 60 | 2.10 | 2.15 | 2.20 | |
| 80 | 2.03 | 2.05 | 2.07 | |
| 100 | 1.95 | 1.98 | 1.99 | |
| Northridge | 0 | 2.38 | 2.64 | 2.85 |
| 30 | 2.31 | 2.39 | 2.72 | |
| 60 | 2.25 | 2.38 | 2.42 | |
| 80 | 2.22 | 2.24 | 2.32 | |
| 100 | 2.17 | 2.21 | 2.28 | |
| Earthquake | Connection Capacity (%) | Steel Plate Shear Wall Hole Diameter (mm) | ||
|---|---|---|---|---|
| 100 | 200 | 300 | ||
| Bam | 0 | 2.15 | 2.32 | 2.58 |
| 30 | 2.12 | 2.22 | 2.37 | |
| 60 | 2.12 | 2.13 | 2.20 | |
| 80 | 2.01 | 2.02 | 2.06 | |
| 100 | 1.95 | 2.00 | 2.03 | |
| Chi-Chi | 0 | 2.10 | 2.22 | 2.40 |
| 30 | 2.06 | 2.14 | 2.28 | |
| 60 | 2.03 | 2.07 | 2.12 | |
| 80 | 1.93 | 1.95 | 1.98 | |
| 100 | 1.92 | 1.94 | 1.97 | |
| Imperial | 0 | 2.22 | 2.39 | 2.54 |
| 30 | 2.17 | 2.24 | 2.40 | |
| 60 | 2.14 | 2.17 | 2.20 | |
| 80 | 1.99 | 2.05 | 2.10 | |
| 100 | 1.97 | 2.03 | 2.06 | |
| Kobe | 0 | 2.48 | 2.65 | 2.92 |
| 30 | 2.47 | 2.55 | 2.65 | |
| 60 | 2.43 | 2.47 | 2.53 | |
| 80 | 2.30 | 2.32 | 2.37 | |
| 100 | 2.28 | 2.32 | 2.34 | |
| Northridge | 0 | 2.27 | 2.49 | 2.67 |
| 30 | 2.26 | 2.35 | 2.51 | |
| 60 | 2.17 | 2.29 | 2.33 | |
| 80 | 2.12 | 2.14 | 2.17 | |
| 100 | 2.10 | 2.12 | 2.15 | |
Publisher’s Note: MDPI stays neutral with regard to jurisdictional claims in published maps and institutional affiliations. |
© 2022 by the authors. Licensee MDPI, Basel, Switzerland. This article is an open access article distributed under the terms and conditions of the Creative Commons Attribution (CC BY) license (https://creativecommons.org/licenses/by/4.0/).
Share and Cite
Majlesi, A.; Asadi-Ghoozhdi, H.; Bamshad, O.; Attarnejad, R.; Masoodi, A.R.; Ghassemieh, M. On the Seismic Evaluation of Steel Frames Laterally Braced with Perforated Steel Plate Shear Walls Considering Semi-Rigid Connections. Buildings 2022, 12, 1427. https://doi.org/10.3390/buildings12091427
Majlesi A, Asadi-Ghoozhdi H, Bamshad O, Attarnejad R, Masoodi AR, Ghassemieh M. On the Seismic Evaluation of Steel Frames Laterally Braced with Perforated Steel Plate Shear Walls Considering Semi-Rigid Connections. Buildings. 2022; 12(9):1427. https://doi.org/10.3390/buildings12091427
Chicago/Turabian StyleMajlesi, Arsalan, Hamid Asadi-Ghoozhdi, Omid Bamshad, Reza Attarnejad, Amir R. Masoodi, and Mehdi Ghassemieh. 2022. "On the Seismic Evaluation of Steel Frames Laterally Braced with Perforated Steel Plate Shear Walls Considering Semi-Rigid Connections" Buildings 12, no. 9: 1427. https://doi.org/10.3390/buildings12091427
APA StyleMajlesi, A., Asadi-Ghoozhdi, H., Bamshad, O., Attarnejad, R., Masoodi, A. R., & Ghassemieh, M. (2022). On the Seismic Evaluation of Steel Frames Laterally Braced with Perforated Steel Plate Shear Walls Considering Semi-Rigid Connections. Buildings, 12(9), 1427. https://doi.org/10.3390/buildings12091427

