Modeling the Urban Low-Altitude Traffic Space Based on the Land Administration Domain Model—Case Studies in Shenzhen, China
Abstract
1. Introduction
2. Related Works
2.1. The Development of LADM
2.2. The Practices of LADM Modeling in China
3. Low-Altitude Management Policies and Boundary Identification
3.1. Current Policies Related to Urban Low-Altitude Space
3.2. Recognizing Surface Land and Low-Altitude “Land” Using Flexible Boundary
4. LADM-Based Conceptual Modeling for the Low-Altitude Traffic Space
4.1. The Party
4.2. The RRRs
4.3. The Administration Unit
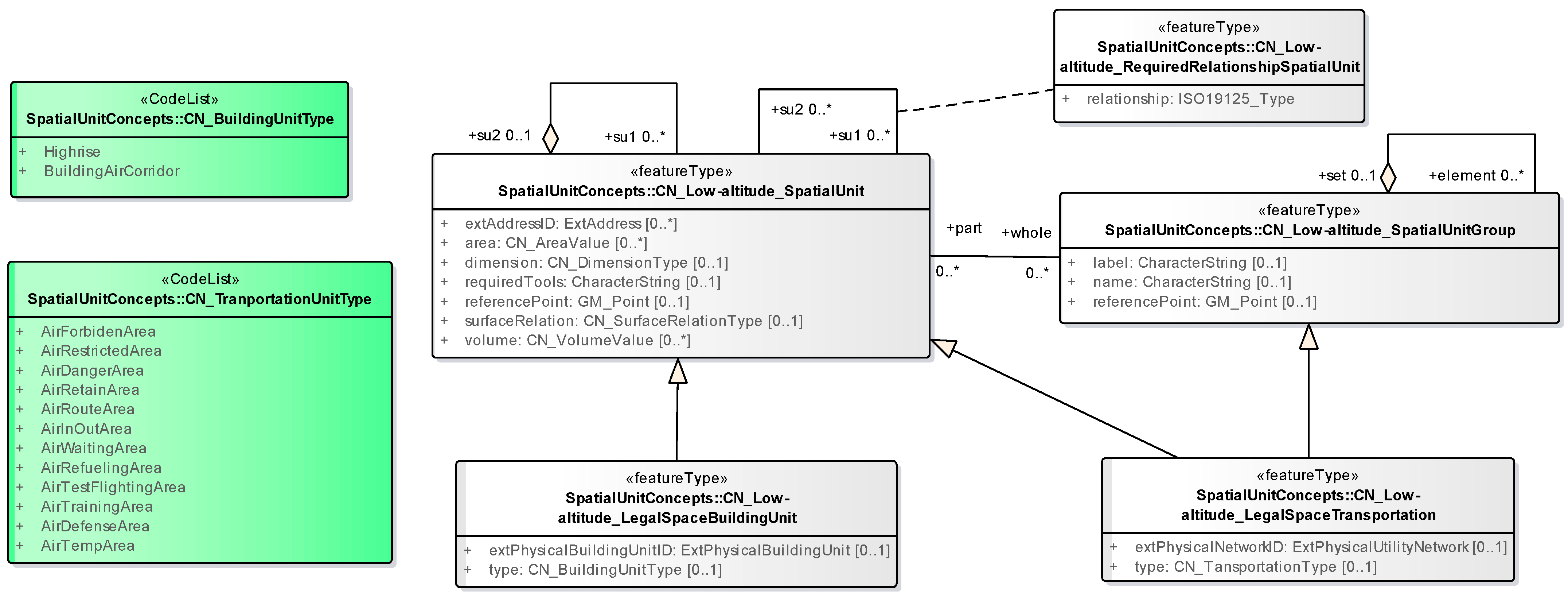
4.4. The Spatial Unit
4.5. The Flight Corridor
5. Case Studies
5.1. Case 1: eVTOL Taxi
5.2. Case 2: Low-Altitude Sightseeing
5.3. Case 3: UAV Logistics Transportation
- (1)
- “0385 ⟶ public airspace ⟶ 0388”;
- (2)
- “0385 ⟶ public airspace ⟶ 0386 ⟶ 0398 ⟶ 0397 ⟶ 0401 ⟶ 0395”;
- (3)
- “0385 ⟶ public airspace ⟶ 0386 ⟶ 0398 ⟶ 0397 ⟶ 0401 ⟶ 0006”; and
- (4)
- “0385 ⟶ Public airspace ⟶ 0386 ⟶ 0398 ⟶ 0397”.
5.4. Analysis and Discussion
6. Conclusions
Author Contributions
Funding
Data Availability Statement
Conflicts of Interest
References
- Shahidinejad, J.; Kalantari, M.; Rajabifard, A. 3D cadastral database systems—A systematic literature review. ISPRS Int. J. Geo-Inf. 2024, 13, 30. [Google Scholar] [CrossRef]
- Dimopoulou, E.; Elikkos, E. Legal aspects of 3D property rights, restrictions and responsibilities in Greece and Cyprus. In Proceedings of the 3rd International Workshop on 3D Cadastres, Developments and Practices, Shenzhen, China, 25–26 October 2012; pp. 41–60. [Google Scholar]
- van Oosterom, P.; Lemmen, C.; Ingvarsson, T.; van der Molen, P.; Ploeger, H.; Quak, W.; Stoter, J.; Zevenbergen, J. The core cadastral domain model. Comput. Environ. Urban Syst. 2006, 30, 627–660. [Google Scholar] [CrossRef]
- Lemmen, C.; van Oosterom, P.; Bennett, R. The land administration domain model. Land Use Policy 2015, 49, 535–545. [Google Scholar] [CrossRef]
- ISO 19152:2012; Geographic Information—Land Administration Domain Model (LADM). ISO: Geneva, Switzerland, 2012.
- Kalogianni, E.; Janečka, K.; Kalantari, M.; Dimopoulou, E.; Bydłosz, J.; Radulović, A.; Vučić, N.; Sladić, D.; Govedarica, M.; Lemmen, C.; et al. Methodology for the development of LADM country profiles. Land Use Policy 2021, 105, 105380. [Google Scholar] [CrossRef]
- Renzhong, G.; Lin, L.; Shen, Y.; Ping, L.; Biao, H.; Renrong, J. Developing a 3D cadastre for the administration of urban land use: A case study of Shenzhen, China. Comput. Environ. Urban Syst. 2013, 40, 46–55. [Google Scholar]
- Zulkifli, N.A.; Rahman, A.A.; van Oosterom, P.; Choon, T.L.; Jamil, H.; Hua, T.C.; Seng, L.K.; Lim, C.K. The importance of Malaysian land administration domain model country profile in land policy. Land Use Policy 2015, 49, 649–659. [Google Scholar] [CrossRef]
- Kim, S.; Heo, J. Development of 3D underground cadastral data model in Korea: Based on land administration domain model. Land Use Policy 2017, 60, 123–138. [Google Scholar] [CrossRef]
- Yan, J.; van Son, R.; Soon, K.H. From underground utility survey to land administration: An underground utility 3D data model. Land Use Policy 2021, 102, 105267. [Google Scholar] [CrossRef]
- Kara, A.; Çağdaş, V.; Isikdag, U.; van Oosterom, P.; Lemmen, C.; Stubkjaer, E. The LADM valuation information model and its application to the Turkey case. Land Use Policy 2021, 104, 105307. [Google Scholar] [CrossRef]
- Yılmaz, O.; Gürsoy Sürmeneli, H.; Alkan, M. Spatial-land use planning system data model proposal for edition II of LADM. Geocarto Int. 2023, 38, 2284278. [Google Scholar] [CrossRef]
- Atazadeh, B.; Olfat, H.; Rajabifard, A.; Kalantari, M.; Shojaei, D.; Marjani, A.M. Linking land administration domain model and BIM environment for 3D digital cadastre in multi-storey buildings. Land Use Policy 2021, 104, 105367. [Google Scholar] [CrossRef]
- Petronijević, M.; Višnjevac, N.; Praščević, N.; Bajat, B. The extension of IFC for supporting 3D cadastre LADM geometry. ISPRS Int. J. Geo-Inf. 2021, 10, 297. [Google Scholar] [CrossRef]
- Yuefei, Z.; Zhongguo, X.; Guan, L.; Xueqi, W.; Chen, Y. An LADM-based profile for marine geo-regulation: A case study of China. Ocean. Coast. Manag. 2024, 257, 107339. [Google Scholar]
- Zamzuri, A.; Hassan, M.I.; Rahman, A.A. Incorporating adjacent free space (AFS) for marine spatial unit in 3D marine cadastre data model based on LADM. Land Use Policy 2024, 139, 107084. [Google Scholar] [CrossRef]
- Kara, A.; Lemmen, C.; van Oosterom, P.; Kalogianni, E.; Alattas, A.; Indrajit, A. Design of the new structure and capabilities of LADM edition II including 3D aspects. Land Use Policy 2024, 137, 107003. [Google Scholar] [CrossRef]
- Ning, Z. Spatio-Temporal Cadastral Data Model: Geo-Information Management Perspective in China. M.Sc. Thesis, ITC, Enschede, The Netherlands, 2006. [Google Scholar]
- van Oosterom, P. Research and development in 3D cadastres. Comput. Environ. Urban Syst. 2013, 40, 1–6. [Google Scholar] [CrossRef]
- Lin, L.; Jindi, W.; Haihong, Z.; Xinqiao, D.; Feng, L. 3D modeling of the ownership structure of condominium units. Comput. Environ. Urban Syst. 2016, 59, 50–63. [Google Scholar]
- Chengcheng, L.; Haihong, Z.; Lin, L.; Jiangfang, M.; Feng, L. BIM/IFC-based 3D spatial model for condominium ownership: A case study of China. Geo-Spat. Inf. Sci. 2023, 27, 1638–1656. [Google Scholar]
- Shen, Y.; Chengpeng, L.; Naibin, C.; Yizhen, J.; Renzhong, G.; Lin, L. Object analysis and 3D spatial modelling for uniform natural resources in China. Land 2021, 10, 1154. [Google Scholar] [CrossRef]
- Changbin, Y.; Lin, L.; Biao, H.; Zhigang, Z.; Xiaoming, L. LADM-based modeling of the unified registration of immovable property in China. Land Use Policy 2017, 64, 292–306. [Google Scholar]
- Zhongguo, X.; Yuefei, Z.; Guan, L.; Bennett, R.M.; Liao, R.; Cifang, W.; Yuzhe, W. An LADM–based model to facilitate land tenure reform of rural homesteads in China. Land Use Policy 2022, 120, 106271. [Google Scholar]
- Shen, Y.; Yifan, X.; Chengpeng, L.; Renzhong, G.; Lin, L. Easement spatialization with two cases based on LADM and BIM. Land Use Policy 2021, 109, 105641. [Google Scholar]
- Lin, L.; Lei, Y.; Lei, T.; Fen, Y.; Feng, L.; Haihong, Z. A 3D spatial data model of the solar rights associated with individual residential properties. Comput. Environ. Urban Syst. 2019, 74, 88–99. [Google Scholar]
- Chengcheng, L.; Haihong, Z.; Lin, L.; Jianfang, M.; Feng, L. Spatiotemporal expression and application of urban residential solar rights based on CityGML-LADM. Int. J. Digit. Earth 2023, 16, 2301–2321. [Google Scholar]
- Paasch, J.; van Oosterom, P.; Lemmen, C.; Paulsson, J. Specialization of the LADM: Modelling of Non-Formal RRR; International Federation of Surveyors (FIG): Kuala Lumpur, Malaysia, 2013; pp. 153–172. [Google Scholar]
- Paasch, J.; van Oosterom, P.; Lemmen, C.; Paulsson, J. Further modelling of LADM’s rights, restrictions and responsibilities (RRRs). Land Use Policy 2015, 49, 680–689. [Google Scholar] [CrossRef]















| The Act. | Contents |
|---|---|
| «Civil Aviation Law of the PRC» (2021) | Article 73—Within a defined controlled airspace, an air traffic control unit is responsible for controlling the air traffic of aircraft within that airspace. Article 75—A civil aircraft shall fly in accordance with the air route and flight altitude designated by the air traffic control unit. Article 79—Civil aircrafts are not permitted to fly over urban areas. |
| «Regulations of the PRC on Airspace Administration» (2024) | Article 3—Airspace is an important strategic resource of the state and belongs to the country. The ownership of airspace resources shall be exercised on behalf of the country by the national agency responsible for managing airspace traffic. |
| Article 12—According to the flight rules and performance requirements of aircraft, airspace environment, air traffic control service content, and other elements, the airspace is divided into 7 categories: A, B, C, D, E (which are controlled airspace), and G and W (which are non-controlled airspace). Type G (300 m) and type W (120 m) belong to the category of uncontrolled airspace. | |
| «National Airspace Basic Classification Method» (2023) | The ranges of type B and C airspace can be adjusted according to the actual situation, resulting in irregular geometries. |
| «General Aviation Flight Control Ordinance» (2003) | Article 37—The height of the tethered balloon shall not be higher than 150 m above the ground, unless it is below the top of a building within a horizontal distance of 50 m. |
| «Flight Rules of the PRC» (2007) | Article 12—The airspace is typically divided into airport flight zones, airways, routes, off-limits areas, restricted zones, and danger zones. Airspace management and flight missions may require the establishment of air corridors, aerial refueling areas, and temporary flying zones. |
| Article 14—The airport flight airspace usually includes areas for flying skills (stunt, formation, instrument) flying, scientific research test flying, air-to-air target practice flying, low-altitude flying, ultra-low altitude flying, maritime flying, night-time flying, and holding airspace. The holding airspace is usually established above the navigation station or in proximity of the airport. | |
| Article 51—The range for take-off and landing routes is defined as 300 m to 500 m, while the minimum required waiting airspace is set at 600 m. | |
| «Interim Regulations on the Flight Management of Unmanned Aerial Vehicles» (2024) | Article 18—The horizontal and vertical ranges, as well as the time of UAV utilization, should be clearly defined in the designation of flight airspace. |
| Article 19—As needed, the state will establish controlled airspace for UAVs. Airspace above the land surface up to 120 m, restricted area in the air, surrounding airspace, ultra-low altitude airspace of military aviation, and airspace above the following areas shall be classified as controlled airspace: (1) Airports and surrounding areas within a certain range; (2) The boundary, the line of actual control, and the border line are located within a certain range of areas; (3) Military restricted zones, military administrative zones, places of supervision, and other secret-related areas and their surrounding regions within a certain range; (4) The protection area includes important military facilities, the control area encompasses nuclear facilities, the production and storage area involve flammable and explosive dangerous goods, and the large-scale storage area for combustible important materials; (5) Power plants, substations, refueling (gas) stations, water supply plants, public transportation hubs, avionics hubs, major water conservancy facilities, ports, expressways, railway electrification lines, and other public infrastructure, as well as surrounding areas within a certain range and drinking water source protection areas; (6) Radio observatories, satellite measurement and control (navigation) stations, aeronautical radio navigation stations, radar stations, and other facilities requiring special protection of the electromagnetic environment and surrounding areas within a certain range; (7) Important revolutionary memorial sites, important immovable cultural relics, and surrounding areas within a certain range; (8) Other areas specified by the state airspace traffic management authority. The specific scope of the airspace under control shall be determined by the airspace traffic management departments at all levels in accordance with the provisions of the state, promulgated by the governments at or above the city level divided into districts, and navigational information should be published by the civil aviation administrative departments with corresponding responsibilities. Unmanned aircrafts are prohibited in the controlled airspace without the approval of the airspace traffic management authority. The airspace outside the controlled airspace is suitable for flying micro, light, and small unmanned aircrafts. |
| The Act. | Contents |
|---|---|
| «Implementation Plan for the ‘14th Five-Year Plan’ on New Urbanization» (2022) | The construction of buildings exceeding a height of 500 m is prohibited. Strictly limit the construction of buildings over 250 m. |
| «Building Fire Protection Design Specification» (2015) | When arranging multi-story buildings in parallel, the spacing should not be less than 6 m. When arranging high-rise buildings in parallel, the spacing should not be less than 20 m. The spacing between the multi-story and high-rise should not be less than 9 m. |
| The Act. | Contents |
|---|---|
| «Civil Code of the PRC» (2021) | Article 291—The owner of a real estate right should provide necessary convenience to the owner of an adjacent property for passage or other purposes. Article 293—The construction of a building should not interfere with the ventilation, lighting, and sunshine of neighboring buildings. Article 296—When a real estate right holder utilizes adjacent real estate for the purpose of water usage, drainage, passage, or laying pipelines, it is necessary to avoid causing damage to the adjacent real estate right holders. Article 345—The right to use land for construction can be established on the surface, above ground, or below ground of the land. |
| «Provisions on the Management of 3D and Composite Land Use in Qianhai Shenzhen» (2024) | Article 7—3D parcel land refers to the parcel land with a clear ownership boundary that can be used independently. A 3D parcel has access conditions, which include independent access, joint access, or access through the establishment of easements. |
Disclaimer/Publisher’s Note: The statements, opinions and data contained in all publications are solely those of the individual author(s) and contributor(s) and not of MDPI and/or the editor(s). MDPI and/or the editor(s) disclaim responsibility for any injury to people or property resulting from any ideas, methods, instructions or products referred to in the content. |
© 2024 by the authors. Licensee MDPI, Basel, Switzerland. This article is an open access article distributed under the terms and conditions of the Creative Commons Attribution (CC BY) license (https://creativecommons.org/licenses/by/4.0/).
Share and Cite
Li, C.; Zhao, Z.; Chen, Y.; Zhu, W.; Qiu, J.; Jiang, S.; Guo, R. Modeling the Urban Low-Altitude Traffic Space Based on the Land Administration Domain Model—Case Studies in Shenzhen, China. Land 2024, 13, 2062. https://doi.org/10.3390/land13122062
Li C, Zhao Z, Chen Y, Zhu W, Qiu J, Jiang S, Guo R. Modeling the Urban Low-Altitude Traffic Space Based on the Land Administration Domain Model—Case Studies in Shenzhen, China. Land. 2024; 13(12):2062. https://doi.org/10.3390/land13122062
Chicago/Turabian StyleLi, Chengpeng, Zhigang Zhao, Yebin Chen, Wei Zhu, Jiahao Qiu, Siyao Jiang, and Renzhong Guo. 2024. "Modeling the Urban Low-Altitude Traffic Space Based on the Land Administration Domain Model—Case Studies in Shenzhen, China" Land 13, no. 12: 2062. https://doi.org/10.3390/land13122062
APA StyleLi, C., Zhao, Z., Chen, Y., Zhu, W., Qiu, J., Jiang, S., & Guo, R. (2024). Modeling the Urban Low-Altitude Traffic Space Based on the Land Administration Domain Model—Case Studies in Shenzhen, China. Land, 13(12), 2062. https://doi.org/10.3390/land13122062

