Abstract
As climates change around the world, concern regarding environmental pollutants emitted into the atmosphere is increasing. The cement industry consistently produces more than 4000 million metric tons of cement per year. However, the problem of air pollutants being emitted from the calcination process is becoming more critical because their amount increases proportionally with cement production. Each country has established regulatory standards for pollutant emission. Accordingly, the cement industry is equipped with facilities to reduce air pollutants, one of which is the NOx removal process. NOx reduction processes under combustion conditions are modified to minimize NOx generation, and the generated NOx is removed through post-treatment. In terms of NOx removal efficiency, the post-treatment process effectively changes the combustion conditions during calcination. Selective non-catalytic reduction (SNCR) and selective catalytic reduction (SCR) processes are post-treatment environmental facilities for NOx reduction. Accordingly, considering the stringent NOx emission standards in the cement industry, SNCR is essential, and SCR is selectively applied. Therefore, this paper introduces nitrogen oxide among air pollutants emitted from the South Korean cement industry and summarizes the technologies adapted to mitigate the emission of NOx by cement companies in South Korea.
1. Introduction
Cement is a binder in the form of fine powder that has been used for a long time in the building industry and is one of the most basic materials. Owing to its hardening properties when mixed with water, it is used as a building material by adding other aggregates or additives. This became the basis for the beginning of modern civilization and contributed greatly to urban development. Consequently, cement is continuously produced, and it is difficult to replace cement in the construction industry [1,2,3]. Looking at the amount of cement produced worldwide (Figure 1, red line and symbol), production has increased relative to 10 years ago and has been consistently maintained at over 4000 million metric tons over the last five years. The major cement producers, in decreasing order, are China, India, Vietnam, United States, Indonesia, Turkey, Iran, Brazil, Russia, Japan, Egypt, and South Korea, with Asia producing the largest amount of cement. The amount of cement produced in these 12 countries accounts for approximately 80% of the total cement produced worldwide, with China producing the largest amount (over 50%). Among them, Korea ranks 12th in cement production, accounting for only 1%. Cement demand (Figure 2) increased by approximately 24% in 2020 compared to 2017, and in terms of demand by region, the Asia Pacific, which produces the most cement, accounts for approximately 75% of the total demand. As such, satisfying the increase in the demand for cement is difficult [4,5,6].
Figure 1.
Annual cement production (data taken from [4,5]; [5] is based on IEA data from IEA (2020) Global cement production, 2010–2019, www.iea.org/data-and-statistics, accessed on 2 November 2021. All rights reserved; as modified by J. Kim, IAE).
Figure 2.
Cement consumption in 2017 and 2020 (data taken from [6]).
The scale of the cement production process, which produced approximately 4000 million metric tons in 2020, is bound to be large, and it has a proportional environmental impact. As seen from the life cycle of cement in Figure 3A, the input materials are raw materials, fuels, and energy, and a significant amount of waste is emitted as air pollutants and byproducts in the cement process. A large amount of coal is used as fuel to supply the high amount of heat required for the characteristics of the cement industry. However, as the amount of waste increases, the use of waste to supply heat is becoming a trend. As described above, eco-friendly management is being conducted from the viewpoint of recycling resources with waste treatment technology while using waste as fuel; however, because a significant amount of air pollutants are generated by calcination (Figure 3B), an air pollutant reduction facility is necessary for the cement production process. Air pollutants such as CO2, CO, CH4, sulfur oxide (SOx), nitrogen oxide (NOx), and particulate matter (PM), which are not only carcinogens but also cause global warming and acidification, are generated [1,7,8].
Figure 3.
Life cycle (A) and greenhouse gas emissions by process (B) of cement production (data taken from [7]).
The annual air pollutant emissions of CO2, SOx, and NOx are steadily increasing (red dotted line in Figure 4) in China, accounting for more than 50% of the global cement production. When comparing air pollutants as of 2015, it can be seen that they occur mostly in the order of CO2, CO, and NOx, which are substances produced by combustion [9]. As such, because significant amounts of air pollutants are emitted from the cement industry, the climate change caused by this cannot be ignored, and environmental problems have been pointed out.
Figure 4.
Air pollution emissions trend from China’s cement industry for the period 1990–2015 (data taken from [9]).
Each country manages the measurement system at the national level to measure the air pollutants emitted from the cement process. According to the data published by Global Cement [10], different emission standards (SO2, NOx, Hg, PM) of air pollutants from the cement industry are applied in each country. In most countries, regulations are imposed based on the date of establishment of cement factories, and in the case of newly established cement factories, the regulations are tighter than those of existing factories as emission standards are gradually becoming stringent [10]. In the case of South Korea, the Korea Environment Corporation (K-eco) manages the emission status through the telemonitoring system (TMS) of the place of business. Air pollutants measured by TMS include dust (total suspended particles (TSP)), SOx, NOx, hydrogen chloride (HCl), hydrogen fluoride (HF), ammonia (NH3), and carbon monoxide (CO). To measure air pollutants, measuring devices are attached to several outlets, and the results are obtained by measuring the average concentration in 30-min increments. By providing measured values of various substances as mentioned above, business sites are encouraged to voluntarily reduce air pollutants.
In this study, we target NOx, which is a carcinogen among air pollutants, and summarize the NOx generation pathway in the cement industry, the amount of NOx generated in the Korean cement industry, and Korean regulatory standards imposed to regulate this. In addition, the NOx reduction process (DeNOx) conducted by cement manufacturers in Korea to reduce NOx emissions is summarized.
2. NOx Emission and Regulation in the Cement Industry
NOx generally includes NO and NO2, and it causes serious problems not only in the environment but also in the human body owing to chemical reactions in the atmosphere. Typically, it causes adverse environmental effects such as photochemical smog, acid rain, global warming, fine dust, and soil contamination due to nitrate, which in turn can cause diseases in the respiratory tract and heart due to lung damage [11,12]. NOx is mainly generated from (1) nitrogen present in the air during cement production under high-temperature combustion conditions and also when the nitrogen contained in the fuel is oxidized. (2) In addition, the nitrogen present in the feed material combusts, or pre-existing free radicals react with the nitrogen in the air. Moreover, in recent years, there have been cases where waste is used as a raw material for combustion, and the concentration of NOx generated varies depending on the type of waste [13]. However, NOx generated under combustion conditions has a large difference in NOx concentration caused by temperature, as shown in Figure 5; consequently, NOx generation during the manufacture of cement with a firing process is a problem that must be solved [14].
Figure 5.
NOx concentration by temperature (Reproduced with permission from [14] with permission from UNESCO-Encyclopedia of Life Support Systems (EOLSS)).
(1) Thermal NOx 2N2 + O2 → 2NO + 2N
N + O2 → NO + O
(2) Prompt NOx CH + N2 → HCN + N
C + N2 → CN + N
N + OH → NO + H
2.1. NOx Emission Regulation of Each Country
According to the NOx standard data of each country published in 2014 [10], most countries set the limit within the range of approximately 195–400 ppm, and a minimum and maximum of about 98 and 1220 ppm, respectively, of the emission limit of NOx are allowed. In China and India, which are the largest producers of cement (Table 1), environmental regulations are being more rigid, and government authorities are demanding lower NOx emission limits. This regulated value corresponds to recently built cement plants, and as countries do not regulate or discuss introducing the NOx limit, NOx emission regulation is becoming a severe concern worldwide.
Table 1.
NOx emission standard in each country (data taken from [10]).
2.2. NOx Emission Regulation of South Korea
In South Korea, the NOx concentrations emitted by nine cement manufacturers (A to H) can be confirmed through the TMS measurement results implemented by the Korea Environment Corporation. The annual NOx emissions by each manufacturer are shown in the graph (Line and symbol) on the right axis of Figure 6, and the total NOx emissions from cement plants in Korea are shown (gray column) on the left. As can be seen, there has been a general trend of decreasing NOx over the past five years [15]. When compared (Figure 7A), a similar trend can be observed in reducing clinker and cement production [16]. In addition, NOx emissions from cement manufacturers in Korea are on the rise if we observe the contribution of the cement industry to NOx emission sources measured by TMS in Korea (Figure 7B). In particular, as of 2020, NOx emitted from Korean cement manufacturers is 52,427 tons/year, which accounts for 36% of the total NOx emissions (145,934 ton/year) in Korea —the highest in the past 5 years, as measured by TMS [15]. In Figure 7, although the amount of NOx emitted by cement manufacturers in Korea has decreased, the ratio of NOx emitted by cement manufacturers to total NOx emissions has increased. It can be indirectly inferred that while more efficient NOx reduction technologies are being applied to businesses that emit NOx, for observing tightened NOx emission standards in Korea, they are not yet applied or prioritized for application to the cement industry.
Figure 6.
NOx emissions of Korean cement manufacturers for the period 2016–2020 (Units: tons/year) (data taken from [15]).
Figure 7.
(A) NOx emissions according to clinker and cement production in South Korea; (B) Ratios of NOx emission from Korean cement manufacturers (Units: ton/year, %) (data taken from [15,16]).
The NOx emission standard specified for Korean cement manufacturers is 270 ppm or less for kilns installed before 31 January 2007, as shown in Table 2. For kilns installed between 1 February 2007 and 31 December 2014, it is 200 ppm or less, and for those installed after 1 January 2015, it is 80 ppm or less.
Table 2.
NOx emission standards for cement industry kilns in South Korea (data taken from [17]).
In addition, to impose an emission charge, the Enforcement Decree of the Air Environment Conservation Act was amended in 2018, which was earlier imposed only on dust, sulfur oxides, and nitrogen oxides. Based on the NOx emission standards in Table 2, the enforcement time was 1 January 2020, and the emission charge was calculated to be 1.81 dollars per 1 kg. In this regard, a step-by-step application plan was prepared to minimize the burden on emission sites and stably establish a system with the detailed standards shown in Table 3.
Table 3.
NOx emission charge on business entities in South Korea (data taken from [18]).
Most cement factories are being maintained by facility renovation because a cement factory that is established with a new kiln has to strictly abide by the NOx emission limit of approximately 3.4 times that of the existing value (before 2007). Ultimately, even though the NOx limit has grown stricter, the standards imposed on cement factories are practically meaningless because they are imposed based on the date of factory establishment. As a result, residents and civic groups with cement factories are demanding that the NOx emission standard in the cement industry be revised to follow that of the existing Air Environment Conservation Act. Specifically, the environmental regulations must be imposed such that the standard is based not on the kiln installation date but on the enforcement date of the law, which is the current standard of 80 ppm or less. They argue that the emission standards of kilns installed before 2015 must be urgently amended. In advanced countries, high-efficiency DeNOx facilities are already installed to actively reduce NOx emissions, and in Germany, approximately 77 ppm is imposed and followed. Accordingly, it is necessary to respond in advance by introducing a process that can effectively reduce NOx when the Air Environment Conservation Act is amended in Korea. In this regard, the Ministry of Environment and the cement industry have set up an activity group, called the “Cement Nitrogen Oxide Reduction Council”, to prepare goals and measures to reduce NOx emissions from the cement industry. Currently, SNCR is applied and operated in cement plants in Korea to reduce NOx, but the NOx removal efficiency is approximately 40–60%, and they plan to build a high-efficiency reduction facility. In addition, a method for upgrading the existing DeNOx process is being investigated for improving the cement manufacturing process. As such, Korean cement manufacturers have agreed with the Ministry of Environment to reduce NOx emissions to solve the associated environmental problems. Accordingly, the Korea Environmental Industry and Technology Institute (Seoul, Korea) has invested approximately 3 million dollars in research and development (2020–2021) for SNCR and SCR technologies to secure DeNOx technology [19,20].
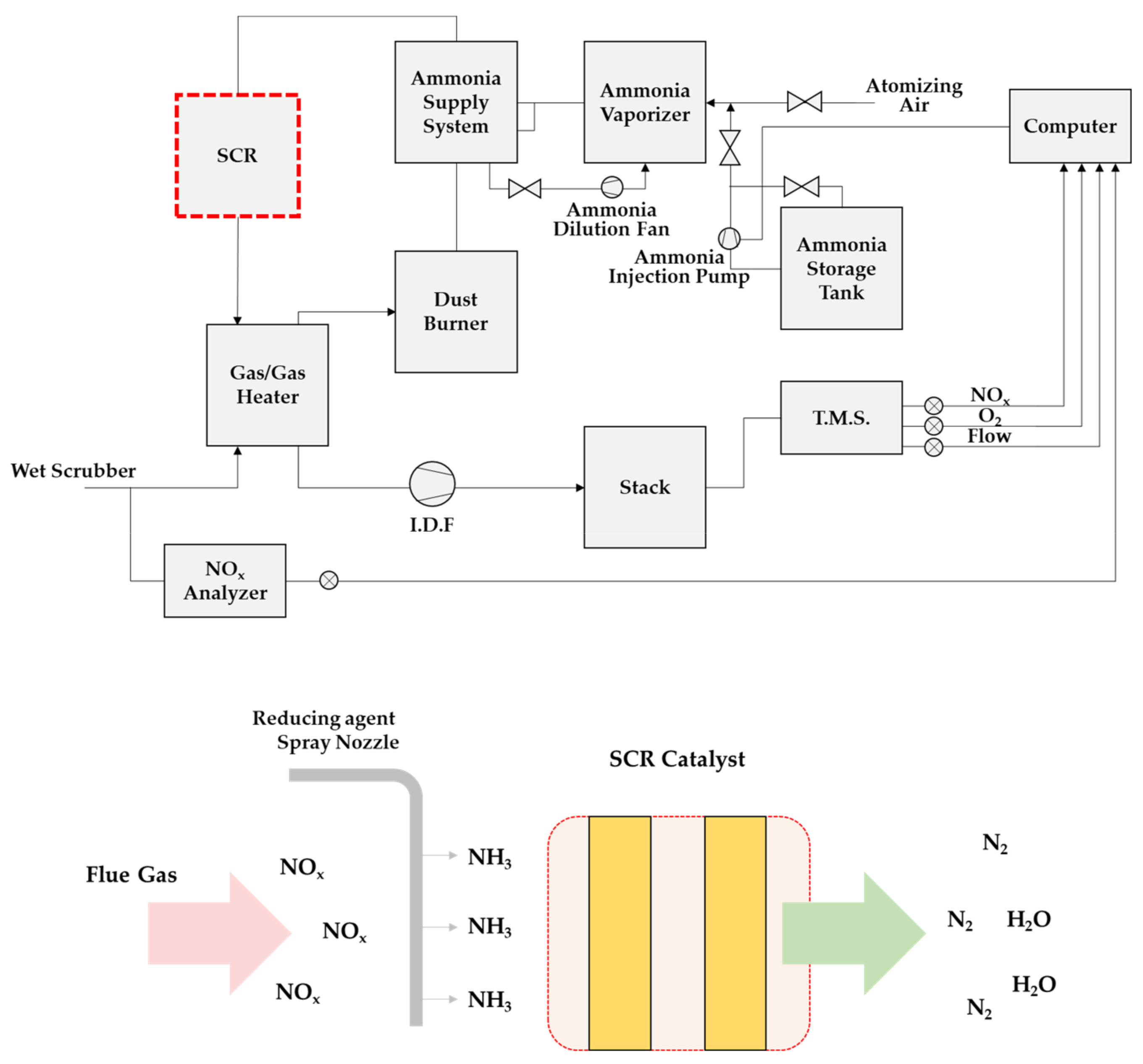
3. DeNOx Process in Cement Industry
Methods for reducing NOx generated in the cement production process (Figure 8) can be largely divided into primary control (combustion step) and post-control (after combustion) processes. Based on the combustion stage, primary control is a method of minimizing NOx generation by changing the combustion conditions, and the post-control method is a method of removal of NOx generated through a chemical reaction. The primary control to change the combustion conditions suppresses N2 oxidation by lowering the oxygen concentration and flame temperature in cement; however, if high-temperature combustion conditions are used, the reducing atmosphere is optimized. The presence of substances such as C, CO, HCN, CH* (hydrocarbon intermediate), NH3, and (NH2)2CO enables NOx removal. However, in the case of primary NOx treatment (Figure 9A), another air pollutant, CO or CO2, is generated; therefore, this method is undesirable. In addition, although the primary control method optimizes the process to change the conditions of the existing process, burner change, and combustion condition control, there is a limit to NOx generation; thus, it has a maximum reduction efficiency of 60%. To efficiently remove the generated NOx, a separate reducing agent (NH3, (NH2)2CO) is supplied to perform the post-NOx treatment (Figure 9B). In this process, NOx reduction of up to 95% can be achieved by using a reducing agent (NH3 or urea) in the SNCR or SCR process [12,20,21,22,23,24,25].
Figure 8.
DeNOx solutions in cement production (data taken from [22]).
Figure 9.
NOx reduction pathway ((A) primary control, (B) post-control) with reducing agents.
In the SNCR and SCR processes, the amount of reducing agent injected is directly proportional to the DeNOx efficiency. However, NH3 slip occurs because unreacted NH3 increases as the amount of injected reducing agents increases. Excessive NH3 slip can lead to economic losses along with environmental issues and process downtime due to process pipe corrosion and clogging due to ammonium formation. Therefore, it is necessary to optimize the process conditions to significantly reduce NOx while minimizing the amount of NH3 slip.
In the NOx reduction process established in cement factories, a low NOx burner is used as the primary control method for a single process, and SNCR, a method for reducing NOx by supplying a reducing agent at high temperature, is most commonly used in the post-control method. Therefore, for more efficient reduction, a complex process that can reduce more NOx by the post-control method after reducing some NOx through the primary control method is sometimes applied [22].
3.1. DeNOx Process for Primary Control
The primary control method for removing NOx from the cement manufacturing process is to control it by adjusting the combustion conditions in general. For example, it includes multi-stage combustion, gas reburning, and low NOx burner use. In the case of Korean cement manufacturers, Seo et al. stated that NOx generation is suppressed depending on the presence or absence of a pre-calciner. Primary controls classified according to the presence or absence of a pre-calciner are (1) a suspension preheater consisting of a rotary kiln and a multi-stage cyclone-type preheater and (2) a new suspension preheater (NSP) with a pre-calciner added. In addition, NSP is classified into the air through (AT) and air separate (AS) according to the form in which air is additionally supplied to the calciner. It has also been stated that an NSP to which a pre-calciner is added is more effective in suppressing NOx generation than suspension preheater (SP) by reducing the combustion step. As seen in Figure 10, most of the kilns operated by nine Korean cement manufacturers are of the NSP type equipped with a preheater [20,26]. In addition, there are primary control methods to reduce NOx by changing the combustion conditions in various ways; although a low NOx burner is applied, the NOx reduction rate is low; consequently, it is inevitably limited in its capability to meet the stringent NOx emission standards.
Figure 10.
Cement production process facility types in South Korea.
3.2. Selective Non-Catalytic Reduction (SNCR)
The SNCR process is a method of reducing NOx in exhaust gas at high temperatures without a catalyst by supplying a reducing agent. The SNCR process in the cement production process occurs before the preheater, as shown in Figure 11. This allows it to utilize the process temperature as the kiln temperature is high (850–1050 °C). SNCR is the most widely used reduction method for reducing NOx in the cement production process because NOx can be removed simply by supplying a general reducing agent (e.g., urea or NH3) without a catalyst. The DeNOx efficiency is influenced by many factors, such as reaction temperature, reducing agent to NOx/NH3 ratio, residence time, oxygen concentration, and additives, as it utilizes the temperature of the kiln section without a catalyst to reduce NOx present in the process gas [22,27,28,29].
Figure 11.
SNCR location and mechanism in the cement production process for DeNOx.
This SNCR process was operated by Korean cement manufacturers in 2004 to reduce the amount of NOx emitted. At this time, the SNCR between the preheater and the kiln complies with Korea’s NOx emission limit of 270 ppm (based on the installation date of the kiln) and the DeNOx efficiency of SNCR is in the range of 10–40%. Accordingly, a plan such as the application of adaptive SNCR (ANCR) to maximize the NOx reduction efficiency, which improves the performance of the existing SNCR, has been implemented. Unlike the existing SNCR process, the ANCR process is controlled by multiple stages arranged by the reducing agent spray nozzles. The reducing agent is continuously measured at the location where it is sprayed so that it is automatically adjusted to each temperature (NH3: 820–950 °C, urea: 900–1020 °C). This not only significantly increases the NOx reduction efficiency but also prevents NH3 from slipping through the minimum injection of the reducing agent and reduces economic cost. Despite these improvements, there is a large difference in the DeNOx efficiency due to a different processing condition of each manufacturer owing to the characteristics of the cement process. In addition, there is a limit to reducing NOx by the SNCR process because the process gas and raw material are mixed at the point where the reducing agent is supplied [26,29,30]. In practice, in the cement process, a significant amount of ash and other minerals, as well as NOx, are formed. Therefore, unlike the reaction formula in Figure 9B, in the actual cement process, the NH3/NOx ratio is generally supplied at 1.5–2.0 for NOx removal efficiency and NH3 slip minimization.
Recently, our research team conducted an SNCR demonstration operation according to the changes in NH3/NOx using an actual 650,000 Nm3/h flue gas. The results of minimizing NH3 slip and NOx removal rate are shown in Table 4. The results show that the NH3/NOx ratio was in the range of 1.0–1.71. The lowest NH3 slip (approximately 20 ppm) and the highest NOx removal efficiency was observed at the NH3/NOx ratio of 1.04. However, the DeNOx efficiency was 55%, which limited the elimination of NOx in the SNCR process.
Table 4.
NOx removal efficiency according to the NH3/NOx ratio in the SNCR process of Korean cement manufacturer G (13% with O2 base).
3.3. Selective Catalytic Reduction (SCR)
The SCR process using a catalyst is the most efficient process for reducing NOx and is widely applied in industries (combustion or production process, transportation, etc.) corresponding to the NOx emission source. The catalyst used is based on the already commercialized composition (V2O5-WO3(or MoO3)/TiO2), and depending on the process conditions (temperature, space velocity, etc.) to which SCR is applied, honeycomb, plate, and corrugated types are selectively used. As NOx is reduced through a catalytic reaction at an appropriate reaction temperature (300–400 °C), NOx removal efficiencies of up to 90% or more are achieved [12]. This SCR process can remove NOx more efficiently by applying different catalyst types depending on the exhaust gas and overall process conditions. Accordingly, SCR is applied to thermal power plants or mobile pollution sources (ships, automobiles), which are sources of NOx in Korea, to remove NOx; however, the SCR process has not been applied in cement factories. Therefore, to prepare for the stringent NOx regulations and emission charges, recent attempts to introduce them into the Korean cement industry have been made.
The commercial SCR process, which is usually applied to other industries, has the optimum DeNOx efficiency at a temperature of 300–350 °C, but the efficiency in the cement production process is lowered because the temperature of the process gas, at the end of the bag filter, after removing dust is lower than approximately 150 °C. In addition, it is difficult to secure an installation space to build an SCR facility within the existing cement manufacturing process. Consequently, only a few manufacturers around the world, as shown in Table 5, operate the SCR process, and the largest number of SCR devices are being built and operated in Germany. China, which produces the largest amount of cement, also introduced SCR process facilities [26,30,31,32].
Table 5.
Examples of cement manufacturers with an SCR process.
In the case of Germany’s Solnhofen (Figure 12), which introduced SCR for the first time, the SCR facility with the highest reduction efficiency in the cement process was installed on the right side of the preheater for a pilot test. It consisted of three honeycomb catalyst layers and an empty layer between the catalyst layers. In the case of a honeycomb catalyst, compressed air is used to wash the dust accumulated, in the cement process, on the catalyst to increase the pitch size and minimize the clogging of the catalyst, and an SCR system suitable for the cement process is utilized [33].
Figure 12.
SCR Reactor in Solnhofen (reprinted from [33] under the Creative Commons Attribution 4.0 License).
To install the SCR process in a cement plant in Korea, it is necessary to secure a space in the existing plant site and develop a Korean-type SCR suitable for the Korean cement manufacturing process. Currently, a research project is in progress from 2020 to 2021, with the support of the Environmental Industry and Technology Institute. This project is currently being completed by our researchers in cooperation with the Korean cement manufacturer G and SOOM Environment. Tech. with SCR technology, as shown in Figure 13.
Figure 13.
SCR system design and mechanism of SOOM Environ. Tech. (data taken from [34]).
Figure 14 show the pilot-scale SCR process with 4000 Nm3/h of exhaust gas as slipstream after the SNCR process. More than 65% of the dust contained in the slipstream exhaust gas is removed through the cyclone installed before the SCR process; subsequently, the exhaust gas is supplied to the SCR process for an ideal catalytic reaction. The SCR process was performed at approximately 270 °C with a commercial catalyst (volume 21.7 m3). As shown in Table 6, 70% of DeNOx efficiency was observed at an NH3/NOx ratio of ≥0.8, including 20 ppm of NH3 slip in SNCR. At this time, the NH3 slip was measured to be as low as 4.8 ppm. Thus, the possibility of the simultaneous operation of the SNCR/SCR process was confirmed.
Figure 14.
Pilot-scale SCR process operation screen and installation in Korean cement manufacturer G.
Table 6.
NOx removal efficiency of pilot-scale SCR process operation in Korean cement manufacturer G (13% with O2 base).
Owing to the flow conditions, high dust levels, and low temperature range in the cement production process, it is difficult to apply the existing SCR process from other industries directly. Therefore, SCR technology tailored for the cement production process must be actively developed through pilot tests. Comparison and analysis of the economic feasibility of a newly introduced low-temperature SCR process in an application scenario have shown that the cost can be reduced to approximately one fifth as compared to that where denitrification facilities are not introduced and about half compared to that where the general SCR process is applied [35]. Considering these aspects, the development and application of a catalyst with efficient SCR performance in the low-temperature region would be economically and environmentally advantageous. However, in the case of low-temperature SCR, it is necessary to overcome the problems caused by SOx in flue gas (deactivation and poisoning by ammonium bisulfate), as well as the decrease in activity due to temperature [36,37].
The Korea Institute of Energy Research (KIER) has demonstrated in Figure 15 that the SCR reaction activity at low temperatures is related to the formation rate of monomeric VOx structural species, and as the efficiency increases, the Lewis NH3 acid site and oxygen mobility become closely related. This catalyst exhibits a DeNOx efficiency of 80% or more even at 180–300 °C and also exhibits the anti-oxidation of sulfur oxides. Therefore, it is expected that it will be successfully applied to commercial plant facilities for effectively reducing NOx in the cement industry [38,39].
Figure 15.
KIER catalytic activity and SOx resistance over a wide temperature range (reprinted from [39] under the Creative Commons Attribution 4.0 License).
4. Conclusions
To reduce air pollution, new climate agreements are being concluded worldwide, and each country’s regulations on pollutants are being amended. Accordingly, Korea is also tightening its environmental regulations and continuing to apply reduction technologies. However, the cement industry in Korea, which emits a relatively large amount of NOx, is still below the levels deemed acceptable regarding initiatives imposed by emission regulations. The technology currently applied to the cement industry in Korea suppresses NOx generation by changing the process conditions or applying a low NOx burner in the combustion stage and reducing NOx generated through the SNCR process. However, because these two methods have limitations in terms of DeNOx efficiency, a more efficient method must be urgently applied. In the case of the Korean cement production process, the operation of the DeNOx process is determined depending on the production schedule and raw materials used (coal, waste plastic, waste rubber, and waste oil). In addition, since the cement industry generates a large amount of dust, it has a negative effect on NOx reduction. Therefore, even if the ideal NH3/NOx ratio (SNCR: 1.04–1.76, SCR: 0.8–1.0) is supplied for NOx reduction in the cement industry, the DeNOx performance of 55–60% is obtained in SNCR and 70% in SCR, and the NH3 slip obtained during the operation is less than 30 ppm (NH3 emission limit in Korea). The primary control method and SNCR are currently employed in Korea to reduce NOx, and the application of the SCR process is being considered for increasing the efficiency of the DeNOx process. Therefore, it can be concluded that pilot-scale or further research is required in Korea to stabilize the SCR process in the cement production process.
Author Contributions
Conceptualization, H.-S.K. and S.-H.K.; investigation, J.-H.K. (Jin-Ho Kim) and H.-J.K.; writing original draft preparation, J.-H.K. (Ji-Hyeon Kim); writing review and editing, J.-H.K. (Ji-Hyeon Kim); visualization, J.-H.K. (Ji-Hyeon Kim); supervision, J.-H.R.; project administration, J.-H.R. and S.-S.S. All authors have read and agreed to the published version of the manuscript.
Funding
This work was supported by the Korea Ministry of Environment as "The reduction management program of fine dust blind spot" (Project No. 202003060014).
Conflicts of Interest
The authors declare no conflict of interest.
References
- Salas, D.A.; Ramirez, A.D.; Rodríguez, C.R.; Petroche, D.M.; Boero, A.J.; Duque-Rivera, J. Environmental impacts, life cycle assessment and potential improvement measures for cement production: A literature review. J. Clean. Prod. 2016, 113, 114–122. [Google Scholar] [CrossRef]
- Dunuweera, S.P.; Rajapakse, R.M.G. Cement Types, Composition, Uses and Advantages of Nanocement, Environmental Impact on Cement Production, and Possible Solutions. Adv. Mater. Sci. Eng. 2018, 2018, 4158682. [Google Scholar] [CrossRef] [Green Version]
- Cao, Z.; Shen, L.; Løvik, A.N.; Müller, D.B.; Liu, G. Elaborating the History of Our Cementing Societies: An in-Use Stock Perspective. Environ. Sci. Technol. 2017, 51, 11468–11475. [Google Scholar] [CrossRef] [PubMed]
- Major Countries in Worldwide Cement Production from 2010 to 2020, Statista. Available online: https://www.statista.com/statistics/267364/world-cement-production-by-country/ (accessed on 25 August 2021).
- Global Cement Production, 2010–2019. Available online: https://www.iea.org/data-and-statistics/charts/global-cementproduction-2010-2019 (accessed on 25 August 2021).
- Demand for Cement Worldwide in 2017 and 2020, by Region, Statista. Available online: https://www.statista.com/statistics/248340/global-cement-demand-by-region/ (accessed on 25 August 2021).
- Ahmed, M.; Bashar, I.; Alam, S.T.; Wasi, A.I.; Jerin, I.; Khatun, S.; Rahman, M. An overview of Asian cement industry: Environmental impacts, research methodologies and mitigation measures. Sustain. Prod. Consum. 2021, 28, 1018–1039. [Google Scholar] [CrossRef]
- Rosyid, A.; Boedisantoso, R.; Iswara, A.P. Environmental Impact Studied using Life Cycle Assessment on Cement Industry. IOP Conf. Ser. Earth Environ. Sci. 2020, 506, 12–24. [Google Scholar] [CrossRef]
- Liu, J.; Tong, D.; Zheng, Y.; Cheng, J.; Qin, X.; Shi, Q.; Yan, L.; Lei, Y.; Zhang, Q. Carbon and air pollutant emissions from China’s cement industry 1990–2015: Trends, evolution of technologies, and drivers. Atmos. Chem. Phys. Discuss. 2020, 21, 1627–1647. [Google Scholar] [CrossRef]
- Edwards, P. Global cement emissions standards. Glob. Cem. Mag. 2014, 3, 25–34. [Google Scholar]
- Boningari, T.; Smirniotis, P.G. Impact of nitrogen oxides on the environment and human health: Mn-based materials for the NOx abatement. Curr. Opin. Chem. Eng. 2016, 13, 133–141. [Google Scholar] [CrossRef]
- Kim, H.S.; Kasipandi, S.; Kim, J.; Kang, S.H.; Kim, J.H.; Ryu, J.H.; Bae, J.W. Current Catalyst Technology of Selective Catalytic Reduction (SCR) for NOx Removal in South Korea. Catalysts 2020, 10, 52. [Google Scholar] [CrossRef] [Green Version]
- Nwuffer, B.; Laney, M. Alternative Control Techniques Document update-NOx emissions from new cement kilns. In United States Environmental Protection Agency Report; U.S. Environmental Protection Agency Office: Research Triangle Park, NC, USA, 2007; pp. 85–99. [Google Scholar]
- Zandaryaa, S.; Buekens, A. Control of Nitrogen Oxides. Pollution Control Technologies. Volume II. 2014. Available online: http://www.eolss.net/sample-Chapters/C09/E4-14-02-05.pdf (accessed on 2 November 2021).
- Korea Environment Corporation. Tele-Monitoring System Service. Available online: https://cleansys.or.kr/statAnnual.do (accessed on 6 September 2021).
- Korea Cement Association. Statistics of Demand & Supply. Available online: http://www.cement.or.kr/ (accessed on 6 September 2021).
- Enforcement Rules of the Clean Air Conservation Act (Article 15, Attached Table 8) in South Korea. Available online: https://policy.thinkbluedata.com/node/1340 (accessed on 2 November 2021).
- Enforcement Decree of the Clean Air Conservation Act (Addenda Act No. 29452, 31 December 2018) in South Korea. Available online: https://elaw.klri.re.kr/eng_mobile/viewer.do?hseq=49749&type=part&key=39 (accessed on 2 November 2021).
- Ministry of Environment. News Release. 2020. Available online: http://me.go.kr/home/web/board/list.do?menuId=286&boardMasterId=1&boardCategoryId=39 (accessed on 25 August 2021).
- Seo, J.H.; Kim, Y.J.; Cho, K.H.; Cho, J.S.; Han, K.H.; Yoon, D.Y. Trend of Nitrogen Oxide Reduction Technologies in Cement Industry. J. Korean Inst. Resour. Recycl. 2020, 29, 114–124. [Google Scholar]
- French Agency for Environment and Energy Management, Ecology and Sustainable Development Ministry. The French Cement Industry Guide to NOx Emissions Reduction Measures. 2002, pp. 1–33. Available online: https://www.ademe.fr/sites/default/files/assets/documents/33324_guide_nox_anglais.pdf (accessed on 2 November 2021).
- Guseva, T.V.; Potapova, E.N.; Tichonova, I.O.; Shchelchkov, K.A. Nitrogen oxide emissions reducing in cement production. IOP Conf. Ser. Mater. Sci. Eng. 2021, 1083, 012083. [Google Scholar] [CrossRef]
- Cai, J.; Wu, H.; Ren, Q.; Lin, L.; Zhou, T.; Lyu, Q. Innovative NOx reduction from cement kiln and pilot-scale experimental verification. Fuel Process. Technol. 2020, 199, 106306. [Google Scholar] [CrossRef]
- Keefe, B.P.; Shenk, R.E. “Staged” combustion for low-NOx calciners. In Proceedings of the IEEE-IAS/PCS Cement Industry Technical Conference, Jacksonville, FL, USA, 5–9 May 2002; pp. 255–264. [Google Scholar]
- Park, N.K.; Kwon, B.C.; Lee, S.W.; Kang, D.; Lee, J.H.; Hwang, S.Y.; Seo, M.J. Research Trend of Hybrid De-NOx Process and Catalytic Filter for Denitrification of Combustion Exhaust Gas. J. Energy Clim. Chang. 2020, 15, 48–64. [Google Scholar]
- Jung, B.Y.; Choo, Y.S. Cement industry status and recent issue trends. In Korea Evaluation Institute of Industrial Technology PD Issue Report; Korea Institute of Industrial Technology: Daegu, Korea, 2019; Volume 19, pp. 93–108. [Google Scholar]
- Zhou, Q.; Wang, P.; Jiang, X.; Jiang, W. Application of SNCR Denitrification Technology for Flue Gas from Cement Kilns: A Mini Review. Recent Innov. Chem. Eng. 2015, 8, 14–24. [Google Scholar] [CrossRef]
- Wang, Q.; Wang, Q.; Cai, J. Experimental study of urea on SNCR removal of NOx. J. Chem. Pharm. Res. 2014, 6, 2541–2546. [Google Scholar]
- Helmreich, C. Retrofit of Waste to Energy Plants to Reduce—70% of NOx Emissions; M.A.L. Umwelttechnik GmbH: Vienna, Austria, 2015; pp. 1–5. [Google Scholar]
- Lee, J.Y.; Yoo, Y.; Kim, H.; Oh, I. Analyzing the Effects of Particulate Matter Regulations on the Domestic Economy of Korea. In Korea Institute for Industrial Economics & Trade Research Report; Korea Institute for Industrial Economics and Trade (KIET): Sejong, Korea, 2018; Volume 892, pp. 1–179. [Google Scholar]
- Linero, A.; Leibacher, U.; Bellin, C. High Dust SCR Succeeds at Cementeria di Monselice. In Proceedings of the Air and Waste Management Association Annual Conference and Exhibition, Pittsburgh, PA, USA, 26–29 June 2007; pp. 1–11. [Google Scholar]
- Cinti, G. BAT in the cement industry, including cost/benefit effects. In Proceedings of the Workshop to Promote the Ratification of Technical Protocols of the UNECE Air Convention with Focus on Countries in the EECCA Region, Berlin, Germany, 14–16 May 2019. [Google Scholar]
- Schreiber, R.J.; Russell, C.O. The Experience of SCR at Solnhofen and Its Applicability to US Cement Plants; Portland Cement Association: Skokie, IL, USA, 2006; pp. 1–14. [Google Scholar]
- SCR SYSTEM. Available online: http://www.soomenv.com/?page_id=147 (accessed on 29 September 2021).
- Hong, S.; Lee, Y.; Jeong, S. A Study on the Economic Analysis of Low-Temperature SCR Technology for NOx Reduction by Scenarios. J. Energy Eng. 2020, 29, 10–22. [Google Scholar]
- Kim, J.; Kim, D.H.; Ha, H.P. Investigating multi-functional traits of metal-substituted vanadate catalysts in expediting NOx reduction and poison degradation at low temperatures. J. Hazard. Mater. 2020, 397, 122671. [Google Scholar] [CrossRef] [PubMed]
- Kang, T.H.; Youn, S.; Kim, D.H. Improved catalytic performance and resistance to SO2 over V2O5-WO3/TiO2 catalyst physically mixed with Fe2O3 for low-temperature NH3-SCR. Catal. Today 2021, 376, 95–103. [Google Scholar] [CrossRef]
- Won, J.-M.; Hwang, S.-M.; Kim, J.-T.; Jeong, S.-K. Primary Factors Affecting Denitrification Efficiency of V-based Catalysts in Low-temperature NH₃-SCR. Appl. Surf. Sci. 2021, 566, 150632. [Google Scholar] [CrossRef]
- Korea Institute of Energy Research. News Release. 2021. Available online: https://energium.kier.re.kr/sub040101/articles/view/tableid/news/category/2/page/2/id/4245 (accessed on 4 October 2021).
Publisher’s Note: MDPI stays neutral with regard to jurisdictional claims in published maps and institutional affiliations. |
© 2022 by the authors. Licensee MDPI, Basel, Switzerland. This article is an open access article distributed under the terms and conditions of the Creative Commons Attribution (CC BY) license (https://creativecommons.org/licenses/by/4.0/).














