AFMUNet: Attention Feature Fusion Network Based on a U-Shaped Structure for Cloud and Cloud Shadow Detection
Abstract
1. Introduction
- An integrated module of channel space attention mechanism, suitable for cloud shadow segmentation tasks within a U-shaped structure, is proposed. This model facilitates dynamic adjustment of feature map weights, enhancing the ability to capture crucial image features and thereby improving segmentation accuracy.
- The feature fusion operation of the original network is updated, which helps to better understand the target and background in the image, segment the image using information from different scales, and deal with cloud shadow targets of different sizes and shapes.
- An innovative weighted loss function is developed for the dataset, which improves the accuracy of model learning and optimizes the model performance to some extent.
- A network that integrates the above three features and combines them with a feature extraction network is proposed to segment high-resolution remote sensing images.
2. Methodology
2.1. UNet—A Network Based on Encoder–Decoder Architecture (Related Work)
2.2. CSAM (Channel Spatial Attention Module)
2.2.1. CAB (Channel Attention Block)
2.2.2. SAB (Spatial Attention Block)
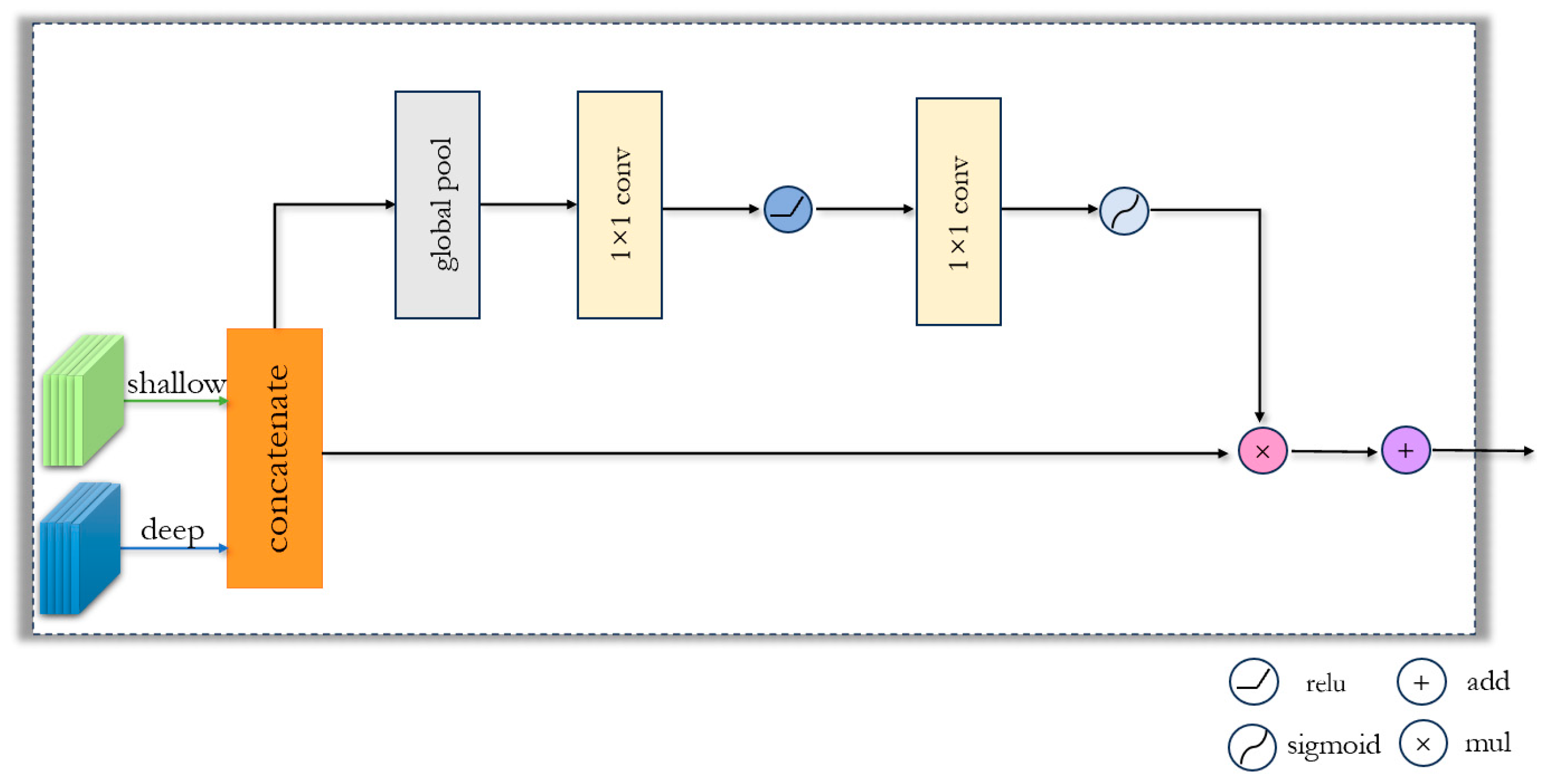
2.3. FFM (Feature Fusion Module)
2.4. Loss Function
3. Experimental Analysis
3.1. Dataset
3.2. Experimental Details
3.3. Ablation Experiment
3.4. Comparison Experiment
4. Conclusions
Author Contributions
Funding
Data Availability Statement
Conflicts of Interest
References
- Xiong, J.H.; Wu, H.; Gao, Y.; Cai, S.; Liang, D.; Yu, W.P. Ten years of remote sensing science: NSFC program fundings, progress, and challenges. Natl. Remote Sens. Bull. 2023, 27, 821–830. [Google Scholar] [CrossRef]
- Mahajan, S.; Fataniya, B. Cloud detection methodologies: Variants and development—A review. Complex Intell. Syst. 2020, 6, 251–261. [Google Scholar] [CrossRef]
- Saunders, R.W.; Kriebel, K.T. An improved method for detecting clear sky and cloudy radiances from AVHRR data. Int. J. Remote Sens. 1988, 9, 123–150. [Google Scholar] [CrossRef]
- Hutchinson, K.D.; Hardy, K.R. Threshold functions for automated cloud analyses of global meteorological satellite imagery. Int. J. Remote Sens. 1995, 16, 3665–3680. [Google Scholar] [CrossRef]
- Xiong, Q.; Wang, Y.; Liu, D.; Ye, S.; Du, Z.; Liu, W.; Huang, J.; Su, W.; Zhu, D.; Yao, X.; et al. A cloud detection approach based on hybrid multispectral features with dynamic thresholds for GF-1 remote sensing images. Remote Sens. 2020, 12, 450. [Google Scholar] [CrossRef]
- Derrien, M.; Farki, B.; Harang, L.; LeGléau, H.; Noyalet, A.; Pochic, D.; Sairouni, A. Automatic cloud detection applied to NOAA-11/AVHRR imagery. Remote Sens. Environ. 1993, 46, 246–267. [Google Scholar] [CrossRef]
- Clothiaux, E.E.; Miller, M.A.; Albrecht, B.A.; Ackerman, T.P.; Verlinde, J.; Babb, D.M.; Peters, R.M.; Syrett, W.J. An evaluation of a 94-GHz radar for remote sensing of cloud properties. J. Atmos. Ocean. Technol. 1995, 12, 201–229. [Google Scholar] [CrossRef]
- Danda, S.; Challa, A.; Sagar BS, D. A morphology-based approach for cloud detection. In Proceedings of the 2016 IEEE International Geoscience and Remote Sensing Symposium (IGARSS), Beijing, China, 10–15 July 2016; pp. 80–83. [Google Scholar] [CrossRef]
- Liu, X.; Shen, J.P.; Huang, Y. Cloud automatic detection in high-resolution satellite images based on morphological features. In Proceedings of the Eleventh International Conference on Graphics and Image Processing (ICGIP 2019), Hangzhou, China, 12–14 October 2019; SPIE: Bellingham, WA, USA, 2020; Volume 11373, pp. 159–166. [Google Scholar] [CrossRef]
- Tom, V.T.; Peli, T.; Leung, M.; Bondaryk, J.E. Morphology-based algorithm for point target detection in infrared backgrounds. In Proceedings of the Signal and Data Processing of Small Targets 1993, Orlando, FL, USA, 12–14 April 1993; SPIE: Bellingham, WA, USA, 1993; Volume 1954, pp. 2–11. [Google Scholar] [CrossRef]
- Amato, U.; Antoniadis, A.; Cuomo, V.; Cutillo, L.; Franzese, M.; Murino, L.; Serio, C. Statistical cloud detection from SEVIRI multispectral images. Remote Sens. Environ. 2008, 112, 750–766. [Google Scholar] [CrossRef]
- Wylie, D.; Jackson, D.L.; Menzel, W.P.; Bates, J.J. Trends in global cloud cover in two decades of HIRS observations. J. Clim. 2005, 18, 3021–3031. [Google Scholar] [CrossRef]
- Abuhussein, M.; Robinson, A. Obscurant Segmentation in Long Wave Infrared Images Using GLCM Textures. J. Imaging 2022, 8, 266. [Google Scholar] [CrossRef]
- Shao, L.; He, J.; Lu, X.; Hei, B.; Qu, J.; Liu, W. Aircraft Skin Damage Detection and Assessment from UAV Images Using GLCM and Cloud Model. IEEE Trans. Intell. Transp. Syst. 2023, 25, 3191–3200. [Google Scholar] [CrossRef]
- Reiter, P. Cloud Detection Through Wavelet Transforms in Machine Learning and Deep Learning. arXiv 2020, arXiv:2007.13678. [Google Scholar]
- Gupta, R.; Panchal, P. Cloud detection and its discrimination using Discrete Wavelet Transform in the satellite images. In Proceedings of the 2015 International Conference on Communications and Signal Processing (ICCSP), Melmaruvathur, India, 2–4 April 2015; pp. 1213–1217. [Google Scholar] [CrossRef]
- Changhui, Y.; Yuan, Y.; Minjing, M.; Menglu, Z. Cloud detection method based on feature extraction in remote sensing images. Int. Arch. Photogramm. Remote Sens. Spat. Inf. Sci. 2013, 40, 173–177. [Google Scholar] [CrossRef]
- Surya, S.R.; Rahiman, M.A. Cloud detection from satellite images based on Haar wavelet and clustering. In Proceedings of the 2017 International Conference on Nextgen Electronic Technologies: Silicon to Software (ICNETS2), Chennai, India, 23–25 March 2017; pp. 163–167. [Google Scholar] [CrossRef]
- Li, P.; Dong, L.; Xiao, H.; Xu, M. A cloud image detection method based on SVM vector machine. Neurocomputing 2015, 169, 34–42. [Google Scholar] [CrossRef]
- Ishida, H.; Oishi, Y.; Morita, K.; Moriwaki, K.; Nakajima, T.Y. Development of a support vector machine based cloud detection method for MODIS with the adjustability to various conditions. Remote Sens. Environ. 2018, 205, 390–407. [Google Scholar] [CrossRef]
- Fu, H.; Shen, Y.; Liu, J.; He, G.; Chen, J.; Liu, P.; Qian, J.; Li, J. Cloud detection for FY meteorology satellite based on ensemble thresholds and random forests approach. Remote Sens. 2018, 11, 44. [Google Scholar] [CrossRef]
- Jin, Z.; Zhang, L.; Liu, S.; Yi, F. Cloud detection and cloud phase retrieval based on BP neural network. Opt. Optoelectron. Technol. 2016, 14, 74–77. [Google Scholar]
- Long, J.; Shelhamer, E.; Darrell, T. Fully convolutional networks for semantic segmentation. In Proceedings of the IEEE Conference on Computer Vision and Pattern Recognition, San Juan, PR, USA, 17–19 June 2015; pp. 3431–3440. [Google Scholar]
- Mohajerani, S.; Krammer, T.A.; Saeedi, P. Cloud detection algorithm for remote sensing images using fully convolutional neural networks. arXiv 2018, arXiv:1810.05782. [Google Scholar]
- Badrinarayanan, V.; Kendall, A.; Cipolla, R. Segnet: A deep convolutional encoder-decoder architecture for image segmentation. IEEE Trans. Pattern Anal. Mach. Intell. 2017, 39, 2481–2495. [Google Scholar] [CrossRef] [PubMed]
- Lu, J.; Wang, Y.; Zhu, Y.; Ji, X.; Xing, T.; Li, W.; Zomaya, A.Y. P_SegNet and NP_SegNet: New neural network architectures for cloud recognition of remote sensing images. IEEE Access 2019, 7, 87323–87333. [Google Scholar] [CrossRef]
- Chen, L.-C.; Papandreou, G.; Kokkinos, I.; Murphy, K.; Yuille, A.L. Deeplab: Semantic image segmentation with deep convolutional nets, atrous convolution, and fully connected crfs. IEEE Trans. Pattern Anal. Mach. Intell. 2017, 40, 834–848. [Google Scholar] [CrossRef] [PubMed]
- Ronneberger, O.; Fischer, P.; Brox, T. U-net: Convolutional networks for biomedical image segmentation. In Proceedings of the Medical Image Computing and Computer-Assisted Intervention–MICCAI 2015: 18th International Conference, Munich, Germany, 5–9 October 2015; Proceedings, Part III 18. Springer International Publishing: Berlin/Heidelberg, Germany, 2015; pp. 234–241. [Google Scholar] [CrossRef]
- Zhao, H.; Shi, J.; Qi, X.; Wang, X.; Jia, J. Pyramid scene parsing network. In Proceedings of the IEEE Conference on Computer Vision and Pattern Recognition, Honolulu, HI, USA, 21–26 July 2017; pp. 2881–2890. [Google Scholar]
- Zhang, Z.; Yang, S.; Liu, S.; Cao, X.; Durrani, T.S. Ground-based remote sensing cloud detection using dual pyramid network and encoder–decoder constraint. IEEE Trans. Geosci. Remote Sens. 2022, 60, 1–10. [Google Scholar] [CrossRef]
- Tsotsos, J.K. Analyzing vision at the complexity level. Behav. Brain Sci. 1990, 13, 423–445. [Google Scholar] [CrossRef]
- Ding, L.; Xia, M.; Lin, H.; Hu, K. Multi-level attention interactive network for cloud and snow detection segmentation. Remote Sens. 2023, 16, 112. [Google Scholar] [CrossRef]
- Sutskever, I.; Vinyals, O.; Le, Q.V. Sequence to sequence learning with neural networks. Adv. Neural Inf. Process. Syst. 2014, 27. [Google Scholar] [CrossRef]
- Hu, K.; Li, Y.; Zhang, S.; Wu, J.; Gong, S.; Jiang, S.; Weng, L. FedMMD: A Federated weighting algorithm considering Non-IID and Local Model Deviation. Expert Syst. Appl. 2024, 237, 121463. [Google Scholar] [CrossRef]
- Guo, M.-H.; Xu, T.-X.; Liu, J.-J.; Liu, Z.-N.; Jiang, P.-T.; Mu, T.-J.; Zhang, S.-H.; Martin, R.R.; Cheng, M.-M.; Hu, S.-M. Attention mechanisms in computer vision: A survey. Comput. Vis. Media 2022, 8, 331–368. [Google Scholar] [CrossRef]
- Liu, Y.; Shao, Z.; Hoffmann, N. Global attention mechanism: Retain information to enhance channel-spatial interactions. arXiv 2021, arXiv:2112.05561. [Google Scholar]
- Hu, K.; Zhang, D.; Xia, M.; Qian, M.; Chen, B. LCDNet: Light-weighted cloud detection network for high-resolution remote sensing images. IEEE J. Sel. Top. Appl. Earth Obs. Remote Sens. 2022, 15, 4809–4823. [Google Scholar] [CrossRef]
- Ji, H.; Xia, M.; Zhang, D.; Lin, H. Multi-supervised feature fusion attention network for clouds and shadows detection. ISPRS Int. J. Geo-Inf. 2023, 12, 247. [Google Scholar] [CrossRef]
- Yu, C.; Wang, J.; Peng, C.; Gao, C.; Yu, G.; Sang, N. Bisenet: Bilateral segmentation network for real-time semantic segmentation. In Proceedings of the European Conference on Computer Vision (ECCV), Munich, Germany, 8–14 September 2018; pp. 325–341. [Google Scholar]
- Hu, K.; Zhang, E.; Dai, X.; Xia, M.; Zhou, F.; Weng, L.; Lin, H. MCSGNet: A Encoder–Decoder Architecture Network for Land Cover Classification. Remote Sens. 2023, 15, 2810. [Google Scholar] [CrossRef]
- Wang, Z.; Xia, M.; Weng, L.; Hu, K.; Lin, H. Dual encoder-decoder network for land cover segmentation of remote sensing image. IEEE J. Sel. Top. Appl. Earth Obs. Remote Sens. 2023, 17, 2372–2385. [Google Scholar] [CrossRef]
- Wang, Q.; Ma, Y.; Zhao, K.; Tian, Y. A comprehensive survey of loss functions in machine learning. Ann. Data Sci. 2020, 9, 187–212. [Google Scholar] [CrossRef]
- Hu, K.; Weng, C.; Shen, C.; Wang, T.; Weng, L.; Xia, M. A multi-stage underwater image aesthetic enhancement algorithm based on a generative adversarial network. Eng. Appl. Artif. Intell. 2023, 123, 106196. [Google Scholar] [CrossRef]
- Ma, J. Segmentation loss odyssey. arXiv 2020, arXiv:2005.13449. [Google Scholar] [CrossRef]
- Li, Z.; Shen, H.; Li, H.; Xia, G.; Gamba, P.; Zhang, L. Multi-feature combined cloud and cloud shadow detection in GaoFen-1 wide field of view imagery. Remote Sens. Environ. 2017, 191, 342–358. [Google Scholar] [CrossRef]
- Ren, H.; Xia, M.; Weng, L.; Hu, K.; Lin, H. Dual Attention-Guided Multiscale Feature Aggregation Network for Remote Sensing Image Change Detection. IEEE J. Sel. Top. Appl. Earth Obs. Remote Sens. 2024, 17, 4899–4916. [Google Scholar] [CrossRef]
- Jiang, S.; Dong, R.; Wang, J.; Xia, M. Credit card fraud detection based on unsupervised attentional anomaly detection network. Systems 2023, 11, 305. [Google Scholar] [CrossRef]
- Fu, J.; Liu, J.; Tian, H.; Li, Y.; Bao, Y.; Fang, Z.; Lu, H. Dual attention network for scene segmentation. In Proceedings of the IEEE/CVF Conference on Computer Vision and Pattern Recognition, Long Beach, CA, USA, 15–20 June 2019; pp. 3146–3154. [Google Scholar]
- Yu, C.; Gao, C.; Wang, J.; Yu, G.; Shen, C.; Sang, N. Bisenet v2: Bilateral network with guided aggregation for real-time semantic segmentation. Int. J. Comput. Vis. 2021, 129, 3051–3068. [Google Scholar] [CrossRef]
- Wang, J.; Sun, K.; Cheng, T.; Jiang, B.; Deng, C.; Zhao, Y.; Liu, D.; Mu, Y.; Tan, M.; Wang, X.; et al. Deep high-resolution representation learning for visual recognition. IEEE Trans. Pattern Anal. Mach. Intell. 2020, 43, 3349–3364. [Google Scholar] [CrossRef]
- Qu, Y.; Xia, M.; Zhang, Y. Strip pooling channel spatial attention network for the segmentation of cloud and cloud shadow. Comput. Geosci. 2021, 157, 104940. [Google Scholar] [CrossRef]
- Hu, K.; Zhang, D.; Xia, M. CDUNet: Cloud detection UNet for remote sensing imagery. Remote Sens. 2021, 13, 4533. [Google Scholar] [CrossRef]












| MPA (%) | MIoU (%) | ||
|---|---|---|---|
| 0.2 | 0.8 | 65.93 | 58.69 |
| 0.3 | 0.7 | 71.97 | 58.79 |
| 0.4 | 0.6 | 77.04 | 65.77 |
| 0.5 | 0.5 | 76.59 | 65.07 |
| 0.6 | 0.4 | 81.86 | 78.22 |
| 0.7 | 0.3 | 87.32 | 86.30 |
| 0.8 | 0.2 | 96.88 | 93.02 |
| Method | PA (%) | RC (%) | PC (%) | F1 (%) | MIoU (%) |
|---|---|---|---|---|---|
| UNet | 95.27 | 89.72 | 93.24 | 92.03 | 91.30 |
| UNet + CSAM | 96.48 (↑) | 94.32 | 95.02 | 93.41 | 92.89 |
| UNet + FFM | 95.32 | 94.83 | 93.62 | 91.82 | 91.33 |
| UNet + CSAM + FFM | 96.93 (↑) | 95.82 | 94.97 | 93.75 | 93.21 |
| UNet + CSAM + FFM + Loss AFMUNet (Ours) | 97.12 | 96.03 | 93.21 | 93.90 | 93.42 |
| Method | PA (%) | MPA (%) | MIoU (%) | F1 (%) | FWIoU (%) |
|---|---|---|---|---|---|
| SegNet | 94.80 | 93.90 | 88.28 | 90.77 | 90.16 |
| UNet | 96.33 | 95.49 | 91.32 | 93.21 | 92.80 |
| FCN8s | 95.20 | 94.84 | 90.58 | 92.92 | 92.36 |
| PSPNet | 96.51 | 95.78 | 91.76 | 93.89 | 93.31 |
| DANet [48] | 94.82 | 94.13 | 89.25 | 91.70 | 91.32 |
| DeepLab V3Plus | 96.27 | 95.42 | 91.18 | 93.11 | 92.56 |
| BiseNet V2 [49] | 95.76 | 94.85 | 90.27 | 92.34 | 91.87 |
| HRNet [50] | 96.87 | 95.73 | 92.02 | 93.93 | 93.40 |
| SP_CSANet [51] | 97.33 | 96.01 | 91.34 | 93.12 | 92.63 |
| CDUNet [52] | 97.21 | 96.53 | 93.33 | 95.03 | 94.58 |
| AFMUNet (Ours) | 97.40 | 96.62 | 93.28 | 95.10 | 94.43 |
Disclaimer/Publisher’s Note: The statements, opinions and data contained in all publications are solely those of the individual author(s) and contributor(s) and not of MDPI and/or the editor(s). MDPI and/or the editor(s) disclaim responsibility for any injury to people or property resulting from any ideas, methods, instructions or products referred to in the content. |
© 2024 by the authors. Licensee MDPI, Basel, Switzerland. This article is an open access article distributed under the terms and conditions of the Creative Commons Attribution (CC BY) license (https://creativecommons.org/licenses/by/4.0/).
Share and Cite
Du, W.; Fan, Z.; Yan, Y.; Yu, R.; Liu, J. AFMUNet: Attention Feature Fusion Network Based on a U-Shaped Structure for Cloud and Cloud Shadow Detection. Remote Sens. 2024, 16, 1574. https://doi.org/10.3390/rs16091574
Du W, Fan Z, Yan Y, Yu R, Liu J. AFMUNet: Attention Feature Fusion Network Based on a U-Shaped Structure for Cloud and Cloud Shadow Detection. Remote Sensing. 2024; 16(9):1574. https://doi.org/10.3390/rs16091574
Chicago/Turabian StyleDu, Wenjie, Zhiyong Fan, Ying Yan, Rui Yu, and Jiazheng Liu. 2024. "AFMUNet: Attention Feature Fusion Network Based on a U-Shaped Structure for Cloud and Cloud Shadow Detection" Remote Sensing 16, no. 9: 1574. https://doi.org/10.3390/rs16091574
APA StyleDu, W., Fan, Z., Yan, Y., Yu, R., & Liu, J. (2024). AFMUNet: Attention Feature Fusion Network Based on a U-Shaped Structure for Cloud and Cloud Shadow Detection. Remote Sensing, 16(9), 1574. https://doi.org/10.3390/rs16091574

