Next Article in Journal
Sustainable Green Energy Management: Optimizing Scheduling of Multi-Energy Systems Considered Energy Cost and Emission Using Attractive Repulsive Shuffled Frog-Leaping
Next Article in Special Issue
Assessing the Cross-Sectoral Economic–Energy–Environmental Impacts of Electric-Vehicle Promotion in Taiwan
Previous Article in Journal
Incentive Mechanism of Utility Tunnel PPP Projects with User Involvement
 
 
Font Type:
Arial Georgia Verdana
Font Size:
Aa Aa Aa
Line Spacing:
Column Width:
Background:
Article

Study of a Hybrid Vehicle Powertrain Parameter Matching Design Based on the Combination of Orthogonal Test and Cruise Software

1
School of Mechanical Engineering, Nantong University, Nantong 226019, China
2
School of Rail Transportation, Soochow University, Suzhou 215131, China
3
Educational and Scientific Institute of Energy Saving and Energy Management, National Technical University of Ukraine “Igor Sikorsky Kyiv Polytechnic Institute”, 03056 Kyiv, Ukraine
*
Author to whom correspondence should be addressed.
Sustainability 2023, 15(14), 10774; https://doi.org/10.3390/su151410774
Submission received: 30 May 2023 / Revised: 4 July 2023 / Accepted: 7 July 2023 / Published: 9 July 2023
(This article belongs to the Special Issue Energy, Sustainable Transport and Electric Vehicles)

Abstract

In order to further improve the power and fuel economy of hybrid vehicles, this paper proposes a method of hybrid vehicle powertrain matching by combining orthogonal tests with Cruise software, supplemented by the control strategy formulation of critical components of the whole vehicle on the MATLAB/Simulink platform. Considering the influence of vehicle engine, electric motor, battery and overall mass on the powertrain design, the L9(34)-type orthogonal table is selected for the orthogonal test design. After verifying the feasibility and accuracy of each design solution of the powertrain, the different design solutions are simulated for power and economic performance. Finally, the best performance indicators of the vehicle are as follows: the maximum speed is 183.35 km/h, the 0–100 km/h acceleration time is 6.87 s, and the maximum degree of climbing is 39.65 percent. The fuel consumption of 100 km is 3.47 L. The optimal solution was compared with the third-generation Harvard H6 and AITO M5 in terms of fuel saving and emission reduction, and it was found that for every 15,000 km driven, it is expected to save 469.5 L of fuel and 109.5 L of CO2, respectively, which can reduce fuel use and emission by about 1051.21 kg and 245.17 kg CO2, respectively. This simulation experiment can reduce the workload of traditional power system matching. It can provide ideas for power system matching and optimization for Corun CHS Technology Co., Ltd. (Foshan City, Guangdong Province, China) and offer a certain degree of reference for hybrid vehicle power system design and simulation.

1. Introduction

The world is currently facing two significant challenges: energy shortages and environmental protection. Governments around the world have curbed energy consumption in 2020, and energy consumption has been significantly reduced. According to statistics, the global energy supply in 2020 is 584 million EJ, more than 80% of which comes from non-renewable energy sources [1]. By 2021, global energy consumption increased by 6% compared to the last year, and carbon equivalent emissions increased by 5.7%, showing a significant rebound [2]. In recent years, solving the non-renewable energy problem, such as oil, and lowering the emission of harmful gases, such as CO2, CO, HC, and NOX, have emerged as two major concerns for the automotive industry [3,4]. In this context, new energy vehicles have gradually become the mainstream automobile technology by virtue of features such as energy savings and environmental protection [5,6]. As an important development direction of new energy vehicles, hybrid electric vehicles have significant advantages in improving the fuel economy and reducing harmful gas emissions [7,8]. Mild hybrid electric cars, strong hybrid electric vehicles, full hybrid electric vehicles, and plug-in hybrid electric vehicles (PHEVs) are presently the main hybrid electric vehicle types [9,10]. Among them, compared with traditional hybrid electric vehicles, plug-in hybrid electric vehicles have longer ranges and lower vehicle energy consumption, which is the critical technology for achieving sustainable mobility [11,12,13].
The extended-range electric vehicle (EREV), which is close to a pure electric vehicle [14], has been improved based on the traditional hybrid electric vehicle, which is a significant model of the plug-in hybrid electric vehicle (PHEV) [10]. At the same time, it increases the driving range of the car compared to that of traditional pure electric vehicles, reduces fuel consumption by about 5–20% compared to conventional fuel vehicles, reduces emissions by about 60% over the entire life cycle, and can reduce costs by about 20% [15,16,17], which has become a hot spot in the industry recently. The ERHV powertrain currently faces three main challenges. Improving the overall energy utilization and reducing the emission of harmful substances is a significant challenge for the current extended program of electric vehicles. The energy management of EVs directly affects the fuel economy and power performance of the vehicle, and is essentially a power distribution problem between the engine and the battery, a key technology for vehicle development. The primary energy management control strategies for EVs can be divided into rule-based control strategies, fuzzy control strategies and optimization algorithm control strategies. At present, the most effective energy management control strategy to improve fuel efficiency and reduce EREV emissions is the optimization algorithm control strategy, which mainly seeks the optimal solution by optimizing the dynamic characteristics of state information such as electric SOC, drives motor power and engine power, nonlinear characteristics, and time-varying characteristics [18]. Secondly, how to make a reasonable matching design for the whole vehicle is also a big challenge. In any case, the engine can only provide power for the drive motor through the drive generator. It cannot drive the vehicle directly, so the electric motor power is usually larger than the engine power in EREV. The drive motor of the add-on electric vehicle has the characteristics of frequent starting, wide speed range, high torque at low speed, high power output at high speed, etc. Additionally, to meet high reliability requirements, and the requirements of a long life, small size, lightweight, low price and high efficiency, currently, structural optimization (the selection of an efficient motor structure and circuit system structure, etc.) and material optimization are mainly adopted to improve the drive motor’s performance to meet the vehicle’s performance requirements [19].The traction motors of new energy vehicles mainly include direct current motors (DCM), induction motors (IM), permanent magnet motors (PMM) and switched reluctance motors (SRM), for the selection of electric vehicle motors, mainly from the power requirements, efficiency and effectiveness, weight and volume, as well as cost and reliability, etc. Currently, the two common ones used in the cars on the market are induction motors and permanent magnet motors. IM has the characteristics of a simple and sturdy structure, low cost, high reliability, low torque pulsation, low noise, maintenance-free, etc., and has been studied by many scholars [20,21]. The current harmonic control, high-efficiency control and limited working condition load torque capability of permanent magnet motor drive system are the critical technology for the development of electric drive systems in construction machinery and other fields, which directly affects the operation performance of an electric drive system, so it has important theoretical significance and engineering use value to improve the current, operation efficiency and maximum output torque of permanent magnet motor drive systems. Finally, the power battery, as the most critical component, runs through the whole process of EREV work, but battery safety problems occur frequently, so to protect the safety of the passengers, improving the security and stability of the battery has also become a significant challenge [22].
A large number of scholars have conducted research in order to improve the comprehensive performance and matching applications of power system components. Camargos, P.H et al. [23] designed an induction motor for the electric propulsion system of light electric vehicles, and through the dynamic simulation of an IM (induction motor), PM-A (permanent magnet motor-A), and PM-B three types of motors in the Advisor software, the results show that the IM had a higher starting torque, and the comprehensive performance of IM was better than that of PM-A and PM-B in the analyzed driving cycles. There is usually vibration noise caused by fluctuations when the motor is running [24]. In order to alleviate this problem, Bilgin. B et al. [25] proposed a method to actively control the phase current, effectively reduce the torque ripple and acoustic noise of SRM, and gave a design scheme for SRM drive motors for hybrid vehicles. However, IM control circuits are complex and have relatively low efficiency and power density compared to PMSM, making the research and use of PMSM more promising than that of the IM. Sayed, E. et al. [26] proposes an alternative unskewed IPMSM (interior permanent magnet synchronous motor) to a benchmark skewed traction motor. The proposed motor uses the same stator winding and rotor topologies as the benchmark motor does with the same magnet volume. The results show that the design has obvious advantages in terms of the average torque, torque ripple, cogging torque, and efficiency compared to those properties of the benchmark motor. Yang et al. [27] compared the design of three different IPMSM rotor topologies of delta shape, double V shape, and single V shape, and applied them to real vehicles for testing, through the comprehensive evaluation of motor performance, torque isolation, demagnetization, mechanical stress, and radial force; the results show that the comprehensive performance of the single V structure is the best, which is an important structure for the design of embedded permanent magnet synchronous motors in future electric vehicles. Secondly, the engine kinetic energy of EREV needs to be converted to provide power for the motor. In the process of power transmission, due to the loss in energy conversion, the energy utilization rate is reduced [28]. Consequently, enhancing overall energy efficiency and lowering hazardous gas emissions have emerged as another significant challenge [29]. Dong et al. [30] comprehensively summarized the smart grid-based technologies to improve the energy management measurements of hybrid electric vehicles, providing a development direction for the utilization of efficient energy management in HEVs. Robuschi. N et al. [31] designed an iterative algorithm to quickly calculate the energy management strategy of hybrid vehicle minimum fuel, and verified the effectiveness of the method by comparing its solution with the globally optimal one obtained by solving the mixed-integer linear program and with the one resulting from the implementation of the optimal strategies in a high-fidelity nonlinear simulator. In order to improve the fuel economy performance of hybrid electric vehicles, Pei, H et al. [32] used a novel hierarchical topology graph approach for the automated modeling of the kinematics and dynamics of hybrid systems, and proposed methods for the isomorphic identification and pattern classification of hybrid systems, which improved the fuel efficiency of automobiles. Hu, J. et al. [33] proposed a novel method for the design and analysis of hybrid electric vehicle powertrain configurations. By considering the engine efficiency, the conversion energy loss, and the mechanical transmission efficiency, a single-mode configuration was designed and integrated, which guarantees engine efficiency, improves electrical machine efficiency, and ensures the occurrence of less conversion energy losses. Hwang, H.Y. et al. [34] studied the problem of real-time optimal control to improve the fuel consumption of power split hybrid electric vehicles. Particle swarm optimization was implemented to reduce fuel consumption and realize real-time fuel optimization control. Finally, as the most critical component, the power battery runs through the whole process of EREV work, but battery safety problems occur frequently. Therefore, ensuring the safety of both operators and passengers, and enhancing the safety and stability of the battery have emerged as significant challenges [22,35]. Xu et al. [36], aiming at determining the important factors affecting battery safety, proposed the concept of the power battery system performance matrix, which includes the parameters of SOC, SOH, the status of consistency, and temperature. State space expression was studied and used for the expression of the performance matrix. Through cyclic charge and discharge experiments on lithium-ion batteries, the results show that the performance matrix based on state space can well describe the dynamic changes of battery system status and improve the battery safety monitoring ability. In order to reduce the temperature difference of the power battery used in electric vehicles and improve safety performance, Min [37] and others established a liquid cooled battery module based on a micro-channel corrugated flat tube according to the heat dissipation characteristics of the cylindrical power battery. The results show that the heat dissipation efficiency of the liquid-cooled structure can be improved and the temperature distribution uniformity of the battery pack can be improved by increasing the contact angle of the corrugated flat tube. Pan et al. [38] designed a parallel multi-channel liquid cooling plate, established a three-dimensional thermal model of the battery module and the liquid cooling plate, and analyzed the effects of the thickness of the cooling plate, the thickness of the cooling pipe, the number of channels and the coolant mass flow on the cooling performance of the battery module after the influence; the four factors were optimized by orthogonal experiments, and the optimized results showed that the maximum temperature control and temperature uniformity of the liquid-cooled battery module was significantly enhanced. In summary, researchers are developing individual components of the powertrain, which does not allow for a good match between the various components of the vehicle. Therefore, this paper proposes a hybrid vehicle powertrain matching method by combining orthogonal tests with Cruise software, supplemented by the control strategy formulation of critical components of the whole vehicle on the MATLAB/Simulink platform, which can reduce the traditional powertrain matching workload.
In this paper, by utilizing Cruise software version 2021, firstly, combined with the vehicle information and simulation requirements provided by Corun CHS Technology Co., Ltd. (Foshan, China), the design of the hybrid electric vehicle powertrain is modeled and each performance is simulated; secondly, Cruise software version 2021 simulation analysis can be performed to better utilize the software to automatically optimize the dynamic system components that meet the required parameters, thus reducing the workload and error rate of powertrain parameter matching; thirdly, through simulation analysis and comparison, the rationality of the parameters of the powertrain is judged, which provides a basis for the design and optimization of the vehicle powertrain; finally, the feasibility of the optimized design scheme and results is verified. Through this simulation experiment, a certain amount of work can be reduced for Corun CHS Technology Co., Ltd. in powertrain matching and performance optimization. The overall structure of this paper is shown in Figure 1.

2. Design of Hybrid Vehicle Powertrain

The design of a hybrid vehicle powertrain mainly includes the design of the engine, driving motor, and power battery [39]. Next, we carry out the design from two aspects: the design of the whole vehicle parameters and performance indicators of the hybrid vehicle, and the parameter matching of each powertrain module of the hybrid vehicle.

2.1. Design of Vehicle Parameters and Performance Indexes of Hybrid Vehicles

This paper is based on AVL Cruise simulation software to design and simulate a hybrid system for a common family mobile vehicle through the study of some basic parameters of the more typical hybrid models on the market as a basis, and finally selecting 2021 Li ONE, SERES SF5, 2022 AITO M5, Chevrolet Volt, BYD-Tang DM and Buick VELITE as the reference models for this article. The basic parameters of these six vehicles were then compared and analyzed, and their average parameters were selected to modify the vehicle shape parameters (length × width × height), tire parameters and other essential parameters that have little impact on the vehicle’s power performance and economy, taking into account the actual situation. The basic parameters of the whole vehicle for this simulation are shown in Table 1.
According to the provisions of relevant national standards [40,41] a vehicle’s dynamic performance refers to the maximum speed, maximum climbing gradient, 0–100 km/h acceleration time, etc., when the vehicle is running on a good road. In addition, the energy-saving effect of the vehicle, the endurance mileage in a pure electric state, and other economic performance must be studied together with the vehicle’s dynamic performance.
Through the above task indicators, we can analyze the performance of the automotive powertrain, and check whether or not the parameter matching of various components of the automotive powertrain and the design scheme achieve the expected goals. Referring to the parameters and performance indicators of various components of common hybrid electric vehicles in the market, the requirements for each performance index in this experiment are determined as shown in Table 2.

2.2. Parameter Matching of Each Powertrain Module of Hybrid Electric Vehicle

2.2.1. Matching Design of Drive Motor Parameters

In EREV vehicles, only the electric motor drives the vehicle, so the selection and parameter matching of the drive motor is directly related to the power performance of the vehicle. The motor’s maximum power must be consistent with the battery performance of the car and the power required for the maximum speed and climbing. Otherwise, it will affect the car’s overall performance if it is too large or too small. In this paper, the permanent magnet synchronous motor is selected, which has high efficiency, reduces the current output and improves the power factor, thereby reducing the line loss and saving the cost. The relationship between the rotational speed of the ERHV motor and the vehicle speed is as follows [42]:
n 0 = v 0 i 0 0.377 r
In Formula (1), v 0 represents the vehicle speed, i 0 represents the main reduction ratio, and r represents the wheel rolling radius. The power of the EREV motor satisfies the following:
P η T = m g f v 3600 + m g i v 3600 + C D A v 3 76,140 + δ m v 3600 d v d t
In Formula (2), P represents the total power; f represents the rolling resistance coefficient; C D represents the air resistance coefficient; δ represents the rotation mass conversion factor; i indicates the climbing gradient; η T indicates the efficiency of the transmission system; v represents the vehicle speed; A represents the windward area. The ratio of peak power to the rated power of the motor is as follows:
λ = P 0 P m
In Formula (3), λ represents the motor overload coefficient, which is generally 1.2~1.3, and the calculation between the speed, power, and torque of the motor is shown in Formula (4):
P 0 = T 0 n 0 9550
According to the performance requirements of the experimental vehicle, the maximum speed of the driving motor is 15,000 rpm, the maximum torque is 234 Nm, the voltage of the motor is 336 V, and the power of the driving motor is 172 kW, 176 kW, and 180 kW as a research variable in this experiment.

2.2.2. Power Battery Parameter Matching Design

The power battery is the power source for EREV vehicles to drive. The capacity of the power battery must not only meet the required power of the driving motor but also meet the energy requirements of the designed pure electric driving range.
At present, there are three main types of batteries on the market: lead–acid batteries, nickel–hydrogen batteries, and lithium batteries [43], as shown in Table 3 [44,45]:
Based on the comprehensive analysis of the above battery performance, the choice of a lithium battery is more in line with automobile power and economy requirements.
Due to the consideration of the peak power of the drive motor, the maximum charging and discharging power of the power battery must satisfy the following relationship [46]:
P m a x   _ d i s c h a r g e > P m a x   _ m o t o r η m + P a
P m a x   _ c h a r g e > P m a x   _ m o r g e n
In Equations (5) and (6), P m a x   _ d i s c h a r g e and P m a x   _ c h a r g e represent the maximum discharge and charge power of the battery, respectively; P m a x   _ m o t o r represents the maximum driving power of the motor; η m represents the motor efficiency; P a represents the average power of the motor accessories; P m a x   _ m o r g e n represents the maximum power generated by the motor.
Considering the cruising range in pure electric mode, the energy, E b , of the battery pack should satisfy:
E b m g f + C D A V a 2 21.15 3600 × D O D η t η m η b ( 1 η a ) × S
In Formula (7), V a represents the cruising vehicle speed, D O D represents the depth of discharge, η t represents the transmission efficiency, η a represents the energy consumption ratio of accessories, η b represents the discharge efficiency, and S stands for pure electric cruising range. According to Formula (8), the relationship between the capacity, C E , of the battery pack, the energy, E b , of the battery pack, and the voltage, U E , of the battery pack is as follows:
C E = 1000 E b U E
The capacity of the battery pack is expressed as
C E m g f + C D A V a 2 21.15 3.6 × D O D η t η m η b ( 1 η a ) U E × S
Since the voltage of the power battery is related to the maximum power of the driving motor, the larger the latter, the higher the battery’s voltage. Considering the motor parameters selected in Section 2.2.1, the selected battery voltage is 336 V. Since the battery capacity is one of the influencing factors, the monomer capacity selects 40 Ah, 50 Ah, and 60 Ah as the research variables. Table 4 shows the basic parameters of the battery

2.2.3. Parameter Matching Design of Range Extender

The range extender is formed by the series coupling of the engine and the generator. After the vehicle has been driven for a period of time, the range extender will open when the battery SOC reaches the lower limit. When the battery energy is insufficient, the range extender should ensure the vehicle’s normal driving and charge the battery with the excess energy. Its parameter matching determines the vehicle’s driving range and fuel economy.
Considering that the engine does not need to run all the time in a hybrid vehicle, but needs to maintain the best working performance for a long time, combined with the characteristics of shock resistance and wear resistance of the engine, a 4-stroke inline 4-cylinder turbocharged gasoline engine is selected.
For extended-range hybrid vehicles, the output power of the engine needs to ensure that the vehicle is at the maximum speed, v m a x , and that the engine can run normally. At this time, the vehicle is in the engine driving and charging mode, and the output power of the engine should satisfy the following relationship [47]:
P e 1 = 1 η t η m η g m α g f 3600 v m a x + C D A 76,140 v m a x 3
In Formula (10), P e 1 represents the output power of the engine; η t represents the transmission efficiency; η g represents the working efficiency of the generator; m α represents the vehicle mass.
Considering that under actual operating conditions, the engine also needs to provide onboard accessory power, P a c c , climbing power, P i , and charging power, P b , the output power, P e , of the engine should be expressed as follows [48]:
P e = P e 1 + P a c c + P i + P b
Hence, the generator power is:
P g = P e η g
Because the dynamic performance and economic performance of the whole vehicle are to be studied, the engine’s power should be selected to be as small as possible to satisfying the dynamic performance of the whole vehicle, which can make the economic performance of the vehicle better. Combined with some common engine power, the engine’s power is initially selected as 95 kW, 113 kW, and 125 kW as three alternatives.

3. Modeling of Extended-Range Hybrid Vehicles Based on Cruise and Simulink

3.1. Establishment of the Vehicle Model Based on Cruise

The vehicle modeling process based on Cruise is shown in Figure 2. Using Cruise, the parameters of extended-range hybrid electric vehicles are input to each module according to the selected vehicle type to complete the parameter import of vehicle components. According to the basic structure and power transmission route of the vehicle, the input and output of the module are connected to establish the simulation data flow in the vehicle model.
The vehicle model based on Cruise is shown in Figure 3. Differently from the traditional fuel vehicle, the model diagram has more modules such as a motor, power battery, MATLAB DLL control unit, etc.

3.2. Design of Vehicle Control Strategy Based on Simulink

The control strategy of the whole vehicle model is designed by using MATLAB/Simulink software [49], and MATLAB DLL in cruise software is used as its interface module to coordinate the driving of the whole vehicle and realize the reasonable distribution of energy.

3.2.1. Control Strategy Design of Power Generation System

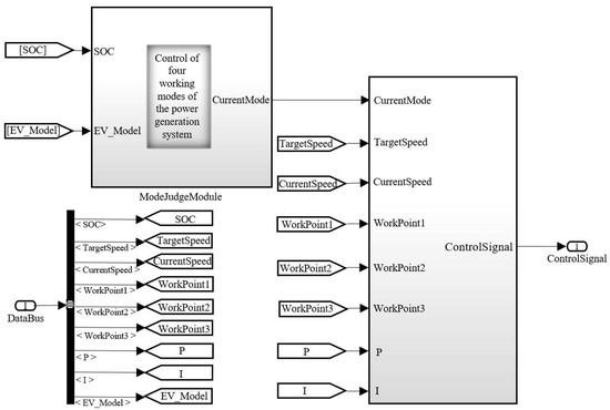
This module mainly controls when the power generation system composed of the engine and the generator is started and when it is turned off, and what kind of power is used to generate electricity after it is started. The overall control strategy and input and output signals are shown in Figure 4 and Figure 5, respectively.
As shown in Figure 5, since the data type of the Cruise software is double, the input and output data types are both selected as double to make the data between the two softwares compatible. However, the engine and generator are mechanically connected, and their rotational speeds are equal, so the control of generator power can be seen in Formula (5). The generator power can be controlled only by controlling the rotational speed of the engine and the torque of the generator. The control strategy of the power generation system, that is, the Generator Control System part of Figure 4 is shown in Figure 6.
The power generation system decides whether to start or not according to the SOC value of the battery. For different SOC values, the working mode of the power generation system will also be different. The working mode is shown in Figure 7.
In Figure 7, the process of selecting the state in the figure is shown and needs to be analyzed from the SOC of the battery, as shown in Figure 8.
State = 1, 2, 3, and 4 correspond to the engine not generating electricity, generating electricity at low power, generating electricity at medium power, and generating electricity at high power. It can be seen from Figure 8 that when SOC > 80, the power generation system state = 1 means that the engine does not start and is completely driven by the battery power supply. When SOC ≤ 75, state = 2 means that the battery power is low, reaching the starting point of the engine. The power generation system supplies power with low power generation, but the generated power at this time is less than the required power of the vehicle, so the value of SOC continues to decrease; when SOC ≤ 60, state = 3 means that the power generation system generates power with medium power. If the required power of the whole vehicle can be met, the SOC value will be increased by charging the battery. When SOC > 70, it will be changed to state = 2. However, if the required power cannot be met, the SOC will continue to decrease until SOC ≤ 30. State = 4 means that the power generation system generates high power to charge the battery, and state = 3 when SOC > 60.

3.2.2. Design of Control Strategy for the Drive System

(1)
The Overall Control Strategy of the Motor
This strategy mainly controls the driving motor, how much torque it outputs during operation and how much negative torque it outputs during power generation [50], and how much mechanical pressure the brake pad needs to output when the automatic braking cannot be met. The overall control strategy and input and output signals are shown in Figure 9.
(2)
Energy recovery control strategy
As shown in Figure 10, this module mainly limits the speed, SOC, and whether or not the brake pedal is pressed down; when the speed is minimal, the motor is in a low-speed state. In order to ensure the safety of the motor, braking energy recovery is not carried out when the vehicle speed is less than 3 km/h. When the SOC value of the battery is too high, charging the battery will cause overcharging and reduce the battery’s service life. Therefore, no braking energy recovery will occur when the SOC value exceeds 95%. Brake energy recovery is not performed when the brake pedal is not pressed.
(3)
Analysis of the brake pedal
The pressure signal of the brake pedal is transformed into the brake torque signal of the motor. In Figure 11, the maximum brake pressure is 25 bar, and the demand pressure/maximum pressure × −100 is obtained as a demand percentage of brake recovery to control the negative torque output of the motor.
(4)
Output of brake pedal pressure
The brake pedal output control is shown in Figure 12. The output of the brake pedal also depends on whether or not the brake is pressed. If the brake pedal is pressed, it will output normally. If it is not pressed, it will output 0 bar pressure. As the pedal has a 25% empty stroke when the pedal is depressed by 0–25%, the output pressure is 0 bar, and when the pedal is depressed by 25.1%, the output pressure is 0.1 bar. The output pressure is 5 bar when 100% is depressed.

3.3. Setting Calculation Tasks

Simulation tasks are set up as required to analyze whether or not the vehicle’s dynamic performance and economic performance meet the expected goals and the rationality of component selection and parameter matching according to the simulation results, which can be used as the basis for optimizing the powertrain. According to the requirements of simulation, the following tasks are set in this paper:
(1)
NEDC (new European driving cycle) driving cycle task. Under this task, the fuel consumption for 100 km, the power consumption, the endurance mileage of 100 km when driving with pure electricity, the maximum endurance mileage, and the emissions of HC, Co, NOX, and other harmful gases are calculated and whether or not they meet the expected objectives is verified;
(2)
The task of running performance at full load, measuring the maximum speed of the car under full load, and the acceleration performance of 50–80 km/h, to analyze whether or not the acceleration performance of the car reaches the target;
(3)
The acceleration time task of vehicle speed is from 0 to 100 km/h, and whether or not the starting acceleration performance of the vehicle meets the expectation is analyzed;
(4)
The task of maximum gradeability, according to the gradeability of the car at the maximum power output, which is carried out to analyze whether or not the gradeability of the car reaches the target;
(5)
For cruising at a speed of 120 km/h, whether or not the vehicle’s performance, i.e., fuel consumption and cruising speed, reaches the expected target at this speed is measured.

3.4. Selection of NEDC Working Conditions

This experiment simulates a passenger car. According to the convention that NEDC cycle conditions are mostly chosen for Chinese passenger cars, the NEDC driving cycle is also chosen for this simulation experiment. Table 5 shows the basic parameters of the NEDC driving cycle; Figure 13 shows the operation curve of the NEDC driving cycle.
The cycle condition of NEDC_aut in the Cycle Run/Profile condition module library of Cruise is selected, and the changing curve of the real-time vehicle speed, gear status, maximum and minimum speed, shift time, and other data will be reflected on the condition map as the driving time changes.

4. Analysis of Simulation Results Based on Orthogonal Experiments

Mathematical statistics and normalized orthogonal tables are utilized in the hybrid powertrain orthogonal experiment to design the experimental plan properly according to the experimental conditions. Among all the schemes, nine groups of the most representative schemes are selected. The experimental results of these schemes are analyzed using the orthogonal table to determine or re-match the optimal scheme. The range method can also be used to compare the degree of influence of each influencing factor on the target performance [51,52].

4.1. Determination of Optimal Scheme

Since this experiment explores the power and economy of the powertrain, according to the selection and parameter matching of various components of the powertrain in Section 2.2, four influencing factors of vehicle weight, engine power, generator power, and battery capacity are determined. Three levels are selected for each factor to conduct the L9 (34) orthogonal experiment. The data are shown in Table 6 below:
According to the data in Table 6, the control strategy established in Section 3.2 and the selected NEDC working conditions, the parameters of several typical combinations are input to the vehicle model in Section 3.1 for simulation experiments. The simulation results are summarized as shown in Table 7.
For orthogonal experiments with multiple indicators, the corresponding indicators are usually converted into their membership degrees in the comprehensive scoring method:
M i = X i X m i n X m a x X m i n
In Formula (13), M i represents the index membership degree, X i represents the index value, X m i n represents the minimum value of the index, and X m a x represents the maximum value of the index.
The six indicators of the test results are converted into their membership degrees, and the pros and cons of the indicators are judged according to their subordination. The final conversion results are shown in Table 8.
A comprehensive scoring method was used to assign weights to each index score. According to the actual production and use requirements, the fuel consumption of 100 km and 0–100 km/h acceleration time were each assigned a weight of 0.3, and the maximum speed, the maximum degree of climbing, the purely electric cruising range and the maximum cruising range were each assigned a weight of 0.1. The membership degrees of the calculated results were multiplied by their respective proportions, and then the values of each group were summed up to obtain the comprehensive score of the program for that group, as calculated by the following formula. The comprehensive score of each program was obtained through the calculation, as shown in Table 9.
N C S = 0.3 ( N f c + N a c ) + 0.1 ( N s p + N d c + N p e + N c )
In Formula (14), N C S represents the the comprehensive score, N f c represents the fuel consumption per 100 km, N a c represents the 0–100 km/h acceleration time, N s p represents the maximum speed, N d c represents the maximum degree of climbing, N p e represents the pure electric cruising range, and N c represents the maximum cruising range.
Then, the range method is used to optimize the parameters. Taking the battery as an example, there are three groups of experiments at level 1 below it. As group K1, level 2 and level 3 are K2 and K3 in turn. The corresponding comprehensive scores of each group are added and filled in in K1, K2, and K3 in Table 10, the range value, R, of the three groups is calculated and the size is compared.
The range, R, reflects the influence of various factors on the target performance. It can be seen from Table 10 that the influence of the four elements is in descending order: battery capacity > curb weight > motor power > engine power.
From the value of K in each influencing factor, the most reasonable level of each component can also be found. From the value of K in Table 10, combined with the parameters in Table 6, it can be concluded that the optimal group has a vehicle weight of 1550 kg, engine power of 125 kW, motor power of 172 kW, and battery capacity of 40 Ah.

4.2. Analysis of the Simulation Results of the Optimal Scheme

Since the optimal dynamic system scheme is not in the nine sets of experiments in the above-mentioned orthogonal experiments, it is necessary to use the optimal powertrain scheme for secondary simulation calculation to obtain specific power and economic indicators. The optimal solution is substituted into the model and the tasks in Section 3.3 are stimulated. The performance results obtained are shown in Table 11.
A diagram of the energy and energy flow generated by the vehicle under the NEDC driving cycle is shown in Figure 14. As can be seen from the figure, under the NEDC driving cycle condition, the engine generates 83.27% of the energy, and the battery generates 16.73% of the energy. However, the energy utilization rate of the whole vehicle is low. Briefly, 48.84% of the energy consumption goes to the engine, 20% to 30% of the energy consumption goes to the mechanical loss of the motor, and less than 25% of the energy can be effectively used.

4.2.1. Analysis of Economic Performance Simulation Results

Due to the shortage of petroleum resources, improving the economic performance of automobiles is a problem that needs to be solved at present [53]. The most significant advantage of gasoline–electric hybrid vehicles is that fuel consumption is relatively low, so the economic analysis of hybrid vehicles is critical.
In most cases, the fuel consumption per 100 km under the cycle condition is taken as the evaluation index of the vehicle’s economic performance, and the simulation analysis of the economic performance is carried out under the NEDC driving cycle. The simulation results of the economic performance are shown in Table 12.
According to the simulation results of the economic performance and emission characteristics of the hybrid electric vehicle in Table 9, it can be seen that the design of the hybrid electric vehicle powertrain selection and parameter matching design is reasonable, and can meet the design index requirements in Section 2.1.
The speed following the curve of the hybrid electric vehicle is shown in Figure 15. It can be seen from the figure that the actual simulated speed curve of the hybrid electric vehicle is basically consistent with the expected speed, indicating that the vehicle model can respond quickly to the speed change of the simulation conditions. That is, the model has good followability for the simulation conditions, and the actual speed curve does not fluctuate significantly during the simulation process, indicating that the vehicle has a good ride, thus proving the correctness of the simulation model.
Figure 16 shows the change curve of the battery voltage, current, electric quantity, and SOC with time. The initial value of SOC is set to 80%. During the operation of the power battery, the SOC curve basically does not change much, and the minimum is maintained at about 75%. After 1100 s, the SOC rises because the vehicle has energy recovery during braking.

4.2.2. Analysis of Power Performance Simulation Results

The result of powertrain matching affects the power performance of gasoline–electric hybrid electric vehicles. Whether or not the gasoline–electric hybrid electric vehicle can meet the dynamic performance requirements in actual operation is the evaluation standard of its performance. While studying the vehicle’s economic performance, the basic requirements of the power performance of the gasoline–electric hybrid vehicle should be considered, such as the vehicle’s acceleration time of 100 km, the maximum speed, and the maximum grade. The dynamic simulation results in this paper are shown in Table 13, and the corresponding simulation curves are shown in Figure 17, Figure 18 and Figure 19.
Figure 17 shows the speed, acceleration, and distance curve changing with time when the car accelerates from 0–100 km/h. Firstly, it can be seen that the car’s acceleration time from 0–100 km/h is less than 7 s. Secondly, the acceleration of the car drops slowly before 0–5.4 s. It remains above 4 m/s2, but the downward trend is significantly accelerated during 5.4 s–6.7 s, because the power of the car remains unchanged during this period. Only the speed and traction change, while the car’s power, speed, and traction change within 0–5.4 s.
Figure 18 shows the time-dependent speed, acceleration, and distance curves when the car reaches the maximum speed. It can be seen that at around 25 s, the car’s speed is greater than 180 km/h, and at around 35 s, the speed tends to be stable, at about 183 km/h. In addition, it can be seen that during the car’s acceleration, the car’s acceleration can be roughly divided into three stages. This is mainly caused by the fact that the permanent magnet synchronous motor can be divided into three stages in the full speed range. Firstly, it enters the constant torque zone; at this stage the car acceleration decreases mainly due to the influence of the car driving resistance, and the change is small. Secondly, it enters the constant power zone, and the motor torque will keep decreasing with the increase in speed; at this stage the car acceleration will be influenced by the traction and driving resistance, so the car acceleration changes more. With the increasing speed, the motor will enter the third working section, because the motor operating current will drop extremely quickly with the increase in speed, so the output power of the motor also appears to drop sharply. Thus, the torque of the motor will also decrease, so that the car acceleration will have the third stage of change.
Figure 19 shows a curve of the gradient and speed change. Firstly, we can see that the instantaneous climbing slope of the car at the beginning of starting is close to 40%, and then it drops to about 38%. Secondly, the vehicle speed is about 81 km/h, which is the boundary point, and the climbing degree is about 37.5%. Before this speed, the downward trend of the climbing slope is small, but after this speed, the downward trend of the climbing slope significantly increases.
From Table 11 and Figure 17, Figure 18 and Figure 19, it can be seen that the 0–100 km/h acceleration time of the hybrid vehicle is 6.87 s, the maximum speed is 183.35 km/h, and the maximum gradeability is 39.65%. The power performance simulation indicators can meet the initial requirements. The design requirements further prove the correctness of the selection and parameter-matching design of the power components of the hybrid vehicle.

4.3. Expected Energy Conservation and Emission Reduction Benefit Analysis

In order to make the designed car have a value closer to the real value, a simulation analysis of the economy of the whole car under the WLTC driving cycle was carried out based on the existing model. The specific simulation results are shown in Table 14.
It can be seen from the above simulation results of power performance and economic performance that all data are in line with the expected goals of power performance and economic performance, and all performances of the extended-range hybrid electric vehicle can meet the design requirements. In the following paper, the designed car is compared with the similar third-generation HAVAL H6 [54] and 2022 AITO M5 standard versions [55] under different driving cycles for a comparative analysis in terms of fuel saving and emission reduction. Considered a family car, the average annual driving of the two cars is 15,000 km, and the period is 10 years, according to GB/T19233-2008 “Measurement methods of fuel consumption for light-duty vehicles” [56]. Under the NEDC driving cycle, the comprehensive fuel consumption of the third-generation Harvard H6 version is 6.6 L/100 km, and the comprehensive fuel consumption of the 2022 AITO M5 standard version is 4.2 L/100 km, so the average fuel savings of the cars designed in this paper can be 3.13 L/100 km and 0.73 L/100 km, respectively. The fuel savings can be 469.50 L and 109.5 L, respectively, in one year, so the cumulative fuel savings in the nth year can be n × 469.5 L and n × 109.5 L, respectively, in the nth year. Under the WLTC driving cycle, the comprehensive fuel consumption of the third-generation Harvard H6 version is 6.6 L/100 km, and the comprehensive fuel consumption of the 2022 AITO M5 standard version is 4.2 L/100 km, so the average fuel savings of the cars designed in this paper can be 3.13 L/100 km and 0.73 L/100 km, respectively, and then the fuel savings can be 469.50 L and 109.5 L, respectively in one year, so the cumulative fuel savings in the nth year can be n × 469.50 L and n × 109.5 L, respectively, in the nth year. From the chemical equation,
2 C 8 H 18 + 25 O 2 i g n i t e 16 C O 2 + 18 H 2 O
it can be seen that burning 1 L of 92 gasoline can produce about 2.239 kg of CO2. Under the NEDC driving cycle, about 1051.21 kg and 245.17 kg of CO2 can be reduced in one year, respectively, and then it can reduce by about n × 1051.21 kg and n × 245.17 kg cumulatively in the nth year. Under the WLTC driving cycle, about 943.74 kg and 137.70 kg of CO2 can be reduced in one year, respectively, and then it can reduce by about n × 943.74 kg and n × 137.70 kg cumulatively in the nth year. Figure 20 shows the cumulative fuel savings and emission reduction graphs for 1–10 years for the compared cars, with (a) the fuel savings and emission reduction graphs under the NEDC driving cycle and (b) the fuel savings and emission reduction graphs under the WLTC driving cycle. The orange color in the graph indicates the fuel saving bar graph and the green color indicates the CO2 reduction dotted line graph.

5. Conclusions

Taking the extended-range electric vehicle as the research object, in order to improve the dynamics and fuel economy of hybrid vehicles, a method of hybrid vehicle powertrain matching combining orthogonal tests with Cruise software, supplemented by the control strategy development of critical components of the whole vehicle on the MATLAB/Simulink platform, is proposed. The final conclusions are as follows:
(1)
Taking several relatively mature hybrid electric vehicles as a reference, the design scheme is proposed. After the selection of vehicle components, parameter matching, control strategy design and modeling, orthogonal experiment, and simulation analysis, the powertrain of the designed incremental hybrid electric vehicle is optimized. Finally, the optimal group scheme is determined as follows: the vehicle weight is 1550 kg, the engine power is 125 kW, the motor power is 176 kW, and the battery capacity is 40 Ah.
(2)
After the simulation and comparative analysis of the above-screened optimal group schemes, the performance indicators of hybrid electric vehicles are obtained as follows: the fuel consumption of 100 km is 3.47 L, the 0–100 km/h acceleration time is 6.87 s, the maximum speed is 183.35 km/h, and the maximum climbing is 39.65 percent. The purely electric cruising range is 83.59 km, and the maximum cruising range is 1469.18 km. The performance is better than that of the intended target.
(3)
The designed car was compared with the third generation Harvard H6 and AITO M5 in terms of fuel saving and CO2 emission reduction for 1–10 years, and it was found that the designed car can save 469.50 L and 109.5 L in one year, and can reduce CO2 emissions by 1051.21 kg and 245.17 kg, respectively. In the tenth year, the total fuel savings will be 4695 L and 1095 L, and the total CO2 reduction will be 10,512.1 kg and 2451.7 kg.
The method presented in this paper can significantly reduce the number of experiments and the cost of prototype vehicle powertrain development, but the research on the whole-vehicle energy control strategy in this paper is not deep enough, and in-depth research on this aspect is needed further to improve the dynamics and economy of the simulation. Second, this paper has no experimental validation of the designed model, whichposes some limitations.

Author Contributions

Conceptualization, X.W. and L.C.; methodology and formal analysis, X.W.; software and validation, S.L. and P.Y.; investigation, P.Y. and L.C.; resources Y.Z.; data curation, S.L.; writing—original draft preparation, S.L.; writing—review and editing, X.W. and L.C.; visualization, S.L.; supervision, Y.Z.; project administration, X.W. and Y.Y.; funding acquisition, Y.Y. and L.C. All authors have read and agreed to the published version of the manuscript.

Funding

The research was funded by the National Natural Science Foundation of China (grant no. 51876133); the Jiangsu Provincial Key Research and Development Program of China (grant no. BE2021065); the Natural Science Horizontal Research Project of Nantong University (grant no. 22ZH643); Project Funded by the Priority Academic Program Development of Jiangsu Higher Education Institutions (PAPD).

Institutional Review Board Statement

Not applicable.

Informed Consent Statement

Not applicable.

Data Availability Statement

Not applicable.

Acknowledgments

Thanks go to the Corun CHS Technology Co., Ltd. for providing relevant experimental data for this article. The authors would like to thank the anonymous reviewers for their reviews and comments.

Conflicts of Interest

The authors declare no conflict of interest.

Abbreviations

ParameterRepresenting meaning
M 1 Curb weight
M 2 Gross weight
n 0 Motor speed
v 0 Vehicle speed
i 0 Main reduction ratio
r Wheel rolling radius
P Total power
η T Efficiency of the transmission system
m α Vehicle mass
f Rolling resistance coefficient
C D Air resistance coefficient
δ Rotation mass conversion factor
i Climbing gradient
A Windward area
λ Motor overload coefficient
P m Motor peak power
P 0 Motor rated power
P m a x   _ d i s c h a r g e Battery maximum discharge power
P m a x   _ c h a r g e Battery maximum charging power
P m a x   _ m o t o r Maximum driving power of the motor
P m a x   _ m o r g e n Maximum power generated by the motor
η m Motor efficiency
E b Battery pack energy
V a Cruising vehicle speed
D O D Depth of discharge
η t Transmission efficiency
η a Energy consumption ratio of accessories
η b Discharge efficiency
S Pure electric cruising range
C E Battery pack capacity
U E Battery pack voltage
P e 1 Output power of the engine
η g Working efficiency of the generator
P a c c Power of on-board accessories
P i Climbing power
P b Charging power
P g generator power
M i Index membership degree
X m i n Minimum value of the index
X m a x Maximum value of the index
N C S Comprehensive score
N f c Fuel consumption of 100 km
N a c 0–100 km/h acceleration time
N s p Maximum speed
N d c Maximum degree of climbing
N p e Pure electric cruising range
N c Maximum cruising range

References

  1. Lu, N.; Zhang, M.; Jing, X.; Zhang, P.; Zhu, Y.; Zhang, Z. Electrospun semiconductor-based nano-heterostructures for photocatalytic energy conversion and environmental remediation: Opportunities and challenges. Energy Environ. Mater. 2023, 6, e12338. [Google Scholar] [CrossRef]
  2. Abbasi, K.R.; Shahbaz, M.; Zhang, J.; Irfan, M.; Alvarado, R. Analyze the environmental sustainability factors of China: The role of fossil fuel energy and renewable energy. Renew. Energy 2022, 187, 390–402. [Google Scholar] [CrossRef]
  3. Sechel, I.C.; Mariasiu, F. Efficiency of governmental policy and programs to stimulate the use of low-emission and electric vehicles: The case of romania. Sustainability 2021, 14, 45. [Google Scholar] [CrossRef]
  4. Hirz, M.; Nguyen, T.T. Life-cycle CO2-equivalent emissions of cars driven by conventional and electric propulsion systems. World Electr. Veh. J. 2022, 13, 61. [Google Scholar] [CrossRef]
  5. Wang, N.; Tang, G. A Review on Environmental Efficiency Evaluation of New Energy Vehicles Using Life Cycle Analysis. Sustainability 2022, 14, 3371. [Google Scholar] [CrossRef]
  6. Onat, N.C.; Aboushaqrah, N.N.; Kucukvar, M.; Tarlochan, F.; Hamouda, A.M. From sustainability assessment to sustainability management for policy development: The case for electric vehicles. Energy Convers. Manag. 2020, 216, 112937. [Google Scholar] [CrossRef]
  7. Hager, K.; Graf, A. The Impact of Charging Infrastructure on Local Emissions of Nitrogen Oxides. World Electr. Veh. J. 2023, 14, 90. [Google Scholar] [CrossRef]
  8. Wu, M.; Wu, T.; Liu, Z.; Lei, H. Hybrid Electric Vehicle Industry Development Status and Trend. Automob. Appl. Technol. 2022, 47, 191–195. [Google Scholar]
  9. Tran, M.K.; Akinsanya, M.; Panchal, S.; Fraser, R.; Fowler, M. Design of a hybrid electric vehicle powertrain for performance optimization considering various powertrain components and configurations. Vehicles 2020, 3, 20–32. [Google Scholar] [CrossRef]
  10. Zhuang, W.; Li, S.; Zhang, X.; Kum, D.; Song, Z.; Yin, G.; Ju, F. A survey of powertrain configuration studies on hybrid electric vehicles. Appl. Energy 2020, 262, 114553. [Google Scholar] [CrossRef]
  11. Cordoba-Arenas, A.; Onori, S.; Guezennec, Y.; Rizzoni, G. Capacity and power fade cycle-life model for plug-in hybrid electric vehicle lithium-ion battery cells containing blended spinel and layered-oxide positive electrodes. J. Power Sources 2015, 278, 473–483. [Google Scholar] [CrossRef]
  12. Xie, S.; Hu, X.; Liu, T.; Qi, S.; Lang, K.; Li, H. Predictive vehicle-following power management for plug-in hybrid electric vehicles. Energy 2019, 166, 701–714. [Google Scholar] [CrossRef]
  13. Yun, B.; Sun, D.; Zhang, Y.; Deng, S.; Xiong, J. A charging location choice model for plug-in hybrid electric vehicle users. Sustainability 2019, 11, 5761. [Google Scholar] [CrossRef]
  14. Hao, X.; Yuan, Y.; Wang, H.; Sun, Y. Actual Electricity Utility Factor of Plug-In Hybrid Electric Vehicles in Typical Chinese Cities Considering Charging Pattern Heterogeneity. World Electr. Veh. J. 2021, 12, 169. [Google Scholar] [CrossRef]
  15. Liu, Y.; Qiao, J.; Xu, H.; Liu, J.; Chen, Y. Optimal vehicle size and driving condition for extended-range electric vehicles in China: A life cycle perspective. PLoS ONE 2020, 15, e0241967. [Google Scholar] [CrossRef] [PubMed]
  16. Barakat, A.A.; Diab, J.H.; Badawi, N.S.; Nader, W.S.B.; Mansour, C.J. Combined cycle gas turbine system optimization for extended range electric vehicles. Energy Convers. Manag. 2020, 226, 113538. [Google Scholar] [CrossRef]
  17. Puma-Benavides, D.S.; Izquierdo-Reyes, J.; Calderon-Najera, J.D.; Ramirez-Mendoza, R.A. A systematic review of technologies, control methods, and optimization for extended-range electric vehicles. Appl. Sci. 2021, 11, 7095. [Google Scholar] [CrossRef]
  18. Tang, S. Research on Energy Management Control Strategy of Range-extended Electric Vehicle. Ph.D. Thesis, Beijing Jiaotong University, Beijing, China, 2020; p. 002950. [Google Scholar]
  19. Song, W.; Yu, Z.; Zhang, Z.; Wang, Y.; Guo, Y. Research on Energy Management of Range-extended Electric Vehicles. Automob. Appl. Technol. 2020, 45, 80–81+95. [Google Scholar]
  20. Cai, W.; Wu, X.; Zhou, M.; Liang, Y.; Wang, Y. Review and development of electric motor systems and electric powertrains for new energy vehicles. Automot. Innov. 2021, 4, 3–22. [Google Scholar] [CrossRef]
  21. Salem, A.; Narimani, M. A review on multiphase drives for automotive traction applications. IEEE Trans. Transp. Electrif. 2019, 5, 1329–1348. [Google Scholar] [CrossRef]
  22. Zhao, G.; Wang, X.; Negnevitsky, M.; Zhang, H.; Li, C. Performance Improvement of a Novel Trapezoid Air-Cooling Battery Thermal Management System for Electric Vehicles. Sustainability 2022, 14, 4975. [Google Scholar] [CrossRef]
  23. Camargos, P.H.; Caetano, R.E. A performance study of a high-torque induction motor designed for light electric vehicles applications. Electr. Eng. 2022, 104, 797–805. [Google Scholar] [CrossRef]
  24. Cao, Z.; Chen, Y.; Li, G.; Zang, L.; Wang, D.; Qiu, Z.; Wei, G. Dynamic Simulation and Experimental Study of Electric Vehicle Motor-Gear System Based on State Space Method. Machines 2022, 10, 589. [Google Scholar] [CrossRef]
  25. Bilgin, B.; Howey, B.; Callegaro, A.D.; Liang, J.; Kordic, M.; Taylor, J.; Emadi, A. Making the case for switched reluctance motors for propulsion applications. IEEE Trans. Veh. Technol. 2020, 69, 7172–7186. [Google Scholar] [CrossRef]
  26. Sayed, E.; Yang, R.; Liang, J.; Bakr, M.H.; Bilgin, B.; Emadi, A. Design of unskewed interior permanent magnet traction motor with asymmetric flux barriers and shifted magnets for electric vehicles. Electr. Power Compon. Syst. 2020, 48, 652–666. [Google Scholar] [CrossRef]
  27. Yang, Y.; Castano, S.M.; Yang, R.; Kasprzak, M.; Bilgin, B.; Sathyan, A.; Dadkhah, H.; Emadi, A. Design and comparison of interior permanent magnet motor topologies for traction applications. IEEE Trans. Transp. Electrif. 2016, 3, 86–97. [Google Scholar] [CrossRef]
  28. Ge, S.; Qiu, L.; Zhang, Z.; Guo, D.; Ren, H. Integrated Impacts of Non-Ideal Factors on the Vibration Characteristics of Permanent Magnet Synchronous Motors for Electric Vehicles. Machines 2022, 10, 739. [Google Scholar] [CrossRef]
  29. Zhang, G.; Feng, W.; Zhang, N. Application of Extended-Range Hybrid Power System and Its Energy Matching Optimization Strategy. Low Carbon World 2020, 10, 218–219. [Google Scholar]
  30. Dong, P.; Zhao, J.; Liu, X.; Wu, J.; Xu, X.; Liu, Y.; Wang, S.; Guo, W. Practical application of energy management strategy for hybrid electric vehicles based on intelligent and connected technologies: Development stages, challenges, and future trends. Renew. Sustain. Energy Rev. 2022, 170, 112947. [Google Scholar] [CrossRef]
  31. Robuschi, N.; Salazar, M.; Viscera, N.; Braghin, F.; Onder, C.H. Minimum-fuel energy management of a hybrid electric vehicle via iterative linear programming. IEEE Trans. Veh. Technol. 2020, 69, 14575–14587. [Google Scholar] [CrossRef]
  32. Pei, H.; Hu, X.; Yang, Y.; Tang, X.; Hou, C.; Cao, D. Configuration optimization for improving fuel efficiency of power split hybrid powertrains with a single planetary gear. Appl. Energy 2018, 214, 103–116. [Google Scholar] [CrossRef]
  33. Hu, J.; Jiang, X.; Zheng, L. Design and analysis of hybrid electric vehicle powertrain configurations considering energy transformation. Int. J. Energy Res. 2018, 42, 4719–4729. [Google Scholar] [CrossRef]
  34. Hwang, H.Y.; Chen, J.S. Optimized fuel economy control of power-split hybrid electric vehicle with particle swarm optimization. Energies 2020, 13, 2278. [Google Scholar] [CrossRef]
  35. Wang, X.; Liu, S.; Zhang, Y.; Lv, S.; Ni, H.; Deng, Y.; Yuan, Y. A Review of the Power Battery Thermal Management System with Different Cooling, Heating and Coupling System. Energies 2022, 15, 1963. [Google Scholar] [CrossRef]
  36. Xu, Y.; Wu, J.; Xu, W.; Li, G.; Gao, Q. Performance Matrix Analysis Method of Power Battery System Based on Multi-Parameters’ Model. J. Electrochem. Energy Convers. Storage 2021, 18, 020902. [Google Scholar] [CrossRef]
  37. Min, X.; Tang, Z.; Gao, Q.; Song, A.; Wang, S. Heat dissipation characteristic of liquid cooling cylindrical battery module based on mini-channel wavy tube. J. Zhejiang Univ. 2019, 53, 463–469. [Google Scholar]
  38. Pan, C.; Tang, Q.; He, Z.; Wang, L.; Chen, L. Structure optimization of battery module with a parallel multi-channel liquid cooling plate based on orthogonal test. J. Electrochem. Energy Convers. Storage 2020, 17, 021104. [Google Scholar] [CrossRef]
  39. Wang, X.; Ni, H.; Zhu, Y.; Lv, S.; Huang, M.; Zhang, Z. Simulating study on drive system performance for hybrid electric bus based on ADVISOR. MATEC Web Conf. 2017, 95, 09003. [Google Scholar]
  40. GB/T 18385-2016; Electric vehicles Power performance Test method. Standards Press of China: Beijing, China, 2016.
  41. GB/T 18386-2017; Electric vehicles—Energy consumption and range—Test procedures. Standards Press of China: Beijing, China, 2016.
  42. Li, Y.; Huang, Y.; Wang, X.; Guo, F. Parameter Matching and Control Strategy Optimization for Power System of Extended Range Electric Vehicles. Chin. J. Automot. Eng. 2021, 11, 177–190. [Google Scholar]
  43. Nykvist, B.; Nilsson, M. Rapidly falling costs of battery packs for electric vehicles. Nat. Clim. Change 2015, 5, 329–332. [Google Scholar] [CrossRef]
  44. Chian, T.Y.; Wei, W.; Ze, E.; Ren, L.; Ping, Y.; Bakar, N.A.; Faizal, M.; Sivakumar, S. A review on recent progress of batteries for electric vehicles. Int. J. Appl. Eng. Res. 2019, 14, 4441–4461. [Google Scholar]
  45. Taefi, T.T.; Kreutzfeldt, J.; Held, T.; Fink, A. Supporting the adoption of electric vehicles in urban road freight transport–A multi-criteria analysis of policy measures in Germany. Transp. Res. Part A Policy Pract. 2016, 91, 61–79. [Google Scholar] [CrossRef]
  46. Jiao, L. Study on Powertrain Parameter Matching and control Strategy for Extended-range Electric Vehicle. Ph.D. Thesis, Chang’an University, Chang’an, China, 2013. [Google Scholar]
  47. Liu, S.; Huang, J.; Cao, M.; Chen, H. Study on performance simulation of extended-range electric sanitation vehicle. Mod. Electron. Tech. 2018, 41, 111–114. [Google Scholar]
  48. Dia, K. A Study on Parameter Matching and Simulation of Hybrid Electric City Bus Drivetrain. Ph.D. Thesis, Hefei University of Technology, Hefei, China, 2008. [Google Scholar]
  49. Zeng, X.; Yang, N.; Wang, J.; Song, D.; Zhang, N.; Shang, M.; Liu, J. Predictive-model-based dynamic coordination control strategy for power-split hybrid electric bus. Mech. Syst. Signal Process. 2015, 60, 785–798. [Google Scholar] [CrossRef]
  50. He, S.; Fan, X.; Wang, Q.; Chen, X.; Zhu, S. Review on Torque Distribution Scheme of Four-Wheel In-Wheel Motor Electric Vehicle. Machines 2022, 10, 619. [Google Scholar] [CrossRef]
  51. Wang, X.; Ye, P.; Zhang, Y.; Ni, H.; Deng, Y.; Lv, S.; Yuan, Y.; Zhu, Y. Parameter Optimization Method for Power System of Medium-Sized Bus Based on Orthogonal Test. Energies 2022, 15, 7243. [Google Scholar] [CrossRef]
  52. Jiaqiang, E.; Han, D.; Qiu, A.; Zhu, H.; Deng, Y.; Chen, J.; Zhao, X.; Zuo, W.; Wang, H.; Chen, J.; et al. Orthogonal experimental design of liquid-cooling structure on the cooling effect of a liquid-cooled battery thermal management system. Appl. Therm. Eng. 2018, 132, 508–520. [Google Scholar]
  53. Vrabie, C. Electric Vehicles Optimism versus the Energy Market Reality. Sustainability 2022, 14, 5388. [Google Scholar] [CrossRef]
  54. Wei, D. The third-generation HAVAL H6. Evo China 2020, 188, 56–61. [Google Scholar]
  55. China SAE. AITO M5. AutoFan 2022, 603–604, 12–13. [Google Scholar]
  56. GB/T 19233-2020; Measurement methods of fuel consumption for light-duty vehicles. Standards Press of China: Beijing, China, 2020.
Figure 1. The overall structure flow chart of this paper.
Figure 1. The overall structure flow chart of this paper.
Sustainability 15 10774 g001
Figure 2. Cruise simulation flow chart.
Figure 2. Cruise simulation flow chart.
Sustainability 15 10774 g002
Figure 3. Model diagram of an extended-range hybrid vehicle.
Figure 3. Model diagram of an extended-range hybrid vehicle.
Sustainability 15 10774 g003
Figure 4. Overall control of the power generation system.
Figure 4. Overall control of the power generation system.
Sustainability 15 10774 g004
Figure 5. Schematic diagram of input/output data conversion.
Figure 5. Schematic diagram of input/output data conversion.
Sustainability 15 10774 g005
Figure 6. Control strategy of the power generation system.
Figure 6. Control strategy of the power generation system.
Sustainability 15 10774 g006
Figure 7. Control of four working modes of the power generation system.
Figure 7. Control of four working modes of the power generation system.
Sustainability 15 10774 g007
Figure 8. State corresponding to different SOC values.
Figure 8. State corresponding to different SOC values.
Sustainability 15 10774 g008
Figure 9. Drive motor control strategy.
Figure 9. Drive motor control strategy.
Sustainability 15 10774 g009
Figure 10. Judging whether or not the vehicle allows energy recovery.
Figure 10. Judging whether or not the vehicle allows energy recovery.
Sustainability 15 10774 g010
Figure 11. Brake pedal output.
Figure 11. Brake pedal output.
Sustainability 15 10774 g011
Figure 12. Brake pedal pressure output control.
Figure 12. Brake pedal pressure output control.
Sustainability 15 10774 g012
Figure 13. Operation curve under NEDC condition.
Figure 13. Operation curve under NEDC condition.
Sustainability 15 10774 g013
Figure 14. Energy diagram under NEDC driving cycle.
Figure 14. Energy diagram under NEDC driving cycle.
Sustainability 15 10774 g014
Figure 15. Speed following the curve of a hybrid electric vehicle.
Figure 15. Speed following the curve of a hybrid electric vehicle.
Sustainability 15 10774 g015
Figure 16. Working state diagram of power battery.
Figure 16. Working state diagram of power battery.
Sustainability 15 10774 g016
Figure 17. Graph showing 0–100 km/h acceleration simulation curve.
Figure 17. Graph showing 0–100 km/h acceleration simulation curve.
Sustainability 15 10774 g017
Figure 18. Maximum speed simulation curve.
Figure 18. Maximum speed simulation curve.
Sustainability 15 10774 g018
Figure 19. Simulation curve of maximum gradeability.
Figure 19. Simulation curve of maximum gradeability.
Sustainability 15 10774 g019
Figure 20. Cumulative energy savings under different driving cycles. (a) shows the fuel saving and emission reduction graph under NEDC driving cycle, and (b) graph shows the fuel saving and emission reduction graph under WLTC driving cycle.
Figure 20. Cumulative energy savings under different driving cycles. (a) shows the fuel saving and emission reduction graph under NEDC driving cycle, and (b) graph shows the fuel saving and emission reduction graph under WLTC driving cycle.
Sustainability 15 10774 g020
Table 1. Vehicle parameters of hybrid electric vehicle.
Table 1. Vehicle parameters of hybrid electric vehicle.
ParametersNumerical Value
Long × wide × high (mm)4900 × 1850 × 1500
Curb weight, M1 (kg)1450/1550/1650
Gross Weight, M2 (kg)1900/2000/2100
Wheelbase, L (mm)2712
Gas tank volume (L)50
Windward area, A (m2)3.2
Air drag coefficient0.28
Rolling resistance coefficient0.009
Tire specifications245/45 R18
Rolling radius (mm)338.85
Drive formfront-wheel drive
Center of gravity ground clearance (mm)132
Drivetrain efficiency, η0.96
Final driver ratio7.3
Table 2. Vehicle performance index of a hybrid electric vehicle.
Table 2. Vehicle performance index of a hybrid electric vehicle.
TypePerformance IndexNumerical Value
Power performanceMaximum speed (km/h)≥170
0–100 km/h acceleration time (s)≤8
Maximum degree of climbing (%)≥30
Economic performanceFuel Consumption of 100 km (L)≤5
Pure electric cruising range (km)≥60
Power consumption per 100 km of pure electricity (kWh)≤15
Table 3. Common power battery types and performance.
Table 3. Common power battery types and performance.
Parameter NameLead-Acid BatteryNi-MH BatteryLithium-Ion Battery
Unit nominal voltage (V)1.5–2.41.23.2–3.8
Nominal voltage (V)6343350
Specific power (W/kg)200–450800–13501200–2000
Specific energy (W·h/kg)30–5050–8090–200
Efficiency (%)70–9050–8080–95
Cycle life (Times)400–800600–1000500–2000
Table 4. Basic battery parameters.
Table 4. Basic battery parameters.
Parameter NameParameter Values
Battery typeLi(NiCoMn)O2
Unit nominal voltage (V)3.65
Unit voltage range (V)2.5–4.2
Number of concatenated sections92
Battery pack nominal voltage (V)336
Table 5. Basic parameters of NEDC cycle conditions.
Table 5. Basic parameters of NEDC cycle conditions.
Parameter NameParameter Values
time per cycle (s)1180
maximum speed (km/h)120
average speed (km/h)24.5
operating range (km)10.924
average acceleration (m/s2)1.2
Table 6. Influencing factors and horizontal parameters.
Table 6. Influencing factors and horizontal parameters.
LevelBattery Capacity (Ah)Motor Power (kW)Engine Power (kW)Curb Weight (kg)
1401721021450
2501761131550
3601801251650
Table 7. Summary of simulation results of power and economy.
Table 7. Summary of simulation results of power and economy.
Serial NumberFuel Consumption of 100 km (L)0–100 km/h Acceleration Time (s)Maximum Speed (km/h)Maximum Degree of Climbing (%)Pure Electric Cruising Range (km)Maximum Cruising Range
(km)
13.85.99183.54241.3379.0361377.5
23.916.3183.60539.8876.9791351.158
33.996.59183.23538.675.5521330.454
42.826.82183.30536.7995.4601349.233
52.635.89183.25642.3797.6391393.808
62.726.19183.43740.8696.7341372.406
72.076.41183.72438.92116.8001392.204
82.156.71183.46237.69114.5101363.464
92.045.79183.36543.43118.2501414.885
Table 8. Indicator membership degree.
Table 8. Indicator membership degree.
Serial NumberFuel Consumption of 100 km (L)0–100 km/h Acceleration Time (s)Maximum Speed (km/h)Maximum Degree of Climbing (%)Pure Electric Cruising Range (km)Maximum Cruising Range (km)
10.9030.1940.6280.6840.0820.557
20.9590.4950.7570.4650.0330.245
31.0000.7770.0000.2730.0000.000
40.4001.0000.1430.0000.4660.222
50.3030.0970.0430.8400.5170.750
60.3490.3880.4130.6130.4960.497
70.0150.6021.0000.3210.9660.731
80.0560.8930.4640.1360.9120.391
90.0000.0000.2661.0001.0001.000
Table 9. Comprehensive scores for each item.
Table 9. Comprehensive scores for each item.
Serial NumberFuel Consumption of 100 km (L)0–100 km/h Acceleration Time
(s)
Maximum Speed
(km/h)
Maximum Degree of Climbing
(%)
Pure Electric Cruising Range
(km)
Maximum Cruising Range
(km)
Comprehensive Score
10.2710.0580.0630.0680.0080.0560.524
20.2880.1490.0760.0470.0030.0250.588
30.3000.2330.0000.0270.0000.0000.560
40.1200.3000.0140.0000.0470.0220.503
50.0910.0290.0040.0840.0520.0750.335
60.1050.1160.0410.0610.0500.0500.423
70.0050.1800.1000.0320.1000.0730.490
80.0170.2680.0460.0140.0460.0390.430
90.0000.0000.0270.1000.0270.1000.254
Table 10. Experimental results.
Table 10. Experimental results.
Serial NumberBattery Capacity (Ah)Motor Power (kW)Engine Power (kW)Curb Weight
(kg)
Comprehensive Score
111110.524
212220.588
313330.560
421230.503
522310.335
623120.423
731320.490
832130.430
933210.254
K11.6721.5171.3771.113
K21.2611.3531.3451.501
K31.1741.2371.3851.493
Range, R0.4980.2800.0400.388
Table 11. Output results of the preferred solution.
Table 11. Output results of the preferred solution.
Performance IndexNumerical Value
Maximum speed (km/h)183.35
0–100 km/h acceleration time (s)6.87
50–80 km/h acceleration time (s)2.42
Maximum degree of climbing (%)39.65
Fuel Consumption of 100 km (L)3.47
Pure electric cruising range (km)83.59
Power consumption per 100 km of pure electricity (kWh)12.19
Maximum cruising range (km)1469.18
Fuel consumption at 120 km/h (L)6.05
CO emission (g/km)2.72
HC emission (g/km)0.34
NOX emission (g/km)1.66
Table 12. Simulation results of the economic performance of gasoline–electric hybrid vehicles.
Table 12. Simulation results of the economic performance of gasoline–electric hybrid vehicles.
Performance IndexDesign RequirementsSimulation Results
Fuel Consumption of 100 km (L)≤53.47
Power consumption 100 km of pure electricity (kWh)≤1512.19
Table 13. Simulation results of hybrid electric vehicle power performance.
Table 13. Simulation results of hybrid electric vehicle power performance.
Performance IndexDesign RequirementsSimulation Results
0–100 km/h acceleration time (s)≤86.87
Maximum speed (km/h)≥170183.35
Maximum degree of climbing (%)≥3039.65
Table 14. Simulation results of the economy under WLTC driving cycle.
Table 14. Simulation results of the economy under WLTC driving cycle.
Performance IndexNumerical Value
Fuel consumption of 100 km (L)3.79
Pure electric cruising range (km)15.29
Power consumption 100 km of pure electricity (kWh)86.09
Maximum cruising range (km)1194.45
Disclaimer/Publisher’s Note: The statements, opinions and data contained in all publications are solely those of the individual author(s) and contributor(s) and not of MDPI and/or the editor(s). MDPI and/or the editor(s) disclaim responsibility for any injury to people or property resulting from any ideas, methods, instructions or products referred to in the content.

Share and Cite

MDPI and ACS Style

Wang, X.; Liu, S.; Ye, P.; Zhu, Y.; Yuan, Y.; Chen, L. Study of a Hybrid Vehicle Powertrain Parameter Matching Design Based on the Combination of Orthogonal Test and Cruise Software. Sustainability 2023, 15, 10774. https://doi.org/10.3390/su151410774

AMA Style

Wang X, Liu S, Ye P, Zhu Y, Yuan Y, Chen L. Study of a Hybrid Vehicle Powertrain Parameter Matching Design Based on the Combination of Orthogonal Test and Cruise Software. Sustainability. 2023; 15(14):10774. https://doi.org/10.3390/su151410774

Chicago/Turabian Style

Wang, Xingxing, Shengren Liu, Peilin Ye, Yu Zhu, Yinnan Yuan, and Linfei Chen. 2023. "Study of a Hybrid Vehicle Powertrain Parameter Matching Design Based on the Combination of Orthogonal Test and Cruise Software" Sustainability 15, no. 14: 10774. https://doi.org/10.3390/su151410774

APA Style

Wang, X., Liu, S., Ye, P., Zhu, Y., Yuan, Y., & Chen, L. (2023). Study of a Hybrid Vehicle Powertrain Parameter Matching Design Based on the Combination of Orthogonal Test and Cruise Software. Sustainability, 15(14), 10774. https://doi.org/10.3390/su151410774

Note that from the first issue of 2016, this journal uses article numbers instead of page numbers. See further details here.

Article Metrics

Back to TopTop