A Novel Approach for Microgrid Protection Based upon Combined ANFIS and Hilbert Space-Based Power Setting
Abstract
:1. Introduction
2. Protection Challenges
2.1. Bidirectional Current Flow
2.2. Frequent Changes in Microgrid Configuration
2.3. Reduction in Short Circuit Fault Current Level
2.4. Selectivity and Sensitivity of an Overcurrent Relay
2.5. Fast and Reliable Communication in the Case of Adaptive Protection System
3. Proposed Protection Scheme
3.1. Proposed Algorithm of Hilbert Space-Based Power (HSBP) for Protection
3.2. THD Detection Method
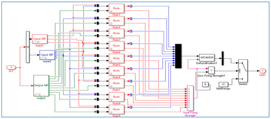
3.3. Proposed Neuro Fuzzy Inference System for Protection
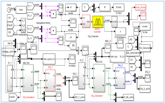
4. Implementation of the Proposed Protection Scheme
Applications of ANFIS Network for Protection Network
- Step 1: Generate suitable training data. Due to the limited amount of practical, data fault, it is necessary to generate data training/testing using simulation.
- Step 2: Choose the ANFIS structure suitable for a particular application.
- Step 3: The training ANFIS.
- Step 4: Assess the ANFIS trained using test patterns so that their performance is satisfactory.
- ○
- Fault type, (AG, BG, CG, AB, BC, CA, AB-G, BC-G, CA-G, and ABC).
- ○
- Fault location Lf (km), (10)
- ○
- Fault impedance Rf (Ω), (1:10:20)
- ○
- Fault time (s), (0.5, 0.6)
- ○
- Type: Sugeno,
- ○
- Gaussian and Generalized bell-shaped membership functions,
- ○
- Three linguistic terms for each input membership function,
- ○
- Nine linear terms of output membership functions,
- ○
- Nine rules (resulting from the number of inputs and membership function terms),
- ○
- Fuzzy operators: product (and), maximum (or), product (implication), maximum (aggregation), and average weight. There are nine rules, which are sufficient to assign a detector using ANFIS. Some of these rules are as follows:
- 1.
- If (Input1 is in1mf1) and (Input2 is in2mf1) then (Output is out1mf1) (1)
- 2.
- If (Input1 is in1mf1) and (Input2 is in2mf2) then (Output is out1mf2) (1)
- 3.
- If (Input1 is in1mf1) and (Input2 is in2mf3) then (Output is out1mf3) (1)
- 4.
- If (Input1 is in1mf2) and (Input2 is in2mf1) then (Output is out1mf4) (1)… …
- 9.
- If (Input1 is in1mf3) and (Input2 is in2mf3) then (Output is out1mf9) (1)
5. Simulation and Analysis
5.1. Single Line to Ground Fault
5.2. Double Line to Ground Fault
5.3. Double Phase Fault
6. Conclusions
- (a)
- The simulation results show that the average duration of the proposed technique is shorter than that of commercial relays.
- (b)
- High stability of the proposed algorithm for all faults and operating conditions can be observed.
- (c)
- Another important advantage of the algorithm lies in its simplicity and computational efficiency, suitable for commercial applications.
- (d)
- Traditional power theory can be considered as a special case of the power theory based on Hilbert space; in other words, a power theory based on Hilbert space can be considered as a generalization, as above.
Acknowledgments
Author Contributions
Conflicts of Interest
Appendix A
| Microgrid | Parameters | Value |
|---|---|---|
| Grid | Voltage | 24.9 kV L-L |
| Frequency | 60 Hz | |
| Line impedance | R = 0.02 X, L = 0.64 mH | |
| Feeders | 25 km Feeder | R/km = 0.4 Ω, X/km = 0.3 Ω |
| Load | Resistive load | 45 kW, 100 kW |
| Parameters | Value |
|---|---|
| No. of PV cells in series | 318 |
| No. of PV cells in parallel | 150 |
| Rated output power | 800 KW |
| Parameters | Value |
|---|---|
| Rated capacity | 9000 kW |
| Output voltage | 1.6 k |
| Parameters | Value |
|---|---|
| No. of battery units in series | 20 |
| No. of battery units in parallel | 2 |
| Output voltage of battery unit | 12 V DC |
| Rated output power | 100 KW |
| Parameters | Value |
|---|---|
| Fuel cell rated power | 100 KW |
| Output voltage | 240 V |
| Boost chopper parameters | L = 1 mH, C = 1 mF |
Appendix B
Appendix C
- ○
- Primary relay operate time: time required to initially detect a short circuit on the power system.
- ○
- Breaker failure initiate: time required to send an initiate signal from the primary protective relay to the breaker failure relay.
- ○
- Breaker failure time delay: time required to clear the fault by the circuit breaker and to detect open phases. An additional margin of 2 or more cycles is usually also added to this time.
- ○
- Distribution of breaker failure trip: time to send breaker failure tripping signals to local and remote circuit breakers.
- ○
- Circuit breaker clearing time: time required by the local and remote circuit breakers to interrupt the fault current.
References
- AbdulWahid, A.H.; Wang, S. Application of Differential Protection Technique of Domestic Solar Photovoltaic Based Microgrid. Int. J. Control. Autom. 2016, 9, 371–386. [Google Scholar] [CrossRef]
- Mirsaeidi, S.; Said, D.M.; Mustafa, M.W.; Habibuddin, M.H.; Ghaffari, K. Modeling and simulation of a communication-assisted digital protection scheme for micro-grids. Renew. Sustain. Energy Rev. 2016, 57, 867–878. [Google Scholar] [CrossRef]
- Najy, W.K.; Zeineldin, H.H.; Woon, W.L. Optimal protection coordination for microgrids with grid-connected and islanded capability. IEEE Trans. Ind. Electron. 2013, 60, 1668–1677. [Google Scholar] [CrossRef]
- Khederzadeh, M. Adaptive setting of protective relays in microgrids in grid-connected and autonomous operation. In Proceedings of the 11th IET International Conference on Developments in Power Systems Protection (DPSP 2012), Birmingham, UK, 23–26 April 2012.
- Buigues, G.; Dyśko, A.; Valverde, V.; Zamora, I.; Fernández, E. Microgrid Protection: Technical challenges and existing techniques. In Proceedings of the International Conference on Renewable Energies and Power Quality (ICREPQ’13), Bilbao, Spain, 20–22 March 2013.
- Pandeji, D.M.; Pandya, H.S. Directional, differential and back-up protection of microgrid. In Proceedings of the 2015 IEEE International Conference on Electrical, Electronics, Signals, Communication and Optimization (EESCO), Visakhapatnam, India, 24–25 January 2015.
- Zamani, M.A.; Sidhu, T.S.; Yazdani, A. A protection strategy and microprocessor-based relay for low-voltage microgrids. IEEE Trans. Power Deliv. 2011, 26, 1873–1883. [Google Scholar] [CrossRef]
- Zamani, M.A.; Yazdani, A.; Sidhu, T.S. A control strategy for enhanced operation of inverter-based microgrids under transient disturbances and network faults. IEEE Trans. Power Deliv. 2012, 27, 1737–1747. [Google Scholar] [CrossRef]
- Zamani, M.A.; Sidhu, T.S.; Yazdani, A. Investigations into the control and protection of an existing distribution network to operate as a microgrid: A case study. IEEE Trans. Ind. Electron. 2014, 61, 1904–1915. [Google Scholar] [CrossRef]
- Gabbar, H.A.; Abdelsalam, A.A. Microgrid energy management in grid-connected and islanding modes based on SVC. Energy Convers. Manag. 2014, 86, 964–972. [Google Scholar] [CrossRef]
- Mahanty, R.N.; Gupta, P.D. A fuzzy logic based fault classification approach using current samples only. Electr. Power Syst. Res. 2007, 77, 638–646. [Google Scholar] [CrossRef]
- Oureilidis, K.O.; Demoulias, C.S. A Fault Clearing Method in Converter-Dominated Microgrids with Conventional Protection Means. IEEE Trans. Power Electron. 2016, 31, 4628–4640. [Google Scholar] [CrossRef]
- Mirsaeidi, S.; Said, D.M.; Mustafa, M.W.; Habibuddin, M.H. A protection strategy for micro-grids based on positive-sequence component. IET Renew. Power Gener. 2015, 9, 600–609. [Google Scholar] [CrossRef]
- Ustun, T.S.; Khan, R.H. Multiterminal Hybrid Protection of Microgrids over Wireless Communications Network. IEEE Trans. Smart Grid 2015, 6, 2493–2500. [Google Scholar] [CrossRef]
- Zamani, M.A.; Yazdani, A.; Sidhu, T.S. A communication-assisted protection strategy for inverter-based medium-voltage microgrids. IEEE Trans. Smart Grid 2012, 3, 2088–2099. [Google Scholar] [CrossRef]
- Kuo, M.; Lu, S. Design and Implementation of Real-Time Intelligent Control and Structure Based on Multi-Agent Systems in Microgrid. Energies 2013, 6, 6045–6059. [Google Scholar] [CrossRef]
- Huang, W.-T.; Yao, K.C.; Wu, C.C. Using the direct search method for optimal dispatch of distributed generation in a medium-voltage microgrid. Energies 2014, 7, 8355–8373. [Google Scholar] [CrossRef]
- Liang, H.; Zhuang, W. Stochastic modeling and optimization in a microgrid: A survey. Energies 2014, 7, 2027–2050. [Google Scholar] [CrossRef]
- Atia, R.; Yamada, N. Distributed Renewable Generation and Storage System Sizing Based on Smart Dispatch of Microgrids. Energies 2016, 9, 176. [Google Scholar] [CrossRef]
- Akagi, H.; Watanabe, E.H.; Aredes, M. Instantaneous Power Theory and Applications to Power Conditioning; John Wiley & Sons: Hoboken, NJ, USA, 2007. [Google Scholar]
- AbdulWahid, A.H.; Wang, S. A new differential protection scheme for microgrid using Hilbert space based power setting and fuzzy decision processes. In Proceedings of the 11th IEEE Conference on Industrial Electronics and Applications (ICIEA), Hefei, China, 5–7 June 2016; pp. 6–11.
- Sung-Il, J.; Kwang-Ho, K. An islanding detection method for distributed generations using voltage unbalance and total harmonic distortion of current. IEEE Trans. Power Deliv. 2004, 19, 745–752. [Google Scholar]
- Machnida, G.T.; Ndjaba, S.; Nthontho, M.; Chowdhury, S.; Chowdhury, S.P.; Mbuli, N. Modeling and simulation of fault detection methods for power electronic interfaced microgrids. In Proceedings of the 47th IEEE International Universities Power Engineering Conference (UPEC), Uxbridge, UK, 4–7 September 2012.
- Hong, Y.Y.; Wei, Y.H.; Chang, Y.R.; Lee, Y.D.; Liu, P.W. Fault detection and location by static switches in microgrids using wavelet transform and adaptive network-based fuzzy inference system. Energies 2014, 7, 2658–2675. [Google Scholar] [CrossRef]
- Atienza, E.; Moxley, R. Improving Breaker Failure Clearing Times. In Proceedings of the 36th Annual Western Protective Relay Conference, Spokane, WA, USA, 20–22 October 2009.






















| ANFIS Parameters | Value |
|---|---|
| Number of nodes | 35 |
| Number of linear parameters | 27 |
| Number of nonlinear parameters | 12 |
| Total number of parameters | 39 |
| Number of training data pairs | 20,125 |
| Number of checking data pairs | 200 |
| Number of fuzzy rules | 9 |
© 2016 by the authors; licensee MDPI, Basel, Switzerland. This article is an open access article distributed under the terms and conditions of the Creative Commons Attribution (CC-BY) license (http://creativecommons.org/licenses/by/4.0/).
Share and Cite
Hadi Abdulwahid, A.; Wang, S. A Novel Approach for Microgrid Protection Based upon Combined ANFIS and Hilbert Space-Based Power Setting. Energies 2016, 9, 1042. https://doi.org/10.3390/en9121042
Hadi Abdulwahid A, Wang S. A Novel Approach for Microgrid Protection Based upon Combined ANFIS and Hilbert Space-Based Power Setting. Energies. 2016; 9(12):1042. https://doi.org/10.3390/en9121042
Chicago/Turabian StyleHadi Abdulwahid, Ali, and Shaorong Wang. 2016. "A Novel Approach for Microgrid Protection Based upon Combined ANFIS and Hilbert Space-Based Power Setting" Energies 9, no. 12: 1042. https://doi.org/10.3390/en9121042
APA StyleHadi Abdulwahid, A., & Wang, S. (2016). A Novel Approach for Microgrid Protection Based upon Combined ANFIS and Hilbert Space-Based Power Setting. Energies, 9(12), 1042. https://doi.org/10.3390/en9121042
