Next Article in Journal
Study on Transmission Efficiency in 25 KHz Wireless Power Transfer Systems
Previous Article in Journal
Data Preprocessing Techniques for Machine Learning Towards Improving Building Energy Performance: A Systematic Review
 
 
Font Type:
Arial Georgia Verdana
Font Size:
Aa Aa Aa
Line Spacing:
Column Width:
Background:
Article

A Delay-Modulated PWM Control Framework for Active and Reactive Power Control in an Energy Distribution Network with High Penetration of Electric Vehicle Charging Load

by
Kaniki Jeannot Mpiana
and
Sunetra Chowdhury
*
Electrical Engineering Department, University of Cape Town, Cape Town 7701, South Africa
*
Author to whom correspondence should be addressed.
Energies 2026, 19(6), 1560; https://doi.org/10.3390/en19061560
Submission received: 19 February 2026 / Revised: 9 March 2026 / Accepted: 10 March 2026 / Published: 21 March 2026
(This article belongs to the Section F1: Electrical Power System)

Abstract

Large-scale integration of electric vehicle charging stations into the energy distribution network introduces highly variable power demands leading to additional voltage drops, increase in power losses, and quality degradation. Conventional mitigation strategies, including reactive power control only and multi-loop dq-axis-based controllers, often suffer from high computational complexity and limited flexibility for simultaneous active and reactive power control. This study presents a delay-modulated pulse width modulation control scheme for coordinated active and reactive power control in an energy distribution network with high penetration of electric vehicle charging load that are both time-varying and site-shifting in nature. The scheme uses a unified system comprising a solar photovoltaic array, battery storage system and a distribution STATCOM system. In this scheme, the control of active and reactive power is directly incorporated in the PWM pulse generation process by adding an adjustable delay parameter that controls the phase shift between the inverter current and the grid voltage. The proposed scheme is validated using a representative distribution feeder supplying the electric vehicle charging loads. The result illustrates that the feeder receiving end bus voltage drop is about 35% lower, the active power losses are about 40% lower, and the total harmonic distortion is at about 3%, which is within the IEEE 519 limit recommendations. Thus, the proposed control scheme is seen to be effective and computationally efficient, providing a scalable solution for real-time voltage regulation and power loss reduction.

1. Introduction

The fast growth and deployment of electric vehicles (EVs) and their charging demands have led to an increase in site shifting loads in the electricity distribution network (EDN). The deployment of electric vehicle charging stations (EVCSs) in the transportation system helps with greenhouse gases goals but also leads to rapid, random, and power electronics-dominated loads that have a substantial impact on EDN operation. Electric vehicles are increasingly integrated within electricity and carbon markets, where coordinated charging strategies contribute to emission reduction and grid decarburization objectives. Recent work on grid integration of EVs within the electricity and carbon market highlights the importance of technically reliable control frameworks that support both operational and emission mitigation goals [1].
Rapid and large changes in active and reactive power demand may cause more voltage drops, more power losses in the power distribution lines, transformer overload, and degradation of power quality, especially in low-voltage (LV) and weak EDNs [2]. Diverse control strategies and approaches have been documented in the literature to mitigate these challenges, especially for networks that supply EV charging loads and LV networks consisting of solar PV systems. The focus of existing studies is enhancing stability and reliability of supply and maximum utilization of the solar PV systems in the grid.
In the study [3], Singh et al. proposed and validated a voltage controller for an EV-integrated microgrid. The controller based on active power/voltage characteristics successfully regulated the voltage by injecting or drawing the active power of the EV charging stations to enhance both reliability and stability of the considered microgrid.
In the study [4], Ali et al. developed a double-layer metaheuristic optimizer for maximizing the hosting capacity of photovoltaics through simultaneous optimization of the different control variables such as EV load variation and control requirements of transformer taps and VAr sources in the network. In the study [5], Corinaldesi et al. acknowledged the deteriorating impact of high levels of EV integration on power grid operation, electricity market prices and cost of EV charging. The study showed that optimal management EVs with a suitable charging strategy could result in more than 30% cost reduction.
In [6], Hamrouni et al. reported a flexible control scheme for grid-connected low-voltage PV systems for dynamically managing active and reactive power to enhance maximum PV utilization under normal operation and to provide reactive power support during grid faults.
In the study [7], Singh and Dahiya effectively combined a D-STATCOM-based active power compensation and dual closed-loop control with P&O-based maximum power point tracking system for the solar PV system.
However, existing studies mention the need for more advanced solutions combining renewable energy sources and energy storage systems with inverters with grid support capability, which let them provide partial active power support and better voltage control [8]. However, these systems usually have multi-loop dq-axis controllers and supervisory energy management layers, which make programming, tuning and practical implementation harder.
Recent studies investigated pulse width modulation (PWM)-based and inverter-level control methods to improve the dynamic response and power quality in EV-integrated energy distribution networks.
In the study [9], Yan et al. proposed a novel power optimizer based on a solid-state transformer as a substitute for STATCOM and a network connector. The authors demonstrated that the proposed power optimizer can effectively execute active power transfer, voltage control, and reactive power compensation.
The synchroconverter-based control, adaptive disturbance rejection, and model predictive control have shown effective results in stability enhancement and voltage regulation [10]. These methods, however, still need explicit power decoupling, state estimation, and optimization routines, sometime making them less useful for rapid and widely deploying EVCSs, with rapid load changes.
Different studies have shown that inverter switching characteristics and PWM phase management can affect power flow and harmonic performance without requiring additional control layers. Even with this potential, a control framework using PWM timing as a direct control variable for simultaneous active and reactive power control has not been widely investigated in EVCS-dominated EDNs.
To improve the flexibility of EDN operation, several studies have explored hybrid energy systems combining PV systems, BSS systems, and STATCOM functionality. The study [11] proposed an improved hybrid reactive power compensation system combining fixed capacitors and STATCOM to enhance voltage regulation and reduce losses in EDNs with increasing power demand. The study [12] proposed efficiently utilizing a solar PV farm as a PV-STATCOM system to enhance power quality in a grid-coalesced wind-PV system. The study [13] by Toodeji et al. similarly proposed a voltage and power control scheme by connecting the solar PV system directly to the STATCOM. In the proposed strategy, the PV systems operate at their optimal operating point without a DC–DC converter, whereas the STATCOM maintains the DC voltage at the optimal value.
The suggested solutions are expected to help with voltage profile improvement, cut down on power losses, and THD improvement during system operation and variations. However, most current control strategies use dq-axis decoupling, fuzzy logic, or disturbance rejection methods, making the process more complicated and harder to see the direct physical relation between the inverter control parameters and power exchange.
This study proposes a delay-modulated PWM (DM-PWM) control method for a unified PV-DST-BSS system. The proposed DM-PWM will integrate active and reactive power control directly into the PWM pulse generation process by direct incorporation of adjustable delay parameters, in contrast with other traditional dq-axis-based and multi-loop control methods. By regulating the phase displacement between the inverter current and the grid voltage, the proposed approach will enable simultaneous active and reactive power control using a single inverter and single scalar control variable. As a result, the need for explicit dq-axis power decoupling, cascaded current loops, and multilayer supervisory control is eliminated. This structural simplicity will reduce computational complexity and tuning efforts, enables faster dynamic response under a rapidly varying EV charging demand, and improve the power flow controllability. The effectiveness of the proposed method is reflected in the simulation results, which demonstrate voltage drop reduction, substantial feeder loss minimization and low harmonic distortion while maintaining compliance with IEEE 519 power quality limits.
The contribution of this study is summarized as follows:
  • A control-oriented delay-modulated PWM framework enabling simultaneous active and reactive power control using the proposed PV-BSS-DST FACT device.
  • Analytical relationship between PWM delay, inverter current phase displacement and active and reactive power exchange.
  • A MATLAB/Simulink 2022a-based validation demonstrating voltage drop reduction, feeder loss minimization, and IEEE 519 THD Compliance under the EVCS-type loading condition.
  • Identification of the critical delay value that will minimize the power losses while maintaining the voltage and power quality constraints.
The paper is organized as follows. Section 1 or Introduction establishes the problem and its context. Section 2 presents the literature review on active and reactive power control methods in an electrical network and highlights existing control limitations. Section 3 presents the system description and the mathematical modeling of the proposed DM-PWM control scheme. Section 4 describes the MATLAB/Simulink 2022a implementation and validation methodology. Section 5 presents analysis of results for the test system where the proposed scheme is applied. Finally, Section 6 concludes the study with reflection on the findings, its benefits and recommendations for future research.

2. Literature Review

This section reviews existing studies related to active and reactive power control, EDN power quality improvement, and EVCS integration into the EDN. The literature is organized thematically to highlight current findings, limitations, and research gaps to be addressed by this work.

2.1. Active and Reactive Power Control Using Inverter-Based and FACTS Devices

Flexible AC transmission system (FACTS) devices, in particular STATCOM and D-STATCOMs, are widely used for reactive power compensation and voltage regulation in EDNs. The study [14] by Varma and Maleki presented a STATCOM-based reactive power compensation technique that improves voltage stability and enhances the power quality in the EDN. The study [15] by Pati et al. investigated the application of STATCOM combined with a battery energy storage system to control voltage and frequency in micro-grid environments under varying load conditions. In the study [16], Tharani et al. reported a voltage deviation reduction of up to 35% in a grid-connected PV system using D-STATCOM control.
To extend functionality, hybrid systems combining STATCOM with BESS have been proposed. In [11], Wang et al. introduced an improved reactive power compensation system that integrates fixed capacitor s with STATCOM to enhance system efficiency and reduce power loss in EDNs. In [17], Smrithi et al. proposed a STATCOM-based reactive power compensation strategy for wind energy conversion systems to stabilize voltage profiles and mitigate disturbance in grid-connected renewable energy systems. The study by Verma et al. [18] investigated the integration of PV modules with STATCOM for controlling the DC link voltage to achieve simultaneous maximum power extraction and reactive power compensation.
However, most of these approaches rely on dq-axis decoupling, multi-loop PI control strategies, or a fuzzy logic controller, which increase the control complexity and computational burden. Recent developments have explored the application of inverter-based compensators and PV-STATCOM systems for reactive power support in renewable-energy-integrated grids. The study [19] investigated grid-integrated PV systems using STATCOM functionality to improve voltage regulation and power factor correction at the point of common coupling (PCC). In [20], Ushkewar et al. demonstrated the use of PV-STATCOM control strategies for damping power oscillations and improving transmission stability in a power system with large PV plants. Similarly, in [21], Liang et al. investigated advanced STATCOM current control techniques based on active disturbance rejection control to improve robustness and disturbance rejection in distribution networks.
These approaches have improved the transmission capacity and voltage stability for the grid, but the primary focus stays on the reactive power modulation, with limited consideration of the active–reactive power control coordination.

2.2. Power Quality Improvement and Harmonic Mitigation

Degradation of power quality due to EVCS infrastructure has been widely reported, especially in terms of voltage distortion and current harmonics. The study [22] by Shriya et al. investigated the harmonics distortion introduced by EVCSs and showed that uncontrolled charging stations can significantly increase the THD levels in an EDN. The study [23] by Macana et al. analyzed the impact of EV charging loads on power quality and reported that a high penetration of EVCSs can lead to voltage distortion and increases in the harmonics current. The study [24] by Kabba et al. explored the harmonic behavior of an EV charging system and demonstrated that the nonlinear charging converters contribute significantly to current distortion. In the study [25], Tokiwa et al. evaluated the influence of large-scale EV charging on EDN transformers and indicated that a harmonic current can accelerate the transformer aging and increase the EDN losses. Different studies have shown that uncontrolled integration of EVCSs can increase the THD beyond the IEEE 519 requirements, which accelerates transformer aging and increases losses. The study [6] reported that uncontrolled integration of EVCSs can increase the THD level beyond the IEEEE 519 limits, potentially leading to reliability issues in the EDN. The study [8] analyzed the harmonics emission characteristics of power electronics converters used in an EV charger and their contribution to power quality deterioration. In [9], Yan et al. presented harmonics mitigation techniques in the EDN with high penetration of nonlinear loads and showed that compensation devices can effectively reduce THD level.
The PWM-based DSTATCOM control methods have demonstrated its effective harmonics alleviation by achieving a THD below 5% in several reported cases. In [26], Moghbel et al. demonstrated that the STATCOM-based compensation can reduce harmonic distortion by regulating the reactive power and stabilizing the voltage profile. In [22], Shriya et al. further investigated the performance of active compensation devices in suppressing harmonics currents in the EDN. In [27], Varma proposed a hysteresis current-control technique for harmonics mitigation in an inverter-based system. The study [28] by Paghdar et al. presented an advanced harmonic suppression method using coordinated reactive power compensation and active filtering.
Advanced control approaches, such as hysteresis control, a virtual synchronous machine and active disturbance rejection control further enhance harmonics suppression and voltage stability. The study [14] by Varma and Maleki investigated the STATCOM-based compensation strategies for improving power quality in an EDN. In [12], Popavath et al. studied the application of inverter-based compensators to mitigate harmonics and improve voltage regulation. In [15], Pati et al. demonstrated the effectiveness of hybrid compensation systems combining STATCOM with energy storage for improving power quality and grid stability. However, these approaches often require high sampling rates, complex observers, or detailed system modeling.

2.3. Voltage Stability and Loss Reduction in EV-Integrated Networks

Voltage instability caused by high EVCS penetration has been addressed using coordinated voltage control strategies. In [3], Singh et al. investigated the voltage stability challenges in the EV-integrated EDN and proposed reactive power support strategies to maintain a stable voltage profile. The study [28] by Paghdar et al. presented a coordinated reactive power compensation technique to mitigate voltage fluctuations caused by EV charging demands. The study [4] by Ali et al. demonstrated that coordinated reactive power control and transformer tap control can increase PV hosting capacity by more than 40%. However, these strategies operate at a slower time scale and are less effective when dealing with EV load fluctuations.
Dynamic inverter-based controls have proved their ability in reducing feeder losses. The study [16] reported that optimized inter-based reactive power control can reduce feeder losses by up to 20–40% in an EDN with disturbed generation. The study [28] further demonstrated that coordinated reactive power compensation improves the voltage stability and reduces power losses in EV-integrated EDNs.
Nevertheless, a lot of studies treat voltage regulation, loss minimization, and harmonics mitigation as separate objectives, leading to fragmented control designs. They never fully address the coordinated active–reactive power control required in EV-integrated EDNs.

2.4. EVCS-Oriented Energy Management Strategies

Managed or coordinated EVCS and V2G strategies have been proposed to mitigate peak demands and operational costs. In [29], Ahmadi et al. investigated the optimal siting and sizing of distributed generation resources using the Cuckoo Search algorithm to improve voltage profiles and reduce power losses in EDNs with increasing energy demands. The study [30] by Deilami et al. investigated energy management strategies for electric vehicle charging infrastructure and highlighted the importance of coordinated charging control to minimize grid congestion and operational costs. In [31], Zhou et al. proposed a DTATCOM control strategy based on active disturbance rejection control (ADRC) to improve disturbance rejection capability and enhance voltage stability in EDNs. The study [32] by Kurbatskii et al. further highlighted the forecasting burden by proposing a Hilbert–Huang transform/EMD-assisted neural approach to predict non-stationary power flow time series, showing that accurate prediction requires advanced signal decomposition and learning steps. This reinforces that EV charging strategies can become strongly dependent on reliable short-term forecasts and computationally intensive prediction pipelines. In practice, forecast uncertainty under stochastic EV arrivals can still limit real-time grid support. The study [33] by Aghajan-Eshkevari et al. provided an updated review of EV charging/discharging control structures, showing that many solutions rely on centralized or hierarchical coordination, multi-objective optimization, and wide area communication, especially for V2G and ancillary services. While these architectures can reduce cost and improve system-level performance, they often introduce latency, forecasting reliance, and implementation complexity. This motivates complementary approaches that operate locally and can control power flows directly at the inverter level with minimal communication.
Similarly, real-time coordinated charging strategies have been shown to reduce feeder losses and improve voltage profiles by reshaping aggregate EV demand [34]. At the system level, stochastic and optimization-based coordination of an EV fleet has been explored to support grid operation and renewable energy integration. The study [35] by Khodayar et al. demonstrated that aggregated EV fleets participating in vehicle-to-grid can reduce system operating costs and mitigate renewable variability through hourly coordination within a security-constrained unit commitment framework. Metaheuristic optimization techniques have also been applied to EV charging and distributed generation planning, yielding benefits in voltage regulation and loss minimization under static or quasi static conditions [29]. Despite their effectiveness at the scheduling and planning levels, these approaches rely heavily on communication infrastructure, accurate forecasting of EV availability and user behavior, and high levels of user participation. Moreover, they operate at the supervisory or market time scale and are therefore limited in addressing fast voltage fluctuations, feeder losses, and power quality degradation caused by power electronics EV chargers. These limitations motivate fast inverter-level control strategies that operate locally, require minimal communication, and directly regulate active and reactive power in real time.

2.5. PWM Timing and Delay Effect in Inverter Control

Digitally controlled grid-connected inverters inherently introduce time delays due to sampling, computation and PWM updating, leading to phase lag that affects stability and power exchange in inverter-dominated EDNs. The integration of EVCSs and renewable energy sources further increases the complexity of inverter control and power flow management in modern EDNs [36]. The increasing penetration of EV charging infrastructures has been shown to significantly impact voltage profiles, power losses, and overall system stability in EDNs, requiring improvement control strategies to ensure reliable operation [37]. The switching of a PWM converter strongly influences the inverter and harmonic performance. Previous studies on direct power control of PWM converters demonstrate that switching delays and modulation strategies directly affect active and reactive power regulation capability [38]. Similarly advanced d-STATCOM control strategies have been proposed to improve the dynamic response and disturbance rejection capability of reactive power compensation devices in EDNs [31]. In EV-dominated EDNs, the effects are critical due to the harmonics-related losses and the need for compliance with IEEE 519 limits [39]. However, the PWM delay has not been intentionally used as a direct control variable for the management of active and reactive power regulation.
Moreover, most EVCS-based studies do not explicitly model the fast interaction between inverter-based control devices and the EDN dynamic, nor do they establish a direct analytical relationship between the control parameters and power control behavior. Table 1 presents the quantitative comparison of the representative works on active and reactive power control and power quality improvement in EV-integrated EDNs. The literature review summary is given in Table 2.

2.6. Research Approach, Novelty and Contribution

The literature review and comparative analyses summarized in Table 1 and Table 2 indicate substantial progress in reactive power control, voltage regulation, harmonic mitigation, and EV charging integration in EDNs. However, existing approaches commonly suffer from three limitations: (i) separation of active and reactive power control, often requiring multiple converters or decoupled control loops; (ii) high control complexity due to dq-axis transformation, fuzzy logic, or disturbance observers; and (iii) limited physical insight, with weak analytical linkage between controller parameters and power control behavior.
To address these limitations, this study adopts a physics-based inverter-level control approach rather than a supervisory communication-dependent strategy. The approach is called physics-based because power regulation is derived directly from the fundamental relationship between inverter current phase displacement and active–reactive power exchange rather than from heuristic, observer-based, or supervisory control strategies. A PV-BSS-DST device is integrated at a critical bus of an EDN with high EVCS penetration. The device combines a solar PV array, battery storage and DSTATCOM functionality on a common DC link at the interface with the grid through a single voltage source inverter (VSI). Installed at weak voltage or heavily loaded nodes, the PV-BSS-DST device is expected to provide fast local control by injecting controllable active and reactive currents to mitigate EV-induced voltage drops, feeder losses, and power quality degradation.
The DM-PWM control strategy is proposed in this framework, where tunable time delay parameters are embedded directly in the PWM pulse generation process. The delay introduces a deterministic phase displacement between the inverter current and grid voltage, establishing a direct and physically interpretable relationship between PWM timing and active–reactive power exchange. As a result, coordinated active and reactive power control is achieved using a single inverter and a single scalar control variable, without explicit dq-axis power decoupling, hierarchical supervisory control, or communication infrastructure.
The key novelty of the proposed approach lies in exploiting the PWM delay as a deliberate control variable rather than treating it as a disturbance, as is common in existing inverter control schemes. Unlike conventional STATCOM and PV-STATCOM solutions summarized in Table 1 and Table 2, the proposed DM-PWM framework provides an analytical delay-phase–power mapping that enables deterministic identification of operating points and reduces controller tuning efforts. This characteristic is particularly suited to EVCS-dominated EDNs, where fast and stochastic load variations demand low latency and computationally efficient control.
The main contribution of this work is summarized as follows:
  • A unified PV-BSS-DST integration scheme for EV-dominated EDNs enabling simultaneous active and reactive power support using a single inverter.
  • A DM-PWM control strategy that embeds power regulation directly into PWM timing, eliminating explicit dq-axis decoupling and supervisory layers.
  • An analytical formulation linking PWM delay, current phase displacement, and power exchange, providing clear physical insight.
  • MATLAB/Simulink 2022a validation under EVCS-type loading, demonstrating approximately 35% voltage drop reduction, 40% active power losses reduction and compliance with IEEE-519 harmonic limits.
Therefore, the proposed DM-PWM-controlled PV-BSS-DST system offers a low-complexity, analytically grounded, and scalable solution for real-time voltage regulation and loss reduction in EV-integrated EDNs.

3. Principle, System Description and Mathematical Modeling

This section presents the system description and the mathematical foundations required to model simultaneous active and reactive power control in an EDN supplying the EVCS loads. This formulation establishes the relationship between network voltage regulation, minimization of power losses, and inverter-based current control, thus forming the basis of the DM-PWM control strategy. The strategy is detailed in the following subsections.

3.1. Energy Distribution Network and PV-BSS-DST System Topology

A simplified 2-bus EDN is considered in this study to analytically characterize the interaction between EVCS load and the PV-BSS-DST.
The test EDN consists of the sending bus k and a receiving end bus j connected through a distribution feeder and a transformer as shown in Figure 1. The receiving end bus j is identified as the critical bus due to the maximum voltage drop and contribution to the overall EDN power losses under the EVCS loading conditions.
Key parameters related to Figure 1, along with their definitions, symbols and units, are listed in Table 3. All parameters and variables have been defined along with their units at the beginning of the paper.
Assumptions and notation: The analytical development in the present section assumes a balanced three-phase system and steady-state phasor operation for deriving (1)–(15). All phasor quantities are RMS values. Bus k denotes the sending end bus, and bus j denotes the receiving end (critical bus). The feeder impedance between k and j is Z k j = R k j + j X k j . The PV-BSS-DST is modeled as a shunt current injection source at bus j with a controllable magnitude and phase relative to the local bus voltage.
To improve the voltage regulation and minimize losses, the PV-BSS-DST device is connected at bus j. The device integrates a solar PV source, a battery storage system (BSS), and a DST (consisting of a DC link capacitor and a VSI) interfaced with the EDN. The PV and the BSS supply active power Pinv through the common DC link, while the VSI enables fast bidirectional exchange of active and reactive power with the EDN. The DC link capacitor ensures voltage stability and decouples the energy sources from inverter switching dynamics.
The PV-BSS-DST device injects a three-phase current Iin,j into the EDN at bus j with a controllable magnitude and phase angle relative to the local bus voltage. The current phase angles are appropriately adjusted as defined in Table 3 with their corresponding units. The injected current phase displacement I governed by the inverter delay induces phase shift β j introduced in Equation (16). This representation of the system provides the physical foundation for deriving the voltage drop expression, the power loss models and the injected current formulation developed in Section 3.2 and Section 3.3.

3.2. Mathematical Expression for the Voltage Drops and Power Losses in the EDN

The integration of an EVCS into an EDN affects the power flow characteristics of the EDN lines and transformers. Due to the stochastic nature of the load and power electronics-dominated nature of the EVCS operation and demand, both voltage drops and power losses become strongly dependent on the instantaneous active and reactive power flows. This subsection formulates the analytical expressions governing the voltage drops and power losses in the test EDN, which motivates the need for simultaneous active and reactive power control.

3.2.1. Mathematical Modeling of Voltage Drops

For the EDN line connecting bus k to bus j, the line impedance is given by Equation (1), and the complex power at bus j by Equation (2), where Sj is the total apparent power, Pj the active power and Qj the reactive power demand at bus j.
Z k j = R k j + j X k j
S j = P j + j Q j
In the presence of the EVCS loads, Pj and Qj values are expressed by Equation (3), where PEVCS and QEVCS are respectively the active and reactive power associated with the EVCS, and PjL and QjL are respectively the active and reactive power corresponding to the conventional load components.
P j = P E V C S + P j L Q j = Q E V C S + Q j L
Under steady-state conditions and assuming a balanced three-phase system, the voltage drop ΔVj (Volts) at bus j can be approximated by Equation (4). Equation (4) follows from the standard radial feeder voltage drop approximation under near nominal voltage and small differences, highlighting the combined influence of P j and Q j on V j .
V j = P j R k j + Q j X k j V j
Equation (4) highlights that the voltage drops in EDN are directly influenced by both active and reactive power flow. In the EVCS-dominated network, where reactive power demand is introduced by rectifier-based chargers and associated harmonic distortion, the voltage regulation cannot be achieved through reactive power control alone; this motivates the need for coordinated active and reactive power control. Coordinated active and reactive power control enables simultaneous control of the voltage magnitude and current in the feeder, directly addressing both the real and imaginary components that contribute to voltage drops and power losses. By supplying active power locally, the feeder current is reduced, which lowers resistive losses, while the reactive power control provides fast voltage support at weak buses. Together, this coordinated action improves voltage regulation, minimizes losses and enhances overall power quality under fast and stochastic EV charging conditions.

3.2.2. Mathematical Modeling of Power Losses

The power loss model used here has two components: copper losses and transformer iron losses, as defined by (5)–(7). In these equations, kH,I and kE,m respectively are the hysteresis and eddy current loss coefficients, Bmax,m is the maximum magnetic flux density and fm is the operating frequency.
P L o s s , k j = R l p m + R p m V p m V s m 2 + R s m + R l s m I s m j 2
In the two-bus EDN model, the feeder power flow from bus k to bus j is denoted by P k j , Q k j . In the uncompensated case, P k j , Q k j P j , Q j . When the PV-BSS-DST injects power at bus j , P k j , Q k j represents the net feeder power after local compensation.
I s m j 2 = P k j V j 2 + Q k j V j 2
P i r o n , l   m = k H , i   B m a x , m 1.6   f m + k E , m B m a x , m 2   f m 2
The iron losses in the distribution transformer increase with the operating frequency and harmonic distortion introduced by nonlinear loads, which are commonly associated with the EVCS power electronics interface. The presence of harmonic currents and voltages distort the sinusoidal waveform and introduce additional loss mechanisms within the transformer core and windings.
These effects are well documented in studies analyzing harmonics distortion in EDNs. For example, in the analysis presented in [47], Yazdani-Asrami et al. showed that the harmonic currents significantly increase transformer losses and lead to elevated hot spot temperatures, which accelerate insulation aging and reduce the transformer lifetime. Similarly, in the investigation in [48], Cherian et al. demonstrated that the nonlinear load injects harmonics currents that degrade the power quality in low-voltage EDNs and contribute to transformer de-rating due to increases in thermal stress. Furthermore, in [49], Digalovski et al. highlights that higher-order harmonics increase core losses. Therefore, an increase in THD can raise both P l o s s , k j C u and P i r o n , m for the same fundamental power transfer.
P L o s s , k j = P l o s s , k j C u + P i r o n , m
Therefore, from Equations (5)–(8), the current magnitude required to reproduce a given loss level is defined by Equation (9) below:
I s m j = P L o s s , k j k H , i B m a x , m 1.6     f m + k E , m B m a x , m 2   f m 2 R l p m + R p m V p m V s m 2 + R s m + R l s m

3.2.3. Implications of Voltage and Loss Equations on Control Design

Equations (4)–(9) show that the voltage drops and power losses in the EVCS supplied by the EDN are driven by both active and reactive power flows as well as by increased current magnitude and harmonic effects. Consequently, effective mitigation requires a control strategy capable of simultaneously regulating active and reactive power at the critical bus j . This requirement motivates the development of the injected current formulation and the DM-PWM-based control strategy presented in the next subsection. Accordingly, the control objective is to regulate V j , n e w within admissible limits while reducing P L o s s , k j by selecting the inverter-injected current magnitude and phase (equivalently, I i n , j and β j ) subject to inveter current, DC link, and apparent power constraints.

3.3. Injected Current Deviation for Simultaneous Active and Reactive Power Control

The mitigation of the voltage drops and power losses in an EDN supplying EVCS loads requires the control of a compensating current at the critical bus j. The injected current should be properly oriented with respect to the local bus voltage to simultaneously exchange active and reactive power with the EDN. This subsection derives the analytical expression of the injected current produced by the PV-BSS-DST device and establishes its dependence on the EDN parameters and current phase displacement.

3.3.1. Phasor Representation of the Compensated Bus Voltage

Let us consider the receiving end critical bus j with the post-control voltage phasor given by Equation (10). In Equation (10), sending end bus voltage = V s m = V s m α s m j , equivalent impedance between buses k and j = Z s m = R s m + R l s m + j X s m + X l s m , the line current supplying the load = I s m j = I s m j θ s m j , current injected by the PV-BSS-DST device = I i n , j = I i n , j ( α j , n e w + β j ) and the controllable phase shift introduced by the inverter = β j .
V j , n e w = V s m Z s m I s m j Z s m I i n , j
The injected current angle is defined relative to the new bus voltage angle α j , n e w , ensuring direct control of active and reactive power exchange. Decomposing Equation (10) into its real and imaginary components to obtain two scalar equations, the real component is given by Equation (11) and the imaginary component by Equation (12), with the coefficients defined in Table 4.
V j , n e w c o s ( α j , n e w ) = V s m c o s ( α s m j ) B I s m j D I i n , j
V j , n e w s i n ( α j , n e w ) = V s m s i n ( α s m j ) F I s m j C I i n , j
All coefficients have clear physical meaning: the coefficient A and coefficient E represent voltage components, coefficient B and coefficient F correspond to impedance-weighted projections of the feeder (load) current supplying the EVCS, and coefficients C and D represent impedance-weighted projections of inverter-injected compensation current projections.
Solving Equation (11) for the injected current magnitude leads to the injected current magnitude as given by Equation (13).
I ¯ i n , j = A B I s m j V j n e w c o s ( α j , n e w ) D   c o s ( α j , n e w ) C sin α j , n e w
Since cos α j , n e w = 1 s i n 2 α j , n e w , the injected current depends explicitly on the post-control voltage angle. This identity is used to express (13) using the solution of (14). To determine α j , n e w , Equation (12) is rearranged into Equation (14), a quadratic form in sin α j , n e w with the parameters a = 1 + V j , n e w + D I i n , j C I i n , j 2 , b = 2 A + F I s m , j V j , n e w + D I i n , j C I i n , j 2 and c = 1 A + F I s m , j C I i n , j 2 .
a s i n 2 α j , n e w + b s i n α j , n e w + c = 0
Therefore, solving Equation (14) for s i n α j , n e w yields the value of s i n α j , n e w expressed by Equation (15). Substituting (15) into (13) yields the nonlinear expression for the current   I ¯ i n , j , which should be solved numerically in the control implementation. In implementation, (14) is solved as a quadratic: s i n α j , n e w . The physically feasible root is selected based on s i n α j , n e w 1 and angle continuity, then α j , n e w is used in (13) to compute I ¯ i n , j .
s i n α j , n e w = A + F I s m , j V j , n e w + D I i n , j ± C I i n , j C I i n , j 2 A + F I s m , j 2 V j , n e w + D I i n , j 2 C I i n , j 2 + V j , n e w + D I i n , j 2

3.3.2. Implementation of the Delay-Modulated PWM Controller

The injected current magnitude I ¯ i n , j is governed by the uncompensated load current I s m , j , the EDN impedances parameters, and the controllable phase shift   β j . By adjusting β j through the PWM delay variables introduced in Section 3.5, the PV-BSS-DST can independently regulate the active and reactive power exchanged with the network. The injected current formulation forms the analytical foundation of the DM-PWM control strategy developed in the subsequent sections. The analytical relationship in this section establishes the following causal chain for control implementation: C β j via Equation (16), β j P i n v , Q i n v via Equations (22) and (23), and P i n v , Q i n v V j , n e w .

3.4. Delay-Modulated PWM (DM-PWM) Principles for Active and Reactive Power Control

The active and reactive power exchange between a VSI and EDN is fundamentally determined by the phase angle between the injected current and the grid voltage. Conventional approaches regulate this relationship indirectly through synchronous reference frame transformation and cascaded control loops, increasing the complexity and limiting the physical transparency. In contrast, the proposed DM-PWM strategy directly controls the inverter current by introducing a deterministic timing shift in the switching signals. Two delay parameters C1 and C2 are embedded within the PWM generation process, and their absolute difference Δ C = C 1 C 2 produces an equivalent electrical phase displacement between the inverter I i n current and grid voltage V j . The phase shift enables simultaneous and continuous regulation of active and reactive power using a single inverter and single scalar control variable, resulting in a fast and low complexity and physically interpretable control framework suitable for EV-dominated EDNs. The value of βj is defined by Equation (16), where f represents the fundamental grid frequency.
β j = 2 π f Δ C
Adjusting the value of ΔC rotates the injected inverter current phasor to the local bus voltage, thereby redistributing the inverter current between its in-phase (active) and quadrature (reactive) components. Unlike the conventional dq-axis and STATCOM control schemes that rely on algebraic decoupling, cascade PI loops, or supervisory power references, the proposed scheme introduces PWM timing itself as the primary control variable for power regulation. As a result, active and reactive power control emerges directly from the relationship between the PWM switching delay and current phase displacement rather than from coordinate transformation or iterative control layers. The maximum active power transfer occurs deterministically at Δ C = n T 4 with T = 1 f , while the intermediate delay values yield combined active and reactive support, and the complementary delay emphasizes reactive compensation. Depending on the phase convention and sign definition of P i n v , the extrema occur at odd quarter period delay C = 2 m + 1 T 4 (e.g., T 4 and 3 T 4 ), while C = m T 2 corresponds to zero crossing active power. This establishes a structurally simple, analytically predictable, and less complex control paradigm that would be particularly well suited for fast, real-time operation in EV-dominated EDNs with highly stochastic power demands.

3.5. Mathematical Modeling of the DM-PWM Controller

This subsection presents the formulation for the proposed DM-PWM controller for regulating active and reactive power by directly controlling the phase displacement between the inverter current and grid voltage. As mentioned earlier, unlike conventional synchronous reference frame controllers relying on dq-axis decoupling and cascaded loops, the proposed method embeds phase regulation directly within the PWM pulse generation process using analytically tunable delays.
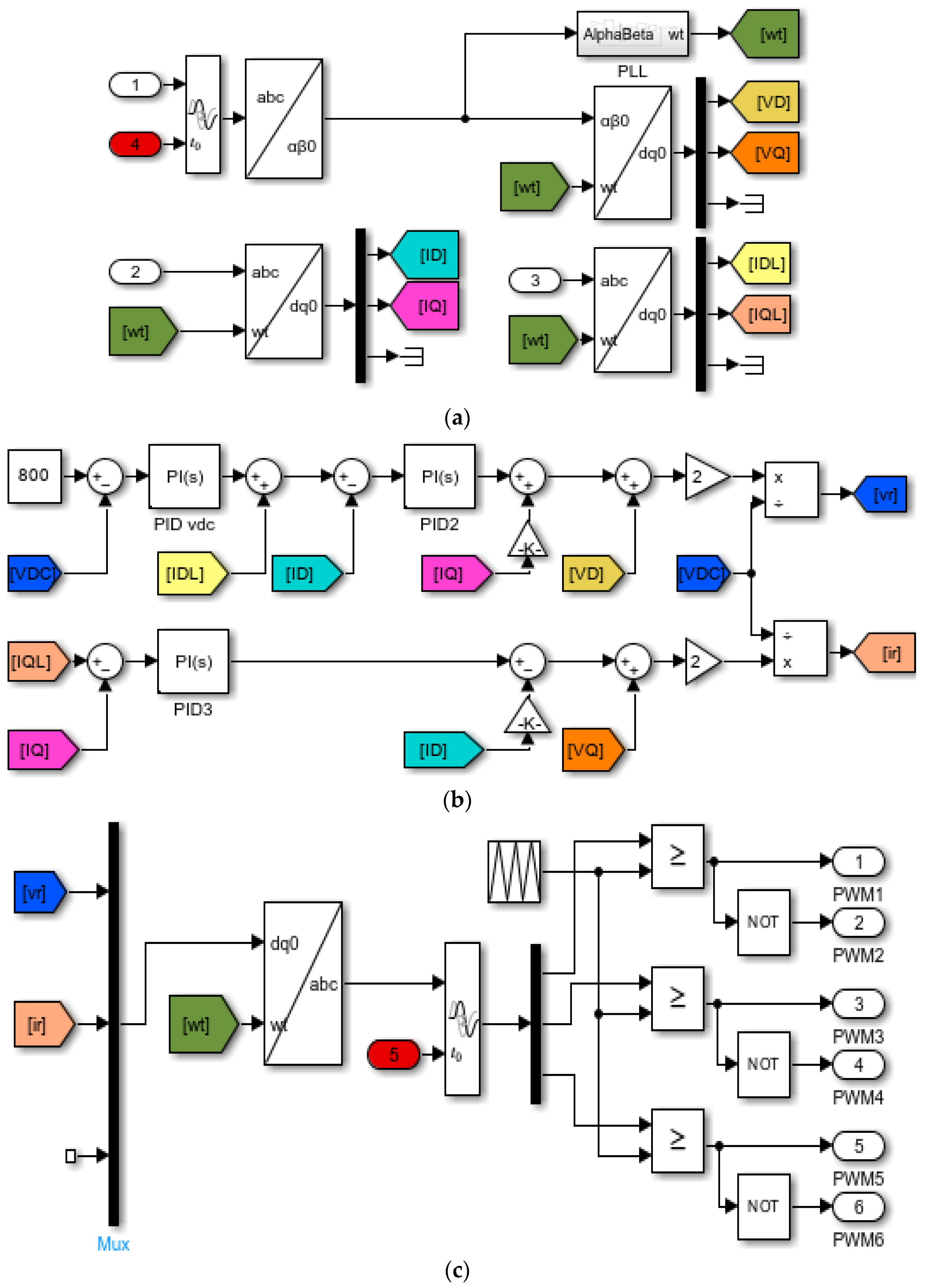
As illustrated in Figure 2 and Figure 3, the proposed controller is structured into two processing groups, PG1 and PG2. Delay C1 is applied to the measured three-phase grid voltage Vj abc (measured at bus j) prior to the abc-dq0 transformation and PLL, thereby affecting the phase reference used by the controller. Delay C2 is applied after the dq-abc transformation and immediately before PWM generation in PG2, directly delaying the inverter switching action. The resulting delay Δ C = C 1 C 2 introduces a deterministic phase displacement between the inverter injected current and the grid voltage, which is exploited for coordinated active and reactive power control.

3.5.1. Time Delay Modeling and Reference Frame Transformation

The effect of the delay element s in the proposed controller is modeled as a time-shifted signal x ( t ) = ω ( t t 0 ) , where ω (t) is the original signal, x(t) is the delayed signal, and t 0 { C 1 , C 2 } denotes the applied delay. In the frequency domain, this delay introduces a pure phase shift without altering the signal magnitude or adding dynamic states as per Equation (17).
L { x ( t ) } = e s t 0 L { ω ( t ) }
Accordingly, the delay acts exclusively as a phase-modulating element, forming the basis of the proposed DM-PWM strategy. After the application of the delay, the three-phase voltage signals are transformed into the stationary reference frame using the Clarke transformation as per Equation (18) and subsequently mapped into the synchronous rotating reference frame via Park transformation as per Equation (19).
u α u β u 0 = 2 / 3 1 / 3 1 / 3 0 1 / 3 1 / 3 1 / 3 1 / 3 1 / 3 u a u b u c
u d u q u 0 = c o s ω t s i n ω t 0 s i n ω t c o s ω t 0 0 0 1 u α u β u 0
The synchronization angle ωt is provided by the phase-locked loop (PLL) in the MATLAB/Simulink 2022a platform, ensuring accurate alignment with the grid fundamental frequency and stable phase coordination between the inverter and the EDN. The PLL is implemented within the PV-BSS-DST voltage source inverter, which is connected in the shunt at the receiving end bus j of the EDN, where it measures the local voltage Vj at the point of common coupling to synchronize the inverter with the grid fundamental frequency.

3.5.2. Proportional-Integral Power Regulation and Delay-Introduced Phase Control

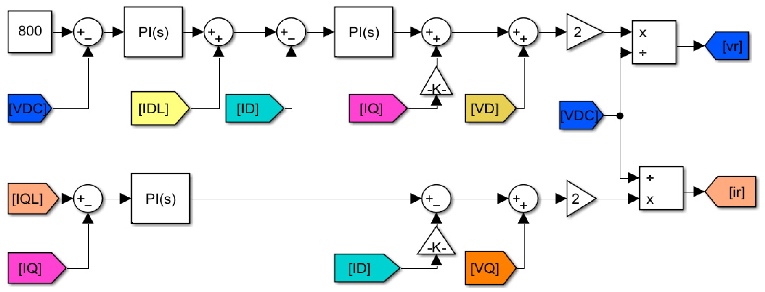
The proposed strategy employs parallel proportional-integral (PI) controllers operating in the synchronous reference frame to regulate the DC link voltage VDC and inverter current component (Id, Iq). The outer voltage regulation loop generates the reference for the d-axis current, ensuring energy balance amongst the PV, BSS and the DC link capacitor. This control low is expressed by Equation (20) with parameters Kp1, Ki1 and Kp2, Ki2 being the PI gains of the voltage and the current loop, respectively.
v r = 2 V D C V r e f ( s ) V D C ( s ) K p 1 + K i 1 s + I d l I d K p 2 + K i 2 s + G I q + V d
Simultaneously, the q-axis current regulation, which governs the reactive power exchange, is defined by Equation (21).
i r = 2 V D C I q l V q K p 3 + K i 3 s G I d + V q
Note that in Equations (20) and (21), the subscript r denotes the reference (modulation) signal generated by the controller; vr and ir are scalar voltage and current references synthetized from the d-q components (Vd, Vq, Id, Iq) and supplied to the PWM block rather than physical d-axis or q-axis quantities.
Figure 4 illustrates the MATLAB/Simulink 2022a implementation of Equations (20) and (21), which constitute the modulation reference supplied to the PWM.
In the proposed framework, the effective phase displacement between the inverter current and the grid voltage is governed by the delay-introduced phase shift β , which directly controls the active and reactive power exchanged with the network. The relationship is given by Equations (22) and (23), where Vj is the bus j voltage magnitude, and Iin the inverter current magnitude. These expressions demonstrate that active and reactive power can be continuously and independently regulated through the single scalar delay variable without requiring the explicit dq-axis power decoupling or additional supervisory control layers.
P i n v = V j I i n c o s β j
Q i n v = V j I i n s i n β j

3.5.3. Distinction Between the Proposed Controller and Conventional PWM Controller

Unlike the classical PWM control strategy that relies on explicit dq-axis decoupling, outer loop power controllers or additional supervisory layers, the proposed modified PWM approach embeds phase regulation directly within the PWM timing mechanism. By manipulating the switching delay, the controller avoids introducing extra dynamic states, preserves stability through inherent grid synchronization, and enables fast and less complex implementation. As a result, simultaneous active and reactive power regulation or control is achieved through structural phase manipulation rather than algebraic decoupling. The mathematical formulation developed in this subsection establishes a direct and physically interpretable relationship between the DM-PWM delay, the inverter-injected current of the PV-BSS-DST device, the resulting phase angle βj, and the active and reactive power exchange between the PV-BSS-DST and EDN at the point of common coupling.
By controlling a single scalar variable ΔC, the PV-BSS-DST device will dynamically control both active and reactive power to mitigate the voltage drop and reduce power losses in the EDN supplying the EVCSs. Therefore, this completes the theoretical foundation of the proposed control strategy and provides a clear transition to the simulation-based validation presented in the next subsection.

3.6. Dynamic System Representation of the PV-BSS-DST Device

The proposed control framework for the PV-BSS-DST device operates on a dynamical model of the PV-BSS-DST inverter system. The system dynamics are governed by the DC link capacitor and the inverter current equations in the synchronous reference frame.
The DC link voltage dynamics are expressed by (24).
C D C d V D C d t = I P V + I B S S I i n v
The state vector x = V D C   I d   I q T . The measured inputs include the grid voltage components V d , V q and frequency ω obtained from the PLL. The control action is implemented through the PWM delay parameter C , which determines β j through (16) and therefore shapes the power exchange governed by Equations (22) and (23). The inverter current dynamics in the dq reference frame are expressed by Equations (25) and (26) as below:
L d I d d t = R I d + ω L I q + V d V i n v , d
L d I q d t = R I q + ω L I d + V q V i n v , q
where V d and V q are the grid voltages in the dq frame, and V i n v , d and V i n v , q are the inverter output voltages.
The DM-PWM delay parameter does not introduce additional dynamic states. Instead, it modifies the inverter output phase angle through (16), which directly controls the active and reactive power [see Equations (22) and (23)]. The system variables are categorized in Table 5.
In Table 5, the subscript (*) denotes reference or desired control values generated by the controller. Especially P i n v * and Q i n v * represents the desired active and reactive power outputs that the inverter aims to track through the current control loop.
The objective is to control the DC link voltage and determine the appropriate delay C to achieve coordinated active and reactive power injection at bus j .

3.7. Generalized Relationship Between the Inverter PWM Delay, Active Power and Reactive Power

3.7.1. Mapping Between ΔC, β j , (Pinv, Qinv)

Based on Figure 5, a generalized analytical relationship is established between the PWM delay parameter ΔC and the inverter active power (Pinv) and reactive power (Qinv) of the PV-BSS-DST device. The delay parameter introduces at the grid frequency f a deterministic phase shift β j (see Equation (16)) between the inverter current and grid voltage that governs the partitioning of apparent power. Simulation results confirm a sinusoidal dependence of active power on ΔC consistent with Equation (22), and normalization by Pinv,max yields to the generalized power delay Equation (27). Physically, increasing Δ C rotates the inverter current phasor relative to the grid voltage, redistributing apparent power without changing its magnitude.
P i n v = P i n v M s i n 2 π f Δ C + π
As shown in Figure 5, the maximum active power injected at the critical bus occurs at C = n T 4 , n N , where N is an integer index (N = 1, 2, 3…) and T = 1 / f is the time period corresponding to the fundamental grid frequency. Zero active power exchange occurs at the integer multiples of T / 2 . The sign of Pinv indicates power injection or absorption. Reactive power varies around a non-zero mean set by the voltage support requirement and follows Equation (28). In physical or implementation terms, adjusting ΔC rotates the inverter current phasor relative to the grid voltage, redistributing the apparent power between the active and reactive components.
Q i n v = Q i n v A + Q i n v M s i n 2 π f Δ C + π 2
where QinvA is the average reactive power contribution, and QinvM is the reactive power modulation amplitude. Equation (28) confirms that the reactive power reaches its extrema when the active power crosses zero, reinforcing the complementary nature of P-Q control via delay modulation. Using the MATLAB/Simulink 2022a platform, Figure 5 presents the plot of the relation between Δ C , Q i n v and P i n v for the two-bus EDN shown in Figure 1.

3.7.2. Physical Interpretation, Control Implication and Consistency with Simulation Results

Equations (27) and (28) establish a direct and continuing mapping between ΔC, β and (Pinv, Qinv), which has the following implications:
  • A single scalar delay variable to control both active and reactive power;
  • No explicit dq-axis power decoupling is required;
  • Maximum power transfer conditions are analytically predictable;
  • Complexity is reduced compared to the conventional schemes.
The results demonstrate that the inverter naturally transitions between active dominant and reactive dominant operation depending on the selected delay value. For the 50 Hz test system considered in the study, the network T = 20   m s , the maximum active power control is observed at Δ C = 5   m s   ( i . e .   Δ C = T / 4 ) , and the minimum voltage drops and power losses coincide with this operating point. These analytical results are in full agreement with the simulation trends reported in Section 5, validating the proposed generalized delay power relationship.
The generalized expression derived in this subsection provides a compact control law for the inverter-based FACTS devices, a scalable formulation applicable to larger EDNs, and a foundation for optimization-based placement and tuning of PV-BSS-DST units. By embedding the power control strategy directly into PWM timing, the proposed framework offers a structurally simple yet physically rigorous solution for real-time active and reactive power management in EV-integrated EDNs.

3.8. Control Strategy: Summary and Operating Constraints

This subsection consolidates the analytical development of Section 3 into a unified control framework for a stable and physically realizable implementation. The proposed PV-BSS-DST device enables simultaneous active and reactive power control by regulating the inverter current grid voltage phase angle through the DM-PWM scheme. Despite the conventional multi-loop dq-axis and supervisory control methods, power regulation is embedded directly within the PWM pulse generation stage. The control strategy is summarized as follows.
  • The grid voltage is measured and synchronized using a phase-locked loop (PLL).
  • Two parameters C 1 and C 2 are embedded at the selected stage of the PWM pulse generation process.
  • Their absolute difference Δ C = C 1 C 2 introduces a controllable phase shift β between the inverter current and grid voltage.
  • The phase shift directly determines the active and reactive power exchanged with the EDN.
  • A PI-regulated DC link voltage loop maintains energy balance among the PV source, battery storage system, and DC link capacitor.
Through this structure, a single timing-based control variable governs both active and reactive power flow, enabling fast, low complexity, and physically interpretable control to ensure stability, physical realizability, and grid compliance as summarized in this section. These constraints define the admissible operating region of the controller and guarantee safe inverter operation, voltage stability, and power quality compliance.
The constraints summarized in Table 6 are consistent with established practice inverter-based STATCOM and PV-STATCOM control. Apparent power and current limits reflect inverter rating and semiconductor protection requirements [10,19,20,21,31], while DC link voltage regulation ensures stable energy exchange between the PV source, battery storage system and the grid [19,21]. The delay-bound constraint follows the periodic nature of phase displacement in PWM-based control [10], and harmonic performance is enforced in accordance with IEEE 519 limits as commonly adopted in grid-connected inverter and power quality studies [10,19].
Building on the analytical formulation of the DM-PWM control architecture, including system modeling delay-induced phase control, power-delay relationship, and operating constraints, the next section presents the MATLAB/Simulink 2022a implementation and validates the proposed DM-PWM method through time domain simulations under representative EVCS operating conditions.
It is important in this study to compare the computational complexity of the proposed DM-PWM strategy with the conventional dq-axis-based STATCOM control. Conventional dq-based control requires:
  • Clarke and Park transformation;
  • Dual PI current loops;
  • Outer power or voltage loop;
  • Decoupling terms across coupling compensation;
  • Optional supervisory energy management layer.
In contrast, the proposed DM-PWM control has the following properties:
  • Uses a single scalar delay parameter   C ;
  • Eliminates explicit dq-axis decoupling for power control;
  • Avoids multi-loop active–reactive power separation;
  • Does not require observer-based or predictive algorithms.
Main differences between the operational principles and computational procedures of the proposed delay-modulated control strategy (Algorithm 1) and the conventional dq-axis STATCOM controller (Algorithm 2) are presented in Table 7.
To highlight the methodological difference between the conventional dq-axis STATCOM and the proposed DM-PWM strategy, Table 8 summarizes the main control stages of both approaches. The comparison identifies the functional equivalence of each stage and illustrates how the proposed delay-based control reduces the number of control variables and intermediate processing steps.
As shown in Table 8, the proposed DM-PWM approach replaces multiple control variables and intermediate processing stages of the conventional dq-axis STATCOM controller with a single delay-based control parameter C , while maintaining the ability to control both active and reactive power exchange with the grid.

4. MATLAB/Simulink Implementation and Validation

This section presents the MATLAB/Simulink 2022a implementation of the proposed DM-PWM control strategy and validates the analytical development detailed in Section 3 through time domain simulations. The PV-BSS-DST system is evaluated under EVCS-type loading supplied by the test EDN to assess the coordinated active and reactive power support, voltage regulation, loss reduction, and power quality performances. The overall MATLAB/Simulink model given in Figure 6.
The MATLAB/Simulink model shown in Figure 6 is used to demonstrate the effectiveness of the proposed DM-PWM scheme in reducing voltage drop and active power losses through the coordinated active and reactive power control at bus j. Figure 7 presents the detailed views of the PV-BSS DST model shown in Figure 6. The parameters listed in Table 9 are derived from the MATLAB/Simulink 2022a component models, with the PV-BSS-DST device and load setting selected to represent an aggregated cluster of approximately ten commercial EVCSs, each rated at 20 kW each.

4.1. Simulation Architecture

As mentioned earlier, the proposed analytical control framework using a discrete time power electronic model comprises a two-bus radial EDN supplying the EVCS demand and a unified PV-BSS-DST compensating device connected to the DM-PWM controller at the critical load bus DM-PWM controller.
The PV-BSS-DST integrates the PV source, battery storage system, DC link capacitor, and a three-phase voltage source inverter operating as a DSTATCOM (or DST), all interfaced through a common DC bus. According to Section 3.1, Section 3.2, Section 3.3, Section 3.4, Section 3.5, Section 3.6 and Section 3.7, the DC link voltage is regulated via a PI controller to maintain energy balance among the DC side components. Two tunable parameters C1 and C2 are embedded directly within the PWM pulse generation process, producing a controllable phase shift β j between inverter current and the grid voltage. The mechanism enables coordinated active and reactive power control without explicit dq-axis decoupling.
Grid synchronization is achieved using the PLL, while the voltage and current measurements are used to compute power quantities and assess performances metrics. By embedding the control action at the PWM level, the proposed model ensures fast dynamic response and reduced computational complexity, providing a direct link between analytical formulations and the simulation results presented in the next section.

4.2. Numerical Implementation and Solver Configuration

The simulations are implemented in MATLAB/Simulink 2022a using a discrete switching model of the inverter. The network dynamics are solved using MATLAB SimPowerSystems continuous solver, while the control loops are implemented in discrete time.
A fixed step solver with time step of 5–10 μ s is used to accurately capture PWM switching behavior. The PI controller is discretized using Forward Euler Approximation. FFT analysis is performed using the Simulink powergui block to evaluate the THD in accordance with IEEE 519.
The nonlinear algebraic relationship between delay   C , phase   β j , and injected power is resolved at each simulation step through block-based numerical evaluation in Simulink.

4.3. Simulation Parameters and Test Scenarios

Table 9 summarizes the key parameters used in Matltab/Simulink simulations. The selected values represent a three-phase 415 V low-voltage (LV) commercial distribution feeder supplying an aggregated EV charging demand of approximately 200 kW, corresponding to ten 20 kW commercial chargers. The modeling of the EV charging infrastructure and charger technology follows the framework discussed in the study [50] by Saraswathi, V. N. and Ramachandran, which provided a comprehensive review of EV charging technologies, EVCS architecture and grid integration characteristics. The feeder configuration and voltage regulation consideration for low-voltage EDNs are consistent with the analysis presented by Wang et al. in [51], which examined the voltage regulation challenges and reactive power control in PV-integrated low-voltage distribution systems. The PV irradiance of 1000 W/m2 corresponds to the standard test conditions commonly adopted in grid PV modeling studies [52]. The battery voltage and capacity are selected to provide short-term active power support during peak EV demand, consistent with hybrid PV-BSS configuration reported in the study [53]. These assumptions allow the test system to emulate a realistic EV-integrated distribution node experiencing high and fast varying charging demands.
To assess the impact of delay modulation, the following test cases are considered:
  • PV-BSS-DT disconnected (base case);
  • PV-BSS-DST connected with incremental values of C 1 , while C 2 = 0 .
In summary, the delay parameter C is systematically varied over the admissible range 0 C T 2 using uniform steps of size C = T / 40 , resulting in 21 discrete delay points, including the boundary values. This resolution is sufficient to capture the nonlinear dependence of active P i n v and reactive Q i n v power with respect to phase displacement β j = 2 π f C while maintaining computational efficiency.

4.4. Model Validation and Performance Metrics

The proposed DM-PWM controller is validated using voltage regulation, active and reactive power losses, inverter power control ( P i n v and Q i n v ) current sharing and the THD as performance indicators.
The time domain simulation and FFT analysis confirm the analytical power-delay relationship and demonstrate voltage drop reduction, loss minimization, and IEEE 519 harmonic performances.

4.5. Limitations and Scalability to Multi-Node Distribution Networks

The analytical validation-proposed DM-PWM control framework is performed on a simplified two-bus radial EDN. This configuration is selected to ensure analytical clarity and to explicitly derive the delay phase power relationship without the additional coupling effects present in multi-node systems. The two bus structures enable closed-form derivation of the injected current formulation and generalized mapping between the PWM delay parameters and the inverter active–reactive power exchange.
However, practical distribution networks are multimodal and may be weakly meshed. In such a system, the following additional phenomena arise:
  • Network coupling effects:
Power injection at a given bus influences voltages and line flows across multiple nodes through the full nodal matrix Y b u s . The localized voltage drop relation of Equation (4) becomes a network-wide interaction.
  • Multiple operational constraints:
A multi-bus system imposes simultaneous voltage magnitude constraints ( V m i n V i V m i n ), feeder thermal limits, transformer loading limits, and possible reverse power flow conditions.
  • Coordination among multiple inverter-based devices:
When several compensating units operate currently, independent delay tuning may produce interaction effects, requiring coordinated control or optimization-based dispatch.
Despite additional complexities, the delay-modulated control law derived in this study remains locally valid for each inverter unit. For bus i , the delay parameter C and C i produce a deterministic phase displacement β i = 2 π f C i , and the corresponding power injection follows (22) and (23). Therefore, scalability is achieved by embedding the local DM-PWM law into a network-level power flow or optimal power flow framework.
Extension to the multi-node system can be implemented by:
  • Modeling each PV-BSS-DST as controllable injection in the AC power flow equations;
  • Selecting C i subject to inverter limits, voltage constraints, and feeder thermal constraints;
  • Coordinating multiple units using centralized optimal power flow or distributed sensitivity-based methods.
Future work will evaluate the proposed approach on a standard multi-bus benchmark feeder under time-varying EV charging conditions to quantify coordination requirements and system-level performance gains.

5. Results and Discussion

The section presents and discusses the simulation results obtained using the MATLAB/Simulink 2022a model described in Section 4. The objective is the evaluation of the effectiveness of the DM-PWM control strategy in regulating voltage, reducing power losses, and enabling coordinated active and reactive power control in EDNs supplying EVCS loads.

5.1. Voltage Regulation, Power Sharing, and Power Quality Performance

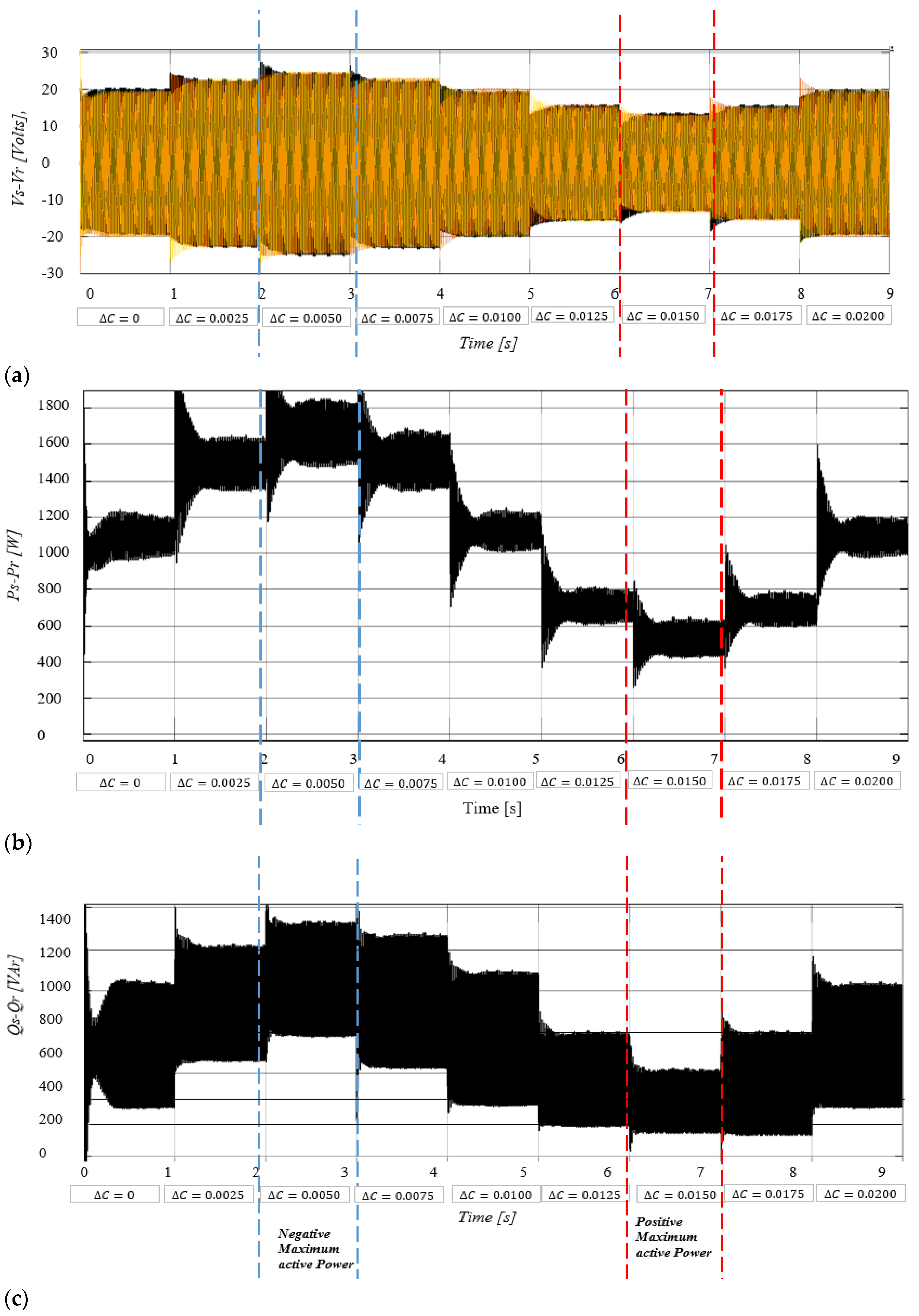
Figure 8 illustrates the effect of applying the proposed DM-PWM control on voltage drop and active and reactive power losses in the test EDN. The base (uncompensated) case is simulated using the same network model under EV loading conditions with the PV-BSS-DST disconnected (i.e., I i n j = 0 and C = 0 ). In this condition, the receiving end voltage at bus j exhibits a drop of approximately 20 V, corresponding to 0.048 p.u. on a 415 V base. The system base values are defined as V b a s e = 415   V and S b a s e = 0.2   M V A (corresponding to the 200 kW aggregated EV load). These correspond to active and reactive power losses of about 10 kW and 1 kVAr, respectively.
When the PV-BSS-DST device is activated, both voltage regulation and loss reduction improve as a function of the delay parameter. The minimum voltage drops of approximately 13 V (0.031 p.u.) occur at ΔC = 0.015 s, coinciding with minimum active and reactive power losses of 6 kW and below 0.4 kVAr.
Figure 9 illustrates that the inverter active power reaches a maximum of approximately 55 kW at C = 0.015   s (corresponding to 3 T / 4 for a 50 Hz system). The reactive power varies sinusoidally with the delay parameter and reaches its extrema at phase-shifted delay values when the active power crosses zero.
Figure 10 presents the current-sharing behavior between the EDN and the inverted load. While the load current remains constant under EVCS demand, the grid current decreases as the inverter supply and share of active power increase, reaching the minimum at ΔC = 0.015 s.
Figure 10 illustrates that the load current remains unchanged, resulting in constant load power and confirming that the proposed delay modulation primarily redistributes network side active and reactive power flows in accordance with the analytical mapping Δ C β j ( P i n v , Q i n v ) .
The power quality performance is evaluated using the FFT analysis, which illustrates that the voltage THD remains low at approximately 0.22% for ΔC = 0.015 s, well below the IEEE 519 limits.
The reported THD value corresponds to steady-state operation at the point of common coupling under balanced three-phase loading and ideal inverter switching characteristics in the simulation environment. The low distortion level is primarily attributed to several modeling conditions. Firstly, the system operates under a strictly balanced three-phase voltage and current, eliminating negative and zero-sequence components that would otherwise increase harmonics content. Secondly, a sufficiently high switching frequency relative to the 50 Hz fundamental frequency is employed, which shifts the switching harmonics to higher frequency bands where they are naturally attenuated by the interface inductance and grid impedance. Third, the grid source in the simulation is modeled as an ideal sinusoidal voltage source without pre-existing background harmonic distortion or upstream nonlinear loads.
In addition, the proposed delay-modulated PWM method modifies only the phase displacement between the inverter current and grid voltage and does not introduce discontinuity or low-order harmonic components in the modulation signal. Therefore, the dominant harmonic components remain associated with high-frequency switching rather than the lower-order distortion that significantly affects THD.
It is acknowledged that a practical distribution network typically exhibits non-ideal conditions, including background harmonic distortion (commonly 1–3% in weak feeders), grid impedance asymmetry, measurement noise, non-ideal semiconductor switching behavior and nonlinear loads. Under such practical or field conditions, the measured THD at the point of common coupling may be higher than the simulated value, consequently, the reported 0.22% THD represents the intrinsic harmonic performance of the proposed DM-PWM control under controlled analytical conditions rather than a guaranteed field-level harmonic index. Importantly, the value remains well below the IEEE 519 voltage distortion of 5%, indicating that the delay-based control mechanism does not introduce additional low-order harmonics distortion.
These results demonstrate that effective voltage regulation and loss reduction are achieved without compromising power quality.
In summary, the reported THD of approximately 0.22% corresponds to voltage distortion at the point of common coupling under steady-state operating conditions with balanced loading and ideal inverter-switching characteristics. The low THD is attributed to:
  • Balanced three phase conditions;
  • High switching frequency;
  • Absence of background grid distortion in the simulation model.
In practical field conditions, background harmonics distortions and network modalities may result in higher THD levels.

5.2. Generalized Voltage and Power Capability Analysis

As shown in Figure 7 and Figure 9, the simulation result confirms the analytical relationship between the delay parameter ΔC, inverter active power P i n v , and reactive power Q i n v across multiple operating conditions summarized in Figure 5. Figure 9 demonstrates that the maximum active power injection occurs at the delay value, satisfying Δ C = n T 4 for the EDN operating at the fundamental grid frequency f = 50   H z when the grid period is T = 1 f = 0.02   s . Substituting n = 3 yields C = 3 T 4 = 0.015   s , which exactly corresponds to the delay values at which the maximum inverter active power of approximately 55 kW is illustrated in Figure 9. Where the active power transitions through zero, the reactive power reaches its extrema at phase-shifted delay values, and the inverter naturally transitions between active dominant operating modes. This generalized behavior highlights the robustness and scalability of the proposed control strategy. Table 10 presents the performance comparison of the proposed DM-PWM strategy with respect to existing approaches such as DSTATCOM, PV-STATCOM, fuzzy controller, BESS STATCOM, and ARC-based methods.
The comparison summarized in Table 10 highlights the main operational differences between the conventional dq-axis STATCOM control strategy and the proposed delay-modulated PWM (DM-PWM) approach. The conventional approach relies on multiple cascading control loops, including dq-axis transformations, inner current regulators, and decoupling compensation terms, which increase implementation complexity and controller tuning requirements. In contrast, the proposed DM-PWM strategy achieves coordinated and reactive power control using a single inverter and a single scalar delay parameter C .
The results demonstrate that the DM-PWM control framework significantly improves voltage regulation and feeder efficiency in the tested distribution feeder. In particular, the receiving end voltage drop is reduced by up to 35%, while active power losses decrease by approximately 40%. In addition, the proposed method maintains acceptable power quality, with a voltage THD within IEEE 519 limits.
Overall, the comparison indicates that the proposed DM-PWM strategy provides comparable or improved voltage support and loss reduction while reducing controller complexity and hardware requirements. This simplified control structure makes the method particularly suitable for distribution networks with high penetration of electric vehicle charging loads, where fast and coordinated active–reactive power regulation is required
By embedding power control directly into the PWM timing, the DM-PWM method establishes a direct analytical relationship between the switching delay, current phase displacement and active and reactive power exchange.
Unlike reactive power dominated or multi-loop approaches, the proposed strategy exploits the PWM delay as a deterministic control variable, providing predictable operating points such as the maximum active power transfer at t  Δ C = n T 4 . This eliminates iterative tuning and supervisory coordination while maintaining low harmonic distortion.
From an implementation perspective, the DM-PWM controller can be implemented via firmware-level PWM modification and integrated into an existing inverter hardware. The delay parameter can be adjusted in real time based on the voltage deviation, power losses or EVCS demand, enabling scalable deployment in EV-dominated EDNs.

6. Conclusions and Future Work

This study introduced a delay-modulated PWM (DM-PWM) control framework for coordinated active and reactive power control in an EV-integrated EDN using a unified PV-BSS-DST device. The key innovation lies in using PWM timing as the primary control variable, enabling simultaneous active and reactive power control through a single inverter and single scalar delay parameter.
A control-oriented analytical formulation establishes a direct relationship between the PWM delay difference Δ C , the inverter current phase displacement, and the resulting exchanged active and reactive power. This illustrates that the maximum active power transfer occurs at Δ C = n T 4 with T as the grid period, providing a predictable and physically interpretable operating point governed by a single scalar control parameter.
The proposed strategy is validated with MATAB/Simulink on a representative EDN feeder supplying an EVCS-type load. At the optimal delay value, the receiving end voltage drop was reduced by 35%, while the active power losses decreased by about 40%. The reactive losses were also mitigated, and the voltage total harmonics distortion was maintained at about 0.22%, well below the IEEE 519 limits. These results confirm that the proposed control strategy simultaneously improves the voltage regulation, reduces losses, and preserves power quality under power electronics-dominated operating conditions.
Relative to the existing approaches such as DSTATCOM, PV-STATCOM, fuzzy controller, BESS STATCOM, and ARC-based methods, the proposed framework is found to achieve comparable or superior performance while using a simple control structure. Whereas most of the prior solutions relying on reactive power only control dq-axis decoupling or hierarchical supervisory control, the proposed method enables simultaneous active and reactive power support using a single inverter and a single delay parameter, resulting in lower computational complexity and improved harmonic performance.
It has already been explained that the validation is conducted on a simplified two-bus radial distribution model to enable analytical clarity and direct interpretation of the delay–power relationship.
While this structure captures the fundamental integration between inverter phase displacement and feeder voltage drop, larger multi-node or meshed networks may introduce additional coupling effects, power flow redistribution, and coordination requirements among multiple compensating devices.
Scaling the proposed network to multimode systems will require coordinated placement strategies and potentially distributed delay optimization schemes.
Future work will extend the approach to larger-scale distribution EDNs, develop adaptive delay-tuning strategies under EV and renewable uncertainty, and perform real-time and hardware-in-the-loop validation to address practical implementation considerations.

Author Contributions

Conceptualization, K.J.M. and S.C.; methodology, K.J.M.; software, K.J.M.; validation, K.J.M. and S.C.; formal analysis, K.J.M.; investigation, K.J.M.; resources, S.C.; data curation, K.J.M.; writing—original draft preparation, K.J.M.; writing—review and editing, S.C.; visualization, K.J.M.; supervision, S.C.; project administration, S.C.; funding acquisition, S.C. All authors have read and agreed to the published version of the manuscript.

Funding

This research was funded by National Research Foundation, South Africa, and Sasol, South Africa, grant number 150523.

Data Availability Statement

Data will only be made available after the doctoral research by the first author is completed and dissertation submitted.

Acknowledgments

The authors also gratefully acknowledge the support and infrastructure provided by Electrical Engineering Department, University of Cape Town, South Africa.

Conflicts of Interest

The authors declare no conflicts of interest.

Abbreviations

The following abbreviations are used in this paper.
BSSBattery storage system
DM-PWMDelay-modulated pulse with modulation
DSTDistribution static synchronous compensator (D-STATCOM)
EDNEnergy distribution network
EVElectric vehicle
EVCSElectric vehicle charging station
PVPhotovoltaic
PWMPulse width modulation
THDTotal harmonic distortion
ADRCActive disturbance rejection control
V2GVehicle-to-grid
List of Variables with Definitions and Units
kSending end bus number for the two-bus EDN (volt)
jReceiving end bus number for the two-bus EDN (volt)
fFundamental grid frequency (hertz)
VkVoltage magnitude at sending end bus k (volt)
α k Voltage angle at sending end bus k (degree)
VjVoltage magnitude at receiving end bus j (volt)
α j Voltage angle at receiving end bus j (degree)
ΔVjVoltage drop at bus j (volt)
VsmSending end voltage magnitude (for post-control voltage phasor) (volt)
α s m j Sending end voltage angle (for post-control voltage phasor) (degree)
Vj,newNew value of voltage magnitude at bus j (post-control) (volt)
α j , n e w New value of voltage angle at bus j (post-control) (degree)
βjControllable phase shift introduced by the inverter (degree)
ΔCDelay parameter calculated from two separate delay parameters C1 and C2
IsmjMagnitude of line current to load from transformer Tm secondary (ampere)
θ s m j Angle of line current angle supplying the load (degree)
Iin,jMagnitude of current injected by the PV-BSS-DST (ampere)
α j , n e w + β j Angle of current injected by the PV-BSS-DST (degree)
PjActive power demand at bus j (watt)
QjReactive power demand at bus j (VAr)
SjTotal apparent power demand at bus j (VAr)
PEVCSActive power associated with the EVCS (watt)
QEVCSReactive power associated with the EVCS (VAr)
PjLActive power corresponding to the load components (watt)
QjLReactive power corresponding to the load components (VAr)
PinvInverter active power supplied by PV-BSS-DST (watt)
QinvInverter reactive power supplied by PV-BSS-DST (VAr)
PkjActive power flow from bus k to bus j in uncompensated model (watt)
QkjReactive power flow from bus k to bus j in uncompensated model (VAr)
P L o s s , k j Copper loss in the EDN (watt)
P i r o n , l m Transformer Tm iron loss (watt)
Bmax,mMaximum transformer core flux density (tesla)
fmOperating maximum frequency for loss calculation (hertz)
k H , i Hysteresis loss factor
k E , m Eddy current loss factor
ZkjImpedance of line connecting bus k to bus j (ohm)
RkjResistance of line connecting bus k to bus j (ohm)
XkjReactance of line connecting bus k to bus j (ohm)
R l p m Line resistance between bus k to the transformer Tm primary (ohm)
R l s m Line resistance between bus j to the transformer Tm secondary (ohm)
R p m Transformer primary winding resistance (ohm)
R s m Transformer secondary winding resistance (ohm)
X p m Line reactance between bus k and transformer Tm primary (ohm)
X s m Line reactance between bus j and transformer Tm secondary (ohm)
ZsmEquivalent impedance of line connecting bus k to bus j (ohm)
RsmEquivalent resistance of line connecting bus k to bus j (ohm)
XsmEquivalent reactance of the line connecting bus k to bus j (ohm)
vrScalar voltage reference synthesized from the dq components (volt)
irScalar current reference synthesized from the dq components (ampere)
Vd, Vqdq components for voltage (volt)
Id, Iqdq components for current (ampere)

References

  1. Lei, X.; Zhong, J.; Chen, Y.; Shao, Z.; Jian, L. Grid integration of electric vehicles within electricity and carbon markets: A comprehensive overview. eTransportation 2025, 25, 100435. [Google Scholar] [CrossRef]
  2. International Energy Agency. Available online: https://www.iea.org/reports/global-ev-outlook-2021 (accessed on 3 October 2024).
  3. Singh, S.; Jagota, S.; Singh, M. Energy management and voltage stabilization in an islanded microgrid through an electric vehicle charging station. Sustain. Cities Soc. 2018, 41, 679–694. [Google Scholar] [CrossRef]
  4. Ali, A.; Mahmoud, K.; Lehtonen, M. Maximizing Hosting Capacity of Uncertain Photovoltaics by Coordinated Management of OLTC, VAr Sources and Stochastic EVs. Int. J. Electr. Power Energy Syst. 2021, 127, 106627. [Google Scholar] [CrossRef]
  5. Corinaldesi, C.; Lettner, G.; Schwabeneder, D.; Ajanovic, A.; Auer, H. Impact of Different Charging Strategies for Electric Vehicles in an Austrian Office Site. Energies 2020, 13, 5858. [Google Scholar] [CrossRef]
  6. Hamrouni, N.; Younsi, S.; Jraidi, M. A Flexible Active and Reactive Power Control Strategy of a LV Grid Connected PV System. Energy Procedia 2019, 162, 325–338. [Google Scholar] [CrossRef]
  7. Singh, P.K.; Dahiya, A.K. Analysis Modelling & Simulation of Grid Connected PV-System with D-Statcom. In Proceedings of the 2018 Second International Conference on Intelligent Computing and Control Systems (ICICCS), Madurai, India, 14–15 June 2018. [Google Scholar]
  8. Solanki, N.; Patel, J. Fuzzy logic based PV STATCOM operation for grid voltage regulation in night. In Proceedings of the 2017 International Conference on Soft Computing and its Engineering Applications (icSoftComp), Changa, India, 1–2 December 2017. [Google Scholar]
  9. Yan, S.; Zhang, A.; Zhang, H.; Wang, J.; Bhan, P. Study on the novel power optimizer based on SST. In Proceedings of the 2015 34th Chinese Control Conference (CCC), Hangzhou, China, 28–30 July 2015. [Google Scholar]
  10. Kumar, N.; Buwa, O.N.; Thakre, M.P. Virtual Synchronous Machine Based PV-STATCOM Controller. In Proceedings of the 2020 IEEE First International Conference on Smart Technologies for Power, Energy and Control (STPEC), Nagpur, India, 25–26 September 2020. [Google Scholar]
  11. Wang, M.; Wang, X.; Qiao, J.; Wang, L. Improved Current Decoupling Method for Robustness Improvement of LCL-type STATCOM Based on Active Disturbance Rejection Control. IEEE Access 2019, 7, 121781–121792. [Google Scholar] [CrossRef]
  12. Popavath, L.N.; Nagaraju, G.; Naresh, K. A PV-Statcom for Enhancement of power quality in grid integrated system using Unit Vector Controller. In Proceedings of the 2020 International Conference on Artificial Intelligence and Signal Processing (AISP), Amaravati, India, 10–12 January 2020. [Google Scholar]
  13. Toodeji, H.; Farokhnia, N.; Riahy, G.H. Integration of PV module and STATCOM to extract maximum power from PV. In Proceedings of the 2009 International Conference on Electric Power and Energy Conversion Systems, (EPECS), Sharjah, United Arab Emirates, 10–12 November 2009. [Google Scholar]
  14. Varma, R.K.; Maleki, H. PV Solar System Control as STATCOM (PV-STATCOM) for Power Oscillation Damping. IEEE Trans. Sustain. Energy 2018, 10, 1793–1803. [Google Scholar] [CrossRef]
  15. Pati, S.; Mohanty, K.B.; Kar, S.K.; Mishra, S. Voltage and frequency control of a micro-grid using a fuzzy logic controller based STATCOM equiped with battery energy storage system. In Proceedings of the 2016 International Conference on Circuit, Power and Computing Technologies (ICCPCT), Nagercoil, India, 18–19 March 2016. [Google Scholar]
  16. Tharani, K.; Dahiya, R. PV module integration with STATCOM for reactive power compensation. In Proceedings of the 2014 Innovative Applications of Computational Intelligence on Power, Energy and Controls with Their Impact on Humanity (CIPECH), Ghaziabad, India, 28–29 November 2014. [Google Scholar]
  17. Smrithi, K.; Vittappan, S.; Jayanand, B. A Novel Converter Topology Based STATCOM For Reactive Power Compensation. In Proceedings of the 2017 Asian Conference on Energy, Power and Transportation Electrification (ACEPT), Singapore, 24–26 October 2017. [Google Scholar]
  18. Verma, N.; Singh, N.; Yadav, S.; Gupta, S. Reactive Power Compensation of Solid State Transformer for WECS. In Proceedings of the 2018 2nd International Conference on Electronics, Materials Engineering & Nano-Technology (IEMENTech), Kolkata, India, 4–5 May 2018. [Google Scholar]
  19. Patel, A.A.; Patel, A.A. Grid integrated solar photovoltaic system with static compensator. In Proceedings of the 2017 IEEE International Conference on Power, Control, Signals and Instrumentation Engineering (ICPCSI), Chennai, India, 21–22 September 2017. [Google Scholar]
  20. Ushkewar, S.; Bodke, M.; Justin, M.; Barghare, A.; Dudhawade, B. Compensation of Reactive Power in DFIG Based Wind Farm using STATCOM. In Proceedings of the 2018 Fourth International Conference on Advances in Electrical, Electronics, Information, Communication and Bio-Informatics (AEEICB), Chennai, India, 27–28 February 2018. [Google Scholar]
  21. Liang, X.; Jiang, F.; Peng, X.; Xiong, L.; Jiang, Y.; Gautam, S. Improved hybrid reactive power compensation system based on FC and STATCOM and its control method. Chin. J. Electr. Eng. 2022, 8, 29–41. [Google Scholar] [CrossRef]
  22. Shriya, U.; Veena, H.S. Increasing Grid Power Transmission Using PV-STATCOM. In Proceedings of the 2021 6th International Conference for Convergence in Technology (I2CT), Maharashtra, India, 2–4 April 2021. [Google Scholar]
  23. Macana, C.A.; Pota, H.R.; Hossain, M.A. Modeling and Simulation of Inverter based Distributed Generators for Renewable Energy Integration. IFAC-PapersOnLine 2019, 52, 30–35. [Google Scholar] [CrossRef]
  24. Kabba, A.; Fadil, H.E.; Hamed, A.; Yahya, A.; Giri, F. A high gain observer design for the three-phase shunt active power filter interfacing a photovoltaic source. IFAC-PapersOnLine 2022, 55, 306–311. [Google Scholar] [CrossRef]
  25. Tokiwa, A.; Tanaka, T.; Satake, Y.; Fukuda, M.; Yamada, H. Constant DC-Capacitor Voltage-Control-Based Reactive Power Control Strategy of Three-Level NPC Inverter-Based STATCOM. In Proceedings of the 2018 21st International Conference on Electrical Machines and Systems (ICEMS), Jeju, Republic of Korea, 7–10 October 2018. [Google Scholar]
  26. Moghbel, M.; Masoum, M.A.S.; Fereidouni, A.; Deilami, S. Optimal Sizing, Siting and Operation of Custom Power Devices With STATCOM and APLC Functions for Real-Time Reactive Power and Network Voltage Quality Control of Smart Grid. IEEE Trans. Smart Grid 2018, 9, 5564–5575. [Google Scholar] [CrossRef]
  27. Varma, R.K. PV-Statcom Applications In Transmission Systems. In Smart Solar PV Inverters with Advanced Grid Support Functionalities; Wiley-IEEE Press: Hoboken, NJ, USA, 2022; pp. 205–300. [Google Scholar]
  28. Paghdar, S.; Sipai, U.; Ambasana, K.; Chauhan, P.J. Active and reactive power control of grid connected distributed generation system. In Proceedings of the 2017 Second International Conference on Electrical, Computer and Communication Technologies (ICECCT), Coimbatore, India, 22–24 February 2017. [Google Scholar]
  29. Ahmadi, B.; Ceylan, O.; Ozdemir, A. Cuckoo search algorithm for optimal siting and sizing of multiple distributed generators in distribution grids. In Proceedings of 2019 Modern Electric Power Systems (MEPS), Wroclaw, Poland, 9–12 September 2019. [Google Scholar]
  30. Deilami, S.; Masoum, A.S.; Moses, P.S.; Masoum, M.A.S. Real-Time Coordination of Plug-In Electric Vehicle Charging in Smart Grids to Minimize Power Losses and Improve Voltage Profile. IEEE Trans. Smart Grid 2011, 2, 456–467. [Google Scholar] [CrossRef]
  31. Zhou, X.; Zhong, W.; Ma, Y.; Guo, K.; Yin, J.; Wei, C. Control Strategy Research of D-STATCOM Using Active Disturbance Rejection Control Based on Total Disturbance Error Compensation. IEEE Access 2021, 9, 50138–50150. [Google Scholar] [CrossRef]
  32. Kurbatskii, V.G.; Sidorov, D.N.; Spiryaev, V.A.; Tomin, N.V. On the Neural Network Approach for Forecasting of Nonstationary Time Series on the Basis of the Hilbert–Huang Transform. Autom. Remote Control. 2011, 72, 1405–1414. [Google Scholar] [CrossRef]
  33. Aghajan-Eshkevari, S.; Azad, S.; Nazari-Heris, M.; Ameli, M.T.; Asadi, S. Charging and Discharging of Electric Vehicles in Power Systems: An Updated and Detailed Review of Methods, Control Structures, Objectives, and Optimization Methodologies. Sustainability 2022, 14, 2137. [Google Scholar] [CrossRef]
  34. Hu, J.; You, S.; Lind, M. Coordinated Charging of Electric Vehicles for Congestion Prevention in the Distribution Grid. IEEE Trans. Smart Grid 2014, 5, 703–711. [Google Scholar] [CrossRef]
  35. Khodayar, M.E.; Wu, L.; Shahidehpour, M. Hourly Coordination of Electric Vehicle Operation and Volatile Wind Power Generation in SCUC. IEEE Trans. Smart Grid 2012, 3, 1271–1279. [Google Scholar] [CrossRef]
  36. Zulkifli, S.A.; Elhassan, M.; Abdulrahman, I. A Comprehensive Review of Time-Delay Compensation Techniques for Digitally Controlled Grid-Connected Inverters. IET Renew. Power Gener. 2021, 15, 251–266. [Google Scholar] [CrossRef]
  37. Sharma, S.; Gupta, S.; Zuhaib, M.; Bhuria, V.; Malik, H.; Almutairi, A.; Afthanorhan, A.; Mohammad, M.A. A Comprehensive Review on STATCOM: Paradigm of Modeling, Control, Stability, Optimal Location, Integration, Application, and Installation. IEEE Access 2024, 12, 2701–2729. [Google Scholar] [CrossRef]
  38. Yan, S.; Yang, Y.; Hui, S.Y.R.; Blaabjerg, F. A Review on Direct Power Control of Pulse-Width Modulation Converters. IEEE Trans. Power Electron. 2021, 36, 11984–12007. [Google Scholar] [CrossRef]
  39. Argade, S.; Aravinthan, V.; Jewell, W. Probabilistic modeling of EV charging and its impact on distribution transformer loss of life. In Proceedings of the 2012 IEEE International Electric Vehicle Conference, Greenville, SC, USA, 4–8 March 2012. [Google Scholar]
  40. Moghbel, M.; Masoum, M.A.S. D-STATCOM based on hysteresis current control to improve voltage profile of distribution systems with PV solar power. In Proceedings of the 2016 Australasian Universities Power Engineering Conference (AUPEC), Brisbane, QLD, Australia, 25–28 September 2016. [Google Scholar]
  41. Wang, X.; Kaleybar, H.J.; Brenna, M.; Zaninelli, D. Power Quality Indicators of Electric Vehicles in Distribution Grid. In Proceedings of the 2022 20th International Conference on Harmonics & Quality of Power (ICHQP), Naples, Italy, 20 May–1 June 2022. [Google Scholar]
  42. Corinaldesi, C.; Lettner, G.; Auer, H. On the characterization and evaluation of residential on-site E-car-sharing. Energy 2022, 246, 123400. [Google Scholar] [CrossRef]
  43. Lourenço, L.F.N.; de Camargo Salles, M.B.; Monaro, R.M.; Quéval, L. Technical cost of PV-STATCOM applications. In Proceedings of the 2017 IEEE 6th International Conference on Renewable Energy Research and Applications (ICRERA), San Diego, CA, USA, 5–8 November 2017. [Google Scholar]
  44. Sahani, A.K.; Majumdar, I.; Jena, R.; Mohanty, B. Reactive Power Compensation using D-STATCOM. Int. J. Eng. Sci. Paradig. Res. (IJESPR) 2016, 33, 185–187. [Google Scholar]
  45. Li, H.; Huang, Y.; Lu, J. Reactive power compensation and DC link voltage control using Fuzzy-PI on grid-connected PV system with d-STATCOM. In Proceedings of the 2016 IEEE PES Asia-Pacific Power and Energy Engineering Conference (APPEEC), Xi’an, China, 25–28 October 2016. [Google Scholar]
  46. Bajaj, M.; Pushkarna, M.; Rana, A.S.; Khan, M.T. A modified algorithm for time varying reactive power control and harmonics compensation by D-STATCOM. In Proceedings of the 2015 Annual IEEE India Conference (INDICON), New Delhi, India, 17–20 December 2015. [Google Scholar]
  47. Yazdani-Asrami, M.; Mirzaie, M.; Akmal, A.A.S. Investigation on impact of current harmonic contents on the distribution transformer losses and remaining life. In Proceedings of the 2010 IEEE International Conference on Power and Energy, Kuala Lumpur, Malaysia, 29 November–1 December 2010. [Google Scholar]
  48. Cherian, E.; Bindu, G.R. Minimizing Harmonics and Transformer Derating in Low Voltage Distribution Networks by DC Distribution. In Proceedings of the 2018 International Conference on Emerging Trends and Innovations in Engineering and Technological Research (ICETIETR), Ernakulam, India, 11–13 July 2018. [Google Scholar]
  49. Digalovski, M.; Najdenkoski, K.; Rafajlovski, G. Impact of current high order harmonic to core losses of three-phase distribution transformer. In Proceedings of the Eurocon 2013, Zagreb, Croatia, 1–4 July 2013. [Google Scholar]
  50. Saraswathi, V.N.; Ramachandran, V.P. A comprehensive review on charger technologies, types, and charging stations models for electric vehicles. Heliyon 2024, 10, e38945. [Google Scholar] [CrossRef]
  51. Wang, L.; Yan, R.; Saha, T.K. Voltage regulation challenges with unbalanced PV integration in low voltage distribution systems and the corresponding solution. Appl. Energy 2019, 256, 11392. [Google Scholar] [CrossRef]
  52. Chowdhury, S.; Chowdhury, S.P.; Taylor, G.A.; Song, Y.H. Mathematical Modelling and Performance Evaluation of a Stand-Alone Polycrystalline PV Plant with MPPT Facility. In Proceedings of the 2008 IEEE Power and Energy Society General Meeting—Conversion and Delivery of Electrical Energy in the 21st Century, Pittsburgh, PA, USA, 20–24 July 2008. [Google Scholar]
  53. IEEE-Std-485™-2020; IEEE Recommended Practice for Sizing Lead-Acid Batteries for Stationary Applications. IEEE: New York, NY, USA, 2020.
Figure 1. Single-line model of power control using PV-BSS-DST (arrows show direction of active and reactive power flow).
Figure 1. Single-line model of power control using PV-BSS-DST (arrows show direction of active and reactive power flow).
Energies 19 01560 g001
Figure 2. Detailed pulse generator model developed in Simulink: (a) data management and synchronization, (b) PI-based d-q current and DC link voltage control structure of the PV-BSS-DST inverter, (c) pulse generation.
Figure 2. Detailed pulse generator model developed in Simulink: (a) data management and synchronization, (b) PI-based d-q current and DC link voltage control structure of the PV-BSS-DST inverter, (c) pulse generation.
Energies 19 01560 g002
Figure 3. Overall pulse generator model.
Figure 3. Overall pulse generator model.
Energies 19 01560 g003
Figure 4. PI-based d-q current and DC link voltage control structure of the PV-BSS-DST inverter (this is a part of Figure 2 but it is separately placed here for detailed explanation).
Figure 4. PI-based d-q current and DC link voltage control structure of the PV-BSS-DST inverter (this is a part of Figure 2 but it is separately placed here for detailed explanation).
Energies 19 01560 g004
Figure 5. Q i n v and Δ C as a function of P i n v (parametric over Δ C 0 , T ).
Figure 5. Q i n v and Δ C as a function of P i n v (parametric over Δ C 0 , T ).
Energies 19 01560 g005
Figure 6. Overall MATLAB/Simulink model of a PV-BSS-DST installation (bold arrows indicate flow of active and reactive power).
Figure 6. Overall MATLAB/Simulink model of a PV-BSS-DST installation (bold arrows indicate flow of active and reactive power).
Energies 19 01560 g006
Figure 7. Simulink model details for solid-state inverter bridge, solar module, battery storage system and capacitor used in the PV-BSS-DST device.
Figure 7. Simulink model details for solid-state inverter bridge, solar module, battery storage system and capacitor used in the PV-BSS-DST device.
Energies 19 01560 g007
Figure 8. (a) Voltage drop plotted as (Vs − Vr) in Volts (each colour denotes the voltage in a phase in the three-phase EDN), (b) active power losses plotted as (Ps − Pr) in Watts, and (c) reactive power losses plotted as (Qs − Qr) in VAr in the test EDN (in this figure, Vs is sending end voltage, Vr receiving end voltage, Ps sending end active power, Pr receiving end active power, Qs is sending end reactive power and Qr is receiving end reactive power).
Figure 8. (a) Voltage drop plotted as (Vs − Vr) in Volts (each colour denotes the voltage in a phase in the three-phase EDN), (b) active power losses plotted as (Ps − Pr) in Watts, and (c) reactive power losses plotted as (Qs − Qr) in VAr in the test EDN (in this figure, Vs is sending end voltage, Vr receiving end voltage, Ps sending end active power, Pr receiving end active power, Qs is sending end reactive power and Qr is receiving end reactive power).
Energies 19 01560 g008
Figure 9. Active and reactive power injected by the PV-BSS-DST inverter as a function of the delay parameter ΔC. The results confirm a sinusoidal power-delay relationship, with maximum active power transfer occurring near ΔC = 0.015 s and reactive power.
Figure 9. Active and reactive power injected by the PV-BSS-DST inverter as a function of the delay parameter ΔC. The results confirm a sinusoidal power-delay relationship, with maximum active power transfer occurring near ΔC = 0.015 s and reactive power.
Energies 19 01560 g009
Figure 10. Current values: (a) current from the source IGRID [A], (b) current from the inverter I INV, (c) load current ILOAD (for the three-phase EDN, each phase current is denoted by a separate colour).
Figure 10. Current values: (a) current from the source IGRID [A], (b) current from the inverter I INV, (c) load current ILOAD (for the three-phase EDN, each phase current is denoted by a separate colour).
Energies 19 01560 g010aEnergies 19 01560 g010b
Table 1. Quantitative comparison of representative works on active and reactive power control and power quality improvement in EV-integrated EDNs.
Table 1. Quantitative comparison of representative works on active and reactive power control and power quality improvement in EV-integrated EDNs.
ReferenceTechniqueControl Focus EV ContextQuantitative Improvement Reported
[7]Grid-connected PV with DSTATCOM with PI controlReactive power and voltage regulationIndirect with PV-fed distribution network Voltage deviation reduction of 30–35%
[19]PV-STATCOM reactive power modulation Power transfer and voltage supportNo explicit EV modeling; inverter support concept transferable to EV-stressed networks Transmission voltage Support improvement of 20–25%
[15]BESS-STATCOM with fuzzy logic controller Active and reactive power support, frequency and voltage Microgrid with dynamic load25% faster voltage frequency recovery
[40]DSTATCOM with hysteresis current controlHarmonic mitigation and voltage regulationDistribution system with nonlinear load Maximum voltage deviation reduced by 30% with THD < 5%
[31]Active disturbance rejection control-based D-STATCOMDynamic voltage regulationDistribution network with disturbance Strong disturbance rejection and faster transient response
[10]Virtual synchronous machine-based PV-STATCOMPower quality and dynamic stability Grid-connected inverter systemsVoltage and current THD are maintained below 5%
[26]STATCOM and active power line conditioner Voltage quality and reactive power controlSmartgrid with power electronic loadsTHD reduced to 3–4%, voltage quality improved
[4]Coordinated OLTC and Var control with stochastic EVsVoltage stability and hosting capacityExplicit EV integrationPV hosting capacity increased by 40%
[5]Managed EV charging and stationary BESSActive power scheduling and lossesExplicit EV charging site Annual energy cost reduced by 29%
Table 2. Literature review summary.
Table 2. Literature review summary.
Category Key Reference Main FindingsCommon Limitations
EV impact and charging strategies [2,3,4,5,41,42]EV charging increases voltage drops, losses, and power quality; coordinated charging and grid assets to mitigate impacts Require forecasts and communication; many studies simplify EV behaviors or feeder dynamics
PV and inverter-based voltage support (PV-STATCOM/inverter support)[6,8,10,12,14,19,21,22,43]Inverter can provide voltage support and sometime improve transfer capability; PV-STATCOM concepts expand grid support functionalityOften reactive power focused; dq control complexity; limited explicit active–reactive coordination
DSTATCOM/STATCOM control and harmonics mitigation [7,11,17,26,31,40,44,45,46]STATCOM and DSTATCOM improve voltage profile and can reduce harmonics with suitable current controlController tuning burden (PI/active disturbance rejection control/fuzzy/hysteresis); performance can be feeder- and model-dependent
Hybrid PV-BESS-DSTATCOM and flexibility-enhancing architectures [13,15,18,20,47,48]Hybrid energy source and STATCOM functions enabling combined P and Q support and better resilience under load fluctuationsAdded system complexity; sizing/siting and real-time coordination are challenging
Time delay/PWM timing effects in inverter control[36,37,38]Digital PWM delays affect phase and stability; direct power control and PWM timing strongly influence dynamics and harmonicsMost works treat delay as a disturbance, rarely exploited as a deliberate variable
Table 3. Single-line model parameter symbol description (with units) corresponding to Figure 1.
Table 3. Single-line model parameter symbol description (with units) corresponding to Figure 1.
SymbolDescriptionUnit
R l p m Line resistance between bus k to the transformer Tm primary Ohm   Ω
R l s m Line resistance from bus j to the transformer Tm secondary Ohm   Ω
I s m j Secondary   current   of   T m to the load Ampere   A
α k Voltage   angle   at   the   sending   end   bus   k Degree   ( ° )
α j Voltage   angles   at   the   receiving   end   bus   j Degree   ( ° )
R p m Transformer primary winding resistances Ohm   Ω
R s m Transformer secondary winding resistances Ohm   Ω
X p m Line   reactance   between   bus   k and transformer Tm primary Ohm   Ω
X s m Line   reactance   between   bus   j and transformer Tm secondary Ohm   Ω
f Fundamental grid frequencyHertz (Hz)
Table 4. Current I ¯ i n , j equation parameters.
Table 4. Current I ¯ i n , j equation parameters.
CoefficientDescriptionUnits
A V s m cos α s m j V o l t
E V s m sin α s m j V o l t
B R s m + R l s m cos θ s m j X s m + X l s m sin θ s m j Ω
F R s m + R l s m sin θ s m j + X s m + X l s m cos θ s m j Ω
C R s m + R l s m sin β j + X s m + X l s m cos β j Ω
D R s m + R l s m cos β j X s m + X l s m sin β j Ω
Table 5. Variables used in dynamic model and control design.
Table 5. Variables used in dynamic model and control design.
Sate Variables V D C ,   I d ,   I q
Known/measured variables Grid   voltage   V j ,
Feeder   impedance   R k j ,   X k j
Grid   frequency   f
Load   power   P j and   Q j
Control input Delay   parameter   C
Desired quantities Reference   inverter   DC   voltage   V D C , r e f
Desired   active   power   P i n v *
Desired   reactive   power   Q i n v *
Table 6. Operational constraints for DM-PWM control.
Table 6. Operational constraints for DM-PWM control.
Constraint CategoryMathematical ConditionPhysical Interpretation/Purpose
Delay-bound constraint 0 Δ C T 2   ,
where   T = 1 f
Ensures   unique   phase   displacement   between   inverter   current   and   grid   voltage ;   delay   value   beyond   T / 2 introduces phase redundancy and does not provide additional control authority
Power capacity and constraints P i n v 2 + Q i n v 2 S i n v , m a x Limits combined active and reactive power control within the inverter apparent power rating
Current control constraint I i n v I i n v , m a x   Prevents semiconductor overcurrents, overheating and excessive thermal stress in inverter switches
DC link voltage regulation constraint V D C , m i n V D C V D C , m a x Maintains the DC voltage stability and ensures balanced energy exchange among PV, battery storage and inverter
Harmonic performance constraint T H D 5 % Guarantees compliance with the IEEE 519 power quality standard under delay
Table 7. Comparison of control structure for conventional dq-axis STATCOM control and proposed DM-PWM control strategy.
Table 7. Comparison of control structure for conventional dq-axis STATCOM control and proposed DM-PWM control strategy.
StepsOperating Principles and Computational Procedures for Algorithm 1:
DM-PWM
Operating Principles and Computational Procedures for Algorithm 2:
Conventional STATCOM
1Grid voltage measurementGrid voltage measurement
2Phase-locked loop synchronizationPhase-locked loop synchronization
3Delay parameters C1, C2 a b c α β transformation
4 C = C 1 C 2 α β d q transformation
5 Phase   shift   β i = 2 π f C i Outer voltage control loop
6 Direct   power   control   ( P i n v ,   Q i n v )Inner current control loops
7PWM pulse generatorDecoupling compensation
8Inverter switchingInverse dq transformation
9 PWM pulse generator
10 Inverter switching
Table 8. Step-by-step comparison between conventional dq-axis STATCOM control and the proposed DM-PWM.
Table 8. Step-by-step comparison between conventional dq-axis STATCOM control and the proposed DM-PWM.
Control StageConventional dq-Axis STATCOM ControlProposed DM-PWM ControlRole EquivalenceComplexity Impact
Gris sensing Grid voltage measurement Grid voltage measurementSame function: measure PCC voltage for synchronization and controlNo change
Synchronization Phase-locked loop (PLL) synchronizationPhase-locked loop (PLL) synchronizationBoth methods align control reference with the grid fundamental frequencyNo change
Reference frame transformation Clarke   transformation   a b c α β Clarke   transformation   a b c α β Both convert three-phase signals to stationary frame variablesNo change
Rotating frame reference Park   transformation   α β d q Park   transformation   α β d q (used for monitoring/control)Both express current in synchronous coordination No change
Power reference generation [* indicates that these are reference values] Active   and   reactive   power   references   translated   into   current   references   I d * , I q * Delay   parameters   C 1   and   C 2 introduced in the PWM timing Both define how active and reactive power exchange is controlled Reduced control variables
Main control variable [* indicates that these are reference values] Current   references   I d * , I q * generated through cascaded loops Delay   difference   C = C 1 C 2 Control the phase displacement between the inverter current and grid voltage Reduced complexity
Power control mechanism Outer   voltage   control   loop   and   current   control   loops   determine   P   and   Q indirectly Direct   phase   control   β i = 2 π f C i   determines   P   and   Q Both active and reactive power exchange Direct power control simplifies the structure
Current regulation Inner   PI   current   control   loops   I d , I q Inner current control maintained for inverter stability Maintain dynamic current tracking Similar
Decoupling compensation Cross - coupling   compensation   terms   ω L I d , ω L I q requiredPower control embedded in delay-induced phase shiftReduce dependency on explicit decoupling layersReduced algorithm complexity
Inverse transformation Inverse   Park   transformation   d q a b c Inverse   Park   transformation   d q a b c Convert the control signal back to phase quantitiesNo change
Switching signal generation PWM pulse generator PWM   pulse   generator   with   embedded   delay   C 1 , C 2 Produce switching signals for the inverter Slight modification
Power electronics interface Inverter switching Inverter switchingPhysical power conversion stage No Change
Table 9. Data used for MATLAB/Simulink 2022a model of the test system.
Table 9. Data used for MATLAB/Simulink 2022a model of the test system.
ParameterValue and UnitParameterValue and Unit
Line resistance0.05 ΩCapacitor5600 µF
Line inductance10−5 HFrequency50 Hz
Load voltage415 VSolar irradiance1000 W/m2
Load active power200 kWBattery capacity1000 Ah
Load reactive power10 kVArInitial state of charge100%
Load configurationWy groundedBattery voltage800 V
Source voltage415 VTemperature25 °C
Source resistance10−6Response time30 s
Source inductance10−6 H
Table 10. Performance comparison between conventional and proposed DM-PWM strategies.
Table 10. Performance comparison between conventional and proposed DM-PWM strategies.
Performance MetricConventional STATCOM/dq-Axis ControlProposed DM-PWM StrategyObserved Improvement
Control structure Multiple control loops (dq-axis transformation, decoupling)Single inverter with one scalar delay parameterReduced control complexity
Active–reactive power controlTypically, decoupled or sequential Simultaneous coordinated controlUnified power support
Voltage drop at receiving busBaseline caseReduced by up to 35%Voltage regulation improvement
Active power lossesBaseline caseReduced by approximately 40%Improved feeder efficiency
Reactive power supportProvided through dedicated control loopAchieved via delay-induced controlSimplified reactive compensation
Power quality THDMaintained within limitsThe value of THD is 3%, within IEEE 519 limitsCompliance with standards
Hardware requirement STATCOM or multi-converter setupSingle PV-BSS-DST inverterReduced hardware footprint
Stability for EV-integrated EDNsLimited stability due to complexityWell-suited for high EV penetrationImproved practicality
Disclaimer/Publisher’s Note: The statements, opinions and data contained in all publications are solely those of the individual author(s) and contributor(s) and not of MDPI and/or the editor(s). MDPI and/or the editor(s) disclaim responsibility for any injury to people or property resulting from any ideas, methods, instructions or products referred to in the content.

Share and Cite

MDPI and ACS Style

Mpiana, K.J.; Chowdhury, S. A Delay-Modulated PWM Control Framework for Active and Reactive Power Control in an Energy Distribution Network with High Penetration of Electric Vehicle Charging Load. Energies 2026, 19, 1560. https://doi.org/10.3390/en19061560

AMA Style

Mpiana KJ, Chowdhury S. A Delay-Modulated PWM Control Framework for Active and Reactive Power Control in an Energy Distribution Network with High Penetration of Electric Vehicle Charging Load. Energies. 2026; 19(6):1560. https://doi.org/10.3390/en19061560

Chicago/Turabian Style

Mpiana, Kaniki Jeannot, and Sunetra Chowdhury. 2026. "A Delay-Modulated PWM Control Framework for Active and Reactive Power Control in an Energy Distribution Network with High Penetration of Electric Vehicle Charging Load" Energies 19, no. 6: 1560. https://doi.org/10.3390/en19061560

APA Style

Mpiana, K. J., & Chowdhury, S. (2026). A Delay-Modulated PWM Control Framework for Active and Reactive Power Control in an Energy Distribution Network with High Penetration of Electric Vehicle Charging Load. Energies, 19(6), 1560. https://doi.org/10.3390/en19061560

Note that from the first issue of 2016, this journal uses article numbers instead of page numbers. See further details here.

Article Metrics

Back to TopTop