Electric Vehicle Battery-Connected Parallel Distribution Generators for Intelligent Demand Management in Smart Microgrids
Abstract
1. Introduction
1.1. Motivation
1.2. Literature Review
1.3. Paper Contributions
- An innovative energy management system based on ANNs is created to maximize the performance of EVBs-connected islanded SG in zero-energy areas. The adopted SG uses RSs like solar panels and wind turbines. The proposed approach uses effective management process for intelligently managing system energy based on time of day and SOC of EVB.
- In this paper, we propose a method for optimally controlling each DG in SG using droop, internal controllers, and decentralized secondary controllers. Moreover, the SG-connected EVB control structure consists of optimal active/reactive power and current controllers. With the proposed robust method, the voltage and frequency in the SG are both dynamically and automatically adjusted, regardless of load conditions changing.
- To manage load variations and enhance power quality, we develop an online robust fine-tuning process based on decentralized secondary controllers with ANN learning features. ANN and GA are adopted to tune the parameters of secondary controllers in an online manner. GA determines and stores the optimal secondary PI parameters. After simulation start, an online ANN modifies the PI controller-based GA parameters simultaneously. The ANN controller’s capability for learning increases the extensibility of the proposed control mechanism.
- To meet the needs of power distribution equally among DGs, the proposed control strategy employs a virtual impedance technique based on primary control level.
- Reduced power losses and elimination of reactive power issues motivate the adoption of the DCT transmission system for supplying power to inverters. Three-phase SG loads are typically powered by local AC transmission lines.
- The information flow between the MATLAB program and the open-source IoT framework ThingSpeak is used in this paper to generate the proposed communication structures from the model. ThingSpeak mimics real-time cloud communication.
1.4. Paper Organization
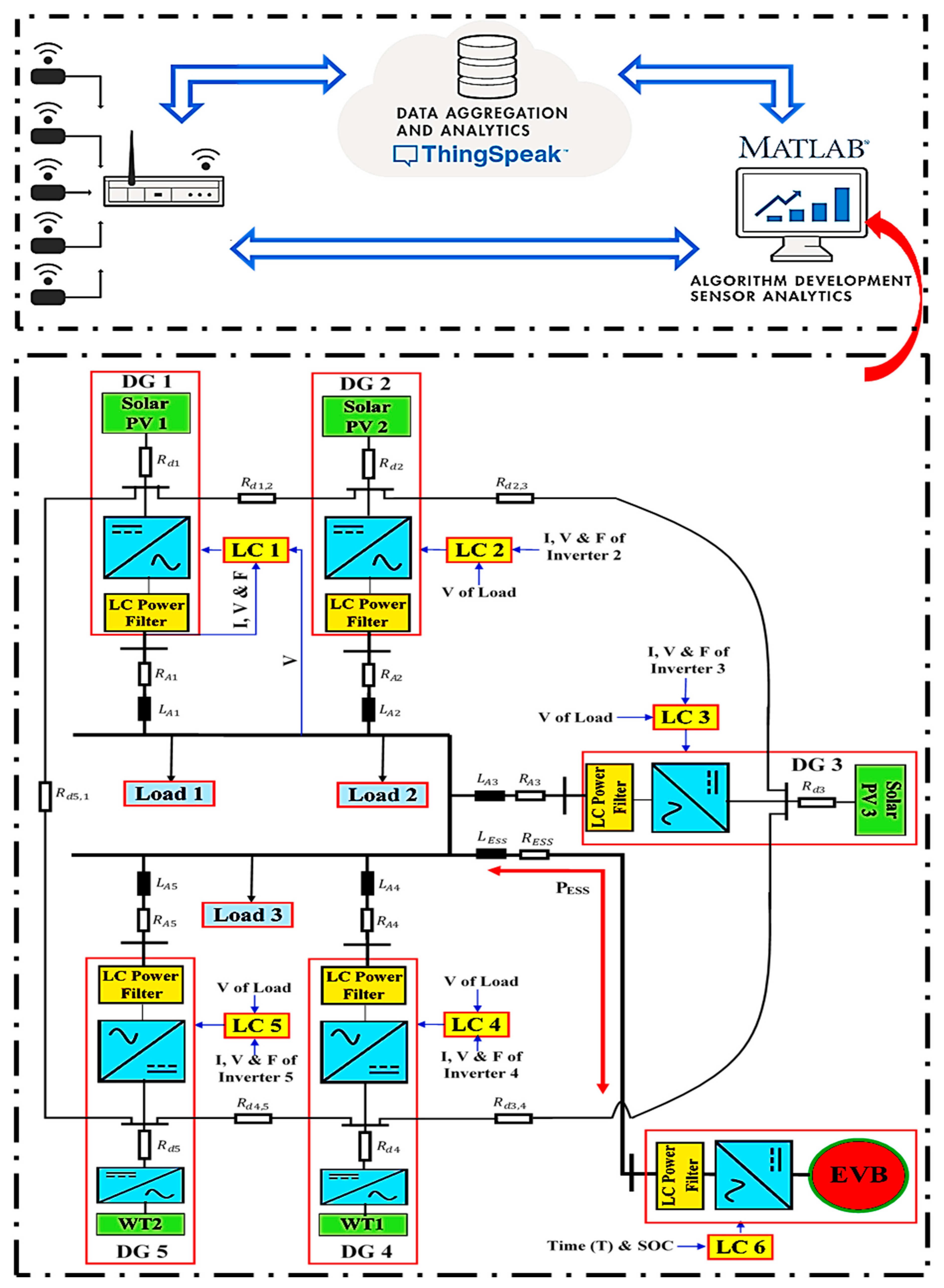
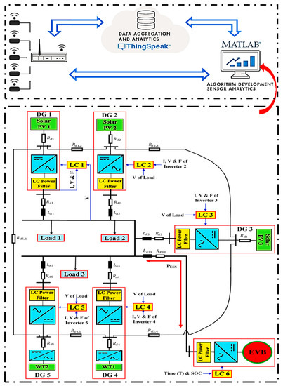
2. Proposed SG System
3. Modeling of Renewable and Storage Energy Resources
3.1. Solar PV
3.2. WT Generator
3.3. Energy Storage System
4. PI Controllers’ Parameter Tuning
5. Intelligent ANN-Controller-Based EVB Energy Management
6. Decentralized Intelligent Secondary Control of DG-Based SG
7. Simulation Results
7.1. EVB-Based Load Management Results
7.2. Voltage/Frequency Deviations Restoration and Power-Sharing Results
7.3. System Power Losses Results
7.4. Energy Internet Platform Results
8. Conclusions
Author Contributions
Funding
Institutional Review Board Statement
Informed Consent Statement
Data Availability Statement
Conflicts of Interest
References
- Jasim, A.M.; Jasim, B.H.; Bureš, V.; Mikulecký, P. A New decentralized robust secondary control for smart islanded microgrids. Sensors 2022, 22, 8709. [Google Scholar] [CrossRef]
- Alhasnawi, B.N.; Jasim, B.H.; Esteban, M.D. A new robust energy management and control strategy for a hybrid microgrid system based on green energy. Sustainability 2020, 12, 5724. [Google Scholar] [CrossRef]
- Jasim, A.M.; Jasim, B.H.; Kraiem, H.; Flah, A. A multi-objective demand/generation scheduling model-based microgrid energy management system. Sustainability 2022, 14, 10158. [Google Scholar] [CrossRef]
- Alhasnawi, B.N.; Jasim, B.H.; Sedhom, B.E. Distributed secondary consensus fault tolerant control method for voltage and frequency restoration and power sharing control in multi-agent microgrid. Int. J. Electr. Power Energy Syst. 2021, 133, 107251. [Google Scholar] [CrossRef]
- Jasim, A.M.; Jasim, B.H.; Mohseni, S.; Brent, A.C. Consensus-based dispatch optimization of a microgrid considering metaheuristic-based demand response scheduling and network packet loss characterization. Energy 2022, 11, 100212. [Google Scholar]
- Åström, K.J.; Hägglund, T. Advanced PID control. Instrum. Syst. Autom. Soc. 2006, 73, 76–78. [Google Scholar]
- Katiraei, F.; Iravani, M.; Lehn, P. Small-signal dynamic model of a micro-grid including conventional and electronically interfaced distributed resources. IET Gener. Transm. Distrib. 2007, 1, 369–378. [Google Scholar] [CrossRef]
- Jasim, A.M.; Jasim, B.H.; Bures, V.; Mikulecky, P. A Novel Cooperative Control Technique for Hybrid AC/DC Smart Microgrid Converters. IEEE Access 2023, 11, 2164–2181. [Google Scholar] [CrossRef]
- Han, Y.; Young, P.M.; Jain, A.; Zimmerle, D. Robust control for microgrid frequency deviation reduction with attached storage system. IEEE Trans. Smart Grid 2015, 6, 557–565. [Google Scholar] [CrossRef]
- Mallesham, G.; Mishra, S.; Jha, A. Ziegler-Nichols based controller parameters tuning for load frequency control in a microgrid. In Proceedings of the 2011 International Conference on Energy, Automation, and Signal (ICEAS), Bhubaneswar, India, 28–30 December 2011; pp. 1–8. [Google Scholar]
- Mallesham, G.; Mishra, S.; Jha, A. Maiden application of Ziegler-Nichols method to AGC of distributed generation system. In Proceedings of the Power Systems Conference and Exposition (PSCE’09), Seattle, WA, USA, 15–18 March 2009; pp. 1–7. [Google Scholar]
- Jasim, A.M.; Jasim, B.H.; Neagu, B.-C.; Alhasnawi, B.N. Coordination control of a hybrid AC/DC smart microgrid with online fault detection, diagnostics, and localization using artificial neural networks. Electronics 2023, 12, 187. [Google Scholar] [CrossRef]
- Dongol, D.; Feldmann, T.; Schmidt, M.; Bollin, E. A model predictive control based peak shaving application of battery for a household with photovoltaic system in a rural distribution grid. Sustain. Energy Grids Netw. 2018, 16, 1–13. [Google Scholar] [CrossRef]
- Neves, S.A.; Marques, A.C.; Fuinhas, J.A. On the drivers of peak electricity demand: What is the role played by battery electric cars? Energy 2018, 159, 905–915. [Google Scholar] [CrossRef]
- Jasim, A.M.; Jasim, B.H.; Neagu, B.-C.; Alhasnawi, B.N. Efficient optimization algorithm-based demand-side management program for smart grid residential load. Axioms 2022, 12, 33. [Google Scholar] [CrossRef]
- Wong, L.A.; Ramachandaramurthy, V.K.; Taylor, P.; Ekanayake, J.; Walker, S.L.; Padmanaban, S. Review on the optimal placement, sizing and control of an energy storage system in the distribution network. J. Energy Storage 2018, 21, 489–504. [Google Scholar] [CrossRef]
- Hu, T.; Ma, H.; Liu, K.; Sun, H. Lithium-ion battery calendar health prognostics based on knowledge-data-driven attention. IEEE Trans. Ind. Electron. 2022, 70, 407–417. [Google Scholar] [CrossRef]
- Liu, K.; Peng, Q.; Teodorescu, R.; Foley, A.M. Knowledge-guided data-driven model with transfer concept for battery calendar ageing trajectory prediction. IEEE/CAA J. Autom. Sin. 2023, 10, 272–274. [Google Scholar] [CrossRef]
- Kailong, L.; Zhongbao, W.; Chenghui, Z.; Yunlong, S.; Remus, T.; Qing-Long, H. Towards long lifetime battery: AI-based manufacturing and management. IEEE/CAA J. Autom. Sin. 2022, 9, 1139–1165. [Google Scholar]
- Fathabadi, H. Novel wind powered electric vehicle charging station with vehicle-to-grid (V2G) connection capability. Energy Convers. Manag. 2017, 136, 229–239. [Google Scholar] [CrossRef]
- Bhatti, A.R.; Salam, Z.; Sultana, B.; Rasheed, N.; Awan, A.B.; Sultana, U.; Younas, M. Optimized sizing of photovoltaic grid-connected electric vehicle charging system using particle swarm optimization. Int. J. Energy Res. 2018, 43, 500–522. [Google Scholar] [CrossRef]
- Khan, S.U.; Mehmood, K.K.; Haider, Z.M.; Bukhari, S.B.A.; Lee, S.-J.; Rafique, M.K.; Kim, C.-H. Energy management scheme for an EV smart charger V2G/G2V application with an EV power allocation technique and voltage regulation. Appl. Sci. 2018, 8, 648. [Google Scholar] [CrossRef]
- Mulla, A.; Jadhav, H.T. Optimal scheduling of vehicle-to-Grid power exchange using particle swarm optimization technique. Int. J. Comput. Appl. 2021, 44, 687–704. [Google Scholar] [CrossRef]
- Shi, Y.; Xu, B.; Wang, D.; Zhang, B. Using battery storage for peak shaving and frequency regulation: Joint optimization for superlinear gains. IEEE Trans. Power Syst. 2018, 33, 2882e94. [Google Scholar] [CrossRef]
- Kebede, A.A.; Coosemans, T.; Messagie, M.; Jemal, T.; Behabtu, H.A.; Van Mierlo, J.; Berecibar, M. Techno-economic analysis of lithium-ion and lead-acid batteries in stationary energy storage application. J. Energy Storage 2021, 40, 102748. [Google Scholar] [CrossRef]
- Saffari, M.; de Gracia, A.; Fernández, C.; Belusko, M.; Boer, D.; Cabeza, L.F. Optimized demand side management (DSM) of peak electricity demand by coupling low temperature thermal energy storage (TES) and solar PV. Appl. Energy 2018, 211, 604–616. [Google Scholar] [CrossRef]
- Krishan, O.; Suhag, S. An updated review of energy storage systems: Classification and applications in distributed generation power systems incorporating renewable energy resources. Int. J. Energy Res. 2019, 43, 6171–6210. [Google Scholar] [CrossRef]
- Abbott, M.; Cohen, B. Issues associated with the possible contribution of battery energy storage in ensuring a stable electricity system. Electr. J. 2020, 33, 106771. [Google Scholar] [CrossRef]
- Lange, C.; Rueß, A.; Nuß, A.; Öchsner, R.; März, M. Dimensioning battery energy storage systems for peak shaving based on a real-time control algorithm. Appl. Energy 2020, 280, 115993. [Google Scholar] [CrossRef]
- Sridhar, V.; Umashankar, S.; Sanjeevikumar, P. Decoupled active and reactive power control of cascaded H-bridge PV-inverter for grid connected applications. In Advances in Smart Grid and Renewable Energy; Lecture Notes in Electrical Engineering; Springer: Berlin, Germany, 2018. [Google Scholar]
- Kumuthawathe, A.; Rosnazri, A.; Taniselass, S. Battery energy storage system assessment in a designed battery controller for load leveling and peak shaving applications. J. Renew. Sustain. Energy 2017, 9, 044107. [Google Scholar]
- Mao, T.; Xu, Q.; Zhou, B.; Zhang, R.; Wang, J. A load-based mechanism supporting peak shaving for Energy Storage (ES): An adaptive method. In Proceedings of the 2019 IEEE Sustainable Power and Energy Conference (iSPEC), Beijing, China, 21–23 November 2019. [Google Scholar] [CrossRef]
- Sooyoung, J.; Yong, T.Y. Optimal operating schedule for energy storage system: Focusing on efficient energy management for microgrid. Processes 2019, 7, 80. [Google Scholar] [CrossRef]
- Uddin, M.; Romlie, M.; Abdullah, M.; Tan, C.; Shafiullah, G.; Bakar, A. A novel peak shaving algorithm for islanded microgrid using battery energy storage system. Energy 2020, 196, 117084. [Google Scholar] [CrossRef]
- Mulleriyawage, U.; Shen, W. Impact of demand side management on optimal sizing of residential battery energy storage system. Renew. Energy 2021, 172, 1250–1266. [Google Scholar] [CrossRef]
- Simpson-Porco, J.W.; Dorfler, F.; Bullo, F. Synchronization and power sharing for droop-controlled inverters in islanded microgrids. Automatica 2013, 49, 2603–2611. [Google Scholar] [CrossRef]
- Simpson-Porco, J.W.; Shafiee, Q.; Dorfler, F.; Vasquez, J.C.; Guerrero, J.M.; Bullo, F. Secondary frequency and voltage control of islanded microgrids via distributed averaging. IEEE Trans. Ind. Electron. 2015, 62, 7025–7038. [Google Scholar] [CrossRef]
- Das, D.C.; Roy, A.; Sinha, N. GA based frequency 583 controller for solar thermal-diesel-wind hybrid energy gen584 eration/energy storage system. Int. J. Electr. Power Energy Syst. 2012, 52, 262–279. [Google Scholar] [CrossRef]
- Al-Saedi, W.; Lachowicz, S.W.; Habibi, D.; Bass, O. Voltage and frequency regulation based DG unit in an autonomous microgrid operation using Particle Swarm Optimization. Int. J. Electr. Power Energy Syst. 2013, 53, 742–751. [Google Scholar] [CrossRef]
- Vinayagam, A.; Abu Alqumsan, A.; Swarna, K.; Khoo, S.Y.; Stojcevski, A. Intelligent control strategy in the islanded network of a solar PV microgrid. Electr. Power Syst. Res. 2018, 155, 93–103. [Google Scholar] [CrossRef]
- Alhasnawi, B.N.; Jasim, B.H.; Issa, W.; Anvari-Moghaddam, A.; Blaabjerg, F. A new robust control strategy for parallel operated inverters in green energy applications. Energies 2020, 13, 3480. [Google Scholar] [CrossRef]
- Jasim, A.M.; Jasim, B.H. Grid-forming and grid-following based microgrid inverters control. Iraqi J. Electr. Electron. Eng. 2021, 18, 111–131. [Google Scholar] [CrossRef]
- Jasim, A.M.; Jasim, B.H.; Aymen, F.; Kotb, H.; Althobaiti, A. Consensus-based intelligent distributed secondary control for multiagent islanded microgrid. Int. Trans. Electr. Energy Syst. 2023, 2023, 1–20. [Google Scholar] [CrossRef]
- Zhi, D.; Xu, L. Direct power control of DFIG with constant switching frequency and improved transient performance. IEEE Trans. Energy Convers. 2007, 22, 110–118. [Google Scholar] [CrossRef]
- Zhang1, C.; Zhou, Q.; Hua, M.; Wang, C.; Xu, H. Online double-layer system identification scheme for battery state-of-health prediction. In Proceedings of the International Conference on Applied Energy, Thailand/Virtual, 29 November–2 December 2021; Volume 24. [Google Scholar]
- Yan, F.; Wang, J.; Du, C.; Hua, M. Multi-objective energy management strategy for hybrid electric vehicles based on TD3 with non-parametric reward function. Energies 2023, 16, 74. [Google Scholar] [CrossRef]
- Jasim, A.M.; Jasim, B.H.; Neagu, B.-C. A new decentralized PQ control for parallel inverters in grid-tied microgrids propelled by SMC-based buck–boost converters. Electronics 2022, 11, 3917. [Google Scholar] [CrossRef]
- Hachimi, H.; Ellaia, R.; El Hami, A. A new hybrid genetic algorithm and particle swarm optimization. Key Eng. Mater. 2012, 498, 115–125. [Google Scholar] [CrossRef]
- Tiwari, M.K.; Vidyarthi, N. Solving machine loading problems in a flexible manufacturing system using a genetic algorithm based heuristic approach. Int. J. Prod. Res. 2000, 38, 3357–3384. [Google Scholar] [CrossRef]
- Negnevitsky, M. Artificial Intelligence: A Guide to Intelligent Systems, 2nd ed.; Pearson: New York, NY, USA, 2005. [Google Scholar]
- Liu, K.; Peng, Q.; Sun, H.; Fei, M.; Ma, H.; Hu, T. A transferred recurrent neural network for battery calendar health prognostics of energy-transportation systems. IEEE Trans. Ind. Inform. 2022, 18, 8172–8181. [Google Scholar] [CrossRef]
- Liu, K.; Peng, Q.; Che, Y.; Zheng, Y.; Li, K.; Teodorescu, R.; Widanage, D.; Barai, A. Transfer learning for battery smarter state estimation and ageing prognostics: Recent progress, challenges, and prospects. Adv. Appl. Energy 2023, 9, 100117. [Google Scholar] [CrossRef]





















| Reference No. | Power-Sharing Control | Control Parameter Optimization | Studying Power Losses | PLS-Based DSM | Energy-Internet-Based Monitoring |
|---|---|---|---|---|---|
| [20,21,22,23,24,25,26,27,28,29,30,31,32,33,34,35] | NO | NO | NO | YES | NO |
| [36,37,39] | YES | YES | NO | NO | NO |
| [38,40] | NO | YES | NO | NO | NO |
| [1] | YES | YES | YES | NO | NO |
| [41,42] [43] | YES YES | NO YES | NO NO | NO NO | NO NO |
| AC Line Impedance | Value (Ω + jH) | DC Line Impedance | Value (Ω) | Impedance between DC Lines | Value (Ω) |
|---|---|---|---|---|---|
| RA1 + jXA1 | 0.01273 + j0.219 | Rd1 | 1 | Rd1,2 | 0.0127 |
| RA2 + jXA2 | 0.0159125 + j0.2748 | Rd2 | 0.95 | Rd2,3 | 0.0317 |
| RA3 + jXA3 | 0.016549 + j0.2858 | Rd3 | 0.76 | Rd3,4 | 0.0317 |
| RA4 + jXA4 | 0.019095 + j0.3298 | Rd4 | 1.27 | Rd4,5 | 0.0127 |
| RA5 + jXA5 | 0.014003 + j0.2419 | Rd5 | 1.14 | Rd5,1 | 0.0381 |
| AC Line Impedance | Value |
|---|---|
| Outer voltage controller proportional gain () | 7.56 |
| Outer voltage controller integral gain () | 1838 |
| Inner current controller proportional gain () | 462.3 |
| Inner current controller integral gain () | 3 |
| Secondary voltage controller proportional gain () | 0.086 |
| Secondary voltage controller integral gain () | 0.16 |
| Secondary frequency controller proportional gain () | 2.19 |
| Secondary frequency controller integral gain () | 7.38 |
| Battery power controller proportional gain () | 9.1 |
| Battery power controller integral gain () | 67 |
| Battery current controller proportional gain () | 4.4 |
| Battery current controller integral gain () | 99 |
Disclaimer/Publisher’s Note: The statements, opinions and data contained in all publications are solely those of the individual author(s) and contributor(s) and not of MDPI and/or the editor(s). MDPI and/or the editor(s) disclaim responsibility for any injury to people or property resulting from any ideas, methods, instructions or products referred to in the content. |
© 2023 by the authors. Licensee MDPI, Basel, Switzerland. This article is an open access article distributed under the terms and conditions of the Creative Commons Attribution (CC BY) license (https://creativecommons.org/licenses/by/4.0/).
Share and Cite
Jasim, A.M.; Jasim, B.H.; Neagu, B.-C.; Attila, S. Electric Vehicle Battery-Connected Parallel Distribution Generators for Intelligent Demand Management in Smart Microgrids. Energies 2023, 16, 2570. https://doi.org/10.3390/en16062570
Jasim AM, Jasim BH, Neagu B-C, Attila S. Electric Vehicle Battery-Connected Parallel Distribution Generators for Intelligent Demand Management in Smart Microgrids. Energies. 2023; 16(6):2570. https://doi.org/10.3390/en16062570
Chicago/Turabian StyleJasim, Ali M., Basil H. Jasim, Bogdan-Constantin Neagu, and Simo Attila. 2023. "Electric Vehicle Battery-Connected Parallel Distribution Generators for Intelligent Demand Management in Smart Microgrids" Energies 16, no. 6: 2570. https://doi.org/10.3390/en16062570
APA StyleJasim, A. M., Jasim, B. H., Neagu, B.-C., & Attila, S. (2023). Electric Vehicle Battery-Connected Parallel Distribution Generators for Intelligent Demand Management in Smart Microgrids. Energies, 16(6), 2570. https://doi.org/10.3390/en16062570

