Numerical Investigation of the Effect of Surface Wettability and Rotation on Condensation Heat Transfer in a Sludge Dryer Vertical Paddle
Abstract
1. Introduction
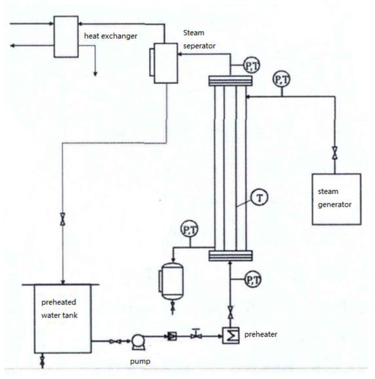
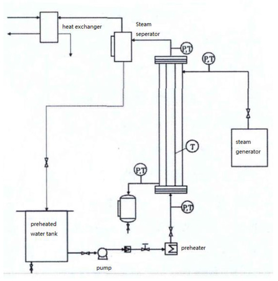
2. Geometry and Meshing
3. Numerical Method
3.1. Mathematical Formulation
3.2. Boundary Conditions and Solver Settings
3.3. Model Verification
4. Results and Discussion
4.1. Filmwise Condensation
4.2. Dropwise Condensation
4.3. Heat Transfer Performance of Filmwise and Dropwise Condensation
4.4. The Effect of Rotation on Condensation Heat Transfer Performance
5. Conclusions
Author Contributions
Funding
Institutional Review Board Statement
Informed Consent Statement
Data Availability Statement
Conflicts of Interest
References
- Arlabosse, P.; Chavez, S.; Lecomte, D. Method for Thermal Design of Paddle Dryers: Application to Municipal Sewage Sludge. Dry. Technol. 2004, 22, 2375–2393. [Google Scholar] [CrossRef]
- Imoto, Y.; Kasakura, T.; Hasatani, M. The State of the Art of Sludge Drying in Japan. Dry. Technol. 1993, 11, 1495–1522. [Google Scholar] [CrossRef]
- Yamahata, Y.; Izawa, H.; Hasama, K. Experimental Study on Application of Paddle Dryers for Sludge Cake Drying. In Drying ’85; Springer: Kyoto, Japan, 1984. [Google Scholar]
- Milhé, M.; Sauceau, M.; Arlabosse, P. Modeling of a Continuous Sewage Sludge Paddle Dryer by Coupling Markov Chains with Penetration Theory. Appl. Math. Model. 2016, 40, 8201–8216. [Google Scholar] [CrossRef]
- Charlou, C.; Sauceau, M.; Arlabosse, P. Characterisation of Residence Time Distribution in a Continuous Paddle Dryer. J. Residuals Sci. Technol. 2013, 10, 117–125. [Google Scholar]
- Jamaleddine, T.J.; Ray, M.B. Drying of Sludge in a Pneumatic Dryer Using Computational Fluid Dynamics. Dry. Technol. 2011, 29, 308–322. [Google Scholar] [CrossRef]
- Mezhericher, M.; Levy, A.; Borde, I. Three-dimensional modelling of pneumatic drying process. Powder Technol. 2010, 203, 371–383. [Google Scholar] [CrossRef]
- El-Behery, S.M.; El-Askary, W.A.; Hamed, M.H.; Ibrahim, K.A. Numerical simulation of heat and mass transfer in pneumatic conveying dryer. Comput. Fluids 2012, 68, 159–167. [Google Scholar] [CrossRef]
- Chen, S.; Wang, F.; Milhé, M.; Arlabosse, P.; Liang, F.; Chi, Y.; Nzihou, A.; Yan, J. Experimental and Theoretical Research on Agitated Contact Drying of Sewage Sludge in a Continuous Paddle Dryer. Dry. Technol. 2016, 34, 1979–1990. [Google Scholar] [CrossRef]
- Taler, D.; Ocłoń, P. Thermal contact resistance in plate fin-and-tube heat exchangers, determined by experimental data and CFD simulations. Int. J. Therm. Sci. 2014, 84, 309–322. [Google Scholar] [CrossRef]
- Peng, B.; Ma, X.; Lan, Z.; Xu, W.; Wen, R. Analysis of condensation heat transfer enhancement with dropwise-filmwise hybrid surface: Droplet sizes effect. Int. J. Heat Mass Transf. 2014, 77, 785–794. [Google Scholar] [CrossRef]
- Xie, J.; She, Q.; Xu, J.; Liang, C.; Li, W. Mixed dropwise-filmwise condensation heat transfer on biphilic surface. Int. J. Heat Mass Transf. 2020, 150, 119273. [Google Scholar] [CrossRef]
- Han, X.; Yao, B.; Guan, J.; Zhu, Q.; Han, Z. Effect of the surface tension correction coefficient on the nonequilibrium condensation flow of wet steam. Appl. Therm. Eng. 2022, 210, 118335. [Google Scholar] [CrossRef]
- Orejon, D.; Shardt, O.; Gunda, N.S.K.; Ikuta, T.; Takahashi, K.; Takata, Y.; Mitra, S.K. Simultaneous dropwise and filmwise condensation on hydrophilic microstructured surfaces. Int. J. Heat. Mass. Transf. 2017, 114, 187–197. [Google Scholar] [CrossRef]
- Cheng, Y.; Xu, J.; Sui, Y. Numerical Investigation of Coalescence-Induced Droplet Jumping on Superhydrophobic Surfaces for Efficient Dropwise Condensation Heat Transfer. Int. J. Heat Mass Transf. 2016, 95, 506–516. [Google Scholar] [CrossRef]
- Wang, X.; Chang, H.; Corradini, M. A CFD Study of Wave Influence on Film Steam Condensation in the Presence of Non-Condensable Gas. Nucl. Eng. Des. 2016, 305, 303–313. [Google Scholar] [CrossRef]
- Ke, Z.; Shi, J.; Zhang, B.; Chen, C.L. Numerical Investigation of Condensation on Microstructured Surface with Wettability Patterns. Int. J. Heat Mass Transf. 2017, 115, 1161–1172. [Google Scholar] [CrossRef]
- Ji, W.T.; Mao, S.F.; Chong, G.H.; Zhao, C.Y.; Zhang, H.; Tao, W.Q. Numerical and Experimental Investigation on the Condensing Heat Transfer of R134a Outside Plain and Integral-Fin Tubes. Appl. Therm. Eng. 2019, 159, 113878. [Google Scholar] [CrossRef]
- Liu, Z.; Wu, H. Numerical Study on Filmwise Condensation Heat Transfer Based on VOF Model. J. Therm. Sci. Technol. 2014, 13, 126–130. [Google Scholar]
- Li, J. Experimental Study on Phase Change Heat Transfer Enhancement in Vertical Tube; East China University of Science and Technology: Shanghai, China, 2014. [Google Scholar]
- Cao, T. Study on the Drying and Reutilization of Industrial Sludge; North China Electric Power University: Beijing, China, 2016. [Google Scholar]
- Mohammed, H.I.; Giddings, D.; Walker, G.S. CFD Multiphase Modelling of the Acetone Condensation and Evaporation Process in a Horizontal Circular Tube. Int. J. Heat Mass Transf. 2019, 134, 1159–1170. [Google Scholar] [CrossRef]
- Xia, B.; Sun, D.-W. Applications of computational fluid dynamics (CFD) in the food industry: A review. Comput. Electron. Agric. 2002, 34, 5–24. [Google Scholar] [CrossRef]
- Kharangate, C.R.; Mudawar, I. Review of computational studies on boiling and condensation. Int. J. Heat Mass Transf. 2017, 108, 1164–1196. [Google Scholar] [CrossRef]
- Raza, N.; Ahsan, M.; Mehran, M.T.; Naqvi, S.R.; Ahmad, I. Comparative hydrodynamics study of fluidized bed gasifier incorporating static and rotating air distributor plates: A CFD approach. Powder Technol. 2022, 405, 117500. [Google Scholar] [CrossRef]
- Khan, Z.A.; Ahmad, N.; Sattar, M.; Haq, M.A.; Khan, I.; Hamid Ganie, A. Cell alternation algorithm for simulating bubble growth in boiling flows through volume of fluid (VOF) method in fluent. Alex. Eng. J. 2022, 61, 13051–13066. [Google Scholar] [CrossRef]













| Parameters | Setup |
|---|---|
| VOF temporal discretization | Explicit |
| VOF spatial discretization scheme | Geo-reconstruct |
| Surface tension force model | CSF |
| Evaporation/condensation model | Lee |
| Saturation temperature | 416.76 |
| Domain rotation | Mesh motion |
| No. | Vapor Temperature/K | Inlet Pressure/kPa | Wall Temperature/K |
|---|---|---|---|
| 1 | 388.15 | 167.81 | 382.15 |
| 2 | 393.15 | 197.34 | 385.84 |
| 3 | 398.15 | 230.89 | 388.66 |
| 4 | 403.15 | 268.95 | 389.96 |
| Contact Angle (°) | Condensation Mode | Heat Transfer Coefficients (W·m−2·K−1) |
|---|---|---|
| 45 | Dropwise condensation | 19,177.67 |
| 90 | Dropwise condensation | 17,966.29 |
| 180 | Filmwise condensation | 8583.72 |
| Contact Angle (°) | Condensation Mode | Wall Temperature (K) | Evaporation Rate (kg·h−1) |
|---|---|---|---|
| 180 | Filmwise condensation | 411.9 | 7.42 |
| 90 | Dropwise condensation | 414.1 | 7.80 |
| Contact Angle (°) | Angular Velocity (rad·s−1) | Wall Temperature (K) | Evaporation Rate (kg·h−1) |
|---|---|---|---|
| 180 | 0 | 411.9 | 7.42 |
| 180 | 1.57 | 411.8 | 7.41 |
| 180 | 3.14 | 411.8 | 7.41 |
| Contact Angle (°) | Angular Velocity (rad·s−1) | Wall Temperature (K) | Evaporation Rate (kg·h−1) |
|---|---|---|---|
| 180 | 1.57 | 411.8 | 7.41 |
| 90 | 0 | 414.1 | 7.80 |
| 90 | 1.57 | 412.9 | 7.59 |
| 90 | 3.14 | 412.9 | 7.59 |
Disclaimer/Publisher’s Note: The statements, opinions and data contained in all publications are solely those of the individual author(s) and contributor(s) and not of MDPI and/or the editor(s). MDPI and/or the editor(s) disclaim responsibility for any injury to people or property resulting from any ideas, methods, instructions or products referred to in the content. |
© 2023 by the authors. Licensee MDPI, Basel, Switzerland. This article is an open access article distributed under the terms and conditions of the Creative Commons Attribution (CC BY) license (https://creativecommons.org/licenses/by/4.0/).
Share and Cite
Liu, W.; Gui, M.; Zha, Y.; Li, Z. Numerical Investigation of the Effect of Surface Wettability and Rotation on Condensation Heat Transfer in a Sludge Dryer Vertical Paddle. Energies 2023, 16, 901. https://doi.org/10.3390/en16020901
Liu W, Gui M, Zha Y, Li Z. Numerical Investigation of the Effect of Surface Wettability and Rotation on Condensation Heat Transfer in a Sludge Dryer Vertical Paddle. Energies. 2023; 16(2):901. https://doi.org/10.3390/en16020901
Chicago/Turabian StyleLiu, Wei, Miao Gui, Yudong Zha, and Zengyao Li. 2023. "Numerical Investigation of the Effect of Surface Wettability and Rotation on Condensation Heat Transfer in a Sludge Dryer Vertical Paddle" Energies 16, no. 2: 901. https://doi.org/10.3390/en16020901
APA StyleLiu, W., Gui, M., Zha, Y., & Li, Z. (2023). Numerical Investigation of the Effect of Surface Wettability and Rotation on Condensation Heat Transfer in a Sludge Dryer Vertical Paddle. Energies, 16(2), 901. https://doi.org/10.3390/en16020901

