A Regressive Model for Periodic Dynamic Instabilities during Condensation of R1234yf and R1234ze Refrigerants
Abstract
:1. Introduction
- ODP—ozone depletion potential, expressed as a ratio with the reference level R11 (ODP = 1);
- GWP—global warming potential, expressed as a ratio with the reference level CO2 (GWP = 1).
2. Subject of the Research
2.1. Subject of Research
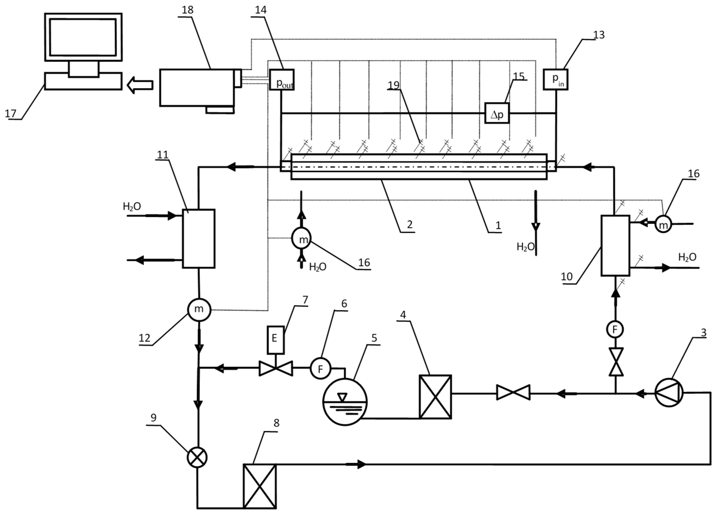
2.2. Test Stand
| Parameter | Values |
|---|---|
| Internal diameter di (mm) | 1.40–3.3 |
| Mass flux density G (kg·m−2s−1) | 300–550 |
| Heat flux density q (W·m−2) | 35,000–80,000 |
| Vapour quality x (-) | 1–0 |
| Refrigerant | R134a; R1234ze; R1234yf |
| Refrigerant/coolant flow direction | Counter-current |
3. Methodology and Experimental Research

- Δti—Time shift;
- Δli—The distance between sensors.
- a—Gain;
- k—Shape parameter;
- τo—An inflection point;
- c—Initial value.
- a—Resized parameter;
- to—Phase;
- c—Average value.


4. Results of Regression Modelling
5. Conclusions
Author Contributions
Funding
Institutional Review Board Statement
Informed Consent Statement
Data Availability Statement
Conflicts of Interest
Nomenclature
| a,b | Exponentials |
| C | Constant |
| d | Internal diameter of minichannel (m) |
| po | Average condensation pressure of refrigerant (Pa) |
| w | Average speed of refrigerant two-phase mixture (m/s) |
| Δp | Condensation pressure oscillation amplitude during disturbances (Pa) |
| vp | Propagation velocity of pressure instability (m/s) |
| υ | Kinematic viscosity coefficient for a two-phase mixture (m2/s) |
| Dimensionless propagation velocity of pressure instabilities as a ratio between propagation velocity of pressure change signal vp and velocity of the two-phase mixture w: | |
| Dimensionless pressure drop as a ratio between pressure amplitude and refrigerant condensation pressure | |
| Reynolds number for two-phase flow: |
References
- 2013/114/EU; Commission Decision of 1 March 2013 Establishing the Guidelines for Member States on Calculating Renewable Energy from Heat Pumps from Different Heat Pump Technologies Pursuant to Article 5 of Directive 2009/28/EC of the European Parliament and of the Council (Notified under Document C(2013) 1082) Text with EEA Relevance. European Parliament: Strasbourg, France, 2013.
- Directive 2006/40/EC of the European Parlament and the Council of 17 May 2006 Relating to Emission from Air-Conditioning System In Motor Vehicles and Amending Council Directive 70/156/EC; Official Journal of the European Union: Maastricht, The Netherlands, 2006.
- Directive 2009/28/EC of the European Parliament and of the Council of 23 April 2009 on the Promotion of the Use of Energy from Renewable Sources and Amending and Subsequently Repealing Directives 2001/77/EC and 2003/30/EC (Text with EEA Relevance); European Parliament: Strasbourg, France, 2003.
- Li, M.; Guo, Q.; Lv, J.; Li, D. Research on condensation heat transfer characteristics of R447A, R1234ze, R134a and R32 in multi-port micro-channel tubes. Int. J. Heat Mass Transf. 2018, 118, 637–650. [Google Scholar] [CrossRef]
- Jeong, J.; Yun, R. A study on the condensation heat transfer coefficient of R1234ze(E) and R134a near the critical point. Int. J. Refrig. 2021, 128, 83–94. [Google Scholar] [CrossRef]
- Ko, Y.; Jung, J.H.; Sohn, S.; Song, C.H.; Kang, Y.T. Condensation heat transfer performance and integrated correlations of low GWP refrigerants in plate heat exchangers. Int. J. Heat Mass Transf. 2021, 177, 121519. [Google Scholar] [CrossRef]
- Ouyang, X.; Sun, K. Falling film evaporation experiment and data processing method of R1234ze(E) on horizontal enhanced tubes. Int. J. Refrig. 2021, in press. [Google Scholar] [CrossRef]
- Miyamoto, H.; Nishida, M.; Saito, T. Measurement of the vapour–liquid equilibrium properties of binary mixtures of the low-GWP refrigerants R1123 and R1234yf. J. Chem. Thermodyn. 2021, 158, 106456. [Google Scholar] [CrossRef]
- Peng, D.; Robinson, D.B. A new two-constant equation of state. Ind. Eng. Chem. Fundam. 1976, 15, 59–64. [Google Scholar] [CrossRef]
- Zhang, J.; Desideri, A.; Kærn, M.R.; Schmidt Ommen, T.; Wronski, J.; Haglind, F. Flowboiling heat transfer and pressure drop characteristics of R134a, R1234yf and R1234ze in a plate heat exchanger for organic Rankine cycle units. Int. J. Heat Mass Transf. 2017, 108, 1787–1801. [Google Scholar] [CrossRef]
- Kuczyński, W. Hydrodynamic Instabilities during Condensation of Refrigerants in Minichannels; Publishing House of Koszalin University of Technology: Koszalin, Poland, 2013. (In Polish) [Google Scholar]
- Kuczyński, W. Selected Issues of Instabilities during Condensation of Substitutes of F-Gases inside Minichannels; Publishing House of Koszalin University of Technology: Koszalin, Poland, 2019. [Google Scholar]
- Wen, J.; Gu, X.; Wang, S.; Li, Y.; Tu, J. The comparison of condensation heat transfer and frictional pressure drop of R1234ze(E), Propane and R134a in a horizontal mini-channel. Int. J. Refrig. 2018, 92, 208–224. [Google Scholar] [CrossRef]
- Mota-Babilonia, A.; Navarro-Esbríb, J.; Barragán, Á.; Molés, F.; Perisb, B. Drop-in energy performance evaluation of R1234yf and R1234ze(E) in a vapor compression system as R134a replacements. Appl. Therm. Eng. 2014, 71, 259–265. [Google Scholar] [CrossRef]
- Park, J.E.; Vakili-Farahani, F.; Consolini, L.; Thome, J.R. Experimental study on condensation heat transfer in vertical minichannels for new refrigerant R1234ze(E) versus R134a and R236fa. Exp. Therm. Fluid Sci. 2011, 35, 442–454. [Google Scholar] [CrossRef]
- Kuczyński, W.; Charun, H.; Bohdal, T. Influence of hydrodynamic instability on the heat transfer coefficient during condensation of R134a and R404A refrigerants in pipe mini-channels. Int. J. Heat Mass Transf. 2012, 55, 1083–1094. [Google Scholar] [CrossRef]
- Kuczyński, W.; Charun, H.; Bohdal, T. Modeling of temperature instabilities during condensation of R134a refirgerant in pipe minichannels. Int. J. Heat Mass Transf. 2017, 111, 83–93. [Google Scholar] [CrossRef]
- Bohdal, T.; Charun, H.; Kruzel, M.; Sikora, M. An Investigation of Heat Transfer Coefficient during Refrigerants Condensation in Vertical Pipe Minichannels. In Proceedings of the E3S Web of Conferences, Miedzyzdroje, Poland, 2–5 September 2018. [Google Scholar] [CrossRef]
- Bohdal, T.; Kruzel, M. Refrigerant condensation in vertical pipe minichannels under various heat flux density level. Int. J. Heat Mass Transf. 2020, 146, 118849. [Google Scholar] [CrossRef]
- Kruzel, M.; Bohdal, T.; Sikora, M. Heat transfer and pressure drop during refrigerants condensation in compact heat exchangers. Int. J. Heat Mass Transf. 2020, 161, 120283. [Google Scholar] [CrossRef]
- Moody, F.J. A pressure of pulse model for two-phase critical flow and sonic velocity. J. Heat Transf. 1969, 91, 371–384. [Google Scholar] [CrossRef]
- Kuczyński, W.; Kruzel, M.; Chliszcz, K. Regression Model of Dynamic Pulse Instabilities during Condensation of Zeotropic and Azeotropic Refrigerant Mixtures R404A, R448A and R507A in Minichannels. Energies 2022, 15, 1789. [Google Scholar] [CrossRef]
- Kuczyński, W.; Denis, A. A regressive model for dynamic instabilities during condensation of pro-ecological environmentally friendly refrigerant R1234yf. Int. J. Heat Mass Transf. 2019, 131, 822–835. [Google Scholar] [CrossRef]
- Teng, R.; Cheng, P.; Zhao, T.S. Instability of condensate film and capillary bloking in small-diameter-termosyphon condensers. Int. J. Heat Mass Transf. 1999, 42, 3071–3083. [Google Scholar] [CrossRef]
- Trusler, J.P.M. Physical Acoustic and Metrology of Fluids; Adam Hilger: London, UK, 1991. [Google Scholar]
- Kukiełka, L. Basics of Engineering Research; Technical University of Koszalin Publishing House: Koszalin, Poland, 2000. (In Polish) [Google Scholar]
- Roeske-Słomka, I. Basics of Statistics; Technical University of Koszalin Publishing House: Koszalin, Poland, 1999. (In Polish) [Google Scholar]
- Sobczak, M. Statistics Edition II Corrected; PWN Scientific Publishing House: Warsaw, Poland, 1994. [Google Scholar]
- Kuczyński, W.; Bohdal, T.; Meyer, P.J.; Denis, A. A regressive model for dynamic instabilities during the condensation of R404A and R507 refrigerants. Int. J. Heat Mass Transf. 2019, 141, 1025–1035. [Google Scholar] [CrossRef]






| Measured Variable | Device | Measuring Range | Max. Uncertainty |
|---|---|---|---|
| Refrigerant mass flow | Coriolis effect mass flow meter | 0–450 (kg·h−1) | ±0.15% |
| Absolute pressure | Piezoresistive sensor | 0–25 (bar) | ±0.05% |
| Electric power | Electrical measuring transducer | 0–20 (kW) | ±0.25% |
| K type termocouple | TP-201K-1B-100 | −40–+475 (°C) | ±0.2 K |
| T type termocouple | 20102-2 | −40–+133 (°C) | ±0.2 K |
Publisher’s Note: MDPI stays neutral with regard to jurisdictional claims in published maps and institutional affiliations. |
© 2022 by the authors. Licensee MDPI, Basel, Switzerland. This article is an open access article distributed under the terms and conditions of the Creative Commons Attribution (CC BY) license (https://creativecommons.org/licenses/by/4.0/).
Share and Cite
Kuczyński, W.; Kruzel, M.; Chliszcz, K. A Regressive Model for Periodic Dynamic Instabilities during Condensation of R1234yf and R1234ze Refrigerants. Energies 2022, 15, 2117. https://doi.org/10.3390/en15062117
Kuczyński W, Kruzel M, Chliszcz K. A Regressive Model for Periodic Dynamic Instabilities during Condensation of R1234yf and R1234ze Refrigerants. Energies. 2022; 15(6):2117. https://doi.org/10.3390/en15062117
Chicago/Turabian StyleKuczyński, Waldemar, Marcin Kruzel, and Katarzyna Chliszcz. 2022. "A Regressive Model for Periodic Dynamic Instabilities during Condensation of R1234yf and R1234ze Refrigerants" Energies 15, no. 6: 2117. https://doi.org/10.3390/en15062117
APA StyleKuczyński, W., Kruzel, M., & Chliszcz, K. (2022). A Regressive Model for Periodic Dynamic Instabilities during Condensation of R1234yf and R1234ze Refrigerants. Energies, 15(6), 2117. https://doi.org/10.3390/en15062117


