Development of Ultra-High-Efficiency Medium-Capacity Chillers with Two-Stage Compression and Interstage Vapor Injection Technologies
Abstract
1. Introduction
2. Design Point Selection and Analysis of Two-Stage Compression with Interstage Vapor Injection Chiller
2.1. Theoretical Model of Two-Stage Compression with Interstage Vapor Injection Refrigeration Cycle
2.2. Design Point Selection
3. Development of High-Efficiency Two-Stage Screw Refrigeration Compressor
3.1. Rotor Profiles
3.2. Overall Structure Design
3.3. Rotor Dynamics Calculation
3.4. Computational Fluid Dynamics (CFD) Simulation Analysis
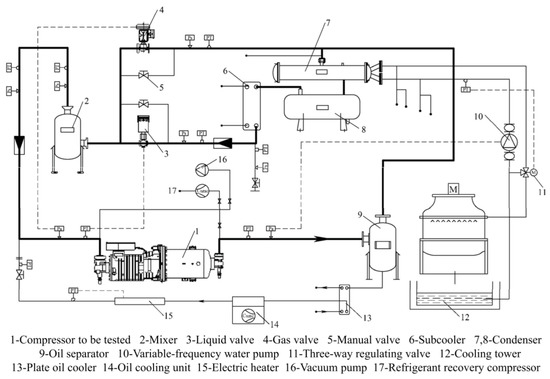
4. Experimental Setup and Tests
4.1. Test Rig
4.2. Performance Evaluation of Compressor and Chiller
4.3. Results of Compressor Performance Evaluation
4.4. Results of Vapor Injection Influence Evaluation
4.5. Results of Part Load Performance Evaluation
5. Conclusions
- Modeling and calculation were carried out for the refrigeration cycle with two-stage compression with interstage vapor injection. Calculation results showed that the indicated adiabatic efficiency of the compressor should reach 87% and 81%, and the corresponding adiabatic efficiency should reach 81% and 75.5% to achieve COP goals of 6.5 and 7.0, respectively.
- According to the high-efficiency requirements of the chiller, a two-stage screw refrigeration compressor with interstage vapor injection was developed. Then, a 200RT water-cooled screw chiller was developed. The compressor adopts profiles that can completely realize the sealing of the “curved surface” between rotors, help to form a hydrodynamic lubricating oil film, reduce the transverse leakage through the contact line, and improve the efficiency of the compressor. The compressor is arranged in series with a motor, a low-pressure stage, an intermediate chamber, and a high-pressure stage. The initial design parameters were verified and modified using rotor dynamics calculation and a CFD simulation. The rotor dynamics results showed that the structure of both the male and female rotor shafts is stable. The CFD simulation results showed that the newly designed compressor can meet the design requirements.
- A test rig was established to evaluate the performance of this type of compressor and chiller. Through the performance test of this chiller, it was found that both the two-stage compression technology and the interstage vapor injection technology can effectively improve the performance of the water-cooled screw chiller. Compared with not opening the interstage vapor injection, the cooling capacity and the COP increased by more than 11% and 8%, respectively. The maximum performance improvement occurred at 2800 rpm: the cooling capacity and the COP increased by 13.12% and 9.77%, respectively. The maximum volumetric efficiency and adiabatic efficiency of the compressor reached 99% and 80%, respectively. The maximum COP of this chiller reached 7.17. Under the nominal working conditions of a cooling capacity of 200 RT and an outlet water temperature of 7 ℃, the COP and IPLV were 6.74 and 10.04, respectively, which are 12.33% and 33.86% higher than the first-level energy efficiency limit of the Chinese national standard, respectively.
Author Contributions
Funding
Conflicts of Interest
References
- James, R.; Otto, F.; Parker, H. Characterizing loss and damage from climate change. Nat. Clim. Change 2014, 4, 938–939. [Google Scholar] [CrossRef]
- Bergquist, P.; Marlon, J.R.; Goldberg, M.H.; Gustafson, A.; Rosenthal, S.A.; Leiserowitz, A. Information about the human causes of global warming influences causal attribution, concern, and policy support related to global warming. Think. Reason. 2022, 28, 465–486. [Google Scholar] [CrossRef]
- Ahmadi, G.; Toghraie, D.; Akbari, O. Energy, exergy and environmental (3E) analysis of the existing CHP system in a petrochemical plant. Renew. Sustain. Energy Rev. 2019, 99, 234–242. [Google Scholar] [CrossRef]
- Ahmadi, G.; Toghraie, D.; Azimian, A.; Akbari, O.A. Evaluation of synchronous execution of full repowering and solar assisting in a 200MW steam power plant, a case study. Appl. Therm. Eng. 2017, 112, 111–123. [Google Scholar] [CrossRef]
- Ahmadi, G.; Toghraie, D.; Akbari, O.A. Solar parallel feed water heating repowering of a steam power plant: A case study in Iran. Renew. Sustain. Energy Rev. 2017, 77, 474–485. [Google Scholar] [CrossRef]
- Ashouri, M.; Fung, B.C.M.; Haghighat, F.; Yoshino, H. Systematic approach to provide building occupants with feedback to reduce energy consumption. Energy 2020, 194, 116813. [Google Scholar] [CrossRef]
- Diana, Ü.; Luisa, F.C.; Susana, S.; Camila, B.; Ksenia, P. Heating and cooling energy trends and drivers in buildings. Renew. Sustain. Energy Rev. 2015, 41, 85–98. [Google Scholar] [CrossRef]
- Alberti, L.; Angelotti, A.; Antelmi, M.; La Licata, I. Borehole Heat Exchangers in aquifers: Simulation of the grout material impact. Rend. Online Soc. Geol. Ital. 2016, 41, 268–271. [Google Scholar] [CrossRef]
- Sen, H.; Wangda, Z.; Michael, D.S. Amelioration of the cooling load based chiller sequencing control. Appl. Energy 2016, 168, 204–215. [Google Scholar] [CrossRef]
- Lyu, W.; Wang, Z.; Li, X.; Xin, X.; Chen, S.; Yang, Y.; Xu, Z.; Yang, Q.; Li, H. Energy efficiency and economic analysis of utilizing magnetic bearing chillers for the cooling of data centers. J. Build. Eng. 2020, 48, 103920. [Google Scholar] [CrossRef]
- Wang, C.; Wu, X.; Sun, S.; Zhang, Z.; Xing, Z. Potential evaluation of water-cooled multiple screw chillers with serial water loops and development of ultra-efficient dual screw chillers. Appl. Therm. Eng. 2022, 210, 118340. [Google Scholar] [CrossRef]
- Sun, W.; He, G.G.; Ning, Q.; Song, H.; Pang, Q.C. Performance investigation and optimization analysis for vapor injection rotary compressor oriented to circular end-plate injection port without check valve. Appl. Therm. Eng. 2021, 183, 116196. [Google Scholar] [CrossRef]
- Zhang, X.X.; Su, L.; Li, K. A study of a low pressure ratio vapor injection scroll compressor for electric vehicles under low ambient conditions. Int. J. Refrig. 2021, 131, 186–196. [Google Scholar] [CrossRef]
- Xu, X.; Hwang, Y.; Radermacher, R. Refrigerant injection for heat pumping/air conditioning systems: Literature review and challenges discussions. Int. J. Refrig. 2011, 34, 402–415. [Google Scholar] [CrossRef]
- Yang, T.Y.; Zou, H.M.; Tang, M.S.; Tian, C.Q.; Yan, Y.Y. Experimental performance of a vapor-injection CO2 heat pump system for electric vehicles in −30 °C to 50 °C range. Appl. Therm. Eng. 2022, 217, 119149. [Google Scholar] [CrossRef]
- Yoon, J.I.; Son, C.H.; Choi, K.H.; Kim, Y.B.; Jung, S.H.; Moon, C. Performance Analysis of Brine Chiller Refrigeration Cycles. In Proceedings of the Recent Advances in Electrical Engineering and Related Sciences, Busan, Korea, 8–10 December 2016. [Google Scholar] [CrossRef]
- Ran, X.P.; Zhai, X.Q.; Luo, Q. Effect of Vapor-injection Mass on System Performance Air-source Heat Pump with Enhanced Vapor Injection. Int. J. Refrig. 2019, 40, 37–44, 73. [Google Scholar] [CrossRef]
- d’Angelo, J.V.H.; Aute, V.; Radermacher, R. Performance evaluation of a vapor injection refrigeration system using mixture refrigerant R290/R600a. Int. J. Refrig. 2016, 65, 194–208. [Google Scholar] [CrossRef]
- Liu, H.; Zhang, Z.P.; Li, H.B.; Wang, S.; Hu, B.; Wang, R.Z. Research and development of a permanent-magnet synchronous frequency-convertible centrifugal compressor. Int. J. Refrig. 2020, 117, 33–43. [Google Scholar] [CrossRef]
- Xu, P.; Xie, J.T.; Liu, X.X.; Wang, G.H.; Wang, D.B.; Yang, Y.S. Experimental investigation and comparison on heating performance characteristics of two transcritical CO2 heat pump systems. Energy Build. 2021, 250, 111296. [Google Scholar] [CrossRef]
- Wei, W.Z.; Ni, L.; Dong, Q.; Wang, W.; Ye, J.Y.; Xu, L.F.; Yang, Y.H.; Yao, Y. Experimental investigation on improving defrosting performance of air source heat pump through vapor injection. Energy Build. 2022, 256, 111696. [Google Scholar] [CrossRef]
- Umezu, K.; Suma, S. Heat pump room air-conditioner using variable capacity compressor. ASHRAE Trans. 1984, 90, 335–349. [Google Scholar]
- Cui, S.Q.; Bai, J.; Su, Z.Y.; Zhang, C.; Qin, C.; Geng, S.W. Vapor injection technology for heat-pump air conditioner of electric bus in an extreme environment. Therm. Sci. 2022, 26, 2683–2691. [Google Scholar] [CrossRef]
- Shen, H.; Li, Z.H.; Liang, K.; Chen, X.W. Numerical modeling of a novel two-stage linear refrigeration compressor. Int. J. Low Carbon Technol. 2022, 17, 436–445. [Google Scholar] [CrossRef]
- Bertsch, S.S.; Groll, E.A. Two-stage air-source heat pump for residential heating and cooling applications in Northern U.S. climates. Int. J. Refrig. 2008, 31, 1282–1292. [Google Scholar] [CrossRef]
- Cao, F.; Cui, C.; Wei, X.Y.; Yin, X.; Li, M.J.; Wang, X.L. The experimental investigation on a novel transcritical CO2 heat pump combined system for space heating. Int. J. Refrig. 2019, 106, 539–548. [Google Scholar] [CrossRef]
- Kang, D.K.; Jeong, J.H.; Ryu, B. Heating performance of a VRF heat pump system incorporating double vapor injection in scroll compressor. Int. J. Refrig. 2018, 96, 50–62. [Google Scholar] [CrossRef]
- Jiang, S.; Wang, S.G.; Yu, Y.; Ma, Z.J.; Wang, J.H. Further analysis of the influence of interstage configurations on two-stage vapor compression heat pump systems. Appl. Therm. Eng. 2021, 184, 116050. [Google Scholar] [CrossRef]
- Chen, Y.Y.; Zou, H.M.; Dong, J.Q.; Wu, J.; Xu, H.B.; Tian, C.Q. Experimental investigation on the heating performance of a CO2 heat pump system with intermediate cooling for electric vehicles. Appl. Therm. Eng. 2021, 182, 116039. [Google Scholar] [CrossRef]
- Ning, Q.; He, G.G.; Xiong, G.H.; Sun, W.; Song, H. Operation strategy and performance investigation of a high-efficiency multifunctional two-stage vapor compression heat pump air conditioning system for electric vehicles in severe cold regions. Sustain. Energy Technol. Assess. 2021, 48, 101617. [Google Scholar] [CrossRef]
- Xu, S.X.; Ma, G.Y. Working performance of R-32 two-stage compression system in domestic air-conditioner. Energy Build. 2015, 93, 324–331. [Google Scholar] [CrossRef]
- Ko, Y.H.; Park, S.K.; Jin, S.; Kim, B.S.; Jeong, J.H. The selection of volume ratio of two-stage rotary compressor and its effects on air-to-water heat pump with flash tank cycle. Appl. Energy 2013, 104, 187–196. [Google Scholar] [CrossRef]
- Jin, X.; Wu, Z.; Zhang, K.; Liu, Z.Y.; Hong, W.P.; Li, X.Y. Analysis of performance and economical efficiency of two-stage compression heat pump system with inter-stage injection in cold regions of northern China. Build. Simul. 2019, 12, 551–562. [Google Scholar] [CrossRef]
- Tello-Oquendo, F.M.; López-Romero, B.A.; Vásconez-Núñez, D.C.; Miño-Cascante, G.E. Performance of heat pumps with a single-stage compression cycle and a two-stage compression cycle with vapor-injection for domestic hot water production. Inf. Tecnol. 2022, 33, 215–224. [Google Scholar] [CrossRef]
- Sompop, J. Optimal interstage pressures of multistage compression with intercooling processes. Therm. Sci. Eng. Prog. 2022, 29, 101202. [Google Scholar] [CrossRef]
- Twinmesh; CFX Berlin Software GmbH: Berlin, Germany, 2017.
- ANSYS, R19.2; ANSYS, Inc.: Pennsylvania, PA, USA, 2018.
- Rane, S.; Kovačević, A.; Stošić, N.; Smith, I. Analysis of real gas equation of state for CFD modelling of twin screw expanders with R245fa, R290, R1336mzz(Z) and R1233zd(E). Int. J. Refrig. 2021, 121, 313–326. [Google Scholar] [CrossRef]
- GB/T 5773-2016; The Method of Performance Test for Positive Displacement Refrigerant Compressors. Standard Press of China: Beijing, China, 2016.
- GB/T 18430.1-2007; Water Chilling (Heat Pump) Packages Using the Vapor Compression Cycle—Part 1: Water Chilling (Heat Pump) Packages for Industrial & Commercial and Similar Application. Standard Press of China: Beijing, China, 2007.
- GB/T 19577-2015; Minimum Allowable Values of Energy Efficiency and Energy Efficiency Grades for Water Chillers. Standard Press of China: Beijing, China, 2015.














| Calculation Results | Condition 1 | Condition 2 |
|---|---|---|
| Evaporation temperature (°C) | 6 | 6 |
| Condensation temperature (°C) | 35.5 | 35.5 |
| Evaporation pressure (kPa) | 362 | 362 |
| Condensation pressure (kPa) | 899.4 | 899.4 |
| Pressure loss in suction pipe (kPa) | 2 | 2 |
| Pressure loss in discharge pipe (kPa) | 3 | 3 |
| Assumed mechanical efficiency (%) | 98 | 98 |
| Assumed motor efficiency (%) | 97 | 97 |
| Assumed inverter efficiency (%) | 98 | 98 |
| Assumed total adiabatic efficiency of compressor (%) | 81 | 75.5 |
| Assumed adiabatic indicated efficiency of compressor (%) | 87 | 81 |
| Suction pressure of low-pressure stage compressor (kPa) | 360 | 360 |
| Pressure ratio of low-pressure stage compressor (-) | 1.561 | 1.561 |
| Volumetric flow rate of low-pressure stage compressor (m3/min) | 13.72 | 13.72 |
| Indicated power of low-pressure stage compressor (kW) | 43.06 | 46.25 |
| Discharge pressure of high-pressure stage compressor (kPa) | 902.4 | 902.4 |
| Pressure ratio of high-pressure stage compressor (-) | 1.592 | 1.592 |
| Volumetric flow rate of high-pressure stage compressor (m3/min) | 9.915 | 9.955 |
| Indicated power of high-pressure stage compressor (kW) | 50.4 | 54.4 |
| Motor power (kW) | 98.34 | 105.86 |
| Input power (kW) | 100.34 | 108.02 |
| Chiller’s COP (-) | 7.01 | 6.51 |
| CFD Settings | |
|---|---|
| Refrigerant (-) | R134a |
| Rotor speed (rpm) | 2950 |
| Suction temperature of low-pressure stage (°C) | 6 |
| Suction temperature of high-pressure stage (°C) | 21.8 |
| Discharge temperature of low-pressure stage (°C) | 23.2 |
| Discharge temperature of high-pressure stage (°C) | 40.3 |
| Vapor injection temperature (°C) | 19.9 |
| Suction pressure of low-pressure stage (kPa) | 360 |
| Suction pressure of high-pressure stage (kPa) | 570 |
| Discharge pressure of low-pressure stage (kPa) | 570 |
| Discharge pressure of high-pressure stage (kPa) | 902.4 |
| Vapor injection pressure (kPa) | 570 |
| Inlet boundary (-) | Opening |
| Outlet boundary (-) | Opening |
| Vapor injection boundary (-) | Opening |
| CFD Calculation Results | |
|---|---|
| Suction mass flow rate of low-pressure stage (kg/s) | 4.04 |
| Suction mass flow rate of high-pressure stage (kg/s) | 4.63 |
| Vapor injection mass flow rate (kg/s) | 0.50 |
| Power consumption of low-pressure stage (kW) | 48.13 |
| Power consumption of high-pressure stage (kW) | 58.14 |
| Maximum speed of refrigerant at meshing clearance of low-pressure stage (m/s) | 185.73 |
| Maximum speed of refrigerant at meshing clearance of high-pressure stage (m/s) | 164.01 |
| Maximum speed of refrigerant at teeth tip of low-pressure stage (m/s) | 53.04 |
| Maximum speed of refrigerant at teeth tip of high-pressure stage (m/s) | 42.50 |
| Maximum speed of refrigerant at suction end face of low-pressure stage (m/s) | 43.02 |
| Maximum speed of refrigerant at suction end face of high-pressure stage (m/s) | 36.03 |
| Maximum speed of refrigerant at discharge end face of low-pressure stage (m/s) | 85.04 |
| Maximum speed of refrigerant at discharge end face of high-pressure stage (m/s) | 75.02 |
| Test Results | Part-Load Ratio | |||||
|---|---|---|---|---|---|---|
| 100 | 75 | 50 | 25 | |||
| Opening of Solenoid Valve (%) | ||||||
| 25 | 25 | 100 | 25 | 100 | 100 | |
| Internal volume ratio of high-pressure stage | 1.5 | 1.5 | 1.05 | 1.5 | 1.05 | 1.05 |
| Cooling capacity (kW) | 703.14 | 536.89 | 535.51 | 364.57 | 356.68 | 209.97 |
| Cooling capacity (RT) | 200 | 153 | 152 | 104 | 101 | 60 |
| Input power (kW) | 104.33 | 63.36 | 64.72 | 36.26 | 33.05 | 15.25 |
| COP (-) | 6.74 | 8.47 | 8.27 | 10.06 | 10.80 | 13.77 |
| Actual part load ratio (%) | 100 | 76 | 76 | 52 | 51 | 30 |
| COP lifting ratio (%) | 2.42 | 7.36 | ||||
| Integrated part-load value (IPLV) (-) | 10.04 | |||||
Publisher’s Note: MDPI stays neutral with regard to jurisdictional claims in published maps and institutional affiliations. |
© 2022 by the authors. Licensee MDPI, Basel, Switzerland. This article is an open access article distributed under the terms and conditions of the Creative Commons Attribution (CC BY) license (https://creativecommons.org/licenses/by/4.0/).
Share and Cite
Zhang, Z.; Qiu, H.; Li, D.; He, Z.; Xing, Z.; Wu, L. Development of Ultra-High-Efficiency Medium-Capacity Chillers with Two-Stage Compression and Interstage Vapor Injection Technologies. Energies 2022, 15, 9562. https://doi.org/10.3390/en15249562
Zhang Z, Qiu H, Li D, He Z, Xing Z, Wu L. Development of Ultra-High-Efficiency Medium-Capacity Chillers with Two-Stage Compression and Interstage Vapor Injection Technologies. Energies. 2022; 15(24):9562. https://doi.org/10.3390/en15249562
Chicago/Turabian StyleZhang, Zhiping, Hongye Qiu, Dantong Li, Zhilong He, Ziwen Xing, and Lijian Wu. 2022. "Development of Ultra-High-Efficiency Medium-Capacity Chillers with Two-Stage Compression and Interstage Vapor Injection Technologies" Energies 15, no. 24: 9562. https://doi.org/10.3390/en15249562
APA StyleZhang, Z., Qiu, H., Li, D., He, Z., Xing, Z., & Wu, L. (2022). Development of Ultra-High-Efficiency Medium-Capacity Chillers with Two-Stage Compression and Interstage Vapor Injection Technologies. Energies, 15(24), 9562. https://doi.org/10.3390/en15249562

