Dynamic Response of SPAR-Type Floating Offshore Wind Turbine under Wave Group Scenarios
Abstract
1. Introduction
2. SPAR-Type FOWT
3. Methodology
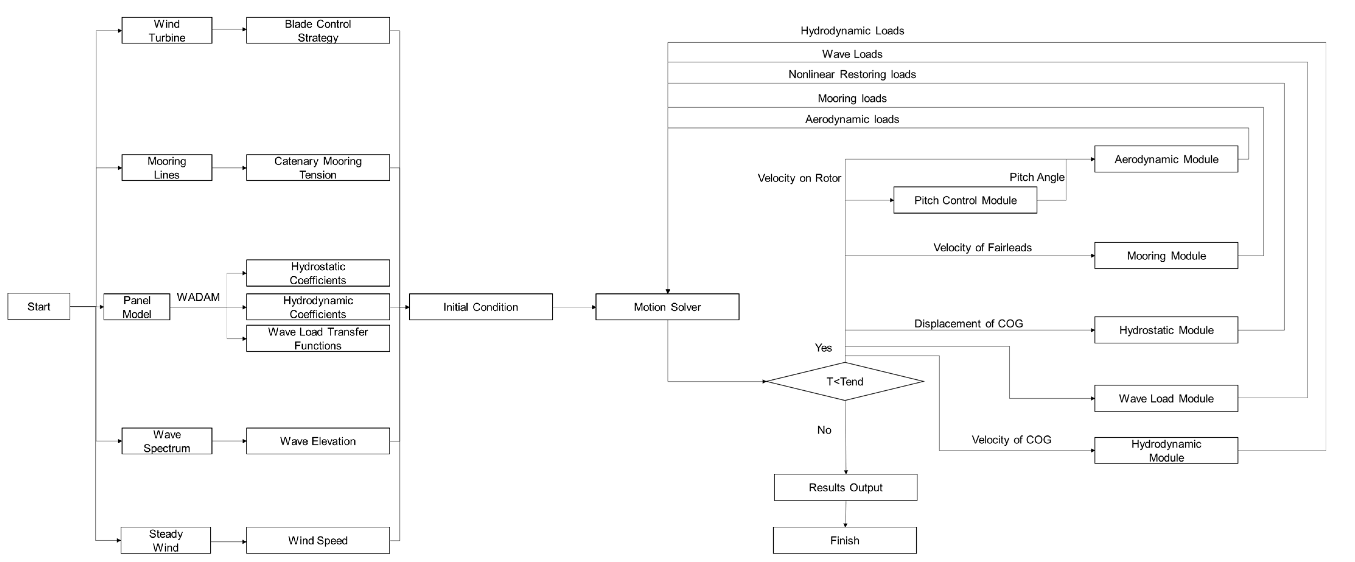
3.1. Numerical Algorithms
3.2. Numerical Model of a Wave Group
4. Validation
5. Results and Discussion
5.1. Buoy Surge Motion
5.2. Buoy Heave Motion
5.3. Buoy Pitch Motion
5.4. Aerodynamic Performance
5.5. Mooring Tensions
6. Conclusions
Author Contributions
Funding
Institutional Review Board Statement
Informed Consent Statement
Data Availability Statement
Acknowledgments
Conflicts of Interest
Abbreviations
| BEM | Blade Element Momentum |
| CFD | Computational Fluid Dynamics |
| CM | Center of Mass |
| COG | Center of Gravity |
| FAST | Fatigue, Aerodynamics, Structures, and Turbulence |
| GFH | Group Height Factor |
| GLF | Group Length Factor |
| FOWT | Floating Offshore Wind Turbine |
| FPSO | Floating Production Storage and Offloading |
| JONSWAP | Joint North Sea Wave Project |
| NREL | National Renewable Energy Laboratory |
| SWL | Still Water Line |
| TLP | Tension Leg Platform |
| TMD | Tuned Mass Damper |
| A∞ | Added mass when the frequency approaches infinite |
| Mean value of the wave envelope | |
| ai | Amplitude of i-th wave components |
| D | Nonlinear damping matrix |
| εi | Initial phase of i-th wave components |
| Fwave_1 | Time histories of the first-order wave load |
| Fwave_2d | Time histories of the second-order difference-frequency wave load |
| F1(ωi) | Linear transfer function |
| F2d(ωi, ωj) | Second-order difference-frequency load transfer function |
| fP | Frequency corresponding to the peak values of the wave spectrum |
| fPA | Frequency corresponding to the peak values of the wave envelope spectrum |
| Hs | Significant wave height |
| h(t) | Retardation function |
| K | Restoring stiffness matrix |
| ki | Wave number of the i-th wave component |
| M | Mass matrix of the FOWT |
| m0η | Zeroth order moment of the wave spectrum |
| η | Time histories of stochastic wave elevation |
| ηA | Wave envelope elevation |
| ηh’ | Hilbert transformation of wave elevation |
| ωi | Circular frequency of i-th wave components |
| φ | Phase angle |
| q | Exciting force vector |
| Variance of the wave envelope | |
| Tp | Peaked period |
| (x, y, z) | Cartesian coordinate system |
| Position, velocity and acceleration vectors of the origin |
References
- Zhang, Y.; Fernandez-Rodriguez, E.; Zheng, J.; Zheng, Y.; Zhang, J.; Gu, H.; Zang, W.; Lin, X. A Review on Numerical Development of Tidal Stream Turbine Performance and Wake Prediction. IEEE Access 2020, 8, 79325–79337. [Google Scholar] [CrossRef]
- Prasad, K.R.; Kumar, V.M.; Swaminathan, G.; Loganathan, G.B. Computational investigation and design optimization of a duct augmented wind turbine (DAWT). Mater. Today Proc. 2020, 22, 1186–1191. [Google Scholar] [CrossRef]
- Supciller, A.A.; Toprak, F. Selection of wind turbines with multi-criteria decision making techniques involving neutrosophic numbers: A case from Turkey. Energy 2020, 207, 118237. [Google Scholar] [CrossRef]
- Dong, X.; Lian, J.; Yang, M.; Wang, H. Operational modal identification of offshore wind turbine structure based on modified stochastic subspace identification method considering harmonic interference. J. Renew. Sustain. Energy 2014, 6, 1649–1654. [Google Scholar] [CrossRef]
- Dong, X.; Lian, J.; Wang, H. Vibration source identification of offshore wind turbine structure based on optimized spectral kurtosis and ensemble empirical mode decomposition. Ocean Eng. 2019, 172, 199–212. [Google Scholar] [CrossRef]
- Collu, M.; Maggi, A.; Gualeni, P.; Rizzo, C.M.; Brennan, F. Stability requirements for floating offshore wind turbine (FOWT) during assembly and temporary phases: Overview and application. Ocean Eng. 2014, 84, 164–175. [Google Scholar] [CrossRef]
- Acero, W.G.; Gao, Z.; Moan, T. Assessment of the dynamic responses and allowable sea states for a novel offshore wind turbine tower and rotor nacelle assembly installation concept based on the inverted pendulum principle. Energy Procedia 2016, 94, 61–71. [Google Scholar] [CrossRef][Green Version]
- Musial, W.; Butterfield, S.; Ram, B. Energy from offshore wind. In Proceedings of the Offshore Technology Conference, Houston, TX, USA, 1–4 May 2006; pp. 1888–1898. [Google Scholar]
- Ahn, H.; Shin, H. Model test and numerical simulation of OC3 spar type floating offshore wind turbine. Int. J. Nav. Archit. Ocean Eng. 2019, 11, 1–10. [Google Scholar] [CrossRef]
- Arany, L.; Bhattacharya, S. Simplified load estimation and sizing of suction anchors for spar buoy type floating offshore wind turbines. Ocean Eng. 2018, 159, 348–357. [Google Scholar] [CrossRef]
- Leimeister, M.; Kolios, A.; Collu, M.; Thomas, P. Design optimization of the OC3 phase IV floating spar-buoy, based on global limit states. Ocean Eng. 2020, 202, 107186. [Google Scholar] [CrossRef]
- Yang, J.J.; He, E.M. Coupled modeling and structural vibration control for floating offshore wind turbine. Renew. Energy 2020, 157, 678–694. [Google Scholar] [CrossRef]
- Salehyar, S.; Li, Y.; Zhu, Q. Fully-coupled time-domain simulations of the response of a floating wind turbine to non-periodic disturbances. Renew. Energy 2017, 111, 214–226. [Google Scholar] [CrossRef]
- Duan, F.; Hu, Z.; Niedzwecki, J.M. Model test investigation of a spar floating wind turbine. Mar. Struct. 2016, 49, 76–96. [Google Scholar] [CrossRef]
- Ruzzo, C.; Saha, N.; Arena, F. Wave spectral analysis for design of a spar floating wind turbine in Mediterranean Sea. Ocean Eng. 2019, 184, 255–272. [Google Scholar] [CrossRef]
- Campanile, A.; Piscopo, V.; Scamardella, A. Mooring design and selection for floating offshore wind turbines on intermediate and deep water depths. Ocean Eng. 2018, 148, 349–360. [Google Scholar] [CrossRef]
- Fontana, C.M.; Hallowell, S.T.; Arwade, S.R.; Degroot, D.J.; Landon, M.E.; Aubeny, C.P.; Myers, A.T. Spatial coherence of ocean waves in multiline anchor systems for floating offshore wind turbines. Ocean Eng. 2019, 184, 59–73. [Google Scholar] [CrossRef]
- Qu, X.; Li, Y.; Tang, Y.; Hu, Z.; Zhang, P.; Yin, T. Dynamic response of spar-type floating offshore wind turbine in freak wave considering the wave-current interaction effect. Appl. Ocean Res. 2020, 100, 102178. [Google Scholar] [CrossRef]
- Liu, C.; Hu, C. CFD Simulation of a Floating Wind Turbine Platform in Rough Sea Conditions. In Proceedings of the 24th International Ocean and Polar Engineering Conference, International Society of Offshore and Polar Engineers, Busan, Korea, 15–20 June 2014. [Google Scholar]
- Zhou, Y.; Xiao, Q.; Liu, Y.; Incecik, A.; Peyrard, C.; Li, S.; Pan, G. Numerical modelling of dynamic responses of a floating offshore wind turbine subject to focused waves. Energies 2019, 12, 3482. [Google Scholar] [CrossRef]
- Li, Y.; Qu, X.; Liu, L.; Xie, P.; Yin, T.; Tang, Y. A Numerical Prediction on the Transient Response of a Spar-Type Floating Offshore Wind Turbine in Freak Waves. J. Offshore Mech. Arct. Eng. 2020, 142, 062004. [Google Scholar] [CrossRef]
- Seyffert, H.C.; Kim, D.H.; Troesch, A.W. Rare wave groups. Ocean Eng. 2016, 122, 241–252. [Google Scholar] [CrossRef]
- Boccotti, P. A general theory of three-dimensional wave groups part I: The formal derivation. Ocean Eng. 1997, 24, 265–280. [Google Scholar] [CrossRef]
- Feng, X. Analysis of higher harmonics in a focused water wave group by a nonlinear potential flow model. Ocean Eng. 2019, 193, 106581. [Google Scholar] [CrossRef]
- Liu, Z.; Sun, J.; Xie, D.; Lin, Z. On the near resonances of collinear steady-state wave groups in finite water depth. Ocean Eng. 2019, 182, 584–593. [Google Scholar] [CrossRef]
- Petrova, P.G.; Arena, F.; Soares, C.G. Space-time evolution of random wave groups with high waves based on the quasi-determinism theory. Ocean Eng. 2011, 38, 1640–1648. [Google Scholar] [CrossRef]
- Santoro, A.; Soares, C.G.; Arena, F. Space-time evolution of wave groups in crossing seas with the Quasi-determinism theory. Ocean Eng. 2014, 91, 350–362. [Google Scholar] [CrossRef]
- Wang, L.; Tang, Y.; Zhang, X.; Zhang, J. Studies on parametric roll motion of ship under wave group by numerical simulation. Ocean Eng. 2018, 163, 391–399. [Google Scholar] [CrossRef]
- Anastopoulos, P.A.; Spyrou, K.J. Evaluation of the critical wave groups method in calculating the probability of ship capsize in beam seas. Ocean Eng. 2019, 187, 106213. [Google Scholar] [CrossRef]
- Gao, J.; Chen, H.; Zang, J.; Chen, L.; Wang, G.; Zhu, Y. Numerical investigations of gap resonance excited by focused transient wave groups. Ocean Eng. 2020, 212, 107628. [Google Scholar] [CrossRef]
- Banks, M.; Abdussamie, N. The response of a semisubmersible model under focused wave groups: Experimental investigation. J. Ocean Eng. Sci. 2017, 2, 161–171. [Google Scholar] [CrossRef]
- Chen, H.; Qian, L.; Bai, W.; Ma, Z.; Lin, Z.; Xue, M.A. Oblique focused wave group generation and interaction with a fixed FPSO-shaped body: 3D CFD simulations and comparison with experiments. Ocean Eng. 2019, 192, 106524. [Google Scholar] [CrossRef]
- Hann, M.; Greaves, D.; Raby, A. Snatch loading of a single taut moored floating wave energy converter due to focussed wave groups. Ocean Eng. 2015, 96, 258–271. [Google Scholar] [CrossRef]
- Hou, H.M.; Dong, G.H.; Xu, T.J. Assessment of fatigue damage of mooring line for fish cage under wave groups. Ocean Eng. 2020, 210, 107568. [Google Scholar] [CrossRef]
- Jonkman, J.; Butterfield, S.; Musial, W.; Scott, G. Definition of a 5-MW Reference Wind Turbine for Offshore System Development; Technical Report No. NREL/TP-500-38060; National Renewable Energy Laboratory: Golden, CO, USA, 2009. [Google Scholar]
- Jonkman, J. Definition of the Floating System for Phase IV of OC3; No. NREL/TP-500-47535; National Renewable Energy Laboratory (NREL): Golden, CO, USA, 2010. [Google Scholar]
- Li, Y.; Zhu, Q.; Liu, L.; Tang, Y. Transient response of a SPAR-type floating offshore wind turbine with fractured mooring lines. Renew. Energy 2018, 122, 576–588. [Google Scholar] [CrossRef]
- Li, Y.; Liu, L.; Zhu, Q.; Guo, Y.; Hu, Z.; Tang, Y. Influence of vortex-induced loads on the motion of SPAR-type wind turbine: A coupled aero-hydro-vortex-mooring investigation. J. Offshore Mech. Arct. Eng. 2018, 140, 051903. [Google Scholar] [CrossRef]
- Li, Y.; Tang, Y.; Zhu, Q.; Qu, X.; Wang, B.; Zhang, R. Effects of second-order wave forces and aerodynamic forces on dynamic responses of a TLP-type floating offshore wind turbine considering the set-down motion. J. Renew. Sustain. Energy 2017, 9, 063302. [Google Scholar] [CrossRef]
- Qu, X.; Li, Y.; Tang, Y.; Chai, W.; Gao, Z. Comparative study of short-term extreme responses and fatigue damages of a floating wind turbine using two different blade models. Appl. Ocean Res. 2020, 97, 102088. [Google Scholar] [CrossRef]
- Rice, S.O. Mathematical analysis of random noise. Bell Syst. Tech. J. 1944, 23, 232–282. [Google Scholar] [CrossRef]
- Ma, X.J.; Sun, Z.C.; Zhang, Z.M.; Yang, G.P.; Zhou, F. The effect of wave groupiness on a moored ship studied by numerical simulations. J. Hydrodyn. 2011, 23, 145–153. [Google Scholar] [CrossRef]
- Ruzzo, C.; Fiamma, V.; Collu, M.; Failla, G.; Nava, V.; Arena, F. On intermediate-scale open-sea experiments on floating offshore structures: Feasibility and application on a spar support for offshore wind turbines. Mar. Struct. 2018, 61, 220–237. [Google Scholar] [CrossRef]
- Salehyar, S. Fully-Coupled Time-Domain Simulations of the Transient Response of Floating Wind Turbines. Ph.D. Thesis, University of California, San Diego, CA, USA, 2016. [Google Scholar]
- Bae, Y.H.; Kim, M.H. Aero-elastic-control-floater-mooring coupled dynamic analysis of floating offshore wind turbine in maximum operation and survival conditions. J. Offshore Mech. Arct. Eng. 2014, 136, 20902. [Google Scholar] [CrossRef]
- Yu, M.; Hu, Z.Q.; Xiao, L.F. Wind-wave induced dynamic response analysis for motions and mooring loads of a spar-type offshore floating wind turbine. J. Hydrodyn. Ser. B 2015, 26, 865–874. [Google Scholar]
- Yue, M.; Liu, Q.; Li, C.; Ding, Q.; Cheng, S.; Zhu, H. Effects of heave plate on dynamic response of floating wind turbine Spar platform under the coupling effect of wind and wave. Ocean Eng. 2020, 201, 107103. [Google Scholar] [CrossRef]
- Jang, H.; Kim, M. Mathieu instability of Arctic Spar by nonlinear time-domain simulations. Ocean Eng. 2019, 176, 31–45. [Google Scholar] [CrossRef]
- Deng, W.; Yu, Y.; Liu, L.; Guo, Y.; Zhao, H. Research on the dynamical responses of H-type floating VAWT considering the rigid-flexible coupling effect. J. Sound Vibr. 2020, 469, 115162. [Google Scholar] [CrossRef]
- Deng, W.; Liu, L.; Li, Y.; Zhang, R.; Li, H. Slack coupled modeling method and dynamic analysis on floating vertical axis wind turbine with helical blades. Ocean Eng. 2022, 246, 110616. [Google Scholar] [CrossRef]











| Parameter | Value |
|---|---|
| Rated power | 5 MW |
| Rotor, hub diameter | 126 m, 3 m |
| Cut-in, rated, cut-out wind speed | 3 m/s, 11.4 m/s, 25 m/s |
| Cut-in, rated speed | 6.9 rpm, 12.1 rpm |
| Hub height (from Mean Sea Level) | 90 m |
| CM location (from Mean Sea Level) | 64.0 m |
| Rotor mass | 110,000 kg |
| Nacelle mass | 240,000 kg |
| Tower mass | 347,460 kg |
| Total mass (including tower) | 697,460 kg |
| Parameter | Value |
|---|---|
| Depth to platform base below the SWL | 120.0 m |
| Elevation to platform top above the SWL | 10.0 m |
| Depth to top of taper below the SWL | 4.0 m |
| Depth to bottom of taper below the SWL | 12 m |
| Platform diameter above taper | 6.5 m |
| Platform diameter below taper | 9.4 m |
| Platform mass, including ballast | 7,466,330 kg |
| CM location below the SWL along platform centerline | 89.9155 m |
| Number of mooring lines | 3 |
| Angle between adjacent lines | 120 deg |
| Depth to anchors below SWL (water depth) | 320 m |
| Depth to fairleads below the SWL | 70 m |
| Radius to anchors from the platform centerline | 853.87 m |
| Radius to fairleads from the platform centerline | 5.2 m |
| Unstretched mooring line length | 902.2 m |
| Mooring line diameter | 0.09 m |
| Parameter | Value |
|---|---|
| Significant wave height | 6 m |
| Peak period | 10 s |
| Simulated time | 3600 s |
| Time step | 0.1 s |
| Group length factor | 23.3 |
| Group height factor | 0.734 |
| Wind speed | 11.4 m/s |
| Incident wave and wind direction | 0 deg |
Publisher’s Note: MDPI stays neutral with regard to jurisdictional claims in published maps and institutional affiliations. |
© 2022 by the authors. Licensee MDPI, Basel, Switzerland. This article is an open access article distributed under the terms and conditions of the Creative Commons Attribution (CC BY) license (https://creativecommons.org/licenses/by/4.0/).
Share and Cite
Liu, B.; Yu, J. Dynamic Response of SPAR-Type Floating Offshore Wind Turbine under Wave Group Scenarios. Energies 2022, 15, 4870. https://doi.org/10.3390/en15134870
Liu B, Yu J. Dynamic Response of SPAR-Type Floating Offshore Wind Turbine under Wave Group Scenarios. Energies. 2022; 15(13):4870. https://doi.org/10.3390/en15134870
Chicago/Turabian StyleLiu, Baolong, and Jianxing Yu. 2022. "Dynamic Response of SPAR-Type Floating Offshore Wind Turbine under Wave Group Scenarios" Energies 15, no. 13: 4870. https://doi.org/10.3390/en15134870
APA StyleLiu, B., & Yu, J. (2022). Dynamic Response of SPAR-Type Floating Offshore Wind Turbine under Wave Group Scenarios. Energies, 15(13), 4870. https://doi.org/10.3390/en15134870
