A Case Study on Distributed Energy Resources and Energy-Storage Systems in a Virtual Power Plant Concept: Technical Aspects
Abstract
1. Introduction
2. Literature Review in the Context of the Technical Aspects of the VPP
2.1. Selected Investigations of the VPP: Load Demand Reduction, Voltage Control, Islanding, Microgrids, Power Quality
- Reference [37] introduces a regulation mechanism for a VPP. The calculation method of a virtual power plant’s frequency performance is presented. The model proposed in the article enables the VPP’s regulation performance score to be analyzed and the VPP’s regulation control strategies to be simulated. The obtained results show that the strategy can reduce a VPP’s variability caused by DGs.
- Reference [38] presents the possibility of using μ-CHP generation units in households, which would lead to a situation where consuming households will also be able to produce electricity. This enables the local management of the grid. The application of information and communication technologies (ICT) enables the clustering of μ-CHPs in VPP. The research was conducted by the companies ECN and Gasunie. The results indicated that a cluster of 10 households with a μ-CHP may reduce the substation peak load by 30–50% without infringing user comfort.
- Reference [39] indicates the need for efficient voltage control. The article presents the possibility of using small run-of-the-river hydropower plants, which are connected to a VPP to control the network voltage. The control is realized with the management of the reactive and active power of communicated hydro power plants belonging to a virtual power plant. The paper contains research on the efficiency of various voltage control measures. The small hydro power plant’s active and reactive power enables the voltage in the electrical network to be controlled with PV during times of high feed-in.
- Reference [18] presents research on the optimal configuration model of an energy storage system (ESS) in a VPP with large-scale distributed wind power. The optimal objective function of the energy storage system is established with consideration of economy, load shifting and safety standards. The particle swarm optimization algorithm is used to solve the model. The model feasibility is verified on the IEEE 33 node system. The obtained results indicate that larger ESS configurations lead to a positive impact on load shifting.
- Reference [40] contains simulations of a VPP. The analyzed VPP consists of a 200 MW wind power plant (WPP), a 100 MW photovoltaic power plant, PV and +/− 250 MW pumped storage. The indicated DG units are integrated into an islanded grid with a thermal power plant. The base islanded grid load is 1300 MW. The article describes the control strategies of the pumped storage power plant. The analyzed strategies are focused on the improvement of the power quality (PQ) level in case of significant solar power variations.
- Reference [41] concerns the frequency control issues connected with an increasing amount of wind generation, which can be seen as an important part of a VPP. The authors indicate that the inertia of the system has an important function because it determines the influence on frequency variation during the changes in generation or power demand level. Thus, the doubly-fed induction generator wind turbines, which reduce the effective inertia of the system, may be used to control the frequency.
- Reference [42] contains a technical-economic impact analysis of the massive integration of small generators and demands into a VPP. The results can be observed in system functioning and on the outcome of demands and generators within the VPP. The paper contains the analysis and comparison of several VPP strategies. Additionally, the article proposes optimization algorithms based on the modification of the big band and big crunch (BB–BC) optimization method. The algorithms under research aim to determine the optimal location and optimal load control strategy of renewable energy sources and also the optimal operation schedule of energy storage elements in order to minimalize the energy purchased from a substation. The important outcome of the research is that a high reduction of energy purchased from substation energy is possible using the control of the load demand in a VPP.
- Reference [43] contains the description of a flexible energy optimizer for microgrids and VPPs. In the article, the unit commitment and economic dispatch problem is solved by an enhanced mixed integer linear programming (MILP) method. Additionally, different post-optimization modules were developed, which enabled the potential network constraint violations to be mitigated and power quality to be improved. One of the strategies is toward to enhance voltage and loading quality, reduce power losses and support selected ancillary service in worst voltage quality nodes and nodes with high power consumption.
- Reference [44] presents the architecture for a VPP and the interaction of customer meters using a virtual power plant controller. The paper contains the description of human machine interface (HMI) development to access reactive power metering at the location of customers. Additionally, the article presents a recording tool for reading a VPP controller. The VPP controller is able to control the reactive power flows to the customers and it, therefore, carries out a proactive operation to reduce voltage instability.
- Reference [45] contains the impact analysis of harmonic distortion on the energization of energy distribution transformers integrated into a VPP. One of the parts presents the analysis of an analytical procedure that predicts the inrush current and the parameters of a single-phase power transformer under a distorted voltage condition. The aim of the indicated analysis is that variations in inrush current resources correspond to the voltage harmonic distortion level expressed by the total harmonic distortion in the voltage. Although, it is important to notice that in large-scale home appliance use of electronic power equipment so the level of distortions may increase in the future.
2.2. Review of Selected Real Case VPP Realizations
- The Fenix project was developed to improve the contribution of distributed energy resources to the electric network by aggregating them into Large Scale Virtual Power Plants. The project is based on the cooperation of DG owners, energy companies, research institutes and universities—EDF, Areva, Siemens, ECRO SRL, Imperial College London, the University of Manchester and the University of Amsterdam, among others. The project consists of three phases [46]. The first phase involves the preparation of two scenarios—northern and southern—which are described in this subsection. The analysis presented in paper [46] included the DER contribution to the network, as well as its strengths and weaknesses. The second phase covered the design of the communication and control system between the DERs in a VPP. The last phase concerned the validation of previously prepared analysis and systems through the realization of building 2 installations—in the UK and Spain [47]. Close to Bilbao City in Spain, there is a FENIX Southern Demonstration VPP connected to the Iberdrola system. The indicated installation connect a lot of different DER, such as combined heat and power (CHP), wind turbines, hydropower, photovoltaics, a CHP-biomass system, with a combined total capacity of 0.168 GW. The distribution area, that the project is realized has the peak demand equal to 0.320 GW. It works as a casual VPP. It means, that information from every connected distributed energy source is analyzed in the main control system. The information is exchanged in an intelligent interface called “FENIX Boxes.” This system connects every DG. The indicated intelligent electronic devices assures adequate steering and implementation for the communication protocols. The protocols use wireless communication approaches for the distributed energy sources and control systems. It is based on the Virtual Private Network. The Virtual Private Network unites the heat and power plants, wind and solar sources and heat pumps, which assures creation of the interconnected, flexible system that has centralized control.
- The project Smart Power Hamburg aims to design a VPP. It is towered to aggregate the variable load and CHP units in Hamburg in Germany. The created Virtual Utility applies the present urban infrastructure. The infrastructure consists of CHP units, heat storage systems and a building with demand-side management. It presents a new direction to the generation of electricity, as well as, covering heat demand in the urban area. The connection of cogeneration and heat storage systems enables the unit to be operated according to electrical demand instead of heating demand, thus increasing the unit’s flexibility. The project shows the possibility of integrating the bunkers storage possibility, swimming pools or heating networks, which are steered by the indicated virtual power plant [48].
- The Danish EDISON virtual power plant case was started in 2009. It is related to analyzing the Bornholm Island that provides supportive services to real energy market players for example, generation companies to obtain the effective application of distributed energy resources [49].
- A battery storage virtual power plant placed in the Australia. The South Australia conducted the biggest case study project. The indicated virtual power plant consists of a lot of the small-scale batteries and photovoltaics. The total capacity of indicated units is five MW (seven MWh). The indicated systems are connected to the central monitoring and management element in the VPP. The important element of the project is to simplify local network constraints, stabilize prices of electric energy and support renewable energy sources. The South Australia has great potential for exploitation of renewable energy—more than forty percent of the generated power proceeds from the wind farms or rooftop photovoltaic systems [50].
3. Problem Statement
- cooperation of the DER and ESS and their impact on the power flow and voltage level in the observed network belonging to the VPP,
- identification of maximum power capacity of ESS which can be connected to the considered node of the VPP and identification of grid capacity to connect possible DERs and ESSs
- investigation of the impact of the power control strategy applied in DERs on resources available for the VPP.
3.1. Review of Control of DER, Protection Systems, Requirements for the Connection to the Grid and Parallel Operation with EPS
- the frequency and voltage levels, which are usually associated with the requirements for reactive power regulation, as well as frequency control issues,
- the short-circuit current contribution,
- the fault-ride-through capability, which exhibits itself in the requirements for protection devices and settings.
- “type A”: 0.8 kW–1 MW,
- “type B”: 1 MW–50 MW,
- “type C”: 50 MW–75 MW,
- “type D”: higher than 75 MW.
- a permissible range of frequency,
- the active power frequency response capability that regards a limited frequency sensitive mode (overfrequency), as well as the maximum power capability reduction with a falling frequency concerning the limited frequency sensitive mode (underfrequency—selected parameters consider active power range, frequency response insensitivity, frequency response deadband, droop),
- pre-fault, post-fault circumstances for the fault-ride-through capability (voltage and time parameters),
- voltage and reactive power profiles in relation to the level of the actual value of the ratio of reactive and active power for consumption and generation scenarios (the characteristic coordinates of the (U–Q)/Pmax profile consists of the maximum range of Q/Pmax, which demonstrates the maximum range of cosϕ or tgϕ regulation, as well as the maximum range of the steady-state voltage level).
- external and internal short circuit,
- asymmetric load (negative phase sequence),
- stator and rotor overload,
- over/under excitation,
- over/under voltage at the connection point,
- over/under voltage at the alternator terminals,
- inter-area oscillations,
- inrush current,
- asynchronous operation (pole slip),
- protection against inadmissible shaft torsions (for example, subsynchronous resonance),
- power generating module line protection,
- unit transformer protection,
- backup schemes against protection and switchgear malfunction,
- overfluxing (U/f),
- inverse power,
- rate of change of frequency,
- neutral voltage displacement.”
3.2. Active Power Control Strategy Applied in DERs
3.3. Power Quality Voltage Profile
- ΔUc—steady state voltage change
- Ua—nominal voltage
- dc—relative steady state voltage change as a parameter of rapid voltage change
3.4. Protection Schemes
3.5. Control of EES, Charging and Discharging Characteristics
- Design—when designing batteries, manufacturers need to choose the size, weight, cost, lifetime and performance of the storage. Depending on needs, storage power and capacity can be lower due to cost and weight.
- State of Charge (SoC)—when the battery is almost fully charged, the charging speed decreases. The reason is that BMS prevents the cells from overheating. At 80–90% SoC, the charging speed usually drops significantly and slows down to almost zero at 100% SoC. Charging speed is most effective between 0% and 80% SoC.
- Temperature—lithium-ion battery cells work most effectively in the 20–30 degree Celsius range. When the battery temperature is too low or too high, the BMS reduces the current in order to protect the battery cells. If the storage is equipped with a heating and cooling system, the BMS controls the temperature of the storage cells by thermal management of the battery. The temperature of the battery depends on the ambient temperature and on the value of the charging or discharging power.
4. Investigation of the Impact of the DER and ESS on VPP Planning and Operating Conditions—A Case Study
- Investigation of the cooperation of a 1 MW hydro power plant with 0.5 MW battery energy storage that is connected to the same node of medium voltage distribution network and also the impact of their operating conditions on the power flow and voltage level for analyzed network belonging to the VPP,
- identification of maximal power capacity of battery energy storage which may be connected to considered node of analyzed VPP as well as identification of general grid capacity of the investigated fragment of the distribution network to connect possible DERs/ESSs,
- identification of the impact of power control strategy applied in a PV power plant on other DER available for the VPP.
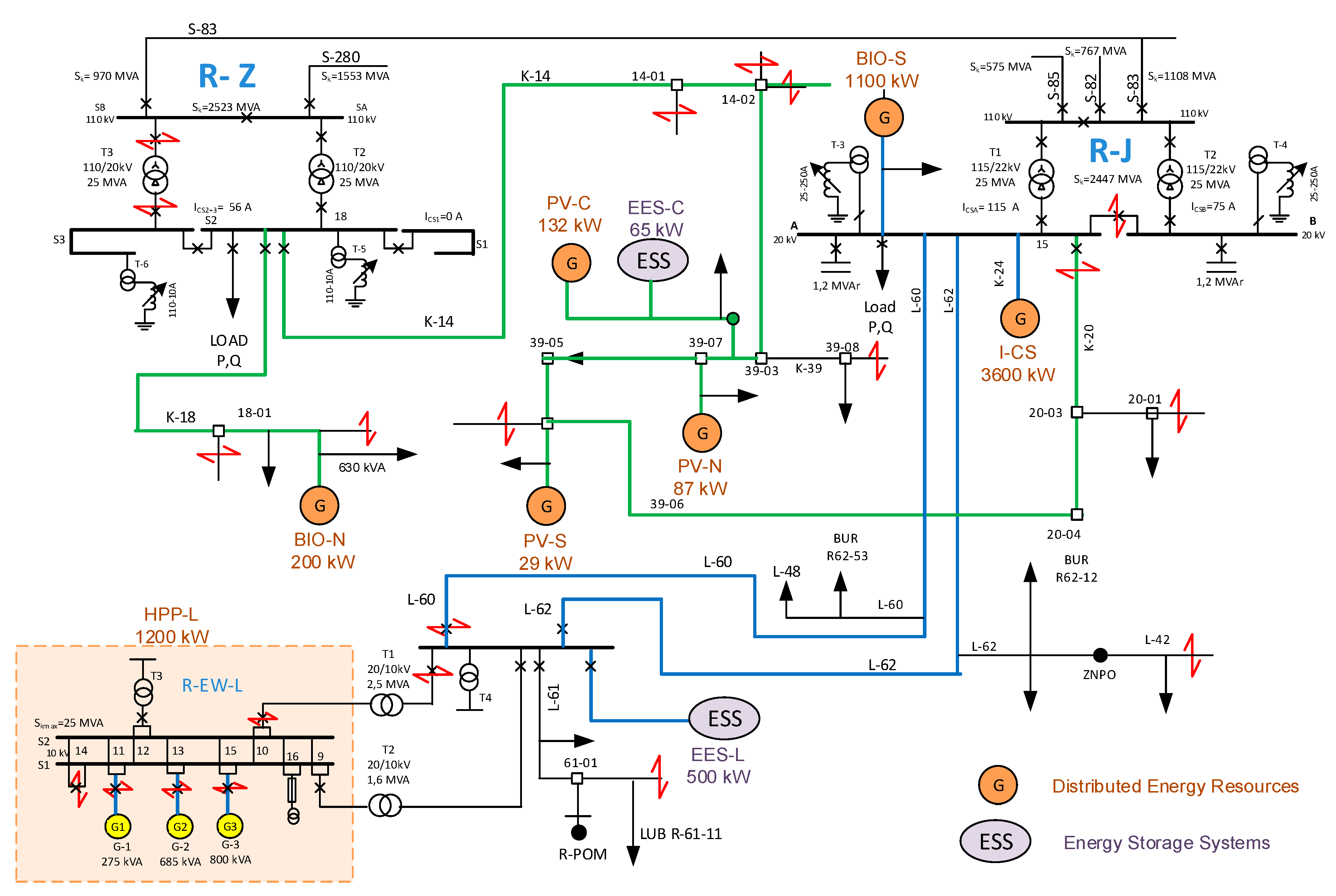
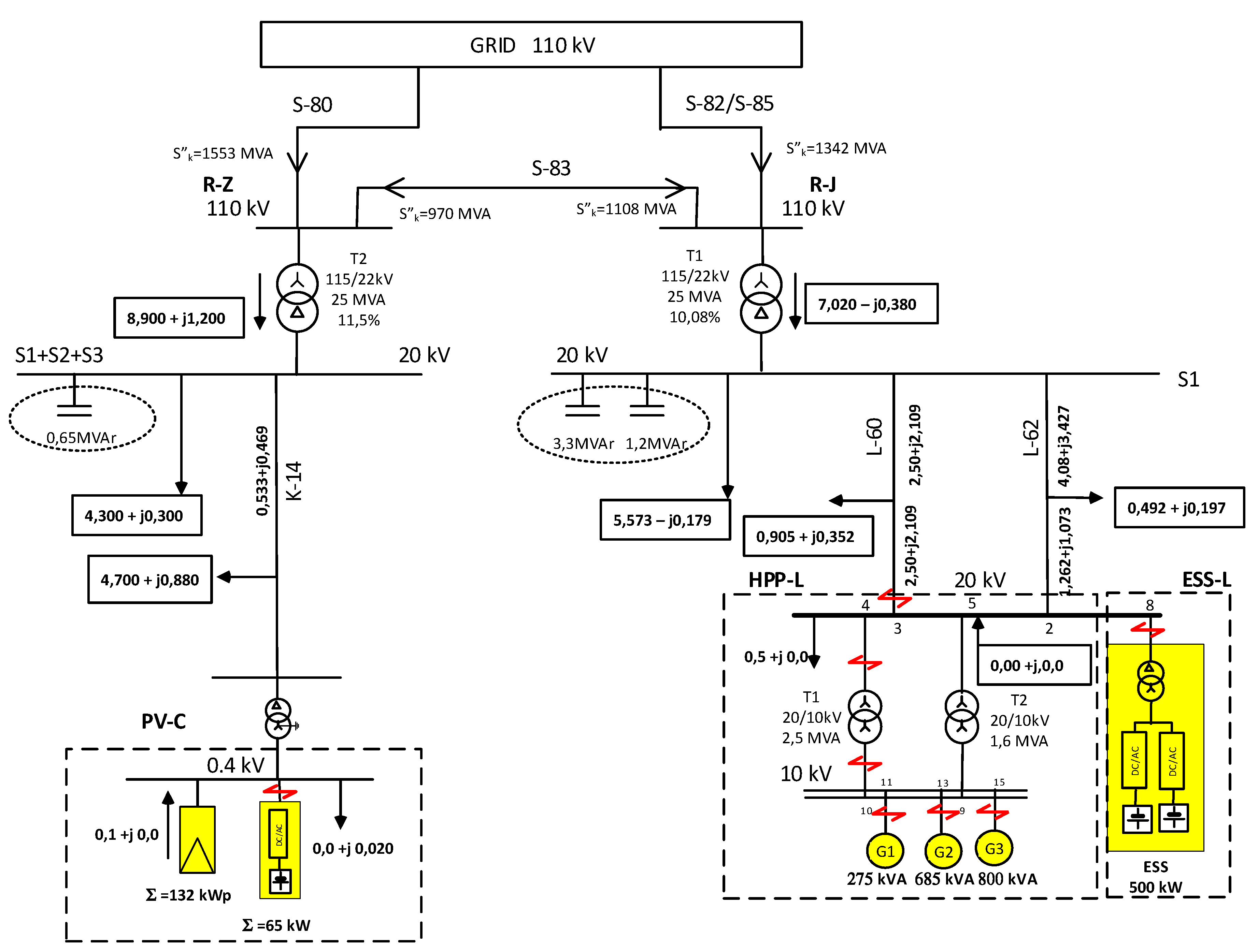
4.1. Description of the Case Study—Topology of the Planned VPP
4.2. Identification of the Impact of the Active Power Changes Generated by the DER and ESS on the Load Reduction in the Distribution Line, as well as the Voltage Changes in the Nodes of the Grid Covered by the VPP
- the impact of switching on and off the active power generation of hydro power plant HPP-L on the power flows and on the voltage level in indicated distribution network considered in the VPP topology,
- the impact of a gradual increase of active power fed into the network jointly by hydro power plant HPP-L and energy storage system ESS-L, which is done to determine the maximum power capacity of ESS-L which is permissible from the point of view of rapid voltage changes parameter. The rapid voltage changes parameter is caused by the sudden shutdown of these energy sources.
- regulator: , with assumed parameters:
- equalizer: , with assumed parameters: .
- the hydropower plant HPP-L, which is connected in the distribution network that is supplied from the main station R-J,
- the battery energy storage, which is connected to the same node as the hydro power plant ESS-L,
- the main transformer T1 in the main power station R-J,
- the distribution line L-62 associated with main statin R-J and hydropower plant HPP-L with battery storage system ESS-L. ESS-L serves for supplying the energy consumers and for power transmission from the HPP-L and ESS-L to the main station R-J,
- the photovoltaic power plant PV-C.
- 5th s—switching on the hydro power plant HPP-L with presets: active power generation PG = 940 kW and reactive power QG = 0.0 kVAr,
- 5th–900th s (15 min)—time interval for the HPP-L to reach the setpoints of the HPP-L control and regulation systems HPP-L,
- 900th s (15th min)—switching on the photovoltaic power plant PV-C with parameters: active power generation PG = 100 kW and reactive QG = 0.0 kVAr,
- 1000th s (approx. 17th min)—switching on the full load battery energy storage ESS-L in the discharge mode with presets: active power generation PG = 500 kW and reactive power QG = 0.0 kVAr,
- 1200th s (20th min)—switching off the hydropower plant HPP-L,
- 1300th s (approx. 22nd min)—switching off the battery energy storage ESS-L,
- 1400th s (approx. 23rd min)—switching off the photovoltaic power plant PV-C,
- 1440th second (24th min)—end of the simulation.
4.3. Identification of the Maximum Power Capacity of the ESS in the Considered Node of the VPP Regarding the Power Quality Voltage Profile
- UN—the nominal voltage phase to phase value,
- SkQ—the short circuit apparent power in the connection node,
- C—the short circuit factor (c = 1 for minimal short circuit power, c = 1.1 for maximal short circuit power).
- regulation of the transformer in main power stations R-J and R-Z,
- the power exchange between main power stations R-J and R-Z with a 110 kV line,
- parameters of the individual line sections connecting DER with main stations,
- parameters of the loads distributed along the lines,
- parameters of the DERs, especially the contribution of the power inverters in short circuits, possible dynamics during fast load changes, speed limits for power changes.
4.4. Study on the Impact of the Power Control Strategy Used in a PV Power Plant on the Resources Available for VPP
5. Discussion
- identification of an operational condition of the 1 MW hydro power plant and 0.5 MW battery energy storage connected to the same node and its impact on power flow and voltage level in observed network covered by VPP,
- identification of maximum power capacity of battery energy storage, which can be connected to a given node and identification of the overall capacity of the examined fragment of the distribution network to connect possible DERs/ESSs
- identification of the impact of power control strategy applied to a PV power plant on resources available for the VPP.
- Grid capacity for connection of the DERs and ESSs is limited. One of the main limitations is the requirement for rapid voltage changes. In the presented studies it was shown that using modeling of the considered network covered by the planned VPP, it is possible to determine the maximum power capacity of the ESS intended to be connected in the selected node. It has also been proven that the use of the simplified model adopted for short-circuit calculation is extremely simplified and results of rough estimates usually return relatively underestimated results.
- The implementation of cosφ(P) characteristic for reactive power control in power inverters integrating PVs with the grid reduces the availability of active power generation, which ultimately means restrictions on the use of PV in the VPP planning strategy. The presented results of real PV measurements associated with the considered VPP showed that 1.11% of the total energy from the considered PV is not available for VPP planning in the sunny week because it is designed to regulate reactive power.
- Representation of the grid covered by the VPP using a simulation model, which is complemented by actual measurements, provides extended opportunities for research into the choice of strategy for planning and operating a VPP. Presented results allowed to determine the impact of power changes of energy storage system or hydropower plant on the reduction of load on lines and transformers and on voltage changes. It can be used to create energy system services provided by VPP.
6. Conclusions
Author Contributions
Funding
Acknowledgments
Conflicts of Interest
Abbreviations
| ACER | Agency for the Cooperation of Energy Regulators |
| BMS | battery management system |
| c | short circuit factor |
| CHP | combined heat and power |
| CIGRE | Conseil International des Grands Réseaux Électriques |
| CIM | common information model |
| DC | direct current |
| ΔUC | steady state voltage change |
| dC | relative maximum steady state voltage change |
| cosϕ | power factor |
| DER, DG | distributed energy resources, distributed generation |
| DSO | distribution system operator |
| ENTSO-E | European Network of Transmission System Operators for Electricity |
| EPS | electrical power system |
| ESS | energy storage system |
| f | frequency |
| g | gravitational acceleration |
| H | height |
| HPP | hydro power plant |
| HV | high voltage |
| ICT | information and communication technology |
| IPCC | current inserted in the point of common coupling by generation unit |
| LV | low voltage |
| MV | medium voltage |
| NC | network code, grid code |
| ode24 | function in Matlab for solvation a ordinary differential Equation |
| P | active power |
| Pmax | maximum power capacity |
| PM | actual power |
| PCC | point of common coupling |
| PQ | power quality |
| Q | reactive power |
| RES | renewable energy sources |
| SkQ | short circuit apparent power |
| SoC | state of charge |
| SPCC | power of the generation unit connected to the point of common coupling |
| ST1A | IEEE type ST1A excitation system mode in Matlab |
| U | voltage |
| UN | nominal voltage |
| UC | steady state voltage |
| VPP | virtual power plant |
| XQ | short circuit reactance |
| XT | reactance of Thevenin’s circuit equivalent |
References
- Awerbuch, S.; Preston, A. The Virtual Utility; Awerbuch, S., Preston, A., Eds.; Springer: Boston, MA, USA, 1997; Volume 26, ISBN 978-1-4613-7827-3. [Google Scholar]
- Lis, R.; Czechowski, R. Transformation of microgrid to virtual power plant. In Variability, Scalability and Stability of Microgrids; Institution of Engineering and Technology: London, UK, 2019; pp. 99–142. [Google Scholar]
- Othman, M.M.; Hegazy, Y.; Abdelaziz, A.Y. A review of virtual power plant definitions, components, framework and optimization. Int. Electr. Eng. J. 2015, 6, 2010–2024. [Google Scholar]
- Ghavidel, S.; Li, L.; Aghaei, J.; Yu, T.; Zhu, J. A review on the virtual power plant: Components and operation systems. In Proceedings of the 2016 IEEE International Conference on Power System Technology (POWERCON), Wollongong, Australia, 28 September–1 October 2016; pp. 1–6. [Google Scholar]
- Richter, A.; Hauer, I.; Wolter, M. Algorithms for technical integration of virtual power plants into German system operation. Adv. Sci. Technol. Eng. Syst. J. 2018, 3, 135–147. [Google Scholar] [CrossRef]
- Yavuz, L.; Önen, A.; Muyeen, S.M.; Kamwa, I. Transformation of microgrid to virtual power plant—A comprehensive review. IET Gener. Transm. Distrib. 2019, 13, 2077–2087. [Google Scholar] [CrossRef]
- Etherden, N.; Vyatkin, V.; Bollen, M.H.J. Virtual power plant for grid services using IEC 61850. IEEE Trans. Ind. Inform. 2016, 12, 437–447. [Google Scholar] [CrossRef]
- Asmus, P. Microgrids, virtual power plants and our distributed energy future. Electr. J. 2010. [Google Scholar] [CrossRef]
- Vergados, D.J.; Mamounakis, I.; Makris, P.; Varvarigos, E. Prosumer clustering into virtual microgrids for cost reduction in renewable energy trading markets. Sustain. Energy Grids Netw. 2016. [Google Scholar] [CrossRef]
- Anoh, K.; Maharjan, S.; Ikpehai, A.; Zhang, Y.; Adebisi, B. Energy peer-to-peer trading in virtual microgrids in smart grids: A game-theoretic approach. IEEE Trans. Smart Grid 2020. [Google Scholar] [CrossRef]
- Adu-Kankam, K.O.; Camarinha-Matos, L.M. Towards collaborative virtual power plants: Trends and convergence. Sustain. Energy Grids Netw. 2018, 16, 217–230. [Google Scholar] [CrossRef]
- Alahyari, A.; Ehsan, M.; Mousavizadeh, M.S. A hybrid storage-wind virtual power plant (VPP) participation in the electricity markets: A self-scheduling optimization considering price, renewable generation, and electric vehicles uncertainties. J. Energy Storage 2019, 25. [Google Scholar] [CrossRef]
- Thavlov, A.; Bindner, H.W. Utilization of flexible demand in a virtual power plant set-up. IEEE Trans. Smart Grid 2015, 6, 640–647. [Google Scholar] [CrossRef]
- Kardakos, E.G.; Simoglou, C.K.; Bakirtzis, A.G. Optimal offering strategy of a virtual power plant: A stochastic bi-level approach. IEEE Trans. Smart Grid 2016, 7, 794–806. [Google Scholar] [CrossRef]
- Tang, W.; Yang, H.T. Optimal operation and bidding strategy of a virtual power plant integrated with energy storage systems and elasticity demand response. IEEE Access 2019, 7, 79798–79809. [Google Scholar] [CrossRef]
- Papadaskalopoulos, D.; Pudjianto, D.; Strbac, G. Decentralized coordination of microgrids with flexible demand and energy storage. IEEE Trans. Sustain. Energy 2014, 5, 1406–1414. [Google Scholar] [CrossRef]
- Sadeghian, O.; Shotorbani, A.M.; Mohammadi-Ivatloo, B. Generation maintenance scheduling in virtual power plants. IET Gener. Transm. Distrib. 2019, 13, 2584–2596. [Google Scholar] [CrossRef]
- Han, N.; Wang, X.; Chen, S.; Cheng, L.; Liu, H.; Liu, Z.; Mao, Y. Optimal configuration of energy storage systems in virtual power plants including large-scale distributed wind power. IOP Conf. Ser. Earth Environ. Sci. 2019, 295, 042072. [Google Scholar] [CrossRef]
- Abdolrasol, M.G.M.; Hannan, M.A.; Mohamed, A.; Amiruldin, U.A.U.; Abidin, I.B.Z.; Uddin, M.N. An optimal scheduling controller for virtual power plant and microgrid integration using the binary backtracking search algorithm. IEEE Trans. Ind. Appl. 2018, 54, 2834–2844. [Google Scholar] [CrossRef]
- Liang, Z.; Alsafasfeh, Q.; Jin, T.; Pourbabak, H.; Su, W. Risk-constrained optimal energy management for virtual power plants considering correlated demand response. IEEE Trans. Smart Grid 2019, 10, 1577–1587. [Google Scholar] [CrossRef]
- Kasaei, M.J.; Gandomkar, M.; Nikoukar, J. Optimal management of renewable energy sources by virtual power plant. Renew. Energy 2017, 114, 1180–1188. [Google Scholar] [CrossRef]
- Hannan, M.A.; Abdolrasol, M.G.M.; Faisal, M.; Ker, P.J.; Begum, R.A.; Hussain, A. Binary particle swarm optimization for scheduling mg integrated virtual power plant towards energy saving. IEEE Access 2019, 7, 1. [Google Scholar] [CrossRef]
- Koraki, D.; Strunz, K. Wind and solar power integration in electricity markets and distribution networks through service-centric virtual power plants. IEEE Trans. Power Syst. 2018, 33, 473–485. [Google Scholar] [CrossRef]
- Bagchi, A.; Goel, L.; Wang, P. Adequacy assessment of generating systems incorporating storage integrated virtual power plants. IEEE Trans. Smart Grid 2019, 10, 3440–3451. [Google Scholar] [CrossRef]
- Chen, S.; Zhang, T.; Gooi, H.B.; Masiello, R.D.; Katzenstein, W. Penetration rate and effectiveness studies of aggregated BESS for frequency regulation. IEEE Trans. Smart Grid 2016, 7, 167–177. [Google Scholar] [CrossRef]
- Zamani, A.G.; Zakariazadeh, A.; Jadid, S.; Kazemi, A. Stochastic operational scheduling of distributed energy resources in a large scale virtual power plant. Int. J. Electr. Power Energy Syst. 2016, 82, 608–620. [Google Scholar] [CrossRef]
- Nosratabadi, S.M.; Hooshmand, R.A.; Gholipour, E. A comprehensive review on microgrid and virtual power plant concepts employed for distributed energy resources scheduling in power systems. Renew. Sustain. Energy Rev. 2017, 67, 341–363. [Google Scholar] [CrossRef]
- Yu, S.; Fang, F.; Liu, Y.; Liu, J. Uncertainties of virtual power plant: Problems and countermeasures. Appl. Energy 2019, 239, 454–470. [Google Scholar] [CrossRef]
- Survey, P.S.A.; Rakhshani, E.; Rouzbehi, K.; Adolfo, J.S.; Tobar, A.C. Integration of large scale PV-based generation into power systems: A survey. Energies 2019, 12, 1425. [Google Scholar] [CrossRef]
- Ribeiro, C.; Pinto, T.; Vale, Z.; Baptista, J. Remuneration and tariffs in the context of virtual power players. In Trends in Cyber-Physical Multi-Agent Systems, Proceedings of the The PAAMS Collection-15th International Conference, PAAMS, Porto, Portugal, 21–23 June 2017; la Prieta, F., Vale, Z., Antunes, L., Pinto, T., Campbell, A.T., Julián, V., Neves, A.J.R., Moreno, M.N., Eds.; Springer International Publishing: Cham, Switzerland, 2018; pp. 284–286. ISBN 978-3-319-61578-3. [Google Scholar]
- Boldt, D.; Faria, P.; Vale, Z. Integration of pumping in virtual power players management considering demand response. In Proceedings of the 13th International Conference on the European Energy Market (EEM), Porto, Portugal, 6–9 June 2016; pp. 1–5. [Google Scholar]
- Silva, C.; Faria, P.; Vale, Z. Multi-period observation clustering for tariff definition in a weekly basis remuneration of demand response. Energies 2019, 12, 1248. [Google Scholar] [CrossRef]
- Faria, P.; Spínola, J.; Vale, Z. Distributed energy resources scheduling and aggregation in the context of demand response programs. Energies 2018, 11, 1987. [Google Scholar] [CrossRef]
- Ribeiro, C.; Pinto, T.; Vale, Z.; Baptista, J. Data mining for prosumers aggregation considering the self-generation. In Distributed Computing and Artificial Intelligence, Proceedings of the 14th International Conference, Porto, Portugal, 21–23 June 2017; Omatu, S., Rodríguez, S., Villarrubia, G., Faria, P., Sitek, P., Prieto, J., Eds.; Springer International Publishing: Cham, Switzerland, 2018; pp. 96–103. ISBN 978-3-319-62410-5. [Google Scholar]
- Faria, P.; Vale, Z. A demand response approach to scheduling constrained load shifting. Energies 2019, 12, 1752. [Google Scholar] [CrossRef]
- Sikorski, T.; Jasiński, M.; Ropuszyńska-Surma, E.; Węglarz, M.; Kaczorowska, D.; Kostyła, P.; Leonowicz, Z.; Lis, R.; Rezmer, J.; Rojewski, W.; et al. A case study on distributed energy resources and energy-storage systems in a virtual power plant concept: Economic aspects. Energies 2019, 12, 4447. [Google Scholar] [CrossRef]
- Yang, J.; Huang, Y.; Wang, H.; Ji, Y.; Li, J.; Gao, C. A regulation strategy for virtual power plant. In Proceedings of the 2017 4th International Conference on Systems and Informatics (ICSAI), Hangzhou, China, 11–13 November 2017; pp. 375–379. [Google Scholar] [CrossRef]
- Roossien, B.; Hommelberg, M.; Warmer, C.; Turkstra, J.-W. Virtual power plant field experiment using 10 micro-CHP units at consumer premises. IET Conf. Proc. 2008, 5. [Google Scholar] [CrossRef]
- Unger, D.; Spitalny, L.; Myrzik, J.M.A. Voltage control by small hydro power plants integrated into a virtual power plant. In Proceedings of the 2012 IEEE Energytech, Cleveland, OH, USA, 29–31 May 2012; pp. 1–6. [Google Scholar] [CrossRef]
- Beguin, A.; Nicolet, C.; Kawkabani, B.; Avellan, F. Virtual power plant with pumped storage power plant for renewable energy integration. In Proceedings of the 2014 International Conference on Electrical Machines (ICEM), Berlin, Germany, 2–5 September 2014; pp. 1736–1742. [Google Scholar] [CrossRef]
- Bilbao, J.; Bravo, E.; Rebollar, C.; Varela, C.; Garcia, O. Virtual power plants and virtual inertia. In Power Systems; Springer Verlag: Bilbao, Spain, 2020; pp. 87–113. ISBN 16121287. [Google Scholar]
- Othman, M.M.; Hegazy, Y.G.; Abdelaziz, A.Y. Electrical energy management in unbalanced distribution networks using virtual power plant concept. Electr. Power Syst. Res. 2017, 145, 157–165. [Google Scholar] [CrossRef]
- Nemati, M.; Zöller, T.; Tenbohlen, S.; Tao, L.; Mueller, H.; Braun, M. Optimal energy management system for future microgrids with tight operating constraints. In Proceedings of the 2015 12th International Conference on the European Energy Market (EEM), Lisbon, Portugal, 19–22 May 2015; pp. 1–5. [Google Scholar] [CrossRef]
- Ali, J.; Massucco, S.; Silvestro, F.; Vinci, A. Participation of customers to virtual power plants for reactive power provision. In Proceedings of the 2018 53rd International Universities Power Engineering Conference (UPEC), Glasgow, UK, 4–7 September 2018; pp. 1–6. [Google Scholar] [CrossRef]
- Dos Santos, T.V., Jr.; Bonatto, B.D.; Ferreira, C.; De Souza, Z.A.C. Impact of harmonic distortion on the energization of energy distribution transformers integrated in virtual power plants. In Proceedings of the 2018 15th International Conference on Control, Automation, Robotics and Vision, ICARCV, Singapore, 18–21 November 2018; pp. 1252–1256. [Google Scholar]
- Braun, M. Virtual power plants in real applications-pilot demonstrations in Spain and England as part of the European project FENIX. In Proceedings of the ETG-Fachbericht-Internationaler ETG-Kongress, Düsseldorf, Germany, 27–28 October 2009. [Google Scholar]
- Hess, T.; Schegner, P. Power schedule planing and operation algorithm of the local virtual power plant based on uCHP-devices. In Proceedings of the 2015 IEEE Power & Energy Society General Meeting, Denver, CO, USA, 26–30 July 2015; pp. 1–5. [Google Scholar]
- Vuthi, P.P.; Lorenzen, P.; Schaefers, H.; Raths, S.; Krengel, S.; Sudeikat, J.; Thomsen, M. Smart power Hamburg: A virtual power plant for Hamburg. In Proceedings of the International ETG Congress-Die Energiewende-Blueprints for the New Energy Age, Bonn, Germany, 17–18 November 2015; pp. 1–8. [Google Scholar]
- Binding, C.; Gantenbein, D.; Jansen, B.; Sundstrom, O.; Andersen, P.B.; Marra, F.; Poulsen, B.; Traeholt, C. Electric vehicle fleet integration in the danish EDISON project-a virtual power plant on the island of Bornholm. In Proceedings of the IEEE PES General Meeting, Providence, RI, USA, 25–29 July 2010; pp. 1–8. [Google Scholar]
- Stock, A.; Bourne, G.; Brailsford, L.; Stock, P. Fully Charged: Renewables and Storage Powering Australia; Climate Council of Australia Limited: Potts Point, Australia, 2018. [Google Scholar]
- CIGRE Conseil International des Grands Réseaux Électriques. Connection Criteria at the Distribution Network for Distributed Generation; CIGRE: Paris, France, 2007. [Google Scholar]
- VDE Verband der Elektrotechnik Elektronik. Power Generation Systems Connected to the Low-Voltage Distribution network: Technical Minimum Requirements for the Connection to and Parallel Operation with Low-Voltage Distribution Networks; VDE-AR-N 4105:2011-08; VDE: Frankfurt, Germany, 2011. [Google Scholar]
- Commission Regulation. 2016/631 of 14 April 2016 Establishing a Network Code on Requirements for Grid Connection of Generators; The European Commission: Brussels, Belgium, 2016. [Google Scholar]
- ACER Agency for the Cooperation of Energy Regulators. Framework Guidelines On Electricity Grid Connections; ACER: Ljubljana, Slovenia, 2011. [Google Scholar]
- ENTSO-E European Network of Transmission System Operators for Electricity. Requirements for Grid Connection Applicable to All Generators; ENTSO-E: Brussels, Belgium, 2013. [Google Scholar]
- Stadler, I. Study About International Standards for the Connection of Small Distributed Generators to the Power Grid. 2011. Available online: https://energypedia.info/images/temp/c/cf/20140508124849!phpvxPnex.pdf (accessed on 15 February 2020).
- Sikorski, T.; Rezmer, J. Distributed generation and its impact on power quality in low-voltage distribution networks. In Power Quality Issues in Distributed Generation; InTech: London, UK, 2015. [Google Scholar]
- Jasiński, M.; Rezmer, J.; Sikorski, T.; Szymańda, J. Integration monitoring of on-grid photovoltaic system: Case study. Period. Polytech. Electr. Eng. Comput. Sci. 2019, 63, 99–105. [Google Scholar] [CrossRef]
- Klajn, A.; Bątkiewicz-Pantua, M. Application Note-Standard EN 50 160: Voltage Characteristics of Electricity Supplied by Public Electricity Networks. 2017. Available online: https://copperalliance.org.uk/uploads/2018/03/542-standard-en-50160-voltage-characteristics-in.pdf (accessed on 15 February 2020).
- CENELEC Comité Européen de Normalisation Electrotechnique. Voltage Characteristics of Electricity Supplied by Public Electricity Networks; CENELEC: Brussels, Belgium, 2010. [Google Scholar]
- Jasiński, M.; Sikorski, T.; Kostyła, P.; Kaczorowska, D.; Leonowicz, Z.; Rezmer, J.; Szymańda, J.; Janik, P.; Bejmert, D.; Rybiański, M.; et al. Influence of measurement aggregation algorithms on power quality assessment and correlation analysis in electrical power network with pv power plant. Energies 2019, 12, 3547. [Google Scholar] [CrossRef]
- Zarębski, T. Analysis of the efficiency of energy storage systems. In Proceedings of the 2018 Innovative Materials and Technologies in Electrical Engineering (i-MITEL), Sulecin, Poland, 18–20 April 2018. [Google Scholar]
- Waśkowicz, B.; Bojarski, J. Energy storage control algorithm for suppression of fluctuation of wind farm output power. In Proceedings of the 2018 Innovative Materials and Technologies in Electrical Engineering (i-MITEL), Sulecin, Poland, 18–20 April 2018; pp. 1–6. [Google Scholar]
- Gubański, A.; Kaczorowska, D. Power flow optimization between microgrid and distribution system. In Proceedings of the 2018 Innovative Materials and Technologies in Electrical Engineering, i-MITEL, Sulecin, Poland, 18–20 April 2018; pp. 1–4. [Google Scholar]
- Waltrich, G. Energy Management of Fast-Charger Systems for Electric Vehicles: Experimental Investigation of Power Flow Steering Using Bidirectional Three-Phase Three-Port Converters. Ph.D. Thesis, Technische Universiteit, Eindhoven, The Netherlands, 2013. [Google Scholar]
- MIT Electric Vehicle Team A Guide to Understanding Battery Specification. Available online: http://web.mit.edu/evt/summary_battery_specifications.pdf (accessed on 15 February 2020).
- Waclawek, Z.; Rezmer, J.; Janik, P.; Nanewortor, X. Sizing of photovoltaic power and storage system for optimized hosting capacity. In Proceedings of the 2016 IEEE 16th International Conference on Environment and Electrical Engineering (EEEIC), Florence, Italy, 7–10 June 2016. [Google Scholar] [CrossRef]
- Kaczorowska, D.; Rezmer, J. Particle swarm algorithm for microgrid optimization. In Proceedings of the 2018 Innovative Materials and Technologies in Electrical Engineering, i-MITEL 2018, Tenerife, Spain, 10–12 April 2019; pp. 1–4. [Google Scholar]
- Zhou, B.; Liu, X.; Cao, Y.; Li, C.; Chung, C.Y.; Chan, K.W. Optimal scheduling of virtual power plant with battery degradation cost. IET Gener. Transm. Distrib. 2016, 10, 712–725. [Google Scholar] [CrossRef]
- PSE Polish Transmission System Operator Load of Polish Power System. Available online: https://www.pse.pl/web/pse-eng (accessed on 15 February 2020).














| Country | Under Voltage | Over Voltage | Under Frequency | Over Frequency |
|---|---|---|---|---|
| Germany | 0.7–1.0 UN; t ≤ 0.2 s | 1.0–1.15 UN; t ≤ 0.2 s | 47 Hz; t ≤ 0.2 s | 52 Hz; t ≤ 0.2 s |
| Italy | 0.8 UN; t ≤ 0.2 s | 1.2 UN; t ≤ 0.1 s | 49–49.7 Hz; immediately | 50.3–51 Hz; immediately |
| Spain | 0.85 UN; t ≤ 1.2 s | 1.1 UN; t ≤ 0.5 s | 48 Hz; t ≤ 3 s | 51 Hz; t ≤ 0.2 s |
| Belgium | 0.5–0.85 UN; t ≤ 1.5 s | 1.06 UN; immediately | 49.5 Hz; immediately | 50.5 Hz; immediately |
| Poland | 0.85 UN; t ≤ 1.5 s | 1.15 UN; t ≤ 0.2 s | 47 Hz; t ≤ 0.5 s | 51 Hz; t ≤ 0.5s |
| Name | Type | Installed Power [MW] | Generating Power [MW] | Connection Voltage Level |
|---|---|---|---|---|
| HPPL-L | hydro | 1.250 | 0.94 | MV |
| PV-C | photovoltaic | 0.132 | 0.100 | LV |
| I-CS | industrial CHP | 3.960 | 3.600 | MV |
| BIO-S | biogas | 1.100 | 1.100 | MV |
| BIO-N | biogas | 200.000 | 150.000 | MV |
| PV-S | photovoltaic | 0.029 | 0.029 | LV |
| PV-N | photovoltaic | 0.087 | 0.087 | LV |
| PV-MI | photovoltaic | microinstallation | LV | |
| Name | Nearest RES | Installed Power | Connection Voltage Level |
|---|---|---|---|
| EES-L | hydro | 500 kW/500 kWh | MV |
| EES-C | photovoltaic | 65 kW/65 kWh | LV |
| Node of the Investigated Power Network | Short Circuit Power SkQ [MVA] | Estimated Maximum Power Capacity of Power Generation Unit SPCC [MW] |
|---|---|---|
| Main station R-J | 209.3 MVA | 5.71 |
| PCC of HPP-L and ESS-L | 54.2 MVA | 1.48 |
| Parameter | Phase L1 | Phase L2 | Phase L3 | Total |
|---|---|---|---|---|
| Time of active power generation | 92.17 [h] | 93.17 [h] | 87.50 [h] | 90.95 [h] (mean) |
| [h]/[% 168 h of the week] | 54.86 [%] | 55.46% [%] | 52.08 [%] | 54.13 [%] (mean) |
| Time of reactive power consumption | 52.33 [h] | 51.50 [h] | 38.00 [h] | 47.28 (mean) |
| [h]/[% 168 h of the week] | 31.15 [%] | 30.65% | 22.62 [%] | 28.14 [%] (mean) |
| Generated active energy | 1666.51 | 1509.35 | 1624.05 | 4799.91 [kWh] |
| [kWh]/[% of total energy] | 98.89 [%] | |||
| Consumed reactive energy | 34.18 | 14.14 | 5.55 | 53.87 [kvarh] |
| [kvarh]/[% of total energy] | 1.11 [%] |
© 2020 by the authors. Licensee MDPI, Basel, Switzerland. This article is an open access article distributed under the terms and conditions of the Creative Commons Attribution (CC BY) license (http://creativecommons.org/licenses/by/4.0/).
Share and Cite
Sikorski, T.; Jasiński, M.; Ropuszyńska-Surma, E.; Węglarz, M.; Kaczorowska, D.; Kostyla, P.; Leonowicz, Z.; Lis, R.; Rezmer, J.; Rojewski, W.; et al. A Case Study on Distributed Energy Resources and Energy-Storage Systems in a Virtual Power Plant Concept: Technical Aspects. Energies 2020, 13, 3086. https://doi.org/10.3390/en13123086
Sikorski T, Jasiński M, Ropuszyńska-Surma E, Węglarz M, Kaczorowska D, Kostyla P, Leonowicz Z, Lis R, Rezmer J, Rojewski W, et al. A Case Study on Distributed Energy Resources and Energy-Storage Systems in a Virtual Power Plant Concept: Technical Aspects. Energies. 2020; 13(12):3086. https://doi.org/10.3390/en13123086
Chicago/Turabian StyleSikorski, Tomasz, Michal Jasiński, Edyta Ropuszyńska-Surma, Magdalena Węglarz, Dominika Kaczorowska, Paweł Kostyla, Zbigniew Leonowicz, Robert Lis, Jacek Rezmer, Wilhelm Rojewski, and et al. 2020. "A Case Study on Distributed Energy Resources and Energy-Storage Systems in a Virtual Power Plant Concept: Technical Aspects" Energies 13, no. 12: 3086. https://doi.org/10.3390/en13123086
APA StyleSikorski, T., Jasiński, M., Ropuszyńska-Surma, E., Węglarz, M., Kaczorowska, D., Kostyla, P., Leonowicz, Z., Lis, R., Rezmer, J., Rojewski, W., Sobierajski, M., Szymańda, J., Bejmert, D., Janik, P., & Solak, B. (2020). A Case Study on Distributed Energy Resources and Energy-Storage Systems in a Virtual Power Plant Concept: Technical Aspects. Energies, 13(12), 3086. https://doi.org/10.3390/en13123086

