Analysis of Enhanced Pool Boiling Heat Transfer on Laser—Textured Surfaces
Abstract
1. Introduction
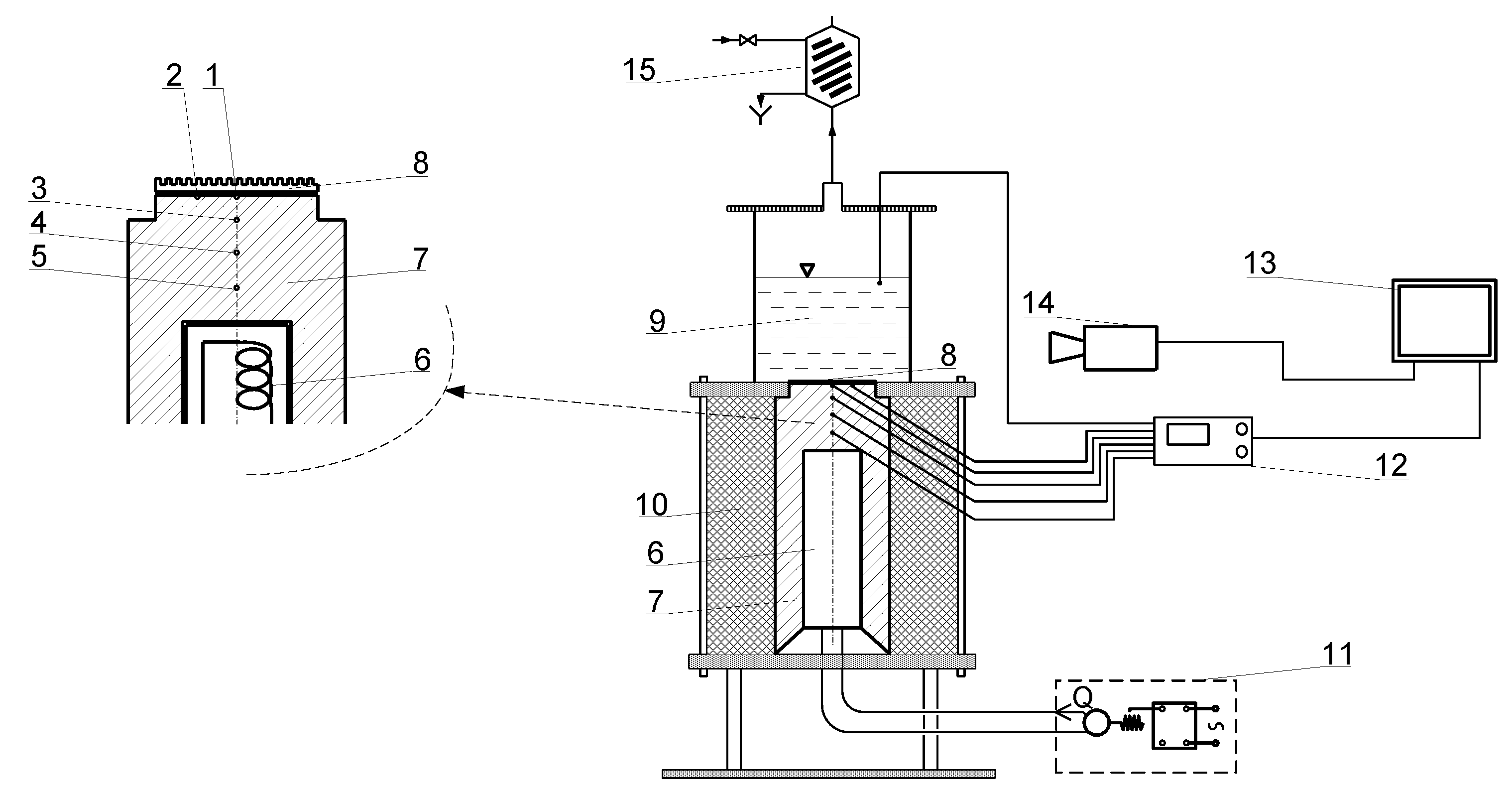
2. Materials and Methods
- -
- impulse frequency: 60 kHz,
- -
- pulse duration: 60 ns,
- -
- power: 20 W,
- -
- focal spot size: 35 μm,
- -
- scanning velocity: 200 mm/s.
3. Results and Discussion
3.1. Nucleate Boiling Test Results of Laser Textured Surfaces
3.2. Boiling Heat Flux Correlation of the Test Results
4. Conclusions
Author Contributions
Funding
Conflicts of Interest
Nomenclature
| Nomenclature |
| a - fin width, mm |
| C - constant |
| h - groove depth, mm |
| l - distance between the thermocouples, m |
| Pr - Prandtl number |
| q - heat flux, W/m2 |
| r - heat of vaporization, J/kg |
| R - bubble radius, m; roughness parameter |
| T - temperature, K |
| w - groove width, mm |
| Greek Symbols |
| λ - heat transfer coefficient, W/(mK) |
| ρ - density, kg/m3 |
| θ - wall superheat, K |
| δ - film thickness, m |
| ε - surface porosity |
| σ - surface tension, N/m |
| Δ - uncertainty; difference in values |
| Superscripts |
| n, m, t - exponents |
| Subscripts |
| 1, 2, 3, 5 - numbers related to the location of the thermocouples |
| a - related to the axis; mean value |
| Cu - copper |
| l - liquid |
| m - related to the micro-fin |
| sat - saturation property |
| p - peak |
| v - vapor; valley |
References
- Bergles, A.E. Enhancement of pool boiling. Int. J. Refrig. 1997, 20, 545–551. [Google Scholar] [CrossRef]
- Bergles, A.E. Techniques to enhance heat transfer. In Handbook of Heat Transfer; Rohsenow, W.M., Hartnett, J.P., Cho, Y.I., Eds.; McGraw-Hill: New York, NY, USA, 1998; pp. 1–76. [Google Scholar]
- Khan, S.A.; Atieh, M.A.; Muammer Koç, M. Micro-nano scale surface coating for nucleate boiling heat transfer: A critical review. Energies 2018, 11, 3189. [Google Scholar] [CrossRef]
- Dedov, A.V. A review of modern methods for enhancing nucleate boiling heat transfer. Therm. Eng. 2019, 66, 881–915. [Google Scholar] [CrossRef]
- Mehralizadeh, A.; Reza Shabanian, A.; Bakeri, G. Effect of modified surfaces on bubble dynamics and pool boiling heat transfer enhancement: A review. Therm. Sci. Eng. Prog. 2020, 15, 100451. [Google Scholar] [CrossRef]
- Kruse, C.M.; Anderson, T.; Wilson, C.; Zuhlke, C.; Alexander, D.; Gogos, G.; Ndao, S. Enhanced pool-boiling heat transfer and critical heat flux on femtosecond laser processed stainless steel surfaces. Int. J. Heat Mass Transf. 2015, 82, 109–116. [Google Scholar] [CrossRef] [PubMed]
- Ho, J.Y.; Wong, K.K.; Leong, K.C.; Yang, C. Nucleate pool boiling from selective laser melted microgrooves/microcavities surfaces with HFE-7000. In Proceedings of the First Thermal and Fluids Engineering Summer Conference, New York, NY, USA, 9–12 August 2015. [Google Scholar]
- Ho, J.Y.; Wong, K.K.; Leong, K.C. Saturated pool boiling of FC-72 from enhanced surfaces produced by Selective Laser Melting. Int. J. Heat Mass Transf. 2016, 99, 107–121. [Google Scholar] [CrossRef]
- Liu, B.; Zhang, Y.; Wei, J.; Wang, W. Experimental and theoretical study of pool boiling heat transfer and its CHF mechanism on femtosecond laser processed surfaces. Int. J. Heat Mass Transf. 2019, 132, 259–270. [Google Scholar] [CrossRef]
- Voglar, J.; Gregorčič, P.; Zupančič, M.; Golobič, I. Boiling performance on surfaces with capillary-length-spaced one- and two-dimensional laser-textured patterns. Int. J. Heat Mass Transf. 2018, 127, 1188–1196. [Google Scholar] [CrossRef]
- Zakšek, P.; Zupančič, M.; Gregorčič, P.; Golobič, I. Investigation of nucleate pool boiling of saturated pure liquids and ethanol-water mixtures on smooth and laser-textured surfaces. Nanosc. Microsc. Thermophys. Eng. 2020, 24, 29–42. [Google Scholar] [CrossRef]
- Gregorčič, P.; Zupančič, M.; Golobič, I. Scalable surface microstructuring by a fiber laser for controlled nucleate boiling performance of high- and low-surface- tension fluids. Sci. Rep. 2018, 8, 7461. [Google Scholar] [CrossRef]
- Zupančič, M.; Može, M.; Gregorčič, P.; Golobič, I. Nanosecond laser texturing of uniformly and non-uniformly wettable micro structured metal surfaces for enhanced boiling heat transfer. Appl. Surf. Sci. 2017, 399, 480–490. [Google Scholar] [CrossRef]
- Zupančič, M.; Može, M.; Gregorčič, P.; Sitar, A.; Golobič, I. Evaluation of enhanced nucleate boiling performance through walltemperature distributions on PDMS-silica coated and non-coated laser textured stainless steel surfaces. Int. J. Heat Mass Transfer 2017, 111, 419–428. [Google Scholar] [CrossRef]
- Zupančič, M.; Steinbücher, M.; Gregor, P.; Golobič, I. Enhanced pool-boiling heat transfer on laser-made hydrophobic/superhydrophilic polydimethylsiloxane-silica patterned surfaces. Appl. Therm. Eng. 2015, 91, 288–297. [Google Scholar] [CrossRef]
- Sitar, A.; Moze, M.; Crivellari, M.; Schille, J.; Golobic, I. Nucleate pool boiling heat transfer on etched and laser structured silicon surfaces. Int. J. Heat Mass Transf. 2020, 147, 118956. [Google Scholar] [CrossRef]
- Može, M.; Zupančič, M.; Hočevar, M.; Golobič, I.; Gregorčič, P. Surface chemistry and morphology transition induced by critical heat flux incipience on laser-textured copper surfaces. Appl. Surf. Sci. 2019, 490, 220–230. [Google Scholar] [CrossRef]
- Grabas, B. Vibration-assisted laser surface texturing of metals as a passive method for heat transfer enhancement. Exp. Therm. Fluid Sci. 2015, 68, 499–508. [Google Scholar] [CrossRef]
- Karthikeyan, A.; Coulombe, S.; Kietzig, A.M. Boiling heat transfer enhancement with stable nanofluids and laser textured copper surfaces. Int. J. Heat Mass Transf. 2018, 126, 287–296. [Google Scholar] [CrossRef]
- Dharmendra, M.; Suresh, S.; Hafiz, M.A.; Udaya Kumar, G. Investigation to improve the pool boiling heat transfer characteristics using laser-textured copper-grooved surfaces. Int. J. Photoenergy 2020, 2020, 3846157. [Google Scholar] [CrossRef]
- Nirgude, V.V.; Santosh, S.K. Enhancement in nucleate pool boiling heat transfer on nano-second laser processed copper surfaces. Exp. Heat Transf. 2018, 32, 566–583. [Google Scholar] [CrossRef]
- Orzechowski, T. Boiling heat transfer on the fin with laser modified surface. In Proceedings of the International Symposium on Convective Heat and Mass Transfer in Sustainable Energy, Yasmine Hammamet, Tunisia, 26 April–1 May 2009; pp. 1–14. [Google Scholar]
- Wong, K.K.; Leong, K.C. Saturated pool boiling enhancement using porous lattice structures produced by Selective Laser Melting. Int. J. Heat Mass Transf. 2018, 121, 46–63. [Google Scholar] [CrossRef]
- Zhang, C.; Zhang, L.; Xu, H.; Li, P.; Qian, B. Performance of pool boiling with 3D grid structure manufactured by selective laser melting technique. Int. J. Heat Mass Transf. 2019, 128, 570–580. [Google Scholar] [CrossRef]
- Piasecka, M.; Strąk, K.; Grabas, B. Vibration-assisted laser surface texturing and electromachining for the intensification of boiling heat transfer in a minichannel. Arch. Metall. Mater. 2017, 62, 1983–1990. [Google Scholar] [CrossRef]
- Ventola, L.; Fasano, M.; Cappabianca, R.; Bergamasco, L.; Clerici, F.; Luciano Scaltrito, L.; Chiavazzo, E.; Asinaro, P. Convective heat transfer enhancement through laser-etched heat sinks: Elliptic scale-roughened and cones patterns. Energies 2020, 13, 1360. [Google Scholar] [CrossRef]
- Ventola, L.; Scaltrito, L.; Ferrero, S.; Maccioni, G.; Chiavazzo, E.; Asinari, P. Micro-structured rough surfaces by laser etching for heat transfer enhancement on flush mounted heat sinks. J. Phys. Conf. Ser. 2014, 525, 012017. [Google Scholar] [CrossRef]
- Pastuszko, R.; Kaniowski, R.; Wójcik, T.M. Comparison of pool boiling performance for plain micro-fins and micro-fins with a porous layer. Appl. Therm. Eng. 2020, 166, 114658. [Google Scholar] [CrossRef]
- Pastuszko, R. Pool boiling on micro-fin array with mesh structures. Int. J. Therm. Sci. 2010, 49, 2289–2298. [Google Scholar] [CrossRef]
- Kline, S.J.; McClintock, F.A. Describing uncertainties in single sample experiments. Mech. Eng. Am. Soc. Mech. Eng. 1953, 75, 3–8. [Google Scholar]
- Rohsenow, W.M. A method of correlating heat transfer data for surface boiling of liquids. Trans. ASME 1952, 74, 969–975. [Google Scholar]
- Pioro, I.L. Experimental evaluation of constants for the Rohsenow pool boiling correlation. Int. J. Heat Mass Transf. 1999, 42, 2003–2013. [Google Scholar] [CrossRef]
- Stephan, K.; Abdelsalam, M. Heat transfer correlations for natural convection boiling. Int. J. Heat Mass Transf. 1980, 23, 73–87. [Google Scholar] [CrossRef]
- Zhao, X.; Zhang, H. Experimental study of pool boiling heat transfer from powder porous surface at higher heat fluxes. In Advances in Phase Change Heat Transfer; Xin, M., Ed.; Pergamon Press: Oxford, UK, 1988; pp. 236–241. [Google Scholar]
- Li, C.; Peterson, G.P.; Wang, Y. Evaporation/boiling in thin capillary wicks (I)—Wick thickness effects. J. Heat Transf. 2006, 128, 1312–1319. [Google Scholar] [CrossRef]
- Xin, M.-D.; Chao, Y.-D. Analysis and experiment of boiling heat transfer on T-shaped finned surfaces. Chem. Eng. Commun. 1987, 50, 185–199. [Google Scholar] [CrossRef]
- Liang, G.; Mudawar, I. Review of pool boiling enhancement by surface modification. Int. J. Heat Mass Transf. 2019, 128, 892–933. [Google Scholar] [CrossRef]
- Rioux, R.P.; Nolan, E.C.; Li, C.H. A systematic study of pool boiling heat transfer on structured porous surfaces: From nanoscale through microscale to macroscale. AIP Adv. 2014, 4, 117133. [Google Scholar] [CrossRef]
- Orman, Ł. Enhanced boiling heat transfer on surfaces covered with microstructural mesh coatings. Jord. J. Mech. Ind. Eng. 2019, 13, 155–160. [Google Scholar]
- Beitel, G.R. Boiling Heat-Transfer Processes and Their Application in the Cooling of High Heat Flux Devices; Arnold Engineering Development Center: Arnold, TN, USA, 1993. [Google Scholar]
- Kotthoff, S.; Gorenflo, D. Pool boiling heat transfer to hydrocarbons and ammonia: A state-of-the-art review. Int. J. Refrig. 2008, 31, 573–602. [Google Scholar] [CrossRef]
- Benjamin, R.J.; Balakrishnan, A.R. Nucleation site density in pool boiling of saturated pure liquids: Effect of surface microroughness and surface and liquid physical properties. Exp. Therm. Fluid Sci. 1997, 15, 32–42. [Google Scholar] [CrossRef]
- Kamel, M.S.; Lezsovits, F. Enhancement of pool boiling heat transfer performance using dilute cerium oxide/water nanofluid: An experimental investigation. Int. Commun. Heat Mass Transf. 2020, 114, 104587. [Google Scholar] [CrossRef]
- Gorenflo, D.; Chandra, U.; Kotthoff, S.; Luke, A. Influence of thermophysical properties on pool boiling heat transfer of refrigerants. Int. J. Refrig. 2004, 27, 492–502. [Google Scholar] [CrossRef]
- Cai, S.Q.; Bhunia, A. Effect of liquid properties on phase-change heat transfer in porous wick structures. J. Heat Transf. 2016, 138, 1–7. [Google Scholar] [CrossRef]
- Surtaev, A.S.; Serdyukov, V.S.; Safonov, A.I. Enhancement of boiling heat transfer on hydrophobic fluoropolymer coatings. Interf. Phenom. Heat Transf. 2018, 6, 269–276. [Google Scholar] [CrossRef]
- Gao, M.; Kong, P.; Zhang, L.-X. Evaporation dynamics of different sizes sessile droplets on hydrophilic and hydrophobic heating surface under constant wall heat fluxes conditions. Int. Commun. Heat Mass Transf. 2018, 93, 93–99. [Google Scholar] [CrossRef]
- Seok, J.H.; An, S.; Goo Park, H.; Kim, M.-W.; Al-Deyab, S.S.; James, S.C.; Choi, J.; Yoon, S.S. Enhancement of critical heat flux and superheat through controlled wettability of cuprous-oxide fractal-like nanotextured surfaces in pool boiling. Int. J. Heat Mass Transf. 2017, 107, 105–111. [Google Scholar] [CrossRef]
- Jo, H.; Ahn, H.S.; Kang, S.; Kim, M.H. A study of nucleate boiling heat transfer on hydrophilic, hydrophobic and heterogeneous wetting surfaces. Int. J. Heat Mass Transf. 2011, 54, 5643–5652. [Google Scholar] [CrossRef]
- Yim, K.; Lee, J.; Naccarato, B.; Kim, K.J. Surface wettability effect on nucleate pool boiling heat transfer with titanium oxide (TiO2) coated heating surface. Int. J. Heat Mass Transf. 2019, 133, 352–358. [Google Scholar] [CrossRef]
- Alic, E.; Das, M.; Kaska, O. Heat flux estimation at pool boiling processes with computational intelligence methods. Processes 2019, 7, 293. [Google Scholar] [CrossRef]
- Li, R.; Huang, Z. A new CHF model for enhanced pool boiling heat transfer on surfaces with micro-scale roughness. Int. J. Heat Mass Transf. 2017, 109, 1084–1093. [Google Scholar] [CrossRef]
- Smirnov, G.F. Približennaja teorija teploobmena pri kipenii na poverchnostjach pokrytych kapilljarno—Poristymi strukturami. Teploenergetika 1977, 9, 77–80. [Google Scholar]












| Sample no | Groove Depth h (mm) | Groove Width w (mm) | Fin Width a (mm) |
|---|---|---|---|
| 1 | 0.55 | 1.15 | 1.10 |
| 2 | 0.25 | 1.15 | 1.10 |
| 3 | 0.55 | 0.60 | 1.10 |
| 4 | 0.25 | 0.60 | 1.10 |
| 5 | 0.55 | 1.15 | 0.50 |
| 6 | 0.25 | 1.15 | 0.50 |
| Parameter | Mean (μm) | Standard Deviation (μm) | Minimum (μm) | Maximum (μm) |
|---|---|---|---|---|
| smooth surface | ||||
| Ra | 0.716 | 0.084 | 0.503 | 0.964 |
| Rv | 2.647 | 0.493 | 1.828 | 3.867 |
| Rp | 2.279 | 0.488 | 1.477 | 4.181 |
| laser treated surface | ||||
| Ra | 6.397 | 1.192 | 3.471 | 8.948 |
| Rv | 19.188 | 5.194 | 10.846 | 32.360 |
| Rp | 16.615 | 3.149 | 8.713 | 25.114 |
© 2020 by the authors. Licensee MDPI, Basel, Switzerland. This article is an open access article distributed under the terms and conditions of the Creative Commons Attribution (CC BY) license (http://creativecommons.org/licenses/by/4.0/).
Share and Cite
Orman, Ł.J.; Radek, N.; Pietraszek, J.; Szczepaniak, M. Analysis of Enhanced Pool Boiling Heat Transfer on Laser—Textured Surfaces. Energies 2020, 13, 2700. https://doi.org/10.3390/en13112700
Orman ŁJ, Radek N, Pietraszek J, Szczepaniak M. Analysis of Enhanced Pool Boiling Heat Transfer on Laser—Textured Surfaces. Energies. 2020; 13(11):2700. https://doi.org/10.3390/en13112700
Chicago/Turabian StyleOrman, Łukasz J., Norbert Radek, Jacek Pietraszek, and Marcin Szczepaniak. 2020. "Analysis of Enhanced Pool Boiling Heat Transfer on Laser—Textured Surfaces" Energies 13, no. 11: 2700. https://doi.org/10.3390/en13112700
APA StyleOrman, Ł. J., Radek, N., Pietraszek, J., & Szczepaniak, M. (2020). Analysis of Enhanced Pool Boiling Heat Transfer on Laser—Textured Surfaces. Energies, 13(11), 2700. https://doi.org/10.3390/en13112700

