Heat and Mass Transfer Behavior Prediction and Thermal Performance Analysis of Earth-to-Air Heat Exchanger by Finite Volume Method
Abstract
:1. Introduction
2. Physical and Mathematical Modeling
2.1. Description of the System
2.2. Description of the System
- The total system pressure is approximated by air pressure
- The vapor-liquid interface is a function of temperature only
- The total pressure is constant during the transfer process
- Heat transfer by radiation is negligible
- The air is incompressible and the property of air is constant
3. Numerical Solution
3.1. General Remarks
3.2. The Discretization of Governing Equation
3.3. Treatments of Near Wall Nodes
- The equivalent viscosity conductivity between the first inner node and the wall is,
- The equivalent thermal conductivity between the first node and the wall is,
- By adopting large coefficient method, the dissipation rate of the first inner P is taken the given value
- The first order normal derivatives of velocity normal to wall and the turbulence kinetic energy equal to zero.
3.4. Calculation of Some Thermal Performance Variables
3.4.1. Cooling Potential
3.4.2. Average Nusselt Number of the Wall
3.4.3. Mean Efficiency
3.4.4. Derating Factor
3.5. Converge Criteria
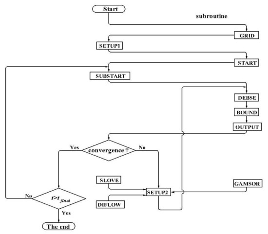
3.6. The Structure of Computation Program
- SETUP1: Set structure parameters;
- GRID: Divide the computational domain into control volumes;
- START: Set initial conditions;
- SUBSTART: Store the solutions of the previous time level;
- DENSE: Set density field;
- BOUND: Set boundary conditions;
- OUTPUT: Output the solutions of the variables of the previous iteration level and observe its convergence;
- SETUP2: Solve the variables and call subroutine SOLVE, subroutine DIFLOW and subroutine GAMSOR;
- SOLVE: Solve algebraic equations;
- DIFLOW: Solve the coefficients of discrete scheme; and
- GAMSOR: Set source terms of the governing equations and diffusion coefficients.
3.7. Grid-Independence Test
3.8. Self-Complied Program Examination
4. Results and Discussion
4.1. Soil Temperature and Moisture Concentration Analysis in Radial and Axial Directions
4.2. Thermal Performance Evaluation under Different Heat Transfer Models
5. Conclusions
- There is an obvious moisture peak in the radial direction, which has an important effect on the heat and mass transfer process. Furthermore, the location of peak will move radially outwards and the peak value becomes bigger with time.
- Compared with the pure heat conduction model, the lower outlet air temperature and soil temperature can be obtained for the heat and mass transfer model for an equal period of continuous operation duration.
- Heat and mass transfer model can yield best mean efficiency, daily cooling potential and thermal performance of EAHE in transient conditions are compered to pure heat conduction model.
- Thermal performance of EAHE deteriorates with duration of operation. Accordingly, understanding the soil thermal saturation and recovery of an EAHE system under different types of operation (intermittent or continuous) is very important.
Acknowledgments
Author Contributions
Conflicts of Interest
Abbreviations
| Ain | Inlet surface area of the pipe, m2 |
| Aout | Outlet surface area of the pipe, m2 |
| a | Volumetric air content, m3/m3 |
| cp | Specific heat capacity, J/(kg K) |
| Datm | Molecular diffusivity, m2/s |
| Gk | Generation of turbulent kinetic energy |
| g | Gravity of acceleration, m/s2 |
| h | Convection heat transfer coefficient, W/(m2 K) |
| hc | Unsaturated hydraulic conductivity, m/s |
| hcs | Saturated hydraulic conductivity, m/s |
| k | Turbulent kinetic energy, J |
| lg | Latent heat, J/kg |
| Mass flow rate of air, kg/s | |
| m | Shape parameter |
| p | Pressure, Pa |
| R | Gas constant of water vapor, J/(kg K) |
| Rpi | Pipe radius, m |
| RL | Arbitrary large radial distance, m |
| Rmax | The largest mass residual of nodes in whole computation field |
| T | Temperature, |
| t | Time, s |
| Velocity vector of air, m/s | |
| u | Air velocity in the axial direction, m/s |
| v | Air velocity in the radial direction, m/s |
| uo | Reference velocity, m/s |
| yP | Distance of the first grid P from the wall, m |
| y+ | Dimensionless parameter |
| Greek letters | |
| Shape parameter, /m | |
| Constant value, kg/(m3 K) | |
| Temperature coefficient of surface tension of water, /K | |
| Tortuosity factor | |
| Turbulent kinetic energy dissipation rate | |
| Physical viscosity, kg/(m s) | |
| Turbulent viscosity, kg/(m s) | |
| Volumetric moisture content, m3/m3 | |
| Effective saturation | |
| Bulk density, kg/m3 | |
| General density (=), J/(m3 K) | |
| Mass-flow factor | |
| Relative humidity | |
| Subscripts | |
| a | Air |
| amb | Ambient |
| EAHE | Earth-to-air heat exchanger |
| i | Number of node in the axial direction |
| in | Inlet |
| j | Number of node in the radial direction |
| out | Outlet |
| s | Soil |
| vap | Vapor |
| w | Water |
References
- Bharadwaj, S.S.; Bansal, N.K. Temperature distribution inside ground for various surface conditions. Build. Environ. 1981, 16, 183–192. [Google Scholar] [CrossRef]
- Antinucci, M.; Asiain, D.; Fleury, B.; Lopez, J.; Maldonado, E.; Santamouris, M.; Tombazis, A.; Yannas, S. Passive and hybrid cooling of building-state of the art. Int. J. Sol. Energy 1992, 11, 251–271. [Google Scholar] [CrossRef]
- Santamouris, M.; Argiriou, A.; Vallindras, M. Design and operation of a low energy consumption passive solar agricultural greenhouse. Sol. Energy 1994, 52, 371–378. [Google Scholar] [CrossRef]
- Philip, J.R.; De Vries, D.A. Moisture movement in porous materials under temperature gradients. Eos Trans. Am. Geophys. Union 1957, 38, 222–232. [Google Scholar] [CrossRef]
- De Vries, D.A. Simultaneous transfer of heat and moisture in porous media. Eos Trans. Am. Geophys. Union 1958, 39, 909–916. [Google Scholar] [CrossRef]
- Daniel, A.; De Vries, D.A. The theory of heat and moisture transfer in porous media revisited. Int. J. Heat Mass Transf. 1987, 30, 1343–1350. [Google Scholar]
- Eckert, E.R.G.; Bligh, T.P.; Pfender, E. Energy exchange between earth-sheltered structures and the surrounding ground. Energy 1979, 4, 171–181. [Google Scholar] [CrossRef]
- Eckert, E.R.G.; Faghri, M. A general analysis of moisture migration caused by temperature differences in an unsaturated porous medium. Int. J. Heat Mass Transf. 1980, 23, 1613–1623. [Google Scholar] [CrossRef]
- Jahangir, M.H. Heat and mass transfer analysis in unsaturated ground soils around the buried heating pipe. J. Therm. Sci Technol.-Jpn. 2015, 10, JTST0012. [Google Scholar] [CrossRef]
- Shah, D.J.; Ramsey, J.W.; Wang, M. An experimental determination of the heat and mass transfer coefficients in moist, unsaturated soils. Int. J. Heat Mass Transf. 1984, 27, 1075–1085. [Google Scholar] [CrossRef]
- Balghouthi, M.; Kooli, S.; Farhat, A.; Daghari, H.; Belghith, A. Experimental investigation of thermal and moisture behaviors of wet and dry soils with buried capillary heating system. Sol. Energy 2005, 79, 669–681. [Google Scholar] [CrossRef]
- Jury, W.A.; Miller, E.E. Measurement of the transport coefficients for coupled flow of heat and moisture in a medium sand1. Soil Sci. Soc. Am. J. 1974, 38, 551–557. [Google Scholar] [CrossRef]
- Ozgener, O.; Ozgener, L. Exergoeconomic analysis of an underground air tunnel system for greenhouse cooling system. Int. J. Refrig. 2010, 33, 995–1005. [Google Scholar] [CrossRef]
- Ozgener, O.; Ozgener, L. Exergetic assessment of EAHEs for building heating in Turkey: A greenhouse case study. Energy Policy 2010, 38, 5141–5150. [Google Scholar] [CrossRef]
- Ozgener, O.; Ozgener, L. An experimental study of the exergetic performance of an underground air tunnel system for greenhouse cooling. Renew. Energy 2010, 35, 2804–2811. [Google Scholar] [CrossRef]
- Ozgener, O.; Ozgener, L. Determining the optimal design of a closed loop earth to air heat exchanger for greenhouse heating by using exergoeconomics. Energy Build. 2011, 43, 960–965. [Google Scholar] [CrossRef]
- Ozgener, O.; Ozgener, L.; Goswami, D.Y. Experimental prediction of total thermal resistance of a closed loop EAHE for greenhouse cooling system. Int. Commun. Heat Mass Trans. 2011, 38, 711–716. [Google Scholar] [CrossRef]
- Thanu, N.M.; Sawhney, R.L.; Khare, R.N.; Buddhi, D. An experimental study of the thermal performance of an earth-air-pipe system in single pass mode. Sol. Energy 2001, 71, 353–364. [Google Scholar] [CrossRef]
- Kumar, R.; Kaushik, S.C.; Garg, S.N. Heating and cooling potential of an earth-to-air heat exchanger using artificial neural network. Renew. Energy 2006, 31, 1139–1155. [Google Scholar] [CrossRef]
- Kumar, R.; Ramesh, S.; Kaushik, S.C. Performance evaluation and energy conservation potential of earth-air-tunnel system coupled with non-air-conditioned building. Build. Environ. 2003, 38, 807–813. [Google Scholar] [CrossRef]
- Vaz, J.; Sattler, M.A.; Brum, R.D.S.; Santos, E.D.D.; Isoldi, L.A. An experimental study on the use of Earth-Air Heat Exchangers (EAHE). Energy Build. 2014, 72, 122–131. [Google Scholar] [CrossRef]
- Benhammou, M.; Draoui, B.; Zerrouki, M.; Marif, Y. Performance analysis of an earth-to-air heat exchanger assisted by a wind tower for passive cooling of buildings in arid and hot climate. Energy Convers. Manag. 2015, 91, 1–11. [Google Scholar] [CrossRef]
- Kaushal, M.; Dhiman, P.; Singh, S.; Patel, H. Finite volume and response surface methodology based performance prediction and optimization of a hybrid earth to air tunnel heat exchanger. Energy Build. 2015, 104, 25–35. [Google Scholar] [CrossRef]
- Bansal, V.; Misra, R.; Agarwal, G.D.; Mathur, J. ‘Derating Factor’ new concept for evaluating thermal performance of earth air tunnel heat exchanger: A transient CFD analysis. Appl. Energy 2013, 102, 418–426. [Google Scholar] [CrossRef]
- Puri, V.M. Feasibility and performance curves for intermittent earth tube heat exchangers. Am. Soc. Agric. Eng. 1986, 29, 526–536. [Google Scholar] [CrossRef]
- Patankar, S.V. Numerical Heat Transfer and Fluid Flow; McGraw-Hill: New York, NY, USA, 1980; pp. 118–120. [Google Scholar]
- Tao, W.Q. Numerical Heat Transfer, 2nd ed.; Xi’an Jiaotong University Press: Xi’an, China, 2001; pp. 195–203. [Google Scholar]
- Li, W.; Yu, B.; Wang, Y.; Wang, X.R.; Wang, Q.Y.; Tao, W.Q. Study on general governing equations of computational heat transfer and fluid flow. Commun. Comput. Phys. 2012, 12, 1482–1494. [Google Scholar] [CrossRef]
- Liu, H. Experimental Research of Dynamic Heat Transfer Characteristics for Earth-air Heat Exchanger in Greenhouse under Coupled Heat and Moisture Transfer. Master’s Thesis, Taiyuan University of Technology, Taiyuan, China, 2014. [Google Scholar]













| Materials | Density kg/m3 | Volumetric Heat Capacity C J/(m3 K) | Thermal Conductivity W/(m K) |
|---|---|---|---|
| air | 1.165 | 1171.99 | 0.0267 |
| soil | |||
| Hydraulic conductivity hc m/s | Potential m | Porosity m3/m3 | |
| air | - | - | - |
| soil | 0.37 | ||
| Thermal liquid diffusivity DT,w m2/(s K) | Thermal vapor Diffusivity DT,vap m2/(s K) | Thermal moisture diffusivity DT m2/(s K) | |
| air | - | - | - |
| soil | |||
| Isohermal liquid diffusivity m2/s | Isohermal vapor diffusivity m2/s | Isohermal moisture diffusivity m2/s | |
| air | - | - | - |
| soil |
© 2018 by the authors. Licensee MDPI, Basel, Switzerland. This article is an open access article distributed under the terms and conditions of the Creative Commons Attribution (CC BY) license (http://creativecommons.org/licenses/by/4.0/).
Share and Cite
Liu, Q.; Du, Z.; Fan, Y. Heat and Mass Transfer Behavior Prediction and Thermal Performance Analysis of Earth-to-Air Heat Exchanger by Finite Volume Method. Energies 2018, 11, 1542. https://doi.org/10.3390/en11061542
Liu Q, Du Z, Fan Y. Heat and Mass Transfer Behavior Prediction and Thermal Performance Analysis of Earth-to-Air Heat Exchanger by Finite Volume Method. Energies. 2018; 11(6):1542. https://doi.org/10.3390/en11061542
Chicago/Turabian StyleLiu, Qinggong, Zhenyu Du, and Yi Fan. 2018. "Heat and Mass Transfer Behavior Prediction and Thermal Performance Analysis of Earth-to-Air Heat Exchanger by Finite Volume Method" Energies 11, no. 6: 1542. https://doi.org/10.3390/en11061542
APA StyleLiu, Q., Du, Z., & Fan, Y. (2018). Heat and Mass Transfer Behavior Prediction and Thermal Performance Analysis of Earth-to-Air Heat Exchanger by Finite Volume Method. Energies, 11(6), 1542. https://doi.org/10.3390/en11061542
