Economic Assessment of Network-Constrained Transactive Energy for Managing Flexible Demand in Distribution Systems
Abstract
:1. Introduction
2. A Network-Constrained Transactive Energy-Based Distribution System
3. Mathematical Modeling and Its Economic Interpretation
3.1. Retailer’s Day-Ahead Scheduling and DNO’s Day-Ahead Capacity Allocation
3.2. The Social Welfare Maximization Problem and Its Distributed Implementation
3.3. Economic Interpretation of the Congestion Price and Its Implication for the DNO Business Model
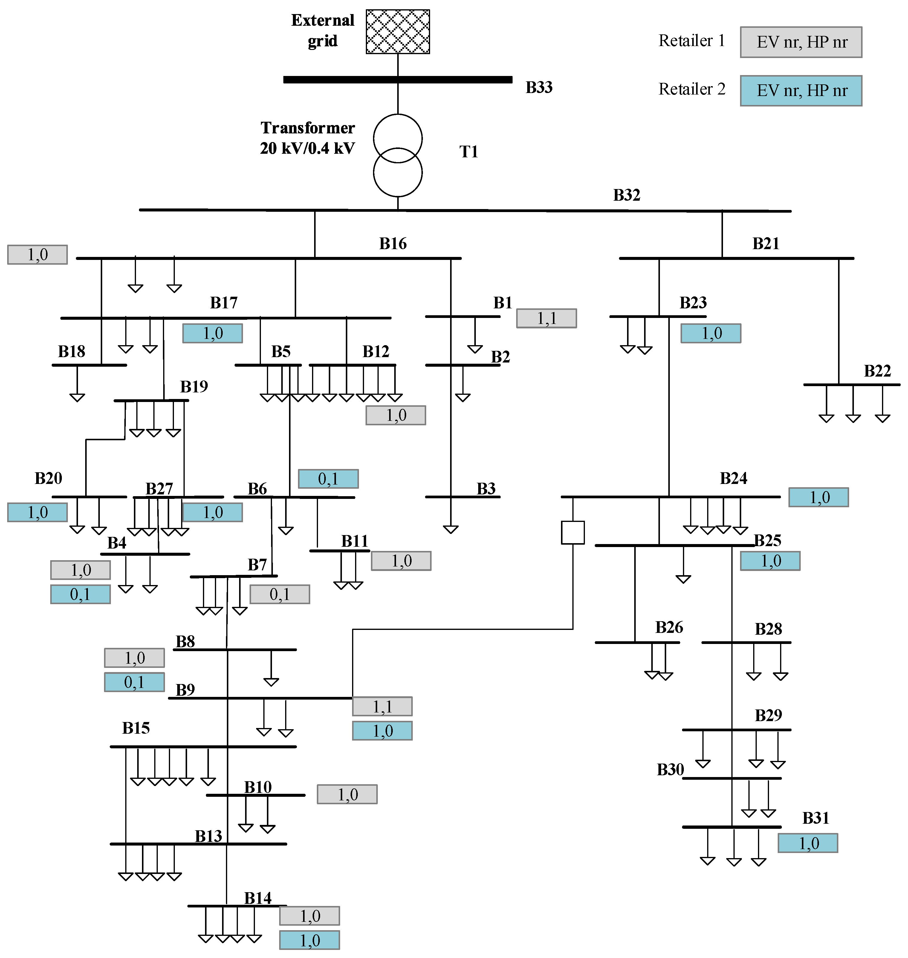
4. Case Studies
- Battery capacity is set to 24 kWh;
- is set to 0.2 of the battery capacity, denotes state of charge;
- is set to of the battery capacity;
- Maximum charging power is limited to 3.7 kW which fits with the Danish case (16 A, 230 V connection).
- Coefficient of performance (COP) of HP is set to 2.3;
- Min temp. of the house is ;
- Max temp. of the house is ;
- Maximum power is limited to 4 kW.
5. Discussion and Conclusions
Acknowledgments
Author Contributions
Conflicts of Interest
Nomenclature
| Indices | |
| i | Index of time slot in a scheduling horizon, . |
| j | Index for the number of electric vehicles under each retailer’s operation, . |
| m | Index for the number of heat pumps under each retailer’s operation, . |
| b | Index of the bus of the network, . |
| l | Index of the branches of the network, . |
| Index for the iterations. | |
| Index of the number of retailers within a distribution network area, . | |
| Electric Vehicle-Related Decision Variable and Parameters | |
| Decision variable of individual EV j at time slot i, bus b. | |
| Initial SOC of individual EV. | |
| Requested/targeted maximum SOC of individual EV at the end of the charging period. | |
| Maximum charging rate of individual EV. | |
| Capacity of the battery of the EV. | |
| Heat Pump-Related Decision Variable and Parameters | |
| Decision variable of individual heat pump m at time i, bus b. | |
| Minimum and maximum power of heat pump. | |
| House inside air temperature at time i. | |
| Maximum and minimum temperature setting point. | |
| House envelope temperature. | |
| Ambient temperature. | |
| Thermal energy input to the house. | |
| Coefficient of performance, active power to thermal energy. | |
| Heat capacity of indoor air and inner walls. | |
| Thermal conductance between the building interior and the ambient air, thermal conductance between interior and the building envelop, and thermal conductance between the building envelop and the ambient air. | |
| The heat input from solar radiation. | |
| DNO-Related Decision Variable and Parameters | |
| Weighting factors. | |
| Conventional load profiles, which is assumed to be known. | |
| Optimization variable and its physical meaning is the desirable power of DNO for EVs charging, excluding the base load profile. | |
| Number of retailers which have EVs, HPs attached in bus l. | |
| A | Full bus incidence matrix, , associated to the reference direction of branches. If bus m is the initial node of branch , , else . Note that the matrix is not necessary a square matrix. |
| Number of branches. | |
| Power transformer capacity for all the aggregators; for example, it can be estimated by the DNO after deducting the conventional loads. | |
| The initial voltage of the buses of the network. | |
| The minimum allowable voltage of the buses of the network. | |
| Other Variable, Indices, Parameters | |
| Predicted day-ahead electricity market price vector. | |
| Initial aggregated schedule of retailer at time slot i of bus b. | |
| Price sensitivity coefficient that reflects flexible demand’s influence on the day-ahead spot price. | |
Appendix A
Appendix A.1. Retailer Day-Ahead Scheduling Model
Appendix A.2. DNO Day-Ahead Capacity Allocation Model
Appendix A.3. Social Welfare Maximization Model
References
- International Energy Agency. Global EV Outlook 2016 Beyond One Million Electric Cars; International Energy Agency: Paris, France, 2016. [Google Scholar]
- European Heat Pump Association. European Heat Pump Market and Statistics Report 2015 Executive Summary; European Heat Pump Association: Bruxelles, Belgium, 2015. [Google Scholar]
- Smart Grid Strategy. The Intelligent Energy System of the Future; Danish Ministry of Climate, Energy and Building: Copenhagen, Denmark, 2013.
- Energinet.dk; Danish Energy Association. Smart Grid in Denmark 2.0; Energinet.dk: Fredericia, Denmark; Danish Energy Association: Frederiksberg, Denmark, 2014. [Google Scholar]
- Ai, Q.; Fan, S.; Piao, L. Optimal scheduling strategy for virtual power plants based on credibility theory. Prot. Control Mod. Power Syst. 2016, 1. [Google Scholar] [CrossRef]
- Sundstrom, O.; Binding, C. Flexible Charging Optimization for Electric Vehicles Considering Distribution Grid Constraints. IEEE Trans. Smart Grid 2012, 3, 26–37. [Google Scholar] [CrossRef]
- Huang, S.; Wu, Q.; Oren, S.S.; Li, R.; Liu, Z. Distribution Locational Marginal Pricing Through Quadratic Programming for Congestion Management in Distribution Networks. IEEE Trans. Power Syst. 2015, 30, 2170–2178. [Google Scholar] [CrossRef]
- Subbarao, K.; Fuller, J.C.; Kalsi, K.; Somani, A.; Pratt, R.G.; Widergren, S.E.; Chassin, D.P. Transactive Control and Coordination of Distributed Assets for Ancillary Services; Pacific Northwest National Laboratory: Richland, WA, USA, 2013. [Google Scholar]
- Hu, J.; Yang, G.; Kok, K.; Xue, Y.; Bindner, H.W. Transactive control: A framework for operating power systems characterized by high penetration of distributed energy resources. J. Mod. Power Syst. Clean Energy 2016, 5, 451–464. [Google Scholar] [CrossRef]
- Melton, R.B. Gridwise Transactive Energy Framework Version 1; Tech. Rep. PNNL-22946; The GridWise Architecture Council: Richland, WA, USA, 2015. [Google Scholar]
- Weckx, S.; D’hulst, R.; Claessens, B.; Driesensam, J. Multiagent charging of electric vehicles respecting distribution transformer loading and voltage limits. IEEE Trans. Smart Grid. 2014, 5, 2857–2867. [Google Scholar] [CrossRef]
- Hu, J.; Yang, G.; Bindner, H.W.; Xue, Y. Application of Network-Constrained Transactive Control to Electric Vehicle Charging for Secure Grid Operation. IEEE Trans. Sustain. Energy 2017, 8, 505–515. [Google Scholar] [CrossRef]
- Kok, K.; Warmer, C.; Kamphuis, I. Powermatcher: Multiagent control in the electricity infrastructure. In Proceedings of the 4th International Joint Conference on Autonomous Agents and Multiagent Systems, Utrecht, The Netherlands, 25–29 July 2005; Association for Computing Machinery (ACM): New York, NY, USA, 2005; pp. 75–82. [Google Scholar]
- Yu, R.; Yang, W.; Rahardja, S. A Statistical Demand-Price Model with Its Application in Optimal Real-Time Price. IEEE Trans. Smart Grid. 2012, 3, 1734–1742. [Google Scholar] [CrossRef]
- Lofberg, J. YALMIP: A toolbox for modeling and optimization in MATLAB. In Proceedings of the 2004 IEEE International Symposium on Computer Aided Control Systems Design, New Orleans, LA, USA, 2–4 September 2004; pp. 284–289. [Google Scholar]
- Zimmerman, R.D.; Murillo-Sánchez, C.E.; Thomas, R.J. MATPOWER: Steady-State Operations, Planning and Analysis Tools for Power Systems Research and Education. IEEE Trans. Power Syst. 2011, 26, 12–19. [Google Scholar] [CrossRef]
- Boyd, S.; Xiao, L.; Mutapcic, A. Subgradient Methods; Stanford University: Stanford, CA, USA, 2003. [Google Scholar]
- Danish Energy Regulatory Authority. 2015 National Report to the European Commission Denmark; Danish Energy Regulatory Authority: Valby, Denmark, 2015. [Google Scholar]
- Kitzing, L.; Katz, J.; Schröder, S.T.; Morthorst, P.E.; Andersen, M. The Residential Electricity Sector in Denmark: A Description of Current Conditions; Technical University of Denmark: Lyngby, Denmark, 2016. [Google Scholar]
- Dromacque, C. European Residential Energy Price Report 2013; Vaasa ETT Global Energy Think Tank: Helsinki, Finland, 2013. [Google Scholar]
- Dalsgaard, M.; Yang, G.; Hu, J. Application of Transactive Control for Integrating Distributed Energy Resources into an Enhanced Distribution System; Technical University of Denmark: Lyngby, Denmark, 2016. [Google Scholar]
- Marra, F.; Yang, G.; Træholt, C.; Østergaard, J.; Larsen, E. A decentralized storage strategy for residential feeders with photovoltaics. IEEE Trans. Smart Grid 2014, 5, 974–981. [Google Scholar] [CrossRef]








| Case | Retailer | Total Costs before TE | Total Costs after TE |
|---|---|---|---|
| With negative prices | 85.16 DKK | 88.00 DKK | |
| 85.16 DKK | 85.89 DKK | ||
| Without negative prices | 85.16 DKK | 87.67 DKK | |
| 85.16 DKK | 87.64 DKK |
| Case | Network Losses | Energy | Loss Ratio | Min. Voltage | |
|---|---|---|---|---|---|
| (MWh) | (MWh) | (%) | (pu) | ||
| With negative prices | Before TE | 0.1458 | 2.8792 | 5.07 | 0.8967 |
| After TE | 0.1454 | 2.8854 | 5.04 | 0.9022 | |
| Without negative prices | Before TE | 0.1458 | 2.8792 | 5.07 | 0.8967 |
| After TE | 0.1448 | 2.8768 | 5.03 | 0.9081 | |
© 2017 by the authors. Licensee MDPI, Basel, Switzerland. This article is an open access article distributed under the terms and conditions of the Creative Commons Attribution (CC BY) license (http://creativecommons.org/licenses/by/4.0/).
Share and Cite
Hu, J.; Yang, G.; Xue, Y. Economic Assessment of Network-Constrained Transactive Energy for Managing Flexible Demand in Distribution Systems. Energies 2017, 10, 711. https://doi.org/10.3390/en10050711
Hu J, Yang G, Xue Y. Economic Assessment of Network-Constrained Transactive Energy for Managing Flexible Demand in Distribution Systems. Energies. 2017; 10(5):711. https://doi.org/10.3390/en10050711
Chicago/Turabian StyleHu, Junjie, Guangya Yang, and Yusheng Xue. 2017. "Economic Assessment of Network-Constrained Transactive Energy for Managing Flexible Demand in Distribution Systems" Energies 10, no. 5: 711. https://doi.org/10.3390/en10050711
APA StyleHu, J., Yang, G., & Xue, Y. (2017). Economic Assessment of Network-Constrained Transactive Energy for Managing Flexible Demand in Distribution Systems. Energies, 10(5), 711. https://doi.org/10.3390/en10050711

