An Active Power Filter Based on a Three-Level Inverter and 3D-SVPWM for Selective Harmonic and Reactive Compensation
Abstract
:1. Introduction
2. Results and Discussion
2.1. Three-Level Inverter
2.2. Harmonic Detection Using the d-q Synchronous Reference Frame
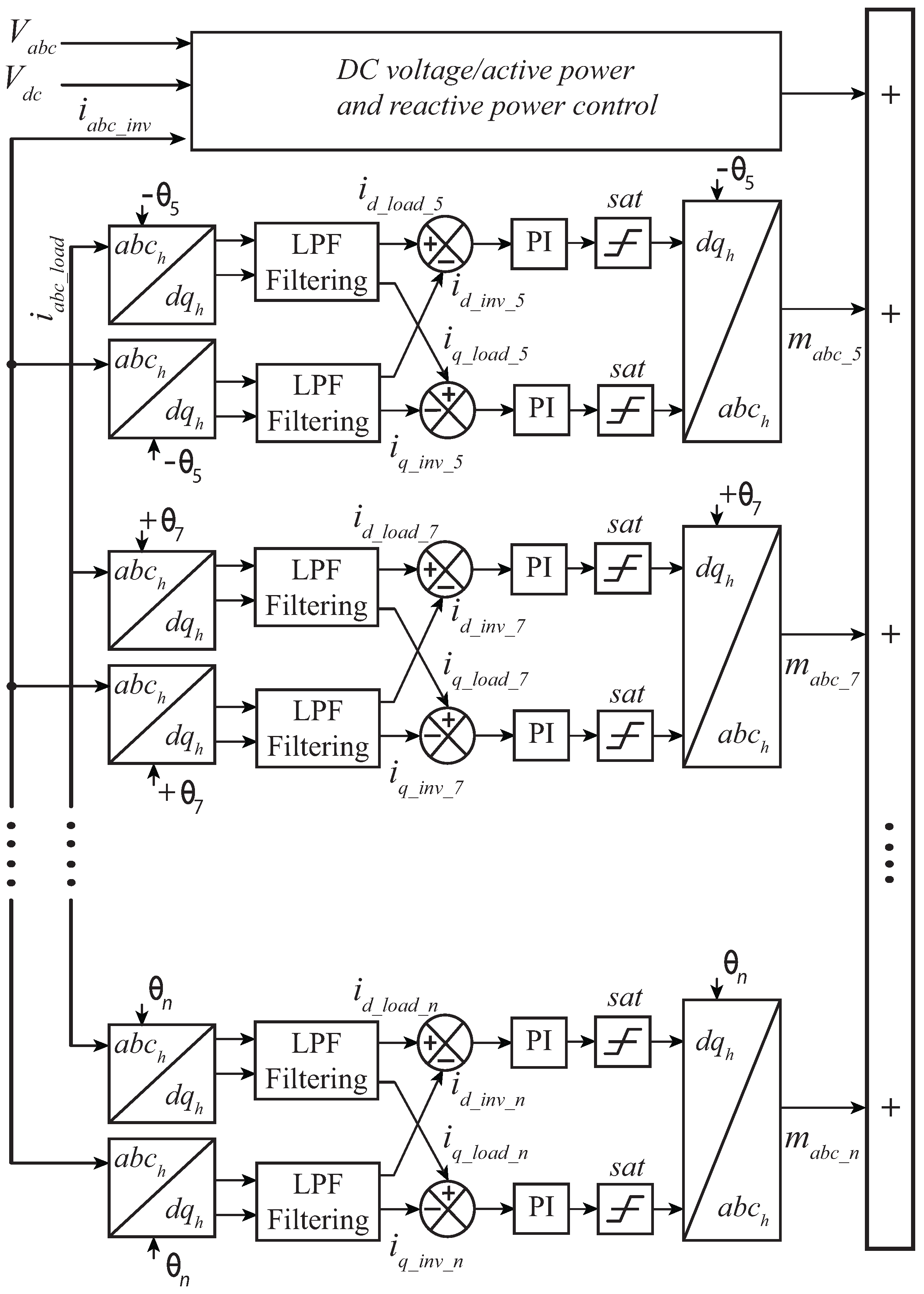
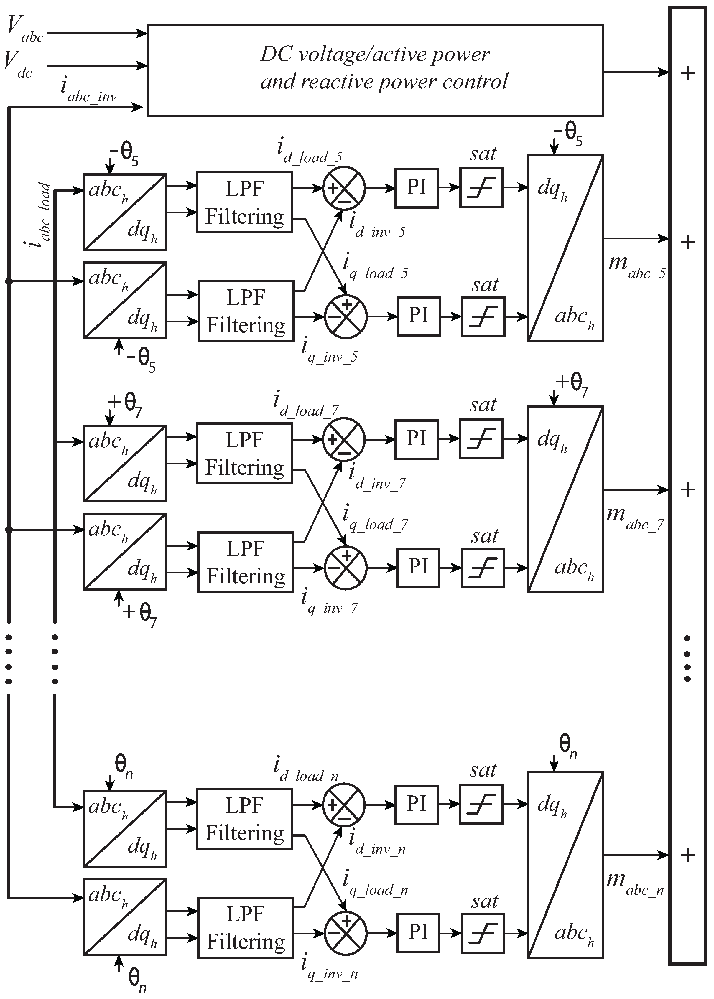
2.3. Active Power Filter Controller
2.4. Inner and Outer Controller
2.5. The Reactive Power Controllers
2.6. Three-Dimensional Space Vector Modulator
3. Experimental Work
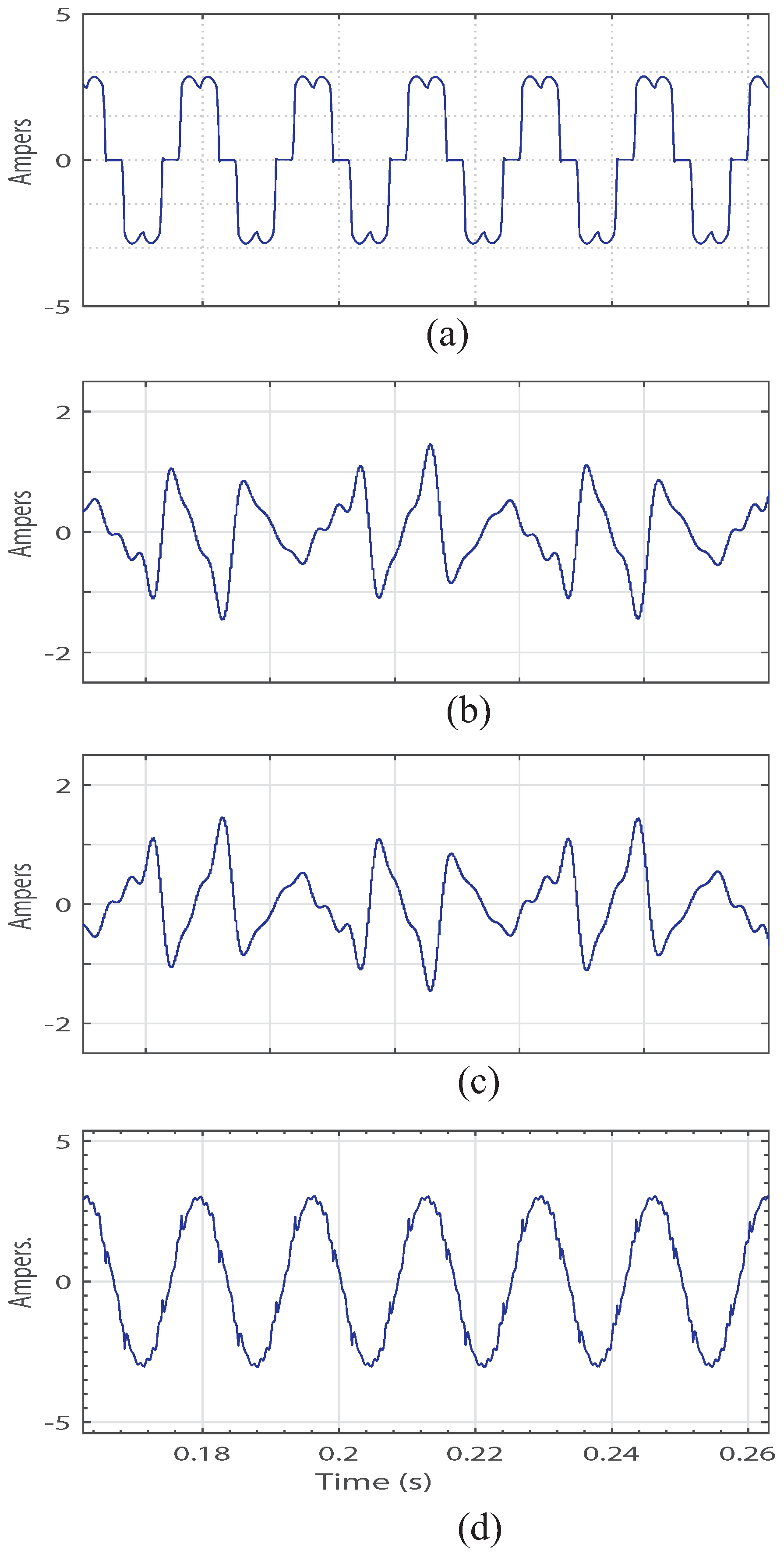
3.1. Computer Simulations
3.2. Experimental Results
4. Conclusions
Author Contributions
Conflicts of Interest
Abbreviations
| AC | Alternating Current |
| APFs | Active Power Filters |
| DC | Direct Current |
| DSP | Digital Signal Processor |
| HVDC | High Voltage Direct Current |
| LPF | Low Pass Filter |
| NPC | Neutral Point Clamped |
| PLL | Phase Locked Loop |
| PWM | Pulse Width Modulation |
| SRF | Synchronous Rotating Frame |
| STATCOM | Static Synchronous Compensator |
| THD | Total Harmonic Distortion |
| VSC | Voltage Source Converter |
| 3D-SVPWM | Three-Dimensional Space Vector Modulation |
References
- Hashempour, M.M.; Savaghebi, M.; Vasquez, J.C.; Guerrero, J.M. A control architecture to coordinate distributed generators and active power filters coexisting in a microgrid. IEEE Trans. Smart Grid 2016, 7, 2325–2336. [Google Scholar] [CrossRef]
- Cirrincione, M.; Pucci, M.; Vitale, G. A single-phase dg generation unit with shunt active power filter capability by adaptive neural filtering. IEEE Trans. Ind. Electron. 2008, 55, 2093–2110. [Google Scholar] [CrossRef]
- Zhang, C.; Chen, Q.; Zhao, Y.; Li, D.; Xiong, Y. A novel active power filter for high-voltage power distribution systems application. IEEE Trans. Power Deliv. 2007, 22, 911–918. [Google Scholar] [CrossRef]
- Kunjumuhammed, L.P.; Mishra, M.K. A control algorithm for single-phase active power filter under non-stiff voltage source. IEEE Trans. Power Electron. 2006, 21, 822–825. [Google Scholar] [CrossRef]
- Singh, B.; Al-Haddad, K.; Chandra, A. A review of active filters for power quality improvement. IEEE Trans. Ind. Electron. 1999, 46, 960–971. [Google Scholar] [CrossRef]
- Santos, W.R.N.; De Moura Fernandes, E.; Da Silva, E.R.C.; Jacobina, C.B.; Oliveira, A.C.; Santos, P.M. Transformerless single-phase universal active filter with ups features and reduced number of electronic power switches. IEEE Trans. Power Electron. 2016, 31, 4111–4120. [Google Scholar] [CrossRef]
- Mannen, T.; Fujita, H. A dc capacitor voltage control method for active power filters using modified reference including the theoretically derived voltage ripple. IEEE Trans. Ind. Appl. 2016, 52, 4179–4187. [Google Scholar] [CrossRef]
- Du, T.; Chen, Y.; Sun, S.; Wang, J. Design of Active Power Filter Control System Based on DSP. In Proceedings of the Second International Conference on Intelligent Networks and Intelligent Systems, Tianjin, China, 1–3 November 2009; pp. 585–588.
- Xiao, J.; Zhang, X.; Wen, S.; Liu, Z. Active power filter design for improving power quality. In Proceedings of the International Conference on advanced mechatronic Systems, Beijing, China, 22–24 August 2015.
- Nohra, A.F.H.; Kanaan, H.Y.; Fadel, M. A Control Strategy in Active Power Filter for System Quality Improvement. In Proceedings of the 2nd IEEE Conference on Power Engineering and Renewable Energy (ICPERE), Bali, Indonesia, 9–11 December 2014.
- Antoniewicz, K.; Jasiski, M.; Kamierkowski, M.P. Model predictive control of three-level four-leg flying capacitor converter operating as shunt active power filter. In Proceedings of the IEEE International Conference on Industrial Technology (ICIT), Seville, Spain, 17–19 March 2015; pp. 2288–2294.
- Akagi, H.; Kanazawa, Y.; Nabae, A. Instantaneous reactive power compensators comprising switching devices without energy storage components. IEEE Trans. Ind. Appl. 1984, IA-20, 625–630. [Google Scholar] [CrossRef]
- Bhattacharya, S.; Divan, D. Synchronous frame based controller implementation for a hybrid series active filter system. In Proceedings of the Thirtieth IAS Annual Industry Applications Conference, Orlando, FL, USA, 8–12 October 1995.
- Wu, J.C.; Jou, H.L. Simplified control method for the singlephase active power filter. IEE Proc. Electr. Power Appl. 1996, 143, 219–224. [Google Scholar] [CrossRef]
- Wang, L.; Lam, C.S.; Wong, M.C.; Dai, N.Y.; Lao, K.W.; Wong, C.K. Non-linear adaptive hysteresis band pulsewidth modulation control for hybrid active power filters to reduce switching loss. IET Power Electron. 2015, 8, 2156–2167. [Google Scholar] [CrossRef]
- Kuo, H.H.; Yeh, S.N.; Hwang, J.C. Novel analytical model for design and implementation of three-phase active power filter controller. IEE Proc. Electr. Power Appl. 2001, 148, 369–383. [Google Scholar] [CrossRef]
- Zhou, K.; Wang, D. Relationship between space-vector modulation and three-phase carrier-based pwm: A comprehensive analysis [three-phase inverters]. IEEE Trans. Ind. Electron. 2002, 49, 186–196. [Google Scholar] [CrossRef]
- Ahmed, W.; Syed, M.U.A.; Franquelo, L.G.; Prats, M.M.; Kolomyjski, W. Comparative study of SVPWM (space vector pulse width modulation) and SPWM (sinusoidal pulse width modulation) based three phase voltage source inverters for variable speed drive. Mater. Sci. Eng. 2013. [Google Scholar] [CrossRef]
- Leon, J.I.; Portillo, R.; Franquelo, L.G.; Prats, M.M.; Kolomyjski, W. New state vectors selection using space vector modulation in three dimensional control regions for multilevel converters. IEEE Int. Symp. Ind. Electron. 2006, 2, 1376–1381. [Google Scholar]
- Xiang, L.; YunXiang, X.; Yu, W. A Simplified 3D-SVPWM Algorithm for Three-phase Four-wire Shunt Active Power Filter. In Proceedings of the International Conference on Electrical Machines and Systems (ICEMS), Hangzhou, China, 22–25 October 2014; pp. 1457–1462.
- Lin, X.; Gao, S.; Li, J.; Lei, H.; Kang, Y. A new control strategy to balance neutral-point voltage in three-level npc inverter. In Proceedings of the 2011 IEEE 8th International Conference on Power Electronics and ECCE Asia (ICPE ECCE), Jeju, Korea, 30 May–3 June 2011; pp. 2593–2597.
- Rodriguez, J.; Bernet, S.; Steimer, P.K.; Lizama, I.E. A survey on neutral-point-clamped inverters. IEEE Trans. Ind. Electron. 2010, 57, 2219–2230. [Google Scholar] [CrossRef]
- Albatran, S.; Fu, Y.; Albanna, A. Comprehensive mathematical description and harmonic analysis of hybrid two-dimensional–three-dimensional space vector modulation. IEEE Trans. Ind. Electron. 2014, 61, 3327–3336. [Google Scholar] [CrossRef]
- Muangjai, W.; Premrudeepreechacharn, S. Implementation of a carrier-based three-dimensional space vector pwm technique for three-phase four-leg voltage source converter with microcontroller. In Proceedings of the 4th IEEE Conference on Industrial Electronics and Applications, Xi’an, China, 25–27 May 2009; pp. 837–841.
- Renge, M.M.; Suryawanshi, H.M. Three-dimensional spacevector modulation to reduce common-mode voltage for multilevel inverter. IEEE Trans. Ind. Electron. 2010, 57, 2324–2331. [Google Scholar] [CrossRef]
- Gonzalez, R.; Gubia, E.; Lopez, J.; Marroyo, L. Transformerless single-phase multilevel-based photovoltaic inverter. IEEE Trans. Ind. Electron. 2008, 55, 2694–2702. [Google Scholar] [CrossRef]
- Alepuz, S.; Busquets-Monge, S.; Bordonau, J.; Gago, J.; Gonzalez, D.; Balcells, J. Interfacing renewable energy sources to the utility grid using a three-level inverter. IEEE Trans. Ind. Electron. 2006, 53, 1504–1511. [Google Scholar] [CrossRef]
- Carrasco, J.M.; Franquelo, L.G.; Bialasiewicz, J.T.; Galvan, E.; PortilloGuisado, R.C.; Prats, M.A.M.; Leon, J.I.; Moreno-Alfonso, N. Power-electronic systems for the grid integration of renewable energy sources: A survey. IEEE Trans. Ind. Electron. 2006, 53, 1002–1016. [Google Scholar] [CrossRef]
- Kouro, S.; Malinowski, M.; Gopakumar, K.; Pou, J.; Franquelo, L.G.; Wu, B.; Rodriguez, J.; Perez, M.A.; Leon, J.I. Recent advances and industrial applications of multilevel converters. IEEE Trans. Ind. Electron. 2010, 57, 2553–2580. [Google Scholar] [CrossRef]
- Barros, J.D.; Silva, J.F.A.; Jesus, G.A. Fast-predictive optimal control of npc multilevel converters. IEEE Trans. Ind. Electron. 2013, 60, 619–627. [Google Scholar] [CrossRef]
- Honade, T.; Udapure, S.; Timande, S.; Rodge, S. Comparative study between two and three level converter for electric application. Int. J. Adv. Eng. Technol. 2016, 9, 210–217. [Google Scholar]
- Goetz, S.; Zhongxi, L.; Liang, X.; Zhang, C.; Lukic, M.; Peterchev, A.V. Control of modular multilevel converter with parallel connectivity—Application to battery system. IEEE Trans. Power Electron. 2016. [Google Scholar] [CrossRef]
- Sanz, I.; Moranchel, M.; Bueno, E.J.; Rodriguez, F.J. Analysis of medium voltage modular multilevel converters for FACTS applications. In Proceedings of the 42nd IEEE Annual Conference of the Industrial Electronics Society (IECON), Florence, Italy, 23–26 October 2016; pp. 6459–6464.
- Boppana, S.; Mangadevi Relangi, V.; Bueno Rao, S. Hybrid asymmetrical multilevel inverter for hybrid wind-PV power generation system. In Proceedings of the International Conference on Electrical, Electronics, Signals, Communication and Optimization (EESCO), Visakhapatnam, India, 24–25 January 2015; pp. 1–6.
- Aissani, M.; Aliouane, K. Three-Dimensional Space Vector Modulation for Four-Leg Voltage-Source Converter used as an active compensator. In Proceedings of the International Symposium on Power Electronics, Electrical Drives, Automation and Motion, Pisa, Italy, 14–16 June 2010; pp. 1416–1421.
- Suh, J.-H.; Choi, C.-H.; Hyun, D.-S. A new simplified space-vector pwm method for three-level inverters. In Proceedings of the Fourteenth Annual Applied Power Electronics Conference and Exposition (APEC ’99), Dallas, TX, USA, 14–18 March 1999; pp. 515–520.
- Franquelo, L.G.; Prats, M.A.M.; Portillo, R.C.; Galvan, J.I.L.; Perales, M.A.; Carrasco, J.M.; Diez, E.G.; Jimenez, J.L.M. Three-dimensional space-vector modulation algorithm for four-leg multilevel converters using abc coordinates. IEEE Trans. Ind. Electron. 2006, 53, 458–466. [Google Scholar] [CrossRef]
- Asiminoaei, L.; Blaabjerg, F.; Hansen, S. Evaluation of Harmonic Detection Methods for Active Power Filter Applications. In Proceedings of the Twentieth Annual IEEE Applied Power Electronics Conference and Exposition (APEC), Austin, TX, USA, 6–10 March 2005; pp. 635–641.
- Martín Prats, M.A.; Franquelo, L.G.; Portillo, R.; León, J.I.; Galván, E.; Carrasco, J.M. A 3-D Space Vector Modulation Generalized Algorithm for Multilevel Converters. IEEE Power Electron. Lett. 2003, 1, 110–114. [Google Scholar] [CrossRef]
- Leon, J.I.; Vazquez, S.; Portillo, R.; Franquelo, L.G.; Carrasco, J.M.; Wheeler, P.W.; Watson, A.J. Three-dimensional feedforward space vector modulation applied to multilevel diode clamped converters. IEEE Trans. Ind. Electron. 2009, 56, 101–109. [Google Scholar] [CrossRef]
























| States of Switches | Voltage | |||
|---|---|---|---|---|
| Level | ||||
| 1 | 1 | 0 | 0 | |
| 0 | 1 | 1 | 0 | 0 |
| 0 | 0 | 1 | 1 | |
| CASE | HARMONICS | ||||
|---|---|---|---|---|---|
| 5th | 7th | 11th | 13th | THD | |
| 1 | 1 | 1 | 1 | 1 | 4.2% |
| 2 | 1 | 0 | 0 | 0 | 10.8% |
| 3 | 1 | 0.5 | 0.5 | 0.5 | 6.3% |
| 4 | 0.5 | 0.5 | 0.5 | 0.5 | 12.2% |
| 5 | 0.5 | 0 | 0 | 0 | 15.1% |
| 6 | 0.5 | 1 | 1 | 1 | 11.2% |
| 7 | 0 | 1 | 1 | 1 | 21.5% |
© 2017 by the authors. Licensee MDPI, Basel, Switzerland. This article is an open access article distributed under the terms and conditions of the Creative Commons Attribution (CC BY) license ( http://creativecommons.org/licenses/by/4.0/).
Share and Cite
Monroy-Morales, J.L.; Campos-Gaona, D.; Hernández-Ángeles, M.; Peña-Alzola, R.; Guardado-Zavala, J.L. An Active Power Filter Based on a Three-Level Inverter and 3D-SVPWM for Selective Harmonic and Reactive Compensation. Energies 2017, 10, 297. https://doi.org/10.3390/en10030297
Monroy-Morales JL, Campos-Gaona D, Hernández-Ángeles M, Peña-Alzola R, Guardado-Zavala JL. An Active Power Filter Based on a Three-Level Inverter and 3D-SVPWM for Selective Harmonic and Reactive Compensation. Energies. 2017; 10(3):297. https://doi.org/10.3390/en10030297
Chicago/Turabian StyleMonroy-Morales, José Luis, David Campos-Gaona, Máximo Hernández-Ángeles, Rafael Peña-Alzola, and José Leonardo Guardado-Zavala. 2017. "An Active Power Filter Based on a Three-Level Inverter and 3D-SVPWM for Selective Harmonic and Reactive Compensation" Energies 10, no. 3: 297. https://doi.org/10.3390/en10030297
APA StyleMonroy-Morales, J. L., Campos-Gaona, D., Hernández-Ángeles, M., Peña-Alzola, R., & Guardado-Zavala, J. L. (2017). An Active Power Filter Based on a Three-Level Inverter and 3D-SVPWM for Selective Harmonic and Reactive Compensation. Energies, 10(3), 297. https://doi.org/10.3390/en10030297
