Large-Scale Electrochemical Energy Storage in High Voltage Grids: Overview of the Italian Experience
Abstract
:1. Introduction
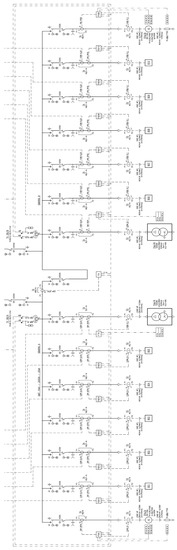
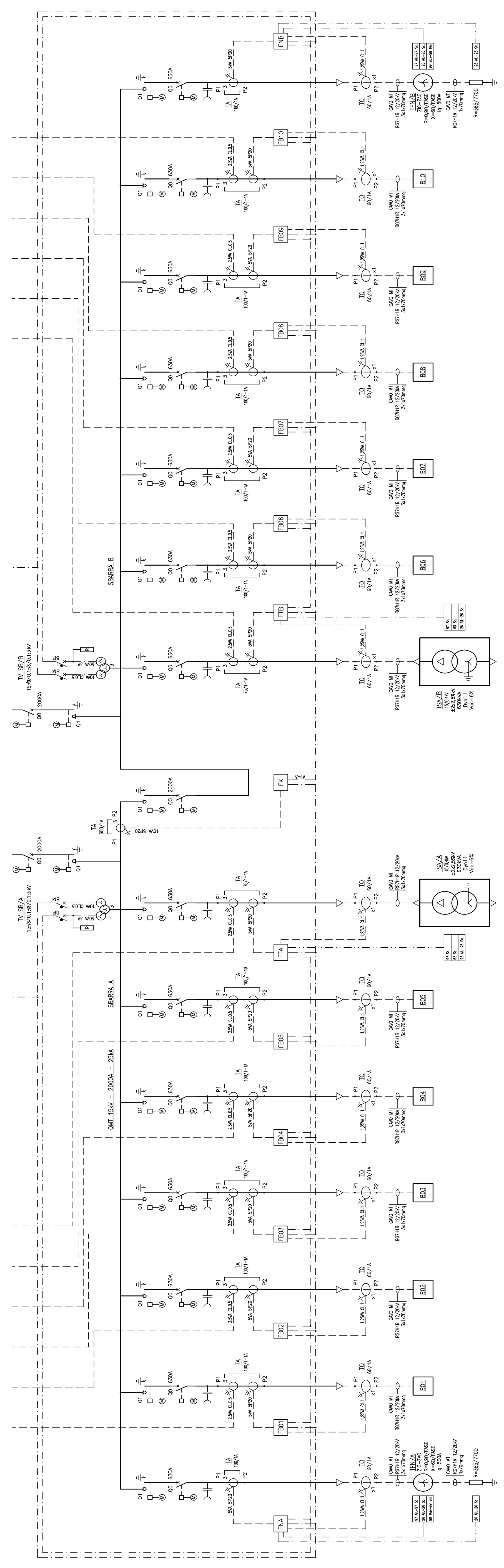
2. Energy Intensive Projects
- ➢
- 10 units of 1.2 MW each;
- ➢
- 10 Power Conversion Systems (PCS) of 1.2 MW (in other Italian installations, there are 2.4 MW PCS instead of 2 PCS of 1.2 MW);
- ➢
- 2 shelters for MV switchboards (QMT1, QMT2);
- ➢
- 2 shelters for LV switchboards (QBT1, QBT2);
- ➢
- 2 shelters for emergency generators (GE1, GE2);
- ➢
- Shelter for the control system.
2.1. Safety Features
2.2. Tests Performed by NGK on the New Italian Module
2.3. The Authorization Procedure
- ➢
- A detailed project information;
- ➢
- A Risk Analysis Assessment (performed in collaboration with the Department of Industrial Engineering of Padova University), which showed that, in case of occurrence of given events (earthquake and vibration, flooding, mishandling, direct and indirect lightning strikes, endogenous or exogenous fire, sabotage and hunting, and external impacts), the safety/mitigation systems adopted in the plant would have reduced the risk of release of chemicals in the environment to negligible values. The tools used in the risk assessment have been the FMEA (Failure Modes and Effects Analysis) and the FMECA (Failure Modes and Effects and Criticality Analysis). In a range between 1 and 25, the maximum computed risk priority number has been 9.
3. Power Intensive Projects
3.1. Ciminna (Sicily) and Codrongianos (Sardinia) Power Intensive Installations
3.2. Power Intensive Ancillary Services and Advanced Functionalities
3.1.1. Primary Frequency Control: Provision of Frequency Containment Reserve (FCR)
3.1.2. Secondary Frequency Control: Provision of Frequency Restoration Reserve (FRR)
3.1.3. Provision of Synthetic Rotational Inertia (SRI)
3.1.4. Congestions Mitigation and Balancing Program
3.1.5. Voltage Regulation
- (1)
- Local Bus Bar Voltage Regulator: the scope of this service is to adjust local substation voltage (HV bus bar). Measured voltage error will lead to a reactive power contribution (Q) in accordance with a predetermined U-Q curve, fully configurable, so to reduce the deviation between actual voltage and its set value;
- (2)
- Regional Voltage Regulator (RVR): the scope of this regulation is to adjust relevant Terna substation voltages (pilot substations with high fault levels) through a coordinated plant reactive power regulation. In this case, the remote controller is in charge of computing the exact amount of reactive power to be requested to the plant to reach Terna substation voltage set value. The remote controller aims at nullifying voltage deviation between the measured value and set value of each Terna HV pilot substation.
3.1.6. Further Functionalities
- (1)
- Local Frequency Integrator (LFI): this functionality is operated in background and is automatically activated (fully configurable) in emergency conditions (high frequency transient) for restoring nominal frequency value through an integral control loop feedback. It is used when isolated grid conditions are detected.
- (2)
- Defense plan (switch opening and active power modulation): the task is handling the shedding of load/production in order to keep the integrity of the grid, in case of abnormal conditions resulting from occurrence of extreme contingencies. This may be obtained through the following commands:
- Switch opening;
- Active power (P) modulation within 300 ms.
- Instantaneous maximum P feeding into the grid;
- Instantaneous maximum P absorption from the grid;
- Instantaneous P exchange stop.
4. Some Returns on Operational Experience
- ➢
- a discharge phase of 10 h where for 7 h the discharge constant power is 0.6 p.u. and for 3 h the constant discharge power is 1 p.u.;
- ➢
- a charge phase of 10 h where a constant charge power of 1 p.u. for 8 h after which a supplementary charge (as already mentioned in Section 4) is needed in order to reach 100% of SoC.
5. A Brief Cost Comparison
6. Conclusions
Author Contributions
Conflicts of Interest
References
- Andriollo, M.; Benato, R.; Dambone Sessa, S.; Di Pietro, N.; Hirai, N.; Nakanishi, Y.; Senatore, E. Energy intensive electrochemical storage in Italy: 34.8 MW sodium–sulphur secondary cells. J. Energy Storage 2015, 5, 146–155. [Google Scholar] [CrossRef]
- Andriollo, M.; Benato, R.; Sessa, S.D. 34.8 MW di accumulo elettrochimico di tipo Energy Intensive mediante celle secondarie sodio-zolfo (Na-S). L’Energia Elettr. 2014, 5, 23–35. [Google Scholar]
- Andriollo, M.; Benato, R.; Sessa, S.D.; Di Pietro, N.; Polito, R. Large Scale Italian Energy Intensive Storage Installation: Safety Issues and Environmental Compatibility; Paper C4–115; Cigré: Paris, France, 2016. [Google Scholar]
- Sudworth, J.; Tilley, R. The Sodium/Sulfur Battery; Chapman and Hall: London, UK, 1985. [Google Scholar]
- Linden, D.; Reddy, T.B. Handbook of Batteries, 3rd ed.; McGraw-Hill: New York, NY, USA, 2002. [Google Scholar]
- Dustmann, C.-H.; Bito, A. Safety. In Encyclopedia of Electrochemical Power Sources; Garche, J., Dyer, C., Moseley, P., Ogumi, Z., Rand, D., Scrosati, B., Eds.; Elsevier: Amsterdam, The Netherlands, 2009; Volume 4, pp. 324–333. [Google Scholar]
- Ohima, T.; Kajita, M.; Okuno, A. Development of sodium-sulfur Batteries. Int. J. Appl. Ceram. Technol. 2004, 1, 269–276. [Google Scholar] [CrossRef]
- Wen, Z.; Cao, J.; Gu, Z.; Xu, X.; Zhang, F.; Lin, Z. Research on sodium sulfur battery for energy storage. Solid State Ion. 2008, 179, 1697–1701. [Google Scholar] [CrossRef]
- Xiaochuan, L.U.; Xia, G.G.; Lemmon, J.P.; Yang, Z.G. Advanced materials for sodium-beta alumina batteries: Status, challenges and perspectives. J. Power Sources 2010, 195, 2431–2442. [Google Scholar] [CrossRef]
- Iijima, Y.; Sakanaka, Y.; Kawakami, N.; Fukuhara, M.; Ogawa, K.; Bando, M.; Matsuda, T. Development and field experiences of NAS battery inverter for power stabilization of a 51 MW wind farm. In Proceedings of the 2010 International Power Electronics Conference (IPEC), Sapporo, Japan, 21–24 June 2010; pp. 1837–1841.
- Benato, R.; Cosciani, N.; Crugnola, G.; Sessa, S.D.; Lodi, G.; Parmeggiani, C.; Todeschini, M. Sodium Nickel Chloride battery technology for Large-scale Stationary Storage in the High Voltage Network. J. Power Sources 2015, 293, 127–136. [Google Scholar] [CrossRef]
- Benato, R.; Sessa, S.D.; Cosciani, N.; Lodi, G.; Parmeggiani, C.; Todeschini, M. La tecnologia sodio-cloruro di nichel (Na-NiCl2) per l’accumulo elettrochimico stazionario sulla rete di trasmissione. L’Energia Elettr. 2014, 4, 71–84. [Google Scholar]
- Sessa, S.D.; Crugnola, G.; Todeschini, M.; Zin, S.; Benato, R. Sodium nickel chloride battery steady-state regime model for stationary electrical energy storage. J. Energy Storage 2016, 6, 105–115. [Google Scholar] [CrossRef]
- Andriollo, M.; Benato, R.; Bressan, M.; Sessa, S.D.; Palone, F.; Polito, R.M. Review of Power Conversion and Conditioning Systems for Stationary Electrochemical Storage. Energies 2015, 8, 960–975. [Google Scholar] [CrossRef]
- Rebolini, M.; Tosi, S.; Vanadia, R.; Di Pietro, N.; Senatore, E.; Polito, R. The Authorization Procedure for Energy Storage Systems Projects Installed on the Italian Transmission Grid; Paper C3–103; Cigré: Paris, France, 2016. [Google Scholar]
- Gatta, F.M.; Geri, A.; Lauria, S.; Maccioni, M.; Codino, A.; Gemelli, G.; Palone, F.; Rebolini, M. Modelling of battery energy storage systems under faulted conditions: Assessment of protection systems behavior. In Proceedings of the 2016 IEEE 16th International Conference on Environment and Electrical Engineering (EEEIC), Florence, Italy, 6–8 June 2016.
- Gatta, F.M.; Geri, A.; Maccioni, M.; Lauria, S.; Palone, F. Arc-flash in large battery energy storage systems —Hazard calculation and mitigation. In Proceedings of the 2016 IEEE 16th International Conference on Environment and Electrical Engineering (EEEIC), Florence, Italy, 6–8 June 2016.
- Gatta, F.M.; Geri, A.; Lauria, S.; Maccioni, M.; and Palone, F. Battery Energy Storage Efficiency Calculation Including Auxiliary Losses: Technology Comparison and Operating Strategies. In Proceedings of the IEEE PowerTech Conference, Eindhoven, The Netherlands, 29 June–2 July 2015; pp. 1–6.
- Benato, R.; Sessa, S.D.; Crugnola, G.; Todeschini, M.; Zin, S. Sodium nickel chloride cell model for stationary electrical energy storage. In Proceedings of the 2015 AEIT International Annual Conference (AEIT), Naples, Italy, 14–16 October 2015; pp. 1–6.
- Benato, R.; Sessa, S.D.; Necci, A.; Palone, F. Sodium-Nickel chloride (NaNiCl2) Experimental Transient Modelling. In Proceedings of the 2016 AEIT International Annual Conference (AEIT), Capri, Italy, 5–7 October 2016; pp. 1–6.
- Benato, R.; Sessa, S.D.; Necci, A.; Palone, F. Sodium-nickel chloride battery experimental transient modelling for energy stationary storage. J. Energy Storage 2016. [Google Scholar] [CrossRef]
- Benato, R.; Sessa, S.D.; Crugnola, G.; Todeschini, M.; Turconi, A.; Zanon, N.; Zin, S. Sodium-Nickel chloride (Na-NiCl2) battery safety tests for stationary electrochemical energy storage. In Proceedings of the 2016 AEIT International Annual Conference (AEIT), Capri, Italy, 5–7 October 2016; pp. 1–6.
- Benato, R.; Sessa, S.D.; Crugnola, G.; Todeschini, M.; Turconi, A.; Zanon, N.; Zin, S. Test Di Sicurezza Su Batterie Sodio-Cloruro Di Nichel Per L’accumulo Elettrochimico Stazionario. L’Energia Elettr. 2015, 92, 47–53. [Google Scholar]
- Carlini, E.M.; Bruno, G.; Gionco, S.; Martarelli, C.; Ortoloano, L.; Petrini, M.; Zaretti, L.; Polito, R. Electrochemical Energy Storage Systems and Ancillary Services: The Italian TSO’s Experience; Paper C4–116; Cigré: Paris, France, 2016. [Google Scholar]
- TERNA Italian Grid Code. Annex 15: Participation in the Regulation of Frequency and Frequency/Power. Available online: www.terna.it (accessed on 1 December 2015).
- Xu, B.; Oudalov, A.; Poland, J.; Ulbig, A.; Andersson, G. BESS Control Strategies for Participating in Grid Frequency Regulation. IFAC Proc. Vol. 2014, 47, 4024–4029. [Google Scholar] [CrossRef]
- Tortora, A.C. Storage E Sicurezza Della Rete: I Progetti Di Terna. Available online: http://www.aeit-taa.org/Documenti/TERNA-2016-01-27-Storage-on-Grid-sicurezza-rete.pdf (accessed on 1 December 2016).














| Component | Function |
|---|---|
| Cell Level | |
| Safety tube |
|
| Corrosion protection layer in aluminium alloy Fe-Cr | Zeros the corrosion possibility due to sodium polysulphides during the discharge phase |
| Further thermal insulation and fire-resistant layers inside the cells | Prevents fire inside one cell from propagating to the adjoining ones |
| Module Level | |
| Fuses (equipped for each four-cell block) | Interrupt over-current in case of a short-circuit |
| Cell connections | Limit the over-voltages inside the module |
| Module dry sand filling |
|
| Insulated double-walled stainless steel enclosure with thickness equal to 0.8 ÷ 1 mm |
|
| Control and monitoring |
|
| Electrically Insulated compartment | Prevents active material from leaking outside, hence short circuits can be avoided |
| Fire resistance panels in the upper and lower part of the module | Avoid the fire spreading between one module and the preceding or successive one for a given time |
| Unit level | |
| Galvanized steel cabinet walls with thickness ≥2.3 | Good protection from direct lightning and to bullets due to vandalism or stray hunting shots |
| Test | Purpose | Figures | Results |
|---|---|---|---|
| External short circuit | Confirm safety against external short circuit | ![]() |
|
| Exogenous fire | Confirm safety against exogenous fire | ![]() |
|
| Flooding | Confirm safety against flood | ![]() |
|
| Fall | Confirm safety against fall | ![]() |
|
| Codrongianos (Sardinia) | ||
|---|---|---|
| Power (MW) | Energy (MWh) | Electrochemistry |
| 1 | 1.231 | Lithium Iron Phosphate |
| 1.2 | 0.928 | Lithium Nickel Cobalt Aluminium |
| 1 | 0.916 | Lithium Manganese Oxide |
| 1.08 | 0.540 | Lithium Nickel Cobalt Manganese |
| 1 | 1.016 | Lithium Titanate |
| 1.2 | 4.15 | Sodium-Nickel Chloride |
| 1 | 2 | Sodium-Nickel Chloride |
| Ciminna (Sicily) | ||
|---|---|---|
| Power (MW) | Energy (MWh) | Electrochemistry |
| 1 | 1.231 | Lithium Iron Phosphate |
| 0.9 | 0.570 | Lithium Nickel Cobalt Aluminium |
| 1 | 0.916 | Lithium Manganese Oxide |
| 1 | 1.016 | Lithium Titanate |
| 1.2 | 4.15 | Sodium-Nickel Chloride |
| Capability | ±1.0 | MW |
| Nominal storage capacity | 1.0 | MWh |
| Overload peak | ±1.3 | MW |
| Overload peak sustainability | 60 | s |
| Battery technology | Li-ion | - |
| Merit order | 1 | - |
| Frequency set-point | 50 | Hz |
| Deadband | 20 | mHz |
| Hysteresis deadband | 50% | % of deadband |
| Droop | 0.50% | % |
© 2017 by the authors; licensee MDPI, Basel, Switzerland. This article is an open access article distributed under the terms and conditions of the Creative Commons Attribution (CC-BY) license (http://creativecommons.org/licenses/by/4.0/).
Share and Cite
Benato, R.; Bruno, G.; Palone, F.; Polito, R.M.; Rebolini, M. Large-Scale Electrochemical Energy Storage in High Voltage Grids: Overview of the Italian Experience. Energies 2017, 10, 108. https://doi.org/10.3390/en10010108
Benato R, Bruno G, Palone F, Polito RM, Rebolini M. Large-Scale Electrochemical Energy Storage in High Voltage Grids: Overview of the Italian Experience. Energies. 2017; 10(1):108. https://doi.org/10.3390/en10010108
Chicago/Turabian StyleBenato, Roberto, Gianluca Bruno, Francesco Palone, Rosario M. Polito, and Massimo Rebolini. 2017. "Large-Scale Electrochemical Energy Storage in High Voltage Grids: Overview of the Italian Experience" Energies 10, no. 1: 108. https://doi.org/10.3390/en10010108
APA StyleBenato, R., Bruno, G., Palone, F., Polito, R. M., & Rebolini, M. (2017). Large-Scale Electrochemical Energy Storage in High Voltage Grids: Overview of the Italian Experience. Energies, 10(1), 108. https://doi.org/10.3390/en10010108





