Leveraging Active Learning for Failure Mode Acquisition
Abstract
1. Introduction
- An uncertainty-based online active learning model for identifying and classifying faults in maintenance records;
- Identifying some of the shortcomings in current state-of-the-art techniques related to classifying or clustering maintenance records;
- A proposed standard vocabulary for fault modes across specific industries.
2. Literature Review
2.1. Active Learning
- (N–K)i: observations where the label is known;
- Ki: observations where the label is unknown;
- Ci: A subset of Ki that is chosen to be labeled.
2.1.1. Membership Query Analysis
2.1.2. Pool-Based Sampling
2.1.3. Stream-Based Selective Sampling
3. Overview of Maintenance Text Issues
- Tokenization: Tokenization is the fundamental step in NLP which is a process of segmenting texts into tokens from sentences into words and characters. It is possible to use the token occurrences of a document as a vector representation. This process converts unstructured text into structured data for analysis.
- Removing stop words: The stop word removal process involves removing common language articles, pronouns, and prepositions such as ‘and’, ‘the’, or ‘to’ in English. This process not only frees up space but also improves processing time for any ML model. Stop words can be removed by performing a lookup operation from a predefined list. It is important to note that there is no universal list of stop words. This is true especially when it comes to technical text. The trend in the past few years has shifted from using a long list of stop words to not removing any stop words at all. Because this process decontextualizes the sentences, it is typically not suitable to perform sentiment analysis.
- Stemming: This is the process of reducing a word to its root form. Stemming typically removes prefixes and suffixes, generating the stem of the word. It is a relatively fast and simple process. The issue with stemming is that it can generate stems that are not actual words, thus affecting the accuracy of NLP.
- Lemmatization: The base of a word in its base form or dictionary form is called a lemma. The process of reducing words to lemma is termed lemmatization. The primary difference with stemming is that lemmatization takes context and grammar into consideration. The process itself requires access to a dictionary or a knowledge base mapping words to their lemma forms. This process is slower and computationally more expensive compared to stemming.
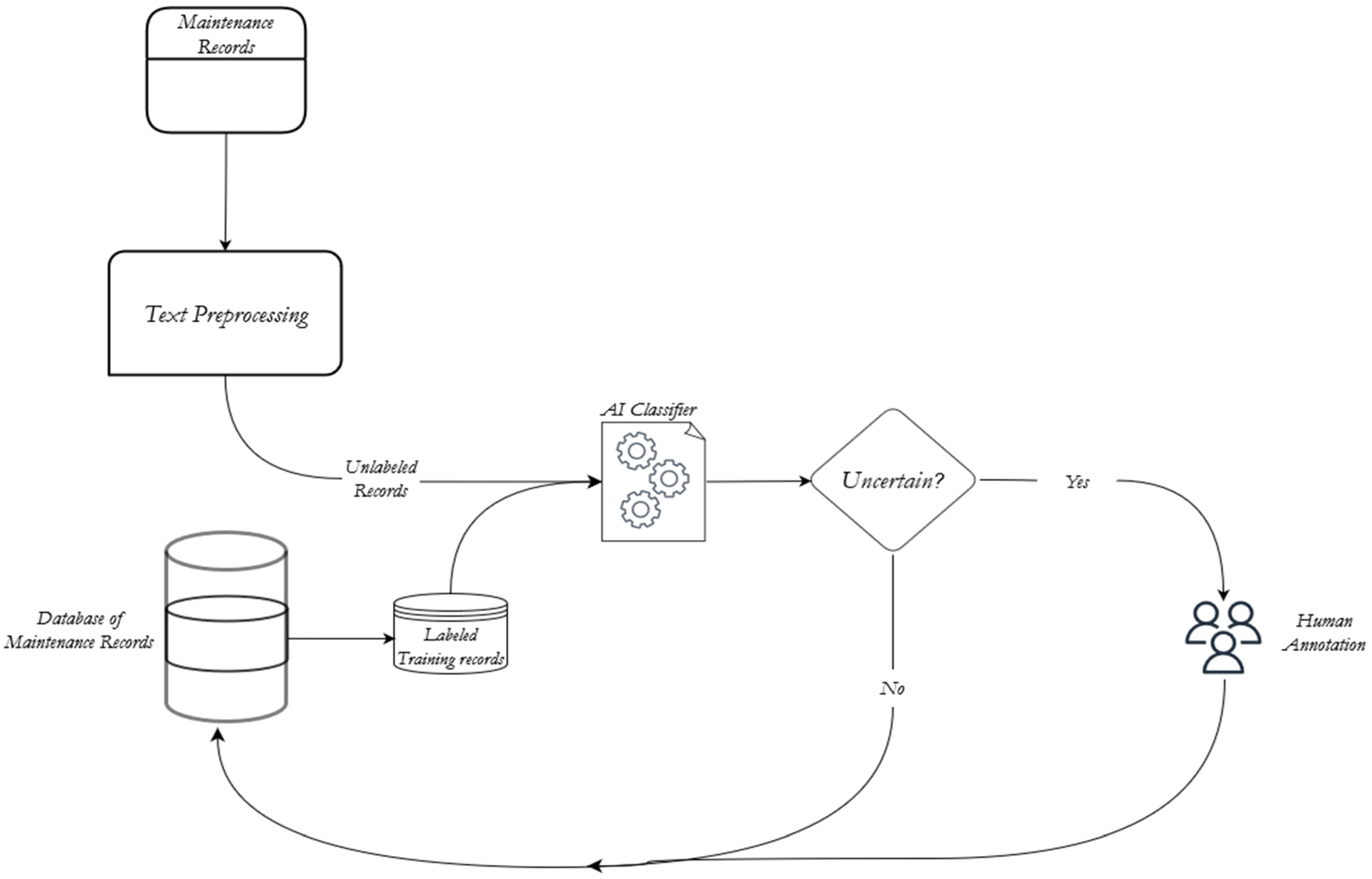
4. Research Framework
5. Case Study
- PM01: unplanned or breakdown maintenance;
- PM02: planned or preventive maintenance;
- PM06: accidental damage;
- PM13: Repair of a spare for an asset;
- PM04 and PM05: unknown.
5.1. Tokenization
5.2. Text-Preprocessing
6. Results and Discussion
6.1. Topic Modeling
6.2. Clustering Texts with Sentence Embeddings
6.3. Active Learning with Ensemble Modeling
- High Variance: The model is very sensitive to the inputs provided.
- Low Accuracy: One model fit of the entire training data may not provide accurate results.
- Noise and Bias: The model relies heavily on one or a few features for prediction.
6.4. Model Comparison
7. Conclusions and Future Work
Author Contributions
Funding
Institutional Review Board Statement
Informed Consent Statement
Data Availability Statement
Acknowledgments
Conflicts of Interest
Appendix A

References
- Haldar, A.; Mahadevan, S. Reliability Assessment Using Stochastic Finite Element Analysis; John Wiley & Sons: Hoboken, NJ, USA, 2000. [Google Scholar]
- Trivedi, N.; Singh, R. Prediction of impact induced failure modes in reinforced concrete slabs through nonlinear transient dynamic finite element simulation. Ann. Nucl. Energy 2013, 56, 109–121. [Google Scholar] [CrossRef]
- Hodzic, A.; Kalyanasundaram, S.; Lowe, A.; Stachurski, Z. The microdroplet test: Experimental and finite element analysis of the dependance of failure mode on droplet shape. Compos. Interfaces 1998, 6, 375–389. [Google Scholar] [CrossRef]
- Cormier, Y.; Dupuis, P.; Jodoin, B.; Ghaei, A. Finite Element Analysis and Failure Mode Characterization of Pyramidal Fin Arrays Produced by Masked Cold Gas Dynamic Spray. J. Therm. Spray Technol. 2015, 24, 1549–1565. [Google Scholar] [CrossRef]
- Xu, Z.; Dang, Y.; Munro, P.; Wang, Y. A data-driven approach for constructing the component-failure mode matrix for FMEA. J. Intell. Manuf. 2019, 31, 249–265. [Google Scholar] [CrossRef]
- GlobalData. Mining capital expenditure to rise by 22% across leading miners in 2022. Min. Technol. 2022. Available online: https://www.mining-technology.com/comment/mining-capital-expenditure/ (accessed on 23 July 2022).
- Hodkiewicz, M.R.; Batsioudis, Z.; Radomiljac, T.; Ho, M.T. Why autonomous assets are good for reliability—The impact of ‘operator-related component’ failures on heavy mobile equipment reliability. Annu. Conf. PHM Soc. 2017, 9, 1–7. [Google Scholar] [CrossRef]
- Yun, H.; Carlone, M.; Liu, Z. Topic modeling of maintenance logs for linac failure modes and trends identification. J. Appl. Clin. Med. Phys. 2021, 23, e13477. [Google Scholar] [CrossRef]
- Tanguy, L.; Tulechki, N.; Urieli, A.; Hermann, E.; Raynal, C. Natural language processing for aviation safety reports: From classification to interactive analysis. Comput. Ind. 2016, 78, 80–95. [Google Scholar] [CrossRef]
- Kuhn, K.D. Using structural topic modeling to identify latent topics and trends in aviation incident reports. Transp. Res. Part C Emerg. Technol. 2018, 87, 105–122. [Google Scholar] [CrossRef]
- James, A.T.; Gandhi, O.; Deshmukh, S. Knowledge management of automobile system failures through development of failure knowledge ontology from maintenance experience. J. Adv. Manag. Res. 2017, 14, 425–445. [Google Scholar] [CrossRef]
- Collins, J.A.; Hagan, B.T.; Bratt, H.M. The Failure-Experience Matrix—A Useful Design Tool. J. Eng. Ind. 1976, 98, 1074–1079. [Google Scholar] [CrossRef]
- Arunajadai, S.G.; Stone, R.B.; Tumer, I.Y. A Framework for Creating a Function-Based Design Tool for Failure Mode Identification. In Volume 4: 14th International Conference on Design Theory and Methodology, Integrated Systems Design, and Engineering Design and Culture; ASME: New York, NY, USA, 2002; pp. 195–206. [Google Scholar] [CrossRef]
- Wu, Y.; Denny, J.C.; Rosenbloom, S.T.; Miller, R.A.; Giuse, D.A.; Song, M.; Xu, H. A Preliminary Study of Clinical Abbreviation Disambiguation in Real Time. Appl. Clin. Inform. 2015, 6, 364–374. [Google Scholar] [CrossRef]
- Wani, M.F.; Jan, M. Failure Mode Analysis of Mechanical Systems at Conceptual Design Stage. In Volume 1: Advanced Energy Systems, Advanced Materials, Aerospace, Automation and Robotics, Noise Control and Acoustics, and Systems Engineering; ASME: New York, NY, USA, 2006; pp. 985–995. [Google Scholar] [CrossRef]
- Meng, L.; Wang, H.; Xue, Y.; Ma, L. Research on automatic generation of software failure modes. J. Front. Comput. Sci. Technol. 2018, 12, 63–71. [Google Scholar]
- Chen, L.; Nayak, R. A case study of failure mode analysis with text mining methods. In Proceedings of the 2nd International Workshop on Integrating Artificial Intelligence and Data Mining (AIDM 2007), Gold Coast, Australia, 1 December 2007; pp. 49–60. [Google Scholar]
- Chang, W.L.; Tay, K.M.; Lim, C.P. Clustering and visualization of failure modes using an evolving tree. Expert Syst. Appl. 2015, 42, 7235–7244. [Google Scholar] [CrossRef]
- Rajpathak, D.; De, S. A data- and ontology-driven text mining-based construction of reliability model to analyze and predict component failures. Knowl. Inf. Syst. 2015, 46, 87–113. [Google Scholar] [CrossRef]
- Salton, G.; Wong, A.; Yang, C.-S. A vector space model for automatic indexing. Commun. ACM 1975, 18, 613–620. [Google Scholar] [CrossRef]
- Sabbagh, R.; Ameri, F. A Framework Based on K-Means Clustering and Topic Modeling for Analyzing Unstructured Manufacturing Capability Data. J. Comput. Inf. Sci. Eng. 2019, 20, 011005. [Google Scholar] [CrossRef]
- Blei, D.M.; Lafferty, J.D. A correlated topic model of Science. Ann. Appl. Stat. 2007, 1, 17–35. [Google Scholar] [CrossRef]
- Alharthi, H.; Inkpen, D.; Szpakowicz, S. Unsupervised Topic Modelling in a Book Recommender System for New Users. 2017. Available online: http://ceur-ws.org (accessed on 17 January 2023).
- Choi, H.S.; Lee, W.S.; Sohn, S.Y. Analyzing research trends in personal information privacy using topic modeling. Comput. Secur. 2017, 67, 244–253. [Google Scholar] [CrossRef]
- Blei, D.M.; Ng, A.; Jordan, M.I. Latent dirichlet allocation. J. Mach. Learn. Res. 2003, 3, 993–1022. [Google Scholar]
- Hajjem, M.; Latiri, C. Combining IR and LDA Topic Modeling for Filtering Microblogs. Procedia Comput. Sci. 2017, 112, 761–770. [Google Scholar] [CrossRef]
- Onan, A.; Korukoğlu, S.; Bulut, H. Ensemble of keyword extraction methods and classifiers in text classification. Expert Syst. Appl. 2016, 57, 232–247. [Google Scholar] [CrossRef]
- Tong, Z.; Zhang, H. A Text Mining Research Based on LDA Topic Modelling. Comput. Sci. Inf. Technol. 2016, 201–210. [Google Scholar] [CrossRef]
- Chen, P.; Zhang, N.L.; Liu, T.; Poon, L.K.; Chen, Z.; Khawar, F. Latent tree models for hierarchical topic detection. Artif. Intell. 2017, 250, 105–124. [Google Scholar] [CrossRef]
- Jiang, B.; Li, Z.; Chen, H.; Cohn, A.G. Latent Topic Text Representation Learning on Statistical Manifolds. IEEE Trans. Neural Netw. Learn. Syst. 2018, 29, 5643–5654. [Google Scholar] [CrossRef] [PubMed]
- Cigarrán, J.; Castellanos, Á.; García-Serrano, A. A step forward for Topic Detection in Twitter: An FCA-based approach. Expert Syst. Appl. 2016, 57, 21–36. [Google Scholar] [CrossRef]
- Waheeb, S.A.; Khan, N.A.; Shang, X. Topic Modeling and Sentiment Analysis of Online Education in the COVID-19 Era Using Social Networks Based Datasets. Electronics 2022, 11, 715. [Google Scholar] [CrossRef]
- Bao, T.; Ren, N.; Luo, R.; Wang, B.; Shen, G.; Guo, T. A BERT-Based Hybrid Short Text Classification Model Incorporating CNN and Attention-Based BiGRU. J. Organ. End User Comput. 2021, 33, 1–21. [Google Scholar] [CrossRef]
- Settles, B. Active Learning; Springer: Cham, Switzerland, 2012. [Google Scholar] [CrossRef]
- Angluin, D. Queries and Concept Learning. Mach. Learn. 1988, 2, 319–342. [Google Scholar] [CrossRef]
- Angluin, D. Queries Revisited; Springer: Berlin/Heidelberg, Germany, 2001; pp. 12–31. [Google Scholar] [CrossRef]
- Cohn, D.; Atlas, L.; Ladner, R. Improving generalization with active learning. Mach. Learn. 1994, 15, 201–221. [Google Scholar] [CrossRef]
- Baum, E.B.; Lang, K. Query learning can work poorly when a human oracle is used. Int. Jt. Conf. Neural Netw. 1992, 8, 8. [Google Scholar]
- Hanneke, S. A bound on the label complexity of agnostic active learning. In Proceedings of the 24th International Conference on Machine Learning, Corvalis, OR, USA, 20–24 June 2007; pp. 353–360. [Google Scholar] [CrossRef]
- Lewis, D.D. A Sequential Algorithm for Training Text Classifiers. In SIGIR ’94; Springer: London, UK, 1994; pp. 3–12. [Google Scholar]
- Tong, S.; Koller, D. Support vector machine active learning with applications to text classification. J. Mach. Learn. Res. 2001, 2, 45–66. [Google Scholar]
- Hoi, S.C.H.; Jin, R.; Lyu, M.R. Large-scale text categorization by batch mode active learning. In Proceedings of the 15th International Conference on World Wide Web, Edinburgh, Scotland, 23–26 May 2006; p. 633. [Google Scholar] [CrossRef]
- Nigam, K.; McCallum, A.K.; Thrun, S.; Mitchell, T. Text Classification from Labeled and Unlabeled Documents using EM. Mach. Learn. 2000, 39, 103–134. [Google Scholar] [CrossRef]
- Dagan, I.; Engelson, S.P. Committee-Based Sampling For Training Probabilistic Classifiers. In Machine Learning Proceedings 1995; Elsevier: Tahoe City, CA, USA, 1995; pp. 150–157. [Google Scholar] [CrossRef]
- Kim, D.; Lee, S.; Kim, D. An Applicable Predictive Maintenance Framework for the Absence of Run-to-Failure Data. Appl. Sci. 2021, 11, 5180. [Google Scholar] [CrossRef]
- Chen, J.; Zhou, D.; Guo, Z.; Lin, J.; Lyu, C.; Lu, C. An Active Learning Method Based on Uncertainty and Complexity for Gearbox Fault Diagnosis. IEEE Access 2019, 7, 9022–9031. [Google Scholar] [CrossRef]
- Bull, L.; Rogers, T.; Wickramarachchi, C.; Cross, E.; Worden, K.; Dervilis, N. Probabilistic active learning: An online framework for structural health monitoring. Mech. Syst. Signal Process. 2019, 134, 106294. [Google Scholar] [CrossRef]
- Brundage, M.P.; Sexton, T.; Hodkiewicz, M.; Dima, A.; Lukens, S. Technical language processing: Unlocking maintenance knowledge. Manuf. Lett. 2020, 27, 42–46. [Google Scholar] [CrossRef]
- Cohn, D.A.; Ghahramani, Z.; Jordan, M.I. Active Learning with Statistical Models. J. Artif. Intell. Res. 1996, 4, 129–145. [Google Scholar] [CrossRef]
- Cai, H.; Zheng, V.; Chang, K.C.-C. Active Learning for Graph Embedding. arXiv 2017, arXiv:1705.05085. [Google Scholar]
- Aodha, O.; Campbell, N.; Kautz, J.; Brostow, G.J. Hierarchical Subquery Evaluation for Active Learning on a Graph. In Proceedings of the 2014 IEEE Conference on Computer Vision and Pattern Recognition, Columbus, OH, USA, 23–28 June 2014; pp. 564–571. [Google Scholar] [CrossRef]
- Banerjee, S.; Ramanathan, K.; Gupta, A. Clustering short texts using wikipedia. In Proceedings of the 30th Annual International ACM SIGIR Conference on Research and Development in Information Retrieval, Amsterdam, The Netherlands, 23–27 July 2007; pp. 787–788. [Google Scholar]
- Yin, J.; Wang, J. A model-based approach for text clustering with outlier detection. In Proceedings of the 2016 IEEE 32nd International Conference on Data Engineering (ICDE), Helsinki, Finland, 16–20 May 2016; pp. 625–636. [Google Scholar] [CrossRef]
- Hadifar, A.; Sterckx, L.; Demeester, T.; Develder, C. A Self-Training Approach for Short Text Clustering. In Proceedings of the 4th Workshop on Representation Learning for NLP (RepL4NLP-2019), Florence, Italy, 2 August 2019; pp. 194–199. [Google Scholar] [CrossRef]
- Cheng, X.; Yan, X.; Lan, Y.; Guo, J. BTM: Topic Modeling over Short Texts. IEEE Trans. Knowl. Data Eng. 2014, 26, 2928–2941. [Google Scholar] [CrossRef]
- Zheng, C.T.; Liu, C.; Wong, H.S. Corpus-based topic diffusion for short text clustering. Neurocomputing 2018, 275, 2444–2458. [Google Scholar] [CrossRef]
- Zhang, H.; Zhong, G. Improving short text classification by learning vector representations of both words and hidden topics. Knowl.-Based Syst. 2016, 102, 76–86. [Google Scholar] [CrossRef]
- Chen, Y.; Zhang, H.; Liu, R.; Ye, Z.; Lin, J. Experimental explorations on short text topic mining between LDA and NMF based Schemes. Knowl.-Based Syst. 2018, 163, 1–13. [Google Scholar] [CrossRef]
- Yin, J.; Wang, J. A dirichlet multinomial mixture model-based approach for short text clustering. In Proceedings of the 20th ACM SIGKDD International Conference on Knowledge Discovery and Data Mining, New York, NY, USA, 24–27 August 2014; pp. 233–242. [Google Scholar] [CrossRef]
- Yang, N.; Zhang, Y. Railway Fault Text Clustering Method Using an Improved Dirichlet Multinomial Mixture Model. Math. Probl. Eng. 2022, 2022, 7882396. [Google Scholar] [CrossRef]
- Ho, M.T. A Shared Reliability Database for Mobile Mining Equipment; University of Western Australia: Perth, Australia, 2015. [Google Scholar]
- Prognostics Data Library. Excavator Maintenance Work Orders. 21 May 2022. Available online: https://prognosticsdl.systemhealthlab.com/dataset/excavator-maintenance-work-orders (accessed on 26 July 2022).
- Hodkiewicz, M.; Ho, M.T.-W. Cleaning historical maintenance work order data for reliability analysis. J. Qual. Maint. Eng. 2016, 22, 146–163. [Google Scholar] [CrossRef]
- Danka, T.; Horvath, P. modAL: A modular active learning framework for Python. arXiv 2018, arXiv:1805.00979. [Google Scholar]










| Title | Year | Objective | Method | |
|---|---|---|---|---|
| [15] | Failure Mode Analysis of Mechanical Systems at Conceptual Design Stage | 2006 | To determine the criticality of failure modes | K-means Clustering |
| [22] | A correlated topic model of science | 2007 | To improve user experience by using identified topics as guides | Correlation Topic Modeling |
| [17] | A case study of failure mode analysis with text mining methods | 2007 | To automate failure mode extraction | Multiple methods |
| [18] | Clustering and visualization of failure modes using an evolving tree | 2015 | To cluster and visualize failure modes in FMEA document as tree structures | Evolving Tree |
| [14] | A Preliminary Study of Clinical Abbreviation Disambiguation in Real Time | 2015 | To recognize clinical abbreviations | Word sense disambiguation |
| [19] | A data and ontology-driven text mining-based construction of reliability model to analyze and predict component failures | 2016 | To enhance the reliability estimation of automobiles using textual data | Ontology |
| [31] | A step forward for Topic Detection in Twitter: An FCA-based approach | 2016 | To improve topic detection process | Formal Concept Analysis |
| [11] | Knowledge management of automobile system failures through development of failure knowledge ontology from maintenance experience | 2017 | To enhance knowledge management of automobile system failures to aid in design and maintenance of automobiles | Ontology |
| [23] | Unsupervised Topic Modelling in a Book Recommender System for New Users | 2017 | To summarize the overview of discovered themes for book recommendation | LDA |
| [24] | Analyzing research trends in personal information privacy using topic modeling | 2017 | To analyze the research trends between 1972 and 2015 on personal information privacy to offer direction for future research | LDA |
| [29] | Latent tree models for hierarchical topic detection | 2017 | To model patterns of word co-occurrence and co-occurrence of those patterns to overcome LDA limitation | HLTM |
| [30] | Latent Topic Text Representation Learning on Statistical Manifolds | 2018 | To provide effective text representation and text measurement with latent topics | Gaussian Mixture Model |
| [47] | Probabilistic active learning: An online framework for structural health monitoring | 2019 | Fault mode Classification using sensor signals | Online Probabilistic Active Learning |
| [5] | A data-driven approach for constructing the component-failure mode matrix for FMEA | 2020 | Failure mode extraction of automobile seat module to build a Component–Failure Matrix for FMEA | Association Rule Mining |
| [21] | A Framework Based on K-Means Clustering and Topic Modeling for Analyzing Unstructured Manufacturing Capability Data | 2020 | To discover patterns in manufacturing capability corpus with clustering suppliers’ capability | K-means Clustering and Topic Modeling |
| [45] | An Applicable Predictive Maintenance Framework for the Absence of Run-to-Failure Data | 2021 | Predictive maintenance framework to identify and classify faults using sensor signals | Autoencoder and simple linear regression |
| [32] | Topic Modeling and Sentiment Analysis of Online Education in the COVID-19 Era Using Social Networks Based Datasets | 2022 | To identify misinformation related to COVID-19 as it pertains to E-Learning | Attentional Feature Fusion with ELM-AE and LSTM |
| Fields/Variables | Description | Data Type |
|---|---|---|
| BscStartDate | Date of commencement of maintenance work | Date |
| Asset | De-identified asset type | Categorical |
| OriginalShorttext | Description of maintenance work needed | String/Unstructured text |
| PM Type | Maintenance work type | Categorical |
| Cost | Cost in Australian dollars | Float |
| Model | Number of Topics Discovered | Coherence Score |
|---|---|---|
| HDP | 22 | 0.35 |
| LDA | 99 | 0.68 |
| GSDMM | 25 | 0.33 |
| Model | ARI | NMI | Loss | Clusters |
|---|---|---|---|---|
| all-mpnet-base-v2 | 0.036 | 0.344 | 0.100 | 82 |
| all-MiniLM-L6-v2 | 0.041 | 0.373 | 0.122 | 93 |
| all-distilroberta-v1 | 0.040 | 0.326 | 0.125 | 67 |
| Model | F-1 Score |
|---|---|
| Random Forest | 0.86 |
| Stochastic Gradient Descent | 0.83 |
| K-nearest neighbors | 0.80 |
| Decision Trees | 0.67 |
| ADA Boost | 0.70 |
| Support Vector Machines | 0.82 |
| Multi-Layer Perceptron | 0.83 |
| Entropy Sampling | 0.85 |
| Uncertainty Sampling | 0.88 |
| Margin Sampling | 0.83 |
Disclaimer/Publisher’s Note: The statements, opinions and data contained in all publications are solely those of the individual author(s) and contributor(s) and not of MDPI and/or the editor(s). MDPI and/or the editor(s) disclaim responsibility for any injury to people or property resulting from any ideas, methods, instructions or products referred to in the content. |
© 2023 by the authors. Licensee MDPI, Basel, Switzerland. This article is an open access article distributed under the terms and conditions of the Creative Commons Attribution (CC BY) license (https://creativecommons.org/licenses/by/4.0/).
Share and Cite
Kulkarni, A.; Terpenny, J.; Prabhu, V. Leveraging Active Learning for Failure Mode Acquisition. Sensors 2023, 23, 2818. https://doi.org/10.3390/s23052818
Kulkarni A, Terpenny J, Prabhu V. Leveraging Active Learning for Failure Mode Acquisition. Sensors. 2023; 23(5):2818. https://doi.org/10.3390/s23052818
Chicago/Turabian StyleKulkarni, Amol, Janis Terpenny, and Vittaldas Prabhu. 2023. "Leveraging Active Learning for Failure Mode Acquisition" Sensors 23, no. 5: 2818. https://doi.org/10.3390/s23052818
APA StyleKulkarni, A., Terpenny, J., & Prabhu, V. (2023). Leveraging Active Learning for Failure Mode Acquisition. Sensors, 23(5), 2818. https://doi.org/10.3390/s23052818

