A Light-Weight Network for Small Insulator and Defect Detection Using UAV Imaging Based on Improved YOLOv5
Abstract
1. Introduction
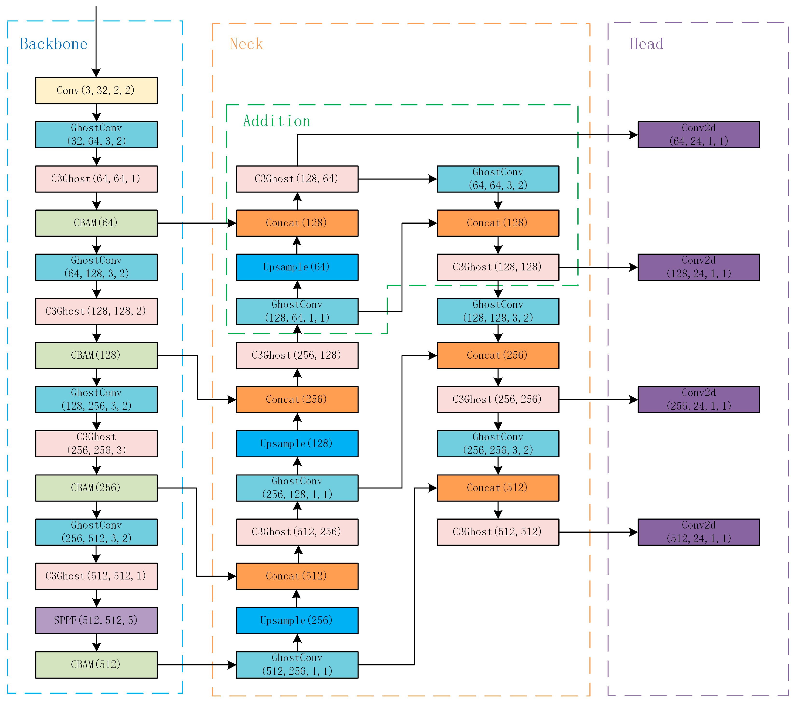
- A ghost module [18] is introduced into the YOLOv5 backbone and neck to reduce the parameters and model size.
- A small object detection network is proposed to increase the detection rate of small insulator defects.
- CBAM [19] is applied to the backbone of the network to select critical features of insulators and defects and suppress the uncritical features to improve the accuracy of the network.
- Compared with the methods in the literature, we reduced the network parameters and model size, which can make our method deploy into embedded devices such as UAVs and reduce costs. Our small object detection network makes it easier to detect small defects which the literature methods cannot detect. Our method has a smaller model size and higher accuracy than other methods mentioned in the literature.
2. The Architecture of Original Network
2.1. Backbone
2.2. Neck
2.3. Head
3. Method
3.1. Improved YOLOv5 Method
3.2. Lightweight Network with Ghost Module
3.3. CBAM Attention Mechanism
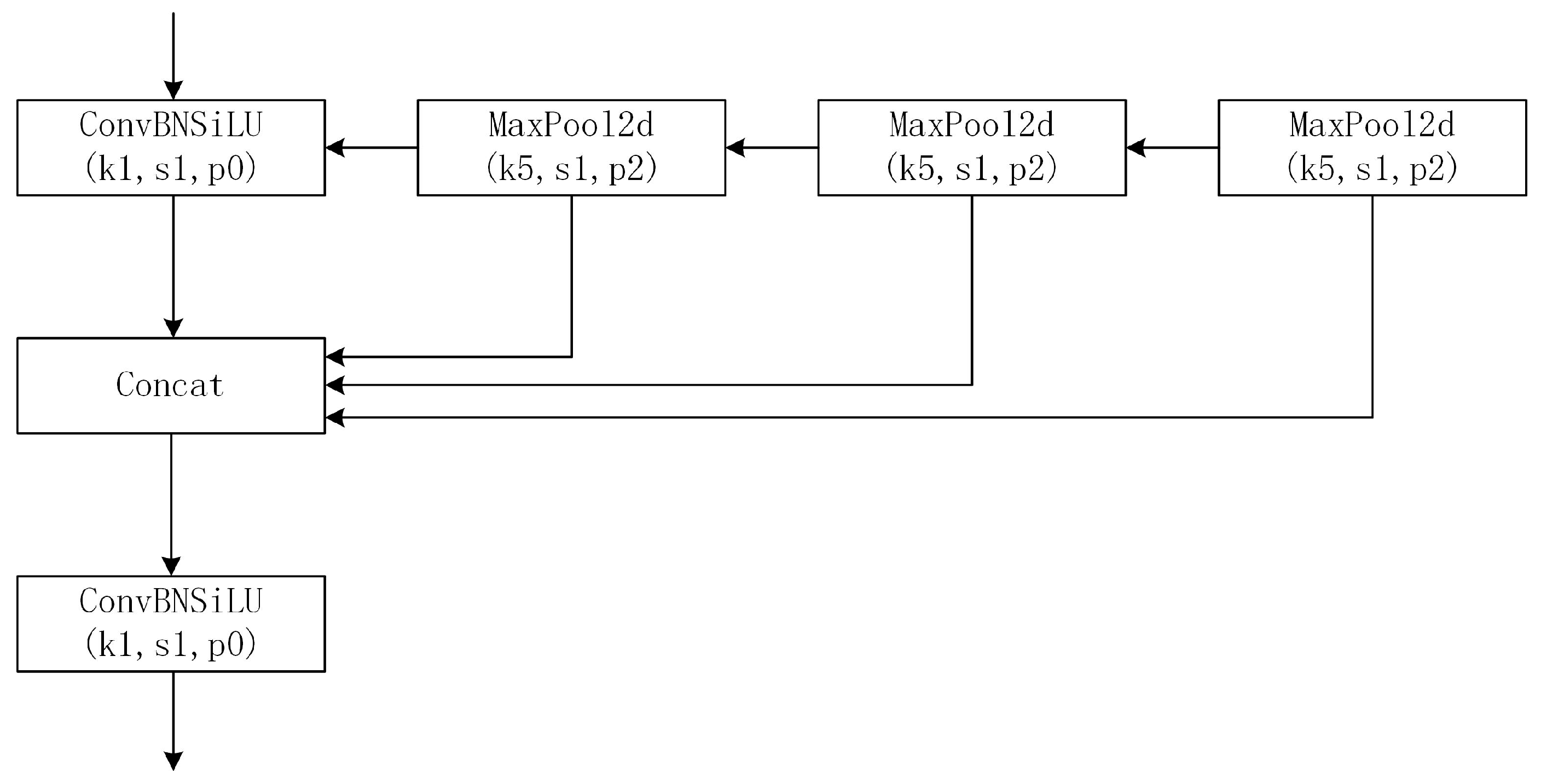
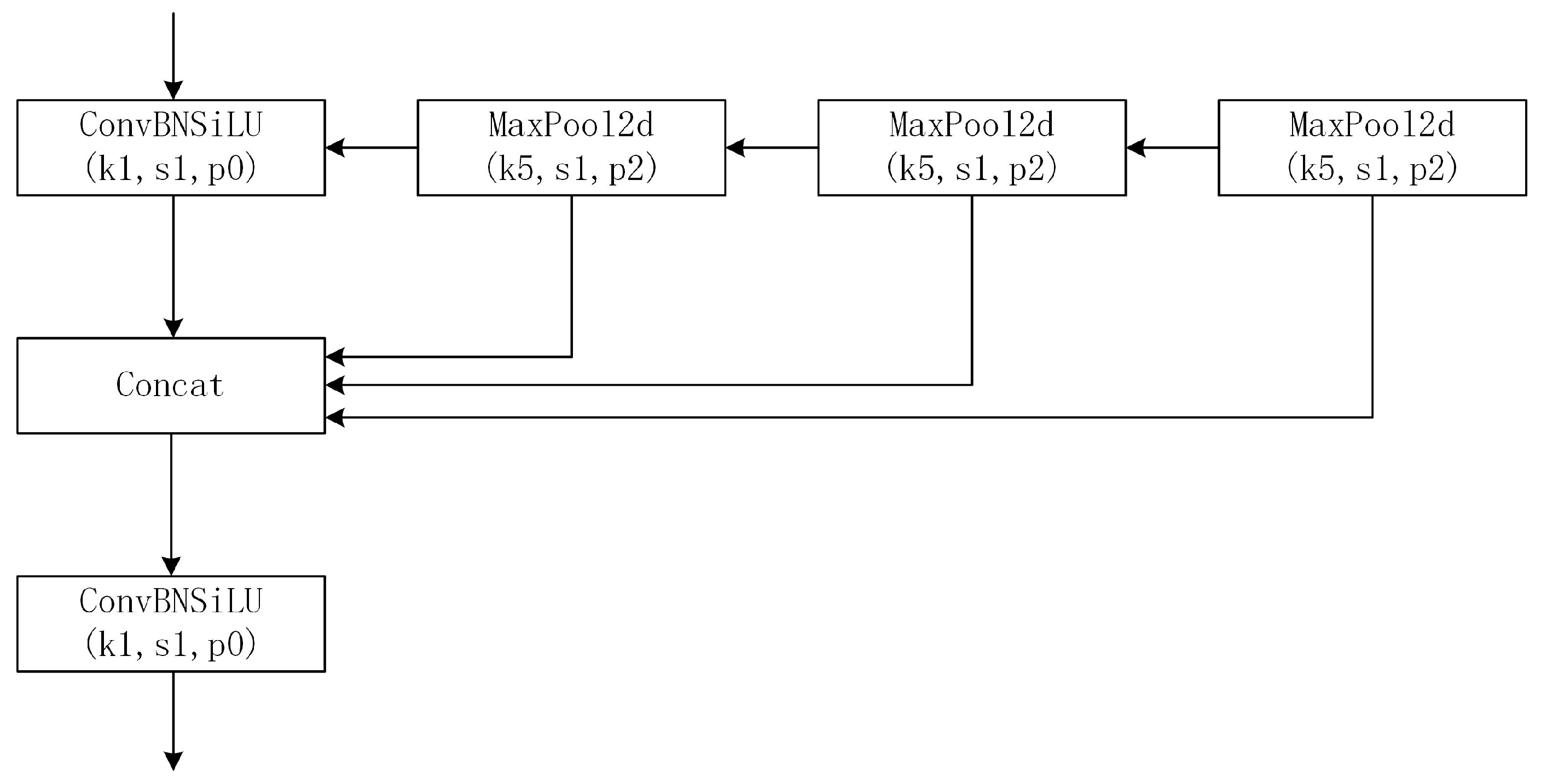
3.4. Small Object Detection Network
4. Experiments
4.1. Experiment Introduction
4.2. Experiment on Insulators and Defects
4.2.1. Experiment Results
4.2.2. Influence of Ghost Module
4.2.3. Influence of Small Object Detection Network
4.2.4. Influence of CBAM
4.3. Comparison with Different Methods
5. Conclusions
- Ghost module is introduced to the network structure of YOLOv5, which greatly decreases the parameters and FLOPs of the network, reduces the model size by half, and maintains high detection speed.
- Applying the CBAM module can increase insulator detection accuracy with only a slight increase in model size and computation cost.
- The network changes for small object detection make it easier to detect small defects and significantly increase the mean average precision of defect detection.
Author Contributions
Funding
Institutional Review Board Statement
Informed Consent Statement
Data Availability Statement
Conflicts of Interest
References
- Vaillancourt, G.H.; Carignan, S.; Jean, C. Experience with the detection of faulty composite insulators on high-voltage power lines by the electric field measurement method. IEEE Trans. Power Deliv. 1998, 13, 661–666. [Google Scholar] [CrossRef]
- Yang, L.; Fan, J.; Liu, Y.; Li, E.; Peng, J.; Liang, Z. A Review on State-of-the-Art Power Line Inspection Techniques. IEEE Trans. Instrum. Meas. 2020, 69, 9350–9365. [Google Scholar] [CrossRef]
- Tao, X.; Zhang, D.; Wang, Z.; Liu, X.; Zhang, H.; Xu, D. Detection of Power Line Insulator Defects Using Aerial Images Analyzed With Convolutional Neural Networks. IEEE Trans. Syst. Man Cybern. Syst. 2020, 50, 1486–1498. [Google Scholar] [CrossRef]
- Zhai, Y.; Wang, D.; Zhang, M.; Wang, J.; Guo, F. Fault detection of insulator based on saliency and adaptive morphology. Multimed. Tools Appl. 2017, 76, 12051–12064. [Google Scholar] [CrossRef]
- Arkin, E.; Yadikar, N.; Xu, X.; Aysa, A.; Ubul, K. A survey: Object detection methods from CNN to transformer. Multimed. Tools Appl. 2023, 82, 21353–21383. [Google Scholar] [CrossRef]
- Cortes, C.; Vapnik, V. Support-vector networks. Mach. Learn. 1995, 20, 273–297. [Google Scholar] [CrossRef]
- Viola, P.; Jones, M. Rapid object detection using a boosted cascade of simple features. In Proceedings of the 2001 IEEE Computer Society Conference on Computer Vision and Pattern Recognition, CVPR 2001, Kauai, HI, USA, 8–14 December 2001; pp. 2–7. [Google Scholar]
- Felzenszwalb, P.F.; Girshick, R.B.; McAllester, D.; Ramanan, D. Object Detection with Discriminatively Trained Part-Based Models. IEEE Trans. Pattern Anal. Mach. Intell. 2010, 32, 1627–1645. [Google Scholar] [CrossRef] [PubMed]
- Zhang, S.; Wang, X. Human detection and object tracking based on Histograms of Oriented Gradients. In Proceedings of the 2013 Ninth International Conference on Natural Computation (ICNC), Shenyang, China, 23–25 July 2013; pp. 1349–1353. [Google Scholar]
- Li, B.; Wu, D.; Cong, Y.; Xia, Y.; Tang, Y. A Method of Insulator Detection from Video Sequence. In Proceedings of the 2012 Fourth International Symposium on Information Science and Engineering, Shanghai, China, 14–16 December 2012; pp. 386–389. [Google Scholar]
- Girshick, R.; Donahue, J.; Darrell, T.; Malik, J. Rich Feature Hierarchies for Accurate Object Detection and Semantic Segmentation. In Proceedings of the 2014 IEEE Conference on Computer Vision and Pattern Recognition, Columbus, OH, USA, 23–28 June 2014; pp. 580–587. [Google Scholar]
- Girshick, R. Fast R-CNN. In Proceedings of the 2015 IEEE International Conference on Computer Vision (ICCV), Santiago, Chile, 7–13 December 2015; pp. 1440–1448. [Google Scholar]
- Ren, S.; He, K.; Girshick, R.; Sun, J. Faster R-CNN: Towards Real-Time Object Detection with Region Proposal Networks. IEEE Trans. Pattern Anal. Mach. Intell. 2017, 39, 1137–1149. [Google Scholar] [CrossRef] [PubMed]
- Wang, Y.; Li, Z.; Yang, X.; Luo, N.; Zhao, Y.; Zhou, G. Insulator Defect Recognition Based on Faster R-CNN. In Proceedings of the 2020 International Conference on Computer, Information and Telecommunication Systems (CITS), Hangzhou, China, 5–7 October 2020; pp. 1–4. [Google Scholar]
- Redmon, J.; Divvala, S.; Girshick, R.; Farhadi, A. You Only Look Once: Unified, Real-Time Object Detection. In Proceedings of the 2016 IEEE Conference on Computer Vision and Pattern Recognition (CVPR), Las Vegas, NV, USA, 27–30 June 2016; pp. 779–788. [Google Scholar]
- Yang, Z.; Xu, Z.; Wang, Y. Bidirection-Fusion-YOLOv3: An Improved Method for Insulator Defect Detection Using UAV Image. IEEE Trans. Instrum. Meas. 2022, 71, 3521408. [Google Scholar] [CrossRef]
- Zhang, Z.D.; Zhang, B.; Lan, Z.C.; Liu, H.C.; Li, D.Y.; Pei, L.; Yu, W.X. FINet: An Insulator Dataset and Detection Benchmark Based on Synthetic Fog and Improved YOLOv5. IEEE Trans. Instrum. Meas. 2022, 71, 6006508. [Google Scholar] [CrossRef]
- Han, K.; Wang, Y.; Tian, Q.; Guo, J.; Xu, C.; Xu, C. GhostNet: More Features From Cheap Operations. In Proceedings of the 2020 IEEE/CVF Conference on Computer Vision and Pattern Recognition (CVPR), Seattle, WA, USA, 13–19 June 2020; pp. 1577–1586. [Google Scholar]
- Woo, S.; Park, J.; Lee, J.-Y.; Kweon, I.S. CBAM: Convolutional Block Attention Module. In Proceedings of the Computer Vision—ECCV 2018, Cham, Switzerland, 8–14 September 2018; pp. 3–19. [Google Scholar]
- Elfwing, S.; Uchibe, E.; Doya, K. Sigmoid-weighted linear units for neural network function approximation in reinforcement learning. Neural Netw. 2018, 107, 3–11. [Google Scholar] [CrossRef] [PubMed]
- Lin, T.Y.; Dollár, P.; Girshick, R.; He, K.; Hariharan, B.; Belongie, S. Feature Pyramid Networks for Object Detection. In Proceedings of the 2017 IEEE Conference on Computer Vision and Pattern Recognition (CVPR), Honolulu, HI, USA, 21–26 July 2017; pp. 936–944. [Google Scholar]
- Liu, S.; Qi, L.; Qin, H.; Shi, J.; Jia, J. Path Aggregation Network for Instance Segmentation. In Proceedings of the 2018 IEEE/CVF Conference on Computer Vision and Pattern Recognition, Salt Lake City, UT, USA, 18–23 June 2018; pp. 8759–8768. [Google Scholar]
- He, K.; Zhang, X.; Ren, S.; Sun, J. Spatial Pyramid Pooling in Deep Convolutional Networks for Visual Recognition. IEEE Trans. Pattern Anal. Mach. Intell. 2015, 37, 1904–1916. [Google Scholar] [CrossRef] [PubMed]
- Dong, X.; Yan, S.; Duan, C. A lightweight vehicles detection network model based on YOLOv5. Eng. Appl. Artif. Intell. 2022, 113, 104914. [Google Scholar] [CrossRef]









| Model | Classes | Precision | Recall | mAP0.5 | mAP0.5:0.95 |
|---|---|---|---|---|---|
| YOLOv5s | Average | 99.4% | 99.3% | 99.5% | 90.4% |
| Insulator | 99.2% | 98.8% | 99.4% | 93.1% | |
| Defect | 99.6% | 99.7% | 99.5% | 87.6% | |
| YOLOv5s + Ghost module | Average | 98.4% | 98.5% | 99.2% | 89.1% |
| Insulator | 97.2% | 97.4% | 99.1% | 92.0% | |
| Defect | 99.6% | 99.6% | 99.3% | 86.1% | |
| YOLOv5s + Ghost module + small object detection network | Average | 98.6% | 98.9% | 99.3% | 91.2% |
| Insulator | 97.2% | 98.1% | 99.2% | 91.6% | |
| Defect | 99.9% | 99.7% | 99.5% | 90.8% | |
| YOLOv5s + Ghost module + small object detection network + CBAM | Average | 98.7% | 98.9% | 99.4% | 91.7% |
| Insulator | 97.9% | 98.0% | 99.3% | 92.5% | |
| Defect | 99.6% | 99.7% | 99.5% | 90.8% |
| Model | Parameters | FLOPs (G) | Size (M) | Speed-GPU (ms/Image) |
|---|---|---|---|---|
| YOLOv5s | 7,025,025 | 16.0 | 13.72 | 9.5 |
| YOLOv5s + Ghost module | 3,687,239 | 8.2 | 7.44 | 9.3 |
| YOLOv5s + Ghost module + small object detection network | 3,763,460 | 9.8 | 8.69 | 10.5 |
| YOLOv5s + Ghost module + small object detection network + CBAM | 3,807,372 | 9.9 | 8.79 | 10.9 |
| Model | mAP0.5 | mAP0.5:0.95 | Parameters | FLOPs (G) | Size (M) | Speed-GPU (ms/Image) |
|---|---|---|---|---|---|---|
| Faster R-CNN | 97.2% | 77.8% | 19,546,215 | 7.8 | 74.25 | 8.8 |
| YOLOv3 | 98.8% | 79.7% | 8,654,686 | 12.8 | 16.68 | 8.7 |
| YOLOv4 | 99.2% | 83.5% | 8,787,543 | 16.5 | 11.34 | 9.1 |
| YOLOv5s | 99.5% | 90.4% | 7,025,025 | 16.0 | 13.72 | 9.5 |
| Ours | 99.4% | 91.7% | 3,807,372 | 9.9 | 8.79 | 10.9 |
Disclaimer/Publisher’s Note: The statements, opinions and data contained in all publications are solely those of the individual author(s) and contributor(s) and not of MDPI and/or the editor(s). MDPI and/or the editor(s) disclaim responsibility for any injury to people or property resulting from any ideas, methods, instructions or products referred to in the content. |
© 2023 by the authors. Licensee MDPI, Basel, Switzerland. This article is an open access article distributed under the terms and conditions of the Creative Commons Attribution (CC BY) license (https://creativecommons.org/licenses/by/4.0/).
Share and Cite
Zhang, T.; Zhang, Y.; Xin, M.; Liao, J.; Xie, Q. A Light-Weight Network for Small Insulator and Defect Detection Using UAV Imaging Based on Improved YOLOv5. Sensors 2023, 23, 5249. https://doi.org/10.3390/s23115249
Zhang T, Zhang Y, Xin M, Liao J, Xie Q. A Light-Weight Network for Small Insulator and Defect Detection Using UAV Imaging Based on Improved YOLOv5. Sensors. 2023; 23(11):5249. https://doi.org/10.3390/s23115249
Chicago/Turabian StyleZhang, Tong, Yinan Zhang, Min Xin, Jiashe Liao, and Qingfeng Xie. 2023. "A Light-Weight Network for Small Insulator and Defect Detection Using UAV Imaging Based on Improved YOLOv5" Sensors 23, no. 11: 5249. https://doi.org/10.3390/s23115249
APA StyleZhang, T., Zhang, Y., Xin, M., Liao, J., & Xie, Q. (2023). A Light-Weight Network for Small Insulator and Defect Detection Using UAV Imaging Based on Improved YOLOv5. Sensors, 23(11), 5249. https://doi.org/10.3390/s23115249
