Towards Real-Time Monitoring of Thermal Peaks in Systems-on-Chip (SoC)
Abstract
1. Introduction
2. Theory of Operation of the Proposed on-Chip Thermal Peak Detection Unit
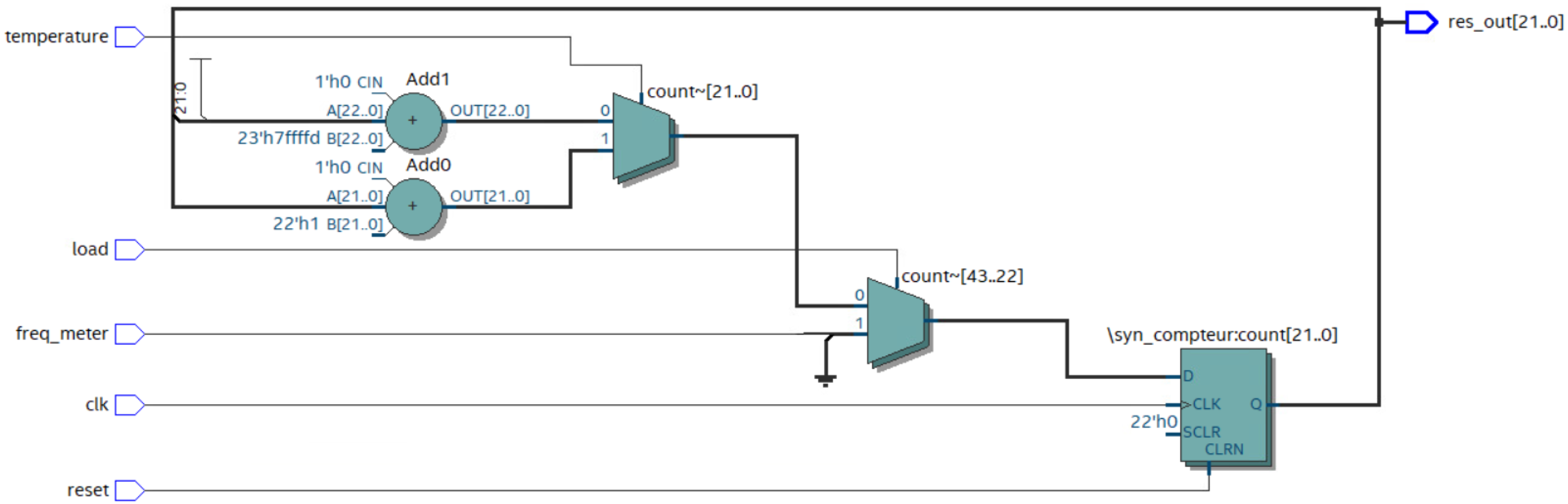
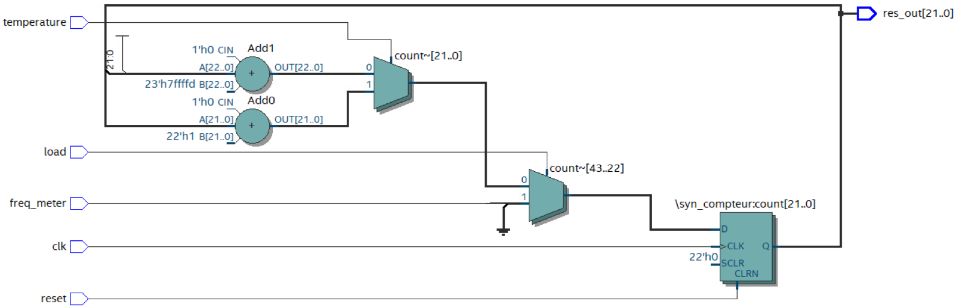
2.1. The Frequency Counter
2.2. Calculation of the Gradient Angle Units for the GDS Method
2.2.1. The Unit to Compute the Angle
2.2.2. Source Temperature () Calculation
3. Implementation and Results
3.1. Implementation on the FPGA Board
3.2. Experimental Measurements by the Thermal Camera
4. Conclusions
Author Contributions
Funding
Institutional Review Board Statement
Informed Consent Statement
Data Availability Statement
Conflicts of Interest
References
- Ali, M.; Hassan, A.; Honarparvar, M.; Nabavi, M.; Audet, Y.; Sawan, M.; Savaria, Y. A Versatile SoC/SiP Sensor Interface for Industrial Applications: Implementation Challenges. IEEE Access 2022, 10, 24540–24555. [Google Scholar] [CrossRef]
- Salvi, S.S.; Jain, A. A Review of Recent Research on Heat Transfer in Three-Dimensional Integrated Circuits (3D ICs). IEEE Trans. Compon. Packag. Manuf. Technol. 2021, 11, 802–821. [Google Scholar] [CrossRef]
- Iradukunda, A.-C.; Huitink, D.R.; Luo, F. A review of advanced thermal management solutions and the implications for integration in high-voltage packages. IEEE J. Emerg. Sel. Top. Power Electron. 2019, 8, 256–271. [Google Scholar] [CrossRef]
- Li, X.; Li, Z.; Zhou, W.; Duan, Z. Accurate on-chip temperature sensing for multicore processors using embedded thermal sensors. IEEE Trans. Very Large Scale Integr. (VLSI) Syst. 2020, 28, 2328–2341. [Google Scholar] [CrossRef]
- Shor, J. Compact thermal sensors for dense cpu thermal monitoring and regulation: A review. IEEE Sens. J. 2020, 21, 12774–12788. [Google Scholar] [CrossRef]
- Rahmanikia, N.; Amiri, A.; Noori, H.; Mehdipour, F. Performance evaluation metrics for ring-oscillator-based temperature sensors on FPGAs: A quality factor. Integration 2017, 57, 81–100. [Google Scholar] [CrossRef]
- Wójciak, W.; Napieralski, A. Thermal monitoring of a single heat source in semiconductor devices—The first approach. Microelectron. J. 2021, 28, 313–316. [Google Scholar] [CrossRef]
- Lakhssassi, A.; Bougataya, M.; Boustany, C.; Massicotte, D. Thermal stress monitoring using gradient direction sensors. In Proceedings of the IEEE International Northeast Workshop on Circuits and Systems and TAISA Conference, Montreal, QC, Canada, 22–25 June 2008; pp. 177–180. [Google Scholar] [CrossRef]
- Oukaira, A.; Ettahri, O.; Lakhssassi, A. Modeling and FPGA implementation of a thermal peak detection unit for complex system design. IJACSA Int. J. Adv. Comput. Sci. Appl. 2017, 8, 307–312. [Google Scholar] [CrossRef][Green Version]
- Xie, S. The Design Considerations and Challenges in MOS-Based Temperature Sensors: A Review. Electronics 2022, 11, 1019. [Google Scholar] [CrossRef]
- Zambrano, B.; Garzón, E.; Strangio, S.; Crupi, F.; Lanuzza, M. A 0.05 mm2, 350 mV, 14 nW Fully-Integrated Temperature Sensor in 180-nm CMOS. IEEE Trans. Circuits Syst. II Express Briefs 2021, 69, 749–753. [Google Scholar] [CrossRef]
- Lopez-Buedo, S.; Garrido, J.; Boemo, E.I. Dynamically inserting, operating, and eliminating thermal sensors of FPGA-based systems. IEEE Trans. Compon. Packag. Technol. 2002, 25, 561–566. [Google Scholar] [CrossRef]
- Weissel, A.; Bellosa, F. Dynamic thermal management for distributed systems. In Proceedings of the 1st Workshop on Temperature-Aware Computer Systems, Munich, Germany, 19–23 June 2004. [Google Scholar]
- Bellosa, F.; Weissel, A.; Waitz, M.; Kellner, S. Event-driven energy accounting for dynamic thermal management. In Proceedings of the Workshop on Compilers and Operating Systems for Low Power (COLP’03), New Orleans, LA, USA, 27 September 2003; Volume 22. [Google Scholar]
- Lee, K.-J.; Skadron, K. Using performance counters for runtime temperature sensing in high-performance processors. In Proceedings of the IEEE International Parallel and Distributed Processing Symposium, Denver, CO, USA, 4–8 April 2005; Volume 25, pp. 8–16. [Google Scholar] [CrossRef]
- Rangel, J.; Soldan, S.; Kroll, A. 3D thermal imaging: Fusion of thermography and depth cameras. In Proceedings of the International Conference on Quantitative InfraRed Thermography, Bordeaux, France, 7–11 July 2014; Volume 3. [Google Scholar] [CrossRef]
- Chen, P.; Shie, M.-C.; Zheng, Z.-Y.; Zheng, Z.-F.; Chu, C.-Y. A fully digital time-domain smart temperature sensor realized with 140 FPGA logic elements. IEEE Trans. Circuits Syst. I Regul. Pap. 2007, 54, 2661–2668. [Google Scholar] [CrossRef]
- Ziabari, A.; Park, J.-H.; Ardestani, E.K.; Renau, J.; Kang, S.-M.; Shakouri, A. Power blurring: Fast static and transient thermal analysis method for packaged integrated circuits and power devices. IEEE Trans. Very Large Scale Integr. (VLSI) Syst. 2014, 22, 2366–2379. [Google Scholar] [CrossRef]
- Zambrano, B.; Garzon, E.; Strangio, S.; Iannaccone, G.; Lanuzza, M. A 0.6 V–1.8 V Compact Temperature Sensor with 0.24 °C Resolution, ±1.4 °C Inaccuracy and 1.06 nJ per Conversion. IEEE Sens. J. 2022, 22, 11480–11488. [Google Scholar] [CrossRef]
- Huang, Q.; Joo, H.; Kim, J.; Zhan, C.; Burm, J. An energy-efficient frequency-domain CMOS temperature sensor with switched vernier time-to-digital conversion. IEEE Sens. J. 2017, 17, 3001–3011. [Google Scholar] [CrossRef]
- Tang, Z.; Fang, Y.; Shi, Z.; Yu, X.-P.; Tan, N.N.; Pan, W. A 1770-μm2 Leakage-Based Digital Temperature Sensor With Supply Sensitivity Suppression in 55-nm CMOS. IEEE J. Solid State Circuits 2020, 55, 781–793. [Google Scholar] [CrossRef]














| (kHz) | (kHz) | (kHz) | with Excel | with ModelSim |
|---|---|---|---|---|
| 10,500 | 10,600 | 10,700 | 0 | 0 |
| 10,400 | 10,600 | 10,700 | 0.192 | 0.192 |
| 101,000 | 108,000 | 112,000 | 0.157 | 0.157 |
| 120,000 | 130,000 | 137,000 | 0.101 | 0.101 |
| 10,000 | 10,460 | 10,700 | 0.181 | 0.181 |
| 125,000 | 133,000 | 140,000 | 0.037 | 0.038 |
| 3,000,000 | 3,400,000 | 3,700,000 | 0.081 | 0.082 |
| 1,500,000 | 1,500,800 | 1,501,000 | 0.345 | 0.346 |
| (kHz) | (kHz) | with Excel | with ModelSim | ||
|---|---|---|---|---|---|
| 10500 | 10700 | 0 | 0.18 | 1.0486 | 1.0490 |
| 10,400 | 10,700 | 0.19 | 0.04 | 1.0391 | 1.0397 |
| 101,000 | 112,000 | 0.16 | 0.35 | 10.1046 | 10.1051 |
| 120,000 | 137,000 | 0.10 | 0.08 | 12.0020 | 12.0021 |
| Temperature (°C) | Frequency (MHz) |
|---|---|
| 25 | 99.88 |
| 30 | 98.21 |
| 40 | 96.12 |
| 50 | 94.18 |
| 60 | 92.08 |
| 70 | 90.20 |
| 80 | 88.10 |
| 90 | 86.04 |
| 100 | 84.17 |
| 110 | 82.12 |
| 120 | 80.02 |
| Measurements | by Thermal Camera | by GDS | Error Rates (°C) |
|---|---|---|---|
| Temperature (°C) | 74.80 | 74.50 | 0.3 |
| References | Proposed | [17] | [18] | [19] | [20] | [21] |
|---|---|---|---|---|---|---|
| Method | GDS | STS | FEM | DTM | TSERO | DTS |
| Temperature (°C) | 110 | 75 | 80 | 100 | 120 | 125 |
| Error (°C) | 0.3 | 0.8 | 3.7 | 2.8 | 2.9 | 0.6 |
| Real-time Monitoring | Yes | No | No | No | No | No |
Publisher’s Note: MDPI stays neutral with regard to jurisdictional claims in published maps and institutional affiliations. |
© 2022 by the authors. Licensee MDPI, Basel, Switzerland. This article is an open access article distributed under the terms and conditions of the Creative Commons Attribution (CC BY) license (https://creativecommons.org/licenses/by/4.0/).
Share and Cite
Oukaira, A.; Hassan, A.; Ali, M.; Savaria, Y.; Lakhssassi, A. Towards Real-Time Monitoring of Thermal Peaks in Systems-on-Chip (SoC). Sensors 2022, 22, 5904. https://doi.org/10.3390/s22155904
Oukaira A, Hassan A, Ali M, Savaria Y, Lakhssassi A. Towards Real-Time Monitoring of Thermal Peaks in Systems-on-Chip (SoC). Sensors. 2022; 22(15):5904. https://doi.org/10.3390/s22155904
Chicago/Turabian StyleOukaira, Aziz, Ahmad Hassan, Mohamed Ali, Yvon Savaria, and Ahmed Lakhssassi. 2022. "Towards Real-Time Monitoring of Thermal Peaks in Systems-on-Chip (SoC)" Sensors 22, no. 15: 5904. https://doi.org/10.3390/s22155904
APA StyleOukaira, A., Hassan, A., Ali, M., Savaria, Y., & Lakhssassi, A. (2022). Towards Real-Time Monitoring of Thermal Peaks in Systems-on-Chip (SoC). Sensors, 22(15), 5904. https://doi.org/10.3390/s22155904

