Path-Tracking of a WMR Fed by Inverter-DC/DC Buck Power Electronic Converter Systems
Abstract
1. Introduction
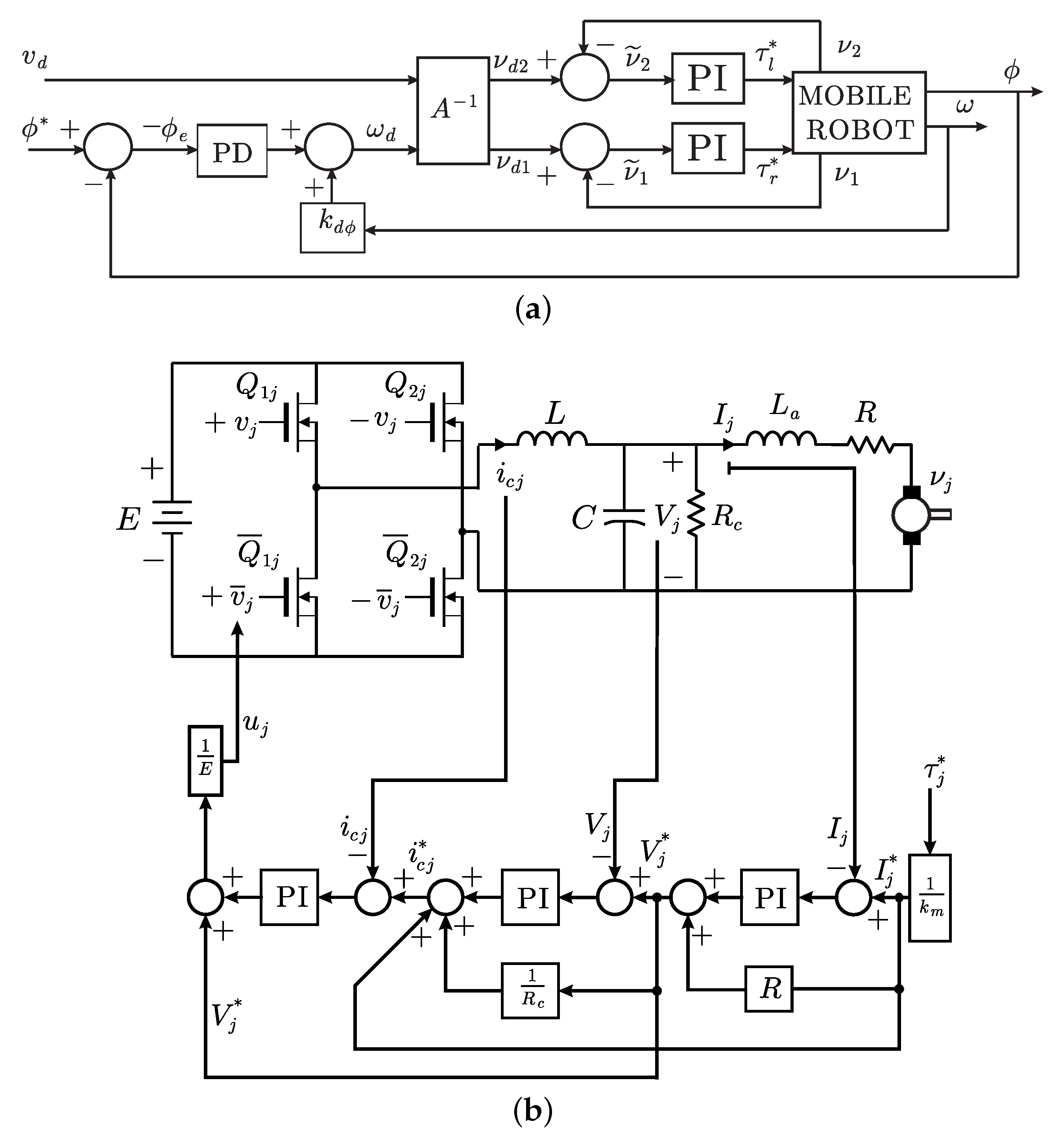
- We extend the application of the control technique employed in [23,27], to the case when path-tracking is performed by a WMR that employs two inverter-DC/DC Buck power electronic converter systems to feed both brushed DC-motors used as actuators. This is the first time that a formal stability proof is presented for this control problem by considering the dynamics of all the components together.On the other hand, the present paper demonstrates that our control design method can be applied to control several different nonlinear electromechanical systems and, hence, it represents a rather general methodology. Moreover, we stress that our approach has allowed us to extend the solution for complex nonlinear electromechanical systems that are fed by DC/DC power electronic converters. This feature is very important to be highlighted since, contrary to our previous proposals in [23,27] and the present proposal, all proposals in the literature are constrained to control simple DC motors with simple linear loads. See for instance [1,2,3,4,5,6,7,8,9,10,11,12,13,14,15,16,17,18,19,20,21,22].
- Our proposal also constitutes an extension of the work in [33] to the case when the electrical dynamics of motors and dynamics of the inverter-DC/DC Buck power electronic converters are considered together with kinematic and dynamic models of WMR.
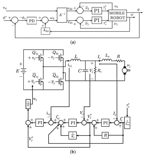
- Control scheme that we propose in the present paper is composed by four internal PI control loops and one external PD path-tracking loop, which results in a simple and robust control law which is very similar to that commonly used in industrial practice. We stress that different PID control schemes have been proposed previously in the literature to solve the path-tracking problem [28]. However, stability of the external-PD (for tracking error) internal-PI (for motor velocities) control scheme that is standard in industrial applications has been studied only in [33] and any other work on this subject has not been presented in the automatic control literature nor the robotics literature. The contribution of the present paper with respect to [33] is that we take into account the electrical dynamics of both DC motors and dynamics of the power electronic converters that are used as power amplifiers. We stress that this is a novel control problem in wheeled mobile robots and this explains why any references are not found in the scientific literature.
- We present a formal stability proof ensuring the state boundedness and ultimate boundedness. We stress that the ultimate boundedness result is consistent with current practice. This is because changes in the path direction actuate as time varying disturbances avoiding asymptotic convergence to an equilibrium point. See Remark 3.
- It exploits, in a novel and advantageous manner, the energy exchange that naturally exists among the inverter-DC/DC Buck power electronic converter system, DC-motors and WMR. Contrary to the approach in [34], we do not require to include additional terms in the control law in order to ease the achievement of such cancellations. On the other hand, although backstepping is another control technique that it is commonly employed for electromechanical systems [35], the resulting control laws are commonly much more complex (and, hence, sensitive to numerical errors and noise amplification) than those obtained using passivity-based approaches.
- Contrary to standard passivity-based approaches as that in [34], we do not rely in a nested-passivity-based control. This means that we do not require to force the electric current error to converge exponentially to zero in order to consider it as a vanishing perturbation for the mechanical subsystem. This provides our approach with the following advantages:
- -
- We avoid the necessity to feedback the time derivative of either the desired electric currents nor the desired voltage.
- -
- We include PI controllers. In this respect, we stress that the approach in [34] is forced to resort to disturbance estimators instead of PI controllers.
- -
- We do not have the need to include velocity filtering.
- -
- As we explained above, in applications as the one in the present paper, the electric current error does not converge to zero.
2. The Dynamical Model to be Considered
2.1. Wheeled Mobile Robot Model
2.2. Mathematical Model of the Inverter-DC/DC Buck Power Electronic Converter-DC Motor System
3. Open Loop Energy Exchange
4. Main Result
4.1. Closed-Loop Dynamics
4.2. Stability Analysis
- The first five rows and columns of matrix P are identical to defined after (45).
- All entries of P are constant or depend on .
- All of the diagonal entries of P depend on some controller gain. This controller gain is different for each diagonal entry.
- Let be the controller gain the entry depends on. Excepting , any of the entries of the submatrix defining the -th leading principal minor do not depend on .
- According to the previous item, given some , there always exists a large enough such that the -th leading principal minor can be rendered positive.
- Given some , there always exist controller gains such that matrix P is positive definite, i.e., .
5. Simulation Results
6. Conclusions
Author Contributions
Funding
Acknowledgments
Conflicts of Interest
References
- Antritter, F.; Maurer, P.; Reger, J. Flatness based control of a Buck-converter driven DC motor. In Proceedings of the 4th IFAC Symposium on Mechatronic Systems, Heidelberg, Germany, 12–14 September 2006; pp. 36–41. [Google Scholar] [CrossRef]
- Lyshevski, S.E. Electromechanical Systems, Electric Machines, and Applied Mechatronics; CRC Press: Florida, FL, USA, 1999; ISBN 0-8493-2275-8. [Google Scholar]
- Boldea, I.; Nasar, S.A. Electric Drives; CRC Press: Florida, FL, USA, 1999; ISBN 9781498748209. [Google Scholar]
- Fadil, H.E.; Giri, F. Accounting of DC-DC power converter dynamics in DC motor velocity adaptive control. In Proceedings of the 2006 IEEE International Conference on Control Applications, Munich, Germany, 4–6 October 2006; pp. 3157–3162. [Google Scholar] [CrossRef]
- Ganesh Kumar, S.; Hosimin Thilagar, S. Sensorless load torque estimation and passivity based control of buck converter fed DC motor. Sci. World J. 2015, 2015, 1–15. [Google Scholar] [CrossRef]
- Guerrero, E.; Linares, J.; Guzmán, E.; Sira, H.; Guerrero, G.; Martínez, A. DC motor speed control through parallel DC/DC Buck converters. IEEE Lat. Am. Trans. 2017, 15, 819–826. [Google Scholar] [CrossRef]
- Guerrero, E.; Guzmán, E.; Linares, J.; Martínez, A.; Guerrero, G. FPGA-based active disturbance rejection velocity control for a parallel DC/DC buck converter-DC motor system. IET Power Electron. 2020, 13, 356–367. [Google Scholar] [CrossRef]
- Hernández-Guzmán, V.M.; Silva-Ortigoza, R.; Muñoz-Carrillo, D. Velocity control of a brushed DC-motor driven by a DC to DC Buck power converter. Int. J. Innov. Comp. Inf. Control. 2015, 11, 509–521. [Google Scholar]
- Khan Nizami, T.; Chakravarty, A.; Mahanta, C. Design and implementation of a neuro-adaptive backstepping controller for buck converter fed PMDC-motor. Control Eng. Pract. 2017, 58, 78–87. [Google Scholar] [CrossRef]
- Linares-Flores, J.; Sira-Ramŕez, H. A smooth starter for a DC machine: A flatness based approach. In Proceedings of the 1st International Conference on Electrical and Electronics Engineering (ICEEE), Acapulco, Mexico, 8–10 September 2004; pp. 589–594. [Google Scholar] [CrossRef]
- Linares-Flores, J.; Sira-Ramŕez, H. Sliding mode-delta modulation GPI control of a DC motor through a Buck converter. In Proceedings of the 2nd IFAC Symposium on System Structure and Control, Oaxaca, Mexico, 8–10 December 2004; pp. 405–409. [Google Scholar] [CrossRef]
- Linares-Flores, J.; Sira-Ramŕez, H. DC motor velocity control through a DC-to-DC power converter. In Proceedings of the 43rd IEEE Conference on Decision and Control (CDC), Nassau, The Bahamas, 14–17 December 2004; pp. 5297–5302. [Google Scholar] [CrossRef]
- Rigatos, G.; Siano, P.; Wira, P.; Sayed-Mouchaweh, M. Control of DC/DC converter and DC motor dynamics using differential flatness theory. Intell. Ind. Syst. 2016, 2, 371–380. [Google Scholar] [CrossRef]
- Rigatos, G.; Siano, P.; Ademi, S.; Wira, P. Flatness-based control of DC/DC Converters implemented in successive loops. Electr. Power Compon. Syst. 2018, 46, 673–687. [Google Scholar] [CrossRef]
- Rigatos, G.; Siano, P.; Sayed-Mouchaweh, M. Adaptive neurofuzzy H-infinity control of DC/DC voltage converters. Neural. Comput. Appl. 2019, 32, 1–14. [Google Scholar] [CrossRef]
- Roy, T.K.; Paul, L.C.; Sarkar, M.I.; Pervej, M.F.; Tumpa, F.K. Adaptive controller design for speed control of DC motors driven by a DC/DC Buck Converter. In Proceedings of the 2017 International Conference on Electrical, Computer and Communication Engineering (ECCE), Cox’s Bazar, Bangladesh, 16–18 February 2017; pp. 100–105. [Google Scholar] [CrossRef]
- Silva-Ortigoza, R.; García-Sánchez, J.R.; Alba-Martínez, J.M.; Hernández-Guzmán, V.M.; Marcelino-Aranda, M.; Taud, H.; Bautista-Quintero, R. Two-stage control design of a Buck converter/DC motor system without velocity measurements via a Σ-Δ-modulator. Math. Probl. Eng. 2013, 2013, 1–11. [Google Scholar] [CrossRef]
- Silva-Ortigoza, R.; Márquez-Sánchez, C.; Carrizosa-Corral, F.; Antonio-Cruz, M.; Alba-Martínez, J.M.; Saldaña-González, G. Hierarchical velocity control based on differential flatness for a DC/DC Buck converter-DC motor system. Math. Probl. Eng. 2014, 2014, 1–12. [Google Scholar] [CrossRef]
- Silva-Ortigoza, R.; Hernández-Guzmán, V.M.; Antonio-Cruz, M.; Muñoz-Carrillo, D. DC/DC Buck power converter as a smooth starter for a DC motor based on a hierarchical control. IEEE Trans. Power Electron. 2015, 30, 1076–1084. [Google Scholar] [CrossRef]
- Sira-Ramírez, H.; Oliver-Salazar, M.A. On the robust control of Buck-converter DC-motor combinations. IEEE Trans. Power Electron. 2013, 28, 3912–3922. [Google Scholar] [CrossRef]
- Sureshkumar, R.; Ganeshkumar, S. Comparative study of proportional integral and backstepping controller for Buck converter. In Proceedings of the 2011 International Conference on Emerging Trends in Electrical and Computer Technology, Tamil Nadu, India, 23–24 March 2011; pp. 375–379. [Google Scholar] [CrossRef]
- Yang, J.; Wu, H.; Hu, L.; Li, S. Robust predictive speed regulation of converter-driven DC motors via a discrete-time reduced-order GPIO. IEEE Trans. Ind. Electron. 2019, 66, 7893–7903. [Google Scholar] [CrossRef]
- Hernández-Guzmán, V.M.; Silva-Ortigoza, R.; Marciano-Melchor, M. Position control of a maglev system fed by a DC/DC Buck power electronic converter. Complexity 2020, 2020, 8236060. [Google Scholar] [CrossRef]
- Hernández-Márquez, E. DC/DC Electronic Power Converter-Based AC Generation and Its Employment as Motor Drives: Control Design and Experimental Implementation; IPN-CIDETEC: Mexico City, Mexico, 2019. [Google Scholar]
- Hernández-Márquez, E.; García-Sánchez, J.R.; Silva-Ortigoza, R.; Antonio-Cruz, M.; Hernández-Guzmán, V.M.; Taud, H.; Marcelino-Aranda, M. Bidirectional tracking robust controls for a DC/DC Buck converter-DC motor system. Complexity 2018, 2018, 1260743. [Google Scholar] [CrossRef]
- Hernández-Márquez, E.; Silva-Ortigoza, R.; García-Sánchez, J.R.; Marcelino-Aranda, M.; Saldaña-González, G. A DC/DC Buck-Boost converter–inverter–DC motor system: Sensorless passivity-based control. IEEE Access 2018, 6, 31486–31492. [Google Scholar] [CrossRef]
- Hernández-Guzmán, V.M.; Silva-Ortigoza, R.; Orrante-Sakanassi, J. Velocity control of a PMSM fed by an inverter-DC/DC Buck power electronic converter. IEEE Access 2020, 8, 69448–69460. [Google Scholar] [CrossRef]
- Normey-Rico, J.E.; Alcalá, I.; Gómez-Ortega, J.; Camacho, E.F. Mobile robot path tracking using a robust PID controller. Control Eng. Pract. 2001, 9, 1209–1214. [Google Scholar] [CrossRef]
- Raffo, G.V.; Gomes, G.K.; Normey-Rico, J.E.; Kelber, C.R.; Becker, L.B. A Predictive Controller for Autonomous Vehicle Path Tracking. IEEE Trans. Intell. Transp. Syst. 2009, 10, 92–102. [Google Scholar] [CrossRef]
- Low, C.B.; Wang, D. GPS-based path following control for a car-like wheeled mobile robot with skidding and slipping. IEEE Trans. Control Syst. Technol. 2008, 16, 340–347. [Google Scholar] [CrossRef]
- Coelho, P.; Nunes, U. Path-following control of mobile robots in presence of uncertainties. IEEE Trans. Robot. 2005, 21, 252–261. [Google Scholar] [CrossRef]
- Lee, T.H.; Lam, H.K.; Leung, F.H.F.; Tam, P.K.S. A Practical Fuzzy Logic Controller for the Path Tracking of Wheeled Mobile Robots. IEEE Control Syst. Mag. 2003, 23, 60–65. [Google Scholar] [CrossRef]
- Hernández-Guzmán, V.M.; Silva-Ortigoza, R.; Márquez-Sánchez, C. A PD path-tracking controller plus inner velocity loops for a wheeled mobile robot. Adv. Robot. 2015, 29, 1015–1029. [Google Scholar] [CrossRef]
- Ortega, R.; Loría, A.; Nicklasson, P.J.; Sira-Ramírez, H. Passivity-Based Control of Euler-Lagrange Systems; Springer: London, UK, 1998; ISBN 978-1-4471-3603-3. [Google Scholar]
- Dawson, D.M.; Hu, J.; Burg, T.C. Nonlinear Control of Electric Machinery, 1st ed.; CRC Press: New York, NY, USA, 1998; ISBN 9780203745632. [Google Scholar]
- Fukao, T.; Nakagawa, H.; Adachi, N. Adaptive tracking control of a nonholonomic mobile robot. IEEE Trans. Robot. Autom. 2000, 16, 609–615. [Google Scholar] [CrossRef]
- Khalil, H.K. Nonlinear Systems, 3rd ed.; Prentice-Hall: Upper Saddle River, NJ, USA, 2002; ISBN 9780130673893. [Google Scholar]
- Horn, R.A.; Johnson, C.R. Matrix Analysis; Cambridge University Press: New York, NY, USA, 1993; ISBN 9780521548236. [Google Scholar]
- Kelly, R.; Santibáñez-Davila, V.; Loría-Perez, J.A. Control of Robot Manipulators in Joint Space; Springer: London, UK, 2005; ISBN 978-1-85233-999-9. [Google Scholar]
- Reyes, F.; Kelly, R. Experimental evaluation of model-based controllers on a direct-drive robot arm. Mechatronics 2001, 11, 267–282. [Google Scholar] [CrossRef]







Publisher’s Note: MDPI stays neutral with regard to jurisdictional claims in published maps and institutional affiliations. |
© 2020 by the authors. Licensee MDPI, Basel, Switzerland. This article is an open access article distributed under the terms and conditions of the Creative Commons Attribution (CC BY) license (http://creativecommons.org/licenses/by/4.0/).
Share and Cite
Hernández-Guzmán, V.M.; Silva-Ortigoza, R.; Tavera-Mosqueda, S.; Marcelino-Aranda, M.; Marciano-Melchor, M. Path-Tracking of a WMR Fed by Inverter-DC/DC Buck Power Electronic Converter Systems. Sensors 2020, 20, 6522. https://doi.org/10.3390/s20226522
Hernández-Guzmán VM, Silva-Ortigoza R, Tavera-Mosqueda S, Marcelino-Aranda M, Marciano-Melchor M. Path-Tracking of a WMR Fed by Inverter-DC/DC Buck Power Electronic Converter Systems. Sensors. 2020; 20(22):6522. https://doi.org/10.3390/s20226522
Chicago/Turabian StyleHernández-Guzmán, Victor Manuel, Ramón Silva-Ortigoza, Salvador Tavera-Mosqueda, Mariana Marcelino-Aranda, and Magdalena Marciano-Melchor. 2020. "Path-Tracking of a WMR Fed by Inverter-DC/DC Buck Power Electronic Converter Systems" Sensors 20, no. 22: 6522. https://doi.org/10.3390/s20226522
APA StyleHernández-Guzmán, V. M., Silva-Ortigoza, R., Tavera-Mosqueda, S., Marcelino-Aranda, M., & Marciano-Melchor, M. (2020). Path-Tracking of a WMR Fed by Inverter-DC/DC Buck Power Electronic Converter Systems. Sensors, 20(22), 6522. https://doi.org/10.3390/s20226522

