Constructing a Comprehensive National Wildfire Database from Incomplete Sources: Israel as a Case Study
Abstract
1. Introduction
1.1. Remote Sensing of Wildfires
1.2. Wildfire Database Creation from Remote Sensing and Field Data
1.3. Research Aim
- VIIRS and MODIS active fires products have high omission error percentages in detecting wildfires in Israel due to the prevalence of fires whose area is small and temporal duration is short.
- Wildfires are a multi-dimensional and complex phenomenon, and therefore several complementary variables are needed to effectively describe a given wildfire event.
- There would be a positive correlation between a wildfire’s burned area and its likelihood of inclusion in multiple independent fire databases.
2. Materials and Methods
2.1. Study Area
2.2. Data Sets
2.2.1. Governmental Agencies
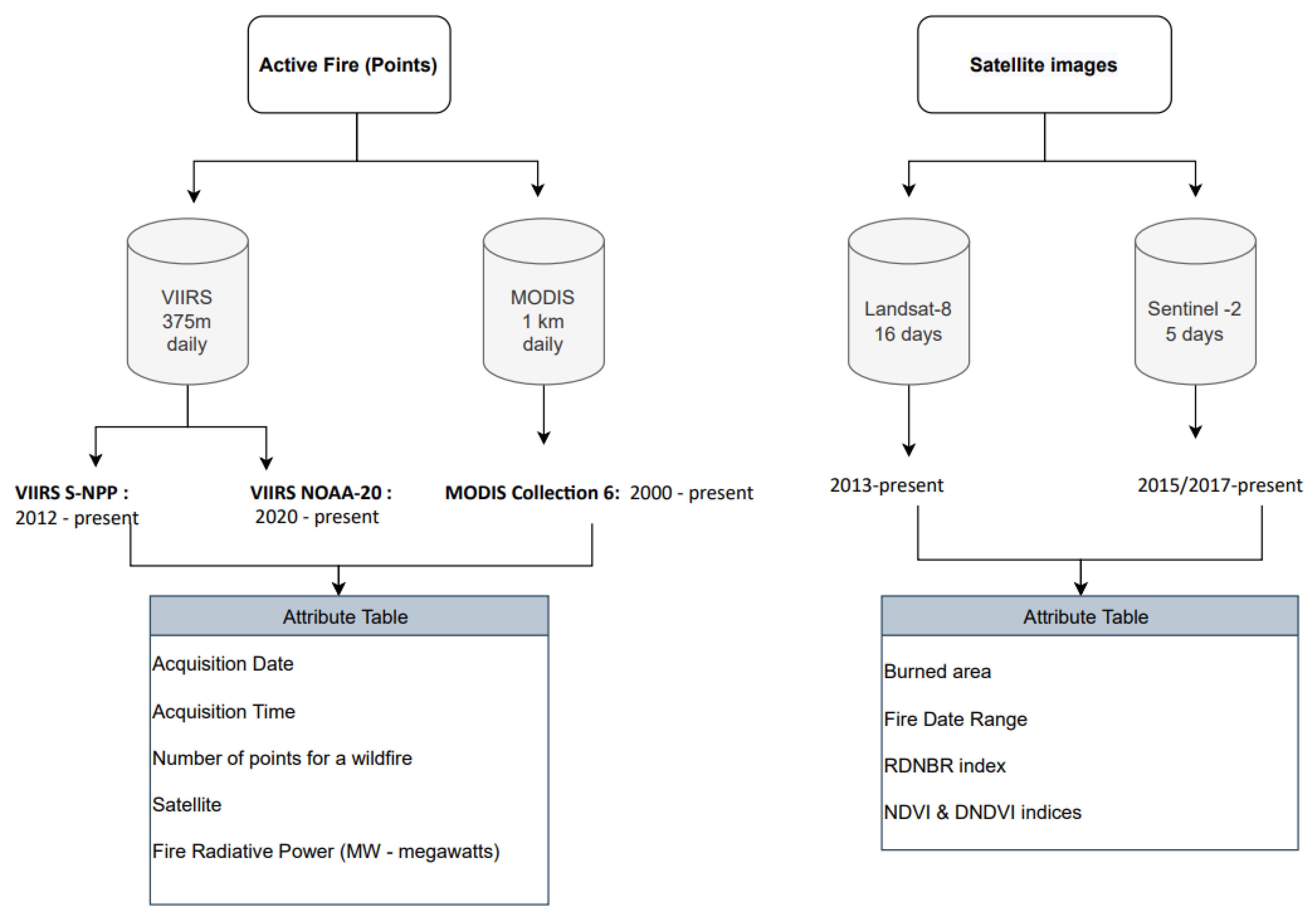
2.2.2. Remote Sensing Data
- NBR = (NIR − SWIR)/(NIR + SWIR);
- DNBR = NBR (pre fire) − NBR (after fire);
- RDNBR = (pre fire NBR − after fire NBR)/√(ABS(pre fire NBR/1000));
- NDVI = (NIR − RED)/(NIR + RED);
- DNDVI = NDVI (pre fire) − NDVI (after fire).
2.3. The Unified Database Creation Process
- Incompleteness in recorded wildfires events (omission errors);
- Spatial accuracy problems (mistakes in wildfire scar size, its boundary, and/or ignition location);
- Temporal accuracy problems (mistakes in a wildfire occurrence date and/or duration).
2.3.1. Identifying Missing Wildfires
2.3.2. Improving the Temporal and Spatial Accuracy of Wildfires in the INPA Database
2.3.3. Merging the Same Wildfire Event from Various Databases and Accuracy Assessment
3. Results
3.1. Constructing the National Wildfire Database
3.1.1. Improving the Completeness of the INPA Database
3.1.2. Improving the Temporal and Spatial Accuracy of the Database
3.1.3. Merging between Various Databases and Accuracy Assessment
3.2. Characteristics of the Unified National Wildfire Database
3.2.1. Correlations between Wildfire Characteristics across Databases
3.2.2. The Temporal and Spatial Distribution of Wildfires (>10 ha) in Israel, 2015–2022
4. Discussion
4.1. Incomplete Records of Wildfire Events, Spatial and Temporal Inaccuracies, and Limitations
4.2. The Importance of a Detailed Database
4.3. Spatial and Temporal Distribution of Wildfires in Israel
5. Conclusions
Author Contributions
Funding
Institutional Review Board Statement
Informed Consent Statement
Data Availability Statement
Acknowledgments
Conflicts of Interest
Appendix A

- (1)
- Refining the INPA database from Landsat-8 and Sentinel-2 manual digitization.
- (2)
- Join the VIIRS active fire database with refined INPA database.
- (3)
- Join the MODIS active fire database with INPA and VIIRS databases.
- (4)
- Join the JNF Wildfire database with INPA and VIIRS and MODIS databases.
- (5)
- Join the IFRS wildfire database with INPA and VIIRS and MODIS and JNF databases.
Appendix B

Appendix C
| Month | Wildfires Number FireCCIS310 | Wildfires Number National DB | Burned Area (ha) FireCCIS310 | Burned Area (ha) National DB |
|---|---|---|---|---|
| 4 | 5 | 2 | 108 | 114 |
| 5 | 35 | 94 | 1936 | 6228 |
| 6 | 49 | 85 | 3066 | 5374 |
| 7 | 38 | 87 | 2185 | 6238 |
| 8 | 8 | 39 | 690 | 1868 |
| 9 | 15 | 23 | 457 | 1050 |
| 10 | 5 | 16 | 158 | 938 |
| 11 | 18 | 28 | 715 | 1957 |
| Total | 173 | 374 | 9314 | 23,769 |
References
- Millspaugh, S.H.; Whitlock, C.; Bartlein, P.J. Variations in Fire Frequency and Climate over the Past 17000 Yr in Central Yellowstone National Park. Geology 2000, 28, 211–214. [Google Scholar] [CrossRef]
- Kodandapani, N.; Cochrane, M.A.; Sukumar, R. Conservation Threat of Increasing Fire Frequencies in the Western Ghats, India. Conserv. Biol. 2004, 18, 1553–1561. [Google Scholar] [CrossRef]
- Senici, D.; Chen, H.Y.H.; Bergeron, Y.; Cyr, D. Spatiotemporal Variations of Fire Frequency in Central Boreal Forest. Ecosystems 2010, 13, 1227–1238. [Google Scholar] [CrossRef]
- Moreira, F.; Viedma, O.; Arianoutsou, M.; Curt, T.; Koutsias, N.; Rigolot, E.; Barbati, A.; Corona, P.; Vaz, P.; Xanthopoulos, G.; et al. Landscape—Wildfire Interactions in Southern Europe: Implications for Landscape Management. J. Environ. Manag. 2011, 92, 2389–2402. [Google Scholar] [CrossRef]
- Andela, N.; Morton, D.C.; Giglio, L.; Chen, Y.; van der Werf, G.R.; Kasibhatla, P.S.; DeFries, R.S.; Collatz, G.J.; Hantson, S.; Kloster, S.; et al. A Human-Driven Decline in Global Burned Area. Science 2017, 356, 1356–1362. [Google Scholar] [CrossRef]
- Enright, N.J.; Fontaine, J.B.; Bowman, D.M.; Bradstock, R.A.; Williams, R.J. Interval Squeeze: Altered Fire Regimes and Demographic Responses Interact to Threaten Woody Species Persistence as Climate Changes. Front. Ecol. Environ. 2015, 13, 265–272. [Google Scholar] [CrossRef]
- Turco, M.; von Hardenberg, J.; AghaKouchak, A.; Llasat, M.C.; Provenzale, A.; Trigo, R.M. On the Key Role of Droughts in the Dynamics of Summer Fires in Mediterranean Europe. Sci. Rep. 2017, 7, 81. [Google Scholar] [CrossRef]
- Dupuy, J.; Fargeon, H.; Martin-StPaul, N.; Pimont, F.; Ruffault, J.; Guijarro, M.; Hernando, C.; Madrigal, J.; Fernandes, P. Climate Change Impact on Future Wildfire Danger and Activity in Southern Europe: A Review. Ann. For. Sci. 2020, 77, 35. [Google Scholar] [CrossRef]
- Zittis, G.; Almazroui, M.; Alpert, P.; Ciais, P.; Cramer, W.; Dahdal, Y.; Fnais, M.; Francis, D.; Hadjinicolaou, P.; Howari, F.; et al. Climate Change and Weather Extremes in the Eastern Mediterranean and Middle East. Rev. Geophys. 2022, 60, e2021RG000762. [Google Scholar] [CrossRef]
- Hochman, A.; Marra, F.; Messori, G.; Pinto, J.G.; Raveh-Rubin, S.; Yosef, Y.; Zittis, G. Extreme Weather and Societal Impacts in the Eastern Mediterranean. Earth Syst. Dynam. 2022, 13, 749–777. [Google Scholar] [CrossRef]
- Morgan, P.; Hardy, C.C.; Swetnam, T.W.; Rollins, M.G.; Long, D.G. Mapping Fire Regimes across Time and Space: Understanding Coarse and Fine-Scale Fire Patterns. Int. J. Wildland Fire 2001, 10, 329. [Google Scholar] [CrossRef]
- Amatulli, G.; Peréz-Cabello, F.; de la Riva, J. Mapping Lightning/Human-Caused Wildfires Occurrence under Ignition Point Location Uncertainty. Ecol. Model. 2007, 200, 321–333. [Google Scholar] [CrossRef]
- Leblon, B.; Bourgeau-Chavez, L.; San-Miguel-Ayanz, J. Use of Remote Sensing in Wildfire Management. In Sustainable Development—Authoritative and Leading Edge Content for Environmental Management; Curkovic, S., Ed.; InTech: London, UK, 2012; ISBN 978-953-51-0682-1. [Google Scholar]
- Andela, N.; Morton, D.C.; Giglio, L.; Paugam, R.; Chen, Y.; Hantson, S.; van der Werf, G.R.; Randerson, J.T. The Global Fire Atlas of Individual Fire Size, Duration, Speed and Direction. Earth Syst. Sci. Data 2019, 11, 529–552. [Google Scholar] [CrossRef]
- Thompson, M.P.; Gannon, B.M.; Caggiano, M.D.; O’Connor, C.D.; Brough, A.; Gilbertson-Day, J.W.; Scott, J.H. Prototyping a Geospatial Atlas for Wildfire Planning and Management. Forests 2020, 11, 909. [Google Scholar] [CrossRef]
- Goodwin, N.R.; Collett, L.J. Development of an Automated Method for Mapping Fire History Captured in Landsat TM and ETM + Time Series across Queensland, Australia. Remote Sens. Environ. 2014, 148, 206–221. [Google Scholar] [CrossRef]
- Veraverbeke, S.; Sedano, F.; Hook, S.J.; Randerson, J.T.; Jin, Y.; Rogers, B.M. Mapping the Daily Progression of Large Wildland Fires Using MODIS Active Fire Data. Int. J. Wildland Fire 2014, 23, 655. [Google Scholar] [CrossRef]
- Collins, L.; McCarthy, G.; Mellor, A.; Newell, G.; Smith, L. Training Data Requirements for Fire Severity Mapping Using Landsat Imagery and Random Forest. Remote Sens. Environ. 2020, 245, 111839. [Google Scholar] [CrossRef]
- Kurbanov, E.; Vorobev, O.; Lezhnin, S.; Sha, J.; Wang, J.; Li, X.; Cole, J.; Dergunov, D.; Wang, Y. Remote Sensing of Forest Burnt Area, Burn Severity, and Post-Fire Recovery: A Review. Remote Sens. 2022, 14, 4714. [Google Scholar] [CrossRef]
- Jaiswal, R.K.; Mukherjee, S.; Raju, K.D.; Saxena, R. Forest Fire Risk Zone Mapping from Satellite Imagery and GIS. Int. J. Appl. Earth Obs. Geoinf. 2002, 4, 1–10. [Google Scholar] [CrossRef]
- Yebra, M.; Chuvieco, E.; Riaño, D. Estimation of Live Fuel Moisture Content from MODIS Images for Fire Risk Assessment. Agric. For. Meteorol. 2008, 148, 523–536. [Google Scholar] [CrossRef]
- Adab, H.; Kanniah, K.D.; Solaimani, K. Modeling Forest Fire Risk in the Northeast of Iran Using Remote Sensing and GIS Techniques. Nat. Hazards 2013, 65, 1723–1743. [Google Scholar] [CrossRef]
- Ghorbanzadeh, O.; Blaschke, T.; Gholamnia, K.; Aryal, J. Forest Fire Susceptibility and Risk Mapping Using Social/Infrastructural Vulnerability and Environmental Variables. Fire 2019, 2, 50. [Google Scholar] [CrossRef]
- Bar, S.; Parida, B.R.; Pandey, A.C. Landsat-8 and Sentinel-2 Based Forest Fire Burn Area Mapping Using Machine Learning Algorithms on GEE Cloud Platform over Uttarakhand, Western Himalaya. Remote Sens. Appl. Soc. Environ. 2020, 18, 100324. [Google Scholar] [CrossRef]
- Wooster, M.J.; Roberts, G.J.; Giglio, L.; Roy, D.P.; Freeborn, P.H.; Boschetti, L.; Justice, C.; Ichoku, C.; Schroeder, W.; Davies, D.; et al. Satellite Remote Sensing of Active Fires: History and Current Status, Applications and Future Requirements. Remote Sens. Environ. 2021, 267, 112694. [Google Scholar] [CrossRef]
- Achour, H.; Toujani, A.; Trabelsi, H.; Jaouadi, W. Evaluation and Comparison of Sentinel-2 MSI, Landsat 8 OLI, and EFFIS Data for Forest Fires Mapping. Illustrations from the Summer 2017 Fires in Tunisia. Geocarto Int. 2022, 37, 7021–7040. [Google Scholar] [CrossRef]
- Justice, C.O.; Giglio, L.; Korontzi, S.; Owens, J.; Morisette, J.T.; Roy, D.; Descloitres, J.; Alleaume, S.; Petitcolin, F.; Kaufman, Y. The MODIS Fire Products. Remote Sens. Environ. 2002, 83, 244–262. [Google Scholar] [CrossRef]
- Fu, Y.; Li, R.; Wang, X.; Bergeron, Y.; Valeria, O.; Chavardès, R.D.; Wang, Y.; Hu, J. Fire Detection and Fire Radiative Power in Forests and Low-Biomass Lands in Northeast Asia: MODIS versus VIIRS Fire Products. Remote Sens. 2020, 12, 2870. [Google Scholar] [CrossRef]
- Hantson, S.; Padilla, M.; Corti, D.; Chuvieco, E. Strengths and Weaknesses of MODIS Hotspots to Characterize Global Fire Occurrence. Remote Sens. Environ. 2013, 131, 152–159. [Google Scholar] [CrossRef]
- Fusco, E.J.; Finn, J.T.; Balch, J.K.; Nagy, R.C.; Bradley, B.A. Invasive Grasses Increase Fire Occurrence and Frequency across US Ecoregions. Proc. Natl. Acad. Sci. USA 2019, 116, 23594–23599. [Google Scholar] [CrossRef]
- Schroeder, W.; Oliva, P.; Giglio, L.; Csiszar, I.A. The New VIIRS 375 m Active Fire Detection Data Product: Algorithm Description and Initial Assessment. Remote Sens. Environ. 2014, 143, 85–96. [Google Scholar] [CrossRef]
- Csiszar, I.; Schroeder, W.; Giglio, L.; Ellicott, E.; Vadrevu, K.P.; Justice, C.O.; Wind, B. Active Fires from the Suomi NPP Visible Infrared Imaging Radiometer Suite: Product Status and First Evaluation Results: Active fires from Suomi Npp viirs. J. Geophys. Res. Atmos. 2014, 119, 803–816. [Google Scholar] [CrossRef]
- Giglio, L.; Schroeder, W.; Justice, C.O. The Collection 6 MODIS Active Fire Detection Algorithm and Fire Products. Remote Sens. Environ. 2016, 178, 31–41. [Google Scholar] [CrossRef]
- Key, C.H.; Benson, N.C. Landscape Assessment: Ground Measure of Severity, the Composite Burn Index; and Remote Sensing of Severity, the Normalized Burn Ratio. In Fire Effects Monitoring and Inventory System; USDA Forest Service, Rocky Mountain Research Station: Ogden, UT, USA, 2005. [Google Scholar]
- Chuvieco, E.; Martín, M.P.; Palacios, A. Assessment of Different Spectral Indices in the Red-near-Infrared Spectral Domain for Burned Land Discrimination. Int. J. Remote Sens. 2002, 23, 5103–5110. [Google Scholar] [CrossRef]
- Salvoldi, M.; Siaki, G.; Sprintsin, M.; Karnieli, A. Burned Area Mapping Using Multi-Temporal Sentinel-2 Data by Applying the Relative Differenced Aerosol-Free Vegetation Index (RdAFRI). Remote Sens. 2020, 12, 2753. [Google Scholar] [CrossRef]
- Alonso-González, E.; Fernández-García, V. MOSEV: A Global Burn Severity Database from MODIS (2000–2020). Earth Syst. Sci. Data 2021, 13, 1925–1938. [Google Scholar] [CrossRef]
- Parson, A.; Robichaud, P.R.; Lewis, S.A.; Napper, C.; Clark, J.T. Field Guide for Mapping Post-Fire Soil Burn Severity; U.S. Department of Agriculture, Forest Service, Rocky Mountain Research Station: Ft. Collins, CO, USA, 2010; p. RMRS-GTR-243. [Google Scholar]
- Tikotzki, I.; Levin, N.; Argaman, E. The Nazareth-Dabburiya wildfire: Remote sensing for assessing fire severity, use and insights. Yaar 2022, 23, 14–23. Available online: https://www.kkl.org.il/files/forest_and_environment/yaar23/Nazareth_forest_fire.pdf (accessed on 20 March 2023). (In Hebrew).
- San-Miguel-Ayanz, J.; Schulte, E.; Schmuck, G.; Camia, A.; Strobl, P.; Liberta, G.; Giovando, C.; Boca, R.; Sedano, F.; Kempeneers, P.; et al. Comprehensive Monitoring of Wildfires in Europe: The European Forest Fire Information System (EFFIS). In Approaches to Managing Disaster—Assessing Hazards, Emergencies and Disaster Impacts; Tiefenbacher, J., Ed.; InTech: London, UK, 2012; ISBN 978-953-51-0294-6. [Google Scholar]
- Tompoulidou, M.; Stefanidou, A.; Grigoriadis, D.; Dragozi, E.; Stavrakoudis, D.; Gitas, I.Z. The Greek National Observatory of Forest Fires (NOFFi), Proceedings of the Fourth International Conference on Remote Sensing and Geoinformation of the Environment, 4-8 April 2016, Paphos, Cyprus; Themistocleous, K., Hadjimitsis, D.G., Michaelides, S., Papadavid, G., Eds.; SPIE: Bellingham, WA, USA, 2016; p. 96880N. [Google Scholar]
- Laurent, P.; Mouillot, F.; Yue, C.; Ciais, P.; Moreno, M.V.; Nogueira, J.M.P. FRY, a Global Database of Fire Patch Functional Traits Derived from Space-Borne Burned Area Products. Sci. Data 2018, 5, 180132. [Google Scholar] [CrossRef]
- Artés, T.; Oom, D.; de Rigo, D.; Durrant, T.H.; Maianti, P.; Libertà, G.; San-Miguel-Ayanz, J. A Global Wildfire Dataset for the Analysis of Fire Regimes and Fire Behaviour. Sci. Data 2019, 6, 296. [Google Scholar] [CrossRef]
- Lizundia-Loiola, J.; Franquesa, M.; Khairoun, A.; Chuvieco, E. Global Burned Area Mapping from Sentinel-3 Synergy and VIIRS Active Fires. Remote Sens. Environ. 2022, 282, 113298. [Google Scholar] [CrossRef]
- Majdalani, G.; Koutsias, N.; Faour, G.; Adjizian-Gerard, J.; Mouillot, F. Fire Regime Analysis in Lebanon (2001–2020): Combining Remote Sensing Data in a Scarcely Documented Area. Fire 2022, 5, 141. [Google Scholar] [CrossRef]
- Levin, N.; Heimowitz, A. Mapping Spatial and Temporal Patterns of Mediterranean Wildfires from MODIS. Remote Sens. Environ. 2012, 126, 12–26. [Google Scholar] [CrossRef]
- Levin, N.; Tessler, N.; Smith, A.; McAlpine, C. The Human and Physical Determinants of Wildfires and Burnt Areas in Israel. Environ. Manag. 2016, 58, 549–562. [Google Scholar] [CrossRef] [PubMed]
- Short, K.C. A Spatial Database of Wildfires in the United States, 1992-2011. Earth Syst. Sci. Data 2014, 6, 1–27. [Google Scholar] [CrossRef]
- Tessler, N. Documentation and Analysis of Wildfire Regimes on Mount Carmel and the Jerusalem Hills. Horiz. Geogr. 2012, 79–80, 184–193. [Google Scholar]
- Levin, N.; Saaroni, H. Fire Weather in Israel—Synoptic Climatological Analysis. GeoJournal 1999, 47, 523–538. [Google Scholar] [CrossRef]
- Ben-Moshe, N.; Chen, R.; Livne, I.; Salingara, S.; Koren, M. Land use in Israel. In State of Nature Report; Volume Trends and Threats. Hamaarag—The national program for assessing the state of nature; Ben-Moshe, N., Ranan, A., Eds.; Steinhardt Museum of Nature, Tel Aviv University: Tel Aviv-Yafo, Israel, 2022; Available online: https://hamaarag.org.il/report (accessed on 20 March 2023). (In Hebrew)
- Besenyő, J. Inferno Terror: Forest Fires as the New Form of Terrorism. Terror. Political Violence 2019, 31, 1229–1241. [Google Scholar] [CrossRef]
- Paz, S.; Inbar, M.; Kutiel, H.; Malkinson, D.; Tessler, N.; Wittenberg, L. Wildfires in the Eastern Mediterranean as a Result of Lightning Activity—A Change in the Conventional Knowledge. Int. J. Wildland Fire 2016, 25, 592. [Google Scholar] [CrossRef]
- Bonneh, O.; Ginsberg, P.; Woodcock, J. Integrated Forest Fire Management in Israel A 15 Year Review (1987–2002). Int. For. Fire News 2003, 29, 72–88. [Google Scholar]
- Perevolotsky, A.; Sheffer, E. Forest Management in Israel—The Ecological Alternative. Isr. J. Plant Sci. 2009, 57, 35–48. [Google Scholar] [CrossRef]
- Miller, J.D.; Knapp, E.E.; Key, C.H.; Skinner, C.N.; Isbell, C.J.; Creasy, R.M.; Sherlock, J.W. Calibration and Validation of the Relative Differenced Normalized Burn Ratio (RdNBR) to Three Measures of Fire Severity in the Sierra Nevada and Klamath Mountains, California, USA. Remote Sens. Environ. 2009, 113, 645–656. [Google Scholar] [CrossRef]
- Soverel, N.O.; Perrakis, D.D.B.; Coops, N.C. Estimating Burn Severity from Landsat DNBR and RdNBR Indices across Western Canada. Remote Sens. Environ. 2010, 114, 1896–1909. [Google Scholar] [CrossRef]
- Tucker, C.J. Red and Photographic Infrared Linear Combinations for Monitoring Vegetation. Remote Sens. Environ. 1979, 8, 127–150. [Google Scholar] [CrossRef]
- Huang, S.; Tang, L.; Hupy, J.P.; Wang, Y.; Shao, G. A Commentary Review on the Use of Normalized Difference Vegetation Index (NDVI) in the Era of Popular Remote Sensing. J. For. Res. 2021, 32, 1–6. [Google Scholar] [CrossRef]
- Piñol, J.; Beven, K.; Viegas, D.X. Modelling the Effect of Fire-Exclusion and Prescribed Fire on Wildfire Size in Mediterranean Ecosystems. Ecol. Model. 2005, 183, 397–409. [Google Scholar] [CrossRef]
- Strauss, D.; Bednar, L.; Mees, R. Do One Percent of Forest Fires Cause Ninety-Nine Percent of the Damage? For. Sci. 1989, 35, 319–328. [Google Scholar]
- Cui, W.; Perera, A.H. What Do We Know about Forest Fire Size Distribution, and Why Is This Knowledge Useful for Forest Management? Int. J. Wildland Fire 2008, 17, 234. [Google Scholar] [CrossRef]
- Bradstock, R.A. A Biogeographic Model of Fire Regimes in Australia: Current and Future Implications: A Biogeographic Model of Fire in Australia. Glob. Ecol. Biogeogr. 2010, 19, 145–158. [Google Scholar] [CrossRef]
- Marlon, J.R.; Bartlein, P.J.; Gavin, D.G.; Long, C.J.; Anderson, R.S.; Briles, C.E.; Brown, K.J.; Colombaroli, D.; Hallett, D.J.; Power, M.J.; et al. Long-Term Perspective on Wildfires in the Western USA. Proc. Natl. Acad. Sci. USA 2012, 109, E535–E543. [Google Scholar] [CrossRef]
- Murphy, B.P.; Bradstock, R.A.; Boer, M.M.; Carter, J.; Cary, G.J.; Cochrane, M.A.; Fensham, R.J.; Russell-Smith, J.; Williamson, G.J.; Bowman, D.M.J.S. Fire Regimes of Australia: A Pyrogeographic Model System. J. Biogeogr. 2013, 40, 1048–1058. [Google Scholar] [CrossRef]
- Saura, S. Effects of Minimum Mapping Unit on Land Cover Data Spatial Configuration and Composition. Int. J. Remote Sens. 2002, 23, 4853–4880. [Google Scholar] [CrossRef]
- Knight, J.F.; Lunetta, R.S. An Experimental Assessment of Minimum Mapping Unit Size. IEEE Trans. Geosci. Remote Sens. 2003, 41, 2132–2134. [Google Scholar] [CrossRef]
- de Zea Bermudez, P.; Mendes, J.; Pereira, J.M.C.; Turkman, K.F.; Vasconcelos, M.J.P. Spatial and Temporal Extremes of Wildfire Sizes in Portugal (1984–2004). Int. J. Wildland Fire 2009, 18, 983. [Google Scholar] [CrossRef]
- Williams, R.J.; Bradstock, R.A. Large Fires and Their Ecological Consequences: Introduction to the Special Issue. Int. J. Wildland Fire 2008, 17, 685. [Google Scholar] [CrossRef]
- Stephenson, C.; Handmer, J.; Betts, R. Estimating the Economic, Social and Environmental Impacts of Wildfires in Australia. Environ. Hazards 2013, 12, 93–111. [Google Scholar] [CrossRef]
- Helman, D.; Lensky, I.; Tessler, N.; Osem, Y. A Phenology-Based Method for Monitoring Woody and Herbaceous Vegetation in Mediterranean Forests from NDVI Time Series. Remote Sens. 2015, 7, 12314–12335. [Google Scholar] [CrossRef]
- Soudani, K.; Hmimina, G.; Delpierre, N.; Pontailler, J.-Y.; Aubinet, M.; Bonal, D.; Caquet, B.; de Grandcourt, A.; Burban, B.; Flechard, C.; et al. Ground-Based Network of NDVI Measurements for Tracking Temporal Dynamics of Canopy Structure and Vegetation Phenology in Different Biomes. Remote Sens. Environ. 2012, 123, 234–245. [Google Scholar] [CrossRef]
- Boschetti, L.; Roy, D.P.; Justice, C.O.; Humber, M.L. MODIS–Landsat Fusion for Large Area 30 m Burned Area Mapping. Remote Sens. Environ. 2015, 161, 27–42. [Google Scholar] [CrossRef]
- Arruda, V.L.S.; Piontekowski, V.J.; Alencar, A.; Pereira, R.S.; Matricardi, E.A.T. An Alternative Approach for Mapping Burn Scars Using Landsat Imagery, Google Earth Engine, and Deep Learning in the Brazilian Savanna. Remote Sens. Appl. Soc. Environ. 2021, 22, 100472. [Google Scholar] [CrossRef]
- Wu, B.; Zheng, H.; Xu, Z.; Wu, Z.; Zhao, Y. Forest Burned Area Detection Using a Novel Spectral Index Based on Multi-Objective Optimization. Forests 2022, 13, 1787. [Google Scholar] [CrossRef]
- Stehman, S.V.; Foody, G.M. Key Issues in Rigorous Accuracy Assessment of Land Cover Products. Remote Sens. Environ. 2019, 231, 111199. [Google Scholar] [CrossRef]
- Li, D.; Cova, T.J.; Dennison, P.E.; Wan, N.; Nguyen, Q.C.; Siebeneck, L.K. Why Do We Need a National Address Point Database to Improve Wildfire Public Safety in the U.S.? Int. J. Disaster Risk Reduct. 2019, 39, 101237. [Google Scholar] [CrossRef]
- Levin, N.; Yebra, M.; Phinn, S. Unveiling the Factors Responsible for Australia’s Black Summer Fires of 2019/2020. Fire 2021, 4, 58. [Google Scholar] [CrossRef]
- Bar-Massada, A.; Lebrija-Trejos, E. Spatial and Temporal Dynamics of Live Fuel Moisture Content in Eastern Mediterranean Woodlands Are Driven by an Interaction between Climate and Community Structure. Int. J. Wildland Fire 2021, 30, 190. [Google Scholar] [CrossRef]












| Acronym of the Numeric Attribute | Description |
|---|---|
| Avg FRP VIIRS, Max FRP VIIRS, Min FRP VIIRS | Average, maximum, and minimum value of Fire Radiative Power from VIIRS active points related to the same wildfire event (same date, and the distance between features <500 m). |
| Points num VIIRS | The number of active fire points from VIIRS that represent the same wildfire event. |
| Avg FRP MODIS, Max FRP MODIS, Min FRP MODIS | Average, maximum, and minimum value of Fire Radiative Power from MODIS active points related to the same wildfire event (same date, and the distance between features <1000 m). |
| Points num MODIS | The number of active fire points from MODIS that represent the same wildfire event. |
| Area (ha) | The burned area of a wildfire (based on INPA’s database). |
| IFRS Duration | The duration of a wildfire in minutes, from the Israel Fire and Rescue Services (the time passed from the first firetruck was sent to the time the last firetruck left). |
| RDNBR L8/S2, Rank L8/S2 | Mean RDNBR index of each wildfire polygon from Landsat-8 (L8)/Sentinel-2 (S2), the rank of the index value in a time series. |
| Pre NDVI | The mean NDVI before the wildfire (from the last image without clouds). |
| DNDVI, Rank DNDVI | The difference between the NDVI index before and after the wildfire, the rank of the DNDVI in a time series. |
| Year | Number of Wildfires | L8 RDNBR Rank 1–3 | L8 RDNBR Value < 0 | L8 RDNBR Rank > 3 | S2 RDNBR Rank 1–3 | S2 RDNBR Value < 0 | S2 RDNBR Rank > 3 |
|---|---|---|---|---|---|---|---|
| 2015 | 211 | 93% (196) | 2% (4) | 5% (11) | |||
| 2016 | 303 | 93% (282) | 6% (17) | 1% (4) | |||
| 2017 | 158 | 97% (154) | 1% (2) | 1% (2) | |||
| 2018 | 218 | 82% (178) | 17% (36) | 0% (1) | 79% (173) | 11% (25) | 9% (20) |
| 2019 | 374 | 84% (313) | 15% (57) | 1% (4) | 93% (348) | 4% (14) | 3% (12) |
| 2020 | 370 | 86% (317) | 6% (22) | 5% (20) | 95% (353) | 2% (7) | 3% (10) |
| 2021 | 451 | 91% (411) | 8% (38) | 0% (2) | 94% (424) | 2% (10) | 4% (17) |
| 2022 | 191 | 98% (188) | 2% (3) | 0 | 87% (167) | 1% (2) | 12% (22) |
| Overall | 2276 | 90% | 7% | 2% | 90% | 4% | 6% |
| Year | Number of Wildfires (INPA Original Database) | Number of Wildfires (INPA Updated Database) | IFRS | JNF | VIIRS | MODIS |
|---|---|---|---|---|---|---|
| 2015 | 162 | 211 | 47% (100) | 7% (14) | 43% (91) | 21% (45) |
| 2016 | 253 | 303 | 39% (117) | 7% (22) | 37% (111) | 16% (49) |
| 2017 | 133 | 158 | 51% (80) | 9% (14) | 29% (46) | 18% (28) |
| 2018 | 182 | 218 | 40% (87) | 17% (37) | 24% (52) | 11% (24) |
| 2019 | 370 | 374 | 42% (156) | 13% (48) | 38% (145) | 18% (67) |
| 2020 | 367 | 370 | 47% (175) | 12% (43) | 46% (170) | 15% (54) |
| 2021 | 451 | 451 | 43% (195) | 11% (49) | 48% (216) | 15% (67) |
| 2022 | 191 | 191 | 40% (77) | 10% (19) | 38% (72) | 14% (27) |
| Overall | 2109 | 2276 | 43% | 11% | 38% | 16% |
Disclaimer/Publisher’s Note: The statements, opinions and data contained in all publications are solely those of the individual author(s) and contributor(s) and not of MDPI and/or the editor(s). MDPI and/or the editor(s) disclaim responsibility for any injury to people or property resulting from any ideas, methods, instructions or products referred to in the content. |
© 2023 by the authors. Licensee MDPI, Basel, Switzerland. This article is an open access article distributed under the terms and conditions of the Creative Commons Attribution (CC BY) license (https://creativecommons.org/licenses/by/4.0/).
Share and Cite
Guk, E.; Bar-Massada, A.; Levin, N. Constructing a Comprehensive National Wildfire Database from Incomplete Sources: Israel as a Case Study. Fire 2023, 6, 131. https://doi.org/10.3390/fire6040131
Guk E, Bar-Massada A, Levin N. Constructing a Comprehensive National Wildfire Database from Incomplete Sources: Israel as a Case Study. Fire. 2023; 6(4):131. https://doi.org/10.3390/fire6040131
Chicago/Turabian StyleGuk, Edna, Avi Bar-Massada, and Noam Levin. 2023. "Constructing a Comprehensive National Wildfire Database from Incomplete Sources: Israel as a Case Study" Fire 6, no. 4: 131. https://doi.org/10.3390/fire6040131
APA StyleGuk, E., Bar-Massada, A., & Levin, N. (2023). Constructing a Comprehensive National Wildfire Database from Incomplete Sources: Israel as a Case Study. Fire, 6(4), 131. https://doi.org/10.3390/fire6040131

