Current Status of Grain Drying Technology and Equipment Development: A Review
Abstract
1. Introduction
2. Fundamental Principles of Grain Drying
2.1. Heat and Mass Transfer Process
2.2. Drying Curve and Stages of Drying
- Constant rate drying period
- 2.
- Falling rate drying period
- 3.
- Residual drying period
2.3. Changes in Grain Physical Properties
- (1)
- Moisture content
- (2)
- Thermal conductivity
- (3)
- Density
2.4. Effects of Drying on Grain Quality
- (1)
- Changes in nutritional content
- (2)
- Changes in germination potential
- (3)
- Sensory quality
3. Main Grain Drying Technologies
3.1. Hot Air Drying
3.1.1. Continuous and Batch Hot Air Drying
3.1.2. Hot Air Circulation System Design
3.1.3. Energy-Efficient Control Strategies
3.2. Microwave Drying
3.2.1. Heating Mechanism and Penetration Ability
3.2.2. Drying Uniformity and Energy Efficiency Issues
3.2.3. Combined Drying with Other Technologies
3.3. Infrared Drying
3.3.1. Surface Heating Principle
3.3.2. Application Range
3.3.3. Energy Efficiency
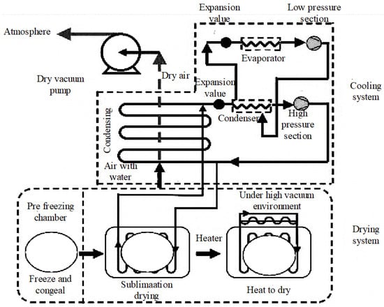
3.4. Freeze Drying
3.4.1. Applications and Advantages of Freeze Drying Technology in Food Preservation
3.4.2. Applications and Challenges of Freeze Drying Technology in High-Value Foods and Seed Preservation
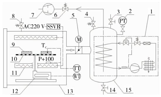
3.5. Vacuum Drying
3.5.1. Application Range and Advantages
3.5.2. Disadvantages and Limitations
3.5.3. Energy Efficiency and Control Strategies
3.6. Solar Drying Technology
3.6.1. Technical Principles and System Structure
3.6.2. Recent Research Progress
- (1)
- Structural design optimization
- (2)
- Control strategies and energy storage integration
- (3)
- System integration and comprehensive performance enhancement
3.7. Comparative Analysis of Grain Drying Technologies
- (1)
- Sun or Shade Drying:
- (2)
- Drying Rooms:
- (3)
- Hot Air Drying:
- (4)
- Microwave Drying:
- (5)
- Vacuum Drying:
- (6)
- Freeze Drying:
- (7)
- Infrared Drying:
- (8)
- Solar Drying:
4. Drying Equipment and Industrial Applications
4.1. Classification by Airflow Direction Relative to Grain Movement
- (1)
- Crossflow dryers
- (2)
- Mixed flow dryers
- (3)
- Cocurrent flow dryers
- (4)
- Counterflow dryers
- (5)
- Mixed counterflow and cocurrent flow dryers
4.2. Classification by Working Method
- (6)
- Batch operation grain dryers
- (7)
- Continuous operation grain dryers
- (8)
- Recirculation operation grain dryers
5. Challenges and Development Trends
6. Conclusions
Author Contributions
Funding
Institutional Review Board Statement
Informed Consent Statement
Data Availability Statement
Conflicts of Interest
References
- Jayas, D.S. Storing Grains for Food Security and Sustainability. Agric. Res. 2012, 1, 21–24. [Google Scholar] [CrossRef]
- Shilpa, J.; Sheeba, G. Automated Real Time Monitoring for Food Grain Storage. Int. J. Pure Appl. Math. 2018, 118, 1314–3395. [Google Scholar]
- Wang, B.; Khir, R.; Pan, Z.; Wood, D.; Mahoney, N.E.; El-Mashad, H.; Wu, B.; Ma, H.; Liu, X. Simultaneous Decontamination and Drying of Rough Rice Using Combined Pulsed Light and Holding Treatment: Simultaneous Decontamination and Drying of Rough Rice. J. Sci. Food Agric. 2016, 96, 2874–2881. [Google Scholar] [CrossRef] [PubMed]
- Li, Y.; Ali Chandio, F.; Ma, Z.; Ali Lakhiar, I.; Razaque Sahito, A.; Ahmad, F.; Ali Mari, I.; Farooq, U.; Suleman, M. Mechanical Strength of Wheat Grain Varieties Influenced by Moisture Content and Loading Rate. Int. J. Agric. Biol. Eng. 2018, 11, 35–41. [Google Scholar] [CrossRef]
- Suo, K.; Yang, Z.; Wu, L.; Zhang, Y.; Feng, Y.; Xu, B.; Zhou, C.; Shi, L.; Chen, W. Enhancing Drying Characteristics and Quality of Fruits and Vegetables Using Biochemical Drying Improvers: A Comprehensive Review. Comp. Rev. Food Sci. Food Safe 2025, 24, e70094. [Google Scholar] [CrossRef]
- Rashid, M.T.; Ma, H.; Jatoi, M.A.; Safdar, B.; El-Mesery, H.S.; Sarpong, F.; Ali, Z.; Wali, A. Multi-frequency Ultrasound and Sequential Infrared Drying on Drying Kinetics, Thermodynamic Properties, and Quality Assessment of Sweet Potatoes. J. Food Process Eng. 2019, 42, e13127. [Google Scholar] [CrossRef]
- Bai, J.-W.; Cai, J.-R.; Tian, X.-Y. Crust Formation and Microstructural Changes of Gingko Biloba Seeds During Drying. Food Bioprocess. Technol. 2019, 12, 1041–1051. [Google Scholar] [CrossRef]
- Xu, B.; Sylvain Tiliwa, E.; Yan, W.; Roknul Azam, S.M.; Wei, B.; Zhou, C.; Ma, H.; Bhandari, B. Recent Development in High Quality Drying of Fruits and Vegetables Assisted by Ultrasound: A Review. Food Res. Int. 2022, 152, 110744. [Google Scholar] [CrossRef]
- Jimoh, K.A.; Hashim, N.; Shamsudin, R.; Man, H.C.; Jahari, M.; Onwude, D.I. Recent Advances in the Drying Process of Grains. Food Eng. Rev. 2023, 15, 548–576. [Google Scholar] [CrossRef]
- Boshkova, I.; Volgusheva, N.; Titlov, A.; Titar, S.; Boshkov, L. Assessment of Efficiency of Drying Grain Materials Using Microwave Heating. East.-Eur. J. Enterp. Technol. 2019, 6, 22–28. [Google Scholar]
- Kurdyumov, V.; Pavlushin, A.; Karpenko, G.; Sutyagin, S. The Effect of the Parameters of a Grain Drying Plant on the Quality of Drying. Russ. Agric. Sci. 2013, 39, 91–94. [Google Scholar]
- Panigrahi, S.S.; Luthra, K.; Singh, C.B.; Atungulu, G.; Corscadden, K. On-Farm Grain Drying System Sustainability: Current Energy and Carbon Footprint Assessment with Potential Reform Measures. Sustain. Energy Technol. Assess. 2023, 60, 103430. [Google Scholar] [CrossRef]
- Wang, L.; Zhao, Y.; Ma, W.; Shen, L.; Liu, C.-H.; Liu, C.; Zheng, X.; Li, S. Utilization Efficiency of Microwave Energy for Granular Food in Continuous Drying: From Propagation Properties to Technology Parameters. Drying Technol. 2021, 40, 1881–1900. [Google Scholar] [CrossRef]
- Niu, Y.; Wei, S.; Liu, H.; Zang, Y.; Cao, Y.; Zhu, R.; Zheng, X.; Yao, X. The Kinetics of Nutritional Quality Changes during Winter Jujube Slices Drying Process. QAS 2021, 13, 73–82. [Google Scholar] [CrossRef]
- Chang, K.; Li, J.; Jin, Y.; Liu, C. Development of Grain Dryer Control Technology from the Perspective of Low Carbon and Intelligentization. Appl. Sci. 2024, 14, 10587. [Google Scholar] [CrossRef]
- Rashid, M.T.; Ma, H.; Jatoi, M.A.; Hashim, M.M.; Wali, A.; Safdar, B. Influence of Ultrasonic Pretreatment with Hot Air Drying on Nutritional Quality and Structural Related Changes in Dried Sweet Potatoes. Int. J. Food Eng. 2019, 15, 20180409. [Google Scholar] [CrossRef]
- Osae, R.; Essilfie, G.; Alolga, R.N.; Akaba, S.; Song, X.; Owusu-Ansah, P.; Zhou, C. Application of Non-thermal Pretreatment Techniques on Agricultural Products Prior to Drying: A Review. J. Sci. Food Agric. 2020, 100, 2585–2599. [Google Scholar] [CrossRef]
- Bai, J.-W.; Li, D.-D.; Abulaiti, R.; Wang, M.; Wu, X.; Feng, Z.; Zhu, Y.; Cai, J. Cold Plasma as a Novel Pretreatment to Improve the Drying Kinetics and Quality of Green Peas. Foods 2025, 14, 84. [Google Scholar] [CrossRef]
- Rashid, M.T.; Ma, H.; Safdar, B.; Ahmed Jatoi, M.; Wali, A.; Sarpong, F.; Zhou, C. Synergy of Ultrasound and Osmotic Dehydration in Improving Drying Kinetics and Quality of Dried Sweet Potato (Ipomea batatas L.). J. Food Saf. Food Qual. 2019, 70, 72–81. [Google Scholar] [CrossRef]
- Osae, R.; Zhou, C.; Xu, B.; Tchabo, W.; Bonah, E.; Alenyorege, E.A.; Ma, H. Nonthermal Pretreatments Enhances Drying Kinetics and Quality Properties of Dried Ginger (Zingiber officinale Roscoe) Slices. J. Food Process Eng. 2019, 42, e13117. [Google Scholar] [CrossRef]
- Boateng, I.D.; Yang, X. Osmotic, Osmovacuum, Sonication, and Osmosonication Pretreatment on the Infrared Drying of Ginkgo Seed Slices: Mass Transfer, Mathematical Modeling, Drying, and Rehydration Kinetics and Energy Consumption. J. Food Sci. 2021, 86, 4577–4593. [Google Scholar] [CrossRef] [PubMed]
- Najjar, Y.; Irbai, A. Heat and Mass Transfer Analysis of a Grain Dryer. INMATEH-Agric. Eng. 2019, 58, 231–238. [Google Scholar]
- Wang, H.; Li, S.; Zhang, Y.; Ali, K.A.M.; Wu, W.; Li, C. The Analytical Theory of Water Activity in the Paddy Rice Drying Process. Agronomy 2024, 14, 1728. [Google Scholar] [CrossRef]
- Zagoruiko, M.G.; Pavlov, S.A.; Bashmakov, I.A.; Shematurin, A.I. Heat and Mass Transfer in Impulse Grain Drying. AME Surg. J. 2023, 143–146. [Google Scholar] [CrossRef]
- Li, J.; Shi, J.; Wang, T.; Huang, X.; Zou, X.; Li, Z.; Zhang, D.; Zhang, W.; Xu, Y. Effects of Pulsed Electric Field Pretreatment on Mass Transfer Kinetics of Pickled Lotus Root (Nelumbo nucifera Gaertn.). LWT-Food Sci. Technol. 2021, 151, 112205. [Google Scholar] [CrossRef]
- Zhou, C.; Hu, J.; Yu, X.; Yagoub, A.E.A.; Zhang, Y.; Ma, H.; Gao, X.; Otu, P.N.Y. Heat and/or Ultrasound Pretreatments Motivated Enzymolysis of Corn Gluten Meal: Hydrolysis Kinetics and Protein Structure. LWT 2017, 77, 488–496. [Google Scholar] [CrossRef]
- Keeratisiwakul, K.; Anantachaisophon, S.; Vatiwutipong, P. A Modification of Newton’s Cooling Law with Correlation to Fractional Derivative. J. Phys. Conf. Ser. 2023, 2431, 012027. [Google Scholar] [CrossRef]
- Zhmakin, A.I. Heat Conduction Beyond the Fourier Law. Tech. Phys. 2021, 66, 1–22. [Google Scholar] [CrossRef]
- Makarov, A. The Laws of Heat Radiation from Gas Torch Volumes and the Fundamental Laws of Physics. Int. J. Adv. Res. Phys. Sci. 2019, 6, 15–22. [Google Scholar]
- Zagoruiko, M.G.; Marin, R.A. Heat and Mass Transfer in the Grain under Variable Conditions. AME Surg. J 2021, 84–87. [Google Scholar] [CrossRef]
- Aguerre, R.; Suarez, C.; Viollaz, P.E. Drying Kinetics of Rough Rice Grain. Int. J. Food Sci. Technol. 1982, 17, 679–686. [Google Scholar] [CrossRef]
- Vasić, M.; Grbavčić, Ž.; Radojević, Z. Analysis of Moisture Transfer During the Drying of Clay Tiles with Particular Reference to an Estimation of the Time-Dependent Effective Diffusivity. Dry. Technol. 2014, 32, 829–840. [Google Scholar] [CrossRef]
- Budnikov, D.; Vasilyev, A.N. Development of a Laboratory Unit for Assessing the Energy Intensity of Grain Drying Using Microwave. In Advances in Intelligent Systems and Computing, Proceedings of the Intelligent Computing and Optimization, Hua Hin, Thailand, 8–9 October 2020; Vasant, P., Zelinka, I., Weber, G.-W., Eds.; Springer International Publishing: Cham, Switzerland, 2020; Volume 1072, pp. 93–99. ISBN 978-3-030-33584-7. [Google Scholar]
- Su, D.; Sun, W.; Li, B.; Yang, Y.; Wang, Y.; Lv, W.; Li, D.; Wang, L. Influence of Ultrasonic Pretreatments on Microwave Hot-air Flow Rolling Drying Mechanism, Thermal Characteristics and Rehydration Dynamics of Pleurotus eryngii. J. Sci. Food Agric. 2022, 102, 2100–2109. [Google Scholar] [CrossRef] [PubMed]
- Mabasso, G.A.; Siqueira, V.C.; Quequeto, W.D.; Jordan, R.A.; Martins, E.A.S.; Schoeninger, V. Energy Efficiency and Physical Integrity of Maize Grains Subjected to Continuous and Intermittent Drying. Rev. Bras. Eng. Agríc. Ambient. 2021, 25, 710–716. [Google Scholar] [CrossRef]
- Osae, R.; Zhou, C.; Alolga, R.N.; Xu, B.; Tchabo, W.; Bonah, E.; Alenyorege, E.A.; Ma, H. Effects of Various Nonthermal Pretreatments on the Physicochemical Properties of Dried Ginger (Zingiber officinale Roscoe) Slices from Two Geographical Locations. J. Food Sci. 2019, 84, 2847–2858. [Google Scholar] [CrossRef]
- Osae, R.; Essilfie, G.; Alolga, R.N.; Bonah, E.; Ma, H.; Zhou, C. Drying of Ginger Slices—Evaluation of Quality Attributes, Energy Consumption, and Kinetics Study. J. Food Process Eng. 2020, 43, e13348. [Google Scholar] [CrossRef]
- Oko, C.; Nnamchi, S.N. Coupled Heat and Mass Transfer in a Solar Grain Dryer. Dry. Technol. 2013, 31, 82–90. [Google Scholar] [CrossRef]
- Lewis, M.A.; Trabelsi, S. Use of a Microwave Sensor to Monitor Bulk Density during Grain Drying. Appl. Eng. Agric. 2023, 39, 359–366. [Google Scholar] [CrossRef]
- Xu, B.; Wei, B.; Ren, X.; Liu, Y.; Jiang, H.; Zhou, C.; Ma, H.; Chalamaiah, M.; Liang, Q.; Wang, Z. Dielectric Pretreatment of Rapeseed 1: Influence on the Drying Characteristics of the Seeds and Physico-Chemical Properties of Cold-Pressed Oil. Food Bioprocess. Technol. 2018, 11, 1236–1247. [Google Scholar] [CrossRef]
- An, N.; Sun, W.; Li, B.; Wang, Y.; Shang, N.; Lv, W.; Li, D.; Wang, L. Effect of Different Drying Techniques on Drying Kinetics, Nutritional Components, Antioxidant Capacity, Physical Properties and Microstructure of Edamame. Food Chem. 2022, 373, 131412. [Google Scholar] [CrossRef]
- Zhou, C.; Feng, Y.; Zhang, L.; Yagoub, A.E.A.; Wahia, H.; Ma, H.; Sun, Y.; Yu, X. Rehydration Characteristics of Vacuum Freeze- and Hot Air-Dried Garlic Slices. LWT 2021, 143, 111158. [Google Scholar] [CrossRef]
- Boateng, I.D.; Yang, X.-M. Thermal and Non-Thermal Processing Affect Maillard Reaction Products, Flavor, and Phytochemical Profiles of Ginkgo biloba Seed. Food Biosci. 2021, 41, 101044. [Google Scholar] [CrossRef]
- Sarpong, F.; Zhou, C.; Bai, J.; Amenorfe, L.P.; Golly, M.K.; Ma, H. Modeling of Drying and Ameliorative Effects of Relative Humidity (RH) against β-Carotene Degradation and Color of Carrot (Daucus carota Var.) Slices. Food Sci. Biotechnol. 2019, 28, 75–85. [Google Scholar] [CrossRef] [PubMed]
- Sarpong, F.; Yu, X.; Zhou, C.; Hongpeng, Y.; Uzoejinwa, B.B.; Bai, J.; Wu, B.; Ma, H. Influence of Anti-Browning Agent Pretreatment on Drying Kinetics, Enzymes Inactivation and Other Qualities of Dried Banana (Musa ssp.) under Relative Humidity-Convective Air Dryer. Food Meas. 2018, 12, 1229–1241. [Google Scholar] [CrossRef]
- Yan, J.-K.; Wu, L.-X.; Qiao, Z.-R.; Cai, W.-D.; Ma, H. Effect of Different Drying Methods on the Product Quality and Bioactive Polysaccharides of Bitter Gourd (Momordica charantia L.) Slices. Food Chem. 2019, 271, 588–596. [Google Scholar] [CrossRef]
- Boateng, I.D.; Yang, X. Effect of Different Drying Methods on Product Quality, Bioactive and Toxic Components of Ginkgo biloba L. Seed. J. Sci. Food Agric. 2021, 101, 3290–3297. [Google Scholar] [CrossRef]
- Xu, X.; Zhao, T.; Ma, J.; Song, Q.; Wei, Q.; Sun, W. Application of Two-Stage Variable Temperature Drying in Hot Air-Drying of Paddy Rice. Foods 2022, 11, 888. [Google Scholar] [CrossRef]
- Sarpong, F.; Yu, X.; Zhou, C.; Amenorfe, L.P.; Bai, J.; Wu, B.; Ma, H. The Kinetics and Thermodynamics Study of Bioactive Compounds and Antioxidant Degradation of Dried Banana (Musa ssp.) Slices Using Controlled Humidity Convective Air Drying. Food Meas. 2018, 12, 1935–1946. [Google Scholar] [CrossRef]
- El-Mesery, H.S.; Qenawy, M.; Ali, M.; Hu, Z.; Adelusi, O.A.; Njobeh, P.B. Artificial Intelligence as a Tool for Predicting the Quality Attributes of Garlic (Allium sativum L.) Slices during Continuous Infrared-assisted Hot Air Drying. J. Food Sci. 2024, 89, 7693–7712. [Google Scholar] [CrossRef]
- Zhang, Z.-H.; Peng, H.; Ma, H.; Zeng, X.-A. Effect of Inlet Air Drying Temperatures on the Physicochemical Properties and Antioxidant Activity of Whey Protein Isolate-Kale Leaves Chlorophyll (WPI-CH) Microcapsules. J. Food Eng. 2019, 245, 149–156. [Google Scholar] [CrossRef]
- Kjær, L.S.; Poulsen, M.; Sørensen, K.; Condra, T. Modelling of Hot Air Chamber Designs of a Continuous Flow Grain Dryer. Eng. Sci. Technol. Int. J. 2018, 21, 1047–1055. [Google Scholar] [CrossRef]
- Mayta, S.; Massarani, G.; Pinto, J. Modeling of Grain Drying in Continuous Cross-Flow Sliding Bed Dryers. Can. J. Chem. Eng. 1996, 74, 797–805. [Google Scholar]
- Song, Q.; Wei, X. Establishment of Rice Quality Prediction Model for Intermittent Drying. Trans. ASABE 2021, 64, 1355–1363. [Google Scholar] [CrossRef]
- Delfiya, D.S.A.; Prashob, K.; Murali, S.; Alfiya, P.V.; Kumar, L.R.G.; Samuel, M.P. Design and Development of Hot Air-Assisted Continuous Infrared Drying System for Shrimps. J. Aquat. Food Product. Technol. 2022, 31, 361–373. [Google Scholar] [CrossRef]
- Singh, A.; Sarkar, J.; Sahoo, R.R. Experimental Energy, Exergy, Economic and Exergoeconomic Analyses of Batch-Type Solar-Assisted Heat Pump Dryer. Renew. Energy 2020, 156, 1107–1116. [Google Scholar] [CrossRef]
- Pakdeekaew, A.; Treeamnuk, K.; Treeamnuk, T. Humidity Control for Air Circulation in the Drying Process. Adv. Technol. Innov. 2023, 8, 278–289. [Google Scholar] [CrossRef]
- Mołczan, T.; Cyklis, P. Mathematical Model of Air Dryer Heat Pump Exchangers. Energies 2022, 15, 7092. [Google Scholar] [CrossRef]
- Wang, G.; Wu, W.; Qiao, F.; Fu, D.; Liu, Z.; Han, F. Research on an Electric Energy-saving Grain Drying System with Internal Circulation of the Drying Medium. J. Food Process Eng. 2020, 43, e13476. [Google Scholar] [CrossRef]
- Alkahdery, L.A.; Yurchenko, A.V.; Mohammed, J.A.-K.; Neshina, Y.G. Automated Temperatureand Humidity Control and Monitoring System for Improving the Performance in Drying System. Eurasian Phys. Tech. J. 2023, 20, 32–40. [Google Scholar] [CrossRef]
- Aacharya, A.; Rissler, C.; Baral, B.; Lhendup, T.; Andersson, M.; Davidsson, H. Development of a Novel Solar Dryer with an Incorporated Heat Exchanger. Sol. Energy 2024, 269, 112327. [Google Scholar] [CrossRef]
- Wang, W.; Wang, W.; Wang, Y.; Yang, R.; Tang, J.; Zhao, Y. Hot-Air Assisted Continuous Radio Frequency Heating for Improving Drying Efficiency and Retaining Quality of Inshell Hazelnuts (Corylus avellana L. Cv. Barcelona). J. Food Eng. 2020, 279, 109956. [Google Scholar] [CrossRef]
- Bie, Y.; Li, M.; Guo, X.Y.; Sun, J.; Qiu, Y. Experimental Study on Improving the Drying Uniformity in Hot Air Cross-Flow Dryer. IOP Conf. Ser. Earth Environ. Sci. 2017, 93, 12001. [Google Scholar]
- Wang, G.; Qiao, F.; Yue, Z. Research on Energy Saving and Environmental Protection Electric Power Grain Circulation Drying System. J. Adv. Therm. Sci. Res. 2022, 9, 38–49. [Google Scholar] [CrossRef]
- Qenawy, M.; Ali, M.; El-Mesery, H.S.; Hu, Z. Analysis and Control of Hybrid Convection-radiation Drying Systems toward Energy Saving Strategy. J. Food Sci. 2024, 89, 9559–9576. [Google Scholar] [CrossRef] [PubMed]
- Majumder, P.; Deb, B.; Gupta, R. Design and Development of Solar Assisted Fluidized Bed Dryer Integrated with Liquid Desiccant Dehumidifier: Theoretical Analysis and Experimental Investigation. Energy Convers. Manag. 2022, 270, 116281. [Google Scholar] [CrossRef]
- Wang, M.; Tang, Z.; Zhang, B.; Li, Y. Differences in Breaking Behavior of Rice Leaves under Microwave and Naturally Drying Processes. Int. J. Agric. Biol. Eng. 2022, 15, 89–100. [Google Scholar] [CrossRef]
- Bai, J.-W.; Xiao, H.-W.; Ma, H.-L.; Zhou, C.-S. Artificial Neural Network Modeling of Drying Kinetics and Color Changes of Ginkgo Biloba Seeds during Microwave Drying Process. J. Food Qual. 2018, 2018, 3278595. [Google Scholar] [CrossRef]
- Oladejo, A.O.; Ma, H. Optimisation of Ultrasound-assisted Osmotic Dehydration of Sweet Potato (Ipomea batatas) Using Response Surface Methodology. J. Sci. Food Agric. 2016, 96, 3688–3693. [Google Scholar] [CrossRef]
- Wang, G.; Wu, W.; Fu, D.; Xu, W.; Xu, Y.; Zhang, Y. Energy and Exergy Analyses of Rice Drying in a Novel Electric Stationary Bed Grain-Drying System with Internal Circulation of the Drying Medium. Foods 2021, 11, 101. [Google Scholar] [CrossRef]
- An, N.; Li, D.; Wang, L.; Wang, Y. Factors Affecting Energy Efficiency of Microwave Drying of Foods: An Updated Understanding. Crit. Rev. Food Sci. Nutr. 2024, 64, 2618–2633. [Google Scholar] [CrossRef]
- Khodabakhshi, A.; Mahfeli, M.; Zarein, M. Investigation of Microwave Power Effects on Drying Kinetics and Energy Efficiency of Banana Samples. Glob. J. Sci. Front. Res. 2015, 15, 41–45. [Google Scholar]
- Tomas-Egea, J.A.; Traffano-Schiffo, M.V.; Castro-Giraldez, M.; Fito, P.J. Hot Air and Microwave Combined Drying of Potato Monitored by Infrared Thermography. Appl. Sci. 2021, 11, 1730. [Google Scholar] [CrossRef]
- Ali, A.; Chua, B.L.; Chow, Y.H.; Tee, L.H. Quality and Energy Efficiency Evaluation of Rosmarinus officinalis L. by Intermittent and Continuous Microwave Drying: Polyphenol Composition, Bioactive Compounds Quantification, Antioxidant Properties, Physical Characteristics, and Energy Consumption. J. Food Process Eng. 2023, 46, e14453. [Google Scholar] [CrossRef]
- Deleu, W.P.R.; Goovaerts, V.; Groffils, C. Hybrid Microwave with Heat Recovery for an Efficient Drying Process. In Proceedings of the 17th International Conference on Microwave and High Frequency Heating, Universitat Politècnica de València, Valencia, Spain, 9–12 September 2019. [Google Scholar]
- Zarein, M.; Samadi, S.H.; Ghobadian, B. Investigation of Microwave Dryer Effect on Energy Efficiency during Drying of Apple Slices. J. Saudi Soc. Agric. Sci. 2015, 14, 41–47. [Google Scholar] [CrossRef]
- Tepe, F.; Tepe, T.; Ekinci, A. Drying Kinetics and Energy Efficiency of Microwave-Dried Lemon Slices. CICEQ 2022, 28, 297–304. [Google Scholar] [CrossRef]
- Wang, X.; Feng, Y.; Zhou, C.; Sun, Y.; Wu, B.; Yagoub, A.E.A.; Aboagarib, E.A.A. Effect of Vacuum and Ethanol Pretreatment on Infrared-Hot Air Drying of Scallion (Allium fistulosum). Food Chem. 2019, 295, 432–440. [Google Scholar] [CrossRef]
- Ahmad, N.; Hussain, A.; Khan, S.; Korma, S.A.; Hussain, G.; Aadil, R.M.; Siddique, R.; Ali, A.; Shabbir, U.; Haq, A.U.; et al. Impact of Thermal Extrusion and Microwave Vacuum Drying on Fatty Acids Profile during Fish Powder Preparation. Food Sci. Nutr. 2021, 9, 2743–2753. [Google Scholar] [CrossRef]
- Zhu, J.; Li, X.; Yang, Z.; Zhou, J.; Wang, H. Drying Characteristics of Oil Shale under Microwave Heating Based on a Fully Coupled Three-Dimensional Electromagnetic-Thermal-Multiphase Transport Model. Fuel 2022, 308, 121942. [Google Scholar] [CrossRef]
- Patil, B.N.; Gupta, S.V.; Borkar, P.A.; Solanke, S.B. Mathematical Modeling of Foamed Nagpur Mandarin Juice in Microwave Drying. Int. J. Curr. Microbiol. App. Sci. 2020, 9, 208–217. [Google Scholar] [CrossRef]
- Mukwevho, P.; Emmambux, M.N. Effect of Infrared and Microwave Treatments Alone and in Combination on the Functional Properties of Resulting Flours from Bambara Groundnut Seeds. LWT 2022, 153, 112448. [Google Scholar] [CrossRef]
- Guo, Y.; Wu, B.; Guo, X.; Ding, F.; Pan, Z.; Ma, H. Effects of Power Ultrasound Enhancement on Infrared Drying of Carrot Slices: Moisture Migration and Quality Characterizations. LWT 2020, 126, 109312. [Google Scholar] [CrossRef]
- Boateng, I.D.; Soetanto, D.A.; Yang, X.; Zhou, C.; Saalia, F.K.; Li, F. Effect of Pulsed-vacuum, Hot-air, Infrared, and Freeze-drying on Drying Kinetics, Energy Efficiency, and Physicochemical Properties of Ginkgo biloba L. Seed. J. Food Process Eng. 2021, 44, e13655. [Google Scholar] [CrossRef]
- Wu, B.; Pan, Z.; Xu, B.; Bai, J.; El-Mashad, H.M.; Wang, B.; Zhou, C.; Ma, H. Drying Performance and Product Quality of Sliced Carrots by Infrared Blanching Followed by Different Drying Methods. Int. J. Food Eng. 2018, 14, 20170384. [Google Scholar] [CrossRef]
- Wu, B.; Guo, Y.; Wang, J.; Pan, Z.; Ma, H. Effect of Thickness on Non-Fried Potato Chips Subjected to Infrared Radiation Blanching and Drying. J. Food Eng. 2018, 237, 249–255. [Google Scholar] [CrossRef]
- Feng, Y.; Zhou, C.; ElGasim, A.; Yagoub, A.; Sun, Y.; Owusu-Ansah, P.; Yu, X.; Wang, X.; Xu, X.; Zhang, J.; et al. Improvement of the Catalytic Infrared Drying Process and Quality Characteristics of the Dried Garlic Slices by Ultrasound-Assisted Alcohol Pretreatment. LWT 2019, 116, 108577. [Google Scholar] [CrossRef]
- Rashid, M.T.; Ma, H.; Jatoi, M.A.; Wali, A.; El-Mesery, H.S.; Ali, Z.; Sarpong, F. Effect of Infrared Drying with Multifrequency Ultrasound Pretreatments on the Stability of Phytochemical Properties, Antioxidant Potential, and Textural Quality of Dried Sweet Potatoes. J. Food Biochem. 2019, 43, e12809. [Google Scholar] [CrossRef]
- Shinde, B.; Ramaswamy, H.S. Microwave–Osmotic–Vacuum Combination Drying of Mango Cubes with Maltodextrin Moderated Sucrose Solution. Dry. Technol. 2023, 41, 1046–1059. [Google Scholar] [CrossRef]
- Kotov, B.I. Modeling and Calculation Power Saving Modes Grain Drying Materials under Energy Fields. Teh. Energ. 2020, 11, 87–93. [Google Scholar] [CrossRef]
- Palamarchuk, V.; Gyrych, S.; Vasilishina, O.; Pahomska, O. Intensification of the Flow Process of Grain Drying Using Two-Sided Infrared Irradiation. TAPR 2021, 1, 34–38. [Google Scholar] [CrossRef]
- Kalinichenko, R.; Stepanenko, S.; Kotov, B.; Demchuk, I.; Kuzmych, A. Institute of Mechanics and Automatics of Agroindustrial Production of the National Academy of Agrarian Sciences of Ukraine Research on the Distribution of Heat Fluxes during Infrared Drying of Grain Material. MAAP 2024, 4, 91–100. [Google Scholar] [CrossRef]
- Nascimento, V.R.G.; Biagi, J.D.; Oliveira, R.A.D.; Arantes, C.C.; Rossi, L.A. Infrared Radiation Drying of Moringa Oleifera Grains for Use in Water Treatment. Rev. Bras. Eng. Agríc. Ambient. 2019, 23, 768–775. [Google Scholar] [CrossRef]
- Timm, N.D.S.; Lang, G.H.; Ferreira, C.D.; Pohndorf, R.S.; De Oliveira, M. Infrared Radiation Drying of Parboiled Rice: Influence of Temperature and Grain Bed Depth in Quality Aspects. J. Food Process Eng. 2020, 43, e13375. [Google Scholar] [CrossRef]
- Mehran, S.; Nikian, M.; Ghazi, M.; Zareiforoush, H.; Bagheri, I. Experimental Investigation and Energy Analysis of a Solar-Assisted Fluidized-Bed Dryer Including Solar Water Heater and Solar-Powered Infrared Lamp for Paddy Grains Drying. Sol. Energy 2019, 190, 167–184. [Google Scholar] [CrossRef]
- Jittanit, W.; Srzednicki, G.; Driscoll, R. Seed Drying in Fluidized and Spouted Bed Dryers. Drying Technol. 2010, 28, 1213–1219. [Google Scholar] [CrossRef]
- Okeyo, A.A.; Olatunde, G.; Atungulu, G.G.; Sadaka, S.; McKay, T. Infrared Drying Characteristics of Long-Grain Hybrid, Long-Grain Pureline, and Medium-Grain Rice Cultivars. Cereal Chem. 2017, 94, 251–261. [Google Scholar] [CrossRef]
- Jiang, F.; Shi, M.; Zhou, J.; Bu, Y.; Ao, J.-P.; Chen, X.S. Integrated Photonic Structure Enhanced Infrared Photodetectors. Adv. Photonics Res. 2021, 2, 2000187. [Google Scholar] [CrossRef]
- Chen, B.-L.; Lin, G.-S.; Amani, M.; Yan, W.-M. Microwave-Assisted Freeze Drying of Pineapple: Kinetic, Product Quality, and Energy Consumption. Case Stud. Therm. Eng. 2023, 41, 102682. [Google Scholar] [CrossRef]
- Oztuna Taner, O. Vacuum Freeze Dryer Technology for Extending the Shelf Life of Food and Protecting the Environment: A Scenario Study of the Energy Efficiency. Environ. Sci. Pollut. Res. 2023, 31, 38573–38584. [Google Scholar] [CrossRef]
- Mujumdar, A.S.; Law, C.L.; Woo, M.W. Freeze Drying: Effects on Sensory and Nutritional Properties. In Encyclopedia of Food and Health; Elsevier: Amsterdam, The Netherlands, 2016; pp. 99–103. ISBN 978-0-12-384953-3. [Google Scholar]
- Desai, M. Problems in the Freeze-Drying of Foods. Master’s Thesis, South Dakota State University, Brookings, SD, USA, 1964. [Google Scholar]
- Ivančević, S.; Mitrovic, D.; Brkic, M. Specificities of Fruit Freeze Drying and Product Prices. Econ. Agric. 2012, 59, 461–471. [Google Scholar] [CrossRef]
- Ma, Y.; Yi, J.; Jin, X.; Li, X.; Feng, S.; Bi, J. Freeze-Drying of Fruits and Vegetables in Food Industry: Effects on Phytochemicals and Bioactive Properties Attributes—A Comprehensive Review. Food Rev. Int. 2023, 39, 6611–6629. [Google Scholar] [CrossRef]
- Lozano, B.; Castellote, A.I.; Montes, R.; López-Sabater, M.C. Vitamins, Fatty Acids, and Antioxidant Capacity Stability during Storage of Freeze-Dried Human Milk. Int. J. Food Sci. Nutr. 2014, 65, 703–707. [Google Scholar] [CrossRef] [PubMed]
- Umuhozariho, M.G.; Hagenimana, T.; Nsabimana, P.; Sirimu, C.; Uwobasa, N.; Uwineza, A.P. Effect of Oven and Freeze Drying on Nutritional Composition of Pumpkin (Cucurbita maxima) Processed Flour. Rwanda J. Agric. Sci. 2020, 2, 33–39. [Google Scholar]
- Bui, L.T.T.; Coad, R.A.; Stanley, R.A. Properties of Rehydrated Freeze Dried Rice as a Function of Processing Treatments. LWT 2018, 91, 143–150. [Google Scholar] [CrossRef]
- Pinto, M.; Kusch, C.; Belmonte, K.; Valdivia, S.; Valencia, P.; Ramírez, C.; Almonacid, S. Application of CO2-Laser Micro-Perforation Technology to Freeze-Drying Whole Strawberry (Fragaria ananassa Duch.): Effect on Primary Drying Time and Fruit Quality. Foods 2024, 13, 1465. [Google Scholar] [CrossRef]
- Lee, S.; Han, S.; Jo, K.; Jung, S. The Impacts of Freeze-Drying-Induced Stresses on the Quality of Meat and Aquatic Products: Mechanisms and Potential Solutions to Acquire High-Quality Products. Food Chem. 2024, 459, 140437. [Google Scholar] [CrossRef]
- Singh, P.; Pandey, V.K.; Singh, R.; Dar, A.H. Spray-Freeze-Drying as Emerging and Substantial Quality Enhancement Technique in Food Industry. Food Sci. Biotechnol. 2024, 33, 231–243. [Google Scholar] [CrossRef]
- Liaotrakoon, W.; Clercq, N.; Lewille, B.; Dewettinck, K. Freeze-Drying Qualities and State Diagram of Pulp and Peel Freeze-Dried Dragon Fruits (Hylocereus spp.). In Proceedings of the 2nd Conference on Food Science and Technology: Mekong Delta, Vietnam (MekongFood 2): Food Safety and Food Quality in Souteast Asia: Challenges for the Next Decade, Can Tho, Vietnam, 9–12 November 2011. [Google Scholar]
- Chaurasiya, V.; Singh, J. An Analytical Study of Coupled Convective Heat and Mass Transfer with Volumetric Heating Describing Sublimation of a Porous Body under Most Sensitive Temperature Inputs: Application of Freeze-Drying. Int. J. Heat. Mass. Transf. 2023, 214, 124294. [Google Scholar] [CrossRef]
- Amanor-Atiemoh, R.; Zhou, C.; Abdullaleef Taiye, M.; Sarpong, F.; Wahia, H.; Amoa-Owusu, A.; Ma, H.; Chen, L. Effect of Ultrasound-ethanol Pretreatment on Drying Kinetics, Quality Parameters, Functional Group, and Amino Acid Profile of Apple Slices Using Pulsed Vacuum Drying. J. Food Process Eng. 2020, 43, e13347. [Google Scholar] [CrossRef]
- Feng, Y.; Ping Tan, C.; Zhou, C.; Yagoub, A.E.A.; Xu, B.; Sun, Y.; Ma, H.; Xu, X.; Yu, X. Effect of Freeze-Thaw Cycles Pretreatment on the Vacuum Freeze-Drying Process and Physicochemical Properties of the Dried Garlic Slices. Food Chem. 2020, 324, 126883. [Google Scholar] [CrossRef]
- Xu, X.; Zhang, L.; Feng, Y.; ElGasim, A.; Yagoub, A.; Sun, Y.; Ma, H.; Zhou, C. Vacuum Pulsation Drying of Okra (Abelmoschus esculentus L. Moench): Better Retention of the Quality Characteristics by Flat Sweep Frequency and Pulsed Ultrasound Pretreatment. Food Chem. 2020, 326, 127026. [Google Scholar] [CrossRef]
- Jiang, M.; Sun, J.; Obadi, M.; Bai, X.; Zhu, W. Effects of Ultrasonic Vacuum Drying on the Drying Kinetics, Dynamic Moisture Distribution, and Microstructure of Honey Drying Process. Food Sci. Technol. Int. 2021, 27, 426–440. [Google Scholar] [CrossRef] [PubMed]
- Adamchuk, V.V.; Shvidia, V.O. The effect of the vacuum drying process on the appearance of cracks in the seeds. MEAgri 2020, 83–91. [Google Scholar] [CrossRef]
- Han, J.; Liang, J.; Li, Y.; Wahia, H.; Phyllis, O.; Zhou, C.; Zhang, L.; Chen, L.; Qiao, X.; Ma, H. Vacuum Freeze Drying Combined with Catalytic Infrared Drying to Improve the Aroma Quality of Chives: Potential Mechanisms of Their Formation. Food Chem. 2024, 461, 140880. [Google Scholar] [CrossRef] [PubMed]
- Jiangsu Yutong Drying Engineering Co., Ltd. FZG/YZG Series Vacuum Dryer. Yutong Drying. Available online: https://www.china-yutong.com/list_51/293.html (accessed on 1 July 2025).
- Zhang, Z.J.; Xu, C.K.; Zhang, S.W. Experimental Investigation on Vacuum Drying Characteristics of Maize. Vacuum 2007, 4, 55–58. [Google Scholar]
- Bedoya-Corrales, L.I.; Ciro-Velasquez, H.J.; Osorio-Saraz, J.A. Vacuum Drying of Annatto Seeds (Bixaorellana): Drying Kinetics, Optimization and Stability Study. AJFST 2018, 14, 155–165. [Google Scholar] [CrossRef]
- Li, J.; Wan, J.; Zhao, Y. Design and Implementation of Cryogenic Vacuum Drying System. Food Mach. 2017, 33, 89–91. [Google Scholar] [CrossRef]
- Djordjević, M.; Djordjević, M.; Maravić, N.; Teofilović, V.; Šoronja-Simović, D.; Šereš, Z. Processing of Alfalfa Seeds by Convective Hot Air Drying, Vacuum Drying and Germination: Proximate Composition, Techno-Functional, Thermal and Structural Properties Evaluation. Food Chem. 2023, 402, 134300. [Google Scholar] [CrossRef]
- Kozanoglu, B.; Vazquez, A.C.; Chanes, J.W.; Patiño, J.L. Drying of Seeds in a Superheated Steam Vacuum Fluidized Bed. J. Food Eng. 2006, 75, 383–387. [Google Scholar] [CrossRef]
- Jokić, S.; Šumić, Z.M.; Tepic, A.; Vidovic, S. Process Optimisation of Vacuum Drying of Different Fruits. In Proceedings of the V međunarodni Simpozijum Hranom do zdravlja (V International Symposium with Food to Health), Tuzla, Bosnia and Herzegovina, 21 September 2012. [Google Scholar]
- Babić, J.; Cantalejo, M.J.; Arroqui, C. The Effects of Freeze-Drying Process Parameters on Broiler Chicken Breast Meat. LWT-Food Sci. Technol. 2009, 42, 1325–1334. [Google Scholar] [CrossRef]
- Bose, A.; Ojha, T.P. An Integrated Solar Drying System for Agricultural Crop Drying. Drying Technol. 1983, 2, 61–95. [Google Scholar]
- Chavan, A.; Vitankar, V.; Shinde, N.; Thorat, B. CFD Simulation of Solar Grain Dryer. Dry. Technol. 2021, 39, 1101–1113. [Google Scholar] [CrossRef]
- Kant, K.; Shukla, A.; Sharma, A.; Kumar, A.; Jain, A. Thermal Energy Storage Based Solar Drying Systems: A Review. Innov. Food Sci. Emerg. Technol. 2016, 34, 86–99. [Google Scholar] [CrossRef]
- Shen, H.; Zhou, J.-P.; Guan, D. Heat Transfer Analysis of Solar Based Grain Drying Bed. In Proceedings of the 2017 IEEE International Conference on Power, Control, Signals and Instrumentation Engineering (ICPCSI), Chennai, India, 21–22 September 2017; IEEE: Chennai, India, 2017; pp. 3046–3048. [Google Scholar]
- Fagunwa, A.O.; Aregbesola, O.A.; Faborode, M.O. Development of an Energy Storage Chamber to Enhance Solar Drying of Grain at Night. J. Eng. Res. Rep. 2018, 3, 1–10. [Google Scholar] [CrossRef]
- Fagunwa, A.O.; Aregbesola, O.A.; Faborode, M.O. Mathematical Model for Solar Drying of Grains. J. Eng. Res. Rep. 2019, 3, 1–18. [Google Scholar] [CrossRef]
- Asemu, A.M.; Habtu, N.G.; Delele, M.A.; Subramanyam, B.; Alavi, S. Drying Characteristics of Maize Grain in Solar Bubble Dryer. J. Food Process Eng. 2020, 43, e13312. [Google Scholar] [CrossRef]
- Rahman, M.M.; Mustayen, A.G.M.B.; Mekhilef, S.; Saidur, R. The Optimization of Solar Drying of Grain by Using a Genetic Algorithm. Int. J. Green Energy 2015, 12, 1222–1231. [Google Scholar] [CrossRef]
- Senthil, R.; Vijayan, G.; Phadtare, G.; Gupta, B. Performance Enhancements of Solar Dryers Using Integrated Thermal Energy Storage: A Review. In Lecture Notes in Mechanical Engineering, Proceedings of the Recent Advances in Mechanical Engineering, Silchar, India, 7–9 February 2021; Kumar, A., Pal, A., Kachhwaha, S.S., Jain, P.K., Eds.; Springer Nature: Singapore, 2021; pp. 355–362. ISBN 9789811596773. [Google Scholar]
- Okonkwo, C.E.; Onyeaka, H.; Olaniran, A.F.; Isaac-Bamgboye, F.J.; Nwaiwu, O.; Ukwuru, M.; Adeyanju, A.A.; Nwonuma, C.O.; Alejolowo, O.O.; Inyinbor, A.A.; et al. Changes in Flavor Profile of Vegetable Seasonings by Innovative Drying Technologies: A Review. J. Food Sci. 2024, 89, 6818–6838. [Google Scholar] [CrossRef]
- Demissie, P.; Hayelom, M.; Kassaye, A.; Hailesilassie, A.; Gebrehiwot, M.G.; Vanierschot, M. Design, Development and CFD Modeling of Indirect Solar Food Dryer. Energy Procedia 2019, 158, 3721–3726. [Google Scholar] [CrossRef]
- Sruthi, N.U.; Lohani, U.C.; Shahi, N.C.; Pandey, J.P. Process Optimization of Paddy Drying in Cross-Flow Aerated Drying Cum Storage Bin. AET 2025, 44, 7–15. [Google Scholar] [CrossRef]
- Keppler, I.; Bablena, A. Optimal Lamella Geometry for Mixed Flow Dryers. Arch. Appl. Mech. 2024, 94, 961–972. [Google Scholar] [CrossRef]
- Osodo, B.; Nyaanga, D.; Kiplagat, J. Simulation of Grain Quantity, Fan and Solar Collector Sizes for an Experimental Forced Convection Grain Dryer. Agric. Food Sci. Res. 2019, 6, 98–108. [Google Scholar] [CrossRef]
- Tertychnaya, T.N.; Shevtsov, A.A.; Kulikov, S.S. Experimental and Statistical Analysis Research of the Triticale Grain Drying Process When Countercurrent-Direct-Flow Blowing of the Grain Layer. Vestn. Voronež. Gos. Univ. Inž. Tehnol. 2021, 82, 38–46. [Google Scholar] [CrossRef]
- Mondal, H.T.; Hossain, A.; Sheikh, A.M.; Akhtaruzzaman, S.H. Energetic and Exergetic Investigation of a Mixed Flow Dryer: A Case Study of Maize Grain Drying. Dry. Technol. 2021, 39, 466–480. [Google Scholar] [CrossRef]
- Mellmann, J.; Kocsis, L.; Gottschalk, K.; Mészáros, C.; Farkas, I. Development of the Heat and Mass Transfer Model for Mixed-Flow Grain Dryer. IFAC Proceedings Volumes 2008, 41, 9591–9595. [Google Scholar] [CrossRef]
- Liu, Z.; Xu, Y.; Han, F.; Zhang, Y.; Wang, G.; Wu, Z.; Wu, W. Control Method for Continuous Grain Drying Based on Equivalent Accumulated Temperature Mechanism and Artificial Intelligence. Foods 2022, 11, 834. [Google Scholar] [CrossRef]
- Sun, X.F.; Zhu, W.X.; Li, X.L.; Fan, J.L. Effects of Heat Pump Drying Temperature and Dietary Fat on Carrot β-Carotene Bioaccessibility. Int. J. Agric. Biol. Eng. 2017, 10, 234–242. [Google Scholar] [CrossRef]
- Amantea, R.P.; Sarri, D.; Rossi, G. A System Dynamic Modeling to Evaluate Fluidized Bed Dryers under Tempering and Recirculation Strategies. Appl. Chem. Eng. 2024, 7, 3276. [Google Scholar] [CrossRef]
- Gao, R.; Yuan, L.; Yu, M.; Liu, W. Effects of Heat Pump Drying Parameters on the Volatile Flavor Compounds in Silver Carp. J. Aquat. Food Product. Technol. 2016, 25, 735–744. [Google Scholar] [CrossRef]













| Drying Technology | Efficiency | Cost | Nutrient Loss | Other Aspects | Application Range | Advantages | Limitations |
|---|---|---|---|---|---|---|---|
| Sun or Shade Drying | Low | Low (Approx. USD 10–30/tonne) | Significant loss due to weather and pests | Greatly affected by weather, requires a lot of labor, poor hygiene, vulnerable to pests | Small-scale production, low-value grains | Lowest cost, simple to operate | Weather-dependent, low efficiency, no control over temperature and humidity, significant losses |
| Drying Room | Moderate | Low (Approx. USD 50–100/tonne) | Minimal | Uneven drying, pollutes the environment, requires high energy | Small and medium-scale production, grain products | Moderate drying efficiency, low cost, suitable for small drying operations | Uneven drying, environmental pollution, high energy consumption, fuel consumption |
| Hot Air Drying | Moderate | Moderate (Approx. USD 100–200/tonne) | Minimal | High energy consumption, slower drying speed, not suitable for high-value products | Widely used for medicinal herbs, grains drying | Suitable for large-scale production, easy to operate | Low drying efficiency, uneven temperature and humidity, affects product quality |
| Microwave Drying | High | High (Approx. USD 300–500/tonne) | Significant loss | Hard to control moisture content, high energy consumption, possible surface overheating | Suitable for high moisture content materials | High efficiency, rapid, capable of deep heating, suitable for materials requiring quick drying | High cost, difficult to control moisture, risk of overheating and nutrient loss |
| Vacuum Drying | High | High (Approx. USD 200–600/tonne) | Minimal | High equipment cost, high energy consumption | Suitable for temperature-sensitive high-value foods and medicinal materials | Maximizes nutrient retention, preserves flavor and quality | High equipment cost, operational and maintenance cost, high energy consumption |
| Freeze Drying | High | High (Approx. USD 500–1000/tonne) | Minimal | High initial investment, long processing time, low energy efficiency | Suitable for high-end products like fruits, vegetables, and seeds | Best for temperature-sensitive materials, preserves nutrients and sensory quality | High equipment and maintenance costs, long drying cycle, low energy efficiency |
| Infrared Drying | High | Moderate (Approx. USD 150–300/tonne) | Minimal | Faster drying process, but limited penetration, often used in combination with other technologies | Suitable for high moisture materials, especially grains and fruits | Even heating, fast drying, suitable for materials with higher surface moisture | Limited penetration, not effective for thick or low moisture materials, typically needs to be combined with other technologies |
| Solar Drying | Medium to High | Low (Approx. USD 10–50/tonne) | Minimal to moderate (depends on drying time and temperature control) | Dependent on solar radiation, weather, and geographic location; some systems include heat storage for night-time operation | Small to medium-scale production, especially in areas with abundant sunlight | Low operating cost, eco-friendly, suitable for remote areas, can preserve nutrients better than conventional drying | Weather-dependent, drying efficiency can fluctuate, requires proper system design for optimal performance, initial setup cost |
Disclaimer/Publisher’s Note: The statements, opinions and data contained in all publications are solely those of the individual author(s) and contributor(s) and not of MDPI and/or the editor(s). MDPI and/or the editor(s) disclaim responsibility for any injury to people or property resulting from any ideas, methods, instructions or products referred to in the content. |
© 2025 by the authors. Licensee MDPI, Basel, Switzerland. This article is an open access article distributed under the terms and conditions of the Creative Commons Attribution (CC BY) license (https://creativecommons.org/licenses/by/4.0/).
Share and Cite
Yu, P.; Zhu, W.; Shen, C.; Qiao, Y.; Zhang, W.; Zhu, Y.; Gong, J.; Cai, J. Current Status of Grain Drying Technology and Equipment Development: A Review. Foods 2025, 14, 2426. https://doi.org/10.3390/foods14142426
Yu P, Zhu W, Shen C, Qiao Y, Zhang W, Zhu Y, Gong J, Cai J. Current Status of Grain Drying Technology and Equipment Development: A Review. Foods. 2025; 14(14):2426. https://doi.org/10.3390/foods14142426
Chicago/Turabian StyleYu, Pengpeng, Wenhui Zhu, Chaoping Shen, Yu Qiao, Wenya Zhang, Yansheng Zhu, Jun Gong, and Jianrong Cai. 2025. "Current Status of Grain Drying Technology and Equipment Development: A Review" Foods 14, no. 14: 2426. https://doi.org/10.3390/foods14142426
APA StyleYu, P., Zhu, W., Shen, C., Qiao, Y., Zhang, W., Zhu, Y., Gong, J., & Cai, J. (2025). Current Status of Grain Drying Technology and Equipment Development: A Review. Foods, 14(14), 2426. https://doi.org/10.3390/foods14142426

