Numerical Simulation Study on the Stable Combustion of a 660 MW Supercritical Unit Boiler at Ultra-Low Load
Abstract
1. Introduction
2. Model Creation and Simulation Condition Classification
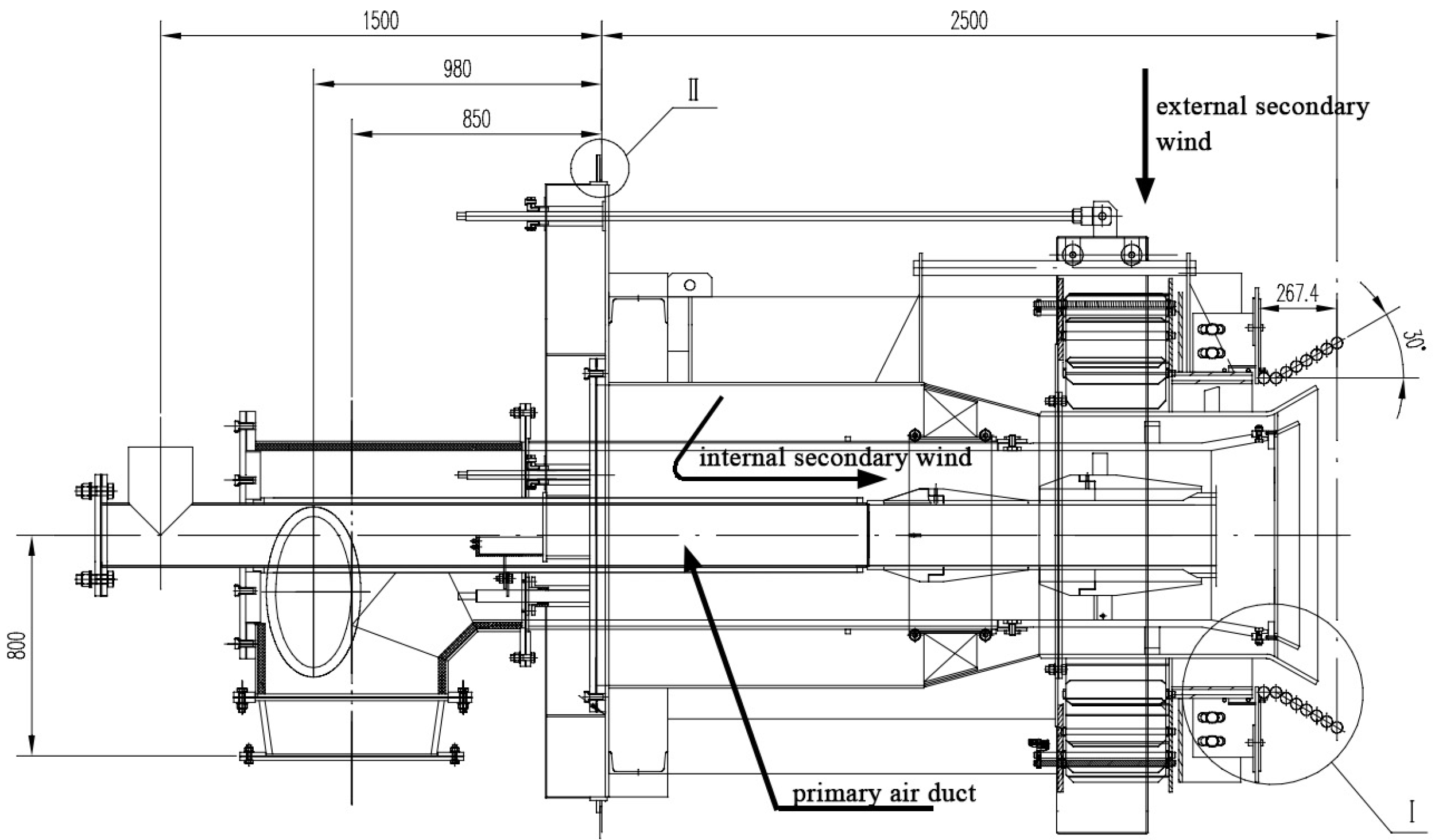
2.1. Boiler Overview
2.2. Meshing
2.3. Selection and Application of Physical Models in CFDs
2.4. Working Conditions
2.5. Grid Independence Verification and Reliability Verification
3. Results and Discussion
3.1. Investigation of a 20% Ultra-Low-Load Burner Operation Scheme for Boilers
3.2. The Impact of Coal Types on Stable Combustion
4. Conclusions
Author Contributions
Funding
Data Availability Statement
Conflicts of Interest
References
- China Information News-Release of Energy Production Data for April. 20 May 2024. Available online: http://paper.zgxxb.com.cn/pc/content/202405/20/content_41054.html (accessed on 20 May 2024).
- Zhu, G.F.; Xu, J.X.; Pan, C.; Wang, S.; Zhao, X.Y.; Tian, W.X.; Sun, X.L.; Zhang, X.; Li, H.; Bai, Y. Opportunities and challenges of coal power industry in the achievement of carbon neutrality goal. Electr. Power Technol. Environ. Prot. 2022, 38, 79–86. [Google Scholar]
- Lv, Q.G.; Chai, Z. Highly efficient and clean utilization of fossil energy under carbon peak and neutrality targets. Bull. Chin. Acad. Sci. 2022, 37, 541–548. [Google Scholar]
- Wang, W.; Xu, J.; Zhao, X.; Yuan, X.; Li, Z. Analysis on Peak Load Regulation Status Quo for Coal-fired Power Plants in China. South. Energy Constr. 2017, 4, 18–24. [Google Scholar]
- Tian, J.; Zhu, J.; Zhu, S.; Liu, J.; Zeng, X.; Ouyang, Z.; Lyu, Q. Wide load operation characteristics of a 60 t/h boiler with pulverized coal preheating. Therm. Power Gener. 2024, 53, 133–140. [Google Scholar]
- Yu, C.; Si, F.; Xiong, W.; Zhou, J.; Jiang, X. Coupled Simulation and Analysis of Low NOx Combustion and High-temperature Surfaces Heat Transfer for a Utility Boiler. Proc. CSEE 2019, 39, 3842–3850. [Google Scholar]
- Hu, Y.; Wu, X.L.; Chen, Z.C. CFD Simulation of Combustion Characteristics of Power Plant Boiler under Ultra-low Load. Energy Conserv. Technol. 2023, 41, 301–308. [Google Scholar]
- Wang, T.; Zhou, T.; Lü, J.; Wu, Y.; Zhang, T.; Ma, Y. Numerical simulation research on heat transfer characteristics of platen superheater of 660 MW coal-fired boiler. J. China Coal Soc. 2022, 47, 3860–3869. [Google Scholar]
- Ma, D.F.; He, X.; Lv, W.Z. Investigations of Combustion Stability in a 660 MW Supercritical W-Flame Boiler Under Low Load. J. Eng. Thermophys. 2022, 43, 259–266. [Google Scholar]
- Li, Z.; Zhang, Q.; Wu, X.; Ye, N.; Xu, Y.; Zhang, Z. Investigation on operating characteristics of a 660 MW high moisture lignite-fired boiler under ultra-low load operating conditions. Therm. Power Gener. 2024, 53, 82–92. [Google Scholar]
- Hong, F.; Chen, J.; Wang, R.; Long, D.; Yu, H.; Gao, M. Realization and performance evaluation for long-term low-load operation of a CFB boiler unit. Energy 2021, 214, 118877. [Google Scholar] [CrossRef]
- Wang, H.; Jin, H.; Yang, Z.; Deng, S.; Wu, X.; An, J.; Sheng, R.; Ti, S. CFD modeling of flow, combustion and NOx emission in a wall-fired boiler at different low-load operating conditions. Appl. Therm. Eng. 2024, 236, 121824. [Google Scholar] [CrossRef]
- Ma, D.; Zhang, S.; He, X.; Ding, X.; Li, W.; Liu, P. Combustion stability and NOx emission characteristics of three combustion modes of pulverized coal boilers under low or ultra-low loads. Appl. Energy 2024, 353, 121998. [Google Scholar] [CrossRef]
- Li, S.; Chen, Z.; He, E.; Jiang, B.; Li, Z.; Wang, Q. Combustion characteristics and NOx formation of a retrofitted low-volatile coal-fired 330 MW utility boiler under various loads with deep-air-staging. Appl. Therm. Eng. 2017, 110, 223–233. [Google Scholar] [CrossRef]
- Tong, B.-H.; Cheng, L.; Li, Z.-G.; Bai, X.-C. Numerical Simulation and Experimental Study on Optimal Adjustment of Stable Combustion of Subcritical Forced Circulation Boiler at 20%Low Load. J. Eng. Therm. Energy Power 2022, 37, 117–127. [Google Scholar]
- Wei, R. Numerical Simulation of Low NOx Combustion in a 300MW Coal-fired Boiler Under Deep Peaking. Master’s Thesis, North China Electric Power University, Baoding, China, 2022. [Google Scholar]
- Gürel, B.; Karaca Dolgun, G.; İpek, O.; Keçebaş, A. Combustion characteristics of low-quality lignite for different bed material sphericities in a circulating fluidized bed boiler: A numerical study. Particuology 2024, 90, 364–382. [Google Scholar] [CrossRef]
- Zeleke, D.S.; Haile, M.B. Experimental study of the transient properties of a diesel and castor biodiesel blend in a mini boiler with the optimal combustion efficiency. Eng. Res. Express 2024, 6, 015067. [Google Scholar] [CrossRef]
- Alekseenko, S.V.; Dekterev, A.A.; Maltsev, L.I.; Kuznetsov, V.A. Implementation of a three-stage scheme for the co-combustion of pulverized coal and coal-water slurry in an industrial boiler to reduce NOx emissions. Process Saf. Environ. Protect. 2023, 169, 313–327. [Google Scholar] [CrossRef]
- Coskun, G.; Parlak, Z.; Yalçınkaya, O.; Pehlivan, H.; Tür, V.; Kosova, O. Methane-fueled porous burner combustion in a domestic boiler: Experimental and numerical study. Fuel 2025, 381, 133391. [Google Scholar] [CrossRef]
- Erne, S.; Scheger, G.; Wiedemair, W. Numerical and experimental investigation of surface-stabilized combustion in a gas-fired condensing boiler. Results Eng. 2023, 17, 100738. [Google Scholar] [CrossRef]
- Kuznetsov, V.A.; Minakov, A.V.; Bozheeva, D.M.; Dekterev, A.A. Oxy-fuel combustion of pulverized coal in an industrial boiler with a tangentially fired furnace. Int. J. Greenh. Gas Control. 2023, 124, 103861. [Google Scholar] [CrossRef]
- Mazur, I.; Jagustyn, B.; Sajdak, M. The detection of ash derived from the illegal co-combustion of solid waste with coal in domestic boilers with the aid of spectrometric approaches and statistical learning. Environ. Nanotechnol. Monit. Manag. 2023, 19, 100758. [Google Scholar] [CrossRef]
- Gómez, A.; Fueyo, N.; Díez, L.I. Modelling and simulation of fluid flow and heat transfer in the convective zone of a power-generation boiler. Appl. Therm. Eng. 2008, 28, 532–546. [Google Scholar] [CrossRef]
- Shaheed, R.; Mohammadian, A.; Kheirkhah Gildeh, H. A comparison of standard k–ε and realizable k–ε turbulence models in curved and confluent channels. Environ. Fluid Mech. 2019, 19, 543–568. [Google Scholar] [CrossRef]
- Launder, B.E.; Spalding, D.B. The numerical computation of turbulent flows. Comput. Methods Appl. Mech. Eng. 1973, 3, 269–289. [Google Scholar] [CrossRef]
- Zhang, T.T.; Zhou, H.; Wang, S. An adjustment to the standard temperature wall function for CFD modeling of indoor convective heat transfer. Build. Environ. 2013, 68, 159–169. [Google Scholar] [CrossRef]
- Ansys Inc. Chapter 4: Turbulence. In ANSYS Fluent Theory Guide; Ansys Inc.: Canonsburg, PA, USA, 2021; p. 55. [Google Scholar]
- Zheng, Y.P. The Research of Numerical Simulation on Combustion Process of 2035t/h Ultra-Supercritical Boiler Based on Fluent. Master’s Thesis, Changsha University of Science & Technology, Changsha, China, 2017. [Google Scholar]
- Kobayashi, H.; Howard, J.B.; Sarofim, A.F. Coal devolatilization at high temperatures. Symp. (Int.) Combust. 1977, 16, 411–425. [Google Scholar] [CrossRef]
- Gandhi, M.B.; Vuthaluru, R.; Vuthaluru, H.; French, D.; Shah, K. CFD based prediction of erosion rate in large scale wall-fired boiler. Appl. Therm. Eng. 2012, 42, 90–100. [Google Scholar] [CrossRef]
- Field, M.A. Rate of combustion of size-graded fractions of char from a low-rank coal between 1200°K and 2000°K. Combust. Flame 1969, 13, 237–252. [Google Scholar] [CrossRef]
- Hill, S.C.; Douglas Smoot, L. Modeling of nitrogen oxides formation and destruction in combustion systems. Prog. Energy Combust. Sci. 2000, 26, 417–458. [Google Scholar] [CrossRef]
- De Soete, G.G. Overall reaction rates of NO and N2 formation from fuel nitrogen. Symp. (Int.) Combust. 1975, 15, 1093–1102. [Google Scholar] [CrossRef]
- Ti, S.; Kuang, M.; Wang, H.; Xu, G.; Niu, C.; Liu, Y.; Wang, Z. Experimental combustion characteristics and NO emissions at 50% of the full load for a 600-MWe utility boiler: Effects of the coal feed rate for various mills. Energy 2020, 196, 117128. [Google Scholar] [CrossRef]


















| Reference | Approach | Contributions |
|---|---|---|
| Hu et al. [7] | Simulation | Numerical simulation of steady combustion under 25% BMCR conditions was carried out, and the results showed that the temperature distribution of the two burners in operation was more homogeneous. |
| Wang et al. [8] | Simulation | The effect of burner swirl angle on steady combustion was investigated, and it was concluded that the optimum swirl angle was 15–30°. |
| Tian et al. [5] | Experiment | Pulverized coal preheating combustion technology was developed, realizing the efficient and low-NOx combustion of pulverized coal under ultra-low-load working conditions. |
| Ma et al. [9] | Simulation | Numerical simulation of W-type boiler at 45% low-load conditions was carried out, and they found that operating two side burners and reducing the amount of spent gas is conducive to improving the combustion stability. |
| Li et al. [10] | Simulation | A study of steady combustion at 33% low-load conditions was carried out, along with the operation of multi-story burners to maintain furnace temperature and reduce NOx at all times. |
| Hong et al. [11] | Experiment | The performance of CFB boilers at low loads was evaluated, and it was found that adjusting the primary air flow and air distribution, etc., can improve operational stability. |
| Wang et al. [12] | Simulation | Numerical simulation of steady combustion in a boiler with a minimum power of 200 MW was carried out, adjusting the air excess coefficient and adjusting the burner output power to achieve steady combustion. |
| Ma et al. [13] | Simulation | Stable combustion in low-load boilers was studied, and it was concluded that reducing oxygen improves combustion stability. |
| Li et al. [14] | Simulation and experiment | The combustion characteristics and NOx emission of a 330 MW coal-fired boiler were investigated after modification, and the results showed that the modification was effective and the NOx emission reduction was significant, and the simulation was consistent with the experimental results. |
| Tong et al. [15] | Simulation | Stable combustion at a 20 percent ultra-low load was achieved when the oxygen volume fraction in the operating condition was 12–13 percent. |
| Wei et al. [16] | Simulation | Numerical simulation to study the combustion effect of the boiler of a 300 MW unit was carried out, and an air excess coefficient of 1.25 produced the best combustion effect. |
| Gürel et al. [17] | Simulation and experiment | This study explores the combustion characteristics of different types of lignite in a circulating fluidized bed boiler (CFBB), with a focus on the impact of bed material sphericity on combustion, energy production, and emissions. |
| Zeleke et al. [18] | Experiment | The transient characteristics of diesel and castor biodiesel blended fuel in a small boiler were studied experimentally with the aim of optimizing combustion efficiency. |
| Alekseenko et al. [19] | Simulation | The co-combustion process of coal–water slurry (CWS) and pulverized coal fuel (PCF) in an E500 pilot boiler when using a staged afterburning scheme was investigated based on numerical simulation. |
| Coskun et al. [20] | Simulation and experiment | This study focuses on experimental and numerical investigations of methane–air mixture combustion using a porous burner made of metal fiber material. |
| Erne et al. [21] | Simulation | The effective diffusion due to dispersive flow in porous media is critical for accurately capturing the reaction zone, thus preventing an overprediction of flame temperature and NO concentration. |
| Kuznetsov et al. [22] | Simulation | Numerical studies of the processes of oxy-fuel combustion of pulverized coal (PC) in an industrial BKZ 500–140–1 boiler (with a capacity of about 400 MW) were carried out. |
| Mazur et al. [23] | Simulation and experiment | A unique approach and algorithm for the classification of wastes (solid ash) and the identification of dangerous compounds that may originate from waste co-combustion were created and presented in this work. |
| Ingredient | Notation | Unit | Content |
|---|---|---|---|
| Carbon (received basis) | Car | % | 54.2 |
| Hydrogen (received base) | Har | % | 3.47 |
| Oxygen (received base) | Oar | % | 3.41 |
| Nitrogen (received basis) | Nar | % | 0.96 |
| Sulfur (received base) | Sar | % | 1 |
| Total moisture | Mar | % | 8.1 |
| Ash | Aar | % | 28.86 |
| Moisture (air-dry basis) | Mad | % | 1.05 |
| Volatile matter (ashless dry basis) | Vdaf | % | 26.396 |
| Inferior calorific value (received base) | QLHV | kJ/kg | 21,040 |
| Physical Quantity | Unit | 20% Load |
|---|---|---|
| Primary air temperature | °C | 80 |
| Secondary air temperature | °C | 276 |
| Primary wind speed | m/s | 27 |
| Secondary air velocity | m/s | 35 |
| Amount of coal consumed | t/h | 89.28 |
| Wall-mounted wind angle | ° | 20 |
| External secondary air cyclone angle | ° | 30 |
| Physical Parameter | Units | BMCR |
|---|---|---|
| Superheated steam flow rate | t/h | 2060 |
| Superheater outlet steam pressure | MPa | 26.15 |
| Superheater outlet steam temperature | °C | 605 |
| Reheated steam flow rate | t/h | 1659.1 |
| Reheater inlet steam pressure | MPa | 5.33 |
| Reheater outlet steam pressure | MPa | 5.14 |
| Reheater inlet steam temperature | °C | 362 |
| Reheater outlet steam temperature | °C | 603 |
| Coal economiser inlet feedwater temperature | °C | 297 |
| Primary air temperature | °C | 70 |
| Secondary air temperature | °C | 320 |
| Primary wind speed | m/s | 23 |
| Secondary air velocity | m/s | 37 |
| Amount of coal consumed | t/h | 254.66 |
| Projects | Simulation Data | Measurement Data | Deviation (%) |
|---|---|---|---|
| maximum temperature (K) | 2040 | 2070 | 1.45 |
| minimum temperature (K) | 353 | 338 | 4.25 |
| maximum velocity (m/s) | 39.2 | 43.9 | 10.7 |
| Ingredient | Notation | Unit | Coal Type 1 | Coal Type 2 | Coal Type 3 | Coal Type 4 |
|---|---|---|---|---|---|---|
| Carbon (received base) | Car | % | 54.2 | 54 | 58.56 | 54.18 |
| Hydrogen (received base) | Har | % | 3.47 | 2.9 | 3.36 | 2.44 |
| Oxygen (received base) | Oar | % | 3.41 | 4.5 | 7.28 | 1.53 |
| Nitrogen (received base) | Nar | % | 0.96 | 1 | 0.79 | 0.86 |
| Sulfur (received base) | Sar | % | 1 | 1.6 | 0.63 | 1.84 |
| Total moisture | Mar | % | 8.1 | 8 | 9.61 | 6.6 |
| Ash | Aar | % | 28.86 | 28 | 19.77 | 32.55 |
| Moisture (air-dry base) | Mad | % | 1.05 | 1.8 | ||
| Volatile matter (ashless dry basis) | Vdaf | % | 26.396 | 22.188 | 32.314 | 14.36 |
| Lower heating value | QLHV | kJ/kg | 21,040 | 21,000 | 22,440 | 20,800 |
| Ingredient | Notation | Unit | Coal Type 5 | Coal Type 6 |
|---|---|---|---|---|
| Carbon (received basis) | Car | % | 56.77 | 58.6 |
| Hydrogen (received base) | Har | % | 3.8 | 3.36 |
| Oxygen (received base) | Oar | % | 3.58 | 6.1 |
| Nitrogen (received basis) | Nar | % | 1.134 | 0.7 |
| Sulfur (received base) | Sar | % | 1.066 | 0.64 |
| Total moisture | Mar | % | 7.9 | 8.5 |
| Ash | Aar | % | 25.75 | 22.1 |
| Moisture (air-dry basis) | Mad | % | 1.05 | 1.8 |
| Volatile matter (ashless dry basis) | Vdaf | % | 19.4 | 19.8 |
| Inferior calorific value (received base) | QLHV | kJ/kg | 20,940 | 22,500 |
Disclaimer/Publisher’s Note: The statements, opinions and data contained in all publications are solely those of the individual author(s) and contributor(s) and not of MDPI and/or the editor(s). MDPI and/or the editor(s) disclaim responsibility for any injury to people or property resulting from any ideas, methods, instructions or products referred to in the content. |
© 2024 by the authors. Licensee MDPI, Basel, Switzerland. This article is an open access article distributed under the terms and conditions of the Creative Commons Attribution (CC BY) license (https://creativecommons.org/licenses/by/4.0/).
Share and Cite
Yang, K.; Li, Z.; Cao, X.; Du, T.; Liu, L. Numerical Simulation Study on the Stable Combustion of a 660 MW Supercritical Unit Boiler at Ultra-Low Load. Processes 2024, 12, 2573. https://doi.org/10.3390/pr12112573
Yang K, Li Z, Cao X, Du T, Liu L. Numerical Simulation Study on the Stable Combustion of a 660 MW Supercritical Unit Boiler at Ultra-Low Load. Processes. 2024; 12(11):2573. https://doi.org/10.3390/pr12112573
Chicago/Turabian StyleYang, Kaiyu, Zhengxin Li, Xinsheng Cao, Tielin Du, and Lang Liu. 2024. "Numerical Simulation Study on the Stable Combustion of a 660 MW Supercritical Unit Boiler at Ultra-Low Load" Processes 12, no. 11: 2573. https://doi.org/10.3390/pr12112573
APA StyleYang, K., Li, Z., Cao, X., Du, T., & Liu, L. (2024). Numerical Simulation Study on the Stable Combustion of a 660 MW Supercritical Unit Boiler at Ultra-Low Load. Processes, 12(11), 2573. https://doi.org/10.3390/pr12112573

