Laplace Transform-Based Modelling, Surge Energy Distribution, and Experimental Validation of a Supercapacitor Transient Suppressor
Abstract
:1. Introduction
1.1. Transient Protection Fundamentals and TPD Components
1.2. Supercapacitors and Their Non-Traditional Applications
2. Electrochemical Dual-Layer Capacitors and EDLC-based Transient Suppression
2.1. Electrochemical Dual-Layer Capacitors for Surge Suppression
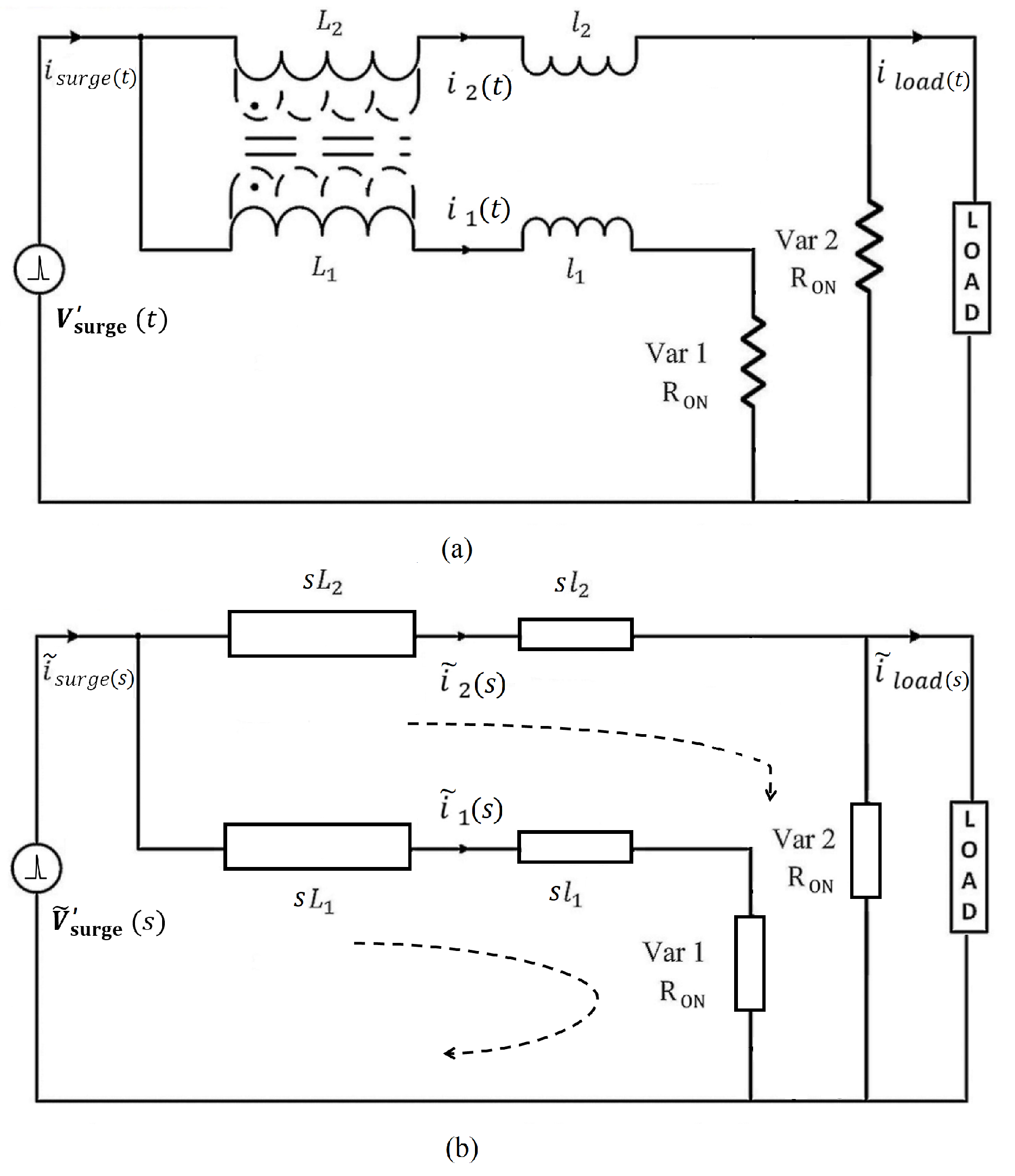
2.2. Supercapacitor Transient Suppressor and Its Magnetic Core
- For a power line transient where the surge current (i) instantaneously rises, the inductor induces a voltage proportional to that will appear as an opposing voltage barrier to the incoming surge.
- An inductor generates a high series impedance of against high-frequency transients. Compared to the 50/60 Hz power line frequency, the inductive impedance at higher-order frequencies is 400–20,000 times greater.
- Given a suitable magnetic core, an inductor can store transient energy as per , where surge-based magnetic flux is stored inside the core, safeguarding the load side.
2.3. Importance of Laplace Transforms in Transient Modelling
3. Analysis of Lightning Surge Simulator in the S-Domain
LSS Internal Generation Circuit in the S-Domain
4. Laplace Validation of STS Transient Propagation
4.1. Fitting a Model for the LSS-6230 Output
4.2. Linearised Varistor Model for STS Var1 and Var2

4.3. Frequency-Domain Analysis of the Laplace-Transformed STS Circuit
4.4. Validation of Transient Propagation through the STS Coupled Inductor
5. Estimation of Transient Energy Distribution in STS Circuit Components
5.1. Energy Absorbed by the Magnetic Core
5.2. Energy Dissipation in Varistors
5.3. Energy Dissipated by the SC Sub-Circuit
5.4. Additional Surge Losses and Comparison of Transient Energy Distribution Patterns
6. Conclusions
Funding
Institutional Review Board Statement
Informed Consent Statement
Data Availability Statement
Conflicts of Interest
Abbreviations
| AC | Alternating Current |
| EUT | Equipment Under Test |
| EC | Electrolytic Capacitor |
| EDLC | Electrochemical Dual-Layer Capacitor |
| EMI | Electromagnetic Interference |
| ESR | Equivalent Series Resistance |
| HC | Hybrid Capacitor |
| LSS | Lightning Surge Simulator |
| LT | Laplace Transform |
| NLD | Non-Linear Device |
| GDT | Gas Discharge Tube |
| BBD | Bidirectional Break-over Diode |
| MOV | Metal Oxide Varistor |
| PC | Pseudo Capacitor |
| RMS | Root Mean Square |
| SC | Supercapacitor |
| SMART TViQ | Commercial Implementation of STS Technique |
| STS | Supercapacitor Transient Suppressor |
| THY | Thyristor |
| TPD | Transient Protector Device |
| TVS | Transient Voltage Suppressor |
| Var1 and Var2 | Varistor 1 and Varistor 2 of the STS Circuit |
References
- Dranetz, T. The Dranetz Field Handbook for Power Quality Analysis; Dranetz Technologies Incorporated: Brockton, MA, USA, 2020. [Google Scholar]
- Seksena, S.B.L.; Kaustuv, D. Fundamentals of Electrical Engineering; Cambridge University Press: Cambridge, UK, 2018. [Google Scholar]
- Fuchs, E.F.; Masoum, M.A.S. Power Quality in Power Systems, Electrical Machines, and Power-Electronic Drives, 3rd ed.; The Academic Press: Boston, MA, USA, 2023. [Google Scholar]
- Targosz, R.; Manson, J. Pan-European power quality survey. In Proceedings of the 2017 9th International Conference on Electrical Power Quality and Utilisation, Barcelona, Spain, 9–11 October 2017; pp. 1–6. [Google Scholar] [CrossRef]
- Barnes, J.R. (Ed.) Transient Suppressors and Surge Suppressors. In Robust Electronic Design Reference Book; Springer: Berlin/Heidelberg, Germany, 2019. [Google Scholar]
- Joffe, E.B.; Lock, K. Grounds for Grounding: A Handbook from Circuits to Systems; John Wiley: Chichester, UK, 2023. [Google Scholar]
- IEEE Std C62.42.0-2016; IEEE Guide for the Application of Surge-Protective Components in Surge-Protective Devices and Equipment Ports—Overview. IEEE: New York, NY, USA, 2017; pp. 1–66. [CrossRef]
- Kularatna, N.; Ross, A.S.; Fernando, J.; James, S. Design of Transient Protection Systems; Elsevier: Amsterdam, The Netherlands, 2019; pp. 1–16. [Google Scholar]
- IEEE Std C62.42.2–2022; IEEE Guide for the Application of Surge-Protective Components in Surge-Protective Devices and Equipment Ports—Part 2: Metal- Oxide Varistors (MOVs). IEEE: New York, NY, USA, 2022; pp. 1–60. [CrossRef]
- IEEP62.42.1/D3; IEEE Draft Guide for the Application of Surge-Protective Components in Surge Protective Devices and Equipment Ports—Part 1: Gas Discharge Tubes (GDTs). IEEE: New York, NY, USA, 2014; pp. 1–40.
- HBD855/D, 2006:11; Thyristor theory and design considerations. On Semiconductor Publications: Santa Clara, CA, USA, 2006.
- TVS Diodes. Littelfuse Corporation. 2023. Available online: https://www.littelfuse.com/products/tvs-diodes (accessed on 10 July 2023).
- Adedoja, O.S.; Sadiku, E.R.; Hamam, Y. An Overview of the Emerging Technologies and Composite Materials for Supercapacitors in Energy Storage Applications. Polymers 2023, 15, 2272. [Google Scholar] [CrossRef] [PubMed]
- ESD-SCAP Catalogue; SAMWHA Capacitor Co. Ltd.: Yongin-si, Republic of Korea, 2022.
- Kularatna, N.; Gunawardane, K. Energy Storage Devices for Renewable Energy-Based Systems: Rechargeable Batteries and Supercapacitors; Elsevier Academic Press: Waltham, MA, USA, 2021. [Google Scholar]
- Reddy, R.M.; Das, M.; Chauhan, N. Novel Battery-Supercapacitor Hybrid Energy Storage System for Wide Ambient Temperature Electric Vehicles Operation. In IEEE Transactions on Circuits and Systems II: Express Briefs; IEEE: New York, NY, USA, 2023; Volume 70, pp. 2580–2584. [Google Scholar] [CrossRef]
- Yin, Z.; Han, M.; Du, Y.; Zhang, Z. A practical approach for ride through of super capacitor energy storage based ASD system. In Proceedings of the IEEE Transmission Distribution Conference & Exhibition, Dallas, TX, USA, 21–24 May 2006; pp. 744–746. [Google Scholar]
- Automotive Applications for Supercapacitors and Ultra-Capacitors: Cap-XX (2021) CAP. Available online: https://www.cap-xx.com/applications/auto/ (accessed on 10 July 2023).
- Kumar, S.; Agrawal, A.; Gupta, R. Power Balance for WTG-Solar PV Fed DC Microgrids with Battery and Supercapacitor Support. In Proceedings of the 2018 IEEE International Conference on Power Electronics, Drives and Energy Systems (PEDES), Chennai, India, 18–21 December 2018; pp. 1–6. [Google Scholar] [CrossRef]
- Kularatna, N.; Jayananda, D. Supercapacitor-Based Long Time-Constant Circuits: A Unique Design Opportunity for New Power Electronic Circuit Topologies. IEEE Ind. Electron. Mag. 2020, 14, 40–56. [Google Scholar] [CrossRef]
- Gunawardane, K.; Kularatna, N. Supercapacitor-Assisted Low dropout Regulator Technique: A new design approach to achieve highefficiency linear DC-DC converters. IET Power Electron. 2017, 11, 229–238. [Google Scholar] [CrossRef]
- Fernando, J.; Kularatna, N.; Silva, S.; Silva Thotabaddadurage, S. Supercapacitor assisted surge absorber technique: High performance transient surge protectors for consumer electronics. IEEE Power Electron. Mag. 2022, 9, 48–60. [Google Scholar] [CrossRef]
- Gurusinghe, N. Supecapacitor-Assisted Temperature Modification Apparatus (SCATMA) and Fast Supercapacitor Charger. Ph.D.Thesis, University of Waikato, Hamilton, New Zealand, 2016. [Google Scholar]
- Udathenne Gedara, D.U.K.J. Supercapacitor assisted LED (SCALED) Converter Technique for Solar Powered DC-Microgrids. Ph.D.Thesis, The University of Waikato, Hamilton, New Zealand, 2020. [Google Scholar]
- Raza, W.; Ali, F.; Raza, N.; Luo, Y.; Kim, K.; Yang, J.; Kumar, S.; Mehmood, A.; Kwon, E. Recent advancements in supercapacitor technology. Nano Energy 2018, 52, 441–473. [Google Scholar] [CrossRef]
- Lamba, P.; Singh, P.; Singh, P.; Singh, P.; Bharti; Kumar, A.; Gupta, M.; Kumar, Y. Recent advancements in supercapacitors based on different electrode materials: Classifications, synthesis methods and comparative performance. J. Energy Storage 2022, 48, 103871. [Google Scholar] [CrossRef]
- Conway, B.E. Electrochemical Supercapacitors: Scientific Fundamentals and Technological Applications; Springer: New York, NY, USA, 2013. [Google Scholar]
- Silva Thotabaddadurage, S.U.; Kularatna, N.; Steyn-Ross, D.A. Optimization of Supercapacitor Assisted Surge Absorber (SCASA) Technique: A New Approach to Improve Surge Endurance Using Air-Gapped Ferrite Cores. Energies 2021, 14, 4337. [Google Scholar] [CrossRef]
- Kularatna, N.; Fernando, J.; Pandey, A.; James, S. Surge capability testing of supercapacitor families using a lightning surge simulator. IEEE Trans. Ind. Electron. 2011, 58, 4942–4949. [Google Scholar] [CrossRef]
- Silva Thotabaddadurage, S.U. Permeance Based Modelling, Design and Optimization of Supercapacitor Assisted Surge Absorber (SCASA). Ph.D.Thesis, The University of Waikato, Hamilton, New Zealand, 2021. Available online: https://hdl.handle.net/10289/14602 (accessed on 1 January 2020).
- Lu, Q.; Chen, J.G.; Xiao, J.Q. Nanostructured electrodes for high performance pseudo-capacitors. Angew. Chem. Int. Ed. 2013, 52, 1882–1889. [Google Scholar] [CrossRef] [PubMed]
- Muzaffar, A.; Basheer, M.; Deshmukh, K.; Thirumalai, J. A review on recent advances in hybrid supercapacitors: Design, fabrication and applications. Renew. Sustain. Energy Rev. 2019, 101, 123–145. [Google Scholar] [CrossRef]
- Fernando, J. Supercapacitor-Assisted Surge Absorber (SCASA) and Supercapacitor Surge Modelling. Ph.D. Thesis, The University of Waikato, Hamilton, New Zealand, 2016. [Google Scholar]
- Udayanga, S.T.S.; Kokuhennadige, S.; Fernando, J.; Kularatna, N.; Steyn-Ross, D.A. Supercapacitor assisted surge absorber (SCASA) technique: Selection of magnetic components based on permeance. In Proceedings of the 2021 IEEE Applied Power Electronics Conference and Exposition (APEC), Phoenix, AZ, USA, 14–17 June 2021; pp. 2299–2304. [Google Scholar] [CrossRef]
- Kularatna, N.; Fernando, J.; Pandey, A. Surge endurance capability testing of supercapacitor families. In Proceedings of the 36th Annual IECON 2010 Conference of IEEE Industrial Electronics Society, 7–10 November 2010; pp. 1858–1863. [Google Scholar]
- Udayanga, S.T.S.; Kularatna, N.; Steyn-Ross, D.A. Permeance based model for the coupled-inductor utilized in the supercapacitor assisted surge absorber (SCASA) and its experimental validation. In Proceedings of the 2020 2nd IEEE International Conference on Industrial Electronics for Sustainable Energy Systems (IESES), Cagliari, Italy, 1–3 September 2020; pp. 267–272. [Google Scholar] [CrossRef]
- Sadeeshvara, S.T.; Kularatna, N.; Steyn-Ross, D.A. Investigating the impact of ferrite magnetic cores on the performance of supercapacitor assisted surge absorber (SCASA) technique. In Proceedings of the 2019 IEEE 28th International Symposium on Industrial Electronics (ISIE), Vancouver, BC, Canada, 12–14 June 2019; pp. 130–135. [Google Scholar] [CrossRef]
- Silva Thotabaddadurage, S.U.; Kularatna, N.; Steyn-Ross, D.A. Permeance Based Design and Analysis of Supercapacitor Assisted Surge Absorber for Magnetic Component Selection. IEEE Trans. Ind. Electron. 2023, 70, 3593–3603. [Google Scholar] [CrossRef]
- Thor Technologies—STViQ/3 SMART TViQ. 2018. Available online: https://www.thortechnologies.com.au/product/stviq3/ (accessed on 22 April 2023).
- Fernando, J.; Kularatna, N. A supercapacitor based enhancement technique for stand-alone surge protection circuits. In Proceedings of the 2013 IEEE International Symposium on Industrial Electronics, Taipei, Taiwan, 28–31 May 2013; pp. 1–6. [Google Scholar] [CrossRef]
- Magnetics Inc. Kool Mu Powder Cores, Mag-inc.com. 2023. Available online: https://www.mag-inc.com/products/powder-cores/kool-mu-cores (accessed on 26 January 2023).
- Magnetics Inc. ‘2021 Magnetics Powder Core Catalogue’, Mag-inc.com. 2021. Available online: https://www.maginc.com/Design/Technical-Documents/Powder-Core-Documents (accessed on 28 January 2023).
- Thotabaddadurage, S.U.S.; Kularatna, N.; Steyn-Ross, D.A. Importance of Leakage Magnetic Field and Fringing Flux in Surge Protector Design. IEEE Trans. Ind. Appl. 2023, 59, 289–299. [Google Scholar] [CrossRef]
- Silva, S.; Kularatna, N.; Steyn-Ross, D.A. Magnetic Design Aspects of Coupled-Inductor Topologies for Transient Suppression. Electronics 2023, 12, 246. [Google Scholar] [CrossRef]
- Su, Q. Electromagnetic Transients in Transformer and Rotating Machine Windings; Information Science Reference: Kyiv, Ukraine, 2013. [Google Scholar]
- IEC 61000-4-5; Electromagnetic Compatibility (EMC)—Art 4–5: Testing and Measurement Techniques—Surge Immunity Test. International Electrotechnical Commission: Geneva, Switzerland, 2014.
- IEEE Std C62.41.2-2002; IEEE Recommended Practice on Characterization of Surges in Low-Voltage (1000 V and Less) AC Power Circuits. IEEE: New York, NY, USA, 2003.
- NoiseKen Laboratories. Lightning Surge Simulator LSS-6230 Series; Technical Report; compliant with IEC61000-4-5 Edition-3 requirements; NoiseKen Laboratory Co. Ltd.: Sagamihara, Japan, 2014. [Google Scholar]
- MathWorks Inc. Symbolic Math Toolbox for Use with MATLAB: User’s Guide. In MATLAB Handbooks; MathWorks, Incorporated: Natick, MA, USA, 2022. [Google Scholar]
- Littelfuse Inc. Ultra MOV Varistor Series: Radial Lead Varistors. 2020. Available online: https://www.littelfuse.com/~/media/electronics/datasheets/varistors/ (accessed on 28 December 2022).
- AN9767.1; Littelfuse Varistors—Basic Properties, Terminology and Theory. Littlefuse Co-operation: Chicago, IL, USA, 1999.
- Chen, H.; Du, Y. A comprehensive study on the non-linear behaviour of metal oxide varistors. In Proceedings of the 2016 33rd International Conference on Lightning Protection (ICLP), Estoril, Portugal, 25–30 September 2016; pp. 1–5. [Google Scholar]
- Maytum, M. There’s an “R” in “VARISTOR”. 2020. Available online: https://incompliancemag.com/article/theres-an-r-in-varistor/ (accessed on 24 November 2022).
- Bossche, A.; Valchev, V. Inductors and Transformers for Power Electronics; Taylor & Francis: New York, NY, USA, 2018. [Google Scholar]
- Schiff, J.L. The Laplace Transform: Theory and Applications. Undergraduate Texts in Mathematics; Springer: New York, NY, USA, 2013. [Google Scholar]
- Alonzo, R.J. Electrical Codes, Standards, Recommended Practices and Regulations: An Examination of Relevant Safety Considerations; Elsevier Science: Amsterdam, The Netherlands, 2009. [Google Scholar]
- UL 1449; UL Standard for Surge Protective Devices, 5th ed. Underwriters Laboratories Inc.: Brooklyn, IL, USA, 2021.
- Khanmiri, D.T.; Ball, R.; Lehman, B. Degradation Effects on Energy Absorption Capability and Time to Failure of Low Voltage Metal Oxide Varistors. IEEE Trans. Power Deliv. 2017, 32, 2272–2280. [Google Scholar] [CrossRef]




















| Suppression Element | Advantages | Disadvantages | Expected Life |
|---|---|---|---|
| Gas Tube | Very high current handling capability | Very high firing voltage | Limited |
| Finite life cycle | |||
| Low capacitance | Slow response times | ||
| High insulation resistance | Non-restoring under DC | ||
| MOV | High current handling capability | Gradual degradation | Medium-Long |
| Better voltage clamping | Relatively high clamping voltage | ||
| Broad current spectrum | High capacitance | ||
| Broad voltage spectrum | |||
| TVS Diode | Low clamping voltage | Limited surge current rating | Long |
| Extremely fast response time | High capacitance for low-voltage types | ||
| Broad voltage spectrum | High cost | ||
| Easy power dissipation | |||
| TVS Thyristor | Fast response time | Non-restoring under DC | Long |
| High current handling capability | Narrow voltage range | ||
| Less degradation | Turn-off delay time | ||
| Small size | High cost | ||
| Supercapacitors (EDLCs) | Transient withstanding capability | Low DC voltage rating | Very long |
| Less degradation | Cannot be directly placed across 230 V | ||
| Low ESR | |||
| Low temperature rise |
| Characteristics | Capacitor | Supercapacitor | Battery |
|---|---|---|---|
| Specific energy (Wh kg−1) | <0.1 | Up to 1091 | Up to 1606 |
| Specific power (W kg−1) | >10,000 | Up to 196,000 | <1000 |
| Discharge time | 10−6–10−3 s | s to min | 0.03–3 h |
| Charge time | 10−6–10−3 s | s to min | 1–5 h |
| Coulombic efficiency (%) | About 100 | Up to 99 | 70–85 |
| Cycle life | Almost infinite | >500,000 | About 1000 |
| Charge storage determinants | Electrode area and dielectric | Microstructure of electrode and electrolyte | Thermodynamics and active mass |
| Supercapacitor Characteristics Layer | Electrical Double Capacitors (EDLCs) | Pseudo-Capacitors (PCs) | Hybrid Capacitors (HCs) |
|---|---|---|---|
| Power density | High | Low | Medium |
| Energy density | Relatively low | High | Medium |
| Life time/Cycling stability | Long | Low | Medium |
| Electrode symmetry/asymmetry | Symmetrical | Symmetrical or Asymmetrical | Asymmetrical |
| Usability in surge protectors | Usable | Highly limited | Highly limited |
| Estimated Energy Component | Transient Energy Absorption/Dissipation | Percentage of Estimated Energy |
|---|---|---|
| Primary coil: Ep | 16 J | 20% |
| Secondary coil: Es | 2 J | 2.50% |
| Varistor 1: E1 | 40 J | 49% |
| Varistor 2: E2 | 2 J | 2.50% |
| 1 High-power resistor: ER | 1.3 J | 1.60% |
| Path resistance: Epath | 18 J | 22% |
Disclaimer/Publisher’s Note: The statements, opinions and data contained in all publications are solely those of the individual author(s) and contributor(s) and not of MDPI and/or the editor(s). MDPI and/or the editor(s) disclaim responsibility for any injury to people or property resulting from any ideas, methods, instructions or products referred to in the content. |
© 2023 by the author. Licensee MDPI, Basel, Switzerland. This article is an open access article distributed under the terms and conditions of the Creative Commons Attribution (CC BY) license (https://creativecommons.org/licenses/by/4.0/).
Share and Cite
Silva Thotabaddadurage, S. Laplace Transform-Based Modelling, Surge Energy Distribution, and Experimental Validation of a Supercapacitor Transient Suppressor. Technologies 2023, 11, 173. https://doi.org/10.3390/technologies11060173
Silva Thotabaddadurage S. Laplace Transform-Based Modelling, Surge Energy Distribution, and Experimental Validation of a Supercapacitor Transient Suppressor. Technologies. 2023; 11(6):173. https://doi.org/10.3390/technologies11060173
Chicago/Turabian StyleSilva Thotabaddadurage, Sadeeshvara. 2023. "Laplace Transform-Based Modelling, Surge Energy Distribution, and Experimental Validation of a Supercapacitor Transient Suppressor" Technologies 11, no. 6: 173. https://doi.org/10.3390/technologies11060173
APA StyleSilva Thotabaddadurage, S. (2023). Laplace Transform-Based Modelling, Surge Energy Distribution, and Experimental Validation of a Supercapacitor Transient Suppressor. Technologies, 11(6), 173. https://doi.org/10.3390/technologies11060173
