Testing of the N2O/HDPE Vortex Flow Pancake Hybrid Rocket Engine with Augmented Spark Igniter
Abstract
:1. Introduction
1.1. Hybrid Rocket Engines for In-Space Applications
1.2. Vortex Flow Pancake and End-Burning Hybrid Rocket Engines
1.3. Ignition Methods for In-Space Hybrids
1.4. Propellants Selection and Study Objectives
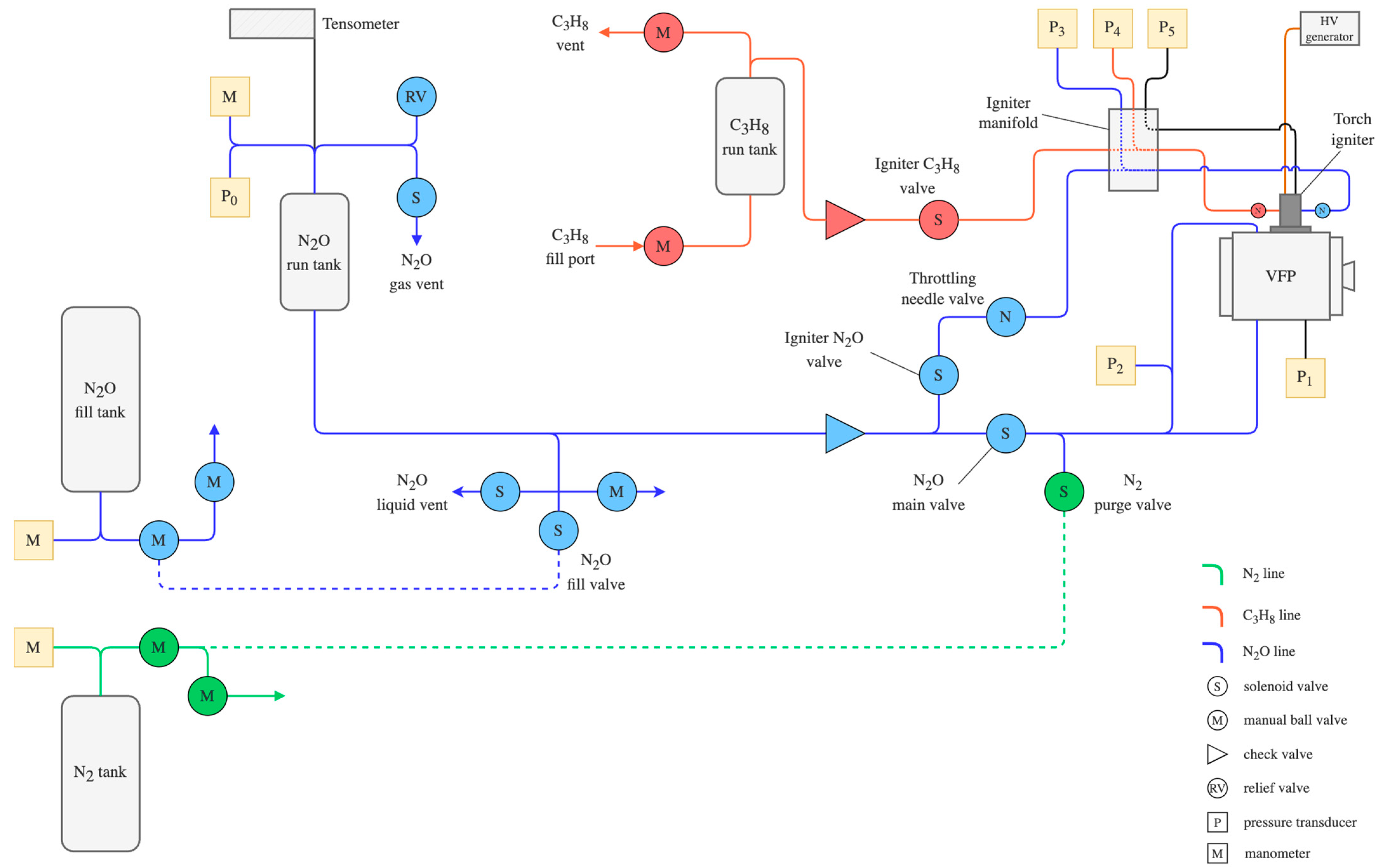
2. Experimental Setup
2.1. Vortex Flow Pancake Hybrid Rocket Engine Design
2.2. Torch Igniter Design
2.3. Test Facility
3. Results and Discussion
3.1. Torch Igniter Testing
3.2. Hot-Fire Testing
3.3. Ignition Time
3.4. Regression Rate
4. Conclusions
Author Contributions
Funding
Data Availability Statement
Conflicts of Interest
References
- Anflo, K.; Crowe, B. In-space demonstration of an ADN-based propulsion system. In Proceedings of the 47th AIAA/ASME/SAE/ASEE Joint Propulsion Conference & Exhibit, San Diego, CA, USA, 31 July–3 August 2011; p. 5832. [Google Scholar] [CrossRef]
- Masse, R.; Allen, M.; Spores, R.; Driscoll, E.A. AF-M315E propulsion system advances and improvements. In Proceedings of the 52nd AIAA/SAE/ASEE Joint Propulsion Conference, Salt Lake City, UT, USA, 25–27 July 2016; pp. 1–10. [Google Scholar] [CrossRef]
- Whitmore, S.A. Nytrox as “Drop-in” replacement for gaseous oxygen in smallsat hybrid propulsion systems. Aerospace 2020, 7, 43. [Google Scholar] [CrossRef]
- Pokrupa, N.; Anflo, K.; Svensson, O. Spacecraft system level design with regards to incorporation of a new green propulsion system. In Proceedings of the 47th AIAA/ASME/SAE/ASEE Joint Propulsion Conference & Exhibit, San Diego, CA, USA, 31 July–3 August 2011; p. 6129. [Google Scholar] [CrossRef]
- Karabeyoglu, A.; Stevens, J.; Geyzel, D.; Cantwell, B.; Micheletti, D. High Performance Hybrid Upper Stage Motor. In Proceedings of the 47th AIAA/ASME/SAE/ASEE Joint Propulsion Conference & Exhibit, San Diego, CA, USA, 31 July–3 August 2011. American Institute of Aeronautics and Astronautics. [Google Scholar] [CrossRef]
- Kamps, L.; Hirai, S.; Nagata, H. Hybrid Rockets as Post-Boost Stages and Kick Motors. Aerospace 2021, 8, 253. [Google Scholar] [CrossRef]
- Lestrade, J.Y.; Anthoine, J.; Musker, A.J.; Lecossais, A. Experimental demonstration of an end-burning swirling flow hybrid rocket engine. Aerosp. Sci. Technol. 2019, 92, 1–8. [Google Scholar] [CrossRef]
- Jens, E.T.; Karp, A.C.; Nakazono, B.; Eldred, D.; Devost, M.; Vaughan, D. Design of a Hybrid CubeSat Orbit Insertion Motor. In Proceedings of the 52nd AIAA/SAE/ASEE Joint Propulsion Conference, Salt Lake City, UT, USA, 25–27 July 2016; pp. 1–19. [Google Scholar] [CrossRef]
- Martin, F.; Chapelle, A.; Lemaire, F. Promising Space Transportation Applications Using Hybrid Propulsion. In Proceedings of the 4th European Conference for Aerospace Sciences (EUCASS), Saint Petersburg, Russia, 4–8 July 2011; pp. 25–28. [Google Scholar]
- Rice, E.E.; Gramer, D.J.; St. Clair, C.P.; Chiaverini, M.J. MARS ISRU CO/O2 Rocket Engine Development and Testing. In Proceedings of the Seventh International Workshop on Microgravity Combustion and Chemically Reacting Systems, Cleveland, OH, USA, 3–6 June 2003; Available online: http://ntrs.nasa.gov/search.jsp?R=20040053504 (accessed on 1 August 2023).
- Casalino, L.; Masseni, F.; Pastrone, D. Optimal Design of Electrically Fed Hybrid Mars Ascent Vehicle. Aerospace 2021, 8, 181. [Google Scholar] [CrossRef]
- Whitmore, S.A.; Merkley, S.L.; Spurrier, Z.S.; Walker, S.D. Development of a Power Efficient, Restartable, “Green” Propellant Thruster for Small Spacecraft and Satellites. In Proceedings of the 29th Conference on Small Satellites, Logan, UT, USA, 8–13 August 2015. [Google Scholar]
- Whitmore, S.A. Additively Manufactured Acrylonitrile-Butadiene-Styrene–Nitrous-Oxide Hybrid Rocket Motor with Electrostatic Igniter. J. Propuls. Power 2015, 31, 1217–1220. [Google Scholar] [CrossRef]
- Jens, E.T.; Karp, A.C.; Rabinovitch, J.; Nakazono, B.; Conte, A.; Vaughan, D.A. Design of interplanetary hybrid cubesat and smallsat propulsion systems. In Proceedings of the 2018 Joint Propulsion Conference, Cincinnati, OH, USA, 9–11 July 2018; pp. 1–18. [Google Scholar] [CrossRef]
- Jens, E.T.; Karp, A.C.; Wiliams, K.; Nakazono, B.; Rabinovitch, J.; Dyrda, D.; Mechentel, F. Low pressure ignition testing of a hybrid smallsat motor. In Proceedings of the AIAA Propulsion and Energy 2019 Forum, Indianapolis, IN, USA, 19–22 August 2019. [Google Scholar] [CrossRef]
- Simurda, L.; Zilliac, G. Continued testing of a high performance hybrid propulsion system for small satellites. In Proceedings of the 51st AIAA/SAE/ASEE Joint Propulsion Conference, Orlando, FL, USA, 27–29 July 2015; pp. 1–23. [Google Scholar] [CrossRef]
- Gibbon, D.M.; Haag, G.S. Investigation of an Alternative Geometry Hybrid Rocket for Small Spacecraft Orbit Transfer; Spc 00-4036; Surrey Satellite Technology Ltd.: Guildford, UK, 2001; Volume 298. [Google Scholar]
- Hashish, A.; Paravan, C.; Visinoni, J. Effects of Vortex Flow Pancake Hybrid Rocket Engine Operating Parameters on Liquefying Fuel Combustion. In Proceedings of the AIAA AVIATION 2022 Forum, Chicago, IL, USA, 27 June–1 July 2022. [Google Scholar] [CrossRef]
- Hashish, A.; Paravan, C.; Verga, A. Liquefying Fuel Combustion in a Lab-scale Vortex Flow Pancake Hybrid Rocket Engine. In Proceedings of the AIAA Propulsion and Energy 2021 Forum, Virtual Event, 9–11 August 2021. [Google Scholar] [CrossRef]
- Hashish, A.; Paravan, C.; Scatton, C. Ballistic Characterization of Armored Grains with Vortex Flow Pancake Hybrid Rocket Engine. In Proceedings of the AIAA SCITECH 2023 Forum, National Harbor, MD, USA, 23–27 January 2023. [Google Scholar] [CrossRef]
- Hashish, A.; Paravan, C.; Guindani, M. Diagnostic Techniques for Regression Rate of Paraffin-Based Fuels in a VFP Hybrid Rocket Engine. In Proceedings of the AIAA SCITECH 2023 Forum, National Harbor, MD, USA, 23–27 January 2023. [Google Scholar] [CrossRef]
- Paravan, C.; Glowacki, J.; Carlotti, S.; Maggi, F.; Galfetti, L. Vortex combustion in a hybrid rocket motor. In Proceedings of the 52nd AIAA/SAE/ASEE Joint Propulsion Conference, Salt Lake City, UT, USA, 25–27 July 2016; pp. 1–21. [Google Scholar] [CrossRef]
- Paravan, C.; Piscaglia, F.; Galfetti, L. Influence of Operating Parameters on the Ballistics of a Lab-Scale Vortex Flow Pancake Hybrid Rocket Engine. In Proceedings of the 8th European Conference for Aerospace Sciences (EUCASS 2019), Madrid, Spain, 1–4 July 2019; pp. 1–9. [Google Scholar]
- Whitmore, S.A.; Bulcher, M.A. Vacuum test of a novel green-propellant thruster for small spacecraft. In Proceedings of the 53rd AIAA/SAE/ASEE Joint Propulsion Conference, Atlanta, GA, USA, 10–12 July 2017; pp. 1–18. [Google Scholar] [CrossRef]
- Dyrda, D.M.; Mechentel, F.S.; Cantwell, B.J.; Karp, A.C.; Rabinovitch, J.; Jens, E.T. Diode Laser Ignition of a Poly(Methyl Methacrylate) and Gaseous Oxygen Hybrid Motor. J. Propuls. Power 2020, 36, 773–782. [Google Scholar] [CrossRef]
- Padwal, M.B.; Castaneda, D.A.; Natan, B. Hypergolic combustion of boron based propellants. Proc. Combust. Inst. 2021, 38, 6703–6711. [Google Scholar] [CrossRef]
- Castaneda, D.A.; Natan, B. Hypergolic ignition of hydrogen peroxide with various solid fuels. Fuel 2022, 316, 123432. [Google Scholar] [CrossRef]
- Jobin, O.; Dumas, B.; Zahlawi, J.; Chartray-Pronovost, M.; Robert, É. Hypergolic ignition of paraffin-based hybrid rocket fuels by sprays of liquid oxidizer. Proc. Combust. Inst. 2022, 39, 5073–5082. [Google Scholar] [CrossRef]
- Conte, A.; Rabinovitch, J.; Jens, E.; Karp, A.C.; Nakazono, B.; Vaughan, D.A. Design, Modeling and Testing of a O2/CH4 Igniter for a Hybrid Rocket Motor. In Proceedings of the 2018 Fluid Dynamics Conference, Atlanta, GA, USA, 25–29 June 2018; pp. 1–14. [Google Scholar] [CrossRef]
- Okninski, A.; Surmacz, P.; Bartkowiak, B.; Mayer, T.; Sobczak, K.; Pakosz, M.; Kaniewski, D.; Matyszewski, J.; Rarata, G.; Wolanski, P. Development of Green Storable Hybrid Rocket Propulsion Technology Using 98% Hydrogen Peroxide as Oxidizer. Aerospace 2021, 8, 234. [Google Scholar] [CrossRef]
- Karabeyoglu, M.A. Nitrous Oxide and Oxygen Mixtures (Nytrox) as Oxidizers for Rocket Propulsion Applications. J. Propuls. Power 2014, 30, 696–706. [Google Scholar] [CrossRef]
- Industry Update: Prevalence of Nitrous-Based In-Space Propellants—Dawn Aerospace. Available online: https://www.dawnaerospace.com/latest-news/prevalence-of-nitrous-based-in-space-propellants (accessed on 29 July 2023).
- Sarritzu, A.; Felix, L.; Lukas, W.; Pasini, A. Assessment of Propulsion System Architectures for Green Propellants-based Orbital Stages. In Proceedings of the International Astronautical Congress: IAC Proceedings, Paris, France, 18–22 September 2022. [Google Scholar]
- Paravan, C.; Galfetti, L.; Bisin, R.; Piscaglia, F. Combustion Processes in Hybrid Rockets. Int. J. Energy Mater. Chem. Propuls. 2019, 18, 255–286. [Google Scholar] [CrossRef]
- Rice, E.E.; Chiaverini, M.J.; St. Clair, C.P.; Knuth, W.H.; Gustafson, R.J. Mars ISRU CO/O2 hybrid engine development status. In Proceedings of the 38th Aerospace Sciences Meeting and Exhibit, Reno, NV, USA, 10–13 January 2000. [Google Scholar] [CrossRef]
- Sakurai, T.; Oishige, Y.; Saito, K. Fuel regression behavior of swirling-injection end-burning hybrid rocket engine. J. Fluid Sci. Technol. 2019, 14, JFST0025. [Google Scholar] [CrossRef]
- Hirai, S.; Kamps, L.T.; Nagata, H. Development of safe, low-cost, re-ignitable rocket ignition system. In Proceedings of the AIAA Propulsion and Energy 2021 Forum, Virtual Event, 9–11 August 2021; AIAA Propulsion and Energy Forum. American Institute of Aeronautics and Astronautics, 2021. [Google Scholar]
- Razus, D. Nitrous Oxide: Oxidizer and Promoter of Hydrogen and Hydrocarbon Combustion. Ind. Eng. Chem. Res. 2022, 61, 11329–11346. [Google Scholar] [CrossRef]
- Zakirov, V.; Sweeting, M.; Goeman, V.; Lawrence, T. Surrey Research on Nitrous Oxide Catalytic Decomposition for Space Applications. In Proceedings of the 14th AIAA/USU Conference on Small Satellites, Logan, UT, USA, 21–24 August 2000; pp. 1–9. [Google Scholar]
- Zakirov, V.; Sweeting, M.; Lawrence, T.; Sellers, J. Nitrous oxide as a rocket propellant. Acta Astronaut. 2001, 48, 353–362. [Google Scholar] [CrossRef]
- Karabeyoglu, A.; Dyer, J.; Stevens, J.; Cantwell, B. Modeling of N2O decomposition events. In Proceedings of the 44th AIAA/ASME/SAE/ASEE Joint Propulsion Conference & Exhibit, Hartford, CT, USA, 21–23 July 2008; p. 4933. [Google Scholar]
- Balasubramanyam, M.; Moser, M.; Sharp, D. Catalytic Ignition of Nitrous Oxide with Propane/Propylene Mixtures for Rocket Motors. In Proceedings of the 41st AIAA/ASME/SAE/ASEE Joint Propulsion Conference & Exhibit, Tucson, AZ, USA, 10–13 July 2005; American Institute of Aeronautics and Astronautics: Tucson, AZ, USA, 2005. [Google Scholar]
- Smith, N.; Moser, M.; Kopicz, C., Jr.; Herdy, R. Nitrous oxide/propane rocket test results. In Proceedings of the 36th AIAA/ASME/SAE/ASEE Joint Propulsion Conference and Exhibit, Las Vegas, NV, USA, 24–28 July 2000. [Google Scholar]
- Herdy, R. Nitrous oxide/hydrocarbon fuel advanced chemical propulsion: Darpa Contract overview. In Proceedings of the 17th Annual Thermal Fluids Anal, Workshop, August 2006. [Google Scholar]
- Lohner, K.; Dyer, J.; Doran, E.; Dunn, Z.; Zilliac, G. Fuel regression rate characterization using a laboratory scale nitrous oxide hybrid propulsion system. In Proceedings of the 42nd AIAA/ASME/SAE/ASEE Joint Propulsion Conference & Exhibit, Sacramento, CA, USA, 9–12 July 2006; Volume 5, pp. 3494–3509. [Google Scholar] [CrossRef]














| Oxidizer | Chemical Composition [-] | Oxygen Content [%] | Storage Density a [kg/m3] | Vapor Pressure [Pa] | Freezing Temperature [K] | 
|---|---|---|---|---|---|
| Gaseous Oxygen | O2 | 100 | 128.36 | 20 × 106 b | 54.36 | 
| Nitrous Oxide | N2O | 36 | 786 c | 5.2 × 106 | 182.3 | 
| Hydrogen Peroxide d | H2O2 | 46 | 1431 | 133 | 272.72 | 
| Parameter | Value | Unit | 
|---|---|---|
| Propellants | N2O/HPDE | - | 
| Combustion chamber diameter | 85 | mm | 
| Initial fuel grain length | 40 (top) 35 (bottom) | mm | 
| Bottom fuel port diameter | 20 | mm | 
| Initial combustion chamber length | 10 | mm | 
| Nozzle throat diameter | 4/6/6.4 | mm | 
| Injector orifice | 0.5/0.8/1.2 | mm | 
| Number of injectors | 2 | - | 
| Test No | * | - | ||||
|---|---|---|---|---|---|---|
| 1 | 2.77 | 35.37 | 31.49 | 32.54 | 411.25 | 12.64 | 
| 2 | 2.40 | 34.19 | 30.5 | 32.95 | 406.78 | 12.35 | 
| 3 | 2.35 | 32.49 | 29.5 | 32.50 | 399.85 | 12.30 | 
| 4 | 1.89 | 31.20 | 27.8 | 31.15 | 390.61 | 12.54 | 
| 5 | 2.67 | 36.34 | 32.75 | 32.00 | 420.87 | 13.15 | 
| 6 | 3.00 | 36.00 | 32.89 | 32.10 | 419.54 | 13.07 | 
| 7 | 2.73 | 35.30 | 31.72 | 32.00 | 413.18 | 12.91 | 
| 8 | 2.50 | 33.45 | 30 | 32.00 | 411.25 | 12.58 | 
| 9 | - | - | - | - | - | - | 
| 10 | 3.00 | 37.76 | 33.64 | 31.22 | 424.77 | 13.61 | 
| 11 | 3.20 | 37.00 | 33.60 | 31.20 | 423.10 | 13.56 | 
| 12 | 3.15 | 37.00 | 33.50 | 31.40 | 422.76 | 13.46 | 
| 13 | 2.80 | 36.20 | 32.50 | 31.34 | 418.21 | 13.34 | 
| 14 | 2.70 | 35.54 | 31.53 | 32.00 | 412.03 | 12.88 | 
| 15 | 2.40 | 33.6 | 30.30 | 32.00 | 405.33 | 12.67 | 
| Test No | N2O Phase | Result | ||
|---|---|---|---|---|
| 16 | Liquid | 5000 | 2500 | OK | 
| 17 | 5000 | 2500 | OK | |
| 18 | 5000 | 2500 | OK | |
| 19 | 5000 | 2000 | OK | |
| 20 | 5000 | 2000 | OK | |
| 21 | 5000 | 1500 | Flame-out | |
| 22 | 5000 | 1500 | OK | |
| 23 | 2000 | 2000 | OK | |
| 24 | 2000 | 2000 | OK | |
| 25 | 2000 | 500 | No ignition | |
| 26 | 2000 | 500 | No ignition | |
| 27 | Vapor | 2000 | 1000 | OK | 
| 28 | 2000 | 1000 | OK | |
| 29 | 2000 | 500 | OK | |
| 30 | 2000 | 350 | OK | |
| 31 | 2000 | 350 | OK | 
| Test No | - | ||||||||||||
|---|---|---|---|---|---|---|---|---|---|---|---|---|---|
| 1 | 4.0 | 0.5 | 3.0 | 4.96 | 6.7 | 6.8 | 1.22 | 0.25 | 0.09 | 2.72 | 4.03 | 1.48 | 6.71 | 
| 2 | 4.0 | 0.5 | 3.0 | 5.66 | 7.0 | 6.9 | 1.83 | 0.23 | 0.08 | 2.45 | 6.07 | 2.48 | 8.54 | 
| 3 | 6.0 | 0.8 | 3.0 | 4.27 | 7.3 | 8.2 | 4.20 | 0.31 | 0.16 | 3.62 | 13.93 | 3.84 | 9.32 | 
| 4 | 6.0 | 0.8 | 3.0 | 4.27 | 12.6 | 15 | 3.84 | 0.54 | 0.48 | 6.45 | 12.72 | 1.97 | 12.71 | 
| 5 | 6.4 | 1.2 | 10.0 | 5.2 | 23.3 | 28.5 | 7.67 | 0.86 | 0.72 | 10.36 | 26.45 | 2.55 | 20.17 | 
| 6 | 6.4 | 1.2 | 10.0 | 5.2 | 22.8 | 28.2 | 7.79 | 0.84 | 0.72 | 10.20 | 26.86 | 2.64 | 20.07 | 
| 7 | 6.4 | 1.2 | 10.0 | 5.2 | 22.5 | 28 | 7.62 | 0.83 | 0.71 | 10.10 | 26.26 | 2.60 | 19.71 | 
| 8 | 6.4 | 1.2 | 10.0 | 2.2 | 10.7 | 13 | 7.14 | 0.98 | 0.82 | 11.85 | 26.05 | 2.20 | 18.18 | 
| 9 | 6.4 | 1.2 | 10.0 | 2.2 | 11.4 | 14 | 7.27 | 1.05 | 0.88 | 12.70 | 26.50 | 2.09 | 19.44 | 
| 10 | 6.4 | 1.2 | 10.0 | 2.2 | 11.3 | 14.6 | 6.50 | 1.04 | 0.92 | 12.95 | 23.70 | 1.83 | 20.08 | 
| 11 | 6.4 | 1.2 | 10.0 | 5.1 | 27.9 | 32.8 | 7.03 | 1.00 | 0.94 | 11.90 | 23.29 | 1.96 | 19.6 | 
| Disclaimer/Publisher’s Note: The statements, opinions and data contained in all publications are solely those of the individual author(s) and contributor(s) and not of MDPI and/or the editor(s). MDPI and/or the editor(s) disclaim responsibility for any injury to people or property resulting from any ideas, methods, instructions or products referred to in the content. | 
© 2023 by the authors. Licensee MDPI, Basel, Switzerland. This article is an open access article distributed under the terms and conditions of the Creative Commons Attribution (CC BY) license (https://creativecommons.org/licenses/by/4.0/).
Share and Cite
Palacz, T.; Cieślik, J. Testing of the N2O/HDPE Vortex Flow Pancake Hybrid Rocket Engine with Augmented Spark Igniter. Aerospace 2023, 10, 727. https://doi.org/10.3390/aerospace10080727
Palacz T, Cieślik J. Testing of the N2O/HDPE Vortex Flow Pancake Hybrid Rocket Engine with Augmented Spark Igniter. Aerospace. 2023; 10(8):727. https://doi.org/10.3390/aerospace10080727
Chicago/Turabian StylePalacz, Tomasz, and Jacek Cieślik. 2023. "Testing of the N2O/HDPE Vortex Flow Pancake Hybrid Rocket Engine with Augmented Spark Igniter" Aerospace 10, no. 8: 727. https://doi.org/10.3390/aerospace10080727
APA StylePalacz, T., & Cieślik, J. (2023). Testing of the N2O/HDPE Vortex Flow Pancake Hybrid Rocket Engine with Augmented Spark Igniter. Aerospace, 10(8), 727. https://doi.org/10.3390/aerospace10080727
 
        


 
       