Toward a Substation Automation System Based on IEC 61850
Abstract
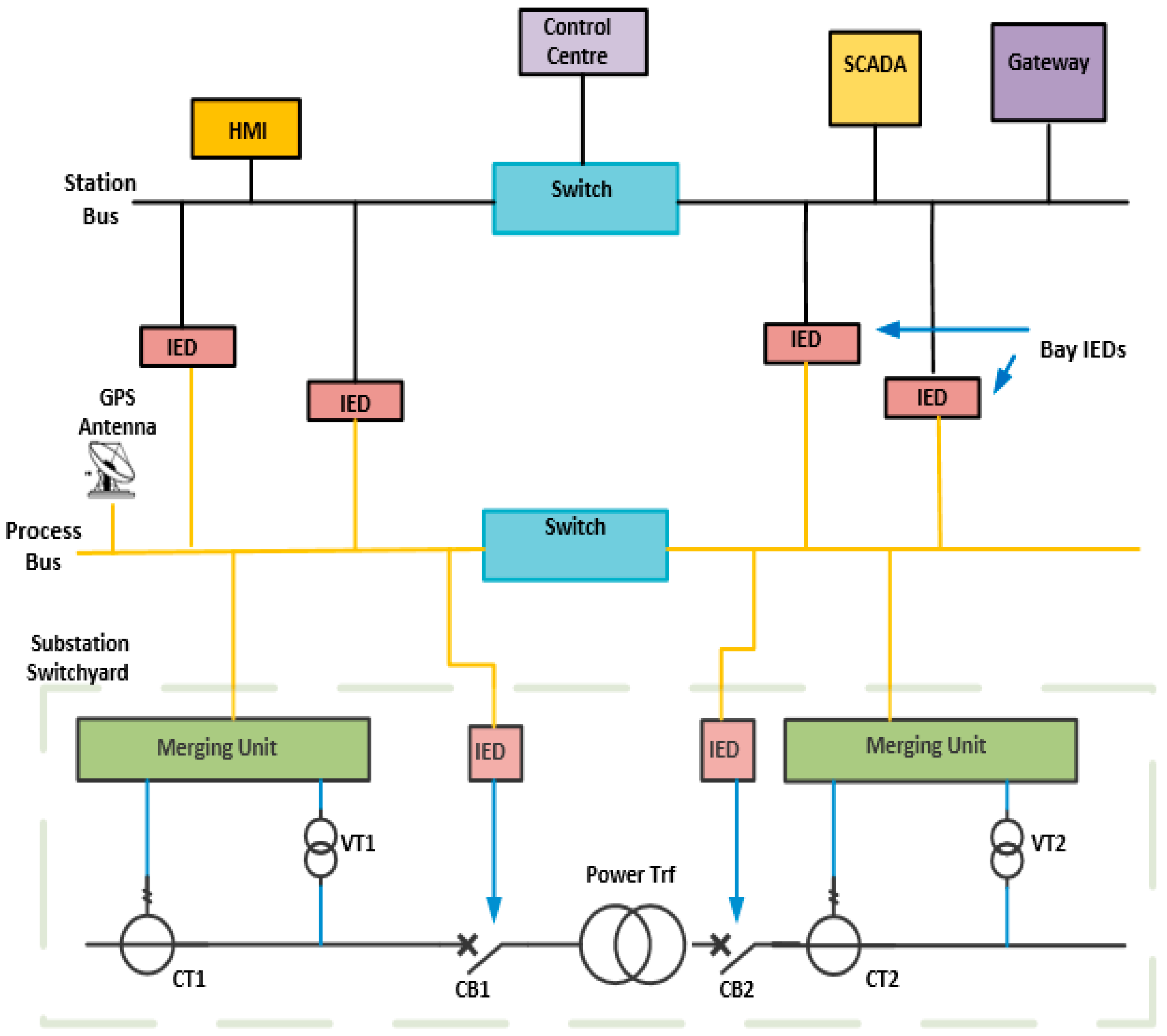
1. Introduction
- Fast messages—trip, start, stop, block-encompassing GOOSE (type 1)
- Medium messages—MMS message but non-time critical (type 2)
- Low speed messages—slow automation control, event record transmission such as pressure and temperature (type 3)
- Raw data message—Cyclic data message such as SV sent to IEDs (type 4)
- File transfer message—File transfer messages wherein the bulk of data messages are transferred as recorded files, information files and setting files (type 5)
- Time synchronization messages—periodic messages for the internal clocks of IEDs (type 6)
2. Laboratory-Based Performance Evaluation of NCIT and CIT
- Superior electrical performance in protection and measurement over CIT
- Significant reduction in project, engineering and asset management costs
- Environmentally friendly without oil or gas leaks
- Interoperable with other manufacturers IEDs and peripherals
- Reliability, availability and ease of diagnostics
- 1/3rd the weight of an equivalent CIT
3. Optimized Network Engineering Tool
4. OPNET Simulation Results and Discussion
5. Conclusions
Author Contributions
Funding
Acknowledgments
Conflicts of Interest
References
- Chen, G.Y.; Newson, T.P. Detection of fibre-optic current sensors based on faraday effect. IET J. Mag. 2014, 50, 626–627. [Google Scholar] [CrossRef]
- Sidhu, T.S.; Yin, Y. Modelling and Simulation for Performance Evaluation of IEC61850-Based Substation Communication Systems. IEEE Trans. Power Deliv. 2007, 22, 1482–1489. [Google Scholar] [CrossRef]
- Kanabar, M.G.; Sidhu, T.S. Performance of IEC 61850-9-2 Process Bus and Corrective Measure for Digital Relaying. IEEE Trans. Power Deliv. 2011, 26, 725–735. [Google Scholar] [CrossRef]
- Schaub, P.; Haywood, J.; Ingram, D.; Kenwrick, A.; Dusha, G. Test and Evaluation of Non-Conventional Instrument Transformers and Sampled Value Process bus on Powerlink’s Transmission network. In Proceedings of the 2011 South East Asia Protection and Control Conference (SEAPAC 2011), Sydney, Australia, 9–11 March 2011. [Google Scholar]
- UCA. Implementation Guideline for Digital Interface to Instrument Transformer Using IEC 61850-9-2; UCA International User Group: Raleigh, NC, USA, 2004. [Google Scholar]
- Schmid, J.; Schumarcher, M. IEC 61850 Merging Unit for the universal connection of conventional and Non-Conventional Instrument Transformers. Cigre, AS-306. 2008. Available online: https://e-cigre.org/publication/A3-306_2008-iec-61850-merging-unit-for-the-universal-connection-of-conventional-and-non-conventional-instrument-transformers (accessed on 20 November 2020).
- Liu, K.; Dong, X.; Bo, Z. Current differential protection based on Non-Conventional Instrument Transformer and IEC61850. In Proceedings of the 2008 43rd International Universities Power Engineering Conference, Padova, Italy, 1–4 September 2008; pp. 1–5. [Google Scholar]
- Hinkley, K.; Batger, D. Transgrid’s journey to a full digital substation. In Proceedings of the South East Asia Protection, Automation and Control Conference, Melbourne, Australia, 14–15 September 2017. [Google Scholar]
- ALSTOM Cost Comparison Spreadsheet, Private Communications/Consultations with ALSTOM Engineers. Available online: file:///C:/Users/MDPI/AppData/Local/Temp/72773_ddr.pdf (accessed on 5 June 2015).
- Das, N.; Ma, W.; Islam, S. Comparison study of various factors affecting end to end delay in IEC 61850 substation communication using OPNET. In Proceedings of the Australasian Power Engineering Conferences 2012 (AUPEC 2012), Bali, Indonesia, 26–29 September 2012. [Google Scholar]
- Pavaiya, N.; Newman, P.; Boucherit, M.; Diemer, P.; Varghese, A. IEC 61850 Process Bus Application in Energinet, Denmark. In Proceedings of the 12th IET International Conference on Developments in Power System Protection (DPSP 2014), Copenhagen, Denmark, 31 March–3 April 2014. [Google Scholar]
- Kanabar, M. Investigation Performance and Reliability of Process Bus Networks for Digital Protective Relaying. Ph.D. Thesis, The University of Western Ontario, London, ON, Canada, 2007. [Google Scholar]
- Ingram, D.M.; Schaub, P.; Taylor, R.R.; Campbell, D.A. Performance Analysis of IEC 61850 Sampled Value Process Bus Networks. IEEE Trans. Ind. Inform. 2013, 9, 1445–1454. [Google Scholar] [CrossRef]
- Moore, R.; Goraj, M. New paradigm of smart transmission substation—practical experience with Ethernet based fiber optic switchyard at 500 kilovolts. In Proceedings of the 2011 2nd IEEE PES International Conference and Exhibition on Innovative Smart Grid Technologies, Manchester, UK, 5–7 December 2011. [Google Scholar]
- Ingram, D.M.E.; Schaub, P.; Taylor, R.R.; Campbell, D.A. System-Level Tests of Transformer Differential Protection Using an IEC 61850 Process Bus. IEEE Trans. Power Deliv. 2013, 29, 1382–1389. [Google Scholar] [CrossRef]
- OPNET Modeler—OPNET Technologies. Available online: http://www.opnet.com (accessed on 21 December 2019).
- Mekkanen, M.; Antila, E.; Virrankpski, R.; Elmusarati, M. Using OPNET to model and evaluate the MU performance based on IEC 61850-9-2LE. Procedia Comput. Sci. 2014, 36, 72–79. [Google Scholar] [CrossRef][Green Version]
- Hughes, R. Considering the process bus. In Proceedings of the South East Asia Protection, Automation and Control Conference, Cigre Australia Panel B5, Melbourne, Australia, 17–18 March 2009. [Google Scholar]
- Igarashi, G.; Santos, J.C.; Junior, S.N.; Pellini, E.L. Development of a digital optical Instrument Transformer with process bus interface according to IEC 61850-9-2 standard. In Proceedings of the 2015 IEEE PES Innovative Smart Grid Technologies Latin America (ISGT LATAM), Montevideo, Uruguay, 5–7 October 2015; pp. 893–897. [Google Scholar]
- Yiqing, L.; Houlei, G.; Mingjiang, X.; Xin, W.; Peng, W.; Chunsheng, Z. Performance testing of complete digital relays based on ATP-EMTP and IEC61850-9-2. In Proceedings of the 2011 4th International Conference on Electric Utility Deregulation and Restructuring and Power Technologies (DRPT), Weihai, China, 6–9 July 2011; pp. 83–87. [Google Scholar]
- Cai, C.; Lu, Y.; Ding, T.; Zhu, G. A smart resampling scheme for digital substation relay protection. In Proceedings of the 2008 IEEE PES General Meeting, Providence, RI, USA, 25–29 July 2010; pp. 1–6. [Google Scholar] [CrossRef]
- Araujo, A.; Lazaro, J.; Astaloa, A.; Zuloaga, A.; Moeira, N. Duplicate and Circulating frames discard methods for PRP and HSR (IEC 62439-3). In Proceedings of the IECON 2013—39th Annual Conference of the IEEE Industrial Electronics Society, Vienna, Austria, 10–13 November 2013. [Google Scholar]
- Hoga, C. Seamless communication redundancy of IEC 62439. In Proceedings of the 2011 International Conference on Advanced Power System Automation and Protection, Beijing, China, 16–20 October 2011; Volume 1, pp. 489–494. [Google Scholar]
- Araujo, J.A.; Lázaro, J.; Astarloa, A.; Zuloaga, A.; García, Á. PRP and HSR version 1 (IEC 62439-3 Ed.2), improvements and a prototype implementation. In Proceedings of the IECON 2013—39th Annual Conference of the IEEE Industrial Electronics Society, Vienna, Austria, 10–13 November 2013; pp. 4410–4415. [Google Scholar]
- Aghanoori, N.; Masoum, M.A.; Islam, S.; Abu-Siada, A.; Nethery, S. Improving voltage of remote connection using wind-solar farms equipped with new voltage control strategy based on virtual impedance monitoring enabled by IEC 61850 communication. IET Gener. Transm. Distrib. 2019, 13, 2199–2207. [Google Scholar] [CrossRef]
- International Standard IEC 62439-3, Edition 3.0. In Industrial Communication Networks High Availability Automation Networks—Part 3: Parallel Redundancy Protocol (PRP) and High-Availability Seamless Redundancy (HSR); IEEE: Piscataway Township, NJ, USA, 2012.
- Li, Z.; Zhang, S.; Wu, Z.; Abu-Siada, A.; Tao, Y. Study of Current Measurement Method based on Circular Magnetic Field Sensing Array. Sensors 2018, 18, 1439. [Google Scholar] [CrossRef] [PubMed]
- Aghanoori, N.; Masoum, M.A.; Abu-Siada, A.; Islam, S. Enhancement of microgrid operation by considering the cascaded impact of communication delay on system stability and power management. Int. J. Electr. Power Energy Syst. 2020, 120, 105964. [Google Scholar] [CrossRef]
- Kumar, S.; Das, N.; Islam, S. Causes and mitigation of sympathetic tripping phenomenon based on IEC 61850. In Proceedings of the Australian Protection Symposium 2014, Sydney, Australia, 12–13 August 2014. [Google Scholar]
- Kovic, L.J. Innovative Non-convention Current Transformer for advanced Substation design and improved Substation performance. In Proceedings of the CIGRE 2008, Paris, France, 24–29 August 2008. [Google Scholar]
- Nilsson, S.L.; Koenig, D.F.; Udren, E.A.; Allguren, B.J.; Lau, K.P. Pros and cons of Integrating protection and control in transmission substations. IEEE Trans. Power Appar. Syst. 1985, 104, 1207–1224. [Google Scholar] [CrossRef]
- IEC 61850-9-2 2004. In Communication Networks and Systems in Substations—Part 9-2: Specific Communication System mapping (SCSM)—Sampled Values over ISO/IEC 802-3, 1st ed.; IEC: Geneva, Switzerland, 2005.
- IEC 61850-9-2 LE. In Implementation Guideline for Digital Interface to Instrument Transformers Using IEC 61850-9-2; UCA International Users Group: Raleigh, NC, USA, 2004.
- Apostolov, A.; Auperrin, F.; Passet, R.; Guenego, M.; Gilles, F. IEC 61850 process bus based distributed waveform recording. In Proceedings of the 2006 IEEE Power Engineering Society General Meeting, Montreal, QC, Canada, 18–22 June 2006. [Google Scholar]
- Li, Z.; Yu, C.; Abu-Siada, A.; Li, H.; Li, Z.; Zhang, T.; Xu, Y. An online correction system for electronic voltage transformers. Int. J. Electr. Power Energy Syst. 2021, 126. [Google Scholar] [CrossRef]
- Li, Z.; Zheng, Y.; Abu-Siada, A.; Lu, M.; Li, H.; Xu, Y. Online evaluation for the accuracy of electronic voltage transformer based on re-cursive principal components analysis. Energies 2020, 13, 5576. [Google Scholar] [CrossRef]
- Li, Z.; Tao, Y.; Abu-Siada, A.; Masoum, M.A.S.; Li, Z.; Xu, Y.; Zhao, X. A New Vibration Testing Platform for Electronic Current Transformers. IEEE Trans. Instrum. Meas. 2018, 68, 704–712. [Google Scholar] [CrossRef]
- Li, Z.; Xiang, X.; Abu-Siada, A.; Li, Z.; Xu, Y. Research on a Composite Voltage and Current Measurement Device for HVDC Networks. IEEE Trans. Ind. Electron. 2020. [Google Scholar] [CrossRef]
- Li, B.Z.; Xiang, X.; Hu, T.; Abu-Siada, A.; Li, Z.; Xu, Y. An improved digital integral algorithm to enhance the measurement accuracy of Rogowski coil-based electronic transformers. Int. J. Electr. Power Energy Syst. 2020, 118, 105806. [Google Scholar] [CrossRef]
- Tong, Y.; Liu, B.; Abu-Siada, A.; Li, Z.; Li, C.; Zhu, B. Research on calibration technology for electronic current transformers. In Proceedings of the 2018 Condition Monitoring and Diagnosis (CMD), Perth, Australia, 23–26 September 2018; pp. 1–5. [Google Scholar]
- Li, Z.; Du, Y.; Abu-Siada, A.; Li, Z.; Zhang, T. A New Online Temperature Compensation Technique for Electronic Instrument Transformers. IEEE Access 2019, 7, 97614–97623. [Google Scholar] [CrossRef]
- Dos Santos, A.; Soares, B.; Fan, C.; Kuipers, M.; Sabino, S.; Grilo, A.; Pereira, P.R.; Nunes, M.S.; Casaca, A.; Sabino, S. Characterization of Substation Process Bus Network Delays. IEEE Trans. Ind. Inform. 2018, 14, 2085–2094. [Google Scholar] [CrossRef]
- Alharbi, Y.M.; Yunus, A.M.S.; Abu-Siada, A. Application of STATCOM to Improve the High-Voltage-Ride-Through Capability of Wind Turbine Generator. In Proceedings of the IEEE Innovation Smart Grid Technologies, Perth, Australia, 13–16 November 2011. [Google Scholar]
- Yunus, A.M.S.; Abu-Siada, A.; Masoum, M.A.S. Effects of SMES on the dynamic behaviors of type D-Wind Turbine Genera-tor-Grid connected during short circuit. In Proceedings of the 2011 IEEE Power and Energy Society General Meeting, Detroit, MI, USA, 24–28 July 2011; pp. 1–6. [Google Scholar]
- Alharbi, Y.M.; Yunus, A.M.S.; Abu-Siada, A. Application of UPFC to Improve the LVRT Capability of Wind Turbine Generator. In Proceedings of the 2012 22nd Australasian Universities Power Engineering Conference (AUPEC), Bali, Indonesia, 26–29 September 2012. [Google Scholar]
- Abdou, A.F.; Abu-Siada, A.; Pota, H.R. Application of STATCOM to improve the LVRT of DFIG during RSC Fire-through Fault. In Proceedings of the 2012 22nd Australasian Universities Power Engineering Conference (AUPEC), Bali, Indonesia, 26–29 September 2012. [Google Scholar]
- Yunus, A.M.S.; Abu-Siada, A.; Masoum, M.A.S. Improving Dynamic Performance of Wind Energy Conversion System using Fuzzy-Based Hysteresis Current Controlled SMES. IET Power Electron. 2012, 5, 1305–1314. [Google Scholar] [CrossRef]
- Masoum, A.S.; Moses, P.S.; Masoum, M.A.S.; Abu-Siada, A. Impact of Rooftop PV Generation on Distribution Transformer and Voltage Profile of Residential and Commercial Networks. In Proceedings of the 2012 PES Innovative Smart Grid Technologies Conference, Washington, DC, USA, 16–18 January 2012. [Google Scholar]














| Label | Name of the Function |
|---|---|
| 1 | Circuit Breakers, Transformers CT and VT communication at the process level |
| 2 | Data exchange between the process and bay level |
| 3 | Data exchange between the bay and station level |
| 4 | Data exchange between the substation and the local control room |
| 5 | Direct data exchange between the bays, especially for fast functions such as interlocking |
| Message Type | Duration (ms) |
|---|---|
| High-speed messages (type 1) | <10 |
| Maximum Speed Messages (type 2) | <100 |
| Low-speed messages (type 3) | <500 |
| Raw data sample (type 1) | <10 |
| File transfer fluctuate (type 5) | >1000 |
| Time Synchronization messages (type 6) | >1000 |
| Bay Name | MU | Protection IED | CB IED | Number of Bays | Total |
|---|---|---|---|---|---|
| 132 kV Line incomer | 2 | 2 | 2 | 2 | 8 |
| Transformer | - | 2 | 2 | 2 | 6 |
| 22 kV incomer | - | 2 | 2 | 2 | 6 |
| 22 kV Feeder | - | 14 | - | 14 | 14 |
| Bus section | - | 1 | 1 | 1 | 3 |
| Events | 2,600,486 |
| Average Speed (events/sec) | 3,696,351 |
| Time elapsed (ms) | 1 |
| Duration of simulation (Hr) | 1 |
| Discrete Event Simulation (DES) Log | 2 entries |
| Communication LAN speed (Mbps) | 100 |
| Traffic (kbps) | 350 |
| Average loss of SV packets per second | 4 |
| Sampling rate (Hz) | 4800 |
| LAN Speed (Mbps) | Sampling Rate (Sample/s) | SV Message ETE Delay (µs) | GOOSE Message ETE Delay (µs) | ||||
|---|---|---|---|---|---|---|---|
| Min | Ave. | Max | Min | Ave | Max | ||
| 100 | 4800 | 122 | 130 | 138 | 149 | 167 | 185 |
Publisher’s Note: MDPI stays neutral with regard to jurisdictional claims in published maps and institutional affiliations. |
© 2021 by the authors. Licensee MDPI, Basel, Switzerland. This article is an open access article distributed under the terms and conditions of the Creative Commons Attribution (CC BY) license (http://creativecommons.org/licenses/by/4.0/).
Share and Cite
Kumar, S.; Abu-Siada, A.; Das, N.; Islam, S. Toward a Substation Automation System Based on IEC 61850. Electronics 2021, 10, 310. https://doi.org/10.3390/electronics10030310
Kumar S, Abu-Siada A, Das N, Islam S. Toward a Substation Automation System Based on IEC 61850. Electronics. 2021; 10(3):310. https://doi.org/10.3390/electronics10030310
Chicago/Turabian StyleKumar, Shantanu, Ahmed Abu-Siada, Narottam Das, and Syed Islam. 2021. "Toward a Substation Automation System Based on IEC 61850" Electronics 10, no. 3: 310. https://doi.org/10.3390/electronics10030310
APA StyleKumar, S., Abu-Siada, A., Das, N., & Islam, S. (2021). Toward a Substation Automation System Based on IEC 61850. Electronics, 10(3), 310. https://doi.org/10.3390/electronics10030310

