Comprehensive Utilization of Immature Honey Pomelo Fruit for the Production of Value-Added Compounds Using Novel Continuous Phase Transition Extraction Technology
Abstract
Simple Summary
Abstract
1. Introduction
2. Materials and Methods
2.1. Materials and Chemicals
2.2. Sample Collection
2.3. Measurements of Pectin and Naringin
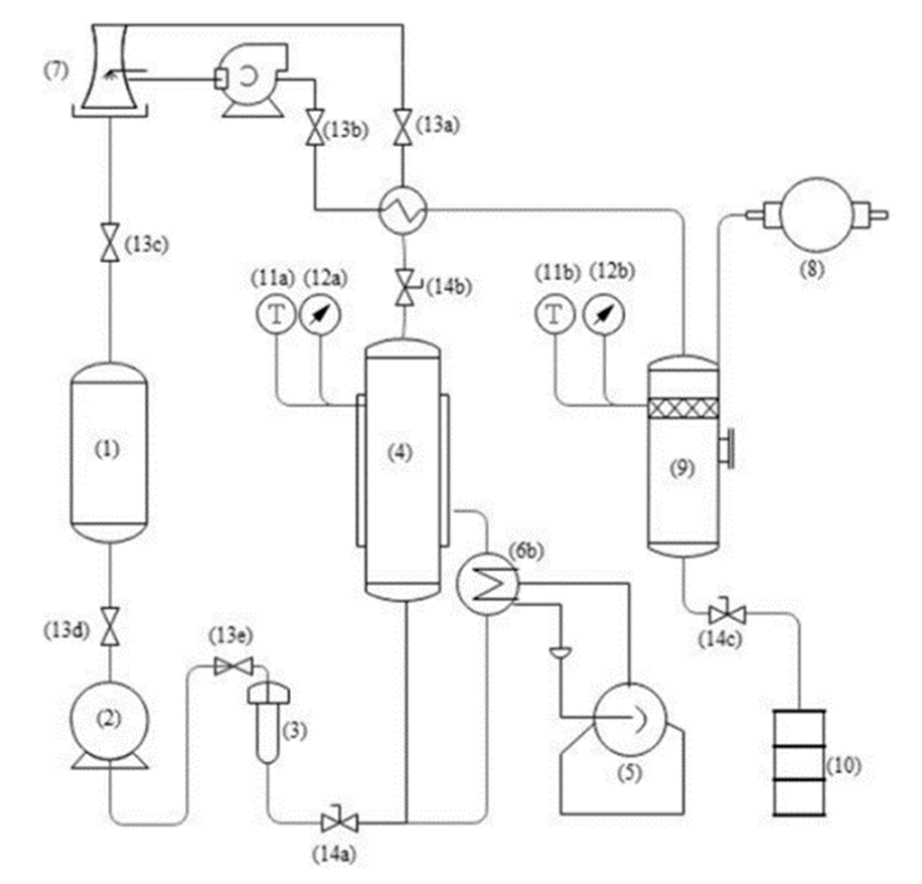
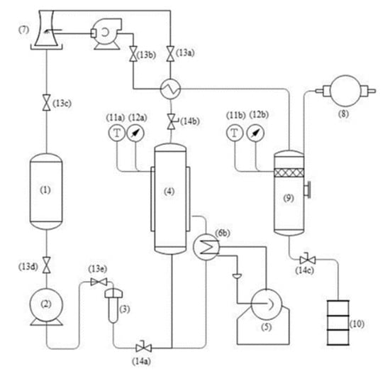
2.4. Essential Oil Preparation and Composition
2.5. Naringin Extraction Optimization
2.6. Pectin Extraction and Physicochemical Property
2.7. Statistical Analysis
3. Results and Discussion
3.1. Samples Composition Analysis
3.2. Essential Oil Preparation and Composition
3.3. Model Fitting of Naringin Extraction Optimization
3.4. RSM Analysis of Naringin Extraction
3.5. Model Verification and Naringin HPLC Analysis
3.6. Pectin Extraction and Physicochemical Properties
4. Conclusions
Author Contributions
Funding
Institutional Review Board Statement
Informed Consent Statement
Data Availability Statement
Conflicts of Interest
References
- Huang, R.; Cao, M.; Guo, H.; Qi, W.; Su, R.; He, Z. Enhanced ethanol production from pomelo peel waste by integrated hydrothermal treatment, multienzyme formulation, and fed-batch operation. J. Agric. Food Chem. 2014, 62, 4643–4651. [Google Scholar] [CrossRef] [PubMed]
- Van Hung, P.; Yen Nhi, N.H.; Ting, L.Y.; Lan Phi, N.T. Chemical composition and biological activities of extracts from pomelo peel by-products under enzyme and ultrasound-assisted extractions. J. Chem. 2020, 2020, 1–7. [Google Scholar] [CrossRef]
- Wu, H.; Lei, Y.; Zhu, R.; Zhao, M.; Lu, J.; Xiao, D.; Jiao, C.; Zhang, Z.; Shen, G.; Li, S. Preparation and characterization of bioactive edible packaging films based on pomelo peel flours incorporating tea polyphenol. Food Hydrocoll. 2019, 90, 41–49. [Google Scholar] [CrossRef]
- Wu, H.; Xiao, D.; Lu, J.; Jiao, C.; Li, S.; Lei, Y.; Liu, D.; Wang, J.; Zhang, Z.; Liu, Y.; et al. Effect of high-pressure homogenization on microstructure and properties of pomelo peel flour film-forming dispersions and their resultant films. Food Hydrocoll. 2020, 102, 105628. [Google Scholar] [CrossRef]
- Tian, X.; Liu, Y.; Feng, X.; Khaskheli, A.A.; Xiang, Y.; Huang, W. The effects of alcohol fermentation on the extraction of antioxidant compounds and flavonoids of pomelo peel. LWT-Food Sci. Technol. 2018, 89, 763–769. [Google Scholar] [CrossRef]
- Zhang, L.; Luo, Z.; Wang, Y.; Wang, Y.; Xu, K.; Xu, X.; Wu, L.; Li, Y.; Guo, J. A study on the characteristics of dropped flower and fruit and their nutrient loss in Guanximiyou pomelo. J. Fruit Sci. 2021, 38, 520–529. (In Chinese) [Google Scholar]
- Zhuang, H.; Liu, J.; Pei, P.; Pan, Y.; Pang, J. Antibacterial and antioxidant effects of flavonoids extracts from pomelo dropped fruits. J. Henan Uni. Technol. 2019, 40, 69–74. (In Chinese) [Google Scholar]
- Li, Z.; Zhu, X.; Fan, J.; Tan, A.; Yi, X.; Zhou, Q.; Guo, L.; Huang, L.; Wang, H. Preparation of naringin from fengdu red pomelo dropped fruits. Food Ferment. Ind. 2019, 45, 215–221. (In Chinese) [Google Scholar]
- Zhu, L.; Wang, Y.; Wang, Y.; You, L.; Shen, X.; Li, S. An environmentally friendly carbon aerogels derived from waste pomelo peels for the removal of organic pollutants/oils. Micropor. Mesopor. Mat. 2017, 241, 285–292. [Google Scholar] [CrossRef]
- Lin, L.; Huang, C.; Chen, K.; Peng, R. Pomelo fruit wastes are potentially valuable antioxidants, anti-inflammatories, antihypertensives, and antihyperglycemics. Hortic. Environ. Biotechnol. 2021, 62, 377–395. [Google Scholar] [CrossRef]
- Zhao, Y.L.; Yang, X.W.; Wu, B.F.; Shang, J.H.; Liu, Y.P.; Dai, Z.; Luo, X.D. Anti-inflammatory effect of pomelo peel and its bioactive coumarins. J. Agric. Food Chem. 2019, 67, 8810–8818. [Google Scholar] [CrossRef]
- Wu, S.J.; Wang, Y.T.; Shyu, Y.T. Evaluation of antioxidant and anti-inflammatory properties of pomelo peel extracts on macrophages. J. Taiwan Soc. Hortic. Sci. 2017, 63, 29–44. [Google Scholar]
- Yu, J.; Ji, H.; Liu, A. Preliminary structural characteristics of polysaccharides from pomelo peels and their antitumor mechanism on S180 tumor-bearing mice. Polymers 2018, 10, 419. [Google Scholar] [CrossRef]
- Azmir, J.; Zaidul, I.S.M.; Rahman, M.M.; Sharif, K.M.; Mohamed, A.; Sahena, F.; Jahurul, M.H.A.; Ghafoor, K.; Norulaini, N.A.N.; Omar, A.K.M. Techniques for extraction of bioactive compounds from plant materials: A review. J. Food Eng. 2013, 117, 426–436. [Google Scholar] [CrossRef]
- Zhao, L.; Zhang, Y.; He, L.; Dai, W.; Lai, Y.; Yao, X.; Cao, Y. Soy sauce residue oil extracted by a novel continuous phase transition extraction under low temperature and its refining process. J. Agric. Food Chem. 2014, 62, 3230–3235. [Google Scholar] [CrossRef]
- Feng, K.; Zhu, X.; Chen, T.; Peng, B.; Lu, M.; Zheng, H.; Huang, Q.; Ho, C.; Chen, Y.; Cao, Y. Prevention of obesity and hyperlipidemia by heptamethoxyflavone in high-fat diet-induced rats. J. Agric. Food Chem. 2019, 67, 2476–2489. [Google Scholar] [CrossRef]
- Liu, L.; Cao, J.; Huang, J.; Cai, Y.; Yao, J. Extraction of pectins with different degrees of esterification from mulberry branch bark. Bioresour. Technol. 2010, 101, 3268–3273. [Google Scholar] [CrossRef]
- Masuko, T.; Minami, A.; Iwasaki, N.; Majima, T.; Nishimura, S.; Lee, Y.C. Carbohydrate analysis by a phenol–sulfuric acid method in microplate format. Anal. Biochem. 2005, 339, 69–72. [Google Scholar]
- Yang, B.; Jiang, Y.; Zhao, M.; Shi, J.; Wang, L. Effects of ultrasonic extraction on the physical and chemical properties of polysaccharides from longan fruit pericarp. Polym. Degrad. Stabil. 2008, 93, 268–272. [Google Scholar] [CrossRef]
- Yang, X.; Zhao, Y.; Wang, Q.; Wang, H.; Mei, Q. Analysis of the monosaccharide components in angelica polysaccharides by high performance liquid chromatography. Anal. Sci. 2005, 21, 1177–1180. [Google Scholar] [CrossRef] [PubMed]
- Zhang, L.; Ye, X.; Ding, T.; Sun, X.; Xu, Y.; Liu, D. Ultrasound effects on the degradation kinetics, structure and rheological properties of apple pectin. Ultrason. Sonochem. 2013, 20, 222–231. [Google Scholar] [CrossRef]
- Tesfaye, B.; Tefera, T. Extraction of essential oil from neem seed by using soxhlet extraction methods. Int. J. Adv. Eng. Manag. Sci. 2017, 3, 646–650. [Google Scholar] [CrossRef][Green Version]
- Assefa, A.D.; Saini, R.K.; Keum, Y.S. Extraction of antioxidants and flavonoids from yuzu (Citrus junos Sieb ex Tanaka) peels: A response surface methodology study. J. Food Meas. Charact. 2017, 11, 364–379. [Google Scholar] [CrossRef]
- Huang, H.; Lin, L.; Chiang, H.; Lay, S.; Wu, C.; Chen, H. Analysis of volatile compounds from different parts of citrus grandis (l.) osbeck flowers by headspace solid-phase microextraction-gas chromatography-mass spectrometry. J. Essent. Oil Bear. Pl. 2017, 20, 1057–1065. [Google Scholar] [CrossRef]
- Ortuno, A.; Garcia-Puig, D.; Fuster, M.D.; Perez, M.L.; Sabater, F.; Porras, I.; Garcia-Lidon, A.; Del Rio, J.A. Flavanone and nootkatone levels in different varieties of grapefruit and pummelo. J. Agric. Food Chem. 1995, 43, 1–5. [Google Scholar] [CrossRef]
- Giovannini, D.; Gismondi, A.; Basso, A.; Canuti, L.; Braglia, R.; Canini, A.; Mariani, F.; Cappelli, G. Lavandula angustifolia Mill, essential oil exerts antibacterial and anti-inflammatory effect in macrophage mediated immune response to Staphylococcus aureus. Immunol. Investig. 2016, 45, 11–28. [Google Scholar] [CrossRef]
- Sitarek, P.; Rijo, P.; Garcia, C.; Skała, E.; Kalemba, D.; Białas, A.J.; Szemraj, J.; Pytel, D.; Toma, M.; Wysokińska, H. Antibacterial, anti-inflammatory, antioxidant, and antiproliferative properties of essential oils from hairy and normal roots of Leonurus sibiricus L. and their chemical composition. Oxidative Med. Cell. Longev. 2017, 2017. [Google Scholar] [CrossRef]
- Tsai, M.; Lin, C.; Khoo, K.A.; Wang, M.; Kuan, T.; Lin, W.; Zhang, Y.; Wang, Y. Composition and bioactivity of essential oil from Citrus grandis (L.) Osbeck ‘Mato Peiyu’ leaf. Molecules 2017, 22, 2154. [Google Scholar] [CrossRef]
- Zhu, Y.; Chang, Z.; Zheng, X.; Huang, Z.; Xiao, K. Comparative analysis of essential oil components from golden pomelo peel by steam distillation and solvent extraction. Plant Sci. J. 2011, 29, 130–133. [Google Scholar] [CrossRef]
- Umagiliyage, A.L.; Becerra-Mora, N.; Kohli, P.; Fisher, D.J.; Choudhary, R. Antimicrobial efficacy of liposomes containing d-limonene and its effect on the storage life of blueberries. Postharvest Biol. Technol. 2017, 128, 130–137. [Google Scholar] [CrossRef]
- Wang, J.; Fu, Y.; Wei, Z.; He, X.; Shi, M.; Kou, J.; Zhou, E.; Liu, W.; Yang, Z.; Guo, C. Anti-asthmatic activity of osthole in an ovalbumin-induced asthma murine model. Resp. Physiol. Neurobi. 2017, 239, 64–69. [Google Scholar] [CrossRef]
- Xu, X.; Liu, X.; Zhang, Y. Osthole inhibits gastric cancer cell proliferation through regulation of PI3K/AKT. PLoS ONE 2018, 13, e0193449. [Google Scholar] [CrossRef]
- Zhang, Z.; Leung, W.N.; Cheung, H.Y.; Chan, C.W. Osthole: A review on its bioactivities, pharmacological properties, and potential as alternative medicine. Evid.-Based Compl. Alt. 2015, 2015, 919616. [Google Scholar] [CrossRef] [PubMed]
- Chen, Y.; Bertrand, C.; Dai, G.; Yuan, J. Biochemical mechanisms of acaricidal activity of 2,4-di-tert-butylphenol and ethyl oleate against the carmine spider mite Tetranychus cinnabarinus. J. Pest Sci. 2018, 91, 405–419. [Google Scholar] [CrossRef]
- Wang, Z.Q.; Perumalsamy, H.; Wang, M.; Shu, S.; Ahn, Y.J. Larvicidal activity of Magnolia denudata seed hydrodistillate constituents and related compounds and liquid formulations towards two susceptible and two wild mosquito species. Pest Manag. Sci. 2016, 72, 897–906. [Google Scholar] [CrossRef]
- Zhang, L.; Zheng, X.; Chen, Y.; Xie, Z.; Li, Y.; Lu, S. Study on chemical constituents of the volatile oil from different parts of ilex hainanensis by GC-MS. Chin. J. Exp. Tradit. Med. Formulae 2013, 19, 70–73. [Google Scholar] [CrossRef]
- Monzote, L.; Scull, R.; Cos, P.; Setzer, W.N. Essential oil from piper aduncum: Chemical analysis, antimicrobial assessment, and literature review. Medicines 2017, 4, 49. [Google Scholar] [CrossRef]
- Liu, Z.; Zu, Y.; Yang, L. A process to preserve valuable compounds and acquire essential oils from pomelo flavedo using a microwave irradiation treatment. Food Chem. 2017, 224, 172–180. [Google Scholar] [CrossRef]
- Zhang, H.; An, K.; Fu, M.; Yu, Y.; Wu, J.; Xu, Y. Comparison of lemon oil composition after using different extraction methods. Mod. Food Sci. Technol. 2019, 35, 264–273+238. [Google Scholar]
- Zhao, N.; Hu, J.; Hou, T.; Ma, Z.; Wang, C.; He, H. Effects of desalted duck egg white peptides and their products on calcium absorption in rats. J. Funct. Foods 2014, 8, 234–242. [Google Scholar] [CrossRef]
- Kostić, M.D.; Joković, N.M.; Stamenković, O.S.; Rajković, K.M.; Milić, P.S.; Veljković, V.B. Optimization of hempseed oil extraction by n-hexane. Ind. Crop. Prod. 2013, 48, 133–143. [Google Scholar] [CrossRef]
- Yu, J.; Dandekar, D.V.; Toledo, R.T.; Singh, R.K.; Patil, B.S. Supercritical fluid extraction of limonoids and naringin from grapefruit (Citrus paradisi Macf.) seeds. Food Chem. 2007, 105, 1026–1031. [Google Scholar] [CrossRef]
- Chen, R.; Qi, Q.; Wang, M.; Li, Q. Therapeutic potential of naringin: An overview. Pharm. Biol. 2016, 54, 3203–3210. [Google Scholar] [CrossRef]
- Garcia-Castello, E.M.; Rodriguez-Lopez, A.D.; Mayor, L.; Ballesteros, R.; Conidi, C.; Cassano, A. Optimization of conventional and ultrasound assisted extraction of flavonoids from grapefruit (Citrus paradisi L.) solid wastes. LWT-Food Sci. Technol. 2015, 64, 1114–1122. [Google Scholar] [CrossRef]
- Zhang, J.; Sun, C.; Yan, Y.; Chen, Q.; Luo, F.; Zhu, X.; Li, X.; Chen, K. Purification of naringin and neohesperidin from Huyou (Citrus changshanensis) fruit and their effects on glucose consumption in human HepG2 cells. Food Chem. 2012, 135, 1471–1478. [Google Scholar] [CrossRef]
- Wang, W.; Ma, X.; Xu, Y.; Cao, Y.; Jiang, Z.; Ding, T.; Ye, X.; Liu, D. Ultrasound-assisted heating extraction of pectin from grapefruit peel: Optimization and comparison with the conventional method. Food Chem. 2015, 178, 106–114. [Google Scholar] [CrossRef]
- Grassino, A.N.; Brnčić, M.; Vikić-Topić, D.; Roca, S.; Dent, M.; Brnčić, S.R. Ultrasound assisted extraction and characterization of pectin from tomato waste. Food Chem. 2016, 198, 93–100. [Google Scholar] [CrossRef]
- Sivarajasekar, N. Optimization of extraction methods for natural pigment from Lawsonia inermis. Int. J. Green Pharm. 2018, 12. [Google Scholar] [CrossRef]
- Chan, S.Y.; Choo, W.S.; Young, D.J.; Loh, X.J. Pectin as a rheology modifier: Origin, structure, commercial production and rheology. Carbohyd. Polym. 2017, 161, 118–139. [Google Scholar] [CrossRef]





| Peaks | Time/Min | Compound | Formula | Molecular Weight | Relative Content/% |
|---|---|---|---|---|---|
| 1 | 9.22 | Picolinic acid | C6H5NO2 | 123.11 | 0.63 |
| 2 | 14.95 | β-Pinene | C10H16 | 136.23 | 0.97 |
| 3 | 16.01 | 1-Isopropyl-2-Methyl-Benzene | C10H14 | 134.22 | 0.89 |
| 4 | 16.15 | (R)-(+)-Limonene | C10H16 | 136.23 | 10.24 |
| 5 | 16.35 | 3,7-Dimethyl-1,3,6-octatriene | C10H16 | 136.23 | 0.66 |
| 6 | 16.56 | n-Hendecane | C11H24 | 156.31 | 1.17 |
| 7 | 17.19 | trans-α, α-5-trimethyl-5-ethylene Base tetrahydro-2-furan methanol | C10H18O2 | 170.25 | 6.44 |
| 8 | 17.58 | 2-[(2R,5S)-5-Methyl-5-vinyltetrahydro- 2-furanyl]-2-propanol | C10H18O2 | 170.25 | 2.98 |
| 9 | 17.66 | Linalool | C10H18O | 154.25 | 1.26 |
| 10 | 19.07 | Benzoic acid | C7H6O2 | 122.12 | 0.69 |
| 11 | 21.11 | 3,4-Dimethylbenzaldehyde | C9H10O | 134.18 | 1.27 |
| 12 | 21.75 | Hexadecane | C16H34 | 226.44 | 1.56 |
| 13 | 22.20 | Dodecane,2,6,11-trimethyl- | C15H32 | 212.41 | 1.19 |
| 14 | 26.65 | Bicyclo [7.2.0]undec-4-ene,4,11,11- trimethyl-8-methylene-, (1R,4Z,9S)- | C15H24 | 204.35 | 3.20 |
| 15 | 27.82 | Cedrene | C15H24 | 204.35 | 0.73 |
| 16 | 28.12 | 2,4-Di-tert-butylphenol | C14H22O | 206.32 | 7.29 |
| 17 | 30.49 | Spathulenol | C15H24O | 220.00 | 0.86 |
| 18 | 30.72 | Caryophyllene oxide | C15H24O | 220.35 | 1.35 |
| 19 | 32.08 | Heptadecane | C17H36 | 240.47 | 2.69 |
| 20 | 32.72 | 4(15),5,10(14)-Germacratrien-1-ol | C15H24O | 220.00 | 1.35 |
| 21 | 33.19 | 2,6,11,15-Tetramethylhexadecane | C20H42 | 282.55 | 0.70 |
| 22 | 34.57 | 1-Hexadecene,7,11,15-trimethyl- 3-methylene- | C20H38 | 278.52 | 1.63 |
| 25 | 35.47 | 1-Chloro Hexadecane | C16H33Cl | 260.89 | 0.70 |
| 26 | 35.90 | Isocembrol | C20H34O | 290.48 | 1.18 |
| 27 | 35.97 | Methyl hexadecanoate | C17H34O2 | 270.45 | 1.25 |
| 30 | 36.58 | Palmitic acid | C16H32O2 | 256.42 | 1.49 |
| 32 | 36.81 | Camphor | C10H16O | 272.00 | 6.41 |
| 33 | 36.97 | Dibutyl phthalate | C16H22O4 | 278.34 | 1.33 |
| 34 | 37.14 | Ethyl palmitate | C18H36O2 | 284.48 | 2.91 |
| 35 | 39.28 | Methyl linoleate | C19H34O2 | 294.47 | 1.73 |
| 36 | 39.44 | Methyl Linolenate | C19H32O2 | 292.46 | 0.86 |
| 37 | 39.68 | Phytol | C20H40O | 296.53 | 4.71 |
| 38 | 40.06 | Octadecanoic acid 3- octadecyloxypropyl ester | C39H78O3 | 595.03 | 0.61 |
| 39 | 40.56 | Ethyl Linoleate | C20H36O2 | 308.50 | 4.63 |
| 40 | 40.73 | Ethyl linolenate | C20H34O2 | 306.48 | 2.23 |
| 41 | 40.79 | 7-Hydroxycoumarine | C9H6O3 | 162.14 | 3.54 |
| 42 | 40.93 | Osthole | C15H16O3 | 244.29 | 8.69 |
| 43 | 42.47 | Xanthotoxol | C11H6O4 | 202.16 | 1.69 |
| No. | A | B | C | Y |
|---|---|---|---|---|
| 1 | 70 | 3 | 20 | 97.98 ± 0.10 |
| 2 | 70 | 5 | 20 | 98.14 ± 0.07 |
| 3 | 70 | 4 | 40 | 99.74 ± 0.21 |
| 4 | 60 | 4 | 20 | 97.97 ± 0.13 |
| 5 | 60 | 4 | 60 | 98.38 ± 0.11 |
| 6 | 60 | 5 | 40 | 98.67 ± 0.09 |
| 7 | 70 | 5 | 60 | 98.61 ± 0.12 |
| 8 | 80 | 4 | 60 | 98.41 ± 0.15 |
| 9 | 70 | 3 | 60 | 96.95 ± 0.26 |
| 10 | 80 | 4 | 20 | 98.31 ± 0.17 |
| 11 | 70 | 4 | 40 | 99.28 ± 0.14 |
| 12 | 80 | 3 | 40 | 98.27 ± 0.18 |
| 13 | 60 | 3 | 40 | 97.26 ± 0.08 |
| 14 | 70 | 4 | 40 | 99.71 ± 0.11 |
| 15 | 70 | 4 | 40 | 99.50 ± 0.09 |
| 16 | 70 | 4 | 40 | 99.51 ± 0.13 |
| 17 | 80 | 5 | 40 | 98.83 ± 0.20 |
| Source | ss | df | ms | F-Value | p-Value | Significant |
|---|---|---|---|---|---|---|
| Model | 10.08 | 9 | 1.12 | 21.19 | 0.0003 | ** |
| A | 0.30 | 1 | 0.30 | 5.62 | 0.0496 | * |
| B | 1.80 | 1 | 1.80 | 34.10 | 0.0006 | ** |
| C | 2.420 × 10−4 | 1 | 2.420 × 10−4 | 4.579 × 10−3 | 0.9479 | NS |
| AB | 0.18 | 1 | 0.18 | 3.47 | 0.1047 | NS |
| AC | 0.023 | 1 | 0.023 | 0.43 | 0.5323 | NS |
| BC | 0.56 | 1 | 0.56 | 10.62 | 0.0139 | * |
| A2 | 0.94 | 1 | 0.94 | 17.87 | 0.0039 | ** |
| B2 | 2.81 | 1 | 2.81 | 53.19 | 0.0002 | ** |
| C2 | 2.74 | 1 | 2.74 | 51.94 | 0.0002 | ** |
| residual | 0.37 | 7 | 0.053 | |||
| lack-of-fit | 0.23 | 3 | 0.076 | 2.14 | 0.2375 | NS |
| pure error | 0.14 | 4 | 0.035 | |||
| the total correction | 10.45 | 16 | ||||
| R2 | 0.9646 | |||||
| RAdj2 | 0.9191 |
| Sample | Total Sugar/% | Galacturonic Acid/% | Protein/% | Ash/% | DE/% |
|---|---|---|---|---|---|
| IPF pectin | 71.17 ± 0.52 a | 59.90 ± 0.79 a | 1.93 ± 0.04 a | 4.33 ± 0.06 a | 44.65 ± 0.02 b |
| Sigma-Aldrich pectin | 77.59 ± 0.32 b | 76.98 ± 0.21 b | 5.28 ± 0.08 b | 8.13 ± 0.04 b | 30.45 ± 0.02 a |
Publisher’s Note: MDPI stays neutral with regard to jurisdictional claims in published maps and institutional affiliations. |
© 2021 by the authors. Licensee MDPI, Basel, Switzerland. This article is an open access article distributed under the terms and conditions of the Creative Commons Attribution (CC BY) license (https://creativecommons.org/licenses/by/4.0/).
Share and Cite
Liu, G.; Hou, T.; Guo, S.; Lin, H.; Chen, M.; Miao, J.; Liu, X.; Huang, Y.; Cao, Y.; Lan, Y.; et al. Comprehensive Utilization of Immature Honey Pomelo Fruit for the Production of Value-Added Compounds Using Novel Continuous Phase Transition Extraction Technology. Biology 2021, 10, 815. https://doi.org/10.3390/biology10080815
Liu G, Hou T, Guo S, Lin H, Chen M, Miao J, Liu X, Huang Y, Cao Y, Lan Y, et al. Comprehensive Utilization of Immature Honey Pomelo Fruit for the Production of Value-Added Compounds Using Novel Continuous Phase Transition Extraction Technology. Biology. 2021; 10(8):815. https://doi.org/10.3390/biology10080815
Chicago/Turabian StyleLiu, Guo, Tao Hou, Shenglan Guo, Hongyu Lin, Meng Chen, Jianyin Miao, Xiaojuan Liu, Yahui Huang, Yong Cao, Yaqi Lan, and et al. 2021. "Comprehensive Utilization of Immature Honey Pomelo Fruit for the Production of Value-Added Compounds Using Novel Continuous Phase Transition Extraction Technology" Biology 10, no. 8: 815. https://doi.org/10.3390/biology10080815
APA StyleLiu, G., Hou, T., Guo, S., Lin, H., Chen, M., Miao, J., Liu, X., Huang, Y., Cao, Y., Lan, Y., & Song, M. (2021). Comprehensive Utilization of Immature Honey Pomelo Fruit for the Production of Value-Added Compounds Using Novel Continuous Phase Transition Extraction Technology. Biology, 10(8), 815. https://doi.org/10.3390/biology10080815

