The Exergo-Economic and Environmental Evaluation of a Hybrid Solar–Natural Gas Power System in Kirkuk
Abstract
1. Introduction
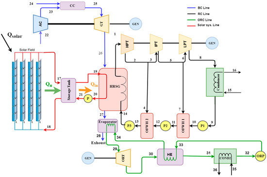
2. System Description
3. Methodology
3.1. Input Data and Assumption
- Negligible pressure drops, heat loss, and friction effects are assumed in heat exchangers and the pipe network.
- The difference between potential and kinetic energy is zero.
- The air compressor, pumps, and turbines are assumed to operate adiabatically.
- All processes within the cycle operate in an equilibrium state.
- Air is assumed to behave as an ideal gas.
- The sun’s temperature is 5770 K [34].
| Parameter | Value | |
|---|---|---|
| GT cycle | Number of gas turbine unit | 1 |
| GTIT, K | 1376 | |
| Mass flow rate of air, kg/s | 438 | |
| Compression ratio | 9 | |
| Ambient temperature, K | 306 | |
| LHV of fuel, (kJ/kg) | 50,056 | |
| RH | 0.63 | |
| , % | 90 | |
| , % | 80 | |
| RC cycle | Inlet pressure for HPST, bar | 100 |
| Inlet pressure for IPST, bar | 40 | |
| Inlet pressure for LPST, bar | 10 | |
| Condenser temperature, K | 313 | |
| , % | 90 | |
| , % | 85 | |
| ORCs | Inlet temperature for ORCs, K | 471 |
| Inlet pressure for ORCs, bar | 8 | |
| Inlet pressure for ORCs, bar | 1.2 | |
| Working fluid | R123 | |
| , % | 88 | |
| , % | 80 | |
| TES system and solar field | Lat. (deg.) | 35.47° N |
| Long. (deg.) | 44.39° E | |
| Position | Kirkuk/Iraq | |
| Solar field area (m2) | 510,120 | |
| HTF’s outlet temperature (°C) | 565 | |
| HTF’s inlet temperature (°C) | 287 | |
| Working fluid | Salt (60% −40% ) | |
| Area of collectors (m2) | 400,000 | |
| DNI | 8.02 | |
| Reflection coefficient | 0.94 | |
| Receiver’s absorption coefficient | 0.92 | |
| Transmission coefficient of the glass cover | 0.92 | |
| Incidence angle modifier | 1 | |
| 85 |
3.2. System Analysis of Energy and Exergy
3.3. Exergoeconomic and Environmental Analysis
4. Discussion and Results
4.1. Validation
4.2. Base Case
4.3. Parametric Studies Results
5. Conclusions
Author Contributions
Funding
Institutional Review Board Statement
Informed Consent Statement
Data Availability Statement
Acknowledgments
Conflicts of Interest
Nomenclature
| Aa | Solar collector area (m2) |
| Cost rate, USD/h | |
| DNI | Direct normal irradiation (kWh/m2·day) |
| Exergy (kW) | |
| Rate of exergy destruction (kW) | |
| Thermoeconomics factor (%) | |
| Collector heat gain factor | |
| h | Enthalpy (kJ/kg) |
| i | Interest rate |
| k | Conductivity heat transfer (W/m·K) |
| l | Insulation thickness (m) |
| Mass flow rate (kg/s) | |
| n | Predicted life of the system’s (years) |
| Heat rate (kW) | |
| Solar energy input (kW) | |
| s | Specific entropy (kJ/kg·K) |
| T | Temperature (K) |
| ν | Specific volume (m3/kg) |
| Work by the control volume per unit time (kW) | |
| Entire cost rate | |
| Greek Symbols | |
| Exergy efficiency (%) | |
| Thermal efficiency (%) | |
| α | Receiver’s absorption coefficient |
| Reflection coefficient | |
| τ | Coefficient of the glass cover |
| φ | Total operating and maintenance cost |
| Abbreviations | |
| AC | Air compressor |
| BC | Brayton cycle |
| CC | Combustion chamber |
| CCPP | Combined cycle power plant |
| Cond | Condenser |
| CPVT | Concentrating photovoltaic thermal |
| CRF | Capital Recovery Factor |
| CSP | Concentrated solar power |
| cv | Control volume |
| DSG | Direct steam generation |
| EES | Engineering Equation Solver |
| EVAP | Evaporator |
| GHGs | Greenhouse gases |
| GT | Gas turbine |
| GTIT | Gas turbine inlet temperature |
| HE | Heat exchanger |
| HPST | High-pressure steam turbine |
| HRSG | Heat recovery steam generation |
| HTF | Heat transfer fluid |
| IPST | Intermediate-pressure steam turbine |
| ISCC | Integrated solar combined cycle |
| LCA | Life Cycle Assessment |
| LHV | Fuel’s lower heating value |
| LPST | Low-pressure steam turbine |
| NG | Natural gas |
| NGCC | Natural gas combined cycle |
| OFWH | Open feed water heater |
| ORC | Organic Rankine Cycle |
| ORP | Organic pump |
| ORT | Organic turbine |
| PP | Power plant |
| PR | Pressure ratio |
| PTC | Parabolic trough collector |
| RC | Rankine cycle |
| RES | Renewable energy source |
| RH | Relative humidity |
| SPRC | Solar-powered Rankine cycle |
| SPT | Solar power tower |
| ST | Steam turbine |
| TES | Thermal energy storage |
| TST | Thermal storage tank |
| PEC | Purchase equipment cost |
References
- Espinosa-Cristia, J.F.; Breesam, Y.F.; Mrabet, B.M.; Nuñez Alvarez, J.R.; Abdullaev, S.S.; Kuzichkin, O.R.; Alhassan, M.S. Exergy and environmental analysis of a novel turbine inlet air cooling technique for power augmentation in a CCPP based on waste energy. Chemosphere 2023, 338, 139402. [Google Scholar] [CrossRef] [PubMed]
- Thomas, C.D. Climate, climate change and range boundaries. Divers. Distrib. 2010, 16, 488–495. [Google Scholar] [CrossRef]
- Yolcan, O.O. World energy outlook and state of renewable energy: 10-Year evaluation. Innov. Green Dev. 2023, 2, 100070. [Google Scholar] [CrossRef]
- Cai, L.; Fu, Y.; Cheng, Z.; Xiang, Y.; Guan, Y. Advanced exergy and exergoeconomic analyses to evaluate the economy of LNG oxy-fuel combined cycle power plant. J. Env. Chem. Eng. 2022, 10, 108387. [Google Scholar] [CrossRef]
- Kaushik, S.C.; Reddy, V.S.; Tyagi, S.K. Energy and exergy analyses of thermal power plants: A review. Renew. Sustain. Energy Rev. 2011, 15, 1857–1872. [Google Scholar] [CrossRef]
- Saslow, W.M. A history of thermodynamics: The missing manual. Entropy 2020, 22, 77. [Google Scholar] [CrossRef] [PubMed]
- Al-Hamadani, S. Solar energy as a potential contributor to help bridge the gap between electricity supply and growing demand in Iraq: A review. Int. J. Adv. Appl. Sci. 2020, 9, 302–312. [Google Scholar] [CrossRef]
- Ibrahim, T.K.; Mohammed, M.K.; Awad, O.I.; Abdalla, A.N.; Basrawi, F.; Mohammed, M.N.; Najafi, G.; Mamat, R. A comprehensive review on the exergy analysis of combined cycle power plants. Renew. Sustain. Energy Rev. 2018, 90, 835–850. [Google Scholar] [CrossRef]
- Shabgard, H.; Faghri, A. Exergy analysis in energy systems: Fundamentals and application. Front. Heat. Mass. Transf. 2019, 12. [Google Scholar] [CrossRef]
- Zarza, E.; Valenzuela, L.; León, J.; Hennecke, K.; Eck, M.; Weyers, H.D.; Eickhoff, M. Direct steam generation in parabolic troughs: Final results and conclusions of the DISS project. Energy 2004, 29, 635–644. [Google Scholar] [CrossRef]
- Jebasingh, V.K.; Herbert, G.M.J. A review of solar parabolic trough collector. Renew. Sustain. Energy Rev. 2016, 54, 1085–1091. [Google Scholar] [CrossRef]
- Cabrera, F.J.; Fernández-García, A.; Silva, R.M.P.; Pérez-García, M. Use of parabolic trough solar collectors for solar refrigeration and air-conditioning applications. Renew. Sustain. Energy Rev. 2013, 20, 103–118. [Google Scholar] [CrossRef]
- Eke, M.N.; Okoroigwe, E.C.; Umeh, S.I.; Okonkwo, P. Performance Improvement of a Gas Turbine Power Plant in Nigeria by Exergy Analysis: A Case of Geregu 1. Open Access Libr. J. 2020, 7, 1–20. [Google Scholar] [CrossRef]
- Ersayin, E.; Ozgener, L. Performance analysis of combined cycle power plants: A case study. Renew. Sustain. Energy Rev. 2015, 43, 832–842. [Google Scholar] [CrossRef]
- Cihan, A.; Hacihafizoǧlu, O.; Kahveci, K. Energy-exergy analysis and modernization suggestions for a combined-cycle power plant. Int. J. Energy Res. 2006, 30, 115–126. [Google Scholar] [CrossRef]
- Reddy, B.V.; Mohamed, K. Exergy analysis of a natural gas fired combined cycle power generation unit. Int. J. Exergy 2007, 4, 180–196. [Google Scholar] [CrossRef]
- Ameri, M.; Ahmadi, P.; Khanmohammadi, S. Exergy analysis of a 420 MW combined cycle power plant. Int. J. Energy Res. 2008, 32, 175–183. [Google Scholar] [CrossRef]
- Gogoi, T.K.; Lahon, D.; Nondy, J. Energy, exergy and exergoeconomic (3E) analyses of an organic Rankine cycle integrated combined cycle power plant. Therm. Sci. Eng. Prog. 2023, 41, 101849. [Google Scholar] [CrossRef]
- Kalina, J. Analysis of alternative configurations of heat recovery process in small and medium scale combined cycle power plants. Energy Convers. Manag. 2017, 152, 13–21. [Google Scholar] [CrossRef]
- Kilani, N.; Khir, T.; Ben Brahim, A. Performance analysis of two combined cycle power plants with different steam injection system design. Int. J. Hydrog. Energy 2017, 42, 12856–12864. [Google Scholar] [CrossRef]
- Aliyu, M.; AlQudaihi, A.B.; Said, S.A.M.; Habib, M.A. Energy, exergy and parametric analysis of a combined cycle power plant. Therm. Sci. Eng. Prog. 2020, 15, 100450. [Google Scholar] [CrossRef]
- Mehrpooya, M.; Ashouri, M.; Mohammadi, A. Thermoeconomic analysis and optimization of a regenerative two-stage organic Rankine cycle coupled with liquefied natural gas and solar energy. Energy 2017, 126, 899–914. [Google Scholar] [CrossRef]
- Wang, S.; Zhang, G.; Fu, Z. Performance analysis of a novel integrated solar combined cycle with inlet air heating system. Appl. Therm. Eng. 2019, 161, 114010. [Google Scholar] [CrossRef]
- Adibhatla, S.; Kaushik, S.C. Energy, exergy and economic (3E) analysis of integrated solar direct steam generation combined cycle power plant. Sustain. Energy Technol. Assess. 2017, 20, 88–97. [Google Scholar] [CrossRef]
- Akroot, A.; Al Shammre, A.S. Techno-Economic and Environmental Impact Analysis of a 50 MW Solar-Powered Rankine Cycle System. Processes 2024, 12, 1059. [Google Scholar] [CrossRef]
- Nourpour, M.; Khoshgoftar Manesh, M.H.; Pirozfar, A.; Delpisheh, M. Exergy, Exergoeconomic, Exergoenvironmental, Emergy-based Assessment and Advanced Exergy-based Analysis of an Integrated Solar Combined Cycle Power Plant. Energy Environ. 2023, 34, 379–406. [Google Scholar] [CrossRef]
- Bonforte, G.; Buchgeister, J.; Manfrida, G.; Petela, K. Exergoeconomic and exergoenvironmental analysis of an integrated solar gas turbine/combined cycle power plant. Energy 2018, 156, 352–359. [Google Scholar] [CrossRef]
- Shoaei, M.; Hajinezhad, A.; Moosavian, S.F. Design, energy, exergy, economy, and environment (4E) analysis, and multi-objective optimization of a novel integrated energy system based on solar and geothermal resources. Energy 2023, 280, 128162. [Google Scholar] [CrossRef]
- Akroot, A.; Almaktar, M.; Alasali, F. The Integration of Renewable Energy into a Fossil Fuel Power Generation System in Oil-Producing Countries: A Case Study of an Integrated Solar Combined Cycle at the Sarir Power Plant. Sustainability 2024, 16, 4820. [Google Scholar] [CrossRef]
- Javadi, M.A.; Jafari Najafi, N.; Khalili Abhari, M.; Jabery, R.; Pourtaba, H. 4E analysis of three different configurations of a combined cycle power plant integrated with a solar power tower system. Sustain. Energy Technol. Assess. 2021, 48, 101599. [Google Scholar] [CrossRef]
- Talal, W.; Akroot, A. Exergoeconomic Analysis of an Integrated Solar Combined Cycle in the Al-Qayara Power Plant in Iraq. Processes 2023, 11, 656. [Google Scholar] [CrossRef]
- Talal, W.; Akroot, A. An Exergoeconomic Evaluation of an Innovative Polygeneration System Using a Solar-Driven Rankine Cycle Integrated with the Al-Qayyara Gas Turbine Power Plant and the Absorption Refrigeration Cycle. Machines 2024, 12, 133. [Google Scholar] [CrossRef]
- Li, M.; Wang, J.; He, W.; Gao, L.; Wang, B.; Ma, S.; Dai, Y. Construction and preliminary test of a low-temperature regenerative Organic Rankine Cycle (ORC) using R123. Renew. Energy 2013, 57, 216–222. [Google Scholar] [CrossRef]
- Pavlovic, S.; Bellos, E.; Le Roux, W.G.; Stefanovic, V.; Tzivanidis, C. Experimental investigation and parametric analysis of a solar thermal dish collector with spiral absorber. Appl. Therm. Eng. 2017, 121, 126–135. [Google Scholar] [CrossRef]
- Sachdeva, J.; Singh, O. Thermodynamic analysis of solar powered triple combined Brayton, Rankine and organic Rankine cycle for carbon free power. Renew. Energy 2019, 139, 765–780. [Google Scholar] [CrossRef]
- Lugand, P.; Parietti, C. Combined cycle plants with frame 9F gas turbines. Proc. ASME Turbo Expo. 1990, 4, 475–481. [Google Scholar] [CrossRef]
- Sabbaghi, M.A.; Soltani, M.; Rosen, M.A. A comprehensive 6E analysis of a novel multigeneration system powered by solar-biomass energies. Energy 2024, 297, 131209. [Google Scholar] [CrossRef]
- Rodríguez, J.M.; Sánchez, D.; Martínez, G.S.; Bennouna, E.G.; Ikken, B. Techno-economic assessment of thermal energy storage solutions for a 1 MWe CSP-ORC power plant. Sol. Energy 2016, 140, 206–218. [Google Scholar] [CrossRef]
- Chacartegui, R.; Vigna, L.; Becerra, J.A.; Verda, V. Analysis of two heat storage integrations for an Organic Rankine Cycle Parabolic trough solar power plant. Energy Convers. Manag. 2016, 125, 353–367. [Google Scholar] [CrossRef]
- Sivakugan, N.; Shukla, S.K.; Das, B.M. Fundamentals of Engineering Geology; CRC Press: Boca Raton, FL, USA, 2020. [Google Scholar] [CrossRef]
- Cengel, Y.A.; Boles, M.A. Thermodynamics: An Engineering Approach, 8th ed.; McGraw-Hill Education: New York, NY USA, 2015. [Google Scholar]
- Aghaziarati, Z.; Aghdam, A.H. Thermoeconomic analysis of a novel combined cooling, heating and power system based on solar organic Rankine cycle and cascade refrigeration cycle. Renew. Energy 2021, 164, 1267–1283. [Google Scholar] [CrossRef]
- Tehrani, S.S.M.; Taylor, R.A. Off-design simulation and performance of molten salt cavity receivers in solar tower plants under realistic operational modes and control strategies. Appl. Energy 2016, 179, 698–715. [Google Scholar] [CrossRef]
- Ge, Y.; Wei, Y.; Zhao, Q.; Pei, Y. Energy and Exergy Analysis on a Waste Heat Recovery Module for Helicopters. IEEE Access 2021, 9, 122618–122625. [Google Scholar] [CrossRef]
- Köse, Ö.; Koç, Y.; Yağlı, H. Energy, exergy, economy and environmental (4E) analysis and optimization of single, dual and triple configurations of the power systems: Rankine Cycle/Kalina Cycle, driven by a gas turbine. Energy Convers. Manag. 2021, 227, 113604. [Google Scholar] [CrossRef]
- Akroot, A.; Al Shammre, A.S. Economic and Technical Assessing the Hybridization of Solar Combined Cycle System with Fossil Fuel and Rock Bed Thermal Energy Storage in Neom City. Processes 2024, 12, 1433. [Google Scholar] [CrossRef]
- Mohammadkhani, F.; Shokati, N.; Mahmoudi, S.M.S.; Yari, M.; Rosen, M.A. Exergoeconomic assessment and parametric study of a Gas Turbine-Modular Helium Reactor combined with two Organic Rankine Cycles. Energy 2014, 65, 533–543. [Google Scholar] [CrossRef]
- Assareh, E.; Hoseinzadeh, S.; Ghersi, D.E.; Farhadi, E.; Keykhah, S.; Lee, M. Energy, exergy, exergoeconomic, exergoenvironmental, and transient analysis of a gas-fired power plant-driven proposed system with combined Rankine cycle: Thermoelectric for power production under different weather conditions. J. Therm. Anal. Calorim. 2023, 148, 8283–8307. [Google Scholar] [CrossRef]
- Besevli, B.; Kayabasi, E.; Akroot, A.; Talal, W.; Alfaris, A.; Assaf, Y.H.; Nawaf, M.Y.; Bdaiwi, M.; Khudhur, J. Technoeconomic Analysis of Oxygen-Supported Combined Systems for Recovering Waste Heat in an Iron-Steel Facility. Appl. Sci. 2024, 14, 2563. [Google Scholar] [CrossRef]
- Alsunousi, M.; Kayabasi, E. Techno-economic assessment of a floating photovoltaic power plant assisted methanol production by hydrogenation of CO2 captured from Zawiya oil refinery. Int. J. Hydrog. Energy 2024, 57, 589–600. [Google Scholar] [CrossRef]
- Kareem, A.F.; Akroot, A.; Abdul Wahhab, H.A.; Talal, W.; Ghazal, R.M.; Alfaris, A. Exergo–Economic and Parametric Analysis of Waste Heat Recovery from Taji Gas Turbines Power Plant Using Rankine Cycle and Organic Rankine Cycle. Sustainability 2023, 15, 9376. [Google Scholar] [CrossRef]
- Zhang, F.; Yan, Y.; Liao, G.; Jiaqiang, E. Energy, exergy, exergoeconomic and exergoenvironmental analysis on a novel parallel double-effect absorption power cycle driven by the geothermal resource. Energy Convers. Manag. 2022, 258, 115473. [Google Scholar] [CrossRef]
- Nazari, N.; Mousavi, S.; Mirjalili, S. Exergo-economic analysis and multi-objective multi-verse optimization of a solar/biomass-based trigeneration system using externally-fired gas turbine, organic Rankine cycle and absorption refrigeration cycle. Appl. Therm. Eng. 2021, 191, 116889. [Google Scholar] [CrossRef]
- Tian, H.; Li, R.; Salah, B.; Thinh, P.H. Bi-objective optimization and environmental assessment of SOFC-based cogeneration system: Performance evaluation with various organic fluids. Process Saf. Environ. Prot. 2023, 178, 311–330. [Google Scholar] [CrossRef]
- Ahmed, A.H.; Ahmed, A.M.; Hamid, Q.Y. Exergy and energy analysis of 150 MW gas turbine unit: A case study. J. Adv. Res. Fluid. Mech. Therm. Sci. 2020, 67, 186–192. [Google Scholar]









| Elements | Energy Equation’s Balance | Exergy Equation’s Balances |
|---|---|---|
| Compressor | ||
| Combustion chamber | ||
| Gas turbine | ||
| HRSG | ||
| HPST | ||
| IPST | ||
| LPST | ||
| Condenser1 | ||
| Condenser2 | ||
| Pump | ||
| Pump1 | ||
| Pump2 | ||
| Pump3 | ||
| OFWH1 | ||
| OFWH2 | ||
| ORT | ||
| Heat exchanger | ||
| ORP | ||
| Evap | ||
| Solar | = | |
| TES | = |
| Component | Cost Balance Equation | Auxiliary Equation |
|---|---|---|
| AC | ||
| CC | , | |
| GT | ||
| HRSG | ||
| HPST | ||
| IPST | ||
| LPST | ||
| Cond1 | ||
| Pump1 | ||
| OFWH1 | ||
| Pump2 | ||
| OFWH2 | ||
| Pump3 | ||
| PTC | ||
| TES | ||
| Pump4 | ||
| Evap | ||
| ORT | ||
| HE | ||
| Cond2 | ||
| ORP |
| Parameter | Unit | Literature Study | Present Study | Deviation (%) |
|---|---|---|---|---|
| Ambient temperature | °C | 19 | 19 | 0% |
| Pressure ratio (PR) | - | 12 | 12 | 0% |
| Flow rate of air mass | kg/s | 438 | 438 | 0% |
| Flow rate of fuel mass | kg/s | 8.8 | 8.84 | 0.45% |
| Outlet compressor temperature | °C | 315.7 | 318 | 0.723% |
| Maximum temperature | °C | 1100 | 1111 | 1% |
| Exhaust temperature | °C | 500 | 510.6 | 2.1% |
| Power output | MW | 150 | 148.7 | 0.87 |
| Thermal efficiency | % | 34 | 33.8 | 0.59% |
| Output Quantity | Value |
|---|---|
| Power supplied for ACs, MW | 142.6 |
| Power output for GTs, MW | 260.9 |
| Power output for HPST, MW | 28.333 |
| Power output for IPST, MW | 30.602 |
| Power output for LPST, MW | 60.624 |
| Power supplied of P1, kW | 103 |
| Power supplied of P2, kW | 358 |
| Power supplied of P3, kW | 843 |
| Heat supplied to ORCs, MW | 30.471 |
| Power output for ORT, MW | 5.01 |
| Power supplied for ORP, kW | 73.73 |
| Required fuel (kg/s) | 7.982 |
| Work net by the system, MW | 240.8 |
| Overall energy efficiency, % | 59.32 |
| Overall exergy efficiency, % | 57.28 |
| Part | (MW) | (MW) | (MW) | (%) | Ψ (%) |
|---|---|---|---|---|---|
| AC | 151.5 | 135.2 | 16.32 | 5.547 | 89.27 |
| CC | 555.5 | 421.7 | 133.8 | 45.49 | 75.91 |
| GT | 276.1 | 264.4 | 11.71 | 3.978 | 95.76 |
| HRSG | 175.7 | 153.9 | 21.8 | 7.407 | 78.59 |
| HPST | 30.9 | 29.46 | 1.448 | 0.492 | 95.32 |
| IPST | 33.92 | 31.82 | 2.103 | 0.7145 | 93.8 |
| LPST | 69.63 | 63.03 | 6.6 | 2.243 | 90.52 |
| Cond1 | 10.67 | 5.471 | 5.202 | 1.768 | 51.26 |
| Pump1 | 0.1071 | 0.09193 | 0.01513 | 0.001543 | 85.86 |
| OFWH1 | 9.221 | 3.922 | 5.3 | 1.801 | 42.53 |
| Pump 2 | 0.3722 | 0.3282 | 0.04397 | 0.01494 | 88.18 |
| OFWH2 | 17.96 | 13.31 | 4.647 | 1.579 | 74.12 |
| Pump 3 | 0.8769 | 0.7888 | 0.08803 | 0.02992 | 89.96 |
| PTC | 120.2 | 63.34 | 56.91 | 19.34 | 52.67 |
| TST | 63.34 | 59.57 | 3.766 | 1.28 | 94.05 |
| EVAP | 19.5 | 7.213 | 12.29 | 4.177 | 36.98 |
| ORG T | 5.407 | 5.013 | 0.3942 | 0.1339 | 92.71 |
| HE | 2.012 | 0.6793 | 1.333 | 0.4529 | 33.76 |
| Cond2 | 0.5319 | 0.08809 | 0.4438 | 0.1508 | 16.56 |
| Pump4 | 0.0738 | 0.05947 | 0.01432 | 0.004867 | 80.95 |
| Component | (USD/GJ) | (USD/GJ) | (USD/h) | (USD/h) | (USD/h) | (%) |
|---|---|---|---|---|---|---|
| AC | 21.02 | 22.3 | 852.6 | 247.4 | 1100 | 22.49 |
| CC | 14.61 | 19.4 | 7079 | 0.173 | 7079.2 | 0.002445 |
| GT | 19.4 | 20.53 | 832.1 | 234.4 | 1066.5 | 21.98 |
| HRSG | 16.17 | 18.62 | 1155 | 151.1 | 1306.1 | 11.57 |
| HPST | 20.32 | 22.51 | 101.8 | 122.15 | 223.95 | 54.53 |
| IPST | 20.32 | 22.83 | 147.9 | 128.92 | 276.82 | 46.57 |
| LPST | 20.32 | 23.4 | 464.3 | 208 | 672.3 | 30.94 |
| Cond | 20.32 | 39.79 | 366 | 2.98 | 368.98 | 0.8073 |
| Pump1 | 23.4 | 31.9 | 1.226 | 1.48 | 2.706 | 54.69 |
| OFWH1 | 20.43 | 53.86 | 374.9 | 78.624 | 453.52 | 17.33 |
| Pump 2 | 23.4 | 29.68 | 3.563 | 3.59 | 7.153 | 50.15 |
| OFWH2 | 27.81 | 39.41 | 447.6 | 87.372 | 535 | 16.33 |
| Pump 3 | 23.4 | 28.42 | 7.132 | 6.584 | 13.716 | 48.01 |
| PTC | 0 | 125.6 | 0 | 2210 | 2210 | 100 |
| TST | 9.693 | 10.31 | 131.4 | 0.648 | 132 | 0.491 |
| EVAP | 19.4 | 52.89 | 857.8 | 11.02 | 868.82 | 10.45 |
| ORT | 65.15 | 73.55 | 92.37 | 59 | 151.37 | 39 |
| HE | 65.15 | 193 | 312.4 | 0.072 | 463.7 | 0.0231 |
| Condenser2 | 65.15 | 404.3 | 104 | 3.452 | 107.45 | 3.215 |
| Pump 4 | 6.43 | 7.198 | 1.96 | 0.14 | 2.1 | 6.626 |
| Total | 13,333.05 | 3557.11 | 17,041.39 | 20.8 |
Disclaimer/Publisher’s Note: The statements, opinions and data contained in all publications are solely those of the individual author(s) and contributor(s) and not of MDPI and/or the editor(s). MDPI and/or the editor(s) disclaim responsibility for any injury to people or property resulting from any ideas, methods, instructions or products referred to in the content. |
© 2024 by the authors. Licensee MDPI, Basel, Switzerland. This article is an open access article distributed under the terms and conditions of the Creative Commons Attribution (CC BY) license (https://creativecommons.org/licenses/by/4.0/).
Share and Cite
Alfaris, A.; Akroot, A.; Deniz, E. The Exergo-Economic and Environmental Evaluation of a Hybrid Solar–Natural Gas Power System in Kirkuk. Appl. Sci. 2024, 14, 10113. https://doi.org/10.3390/app142210113
Alfaris A, Akroot A, Deniz E. The Exergo-Economic and Environmental Evaluation of a Hybrid Solar–Natural Gas Power System in Kirkuk. Applied Sciences. 2024; 14(22):10113. https://doi.org/10.3390/app142210113
Chicago/Turabian StyleAlfaris, Ali, Abdulrazzak Akroot, and Emrah Deniz. 2024. "The Exergo-Economic and Environmental Evaluation of a Hybrid Solar–Natural Gas Power System in Kirkuk" Applied Sciences 14, no. 22: 10113. https://doi.org/10.3390/app142210113
APA StyleAlfaris, A., Akroot, A., & Deniz, E. (2024). The Exergo-Economic and Environmental Evaluation of a Hybrid Solar–Natural Gas Power System in Kirkuk. Applied Sciences, 14(22), 10113. https://doi.org/10.3390/app142210113

