Study on the Inter-Electrode Process of Aluminum Electrolysis (Ⅱ)—Digital Analysis of the Anode Gas Distribution Patterns on the Anode Surface Using A See-Through Cell
Abstract
:1. Introduction
2. Experiment
2.1. Materials and Chemicals
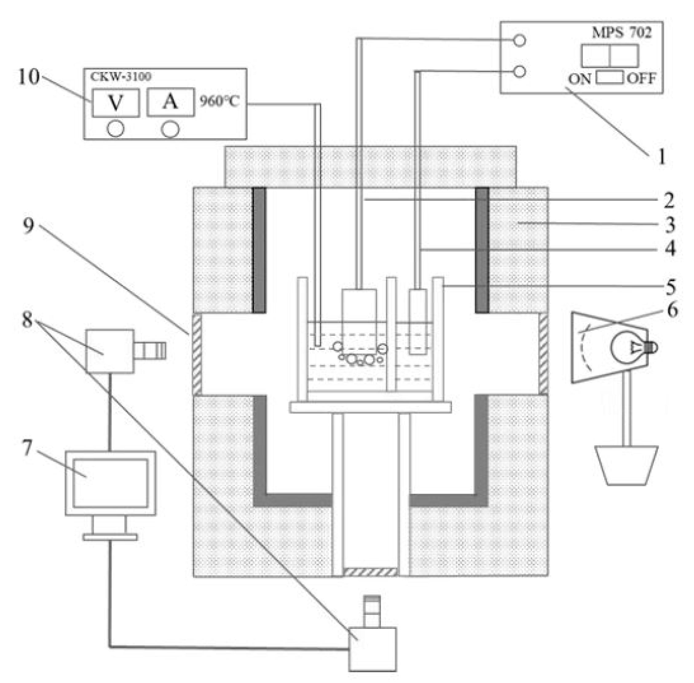
2.2. Apparatus
2.3. Experimental Design
2.4. Methodology
2.4.1. Image Processing and Bubble Information Extraction
2.4.2. Calculation of the Bubble Distribution Patterns on the Anode Surface
2.4.3. Calculation of the Bubble Size Distribution on the Anode Surface
2.4.4. Calculation of the Bubble Coverage and Actual Current Density on the Anode Surface
3. Results and Discussion
3.1. Bubble Distribution Pattern on the Anode—Experiment 1
3.2. Bubble Size Distribution on the Anode—Experiment 1
3.3. Bubble Coverage and Actual/Effective Current Density on the Anode—Experiment 1
3.4. Comparison of Bubble Evolution Behavior on 11 cm2 and 50 cm2 Anodes—Experiment 2
4. Conclusions and Prospect
- From the bubble distribution patterns on the anode bottom surface, the bubbles tend to generate and adhere to certain regions of the anode surface due to the heterogeneity of the carbon material, and the adhering regions would move when the apparent current density was changed;
- For the three kinds of anode as investigated in this work, with the increase in apparent current density, the size of the bubbles that adhered to the anode bottom surface showed an overall decreasing trend, indicating a faster generating rate and faster releasing rate of the bubble under a higher current density;
- A slot on the 50 mm × 22 mm graphite anode could reduce the average bubble size greatly, therefore reducing the actual anode current density significantly;
- When the graphite anode bottom working surface increased from 11 cm2 to 50 cm2, the bubble coverage rate, average bubble size, and the actual current density on the anode significantly decreased. For the 11 cm2 anode, the variation of anode coverage with time reflects the evolution character of a single or several bubbles, while for the 50 cm2 graphite anode, the anode coverage was affected by the group effect of many independent bubbles;
- The effect of slotting on a larger graphite anode (50 cm2) would probably be weakened compared to that on a smaller 11 cm2 slotted anode; however, more details need to be investigated in the future study. Information on the size of released bubbles need to be collected in the next step to provide more data for the investigation of bubble-driven electrolyte flow.
Author Contributions
Funding
Data Availability Statement
Conflicts of Interest
References
- Grjotheim, K.; Welc, B.J. Aluminium Smelter Technology: A Pure and Applied Approach; Aluminium-Verlag: Dusseldorf, Germany, 1980. [Google Scholar]
- Grjotheim, K. Textbook of Aluminum Electrolysis: Fundamentals of the Hall-Héroult Process, 2nd ed.; Aluminium-Verlag: Dusseldorf, Germany, 1982. [Google Scholar]
- Robert, E.; Olsen, J.E.; Danek, V.; Tixhon, E.; Ostvold, T.; Gilbert, B. Structure and thermodynamics of alkali fluoride-aluminum fluoride-alumina melts. vapor pressure, solubility, and Raman spectroscopic studies. J. Phys. Chem. B 2014, 101, 9447. [Google Scholar] [CrossRef]
- Ginsberg, H.; Wrigge, H.C. Anodic and Cathodic Current Efficiency in Electrolysis of Cryolite-Alumina Melts. Metall 1972, 26, 997. [Google Scholar]
- Doheim, M.A.; EI-Kersh, A.M.; Ali, M.M. Computational modeling of flow in aluminum reduction cells due to gas bubbles and electromagnetic forces. Metal. Mater. Trans. B 2007, 38, 113. [Google Scholar] [CrossRef]
- Zhang, Y.; Rapp, R.A. Modeling the dependence of alumina solubility on temperature and melt composition in cryolite-based melts. Metal. Mater. Trans. B 2004, 35B, 509. [Google Scholar] [CrossRef]
- Richards, N.E. The dynamics of components of the anodic overvoltage in the alumina reduction cell. In Light Metals; Welch, B., Ed.; Springer: Warrendale, PA, USA; Cham, Switzerland, 1998; p. 521. [Google Scholar]
- Dion, L.; Kiss, L.I.; Poncsak, S.; Lagace, C. Simulator of non-homogenous alumina and current distribution in an aluminum electrolysis cell to predict low-voltage anode effects. Metal. Mater. Trans. B 2018, 49B, 737. [Google Scholar] [CrossRef] [Green Version]
- Wong, D.; Welch, B.; Nunez, P.; Dion, L.; Spirin, A. Latest progress in IPCC methodology for estimating the extent of PFC greenhouse gases co-evolved in the aluminium reduction cell and challenges in reducing these emissions. In Proceedings of the 37th International ICSOBA Conference, Krasnoyarsk, Russia, 16–20 September 2019; p. 16. [Google Scholar]
- Haupin, W.E. A scanning reference electrode for voltage contours in aluminum smelting cells. JOM 1971, 23, 46. [Google Scholar] [CrossRef]
- Feng, Y.; Cooksey, M.A.; Schwarz, M.P. CFD modelling of alumina mixing in aluminium reduction cells. In Light Metals; Lindsay, S.J., Ed.; Springer: Warrendale, PA, USA; Cham, Switzerland, 2011; p. 543. [Google Scholar]
- Zhan, S.; Li, M.; Zhou, J.; Yang, J.; Zhou, Y. CFD simulations of gas–liquid multiscale flow characteristics in an aluminum electrolysis cell with population balance model: Effect of anode slot configuration. JOM 2019, 71, 803. [Google Scholar] [CrossRef]
- Yang, Y.; Gao, B.; Wang, Z.; Shi, Z.; Hu, X. Study on the Inter-electrode Process of Aluminum Electrolysis. Metal. Mater. Trans. B 2016, 47B, 621. [Google Scholar] [CrossRef]
- Qiu, Z.; Fan, L.; Grjotheim, K.; Kvande, H. Formation of metal fog during molten salt electrolysis observed in a see-through cell. J. Appl. Electrochem. 1987, 17, 707. [Google Scholar] [CrossRef]
- Huang, Y.; Wang, Z.; Yang, Y.; Gao, B.; Shi, Z.; Hu, X. Anodic bubble behavior in a laboratory scale transparent electrolytic cell for aluminum electrolysis. Metals 2018, 8, 806. [Google Scholar] [CrossRef] [Green Version]
- Zhao, Z.; Wang, Z.; Gao, B.; Feng, Y.; Shi, Z.; Hu, X. Anodic bubble behavior and voltage drop in a laboratory transparent aluminium electrolysis cell. Metal. Mater. Trans. B 2016, 47, 1962. [Google Scholar] [CrossRef]
- Zhao, Z.; Gao, B.; Feng, Y.; Huang, Y.; Wang, Z.; Shi, Z.; Hu, X. Effects of anode wettability and slots on anodic bubble behavior using transparent aluminium electrolytic cells. JOM 2017, 69, 281. [Google Scholar] [CrossRef]
- Thorne, R.J.; Sommerseth, C.; Ratvik, A.P.; Rorvik, S.; Sandness, E.; Lossius, L.P.; Linga, H.; Svensson, A.M. Bubble evolution and anode surface properties in aluminium electrolysis. J. Electrochem. Soc. 2015, 162, E104. [Google Scholar] [CrossRef] [Green Version]
- Gebarowski, W.; Ratvik, A.P.; Rorvik, S.; Lossius, L.P.; Linga, H.; Svensson, A.M. Effect of coke properties on the bubble formation at the anode during aluminium electrolysis in laboratory scale. In Light Metals; Ratvik, A.P., Ed.; Springer: Warrendale, PA, USA; Cham, Switzerland, 2017; p. 1203. [Google Scholar]
- Yao, Y.; Bao, J.; Skyllas-Kazacos, M.; Welch, B.J.; Akhmetov, S. Fault detection and diagnosis in Hall- Héroult cells based on individual anode current measurements using dynamic kernel PCA. Metal. Mater. Trans. B 2018, 49B, 2077. [Google Scholar] [CrossRef]
- Dorreen, M. Cell Performance and Anodic Processes in Aluminium Smelting Studied by Product Gas Analysis. Ph.D. Thesis, The University of Auckland, Auckland, New Zealand, 2000. [Google Scholar]










| Experimental Condition | Experiment Series 1 | Experiment Series 2 |
|---|---|---|
| Electrolyte composition | n (NaF/AlF3) = 2.2, 5 wt.%LiF, 4 wt.%CaF2, 3.5 wt.%Al2O3 | n (NaF/AlF3) = 2.2, 5 wt.%CaF2, 3 wt.%Al2O3, 10 wt.%NaCl |
| Electrolyte liquidus temperature/°C | 922 | 904 |
| Operating temperature/°C | 942 ± 2 | 924 ± 2 |
| Tested anode type | 50 mm × 22 mm, flat and slotted anode | 100 mm × 50 mm, flat anode |
| Apparent anode current density/A·cm−2 | 0.9, 1.1, 1.3 | 0.9, 1.1, 1.3 |
| Experimental details | Observation of the bubble distribution and generation rate on the anode bottom surface, and investigation of the effects of apparent current density and anode slot on bubble evolution. | Observation of the bubble distribution and generation rate on the anode bottom surface, and comparison of the results with those obtained on the smaller anode. |
| Bubble Size, mm2 | Percentage against the Total Bubble Area Counted within 60 s, % | ||
|---|---|---|---|
| 50 mm × 22 mm Flat Anode | 50 mm × 22 mm Slotted Anode | 100 mm × 50 mm Flat Anode | |
| 0 < Size < 100 | 23.3 | 92.4 | 39.8 |
| 100 < Size < 200 | 7.5 | 7.6 | 14.5 |
| 200 < Size < 300 | 11.9 | 0 | 12.0 |
| 300 < Size < 400 | 25.8 | 0 | 6.8 |
| 400 < Size < 500 | 29.7 | 0 | 6.0 |
| 500 < Size < 600 | 0.7 | 0 | 5.9 |
| 600 < Size < 700 | 0 | 0 | 3.9 |
| 700 < Size < 800 | 0 | 0 | 2.4 |
| 800 < Size < 900 | 1.1 | 0 | 0.9 |
| 900 < Size < 1000 | 0 | 0 | 0.5 |
| Size > 1000 | 0 | 0 | 7.3 |
| Average size, mm2 | 324 | 40 | 160 |
Publisher’s Note: MDPI stays neutral with regard to jurisdictional claims in published maps and institutional affiliations. |
© 2021 by the authors. Licensee MDPI, Basel, Switzerland. This article is an open access article distributed under the terms and conditions of the Creative Commons Attribution (CC BY) license (https://creativecommons.org/licenses/by/4.0/).
Share and Cite
Yang, Y.; Zhang, Y.; Yu, J.; Wang, Z.; Shi, Z. Study on the Inter-Electrode Process of Aluminum Electrolysis (Ⅱ)—Digital Analysis of the Anode Gas Distribution Patterns on the Anode Surface Using A See-Through Cell. Appl. Sci. 2021, 11, 7702. https://doi.org/10.3390/app11167702
Yang Y, Zhang Y, Yu J, Wang Z, Shi Z. Study on the Inter-Electrode Process of Aluminum Electrolysis (Ⅱ)—Digital Analysis of the Anode Gas Distribution Patterns on the Anode Surface Using A See-Through Cell. Applied Sciences. 2021; 11(16):7702. https://doi.org/10.3390/app11167702
Chicago/Turabian StyleYang, Youjian, Yuankun Zhang, Jiangyu Yu, Zhaowen Wang, and Zhongning Shi. 2021. "Study on the Inter-Electrode Process of Aluminum Electrolysis (Ⅱ)—Digital Analysis of the Anode Gas Distribution Patterns on the Anode Surface Using A See-Through Cell" Applied Sciences 11, no. 16: 7702. https://doi.org/10.3390/app11167702
APA StyleYang, Y., Zhang, Y., Yu, J., Wang, Z., & Shi, Z. (2021). Study on the Inter-Electrode Process of Aluminum Electrolysis (Ⅱ)—Digital Analysis of the Anode Gas Distribution Patterns on the Anode Surface Using A See-Through Cell. Applied Sciences, 11(16), 7702. https://doi.org/10.3390/app11167702

