Investigation of the Destruction Process of Potash Ore with a Single Cutter Using Promising Cross Cutting Pattern
Abstract
1. Introduction
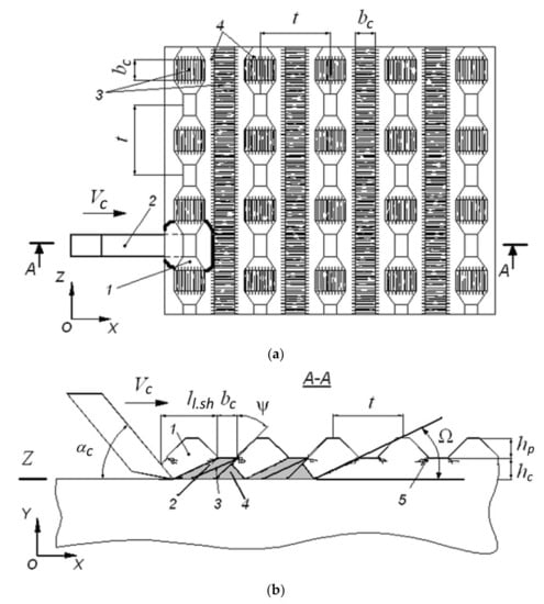
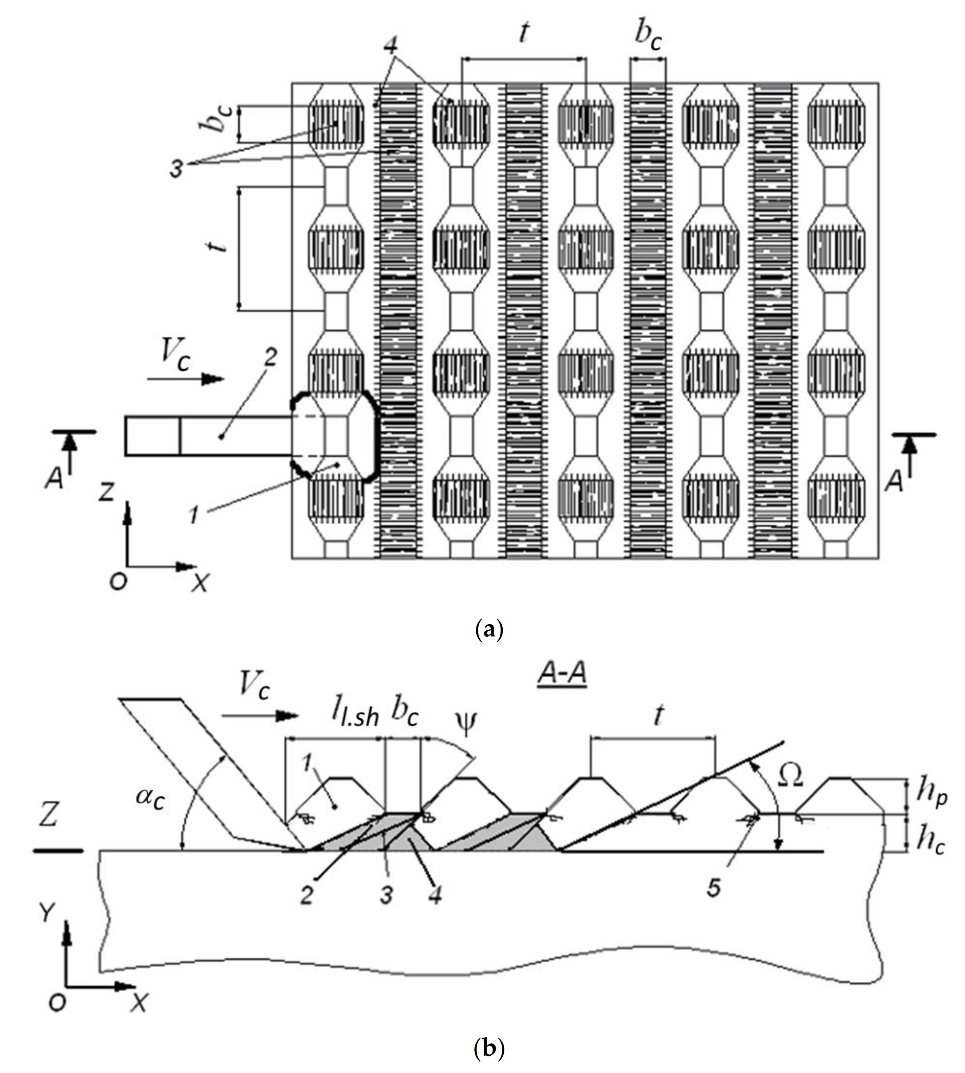
2. Theoretical Studies of the Process of Potash Ore Cutting by Cross Cuttings
3. Investigation of the Rock-Breaking Mechanism of Potash Ore with a Single Cutter
- -
- shape: cuboid with dimensions 300 × 300 × 600 mm;
- -
- origin: Uralkali PJSC, Verkhnekamskoye deposit of potassium and magnesium salts, Krasny-II seam;
- -
- cutting resistance Ac = 400…430 N/mm [23].
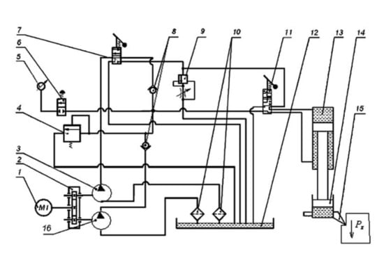
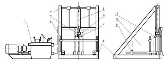
4. The Results of the Experimental Studies
5. Conclusions
- Elementary cleavages developed during the potash ore mass cutting by cross-cutting are formed due to the propagation of the main transverse shear fractures, and not breaking off, which is characteristic of the formation of cleavages when the cuttings from a leveled surface or staggered cutting are implemented. These facts are responsible for the decrease in the force and energy parameters of the potash ore mass cutting when the cross-cutting pattern is implemented in comparison with traditional patterns.
- Formation of the intersecting areas of localization of induced fractures and concentration of stresses on the surface of potash mass causes the separation of large elementary shears of a stable shape, which determines the increase in the quality of the grain-size distribution of potash ore in the case of implementing the cross-cutting pattern compared to the staggered one [24].
- The implementation of the cross-cutting pattern compared to the staggered pattern with the set cutting parameters (cutting step t = 35 mm, the total thickness of the shear h = 10 mm, cutting depth in relation to the layer of previous cuttings hc = 5 mm, the width of the cutting edge bc = 10 mm) allows decreasing the specific energy costs of the potash ore mass cutting by 15%, decreasing the average loads on the cutter by 34%, decreasing the root-mean-square deviation of loads by 16%, and decreasing the number of fractions that are hard to enrich in the crushing products by 42%.
Author Contributions
Funding
Institutional Review Board Statement
Informed Consent Statement
Data Availability Statement
Conflicts of Interest
References
- Gabov, V.V.; Zadkov, D.A.; Kuzkin, A.Y.; Elikhin, A.S. Fractured-laminar structure of formations and methods of coal. Key Eng. Mater. 2020, 836, 90–96. [Google Scholar] [CrossRef]
- Ivanov, S.L.; Ivanova, P.V.; Kuvshinkin, S.Y. Promising model range career excavators operating time assessment in real operating conditions. J. Min. Inst. 2020, 242, 228–233. [Google Scholar] [CrossRef]
- Lavrenko, S.A.; Korolev, I.A. Analysis of cambrian clay cutting during Saint-Petersburg subway construction. Gorn. Zhurnal 2018, 1, 53–58. [Google Scholar] [CrossRef]
- Starkov, L.I.; Zemskov, A.N.; Kondrashev, P.I. Development of Mechanized Mining of Potash Ores; PGTU: Perm, Russia, 2008; p. 522. [Google Scholar]
- Urazbakhtin, R.Y.; Yungmeyster, D.A. The results of studies of the tunneling rescue complex for coal mines. IOP Conf. Ser. Mater. Sci. Eng. 2019, 560, 012130. [Google Scholar] [CrossRef]
- Chekmasov, N.V.; Nemtsev, V.A. Substantiation of the directions of improvement of road heading machines. PNIPU Bull. Geol. Oil Gas Min. 2005, 6, 238–239. [Google Scholar]
- Yang, Y.; Zhang, C.; Lin, M.; Chen, L. Research on rock-breaking mechanism of cross-cutting PDC bit. J. Petrol. Sci. Eng. 2018, 161, 657–666. [Google Scholar] [CrossRef]
- Lukin, D.G.; Yungmeister, D.A.; Yacheikin, A.I.; Isaev, A.I. Improvement of shield machine KT1-5.6M cutterhead operation. Gorn. Zhurnal 2018, 12, 73–77. [Google Scholar] [CrossRef]
- Polyakov, S.V.; Pushkarev, A.E. Parameters determining differences between geometric and mechanical properties of spiral elements in rope, affecting development of emergency situations. In Proceedings of the GFAC 2019, Saint Petersburg, Russia, 6–8 February 2019; pp. 270–273. [Google Scholar] [CrossRef]
- Solod, V.I.; Getopanov, V.N.; Rachek, V.M. Design and Construction of Mining Machines and Complex; Nedra: Moscow, Russia, 1982; p. 350. [Google Scholar]
- Starkov, L.I.; Kharlamova, N.A. Cross-cut pattern study. Min. J. Proc. High. Educ. Inst. 1997, 7–8, 74–76. [Google Scholar]
- Sveshnikov, I.A.; Mishnyaevskij, L.L. Study of the step bottom of hole in rotary drilling with carbide inserts bits. Sverkhtverdye Mater. 1992, 1, 51–56. [Google Scholar]
- Zhabin, A.B.; Polyakov, A.V.; Averin, E.A.; Linnik, Y.N.; Linnik, V.Y. Estimation of abrasiveness impact on the parameters of rock-cutting equipment. J. Min. Inst. 2019, 240, 621–627. [Google Scholar] [CrossRef]
- Lavrenko, S.A.; Yungmeister, D.A.; Igorevich, S.D.; Iusupov, G.A. Simulation of the process of destruction of the array of cambrian clays by cutters actuating device of sinking machinery in terms of OJSC «Metrostroy», St. Petersburg. Int. J. Appl. Eng. Res. 2015, 10, 16409–16417. [Google Scholar]
- Wu, D.P.; Yang, X.A.; He, Z.S.; Cao, L. Study on eccentric wear mechanism of pick-shaped cutter in soft and hard interbedded formation tunnel. Appl. Mech. Mater. 2014, 501–504, 1668–1671. [Google Scholar] [CrossRef]
- Shishlyannikov, D.I. Increasing the Efficiency of Separating Potash Ore from the Massif with Cutters of Mining Combines. Ph.D. Thesis, Engineering Sciences, Saint Petersburg Mining University, Saint Petersburg, Russia, 2012. [Google Scholar]
- Xuan, N.V.; Linh, N.; Gabov, V.V.; Lykov, Y.V. Relocation schemes of picks with cutting, coupling and group cuts on shearer cutting drums. IOP Conf. Ser. Earth Environ. Sci. 2019, 378, 012022. [Google Scholar] [CrossRef]
- Zhu, J.; Zhai, T.; Liao, Z.; Yang, S.; Liu, X.; Zhou, T. Low-amplitude wave propagation and attenuation through damaged rock and a classification scheme for rock fracturing degree. Rock Mech. Rock Eng. 2020, 53, 3983–4000. [Google Scholar] [CrossRef]
- Ji, Y.J.; Li, R.K. DEM simulation study of crosscutting speed for the cutting header. Appl. Mech. Mater. 2014, 470, 188–192. [Google Scholar] [CrossRef]
- Zhang, Z.; Zhang, K.; Dong, W.; Zhang, B. Study of rock-cutting process by disc cutters in mixed ground based on three-dimensional particle flow model. Rock Mech. Rock Eng. 2020, 53, 3485–3506. [Google Scholar] [CrossRef]
- Zhu, Q.-Z.; Shao, J.-F. A semi-empirical failure criterion for brittle rocks. Rock Mech. Rock Eng. 2020, 53, 4271–4277. [Google Scholar] [CrossRef]
- Zadkov, D.A.; Gabov, V.V.; Nguyen, K.L. Features of elementary burst formation during cutting coals and isotropic materials with reference cutting tool of mining machines. J. Min. Inst. 2019, 236, 153–161. [Google Scholar] [CrossRef]
- Heading-and-Cleaning Combines for the Extraction of Potash Ores. Selection of Destination Indicators and Calculation of Rock Destruction Parameters; VNIIG: Leningrad, Russia, 2008; p. 31. [Google Scholar]
- Lipnitsky, N.A.; Kuskova, Y.V. Complex approach to the development of potash, potassium-magnesium and salt deposits. E3S Web Conf. 2018, 41, 01005. [Google Scholar] [CrossRef]






| Boundary Particle Sizes, mm | Mass Content of the Fractions | |||||
|---|---|---|---|---|---|---|
| Cuttings from a Leveled Surface | Staggered Cuttings | Cross Cuttings | ||||
| gram | % | gram | % | gram | % | |
| ≥5 | 56.46 | 71.91 | 124.00 | 75.99 | 99.40 | 72.92 |
| 3–5 | 3.20 | 4.07 | 5.60 | 3.43 | 6.30 | 4.81 |
| 1–3 | 9.60 | 12.22 | 14.55 | 8.92 | 12.80 | 9.78 |
| 0.5–1 | 3.60 | 4.58 | 8.40 | 5.15 | 6.07 | 4.64 |
| 0.25–0.5 | 2.77 | 3.53 | 5.82 | 3.57 | 4.13 | 3.15 |
| ≤0.25 | 2.90 | 3.69 | 4.80 | 2.94 | 2.23 | 1.70 |
| Total | 78.53 | 100 | 163.17 | 100 | 130.93 | 100 |
| Cut Number | Cuttings from a Leveled Surface | Staggered Cuttings | Cross Cuttings | ||||||
|---|---|---|---|---|---|---|---|---|---|
| Pzl | σcl | Hwl | Pzs | σcs | Hws | Pzc | σcc | Hwc | |
| 1 | 2510.3 | 1061.6 | 3.80 | 2677.1 | 1313.5 | 1.70 | 1850.1 | 1051.9 | 1.43 |
| 2 | 2430.8 | 1058.1 | 3.69 | 2437.4 | 1318.8 | 1.78 | 1967.5 | 1122.5 | 1.48 |
| 3 | 2258.9 | 1017.7 | 3.31 | 2579.9 | 1268.6 | 1.68 | 1922.4 | 1105.2 | 1.47 |
| Average value | 2400.0 | 1045.8 | 3.60 | 2564.8 | 1300.3 | 1.72 | 1910.0 | 1093.2 | 1.46 |
Publisher’s Note: MDPI stays neutral with regard to jurisdictional claims in published maps and institutional affiliations. |
© 2021 by the authors. Licensee MDPI, Basel, Switzerland. This article is an open access article distributed under the terms and conditions of the Creative Commons Attribution (CC BY) license (http://creativecommons.org/licenses/by/4.0/).
Share and Cite
Shishlyannikov, D.; Zvonarev, I. Investigation of the Destruction Process of Potash Ore with a Single Cutter Using Promising Cross Cutting Pattern. Appl. Sci. 2021, 11, 464. https://doi.org/10.3390/app11010464
Shishlyannikov D, Zvonarev I. Investigation of the Destruction Process of Potash Ore with a Single Cutter Using Promising Cross Cutting Pattern. Applied Sciences. 2021; 11(1):464. https://doi.org/10.3390/app11010464
Chicago/Turabian StyleShishlyannikov, Dmitriy, and Ivan Zvonarev. 2021. "Investigation of the Destruction Process of Potash Ore with a Single Cutter Using Promising Cross Cutting Pattern" Applied Sciences 11, no. 1: 464. https://doi.org/10.3390/app11010464
APA StyleShishlyannikov, D., & Zvonarev, I. (2021). Investigation of the Destruction Process of Potash Ore with a Single Cutter Using Promising Cross Cutting Pattern. Applied Sciences, 11(1), 464. https://doi.org/10.3390/app11010464

