Next Article in Journal
Dynamics Study of Multi-Supports Rotor Systems with Bearing Clearance Considering Angular Deflections
Next Article in Special Issue
Analytical Modeling and Simulation of Machinery Containing Hydraulic Lines with Fluid Transients
Previous Article in Journal
Decentralized Sliding Mode Control for Large-Scale Systems with Actuator Failures Using Dynamic Event-Triggered Adaptive Dynamic Programming
Previous Article in Special Issue
Numerical Investigation of the Tribological Performance of Surface-Textured Bushings in External Gear Pumps Under Transient Lubrication Conditions
 
 
Font Type:
Arial Georgia Verdana
Font Size:
Aa Aa Aa
Line Spacing:
Column Width:
Background:
Article

Real-Time Gain Scheduling Controller for Axial Piston Pump Based on LPV Model

1
Department of Hydroaerodynamics and Hydraulic Machines, Technical University of Sofia, Kliment Ohridski 8 Boulevard, 1000 Sofia, Bulgaria
2
Department of Systems and Control, Technical University of Sofia, Kliment Ohridski 8 Boulevard, 1000 Sofia, Bulgaria
*
Author to whom correspondence should be addressed.
Actuators 2025, 14(9), 421; https://doi.org/10.3390/act14090421
Submission received: 16 July 2025 / Revised: 19 August 2025 / Accepted: 22 August 2025 / Published: 29 August 2025
(This article belongs to the Special Issue Advances in Fluid Power Systems and Actuators)

Abstract

This article is devoted to the design of a real-time gain scheduling (adaptive) proportional–integral (PI) controller for the displacement volume regulation of a swash plate-type axial piston pump. The pump is intended for open circuit hydraulic drive applications without “secondary control”. In this type of pump, the displacement volume depends on the swash plate swivel angle. The swash plate is actuated by a hydraulic-driven mechanism. The classical control device is a hydro-mechanical type, which can realize different control laws (by pressure, flow rate, or power). In the present development, it is replaced by an electro-hydraulic proportional spool valve, which controls the swash plate-actuating mechanism. The designed digital gain scheduling controller evaluates control signal values applied to the proportional valve. The digital controller is based on the new linear parameter-varying mathematical model. This model is estimated and validated from experimental data for various loading modes by an identification procedure. The controller is implemented by a rapid prototyping system, and various real-time loading experiments are performed. The obtained results with the gain scheduling PI controller are compared with those obtained by other classical PI controllers. The developed control system achieves appropriate control performance for a wide working mode of the axial piston pump. The comparison analyses of the experimental results showed the advantages of the adaptive PI controller and confirmed the possibility for its implementation in a real-time control system of different types of variable displacement pumps.

1. Introduction

Increasing demands for reducing energy consumption, noise levels, and environmental protection are decisive factors for the modern development of hydraulic drive and control technology. By using hydraulic systems with volumetric control of the velocity of hydraulic motors, it is possible to realize energy-efficient drives. The energy consumption can be reduced up to 80% compared to conventional hydraulic drives using throttle control. This also depends on the operating cycle of the machine. The technical and economic analysis of a number of machines with hydraulic drives shows that volumetric control is appropriate for power higher than 2–4 kW or special applications [1].
There are three types of volumetric control for industrial applications [2,3,4]:
  • A variable displacement pump equipped with a hydro-mechanical controller, which is driven by an asynchronous electric motor with a constant rotation frequency. In this case, the regulation of the main energy parameters (flow rate and pressure) is carried out by the pump controller, and the electric motor only converts the electrical energy into mechanical energy.
  • A variable displacement pump with proportional electrical controller, driven by an asynchronous electric motor with a constant rotation frequency. In this case, the energy transfer and regulation in the system are carried out hydraulically again, but the hydro-mechanical controller is replaced by an electronically controlled proportional valve.
  • A fixed displacement pump with frequency control, which is driven by an asynchronous or servomotor with a variable rotation frequency. In this case, only the energy transfer in the system is carried out hydraulically. The pump converts the mechanical energy from the electric motor into hydraulic energy. The electrical part of the drive has two main purposes: supplying electrical energy and regulating the energy parameters (flow rate and pressure) in the system by changing the rotation frequency of the electric motor, using a frequency inverter. It is pertinent to note that when the speed of the electric drive motor shaft changes, not only does the pump capacity change, but the frequency of the capacity pulsation and pressure pulsation also changes. These are important changes that affect the stable operation of the hydraulic system [5].
The listed types of volumetric control are summarized for industrial applications, since in hydraulic drives for mobile applications, there are additional requirements and prerequisites relating to the operation of the pumps in a closed circuit (hydrostatic transmissions), and pumps are driven by a combustion engine or electric motor [6].
With the introduction of the second of the listed types, volumetric control into the practice of hydraulic drives, in which the hydro-mechanical controller of the pump displacement volume is replaced by an electronically controlled proportional valve, the regulation possibilities are also increased [7,8,9]. On the one hand, feedback is implemented both in terms of velocity and changes in the external load that act on the executive hydraulic cylinder or motor (load-sensing). On the other hand, various control algorithms can be applied [10]. This combination leads to an additional increase in energy efficiency.
Modern control theory is focused on the development of embedded and real-time control systems [11,12], which use both classical (PID) [13] and advanced (LQR, H∞, μ) [14,15,16,17,18,19,20,21,22,23,24,25,26,27] control algorithms. The combination of load-sensing and real-time digital controller is a prerequisite for the development of adaptive controllers [28,29,30,31,32,33,34,35,36,37,38].
The volumetric control hydraulic drives most widely used axial piston pumps. This is a consequence of a number of their advantages, some of which are high power density, compactness, higher operating pressure (up to 40–45 MPa), higher rotation frequency (up to 4500 min−1), open and closed circulation pump design, repairability, etc. [1,3]. This motivates several researchers and practitioners, including the authors of the present article, to direct their developments towards real-time displacement volume control of axial piston pumps using digital adaptive control algorithms. Another rapidly developing area of research on axial piston pumps using modern control theory is focused on their fault diagnosis and condition monitoring [39,40,41].
The main goal of this article is to design a gain scheduling (adaptive) proportional–integral (PI) controller. The pump is intended for open circuit hydraulic drive applications without “secondary control”. In this type of pump, the displacement volume depends on the swash plate swivel angle. The change in this angle is carried out by a hydraulically actuating mechanism consisting of an actuating piston and a counter-piston. The actuating piston drives the swash plate by a pressure signal from a control device, and the counter-piston counteracts it by spring. The classic control device of the actuation piston is a hydro-mechanical type, which can realize different control laws (by pressure, flow rate, or power). In the present development, it is replaced by an electronically controlled proportional spool valve. The proportional valve determines the swashplate swivel angle by means of the actuating piston. The displacement volume respective to the flow rate is proportional to the swash plate swivel angle. The adaptive PI controller is designed based on a new linear (LPV) parameter-varying mathematical model. This model is estimated and validated from experimental data for various loading modes by an identification procedure. The gain of the model depends on the current loading of the axial piston pump. The pump loading can be investigated by pump pressure or pump flow rate. In the developed model, static gain is chosen as a function of the steady-state value of axial piston pump flow rate, due to the presence of noise in the pump pressure signal. To conduct the experimental study, the authors used an existing laboratory test setup, enabling a real-time function of the control system via USB/CAN network. The developed controller is realized on a rapid prototyping system. For various loading conditions, real-time experiments are conducted. The designed control system achieves a high quality of control for a wide working range of the pump. The obtained results with the adaptive PI controller are compared with those obtained by other classical PI controllers. The comparison analyses of the experimental results show the advantages of the adaptive PI controller and confirm the possibility of its implementation in a real-time control system of different types of variable displacement hydraulic pumps.
The general contributions of this article are as follows:
  • The developed simple LPV model of an axial piston pump in which the static gain is a function of the steady-state value of the pump flow rate.
  • Designed real-time gain-scheduling PI controller based on an LPV model. This controller significantly enhances the performance of displacement volume regulation in swash plate-type axial piston pumps. It is implemented in a conventional digital device.
  • Replacing the traditional hydro-mechanical controller with an electronically controlled proportional spool valve, the system enables more flexible and precise control over the pump’s output.
  • Experimental results obtained through rapid prototyping and real-time testing confirm that the adaptive PI controller consistently outperforms the classical PI controller across all evaluated loading conditions.
This article is organized as follows: Section 2 presents the plant description and rapid prototyping system for real-time controllers. In Section 3, the gain scheduling adaptive controller design is shown, Section 4 presents the experimental results obtained with the designed controller, and Section 5 details the conclusions.

2. Plant Description

2.1. Variable Displacement Axial Piston Pump

The plant is a certain specimen of variable displacement swash plate-type axial piston pump A10VSO. The section view of the pump is presented in Figure 1. The figure is a modified version of an existing image of this type of pump [42]. The pump is designed for open-circuit hydraulic drive systems. The pump flow rate is proportional to the displacement volume and rotation frequency. This allows for stepless regulation of the flow rate by changing the swash plate swivel angle. A characteristic of systems with this type of regulation is that the working fluid from the pump to the hydraulic motor and from it to the tank is passed through a directional control valve.
The pump is equipped with an electronically controlled three-way two-position (3/2) proportional valve 1 VT-DFP [43] with an integrated inductive sensor 2 for spool position feedback. The valve replaces the conventional hydro-mechanical pressure controller DR; therefore, it has the same modular connection ports to the pump. It serves as an actuator for changing the swash plate 3 swivel angle, which determines the pump displacement volume, and the flow rate to the hydraulic system. The position of the swash plate is changed mechanically by a hydraulically driven actuating piston 4, which is supplied by the proportional valve 1. By increasing the swivel angle in the range of approximately 0 to γmax, the pump displacement volume increases and hence the flow rate. In the systems with variable displacement pumps, the minimum pump displacement should meet the system’s leakage demand. Opposite the actuating piston 4 a counter-piston 5 acts, which has a spring 6, which serves to return the swash plate 3 to the initial position (maximal displacement volume) when the actuating piston 4 does not act. When the motor driving the pump is switched off, the counter-piston 5 maintains the maximum displacement volume of the pump. When the motor is switched on and proportional solenoid 7 is not activated, the pump is in the minimum displacement volume mode (so-called “zero stroke”), because the spool 8 of the proportional valve 1 is in a neutral position under the act of the force of the spring 9, at which the pump discharge pressure acts on the actuating piston 4. The pump standby mode is achieved at 8–12 bar because at this value, there is an equilibrium between the forces of the actuating piston and the force of spring 6 of the counter-piston 5. This is a typical mode for the switched-off electronic control of the proportional valve 1, in which the zero stroke is assumed. Usually, the proportional valve 1 is controlled by an external electronic amplifier type VT-5041, which is implemented as a plug-in card in Euro-format. The electronic amplifier is an analog circuit with an implemented PID controller calculating the parameters of the control signal to the valve solenoid 7 for the change in the swivel angle and processing the signals from the feedback on the position of the swash plate and the pressure in the pump discharge port. In contrast to the classic system, in the present development, the sensor measuring the swash plate swivel angle is replaced by a flow meter measuring the pump flow rate, and the pressure is measured by a transducer connected to the pump discharge port. This allows for the same functionality, with feedback on velocity and load, using a standard pump design, which is not intended for the secondary control hydraulic system. In the present development, the electronic amplifier is used only as a suitable power stage for driving the proportional solenoid of the valve without using its analog control function.

2.2. Rapid Prototyping System for Real-Time Controllers

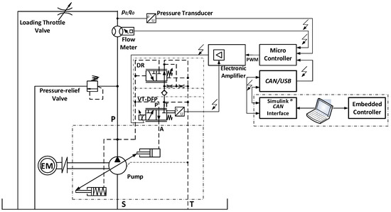
The experimental studies in this article were carried out on an existing laboratory experimental setup. The experimental setup allows a relatively easy and fast implementation of various control algorithms that operate in real-time. A detailed description of the rapid prototyping system is presented in detail in a previous author’s article [44]; therefore, only a brief description is given here. The scheme of the system is shown in Figure 2. The system can be described in two main parts: hydraulic and control. The hydraulic subsystem consists of a tank with a volume of 130 L, which serves as the basis on which the experimental setup is built. The plant, which is a variable displacement axial piston pump A10VSO, has a displacement volume of 18 cm3/rev and is driven by a three-phase asynchronous electric motor with a nominal rotation frequency of 1500 min−1 and a power of 7.5 kW. The pump is equipped with an electronically controlled proportional valve type VT-DFP serving as a displacement volume controller. In parallel to it, through a custom-designed (according to the pump connection) hydraulic connection plate, a conventional hydro-mechanical pressure controller type DR is connected. Its purpose is to protect the system from overload by limiting the maximum pressure value. From a safety point of view, during the tests, an additional direct-operated pressure-relief valve is also connected in the pump discharge pipeline. After it, a gear flow meter and a pressure transducer are connected, providing feedback signals for flow rate (resp. velocity) and pressure (resp. load). The different load modes of the pump are implemented by a parallel-connected precise hydraulic throttle check valve.
The control subsystem of the experimental setup includes a microcontroller type MC012-022 (Danfoss Power Solutions ApS, Nordborg, Denmark) [45], which generates a control signal. This signal is applied to an external electronic amplifier type VT-5041, which drives proportional valve VT-DFP solenoid [43] and obtains the spool position feedback linear variable differential transducer (LVDT) signal. The connection between the microcontroller and portable workstation (PC) is performed by USB/CAN interface type CG150. The MATLAB/Simulink® ver.2023aenvironment is used for code generation and application of different control algorithms. The controller evaluates the values of the control signal, which is applied to the electronic amplifier power stage. The designed control subsystem provides control in real-time by an appropriately developed Simulink® model. The control system sample time is 0.01 s, which is sufficiently small for controlling the displacement volume of the pump. The laboratory test setup implementation is presented in Figure 3.

3. Gain Scheduling Adaptive Controller Design

The experiments conducted with the axial piston pump show the dependence of the static gain on the load disturbance. When the load changes fast, the gain coefficient changes fast too. This motivates us to synthesize an adaptive controller. It is well known that in such cases, the most suitable approach for control is gain scheduling adaptive control. The load disturbance is immeasurable, which is why another quantity is needed to determine the current loading and current values of the controller parameters. The load is related to the pressure and to the flow rate of the axial piston pump. When the load increases, the axial piston pump output pressure increases, and the flow rate decreases. However, the pressure is very noisy and is unsuitable for use in determining the parameters of the controller. It affects the swivel in the pump. Thus, for a given pressure, the flow rate setpoint cannot be arbitrary and has a limit. This allows us to derive a relationship between the load and the flow rate set point (desired steady-state value). In this way, the dependence of the gain coefficient of the axial piston pump on the flow rate set point can be obtained. The main aim is to develop a linear parametric-varying model in which the static gain depends on the flow rate reference signal. In order to develop a sufficiently simple model, an experiment was conducted to measure the flow rate transient response at different loads. In all experiments, a step input signal with an amplitude of 100 mV is applied to the axial piston pump. In Figure 4, the measured flow rate transient responses for different loadings are presented. It is estimated from experimental data (Figure 4) that the static gain k takes the values 0.13, 0.142, 0.17, 0.188, 0.20, 0.215 for loadings, 1.5, 2, 2.5, 3, 4, and 5, respectively. As can be seen, the settling time of all transient responses is almost the same. Thus, the plant dynamics can be described with a simple first-order model, as follows:
W ( s ) = k T s + 1 ,
where T = 0.018   s is the time constant and k 0.12 , 0.215 is the static gain which depends on loading current value. For example, for loading 3, the static gain takes a value of 0.188. In Figure 5, for various loadings, the output of model (1) and the measured flow rate are presented. The results show that the LPV model (1) describes axial piston dynamics sufficiently well.
It is established experimentally that due to physical considerations and the physical limitations of the axial piston pump, the low level of flow-rate set point can take values between 12 and 22 when the load changes from a minimum value of 1.5 to a maximum value of 5. This allows us to derive the following approximate dependence between the gain coefficient and the flow rate reference r .
k ( r ) r 100
The expression (2) and transfer function (1) form the linear parameter-varying model of the axial piston pump that is used for gain scheduling PI controller design. The adaptive gain scheduling controller is described by the following equation:
u ( s ) = K P ( r ) e ( s ) + K i ( r ) 1 s e ( s ) k a w ( u ( s ) u s a t )
where u is the control signal; e ( s ) = r ( s ) y f l ( s ) is the reference error; y f l is the axial piston pump flow rate; and u s a t is either the control signal upper bound or control signal lower bound and is evaluated as follows:
u s a t = 1000 , u 1000 u , 0 < u < 1000 0 , u 0
The controller proportional gain K P ( r ) and controller integral gain K i ( r ) are tuned online with respect of the current value of reference, which are dependent on the current value of loading. k a w is an anti-wind-up gain that is chosen experimentally to achieve proper wind-up compensation. In order to provide sufficiently fast dynamics of the control system and the desired type of transient response, the expressions for tuning of adaptive controller parameters are derived from the condition for desired closed-loop system poles placement. The transfer function of closed-loop system is as follows:
W c l ( s ) = K P ( r ) k ( r ) T s + K i ( r ) T s 2 + 1 + K P ( r ) k ( r ) T s + K i ( r ) k ( r ) T
On the basis of various experiments, the desired characteristic polynomial is chosen as follows:
H d e s ( s ) = s 2 + 130 s + 12000
This choice of desired characteristic polynomial provides a transient response with the settling time up to 150 ms with sufficiently small overshoot. After equating the denominator of the transfer function (5) and the desired polynomial (6), the following expressions for controller parameters and real-time tuning are obtained:
K p ( r ) = 130 T 1 k ( r ) ,   K i ( r ) = 12000 T k ( r )
After taking into account expression (2) and the value of the plant time constant, one obtains the following:
K p ( r ) = 134 r ,   K i ( r ) = 21600 r
Equation (8) is used for real-time tuning of adaptive controller parameters. The scheme of the closed-loop control system is presented in Figure 6.
For comparison purposes, a conventional PI controller is designed for the plant model with a gain corresponding to the desired flow rate of 20 L/min. In Figure 7, Figure 8 and Figure 9, the sensitivity functions of the adaptive control system and the control system with PI controller are presented. They are evaluated for the reference signal from 12 L/min to 24 L/min.
It is seen that the bandwidth of the adaptive control system is almost the same for the whole working mode of the axial piston pump, and it is approximately 100 rad/s. Thus, the transient response settling time will be approximately 100 ms. This shows the insensitivity of the adaptive control system to variations in the plant model (variations in loading). The control system with a conventional PI controller has various bandwidths with respect to the current values of loading and reference signal. It varies between 80 rad/s and 150 rad/s. Both control systems will suppress low-frequency loadings sufficiently well. However, the adaptive control system has different sensitivities of the control signal for various loadings in the high-frequency range. This will lead to an increase in measurement noise for some loadings. This is because the adaptive controller aims to compensate for variations in plant gain.

4. Experimental Study

The experimental setting involves using a Danfoss®® MC012-022 microcontroller as a hardware interface to a pressure and flow control system, which regulates a proportional spool valve (through VT 5041-3X (Bosch Rexroth, Schwieberdingen, Germany) external amplifier) to control the swivel angle of an axial piston pump. The controller logic is implemented as a Simulink®® model, which is executed in real-time and communicates with the MC012-022 via a CAN bus using a Kvaser® transceiver. The flow output of the pump is directly proportional to the swash plate’s swivel angle, which is actuated by a hydraulic piston controlled by the proportional spool valve.
The MC012-022 is programmed to receive CAN messages from the host PC (Simulink®®) and to output corresponding PWM signals. The MC012-022 also manages the timing and synchronization required for real-time control, ensuring that the control loop operates at the specified sample time. Feedback signals, including flow rate from a flow meter or pressure from a transducer, are routed back to the Simulink®® model via the MC012-022 and CAN interface, closing the control loop.
The experimental data recorded in this study consist primarily of transient and steady-state measurements of pump flow rate, output pressure, and control signals under a variety of operating conditions and load scenarios. Different load levels are achieved by adjusting a manually operated hydraulic throttle check valve and a range of flow rate setpoints. The different pressure load modes correspond to the different settings of the internal throttling area of the valve, which is set before each experiment. The smallest load corresponds to the largest throttling area (loading 5), and vice versa, the largest pump load is at the smallest throttling area (loading 2). The repeatability of the settings is ensured by the millimeter scale on the throttle adjustment screw, with the possibility of fixation. For each load, the system was subjected to step input changes, and the resulting flow rate responses, control signals, and output pressures were measured. The recorded data captures the dynamic behavior of the pump across its practical working range, reflecting how the controller adapts to changes in load and setpoint, and thus provides a basis for validating both the control strategy and the underlying LPV model used for controller design. The data illustrate the impact of adaptive gain scheduling compared to classical PI control and the classical LQR controller. It should be noted that the LQR controller is designed by the authors based on the identified multivariable black box axial piston pump model of 6th order [46]. The LQR controller is of 7th order due to the extension with integral state, and it is significantly more complex than the adaptive PI controller.
Figure 10 illustrates the flow rate regulation performance of the axial piston pump under the highest loading condition (2 mm opening of the throttle valve), comparing a classical PI controller (red), LQR controller (green), and an adaptive PI controller (blue) against the reference step signal (black). The adaptive PI controller demonstrates a notably faster transient response, achieving a shorter settling time (about 100 ms) after each consecutive step change in the reference compared to the classical PI controller (1 s settling time). Additionally, the adaptive PI consistently tracks the reference with minimal steady-state error, closely following the setpoint during both high and low flow demands. In contrast, the classical PI controller exhibits a slower rise time and a larger steady-state error (about 0.8 L/min), particularly evident after upward steps, where it fails to reach the reference level as accurately as the adaptive PI. The settling time for the LQR controller is comparable to the adaptive PI controller (around 100 ms) but exhibits slightly more oscillations in the flow rate than the LQR controller, particularly during transients following sudden load changes. Figure 11 shows the flow rate regulation performance of the axial piston pump at 3 mm throttle valve opening, which represents a lower loading than the previous loading 2 case. At this reduced load, three controllers exhibit improved transient characteristics compared to higher loading: the settling times are shorter, and the steady-state errors are smaller for three controllers. The adaptive PI controller continues to outperform the classical PI by achieving faster rise times and more precise tracking of the reference during both step increases and decreases in flow rate. The classical PI, while improved over its performance at higher loading, still shows a slightly slower response. The LQR controller again produces more oscillations in flow rate compared to the adaptive PI controller, especially for a reference of 14 L/min. The LQR controller, however, responds with no overshoot to the initial flow rate command.
At loading 4 (Figure 12), corresponding to a 4 mm throttle valve opening and thus the lower loading condition considered, the flow rate regulation performance further improves for three controllers. The figure shows that both the LQR controller (green) and the adaptive PI controller (blue) achieve very rapid responses to step changes in the reference (black). The adaptive PI controller continues to provide a faster response than the classical PI controller and tracks the reference almost perfectly, exhibiting negligible steady-state error and minimal overshoot or undershoot throughout all transients. During the initial step the LQR controller response is slower than adaptive PI. For the following steps both controller tracking is overlapped with slightly more deviations observed with the LQR controller for the reference level of 21 L/min. At the lowest loading condition, corresponding to a 5 mm throttle valve opening, Figure 13 demonstrates that three controllers keep their behavior consistent with previous observations for loadings 3–4. The adaptive system responds almost instantaneously to step changes in the reference (smaller than 100 ms settling time) and steady-state oscillations smaller than 0.2 L/min. The classical PI controller still lags behind the adaptive PI in response time. The LQR controller consistently reacts in the opposite direction during the transition from 26 L/min to 22.5 L/min command. This is attributed to the discrepancies between the model used for the LQR design and the actual dynamics. The adaptive controller can prevent such behavior since its parameters are updated to match the plant dynamics.
Figure 14 displays the control signals generated by the adaptive controller for four different loading conditions, as indicated by the throttle valve openings. At the highest loading (loading 2), the controller issues the most dynamic control actions, particularly evident in the higher amplitude oscillations following step changes, reflecting the increased effort required to overcome greater hydraulic resistance and achieve rapid reference tracking. As the loading decreases (from loading 3 to loading 5), the control signals become progressively smoother and less aggressive, with lower peak values and reduced variability, indicating that less actuation is needed for the system to follow the reference accurately. This pattern directly correlates with the reference tracking results, demonstrating the adaptive controller’s ability to modulate its output across a wide range of operating conditions.
Figure 15 shows the pump output pressure for the adaptive control system under four different loading conditions. As the loading increases, the pump is required to generate significantly higher pressures to maintain the same target flow rate, resulting in the highest and most variable pressure profiles for loading 2, where output pressures frequently reach as high as 120 bar and exhibit pronounced fluctuations during transients. In contrast, at lower loadings (loadings 4 and 5), the required pump pressure drops substantially, with the lowest loading showing pressures below 30 bar and much smoother profiles. This inverse relationship between loading and output pressure directly reflects the hydraulic system’s behavior. The achieved flow rate remains well-regulated across all conditions due to the adaptive controller, but the energy demand and mechanical stress on the pump are much greater at high loading, as evidenced by the elevated and more oscillatory pressure.
Figure 16 presents the proportional spool valve feedback signal for the adaptive control system across four loading conditions, illustrating how the valve position (in mV) changes in response to step changes in flow demand. In this system, the proportional valve directly actuates the swash plate driving piston, which in turn sets the swivel angle of the swash plate in the axial piston pump, thereby controlling the pump’s displacement and output flow. The observed control signals reveal that under higher loading (loading 2), the valve must open periodically wider and respond with greater fluctuations to generate sufficient hydraulic force to move the swash plate against increased resistance and friction. As the loading decreases (loadings 3–5), the required valve openings are lowered and the signals become smoother, indicating that less force is needed to reposition the swash plate and achieve the desired flow. This behavior reflects the nature of this pump model where the proportional valve modulates pressure to the actuator piston, which must overcome not only the load but also internal friction, spring forces, and oscillatory torques from the pump’s rotating group.
For comparison purposes, the integral square error (ISE) of the axial piston pump control system is introduced as follows:
e r r ( k ) = k = t 0 t f y f l ( k ) r ( k ) 2
Table 1 presents values of index (9) for the adaptive control system, the LQR control system, and the classical PI control system across four loading conditions. The ISE index is evaluated for t 0 = 2.5   s and t f = 14   s according to the results in Figure 10, Figure 11, Figure 12 and Figure 13. In every case, the adaptive control system consistently achieves a lower ISE than the PI controller, indicating superior tracking accuracy and overall control performance. The difference is pronounced for both the higher loading and the lower loading: for example, at loading 3, the adaptive controller’s ISE (1431.2) is substantially lower than that of the PI controller (2620.4), and at loading 2, the adaptive system also outperforms the PI controller by a significant margin (1114 vs. 1668.1). The values for ISE index of adaptive controller system is smaller than the one for the LQR control system except for the case of loading 3. This is because the axial piston pump model that was used for the LQR controller design is identified from the conditions of loading 3. As loading decreases (from loading 2 to loading 5), the ISE values for the three controllers decrease, reflecting easier control at lower loads. However, the adaptive controller maintains a clear advantage at all loadings, with its ISE dropping to 998.4 at the lowest load (loading 5), compared to 2032.8 for the PI controller and 1072.5 for the LQR controller.
Figure 17 presents the measured flow rate of the axial piston pump under dynamically changing load conditions, illustrating the real-time performance of the control system. The plot showcases how the controller reacts to rapid and significant variations in hydraulic loading, with multiple step changes appearing throughout the time interval tested. Despite these dynamic disturbances, the flow rate remains tightly regulated and follows the reference trajectory with minimal delay, undershoot, or overshoot.
Figure 18 depicts the axial-piston pump output pressure response under conditions of dynamically changing load, providing real-time insight into how the control system copes with rapid and substantial load fluctuations. Throughout the sequence of load changes, the pressure signal exhibits marked transient spikes and troughs that directly correspond to each disturbance, Figure 19 displays the control signal behavior of the adaptive PI controller in response to dynamically varying load conditions. Throughout the experiment, the control output adapts rapidly to each step change in pump load, producing pronounced spikes and adjustments that enable the system to maintain desired flow and pressure levels. The waveform of the control signal for adaptive PI is smoother which is attributed to better compensation of the plant dynamics.

5. Conclusions

This study demonstrates that implementing a real-time gain-scheduling PI controller based on a linear parameter-varying model significantly enhances the performance of displacement volume regulation in swash plate-type axial piston pumps. By replacing the traditional hydro-mechanical controller with an electronically controlled proportional spool valve, the system enables more flexible and precise control over the pump’s output. The adaptive controller dynamically adjusts its parameters in response to changes in operating conditions—specifically, variations in load and flow rate setpoints—using a model whose static gain is directly linked to the current flow rate reference. This approach addresses the limitations of fixed-gain PI controllers, which struggle to maintain optimal performance across a wide range of hydraulic loads and dynamic scenarios.
Experimental results obtained through rapid prototyping and real-time testing confirm that the adaptive PI controller consistently outperforms the classic PI controller across all evaluated loading conditions. Under high loading, the adaptive controller achieves faster settling times, reduced steady-state errors, and more robust tracking of reference signals, even as the system faces increased hydraulic resistance and dynamic disturbances. As the load decreases, both controllers benefit from improved plant responsiveness, but the adaptive controller retains a clear advantage in tracking accuracy and transient response. The integral square error (ISE) metrics further validate these findings, with the adaptive controller showing significantly lower ISE values at every load, highlighting its superior ability to minimize tracking error and maintain stable operation.
This study also underscores the importance of the proportional valve’s role in the control architecture. The valve acts directly on the swash plate driving piston, modulating hydraulic force to adjust the swash plate angle and, consequently, the pump’s displacement volume and flow direction. The adaptive controller efficiently manages the valve actuation effort, issuing more dynamic and higher-amplitude control signals under heavy loads to overcome increased resistance, while producing smoother, less aggressive commands as the system load lightens. This adaptability not only ensures precise flow regulation but also optimizes energy use and reduces mechanical stress on the pump components.
The obtained results show the applicability of the adaptive control approach based on the 1st order LPV model for axial piston pump control. This motivates future work to design other adaptive controllers based on the developed model, such as model reference adaptive controllers (MRACs).

Author Contributions

Conceptualization, A.M., T.S. and J.K.; methodology, J.K., A.M. and T.S.; software, J.K.; validation, A.M.; formal analysis, T.S., J.K. and A.M.; investigation, A.M., T.S. and J.K.; resources, A.M.; data curation, A.M.; writing—original draft preparation, T.S., A.M. and J.K.; writing—review and editing, J.K. and A.M.; visualization, A.M.; supervision, T.S.; project administration, A.M.; funding acquisition, T.S. All authors have read and agreed to the published version of the manuscript.

Funding

This work has been accomplished with financial support from the European Regional Development Fund within the Operational Programme “Bulgarian national recovery and resilience plan”, Procedure for direct provision of grants “Establishing of a network of research higher education institutions in Bulgaria”, under the Project BG-RRP-2.004-0005 “Improving the research capacity anD quality to achieve intErnAtional recognition and reSilience of TU-Sofia (IDEAS)”.

Data Availability Statement

When contacted, the authors can provide a particular dataset from the present article.

Conflicts of Interest

The authors declare no conflicts of interest.

References

  1. Findeisen, D.; Helduser, S. Ölhydraulik; Springer: Berlin/Heidelberg, Germany, 2015. [Google Scholar]
  2. Frankenfield, T. Using Industrial Hydraulics. In Rexroth Worldwide Hydraulics; Penton Publishing Inc.: New York, NY, USA, 1984. [Google Scholar]
  3. Ivantysyn, J.; Ivantysynova, M. Hydrostatic Pumps and Motors: Principles, Design, Performance, Modelling, Analysis, Control and Testing; Academia Books International: New Delhi, India, 2001. [Google Scholar]
  4. Manring, N. Fluid Power Pumps and Motors: Analysis, Design, and Control; McGraw-Hill Education: New York, NY, USA, 2013. [Google Scholar]
  5. Stosiak, M.; Karpenko, M. Dynamics of machines and hydraulic systems: Mechanical vibrations and pressure pulsations. In Synthesis Lectures on Mechanical Engineering; Springer Nature: Berlin/Heidelberg, Germany, 2024. [Google Scholar]
  6. Kordak, R. Hydrostatic Drives with Control of the Secondary Unit. In The Hydraulic Trainer; Mannesmann Rexroth GmbH: Lohr a. Main, Germany, 1996; Volume 6. [Google Scholar]
  7. Tonyan, M. Electronically Controlled Proportional Valves; Marcel Dekker Inc.: New York, NY, USA, 1985. [Google Scholar]
  8. Sun, Z.; Khalil, M.K.B.; Yurkevich, V.D.; Svoboda, J.; Bhat, R.B. Implementation of single feedback control loop for constant power regulated swash plate axial piston pumps. Int. J. Fluid Power 2002, 3, 27–36. [Google Scholar] [CrossRef][Green Version]
  9. Zeng, Q.; Wan, L.; Xiao, Y. Dynamic Response Analysis of the Bi-Tandem Axial Piston Pump with Dual-Loop Positive Flow Control under Pressure Disturbance. Actuators 2023, 12, 260. [Google Scholar]
  10. Feng, Y.; Jian, Z.; Li, J.; Tao, Z.; Wang, Y.; Xue, J. Advanced Control Systems for Axial Piston Pumps Enhancing Variable Mechanisms and Robust Piston Positioning. Appl. Sci. 2023, 13, 9658. [Google Scholar] [CrossRef]
  11. Petkov, P.; Slavov, T.s.; Kralev, J. Design of Embedded Robust Control Systems Using MATLAB®/Simulink®; IET Control: London, UK, 2018. [Google Scholar]
  12. Mitov, A.; Kralev, J.; Slavov, T.S.; Angelov, I. Design of Embedded Control System for Open Circuit Axial Piston Pump. In Proceedings of the 2022 22nd International Symposium on Electrical Apparatus and Technologies (SIELA), Bourgas, Bulgaria, 1–4 June 2022. [Google Scholar]
  13. Skarpetis, M.G. Automatic Control of Hydraulic Systems; Nova Science Publishers Inc.: Hauppauge, NY, USA, 2023. [Google Scholar]
  14. Haggag, S.A. Robust control and modelling of a heavy equipment variable displacement pump hydraulic system. Int. J. Heavy Veh. Syst. 2011, 18, 288–302. [Google Scholar] [CrossRef]
  15. Park, S.; Lee, J.; Kim, J. Robust control of the pressure in a control-cylinder with direct drive valve for the variable displacement axial piston pump. Proc. Inst. Mech. Eng. Part I J. Syst. Control Eng. 2009, 223, 455–465. [Google Scholar] [CrossRef]
  16. Zeiger, G.; Akers, A. The Application of Linear Optimal Control Techniques to Axial Piston Pump Controller Design; SAE Technical Papers; SAE International: Warrendale, PA, USA, 1989. [Google Scholar]
  17. Lin, S.; Akers, A. Optimal control theory applied to pressure-controlled axial piston pump design. J. Dyn. Syst. Meas. Control Trans. ASME 1990, 112, 475–481. [Google Scholar] [CrossRef]
  18. Berg, H.; Ivantysynova, M. Design and testing of a robust linear controller for secondary controlled hydraulic drive. Proc. Inst. Mech. Eng. Part I J. Syst. Control Eng. 1999, 213, 375–385. [Google Scholar] [CrossRef]
  19. Zeiger, G.; Akers, A. Dynamic Analysis of an Axial Piston Pump Swashplate Control. Proc. Inst. Mech. Eng. Part I J. Syst. Control Eng. 1986, 200, 49–58. [Google Scholar] [CrossRef]
  20. Berg, H.; Ivantysynova, M. Robust closed loop speed and angular position control for variable displacement hydraulic motors supplied from a constant pressure mains system. Olhydraulik Pneum. 1999, 43, 405–410. [Google Scholar]
  21. Zhang, R.; Alleyne, A.; Prasetiawan, E. Modeling and H2/H MIMO control of an earthmoving vehicle powertrain. J. Dyn. Syst. Meas. Control Trans. ASME 2002, 124, 625–636. [Google Scholar] [CrossRef]
  22. Lennevi, J.; Palmberg, J.-O. Application and implementation of LQ design method for the velocity control of hydrostatic transmissions. Proc. Inst. Mech. Eng. Part I J. Syst. Control Eng. 1995, 209, 255–268. [Google Scholar] [CrossRef]
  23. Heybroek, K.; Larsson, J.; Palmberg, J.-O. Open Circuit Solution for Pump Controlled Actuators. In Proceedings of the 4th FPNI-PhD Symposium, Sarasota, FL, USA, 13–17 June 2006; pp. 27–40. [Google Scholar]
  24. Zhang, P.; Li, Y. Research on Control Methods for the Pressure Continuous Regulation Electrohydraulic Proportional Axial Piston Pump of an Aircraft Hydraulic System. Appl. Sci. 2019, 9, 1376. [Google Scholar] [CrossRef]
  25. Kemmetmüller, W.; Fuchshumer, F.; Kugi, A. Nonlinear pressure control of self-supplied variable displacement axial piston pumps. Control Eng. Pract. 2010, 18, 84–93. [Google Scholar] [CrossRef]
  26. Wei, J.; Guo, K.; Fang, J.; Tian, Q. Nonlinear supply pressure control for a variable displacement axial piston pump. Proc. Inst. Mech. Eng. Part I J. Syst. Control Eng. 2015, 229, 614–624. [Google Scholar] [CrossRef]
  27. Mitov, A.; Slavov, T.; Kralev, J. Comparison of Advanced Multivariable Control Techniques for Axial-Piston Pump. Processes 2024, 12, 1797. [Google Scholar] [CrossRef]
  28. Landau, Y.D. Adaptive Control: The Model Reference Approach; CRC Press: Boca Raton, FL, USA, 1979. [Google Scholar]
  29. Åström, K.J. Adaptive Control in Mathematical System Theory: The Influence of RE Kalman; Springer: Berlin/Heidelberg, Germany, 1995. [Google Scholar]
  30. Helian, B.; Mustalahti, P.; Mattila, J.; Chen, Z.; Yao, B. Adaptive robust pressure control of variable displacement axial piston pumps with a modified reduced-order dynamic model. Mechatronics 2022, 87, 102879. [Google Scholar] [CrossRef]
  31. Han, L.; Wang, H.J.; Li, D.Y.; Yao, Y. MRAC for Direct Drive Electronic-Hydraulic Servo System Advanced Materials Research. Trans Tech Publ. 2012, 433–440, 4142–4148. [Google Scholar]
  32. Plummer, A.R.; Vaughan, N.D. Robust adaptive control for hydraulic servosystems. J. Dyn. Syst. Meas. Control 1996, 118, 237–244. [Google Scholar] [CrossRef]
  33. Wei, X.; Wang, L.; Ni, X. Speed control strategy for pump-motor hydraulic transmission subsystem in hydro-mechanical continuously variable transmission. J. Mech. Sci. Technol. 2021, 35, 5665–5679. [Google Scholar] [CrossRef]
  34. Strano, S.; Terzo, M. Non-Linear Model Reference Adaptive Control of a Hydraulic Actuator in Presence of Parametric Uncertainty. In Proceedings of the RAAD 2012: 21th International Workshop on Robotics in Alpe-Adria-Danube Region, Naples, Italy, 10–13 September 2012. [Google Scholar]
  35. Edge, K.A.; Hu, F. Constant pressure control of a piston pump using a model reference adaptive control scheme. In Proceedings of the 11th Aachen Colloquium on Fluid Power Technology, Aachen, Germany, 8–10 March 1994. [Google Scholar]
  36. Busquets, E.; Ivantysynova, M.; Handroos, H. Discontinuous projection-based adaptive robust control for displacement-controlled actuators. J. Dyn. Syst. Meas. Control Trans. ASME 2015, 137, 8. [Google Scholar] [CrossRef]
  37. Guo, K.; Wei, J. Adaptive robust control of variable displacement pumps. In Proceedings of the American Control Conference, Washington, DC, USA, 17–19 June 2013. [Google Scholar]
  38. Koivumäki, J.; Mattila, J. Adaptive and nonlinear control of discharge pressure for variable displacement axial piston pumps. J. Dyn. Syst. Meas. Control Trans. ASME 2017, 139, 10. [Google Scholar] [CrossRef]
  39. Chao, Q.; Hu, Y.; Liu, C. Physics informed neural networks for detecting the wear of friction pairs in axial piston pumps. Reliab. Eng. Syst. Saf. 2025, 261, 111144. [Google Scholar] [CrossRef]
  40. Wang, W.; Chao, Q.; Shi, J.; Liu, C. Condition monitoring of axial piston pumps based on machine learning-driven real-time CFD simulation. Eng. Appl. Comput. Fluid Mech. 2025, 19, 2474676. [Google Scholar] [CrossRef]
  41. Wang, S.; Shuai, H.; Hu, J.; Zhang, J.; Liu, S.; Yuan, X.; Liang, P. Few-shot fault diagnosis of axial piston pump based on prior knowledge-embedded meta learning vision transformer under variable operating conditions. Expert Syst. Appl. 2025, 269, 126452. [Google Scholar] [CrossRef]
  42. Rexroth Bosch Group. Pressure and Flow Control System; Technical Data Sheet, RE 30630; Rexroth Bosch Group: Lohr am Main, Germany, 2015. [Google Scholar]
  43. Rexroth Bosch Group. Proportional Directional Valves, Direct Operated, with Electrical Position Feedback as Pilot Control Valve for Control Systems SY(H)DFE; Technical Data Sheet, RE 29016; Rexroth Bosch Group: Lohr am Main, Germany, 2019. [Google Scholar]
  44. Mitov, A.; Slavov, T.; Kralev, J. Rapid Prototyping of H Algorithm for Real-Time Displacement Volume Control of Axial Piston Pumps. Algorithms 2023, 16, 120. [Google Scholar] [CrossRef]
  45. Danfoss. Plus+1 Controllers MC012-020 and 022; Data Sheet, 11077167, Rev DA; Danfoss: Nordborg, Denmark, 2013. [Google Scholar]
  46. Mitov, A.; Kralev, J.; Slavov, T. LQG Control of an Open Circuit Axial Piston Pump. Energies 2022, 15, 6800. [Google Scholar] [CrossRef]
Figure 1. Section views of variable displacement swash plate-type axial piston pump.
Figure 1. Section views of variable displacement swash plate-type axial piston pump.
Actuators 14 00421 g001
Figure 2. Scheme of the laboratory experimental setup.
Figure 2. Scheme of the laboratory experimental setup.
Actuators 14 00421 g002
Figure 3. Laboratory test setup realization.
Figure 3. Laboratory test setup realization.
Actuators 14 00421 g003
Figure 4. Flow rate step responses for different loadings.
Figure 4. Flow rate step responses for different loadings.
Actuators 14 00421 g004
Figure 5. Measured Flow rate and modelled flow rate.
Figure 5. Measured Flow rate and modelled flow rate.
Actuators 14 00421 g005
Figure 6. Scheme of adaptive closed loop system.
Figure 6. Scheme of adaptive closed loop system.
Actuators 14 00421 g006
Figure 7. Complementary sensitivity functions of control systems with adaptive controller and conventional PI controller evaluated for various desired flow rates.
Figure 7. Complementary sensitivity functions of control systems with adaptive controller and conventional PI controller evaluated for various desired flow rates.
Actuators 14 00421 g007
Figure 8. Output sensitivity functions of control systems with adaptive controller and conventional PI controller evaluated for various desired flow rates.
Figure 8. Output sensitivity functions of control systems with adaptive controller and conventional PI controller evaluated for various desired flow rates.
Actuators 14 00421 g008
Figure 9. Control signal sensitivity functions of control systems with adaptive controller and conventional PI controller evaluated for various desired flow rates.
Figure 9. Control signal sensitivity functions of control systems with adaptive controller and conventional PI controller evaluated for various desired flow rates.
Actuators 14 00421 g009
Figure 10. Measured flow rate at loading 2.
Figure 10. Measured flow rate at loading 2.
Actuators 14 00421 g010
Figure 11. Measured flow rate at loading 3.
Figure 11. Measured flow rate at loading 3.
Actuators 14 00421 g011
Figure 12. Measured flow rate at loading 4.
Figure 12. Measured flow rate at loading 4.
Actuators 14 00421 g012
Figure 13. Measured flow rate at loading 5.
Figure 13. Measured flow rate at loading 5.
Actuators 14 00421 g013
Figure 14. Control signal of gain scheduling controller for various loadings.
Figure 14. Control signal of gain scheduling controller for various loadings.
Actuators 14 00421 g014
Figure 15. Axial piston pump output pressure for gain scheduling controllers at various loadings.
Figure 15. Axial piston pump output pressure for gain scheduling controllers at various loadings.
Actuators 14 00421 g015
Figure 16. Proportional spool valve feedback signal for gain scheduling controllers at various loadings.
Figure 16. Proportional spool valve feedback signal for gain scheduling controllers at various loadings.
Actuators 14 00421 g016
Figure 17. Measured flow rate in case of dynamic load.
Figure 17. Measured flow rate in case of dynamic load.
Actuators 14 00421 g017
Figure 18. Axial piston pump output pressure in case of dynamic load.
Figure 18. Axial piston pump output pressure in case of dynamic load.
Actuators 14 00421 g018
Figure 19. Control signal in case of dynamic load.
Figure 19. Control signal in case of dynamic load.
Actuators 14 00421 g019
Table 1. Integral square error of control systems.
Table 1. Integral square error of control systems.
Loading 2Loading 3Loading 4Loading 5
Adaptive control system11141431.2911.6659.8
PI control system1668.12620.42522.41397.8
LQR control system1309.21164.512041072.4
Disclaimer/Publisher’s Note: The statements, opinions and data contained in all publications are solely those of the individual author(s) and contributor(s) and not of MDPI and/or the editor(s). MDPI and/or the editor(s) disclaim responsibility for any injury to people or property resulting from any ideas, methods, instructions or products referred to in the content.

Share and Cite

MDPI and ACS Style

Mitov, A.; Slavov, T.; Kralev, J. Real-Time Gain Scheduling Controller for Axial Piston Pump Based on LPV Model. Actuators 2025, 14, 421. https://doi.org/10.3390/act14090421

AMA Style

Mitov A, Slavov T, Kralev J. Real-Time Gain Scheduling Controller for Axial Piston Pump Based on LPV Model. Actuators. 2025; 14(9):421. https://doi.org/10.3390/act14090421

Chicago/Turabian Style

Mitov, Alexander, Tsonyo Slavov, and Jordan Kralev. 2025. "Real-Time Gain Scheduling Controller for Axial Piston Pump Based on LPV Model" Actuators 14, no. 9: 421. https://doi.org/10.3390/act14090421

APA Style

Mitov, A., Slavov, T., & Kralev, J. (2025). Real-Time Gain Scheduling Controller for Axial Piston Pump Based on LPV Model. Actuators, 14(9), 421. https://doi.org/10.3390/act14090421

Note that from the first issue of 2016, this journal uses article numbers instead of page numbers. See further details here.

Article Metrics

Back to TopTop