Bayesian Network-Driven Risk Assessment and Reinforcement Strategy for Shield Tunnel Construction Adjacent to Wall–Pile–Anchor-Supported Foundation Pit
Abstract
1. Introduction
2. Methodology
2.1. Finite Element Numerical Model
2.2. Model Parameter Design
2.2.1. Soil Parameters
2.2.2. Structural Material Parameters
2.2.3. Simulation of Ground Loss
3. Orthogonal Experimental Design
4. Results and Discussion
4.1. Analysis of Influencing Factors of Ground Settlement During Shield Tunneling
4.1.1. Analysis of Range
4.1.2. Analysis of Variance
4.2. Bayesian Network Evaluation of Construction Risks for Shield Tunneling near Wall–Pile–Anchor-Supported Excavations
4.2.1. Identification and Analysis of Risk Factors
4.2.2. Risk Factor Evaluation
4.3. Analysis of Soil Reinforcement Control for Shield Tunneling near Wall–Pile–Anchor Support
4.3.1. Grouting Reinforcement Scheme for the Surrounding Soil of the Tunnel
4.3.2. Analysis of the Effect of Grouting Reinforcement on the Surrounding Tunnel Soil
5. Conclusions
- Range and variance analyses based on maximum surface settlement outside the excavation indicate significant differences in the impact of influencing parameters. Soil cohesion and grouting pressure are identified as the most critical variables, jointly accounting for over 72% of the variance in settlement response, followed by the elastic modulus of the grouted layer and the internal friction angle of the soil.
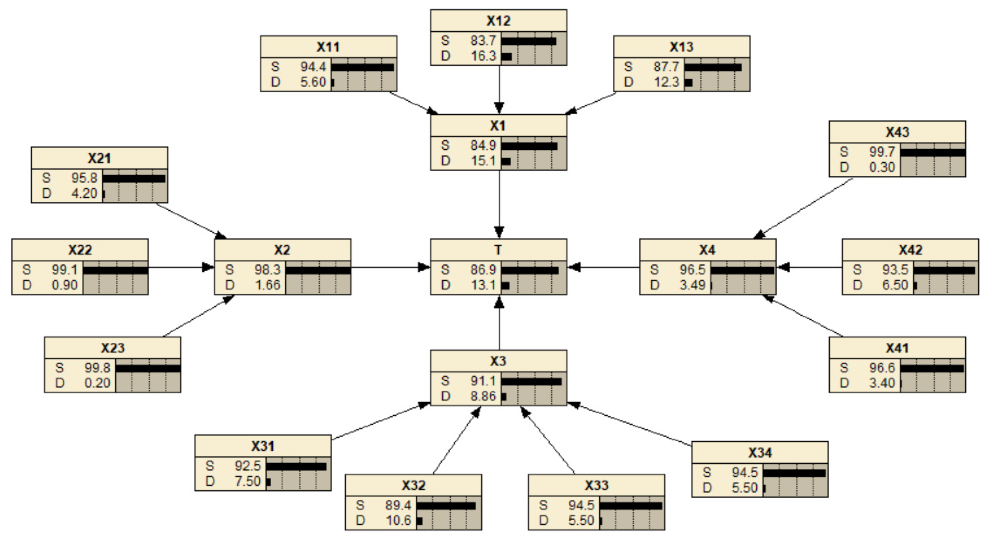
- A Bayesian network model was established to represent and infer causal relationships among various risk sources by integrating expert knowledge and field data. The results indicate that unfavorable geological conditions, unstable groundwater, insufficient shield steering correction, inadequate support reinforcement, and weak construction management are the primary causes of failure. Posterior inference further confirms the leading role of geology and construction control in ensuring project safety, providing a scientific basis for pre-construction risk mitigation.
- The effectiveness and cost-efficiency of different grouting reinforcement strategies around the tunnel were evaluated through parametric simulation. The results show that top grouting increases the soil reinforcement ratio to 34.7% and achieves the highest reinforcement efficiency (13.9%), offering the best performance in settlement control and economic return. Sidewall grouting provides a reinforcement efficiency of approximately 6.0%, serving as a supplementary measure. In contrast, invert grouting yields a low efficiency of only 4.2%, indicating limited effectiveness and cost performance.
- This study provides a systematic modeling framework and quantitative analysis method for addressing deformation response and risk control associated with adjacent shield tunneling in complex urban environments. However, the research is constrained by idealized boundary conditions and the static nature of the model. Future work may focus on integrating real-time monitoring data and machine learning techniques to enable dynamic model updating and enhance the broader applicability of the proposed approach.
Author Contributions
Funding
Data Availability Statement
Conflicts of Interest
References
- Ba, Z.; Sun, Y.; Li, D.; Han, S.; Lu, Y.; Sun, D. Full-process seismic simulation method for urban underground rail transit networks considering source-path-structure effects. Tunn. Undergr. Space Technol. 2025, 164, 106780. [Google Scholar] [CrossRef]
- Lai, Y.; Wang, Y.; Cheng, J.; Chen, X.; Liu, Q. Review of constraints and critical success factors of developing urban underground space. Undergr. Space 2023, 12, 137–155. [Google Scholar] [CrossRef]
- Yu, T.; Zhang, Y.; Yan, Z.; Zhu, H.; Cao, K. Methods for determining multiple hazards and response analysis of metro shield tunnels considering existing structural damage. Tunn. Undergr. Space Technol. 2025, 162, 106662. [Google Scholar] [CrossRef]
- Ou, X.; Liao, W.; Zheng, X.; Yang, G.; Osman, A.S. Large deformation problems arising from deep excavation in silt strata: A case study in Shenzhen, China. J. Rock Mech. Geotech. Eng. 2025, 17, 2576–2589. [Google Scholar] [CrossRef]
- Schwartzkopff, A.K.; Sainoki, A.; Bruning, T.; Karakus, M. A conceptual three-dimensional frictional model to predict the effect of the intermediate principal stress based on the Mohr-Coulomb and Hoek-Brown failure criteria. Int. J. Rock Mech. Min. Sci. 2023, 172, 105605. [Google Scholar] [CrossRef]
- Wang, D.; Peng, M.; Liu, L.; Xie, X.; Shi, Z.; Liang, Y.; Shen, J.; Wu, Q. Automatic GPR detection of grouting defects behind the tunnel shield segments based on wavelet coherence analysis combined with modified Res-RCNN. Case Stud. Constr. Mater. 2025, 22, e04245. [Google Scholar] [CrossRef]
- Ma, S.; Li, Z.; Fu, R. Experimental investigation on the mechanical properties and failure mechanism of key joints in a new-type prefabricated pile-wall composite structure for the open-cut tunnel. Eng. Fail. Anal. 2024, 165, 108771. [Google Scholar] [CrossRef]
- Wang, L.; Huang, Y.; Wang, Y.; Gu, B.; Li, B.; Fang, D. Comprehensive lifecycle safety risk assessment for construction robotics using T-S fault tree analysis and Bayesian network. Autom. Constr. 2025, 172, 106041. [Google Scholar] [CrossRef]
- Wang, L.; Zheng, G. Numerical analysis of underground displacements stirred by compaction grouting during tunnel construction. Tunn. Undergr. Space Technol. 2024, 152, 105931. [Google Scholar] [CrossRef]
- Zhou, X.-H.; Shen, S.-L.; Zhou, A. A novel data-driven approach for proactive risk assessment in shield tunnel construction. Transp. Geotech. 2025, 50, 101466. [Google Scholar] [CrossRef]
- Bao, X.; Wu, X.; Zhang, X.; Shen, J.; Chen, X.; Dang, P.; Cui, H. Mechanical behaviours of concrete segmented tunnel considering the effects of grouting voids—A 3D numerical simulation. Case Stud. Constr. Mater. 2025, 22, e04370. [Google Scholar] [CrossRef]
- Fall, M.; Gao, Z.; Ndiaye, B.C. Three-dimensional response of double anchored sheet pile walls subjected to excavation and construction sequence. Heliyon 2019, 5, e01348. [Google Scholar] [CrossRef] [PubMed]
- Li, T.; Gong, W.; Yang, X. Stability analysis of a non-circular tunnel face in soils characterized by modified Mohr-Coulomb yield criterion. Tunn. Undergr. Space Technol. 2021, 109, 103785. [Google Scholar] [CrossRef]
- Liu, C.; Zhu, D.; Cui, J.; Jing, L.; Huang, X. Investigation on synchronous grouting process during shield tunneling in coarse grained ground using CFD-DEM approach. Comput. Geotech. 2024, 170, 106308. [Google Scholar] [CrossRef]
- Nie, X.; Long, L.; Fu, Q.; Xiao, Q.; Xu, Q.; Chen, G.; Zhou, H. Experimental study on the effect of supplementary grouting on the mechanical properties of grout-deficient sleeve connections. Structures 2025, 77, 108986. [Google Scholar] [CrossRef]
- Zhu, H.; Xu, H.; Wei, G.; Yu, X.; Ma, D.; Tang, Y.; Ma, H. Evaluation of grouting effectiveness for Semi-Rigid pavement base layer cracks based on Time-Frequency domain signal characteristics of 3D GPR. Measurement 2024, 237, 115228. [Google Scholar] [CrossRef]
- Jiang, X.; Zhu, H.; Yan, Z.; Zhang, F.; Ye, F.; Li, P.; Zhang, X.; Dai, Z.; Bai, Y.; Huang, B. A state-of-art review on development and progress of backfill grouting materials for shield tunneling. Dev. Built Environ. 2023, 16, 100250. [Google Scholar] [CrossRef]
- Jin, H.; Wang, E.; Liu, X.; Xu, Z.; Wang, M.; Yuan, D. Micro-mechanism of shield-soil interaction during shield tunneling based on DEM-MBD coupling simulation. Comput. Geotech. 2025, 186, 107439. [Google Scholar] [CrossRef]
- Liu, S.; Peng, B.; Liu, J.; Yang, Y.N.; Xiong, M.R.; Wang, Z.B. Research on sealing technology of karst pipeline by dynamic water grouting. Constr. Build. Mater. 2025, 483, 141839. [Google Scholar] [CrossRef]
- Chen, H.; Lei, Y.; Xia, L.; Deveci, M.; Chen, Z.-S.; Liu, Y. Dynamic evaluation of the safety risk during shield construction near existing tunnels via a pair-copula Bayesian network. Appl. Soft Comput. 2025, 169, 112583. [Google Scholar] [CrossRef]
- Chen, H.; Shen, G.Q.; Feng, Z.; Yang, S. Safety risk assessment of shield tunneling under existing tunnels: A hybrid trapezoidal cloud model and Bayesian network approach. Tunn. Undergr. Space Technol. 2024, 152, 105936. [Google Scholar] [CrossRef]
- Wu, C.; Xiao, X.; Ma, S.; Yang, C. Mechanical performance and failure mode judgment criteria of grouted sleeve connectors considering large deformation and grouting compactness. Case Stud. Constr. Mater. 2024, 21, e03997. [Google Scholar] [CrossRef]
- Ma, M.; Yang, X.; Zhou, J.; Li, L.; Tian, J. Model tests and numerical simulations of deformation repair effect for operating shield tunnels under horizontal lateral grouting. Transp. Geotech. 2024, 47, 101277. [Google Scholar] [CrossRef]
- Dong, X.; Li, Z.; Cui, Z.; Zhou, C. Stability analysis of the pile-prestressed anchor composite structure based on failure mode. Eng. Fail. Anal. 2022, 137, 106223. [Google Scholar] [CrossRef]
- Kong, H.-Q.; Zhang, N. Risk assessment of water inrush accident during tunnel construction based on FAHP-I-TOPSIS. J. Clean. Prod. 2024, 449, 141744. [Google Scholar] [CrossRef]
- Koohathongsumrit, N.; Meethom, W. Risk analysis in underground tunnel construction with tunnel boring machines using the Best-Worst method and data envelopment analysis. Heliyon 2024, 10, e23486. [Google Scholar] [CrossRef]
- Zheng, X.; Yao, W.; Xu, Y.; Wang, N. Algorithms for Bayesian network modeling and reliability inference of complex multistate systems with common cause failure. Reliab. Eng. Syst. Saf. 2024, 241, 109663. [Google Scholar] [CrossRef]
- Fathallah, W.; Amor, N.B.; Leray, P. Approximate inference on optimized quantum Bayesian networks. Int. J. Approx. Reason. 2024, 175, 109307. [Google Scholar] [CrossRef]
- Guo, D.; Meng, F.; Wu, H.; Yang, X.; Chen, R. Risk assessment of shield construction adjacent to the existing shield tunnel based on improved nonlinear FAHP. Tunn. Undergr. Space Technol. 2025, 155, 106154. [Google Scholar] [CrossRef]
- Wang, M.; Li, S.; Zhou, H.; Peng, K.; Yuan, C. Visualization investigation of the large deformation and instability failure of shield tunnel using transparent soil models. Eng. Fail. Anal. 2024, 166, 108861. [Google Scholar] [CrossRef]
- Liu, W.; Shao, Y.; Li, C.; Li, C.; Jiang, Z. Development of a non-Gaussian copula Bayesian network for safety assessment of metro tunnel maintenance. Reliab. Eng. Syst. Saf. 2023, 238, 109423. [Google Scholar] [CrossRef]
- Medjadba, Y.; Drid, H.; Rahouti, M. Intrusion detection in Software-Defined Networking using hybrid Bayesian model averaging for reliable uncertainty quantification. Comput. Netw. 2025, 269, 111436. [Google Scholar] [CrossRef]
- Chen, H.; Shen, Q.; Li, T.; Liu, Y. Modeling the dynamic safety management of buildings adjacent to karst shield construction: An improved cloud Bayesian network. Adv. Eng. Inform. 2023, 58, 102192. [Google Scholar] [CrossRef]
- Wang, Z.Z.; Chen, C. Fuzzy comprehensive Bayesian network-based safety risk assessment for metro construction projects. Tunn. Undergr. Space Technol. 2017, 70, 330–342. [Google Scholar] [CrossRef]
- Xiang, W.; Zhou, W. Bayesian network model for predicting probability of third-party damage to underground pipelines and learning model parameters from incomplete datasets. Reliab. Eng. Syst. Saf. 2021, 205, 107262. [Google Scholar] [CrossRef]
- Fan, S.-Y.; Song, Z.-P.; Zhang, Y.-W.; Liu, N.-F. Case Study of the Effect of Rainfall Infiltration on a Tunnel Underlying the Roadbed Slope with Weak Inter-Layer. KSCE J. Civ. Eng. 2020, 24, 1607–1619. [Google Scholar] [CrossRef]
- Islam, M.S.; Iskander, M. Ground settlement caused by perpendicularly crossing twin tunnels, a parametric study. Tunn. Undergr. Space Technol. 2024, 146, 105657. [Google Scholar] [CrossRef]
- Alzabeebee, S.; Chapman, D.N.; Faramarzi, A. A comparative study of the response of buried pipes under static and moving loads. Transp. Geotech. 2018, 15, 39–46. [Google Scholar] [CrossRef]
- Shabani, M.J.; Shamsi, M.; Zakerinejad, M. Slope topographic impacts on the nonlinear seismic analysis of soil-foundation-structure interaction for similar MRF buildings. Soil Dyn. Earthq. Eng. 2022, 160, 107365. [Google Scholar] [CrossRef]
- Çetindemir, O. Nonlinear Constitutive Soil Models for the Soil–Structure Interaction Modeling Issues with Emphasis on Shallow Tunnels: A Review. Arab. J. Sci. Eng. 2023, 48, 12657–12691. [Google Scholar] [CrossRef]
- Embaby, K.; El Naggar, M.H.; El Sharnouby, M. Performance of large-span arched soil–steel structures under soil loading. Thin-Walled Struct. 2022, 172, 108884. [Google Scholar] [CrossRef]
- Islam, M.S.; Iskander, M. Three-dimensional numerical investigation of ground settlement caused by piggyback twin tunnels. Tunn. Undergr. Space Technol. 2023, 134, 104970. [Google Scholar] [CrossRef]
- Jong, S.C.; Ong, D.E.L. A novel Bayesian network approach for predicting soil-structure interactions induced by deep excavations. Tunn. Undergr. Space Technol. 2024, 152, 105865. [Google Scholar] [CrossRef]
- Shan, Y.; Wang, G.; Lin, W.; Zhou, S.; Rackwitz, F. Analytical solution of the evolution of railway subgrade settlement induced by shield tunnelling beneath considering soil stress release. Tunn. Undergr. Space Technol. 2025, 162, 106607. [Google Scholar] [CrossRef]
- Wang, R.; Yang, H.; Ni, P.; Zhao, C.; Guo, C.; Ma, H.; Dong, P.; Liang, H.; Tang, M. Model test and numerical simulation of a new prefabricated double-row piles retaining system in silty clay ground. Undergr. Space 2023, 13, 262–280. [Google Scholar] [CrossRef]
- Shi, X.; Zheng, L.; Rong, C.; Cheng, H.; Cai, H.; Li, T. Study on the Rules of Ground Settlement and Pipeline Deformation Considering the Combined Effects of Pipeline Damage Leakage and Shield Tunneling Construction. Transp. Geotech. 2024, 49, 101367. [Google Scholar] [CrossRef]
- Ye, Z.K.; Ai, Z.Y. A matrix-form complex variable method for multiple non-circular tunnels in layered media. Appl. Math. Model. 2024, 131, 570–595. [Google Scholar] [CrossRef]
- Donovan, D.; Burrage, K.; Burrage, P.; McCourt, T.A.; Thompson, B.; Yazici, E.Ş. Estimates of the coverage of parameter space by Latin Hypercube and Orthogonal Array-based sampling. Appl. Math. Model. 2018, 57, 553–564. [Google Scholar] [CrossRef]
- Su, J.; Wang, Y.; Niu, X.; Sha, S.; Yu, J. Prediction of ground surface settlement by shield tunneling using XGBoost and Bayesian Optimization. Eng. Appl. Artif. Intell. 2022, 114, 105020. [Google Scholar] [CrossRef]
- Yang, W.; Zhou, Q.; Shi, Z.; Tang, X.; Zhu, J.; Min, Q.; Yang, J. Modeling layered composite rock with excavated tunnels subjected to ground loads. Appl. Math. Model. 2024, 125, 29–47. [Google Scholar] [CrossRef]
- Xu, Z.; Zhou, S.; Zhang, C.; Yang, M.; Jiang, M. A Bayesian network model for suitability evaluation of underground space development in urban areas: The case of Changsha, China. J. Clean. Prod. 2023, 418, 138135. [Google Scholar] [CrossRef]
- Wu, Y.; Liu, J.; Deng, Y.; Liu, F.; Zhao, C.; Zhang, J.; Wei, X. Vertical bearing mechanisms of tip post-grouting piles under different grouting conditions: Experiment and theoretical model. Ocean. Eng. 2025, 337, 121926. [Google Scholar] [CrossRef]
- Xie, X.-C.; Ceccato, F.; Zhang, D.-M.; Zhou, M.-L.; Zhai, W.-Z.; Huang, Z.-K.; Zhang, X.-L. MPM-FEM based numerical analysis on responses of stratum and twin tunnels to water-soil gushing. Transp. Geotech. 2025, 50, 101471. [Google Scholar] [CrossRef]
- Xu, Y.; Zhang, Z.; Zhang, C.; Han, X.; Liu, T.; Zhang, X. Analysis of longitudinal deformation of existing rectangular pipe jacking tunnel caused by shield tunnel undercrossing. Tunn. Undergr. Space Technol. 2025, 161, 106532. [Google Scholar] [CrossRef]














| Model/Deformation | 2D Simulation Result | 3D Simulation Result | Error |
|---|---|---|---|
| Maximum ground surface settlement outside the excavation (mm) | 10.6 | 10.0 | 6% |
| Layer Number and Soil Type | Unit Weight γ (kN/m) | Cohesion c (kPa) | Internal Friction Angle ϕk (°) | Compression Modulus E(1–2) (MPa) | Poisson’s Ratio v |
|---|---|---|---|---|---|
| Layer 1 (Miscellaneous Fill) | 19.1 | 15 | 15 | 3.0 | 0.37 |
| Layer 2 (Silty Clay) | 20 | 32 | 18 | 7.5 | 0.32 |
| Layer 3 (Silty Clay) | 19.5 | 30 | 20 | 7.2 | 0.33 |
| Layer 4 (Silt) | 20.6 | 28 | 24 | 10.5 | 0.31 |
| Layer 5 (Silty Sand) | 21.6 | 1 | 35 | 12 | 0.29 |
| Layer 6 (Silty Clay) | 20.3 | 30 | 27 | 8 | 0.32 |
| Formation Name | Thickness of Soil Layer in the Model (m) |
|---|---|
| Layer 1 (Miscellaneous Fill) | 2 |
| Layer 2 (Silty Clay) | 3 |
| Layer 3 (Silty Clay) | 3 |
| Layer 4 (Silt) | 5 |
| Layer 5 (Silty Sand) | 10 |
| Layer 6 (Silty Clay) | 17 |
| Structural Elements | Elastic Modulus E (MPa) | Density ρ (kg/m3) | Poisson’s Ratio μ |
|---|---|---|---|
| Shield shell | 2.1 × 105 | 8 × 103 | 0.30 |
| Wall, pile, and tie beam | 3.15 × 104 | 2.35 × 103 | 0.25 |
| Ground anchor | 2.0 × 105 | 7.7 × 103 | 0.2 |
| Tunnel segment | 2.93 × 104 | 2.35 × 103 | 0.25 |
| Grout Curing Age (d) | Density (kg/m3) | Poisson’s Ratio | Elastic Modulus (MPa) | Thickness (cm) |
|---|---|---|---|---|
| 0 | 1600 | 0.45 | 5 | 10 |
| 1 | 1660 | 0.4 | 25 | 10 |
| 2 | 1700 | 0.35 | 50 | 10 |
| 7 | 1800 | 0.25 | 300 | 10 |
| 28 | 2100 | 0.2 | 400 | 10 |
| Factors | Levels | |||
|---|---|---|---|---|
| 1 | 2 | 3 | 4 | |
| Grouting pressure, P (kPa) | 300 | 375 | 450 | 525 |
| Elastic modulus of the grouting layer, Ea (MPa) | E | 1.25 E | 1.5 E | 1.75 E |
| Cohesion of the soil above the tunnel, c (kPa) | 0 | 5 | 10 | 15 |
| Internal friction angle of the soil above the tunnel, φ (°) | 10 | 15 | 20 | 25 |
| Factors | P (kPa) | Ea (MPa) | C (MPa) | φ (°) | Maximum Ground Settlement Outside the Excavation (mm) |
|---|---|---|---|---|---|
| Test 1 | 300 | E | 0 | 10 | 10.2 |
| Test 2 | 300 | 1.25 E | 5 | 15 | 5.9 |
| Test 3 | 300 | 1.5 E | 10 | 20 | 5.6 |
| Test 4 | 300 | 1.75 E | 15 | 25 | 5.0 |
| Test 5 | 375 | E | 5 | 20 | 5.0 |
| Test 6 | 375 | 1.25 E | 0 | 25 | 8.5 |
| Test 7 | 375 | 1.5 E | 15 | 10 | 4 |
| Test 8 | 375 | 1.75 E | 10 | 15 | 3.7 |
| Test 9 | 450 | E | 10 | 25 | 3.5 |
| Test 10 | 450 | 1.25 E | 15 | 20 | 3.3 |
| Test 11 | 450 | 1.5 E | 0 | 15 | 7.1 |
| Test 12 | 450 | 1.75 E | 5 | 10 | 3 |
| Test 13 | 525 | E | 15 | 15 | 2.9 |
| Test 14 | 525 | 1.25 E | 10 | 10 | 2.6 |
| Test 15 | 525 | 1.5 E | 5 | 25 | 2.7 |
| Test 16 | 525 | 1.75 E | 0 | 20 | 6.6 |
| Levels | P | Ea | c | φ |
|---|---|---|---|---|
| Mean 1 | 6.675 | 5.400 | 8.100 | 4.950 |
| Mean 2 | 5.300 | 5.075 | 4.150 | 4.900 |
| Mean 3 | 4.225 | 4.850 | 3.850 | 5.125 |
| Mean 4 | 3.700 | 4.575 | 3.800 | 4.925 |
| Range (R) | 2.975 | 0.825 | 4.300 | 0.225 |
| Rank | 2 | 3 | 1 | 4 |
| Factors | Degrees of Freedom | Sum of Squares of Deviations from the Mean | Mean Square | F-Value | p-Value |
|---|---|---|---|---|---|
| P | 3 | 20.735 | 6.9117 | 1382.33 | 0.000 |
| Ea | 3 | 1.465 | 0.4883 | 97.67 | 0.002 |
| c | 3 | 52.370 | 17.4567 | 3491.33 | 0.000 |
| φ | 3 | 0.250 | 0.0417 | 8.33 | 0.058 |
| Error | 3 | 0.015 | 0.005 |
| Serial Numbers | Risk Source | Basic Events |
|---|---|---|
| 1 | Construction environment | Climatic conditions, stratigraphic conditions, and groundwater stability |
| 2 | Construction scheme | Geological investigation, shield tunneling design, and monitoring plan |
| 3 | Construction technology | Shield steering correction, reinforcement of wall–pile–anchor support, segment installation, and tail grouting |
| 4 | Construction management | Contractor experience, construction team management system, and emergency response plan |
| Risk Levels | Likelihood | Probability |
|---|---|---|
| I | Frequent | [0.1, 1] |
| II | Probable | [0.01, 0.1) |
| III | Occasional | [0.001, 0.01) |
| IV | Rare | [0.0001, 0.001) |
| V | Impossible | [0, 0.0001) |
| Classification | Description | Weight | Number of Experts |
|---|---|---|---|
| I | Experts (Category I) | 1 | 2 |
| II | Experts (Category II) | 0.8 | 4 |
| No. | Basic Events | Experts (Category I) | Experts (Category II) | Prior Probability | ||||
|---|---|---|---|---|---|---|---|---|
| 1 | 2 | 3 | 4 | 5 | 6 | |||
| X11 | Climatic conditions | 0.053 | 0.046 | 0.04 | 0.08 | 0.05 | 0.07 | 0.056 |
| X12 | Stratigraphic conditions | 0.185 | 0.2 | 0.17 | 0.12 | 0.15 | 0.13 | 0.163 |
| X13 | Groundwater stability | 0.1 | 0.13 | 0.14 | 0.12 | 0.11 | 0.14 | 0.123 |
| X21 | Geological investigation | 0.03 | 0.04 | 0.05 | 0.048 | 0.04 | 0.05 | 0.042 |
| X22 | Shield tunneling design | 0.01 | 0.012 | 0.006 | 0.01 | 0.006 | 0.007 | 0.009 |
| X23 | Monitoring plan | 0.002 | 0.003 | 0.001 | 0.003 | 0.002 | 0.003 | 0.002 |
| X31 | Shield steering correction | 0.055 | 0.064 | 0.1 | 0.075 | 0.08 | 0.085 | 0.075 |
| X32 | Reinforcement of wall–pile–anchor support | 0.09 | 0.1 | 0.1 | 0.12 | 0.13 | 0.1 | 0.106 |
| X33 | Segment installation | 0.07 | 0.068 | 0.035 | 0.05 | 0.05 | 0.045 | 0.055 |
| X34 | Tail grouting | 0.007 | 0.005 | 0.005 | 0.008 | 0.006 | 0.007 | 0.006 |
| X41 | Contractor experience | 0.037 | 0.043 | 0.025 | 0.03 | 0.035 | 0.03 | 0.034 |
| X42 | Construction team management | 0.045 | 0.055 | 0.09 | 0.06 | 0.085 | 0.06 | 0.065 |
| X43 | Emergency response plan | 0.002 | 0.005 | 0.003 | 0.002 | 0.001 | 0.003 | 0.003 |
| No. | Basic Events | Experts (Category I) | Experts (Category II) | Conditional Probability | ||||
|---|---|---|---|---|---|---|---|---|
| 1 | 2 | 3 | 4 | 5 | 6 | |||
| X1 | Climatic conditions | 0.52 | 0.58 | 0.6 | 0.48 | 0.55 | 0.57 | 0.55 |
| X2 | Stratigraphic conditions | 0.36 | 0.4 | 0.41 | 0.37 | 0.35 | 0.45 | 0.39 |
| X3 | Groundwater stability | 0.36 | 0.4 | 0.3 | 0.45 | 0.35 | 0.3 | 0.36 |
| X4 | Geological investigation | 0.44 | 0.5 | 0.45 | 0.33 | 0.35 | 0.43 | 0.42 |
| X11 | Shield tunneling design | 0.18 | 0.16 | 0.2 | 0.11 | 0.15 | 0.16 | 0.16 |
| X12 | Monitoring plan | 0.6 | 0.5 | 0.6 | 0.43 | 0.5 | 0.55 | 0.53 |
| X13 | Shield steering correction | 0.52 | 0.5 | 0.45 | 0.54 | 0.6 | 0.45 | 0.51 |
| X21 | Reinforcement of wall–pile–anchor support | 0.24 | 0.3 | 0.32 | 0.37 | 0.3 | 0.35 | 0.31 |
| X22 | Segment installation | 0.33 | 0.35 | 0.35 | 0.45 | 0.37 | 0.33 | 0.36 |
| X23 | Tail grouting | 0.15 | 0.19 | 0.2 | 0.27 | 0.25 | 0.22 | 0.21 |
| X31 | Contractor experience | 0.20 | 0.22 | 0.15 | 0.22 | 0.3 | 0.23 | 0.22 |
| X32 | Construction team management | 0.18 | 0.24 | 0.25 | 0.15 | 0.2 | 0.1 | 0.19 |
| X33 | Emergency response plan | 0.55 | 0.5 | 0.54 | 0.48 | 0.55 | 0.6 | 0.54 |
| X34 | Climatic conditions | 0.52 | 0.5 | 0.5 | 0.35 | 0.4 | 0.47 | 0.46 |
| X41 | Stratigraphic conditions | 0.16 | 0.2 | 0.2 | 0.27 | 0.25 | 0.22 | 0.21 |
| X42 | Groundwater stability | 0.45 | 0.4 | 0.44 | 0.39 | 0.5 | 0.32 | 0.42 |
| X43 | Geological investigation | 0.21 | 0.2 | 0.25 | 0.23 | 0.3 | 0.2 | 0.23 |
| X11 | X12 | X13 | X1 = S | X1 = D |
|---|---|---|---|---|
| S | S | S | 100 | 0 |
| S | S | D | 49 | 51 |
| S | D | S | 47 | 53 |
| S | D | D | 23 | 77 |
| D | S | S | 84 | 16 |
| D | S | D | 41 | 59 |
| D | D | S | 39 | 61 |
| D | D | D | 19 | 81 |
| Event Risk Levels | Basic Events |
|---|---|
| I | X12, X13, X31, X32, X33, X34, X42 |
| II | X11, X21, X22, X41 |
| III | X23, X43 |
| IV | |
| V |
| Cement Content | γ (kN/m3) | C (kN/m2) | ||||
|---|---|---|---|---|---|---|
| 15% | 17.8 | 51.2 | 250.1 | 175.1 | 750.3 | 447.6 |
Disclaimer/Publisher’s Note: The statements, opinions and data contained in all publications are solely those of the individual author(s) and contributor(s) and not of MDPI and/or the editor(s). MDPI and/or the editor(s) disclaim responsibility for any injury to people or property resulting from any ideas, methods, instructions or products referred to in the content. |
© 2025 by the authors. Licensee MDPI, Basel, Switzerland. This article is an open access article distributed under the terms and conditions of the Creative Commons Attribution (CC BY) license (https://creativecommons.org/licenses/by/4.0/).
Share and Cite
Lu, Y.; Zhu, B.; Qiu, H. Bayesian Network-Driven Risk Assessment and Reinforcement Strategy for Shield Tunnel Construction Adjacent to Wall–Pile–Anchor-Supported Foundation Pit. Buildings 2025, 15, 3027. https://doi.org/10.3390/buildings15173027
Lu Y, Zhu B, Qiu H. Bayesian Network-Driven Risk Assessment and Reinforcement Strategy for Shield Tunnel Construction Adjacent to Wall–Pile–Anchor-Supported Foundation Pit. Buildings. 2025; 15(17):3027. https://doi.org/10.3390/buildings15173027
Chicago/Turabian StyleLu, Yuran, Bin Zhu, and Hongsheng Qiu. 2025. "Bayesian Network-Driven Risk Assessment and Reinforcement Strategy for Shield Tunnel Construction Adjacent to Wall–Pile–Anchor-Supported Foundation Pit" Buildings 15, no. 17: 3027. https://doi.org/10.3390/buildings15173027
APA StyleLu, Y., Zhu, B., & Qiu, H. (2025). Bayesian Network-Driven Risk Assessment and Reinforcement Strategy for Shield Tunnel Construction Adjacent to Wall–Pile–Anchor-Supported Foundation Pit. Buildings, 15(17), 3027. https://doi.org/10.3390/buildings15173027
