Sustainable Logistics: Synergizing Passive Design and PV–Battery Systems for Carbon Footprint Reduction
Abstract
1. Introduction
1.1. Background
1.2. Aims, Objectives and Novelty
2. Literature Review
2.1. Net Zero Carbon Efforts in Logistic Centers
2.2. Possible Energy-Efficiency Measures in Logistic Centers
3. Materials and Methods
3.1. Research Methods and Tools
3.2. Project Description
3.2.1. Description of Studied Logistic Center
3.2.2. Description of Local Climate
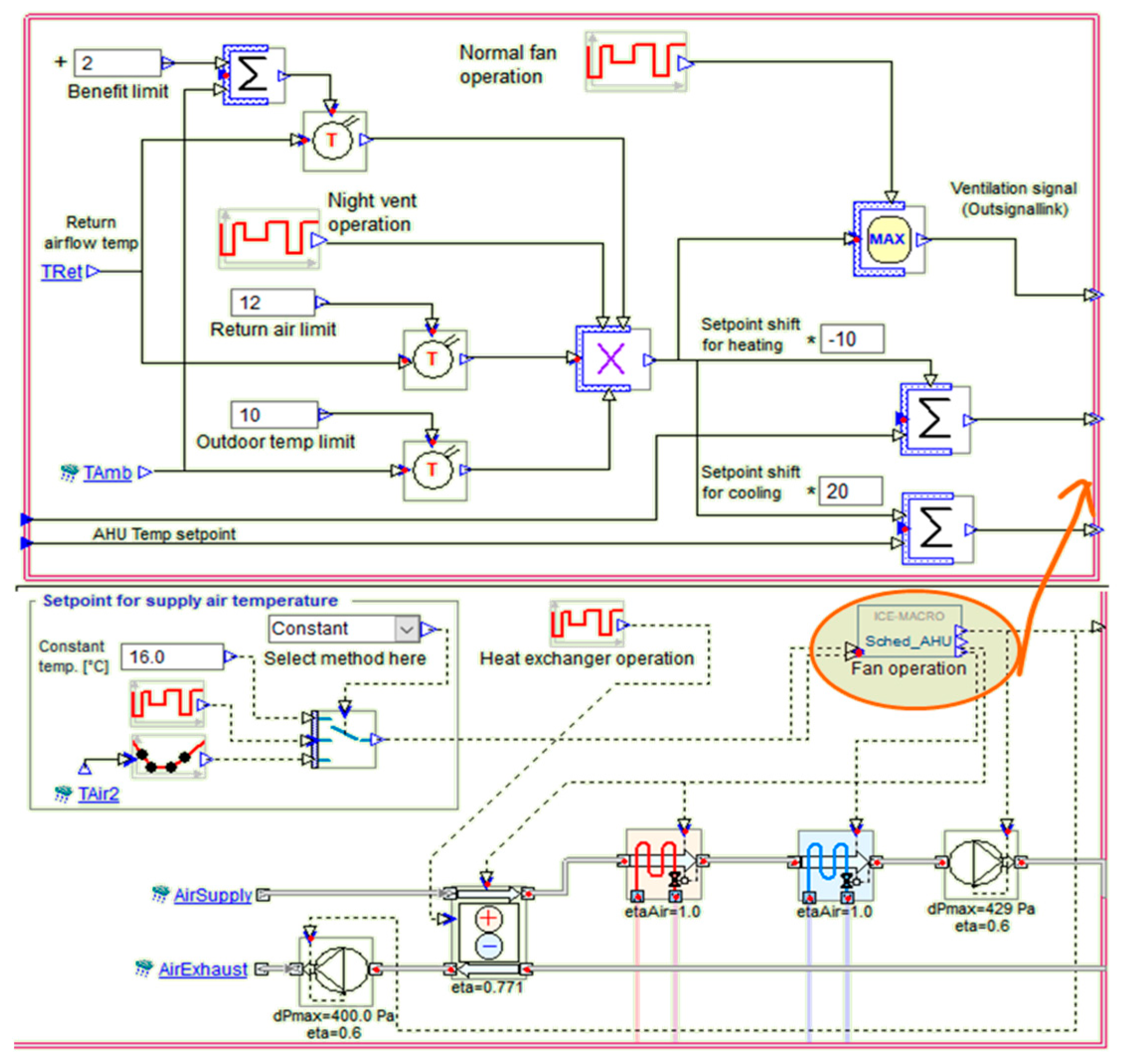
3.3. Proposed Energy-Efficiency Measures
3.3.1. Passive Interventions
- Outdoor temperature is above 10 °C.
- Outdoor air is at least 2 °C below return air.
- Return air is above 12 °C.
3.3.2. Low-Carbon Technology Implementation: PV Panel Array
3.3.3. Low-Carbon Technology Implementation: Battery
4. Results and Discussion
4.1. Results from Passive Interventions
4.1.1. Contribution from Daylighting-Associated Passive Measures
4.1.2. Contribution from the Night Cooling-Associated Passive Measure
4.2. Results from Low-Carbon Technology Implementation
4.2.1. Daily Storage: 600 Photovoltaic Panels with Nine Battery Units
4.2.2. Seasonal Storage: 600 Photovoltaic Panels with 480 Battery Units
4.2.3. Simple Economic Assessment of the PV Panel Solution
- Total capital cost includes all the initial expenditures for both PV and battery;
- n equals approximately 20 years of PV lifetime;
- i equals the interest rate, at 5%;
- Approximately 1% of the annualized capital cost is allocated for the O/M cost of the PV, and 2% for the O/M cost for the PV and battery;
- Annual solar insolation threshold of 1000 [kWh/m2/yr];
- PV panel cost of $70/m2 (market price survey, in constant 2022 USD);
- Projected battery cost of $61/kWh by 2025 (in constant 2022 USD [28]).
- Network Capacity Charges: These charges cover operational, maintenance and capital costs for possible network investment growth, as battery storage can help minimize these charges by reducing peak demand [30];
- Network Usage Fees: Covering the costs associated with electricity losses in the network, these fees could be reduced by consuming electricity stored on site rather than drawn from the grid [31];
- Electricity Tax: Sweden imposes a tax of 0.356 SEK/kWh on electricity consumption [30]. On-site PV generation combined with battery storage could decrease the amount of electricity drawn from the grid, reducing the overall tax burden.
- Electricity Certificate Fee: This fee is part of Sweden’s market-based support system for renewable electricity production [32]. On-site renewable generation may result in exemptions from or reductions in this fee.
- Value-Added Tax (VAT): This is applied to the total electricity bill; reducing grid consumption through on-site PV and battery storage would lower VAT expenses.
5. Conclusions
6. Future Research Directions
Author Contributions
Funding
Data Availability Statement
Acknowledgments
Conflicts of Interest
Appendix A

Appendix B
| PV System with 9 Batteries | PV System with 480 Batteries | ||
|---|---|---|---|
| PV Array Characteristics | Model | AEGAS_AS_M605_310—AC (example) 310 W (nominal panel power) | |
| Number of Modules | 570 | ||
| Number of Strings | 570 | ||
| Nominal Power | 176,700 W | ||
| Total Module Area | 927.4 m2 | ||
| Inverter Model | MI-300 | ||
| Number of Inverters | 570 | ||
| Unit Nominal Power | 300 W | ||
| Total Power | 171,000 W | ||
| MPPT per Inverter | 1 | ||
| Battery Characteristics | Model | Tesla Powerwall-268 Ah | |
| Type | Li-ion | ||
| Battery Capacity | 268 Ah | ||
| Nominal Voltage | 50.4 V | ||
| Max. Current | 104 A | ||
| No. of Batteries in Series | 3 | 8 | |
| No. of Batteries in Parallel | 2 | 60 | |
| Total Voltage | 151.2 V | 403.2 V | |
| Total Max. Current | 312 A | 6240 A | |
| Charger Model | General Charger | ||
| Charging Power | 6000 W | ||
| Discharging Power | 6370 W | ||
| Max. Current | 312 A | 6240 A | |
| Charging Cutoff Voltage | 176.4 V | 470.4 V | |
| Discharging Cutoff Voltage | 105 V | 280 V | |
References
- Jones Lang LaSalle. How Europe’s Warehouses Are Helping to Deliver a Low Carbon Future. Available online: https://www.jll.ca/en/trends-and-insights/cities/how-europe-warehouses-are-helping-to-deliver-a-low-carbon-future (accessed on 11 September 2024).
- McKinsey & Company. Reducing Emissions in Logistics. Available online: https://www.mckinsey.com/capabilities/operations/our-insights/decarbonizing-logistics-charting-the-path-ahead (accessed on 11 September 2024).
- Loadstar Editorial. DHL Supply Chain Develops Carbon-Neutral Warehouses for Europe’s Key Markets. The Loadstar. Available online: https://theloadstar.com/dhl-supply-chain-develops-400000-sqm-of-carbon-neutral-warehouses-for-customers-in-european-key-markets/ (accessed on 11 September 2024).
- Rüdiger, D.; Schön, A.; Dobers, K. Managing greenhouse gas emissions from warehousing and transshipment with environmental performance indicators. Transp. Res. Procedia 2016, 14, 886–895. [Google Scholar] [CrossRef]
- Han, X. Distribution center location model of low-carbon logistics based on carbon tax. In Proceedings of the 2012 International Conference on Logistics and Supply Chain Management, Changsha, China, 18–22 July 2012; pp. 899–905. [Google Scholar] [CrossRef]
- Li, R.; Chen, Y.; Song, J.; Li, M.; Yu, Y. Multi-objective optimization method of industrial workshop layout from the perspective of low carbon. Sustainability 2023, 15, 12275. [Google Scholar] [CrossRef]
- He, B.; Yuan, X.; Qian, S.; Li, B. Product low-carbon design, manufacturing, logistics, and recycling: An overview. Wiley Interdiscip. Rev. Energy Environ. 2023, 12, e479. [Google Scholar] [CrossRef]
- Das, C.; Jharkharia, S. Low carbon supply chain: A state-of-the-art literature review. J. Manuf. Technol. Manag. 2018, 29, 792–814. [Google Scholar] [CrossRef]
- Zhang, S.; Zhou, Z.; Luo, R.; Zhao, R.; Xiao, Y.; Xu, Y. A low-carbon, fixed-tour scheduling problem with time windows in a time-dependent traffic environment. Int. J. Prod. Res. 2022, 61, 6177–6196. [Google Scholar] [CrossRef]
- The Oxford Magazine. Construction Work Underway on DPD’s New 60,000 sq ft Parcel Distribution Facility in Bicester. Construction Real Estate. 2020. Available online: https://theoxfordmagazine.com/news/construction-work-underway-on-dpds-new-60000-sq-ft-parcel-distribution-facility-in-bicester/ (accessed on 20 June 2024).
- Logistics, U.K. Developers Aim to Create Net Zero Carbon Warehouses. Motor Transport. 2021. Available online: https://logistics.org.uk/environment/netzero (accessed on 20 June 2024).
- Ramboll. Decarbonize for Net Zero. Available online: https://app.powerbi.com/view?r=eyJrIjoiZTFlOGFlMWMtNWI4NC00YWI2LWE5MGYtMzMzNzYzMjE2YTY4IiwidCI6ImM4ODIzYzkxLWJlODEtNGY4OS1iMDI0LTZjM2RkNzg5YzEwNiIsImMiOjh9&pageName=71e5cd5bb290e8565659 (accessed on 10 May 2024).
- Building Research Establishment (BRE). BREEAM International New Construction Version 6. 2021. ENV. 4 Low Carbon Design (Page 178/450). Available online: https://breeam.com/standards/new-construction (accessed on 4 March 2024).
- 2030 Palette. 2030 Palette. Available online: https://2030palette.org/palette/ (accessed on 10 May 2024).
- DSV. Sweden. Available online: https://www.dsv.com/en/countries/europe/sweden (accessed on 4 March 2024).
- National Geographic. Map Maker: Köppen-Geiger Climate Classification System. Available online: https://www.arcgis.com/apps/instant/atlas/index.html?appid=0cd1cdee853c413a84bfe4b9a6931f0d&webmap=9966020554ae4b468c5ca9b62739e2a2 (accessed on 11 September 2024).
- American Society of Heating, Refrigerating and Air-Conditioning Engineers. ASHRAE Standard 55-2017; Thermal Environmental Conditions for Human Occupancy. ASHRAE: Atlanta, GA, USA, 2017.
- Ragan, B. Skylight vs. Sun Tunnel: Which Is Right for You? Bill Ragan Roofing. 2024. Available online: https://www.billraganroofing.com/blog/skylight-vs-sun-tunnel (accessed on 11 September 2024).
- CIE Guide on the maintenance of indoor electric lighting systems. Color Res. Appl. 2006, 31, 243. [CrossRef]
- American Society of Heating, Refrigerating and Air-Conditioning Engineers. ASHRAE Standard 90.1; Energy Standard for Buildings Except Low-Rise Residential Buildings. American Society of Heating, Refrigerating and Air-Conditioning Engineers: Atlanta, GA, USA, 2019.
- Kempower. DC Snabbladdningslösningar. Available online: https://kempower.com/sv/ (accessed on 20 June 2024).
- Ember & Energy Institute. Carbon Intensity of Electricity Generation. Our World in Data. 2023. Available online: https://ourworldindata.org/grapher/carbon-intensity-electricity (accessed on 20 June 2024).
- Boverket. Boverkets Klimatdatabas. Available online: https://www.boverket.se/sv/om-boverket/publicerat-av-boverket/oppna-data/boverkets-klimatdatabas/ (accessed on 10 May 2024).
- Degen, F.; Schütte, M. Life cycle assessment of the energy consumption and GHG emissions of state-of-the-art automotive battery cell production. J. Clean. Prod. 2022, 330, 129–798. [Google Scholar] [CrossRef]
- Gergely, L.Z.; Csoknyai, T.; Horváth, M. Novel load matching indicators for photovoltaic system sizing and evaluation. Appl. Energy 2022, 327, 120–123. [Google Scholar] [CrossRef]
- Narayan, N.; Papakosta, T.; Vega-Garita, V.; Qin, Z.; Popovic-Gerber, J.; Bauer, P.; Zeman, M. Estimating battery lifetimes in solar home system design using a practical modelling methodology. Appl. Energy 2018, 228, 1629–1639. [Google Scholar] [CrossRef]
- Wikipedia. Capacity Loss. Available online: https://en.wikipedia.org/w/index.php?title=Capacity_loss&oldid=1119365062 (accessed on 18 June 2024).
- BloombergNEF Lithium-Ion Battery Pack Prices Hit Record Low of $139/kWh. Available online: https://about.bnef.com/blog/lithium-ion-battery-pack-prices-hit-record-low-of-139-kwh/ (accessed on 11 September 2024).
- Interactive Table of LCOE Estimates from Projected Costs of Generating Electricity 2020. [Online]. Available online: https://www.iea.org/reports/projected-costs-of-generating-electricity-2020 (accessed on 24 September 2024).
- Swedish Energy Markets Inspectorate. Tariff/Charges. Available online: https://www.svk.se/en/stakeholders-portal/electricity-market/connecting-to-the-grid/tariffcharges/ (accessed on 24 September 2024).
- EU Energy. Electricity Prices in Sweden. Available online: https://euenergy.live/country.php?a2=SE1 (accessed on 15 June 2024).
- Holmberg, P.; Tangerås, T.P. The Swedish Electricity Market—Today and in the Future. No. 1. 2023. Available online: https://www.riksbank.se/globalassets/media/rapporter/pov/artiklar/engelska/2023/230512/2023_1-the-swedish-electricity-market--today-and-in-the-future.pdf (accessed on 15 June 2024).
- Wangel, J. Developing Sweden’s Transmission Grid: What Are the Drivers and Barriers? Available online: https://www.sei.org/mediamanager/documents/Publications/SEI-PR-2015-06-Sweden-transmission-grid.pdf (accessed on 11 September 2024).





















| Building Element | A1/A3 | A4 | A5 |
|---|---|---|---|
| Substructure | 20.82 | 1.13 | 0.75 |
| Superstructure (frame) | 152.06 | 0.5 | 5.77 |
| Superstructure (building envelope) | 20.33 | 0.19 | 1.35 |
| Superstructure (internal elements) | 3.91 | 0.02 | 0.34 |
| Finishes | 35.1 | 1.86 | 3.53 |
| Building Services | 72.95 | 1 | 0.45 |
| Aspect | Required to Demonstrate Compliance |
|---|---|
| Passive energy-efficient measures | Health and Wellbeing Indicator 04. Thermal comfort has been achieved, demonstrating that the building design can deliver appropriate thermal comfort levels in occupied spaces. |
| An analysis of the site and proposed development during the Concept Design stage identifies opportunities for the implementation of passive energy-efficient measures and solutions that reduce the building’s energy demand. | |
| Passive energy-efficient measures which reduce the overall building energy demand by at least 10% are implemented, in line with the findings of the passive energy-efficient measures analysis. | |
| Low- and zero-carbon technologies | A feasibility study is performed to establish the most appropriate recognized local (on-site or near-site) low or zero-carbon energy sources for the building or development. |
| One or more local low- or zero-carbon technologies have been specified for the building or development in line with the recommendations of this feasibility study. |
| Measures | Definition | Principle | Shortcomings |
|---|---|---|---|
| Building Facades | A climate-based building facade is a filter, between exterior and interior, that creates comfortable internal living conditions. | Cold Climates: Passive solar heating, daylighting. Insulation: Use 2/3 insulation value in cold climates. Locate insulation on the exterior face of masonry walls. Glazing: Double (thermal break, moveable insulation). | Glass facades cause a significant amount of glare. Cracks. Displacement. Material Deterioration. Corrosion. |
| Multiple Daylighting Controls | Daylighting spaces from multiple sides provides a more even light and produces less glare around people and objects. | Natural lighting principles include using lighting phases and maximizing and manipulating light. | Its unpredictability, variability and lack of control. |
| Top Daylighting Controls | Direct sunlight from clerestories, skylights, or roof monitors can create uncomfortable conditions and excessive brightness in critical task areas. | Make the daylighting glazing area a minimum of 10% to 20% of the floor area to be daylit. | Glare Control. Heat Gain. Maintenance. Complexity. |
| Side Daylighting Controls | Shielding the direct line of sight to the sun, or other concentrated bright light source, reduces the contrast between surfaces and prevents glare. | East/West Glazing: horizontal or vertical louvers (internal or external). Solar Glazing (facing the equator): light shelves or horizontal louvers (internal or external). Other Glazing (facing the poles): vertical louvers. | Reliance on natural sunlight: during overcast or cloudy days, the effectiveness of the daylighting strategy may be significantly reduced |
| Intermediate Light Shelves | Intermediate light shelves divide solar glazing, reduce glare and evenly distribute daylight within a space. | They divide solar glazing, reduce glare and evenly distribute daylight in a space. | Not suitable for all climates. |
| Solar Shading | During warm summer months, overhangs block unwanted direct sunlight from solar glazing, reducing cooling loads. | Locate an overhang above the solar glazing (facing the equator—south in northern latitudes and north in southern latitudes) so that it does not block the winter sun. | Shading reduces the amount of solar radiation that the panels can absorb and convert into electricity, which lowers their power output and efficiency. |
| Clerestories and Skylights | Admitting winter sunlight into a space for heating is accomplished through solar-facing (facing the equator) clerestories and sloped skylights. | The benefit of top lighting is optimal daylight distribution. For best results, the daylighting glazing area should be 10% to 20% of the floor area. Shading from direct sunlight during summer helps control glare. | Glare Control. Heat Gain. Maintenance. Complexity. |
| Cross Ventilation | Buildings can be ventilated and/or cooled by taking advantage of naturally occurring wind currents. However, the effectiveness of this strategy depends on local conditions. | Strategic placement of inlet and outlet openings is used to maximize airflow and maintain indoor temperatures at a point approximately 1.5 °C above outdoor air temperatures. | Design Constraints. Seasonal Variability. Dependence on External Conditions. Maintenance. Air Quality. |
| Night Ventilation Cooling | Cool night air can be used to flush heat from space and cool the interior thermal mass. The space will then remain cool during the daytime without the use of off-site energy sources. | Cooling is accomplished with night air. Thermal Mass Requirements. Ventilation Techniques. | Security Concerns. Dependence on Climate. Maintenance. |
| Milestones | Materials | Purpose |
|---|---|---|
| Baseline energy model | • CAD drawings | A baseline energy model of the logistics center was developed using the IDA ICE 5 software, aiming to provide the reference point for assessing the current energy demand and potential improvements. All inputs are listed in Appendix A. |
| • IDA ICE (Indoor Climate and Energy) version 5 | ||
| Climate and Site Analysis | • SWE_Stockholm_Bromma_024640 (IW2) | The climate file SWE_Stockholm-Bromma_024640 (IW2) was used to analyse local weather patterns. This comprehensive climate analysis identified passive energy resources such as natural daylighting and ventilation opportunities. |
| • Google Maps | Google Maps was utilized for site analysis to study the building’s orientation, surrounding structures and shading, which are crucial for optimizing passive energy-efficient measures strategies. | |
| Optimization of Passive Design Measures | • Skylight | The passive energy-saving measures include the following: (1) A dynamic daylighting model was created to optimize the use of 47 skylights, reducing artificial lighting demand. (2) A night ventilation system was modelled to provide free cooling during summer months through night flushing, reducing cooling loads. Both energy savings and indoor environmental quality improvements were analysed using the IDA ICE. The outcomes of these simulations were used to quantify the savings in energy, carbon footprint and operational cost, as well as assess their impact on the building’s thermal comfort and lighting requirements. |
| • Night flushing | ||
| PV–Battery System Design and Integration | • BIM model | The BIM model of the logistics center was employed to assess the solar insulation potential relative to the building envelopes. |
| • Generic PV AC panels and battery module | Using the IDA ICE electrical system model, simultaneous electricity flows from PV generation and battery storage were analyzed. The model accounted for daily and seasonal variations in solar availability, ensuring accurate energy-production estimates. | |
| • Hourly electrical loads from the optimized energy model | EXCEL was used to integrate hourly electrical loads from the energy model into the electrical system model, facilitating a detailed analysis of how energy flows between the PV system, battery storage and building demand. | |
| Carbon Emission Calculations | • All simulated models | Based on the energy consumption and PV–battery generation data, carbon emissions were calculated using standard emission factors. The methodology accounted for both direct emissions reductions from decreased energy consumption (due to passive measures) and indirect reductions from on-site renewable energy production. These calculations were crucial for quantifying the overall carbon footprint reduction. |
| • BREEAM V6 Env. 4 Design Criteria | The performance of the logistics center was evaluated against the BREEAM International Low-Carbon Design Indicator (Ene 04). |
| Baseline Case | Passive Optimized Case | Data Variation | |
|---|---|---|---|
| Peak heating capacity (kW) | 117.6 | 139.3 | +21.7 (+18%) |
| Peak cooling capacity (kW) | 130.2 | 153.6 | +23.4 (+18%) |
| Annual lighting associated energy (kWh) | 329,096 | 89,503 | −239,593 (−73%) |
| Annual heating associated energy (kWh) | 62,165 | 178,854 | +116,689 (188%) |
| Annual cooling associated energy (kWh) | 24,519 | 52,893 | +28,374 (+116%) |
Disclaimer/Publisher’s Note: The statements, opinions and data contained in all publications are solely those of the individual author(s) and contributor(s) and not of MDPI and/or the editor(s). MDPI and/or the editor(s) disclaim responsibility for any injury to people or property resulting from any ideas, methods, instructions or products referred to in the content. |
© 2024 by the authors. Licensee MDPI, Basel, Switzerland. This article is an open access article distributed under the terms and conditions of the Creative Commons Attribution (CC BY) license (https://creativecommons.org/licenses/by/4.0/).
Share and Cite
Yasir, K.; Shen, J.; Lin, J. Sustainable Logistics: Synergizing Passive Design and PV–Battery Systems for Carbon Footprint Reduction. Buildings 2024, 14, 3257. https://doi.org/10.3390/buildings14103257
Yasir K, Shen J, Lin J. Sustainable Logistics: Synergizing Passive Design and PV–Battery Systems for Carbon Footprint Reduction. Buildings. 2024; 14(10):3257. https://doi.org/10.3390/buildings14103257
Chicago/Turabian StyleYasir, Kanwal, Jingchun Shen, and Jing Lin. 2024. "Sustainable Logistics: Synergizing Passive Design and PV–Battery Systems for Carbon Footprint Reduction" Buildings 14, no. 10: 3257. https://doi.org/10.3390/buildings14103257
APA StyleYasir, K., Shen, J., & Lin, J. (2024). Sustainable Logistics: Synergizing Passive Design and PV–Battery Systems for Carbon Footprint Reduction. Buildings, 14(10), 3257. https://doi.org/10.3390/buildings14103257

