Early Crack Propagation in Single Tooth Bending Fatigue: Combination of Finite Element Analysis and Critical-Planes Fatigue Criteria
Abstract
:1. Introduction
2. Background: Mathematical Modeling of Fatigue Criteria Based on the Critical Plane
3. Materials and Methods
3.1. Individuation of Cracks Characteristic through Experimental Images
- χ is a linear coordinate along the . This coordinate can take any value from 0 (i.e., lower point in the radius at the foot) to 1 (i.e., connection point between the and tooth flank). Through χ, it is possible to define the position of each nucleation point.
- β is the angle between the tooth axis and crack direction in its early propagation.
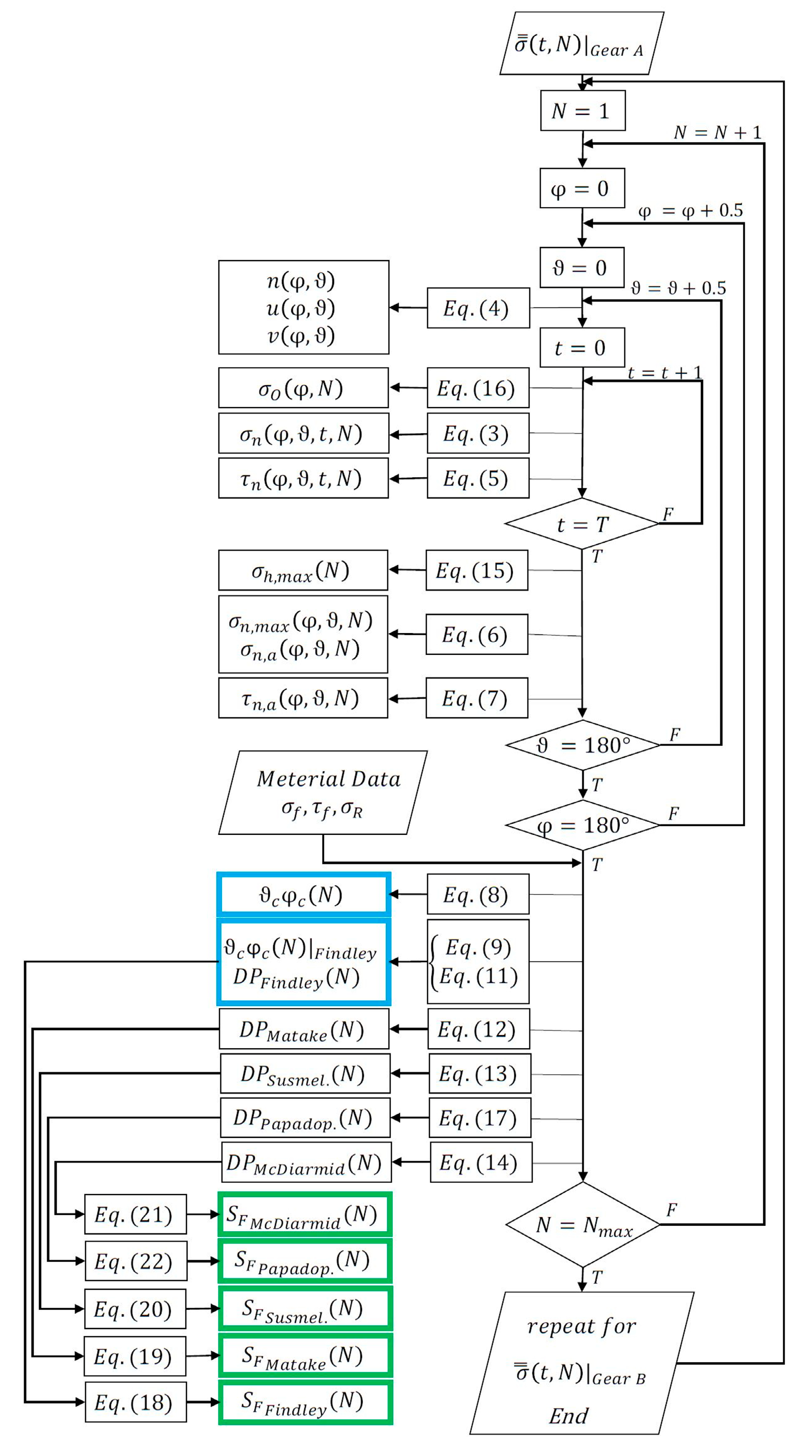
3.2. Numerical Elaboration Aimed to Characterize Cracks within Tooth Root Radius
4. Results
- Provide a consistent with the experimental measurements, i.e., how the is close to 1 since the simulated loading condition, according to the experimental results, should lead to a maximum tensile stress equal to the permissible bending one ;
- Identify the actual critical node, i.e., how close the numerically identified critical node is to the crack nucleation point obtained through experimental tests;
- Determine the actual crack direction, i.e., how the numerically calculated critical plane direction (at the node closest to nucleation point) is similar to the experimentally observed crack propagation direction.
5. Discussion and Conclusions
Author Contributions
Funding
Institutional Review Board Statement
Informed Consent Statement
Conflicts of Interest
Nomenclature
| TBF | Tooth Bending Fatigue |
| TBS | Tooth Bending Strength |
| STBF | Single Tooth Bending Fatigue |
| FE | Finite Element |
| Minimum Circumscribed Circle | |
| Damage Parameter | |
| Tooth Root Radius | |
| Maximum tensile stress | |
| Permissible bending stress | |
| Material strength | |
| Stress tensor history | |
| Stress exerting on a plane defined by a normal vector n | |
| Spherical coordinates of the plane defined by a normal vector n | |
| Stress component normal to the plane defined by a normal vector n | |
| Stress component tangential to the plane defined by a normal vector n | |
| Minimum value assumed by | |
| Maximum value assumed by | |
| Curve determined by along the time | |
| Alternating tangential stress on the plane defined by a normal vector n | |
| Average tangential stress on the plane defined by a normal vector n | |
| Maximum stress component normal to the critical plane | |
| Alternating tangential stress on the critical plane | |
| Material fatigue limit at symmetrical alternating bending loading | |
| Material fatigue limit at symmetrical alternating torsional loading | |
| Ratio between and | |
| Safety Factor | |
| χ | Linear coordinate along the fillet in the tooth root radius |
| β | Angle between the tooth axis and crack direction |
| Time period in a loading cycle | |
| Number of nodes modeling the tooth root radius |
References
- Vullo, V. Gears; Springer International Publishing: New York, NY, USA, 2020. [Google Scholar]
- Radzevich, S.P.; Dudley, D.W. Handbook of Practical Gear Design; CRC Press: Boca Raton, FL, USA, 1994. [Google Scholar]
- Yadav, A. Different types Failure in gears—A Review. Int. J. Sci. Eng. Technol. Res. 2012, 5, 82–92. [Google Scholar]
- Fernandes, P.J.L.; McDuling, C. Surface contact fatigue failures in gears. Eng. Fail. Anal. 1997, 4, 99–107. [Google Scholar] [CrossRef]
- Li, S.; Kahraman, A. A scuffing model for spur gear contacts. Mech. Mach. Theory 2021, 156, 104161. [Google Scholar] [CrossRef]
- Wu, S.; Cheng, H.S. Sliding wear calculation in spur gears. J. Tribol 1993, 115, 493–500. [Google Scholar] [CrossRef]
- Blake, J.W.; Cheng, H.S. A surface pitting life model for spur gears: Part I—Life prediction. J. Tribol. 1991, 113, 712–718. [Google Scholar] [CrossRef]
- Liu, H.; Liu, H.; Zhu, C.; Zhou, Y. A review on micropitting studies of steel gears. Coatings 2019, 9, 42. [Google Scholar] [CrossRef] [Green Version]
- Fernandes, P.J.L. Tooth bending fatigue failures in gears. Eng. Fail. Anal. 1996, 3, 219–225. [Google Scholar] [CrossRef]
- Pantazopoulos, G.A. Bending fatigue failure of a helical pinion bevel gear. J. Fail. Anal. Prev. 2015, 15, 219–226. [Google Scholar] [CrossRef]
- Davoli, P.; Conrado, E.; Michaelis, K. Recognizing gear failures. Mach. Des. 2007, 63, 64–67. [Google Scholar]
- Bretl, N.; Schurer, S.; Tobie, T.; Stahl, K.; Höhn, B.R. Investigations on tooth root bending strength of case hardened gears in the range of high cycle fatigue. In Proceedings of the American Gear Manufacturers Association Fall Technical Meeting, Indianapolis, IN, USA, 15–17 September 2013; pp. 103–118. [Google Scholar]
- Hong, I.J.; Kahraman, A.; Anderson, N. A rotating gear test methodology for evaluation of high-cycle tooth bending fatigue lives under fully reversed and fully released loading conditions. Int. J. Fatigue 2020, 133, 105432. [Google Scholar] [CrossRef]
- ISO 6336-1:2006, 2006. Calculation of Load Capacity of Spur and Helical Gears, Part 1: Basic Principles, Introduction and General Influence Factors, ISO: Geneva, Switzerland.
- ISO 6336-3:2006, 2006. Calculation of Load Capacity of Spur and Helical Gears, Part 3: Calculation of Tooth Bending Strength, ISO: Geneva, Switzerland.
- ANSI/AGMA 2001-D04, 2004. Fundamental Rating Factors and Calculation Methods for Involute Spur and Helical Gear Teeth, American Gear Manufacturers Association: Alexandria, Virginia, 2004.
- Benedetti, M.; Fontanari, V.; Höhn, B.R.; Oster, P.; Tobie, T. Influence of shot peening on bending tooth fatigue limit of case hardened gears. Int. J. Fatigue 2002, 24, 1127–1136. [Google Scholar] [CrossRef]
- McPherson, D.R.; Rao, S.B. Methodology for translating single-tooth bending fatigue data to be comparable to running gear data. Gear Technol. 2008, 42–51. [Google Scholar] [CrossRef]
- Dobler, D.I.A.; Hergesell, I.M.; Stahl, I.K. Increased Tooth Bending Strength and Pitting Load Capacity of Fine-Module Gears. Gear Technol. 2016, 33, 48–53. [Google Scholar]
- Concli, F. Tooth Root Bending Strength of Gears: Dimensional Effect for Small Gears Having a Module below 5 mm. Appl. Sci. 2021, 11, 2416. [Google Scholar] [CrossRef]
- McPherson, D.R.; Rao, S.B. Mechanical Testing of Gears. In Mechanical Testing and Evaluation; ASM International: Materials Park, OH, USA, 2000; Volume 8, pp. 861–872. [Google Scholar]
- Gorla, C.; Conrado, E.; Rosa, F.; Concli, F. Contact and bending fatigue behaviour of austempered ductile iron gears. Proc. Inst. Mech. Eng. Part C J. Mech. Eng. Sci. 2018, 232, 998–1008. [Google Scholar] [CrossRef]
- Concli, F.; Fraccaroli, L. Bending fatigue strength of small size 2 mm module gears. Wit Trans. Eng. Sci. 2021, 133, 39–46. [Google Scholar] [CrossRef]
- Rao, S.B.; McPherson, D.R. Experimental characterization of bending fatigue strength in gear teeth. Gear Technol. 2003, 20, 25–32. [Google Scholar]
- Fontanari, V.; Molinari, A.; Marini, M.; Pahl, W.; Benedetti, M. Tooth Root Bending Fatigue Strength of High-Density Sintered Small-Module Spur Gears: The Effect of Porosity and Microstructure. Metals 2019, 9, 599. [Google Scholar] [CrossRef] [Green Version]
- Winkler, K.J.; Schurer, S.; Tobie, T.; Stahl, K. Investigations on the tooth root bending strength and the fatigue fracture char-acteristics of case-carburized and shot-peened gears of different sizes. Proc. Inst. Mech. Eng. Part C J. Mech. Eng. Sci. 2019, 233, 7338–7349. [Google Scholar] [CrossRef]
- Argoud, V.; Morel, F.; Pessard, E.; Bellett, D.; Thibault, S.; Gourdin, S. Fatigue behaviour of gear teeth made of case hardened steel: From competing mechanisms to lifetime variability. Procedia Struct. Integr. 2019, 19, 719–728. [Google Scholar] [CrossRef]
- Bonaiti, L.; Rosa, F.; Rao, P.M.; Concli, F.; Gorla, C. Gear root bending strength: Statistical treatment of Single Tooth Bending Fatigue tests results. Forsch. Ing. 2021. [Google Scholar] [CrossRef]
- Dixon, W.J.; Mood, A.M. A method for obtaining and analyzing sensitivity data. J. Am. Stat. Assoc. 1948, 43, 109–126. [Google Scholar] [CrossRef]
- Maršálek, P.; Moravec, V. A methodology for gear fatigue tests and their evaluation. J. Middle Eur. Constr. Des. Cars 2011, 9, 13–17. [Google Scholar]
- Conrado, E.; Gorla, C.; Davoli, P.; Boniardi, M. A comparison of bending fatigue strength of carburized and nitrided gears for industrial applications. Eng. Fail. Anal. 2017, 78, 41–54. [Google Scholar] [CrossRef]
- Gorla, C.; Rosa, F.; Concli, F.; Albertini, H. Bending fatigue strength of innovative gear materials for wind turbines gearboxes: Effect of surface coatings. In Proceedings of the ASME International Mechanical Engineering Congress and Exposition, Houston, TX, USA, 9–15 November 2012; Volume 45233, pp. 3141–3147. [Google Scholar] [CrossRef]
- Gorla, C.; Rosa, F.; Conrado, E.; Albertini, H. Bending and contact fatigue strength of innovative steels for large gears. Proc. Inst. Mech. Eng. Part C J. Mech. Eng. Sci. 2014, 228, 2469–2482. [Google Scholar] [CrossRef] [Green Version]
- Concli, F.; Bonaiti, L.; Gerosa, R.; Cortese, L.; Nalli, F.; Rosa, F.; Gorla, C. Bending Fatigue Behavior of 17-4 PH Gears Produced by Additive Manufacturing. Appl. Sci. 2021, 11, 3019. [Google Scholar] [CrossRef]
- Gasparini, G.; Mariani, U.; Gorla, C.; Filippini, M.; Rosa, F. Bending fatigue tests of helicopter case carburized gears: Influence of material, design and manufacturing parameters. Gear Technol. 2009, 68–76. [Google Scholar]
- Concli, F. Austempered Ductile Iron (ADI) for gears: Contact and bending fatigue behavior. Procedia Struct. Integr. 2018, 8, 14–23. [Google Scholar] [CrossRef]
- Bonaiti, L.; Concli, F.; Gorla, C.; Rosa, F. Bending fatigue behaviour of 17-4 PH gears produced via selective laser melting. Procedia Struct. Integr. 2019, 24, 764–774. [Google Scholar] [CrossRef]
- Gasparini, G.; Mariani, U.; Gorla, C.; Filippini, M.; Rosa, F. Bending Fatigue Tests of Helicopter Case Carburized Gears: Influence of Material, Design and Manufacturing Parameters. In Proceedings of the American Gear Manufacturers Association 369 (AGMA) Fall Technical Meeting, San Antonio, TX, USA, 12–14 October 2008; pp. 131–142. [Google Scholar]
- Gorla, C.; Rosa, F.; Conrado, E.; Concli, F. Bending fatigue strength of case carburized and nitrided gear steels for aeronautical applications. Int. J. Appl. Eng. Res. 2017, 12, 11306–11322. [Google Scholar]
- Bonaiti, L.; Bayoumi, A.B.M.; Concli, F.; Rosa, F.; Gorla, C. Gear root bending strength: A comparison between Single Tooth Bending Fatigue Tests and meshing gears. J. Mech. Des. 2021, 143, 103402. [Google Scholar] [CrossRef]
- Concli, F.; Fraccaroli, L.; Maccioni, L. Gear Root Bending Strength: A New Multiaxial Approach to Translate the Results of Single Tooth Bending Fatigue Tests to Meshing Gears. Metals 2021, 11, 863. [Google Scholar] [CrossRef]
- Concli, F.; Maccioni, L.; Bonaiti, L. Reliable gear design: Translation of the results of single tooth bending fatigue tests through the combination of numerical simulations and fatigue criteria. WIT Trans. Eng. Sci. 2021, 130, 111–122. [Google Scholar] [CrossRef]
- Concli, F.; Maccioni, L. Critical planes criteria applied to gear teeth: Which one is the most appropriate to characterize crack propagation? WIT Trans. Eng. Sci. 2021, 133, 15–25. [Google Scholar] [CrossRef]
- Findley, W.N. A theory for the effect of mean stress on fatigue of metals under combined torsion and axial load or bending. J. Eng. Ind. 1959, 81, 301–305. [Google Scholar] [CrossRef]
- Matake, T. An explanation on fatigue limit under combined stress. Bull. JSME 1977, 20, 257–263. [Google Scholar] [CrossRef]
- McDiarmid, D.L. Fatigue under Out-of-Phase Biaxial Stresses of Different Frequencies. Multiaxial Fatigue; ASTM International: West Conshohocken, PA, USA, 1985. [Google Scholar] [CrossRef]
- Papadopoulos, I.V. A high-cycle fatigue criterion applied in biaxial and triaxial out-of-phase stress conditions. Fatigue Fract. Eng. Mater. Struct. 1995, 18, 79–91. [Google Scholar] [CrossRef]
- Susmel, L.; Tovo, R.; Lazzarin, P. The mean stress effect on the high-cycle fatigue strength from a multiaxial fatigue point of view. Int. J. Fatigue 2005, 27, 928–943. [Google Scholar] [CrossRef]
- Papadopoulos, I.V. Critical plane approaches in high-cycle fatigue: On the definition of the amplitude and mean value of the shear stress acting on the critical plane. Fatigue Frac. Eng. Mater. Struct. 1998, 21, 269–285. [Google Scholar] [CrossRef]











| Description | Symbol | Unit | Gear A | Gear B |
|---|---|---|---|---|
| Normal module | mm | 3.77301 | 2.2 | |
| Normal pressure angle | ° | 22.5 | 17 | |
| Number of teeth | - | 32 | 30 | |
| Face width | mm | 15 | 20 | |
| Profile shift coefficient | - | 0.0681 | 0.25 | |
| Dedendum coefficient | - | 1.3153 | 1.675 | |
| Root radius factor | - | 0.36 | 0.368 | |
| Addendum coefficient | - | 1.1595 | 1.361 |
| Characteristics | Unit | Gear A | Gear B |
|---|---|---|---|
| Total nodes | # | 75,824 | 214,160 |
| Hexahedral elements | # | 54,000 | 156,690 |
| TRIA6 elements | # | 27,855 | 83,205 |
| Element in the half-face width | # | 15 | 15 |
| Nodes in the tooth flank | # | 480 | 800 |
| Nodes in the tooth root radius | # | 496 | 816 |
| Gear | |||||
|---|---|---|---|---|---|
| A | 1.08(0.400) | 1.96(0.400) | 0.79(0.400) | 1.13(0.400) | 2.14(0.400) |
| B | 0.98(0.435) | 1.23(0.435) | 0.94(0.435) | 0.95(0.435) | 1.08(0.435) |
Publisher’s Note: MDPI stays neutral with regard to jurisdictional claims in published maps and institutional affiliations. |
© 2021 by the authors. Licensee MDPI, Basel, Switzerland. This article is an open access article distributed under the terms and conditions of the Creative Commons Attribution (CC BY) license (https://creativecommons.org/licenses/by/4.0/).
Share and Cite
Concli, F.; Maccioni, L.; Fraccaroli, L.; Bonaiti, L. Early Crack Propagation in Single Tooth Bending Fatigue: Combination of Finite Element Analysis and Critical-Planes Fatigue Criteria. Metals 2021, 11, 1871. https://doi.org/10.3390/met11111871
Concli F, Maccioni L, Fraccaroli L, Bonaiti L. Early Crack Propagation in Single Tooth Bending Fatigue: Combination of Finite Element Analysis and Critical-Planes Fatigue Criteria. Metals. 2021; 11(11):1871. https://doi.org/10.3390/met11111871
Chicago/Turabian StyleConcli, Franco, Lorenzo Maccioni, Lorenzo Fraccaroli, and Luca Bonaiti. 2021. "Early Crack Propagation in Single Tooth Bending Fatigue: Combination of Finite Element Analysis and Critical-Planes Fatigue Criteria" Metals 11, no. 11: 1871. https://doi.org/10.3390/met11111871
APA StyleConcli, F., Maccioni, L., Fraccaroli, L., & Bonaiti, L. (2021). Early Crack Propagation in Single Tooth Bending Fatigue: Combination of Finite Element Analysis and Critical-Planes Fatigue Criteria. Metals, 11(11), 1871. https://doi.org/10.3390/met11111871

