A Modified Hydrologic Model Algorithm Based on Integrating Graph Theory and GIS Database
Abstract
:1. Introduction
- To propose a method to modify the hydrologic model by integrating graph theory with a GIS database;
- To perform a case analysis to explain how the proposed method could reduce the difference between the theoretical value and the observed value and indicate its operational suitability.
2. Materials and Methods
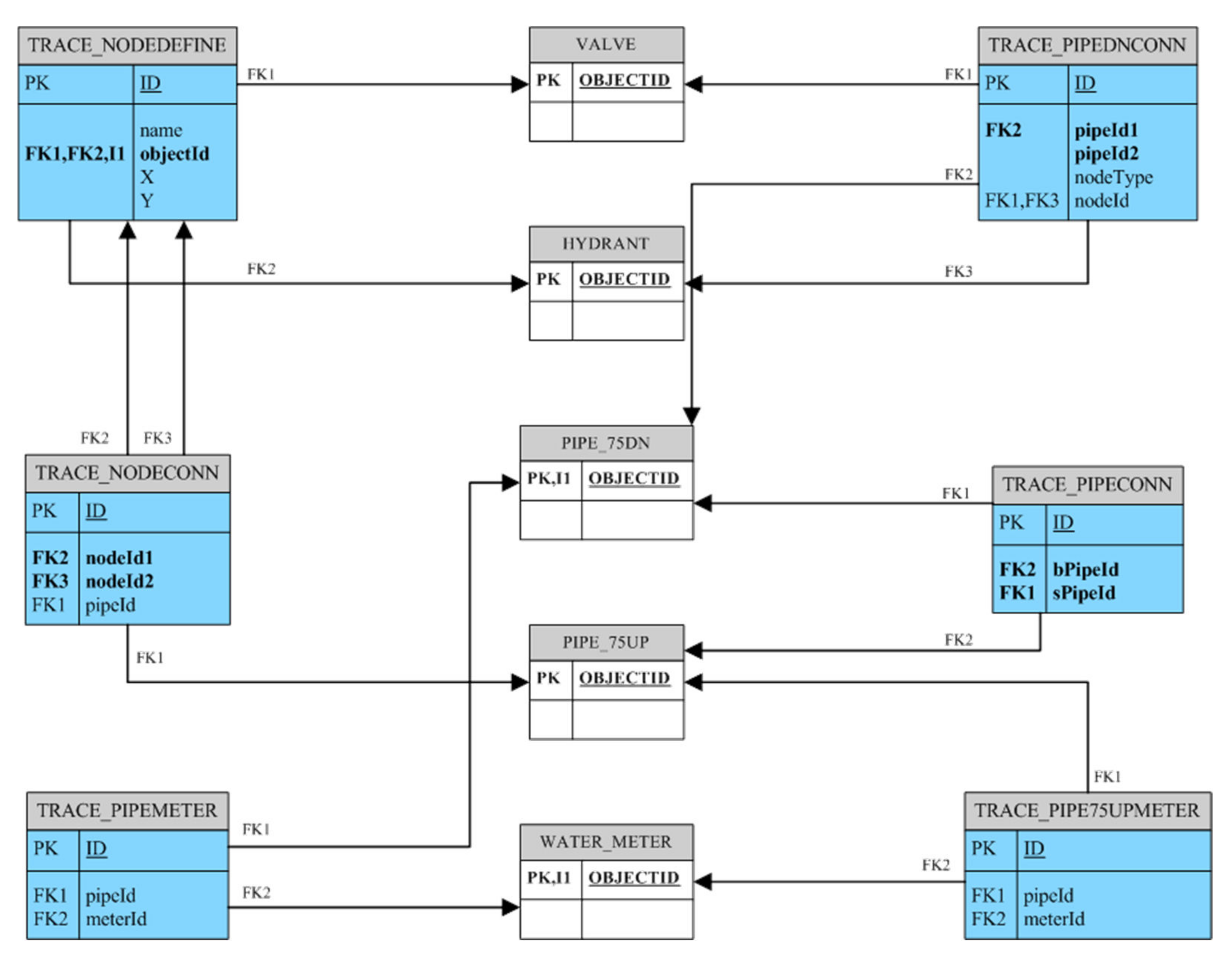
2.1. The Proposed Approach
2.2. The Materials
2.2.1. Introduction for the Case
2.2.2. Verification of Topological Relationship
2.2.3. Pipeline Network Pretreatment in Hydrologic Analysis
3. Results and Discussion
3.1. Comparison with WaterGEMS
3.1.1. Node Comparison
- (1)
- The water meter was located on the pipeline and connected by the front and rear pipelines. Using the proposed method and WaterGEMS to distribute water to the front and rear pipelines would result in different water demands at the nodes, as shown in the picture on the left of Figure 9.
- (2)
- As shown in the right picture of Figure 9, the pipeline closest to the circled water meter was connected by two pipelines, so the proposed method and WaterGEMS might have distributed water to different pipelines.

3.1.2. Pipeline Comparison
3.2. In-Situ Water Pressure Measurements
3.3. Comparison between Simulation and Actual Measurement
4. Conclusions
Author Contributions
Funding
Conflicts of Interest
References
- United Nations. The United Nations World Water Development Report 2015: Water for a Sustainable World; United Nations Educational; Scientific and Cultural Organization (UNESCO): Paris, France, 2015. [Google Scholar]
- United Nations. Transforming Our World: The 2030 Agenda for Sustainable Development; United Nations: New York, NY, USA, 2016. [Google Scholar]
- Chartzoulakis, K.S.; Paranychianakis, N.V.; Angelakis, A.N. Water resources management in the Island of Crete, Greece, with emphasis on the agricultural use. Water Policy 2001, 3, 193–205. [Google Scholar] [CrossRef]
- Lee, C.-C.; Huang, K.-C.; Kuo, S.-Y.; Cheng, C.-K.; Tung, C.-P.; Liu, T.-M. Climate change research in Taiwan: Beyond following the mainstream. Environ. Hazards 2022, 1–19. [Google Scholar] [CrossRef]
- Taipei Water Department. Taipei Water Department Statistical Yearbook 2021; Taipei Water Department: Taipei, Taiwan, 2022. [Google Scholar]
- Sample, D.J.; Heaney, J.P.; Wright, L.T.; Koustas, R. Geographic information systems, decision support systems, and urban storm-water management. J. Water Resour. Plan. Manag. 2001, 127, 155–161. [Google Scholar] [CrossRef]
- Abdelhaleem, F.S.; Basiouny, M.; Ashour, E.; Mahmoud, A. Application of remote sensing and geographic information systems in irrigation water management under water scarcity conditions in Fayoum, Egypt. J. Environ. Manag. 2021, 299, 113683. [Google Scholar] [CrossRef] [PubMed]
- Figueiredo, I.; Esteves, P.; Cabrita, P. Water wise–a digital water solution for smart cities and water management entities. Procedia Comput. Sci. 2021, 181, 897–904. [Google Scholar] [CrossRef]
- Gheibi, M.; Emrani, N.; Eftekhari, M.; Behzadian, K.; Mohtasham, M.; Abdollahi, J. Assessing the failures in water distribution networks using a combination of geographic information system, EPANET 2, and descriptive statistical analysis: A case study. Sustain. Water Resour. Manag. 2022, 8, 47. [Google Scholar] [CrossRef]
- Grayman, W.M. History of water quality modeling in distribution systems. In Proceedings of the WDSA/CCWI Joint Conference Proceedings, Kingston, ON, Canada, 23–25 July 2018. [Google Scholar]
- Savić, D.; Mala-Jetmarova, H. History of Optimization in Water Distribution System Analysis. In Proceedings of the WDSA/CCWI Joint Conference Proceedings, Kingston, ON, Canada, 23–25 July 2018. [Google Scholar]
- Xu, T.; Liang, F. Machine learning for hydrologic sciences: An introductory overview. Wiley Interdisciplinary Reviews. Water 2021, 8, e1533. [Google Scholar] [CrossRef]
- Abhijith, G.R.; Ostfeld, A. Contaminant fate and transport modeling in distribution systems: EPANET-C. Water 2022, 14, 1665. [Google Scholar] [CrossRef]
- West, D.B. Introduction to Graph Theory; Pearson College: Victoria, BC, Canada, 2000. [Google Scholar]
- Seifollahi-Aghmiuni, S.; Bozorg Haddad, O.; Omid, M.H.; Mariño, M.A. Effects of pipe roughness uncertainty on water distribution network performance during its operational period. Water Resour. Manag. 2013, 27, 1581–1599. [Google Scholar] [CrossRef]
- Kowalska, B.; Suchorab, P.; Kowalski, D. Division of district metered areas (DMAs) in a part of water supply network using WaterGEMS (Bentley) software: A case study. Appl. Water Sci. 2022, 12, 1–10. [Google Scholar] [CrossRef]
- Kepa, U. Use of the hydraulic model for the operational analysis of the water supply network: A case Study. Water 2021, 13, 326. [Google Scholar] [CrossRef]










| Item | Device Type | |||||||
|---|---|---|---|---|---|---|---|---|
| Type of graph data | Water distribution pipe Water supply pipe Hot spring pipe | Water meter | Accessory equipment | Valve | Bolt | Manhole | Cabinet | Water distribution pipe, water supply pipe, hot spring pipe, water meter, accessory equipment, cabinet, valve, bolt, manhole |
| 2D inspection logic | Pipeline endpoints should be a piece of equipment (pipe cap, water meter) | Disconnected from pipeline | Data repeatability | |||||
| Self-intersected pipeline | ||||||||
| Suspended pipeline | ||||||||
| Example | ![]() | ![]() | ![]() | |||||
| Item | Device Type | ||||||
|---|---|---|---|---|---|---|---|
| Graph data inspection | Water distribution pipe Water supply pipe Hot spring pipe | Water meter | Accessory equipment | Valve | Bolt | Manhole | Cabinet |
| 3D inspection logic | z of pipeline node is 0 | Inspect whether the equipment coordinate z is consistent with the pipeline endpoint | Inspect whether the measurement point is greatly different from the DTM | ||||
| z of pipeline node is negative | |||||||
| The elevation at common points of pipelines are different | |||||||
| Inspect whether the measurement point is greatly different from the DTM | |||||||
| The elevation difference between the previous and next points is 3 m | |||||||
| Example | ![]() | ![]() | ![]() | ||||
| The Differences of Total Head (Meter) | The Differences of Pressure (Meter) | ||
|---|---|---|---|
| Value | Rate | Value | Rate |
| Equal 0 | 72.33% | Less than 1 | 99.14% |
| Less than 1 | 27.67% | Equal, more than 1 and less than 6 | 0.86% |
| Pipeline Flow Difference (m3/Day) | Rate |
|---|---|
| [0~1] | 94.11% |
| [1~10] | 5.51% |
| [10~50] | 0.30% |
| [50~200] | 0.07% |
| [200~400] | 0.01% |
| Water Pressure Differences (kg/cm2) | Percentage (%) | Error (%) | Percentage (%) |
|---|---|---|---|
| [0~0.1] | 29.2 | 10 | 55 |
| [0.1~0.2] | 45.0 | 10–20 | 28.3 |
| [0.2~0.4] | 18.3 | More than 20 | 16.7 |
| More than 0.4 | 7.5 | - | - |
Publisher’s Note: MDPI stays neutral with regard to jurisdictional claims in published maps and institutional affiliations. |
© 2022 by the authors. Licensee MDPI, Basel, Switzerland. This article is an open access article distributed under the terms and conditions of the Creative Commons Attribution (CC BY) license (https://creativecommons.org/licenses/by/4.0/).
Share and Cite
Shiu, C.-C.; Chiang, T.; Chung, C.-C. A Modified Hydrologic Model Algorithm Based on Integrating Graph Theory and GIS Database. Water 2022, 14, 3000. https://doi.org/10.3390/w14193000
Shiu C-C, Chiang T, Chung C-C. A Modified Hydrologic Model Algorithm Based on Integrating Graph Theory and GIS Database. Water. 2022; 14(19):3000. https://doi.org/10.3390/w14193000
Chicago/Turabian StyleShiu, Chia-Cheng, Tzuping Chiang, and Chih-Chung Chung. 2022. "A Modified Hydrologic Model Algorithm Based on Integrating Graph Theory and GIS Database" Water 14, no. 19: 3000. https://doi.org/10.3390/w14193000
APA StyleShiu, C.-C., Chiang, T., & Chung, C.-C. (2022). A Modified Hydrologic Model Algorithm Based on Integrating Graph Theory and GIS Database. Water, 14(19), 3000. https://doi.org/10.3390/w14193000







